|
|
(21), (22) Заявка: 2008109848/06, 17.03.2008
(24) Дата начала отсчета срока действия патента:
17.03.2008
(46) Опубликовано: 27.12.2009
(56) Список документов, цитированных в отчете о поиске:
SU 715816 A1, 15.02.1980. SU 372365 A1, 01.01.1973. RU 2001113516, 20.06.2004. JP 58180727 A, 22.10.1983. DE 10321090 A1, 16.12.2004.
Адрес для переписки:
2060, Республика Молдова, г. Кишинев, б-р Траян, 19/1, кв.53, Н.П. Мартынюку
|
(72) Автор(ы):
Мартынюк Николай Павлович (MD), Мартынюк Елена Николаевна (UA)
(73) Патентообладатель(и):
Мартынюк Николай Павлович (MD), Мартынюк Елена Николаевна (UA)
|
(54) УСТРОЙСТВО ДЛЯ ПОДАЧИ ВОЗДУХА В ЦИЛИНДРЫ ДИЗЕЛЬНОГО ДВИГАТЕЛЯ ВНУТРЕННЕГО СГОРАНИЯ
(57) Реферат:
Изобретение относится к двигателесроению и, в частности, к системе питания дизельного двигателя внутреннего сгорания. Устройство для подачи воздуха в цилиндры дизельного двигателя внутреннего сгорания, состоящее из трубопроводов, впускных и выпускных клапанов (11,12), и обратных клапанов (7, 50), отличающееся тем, что содержит пневмоаккумулятор (2) с поршнем (4) и пружиной (5), блок эжекторов (33), состоящий из эжекторов (45, 46, 47, 48), расположенных соосно один за другим для создания разряжения в подпоршневом (44) пространстве пневмоаккумулятора (2), трубопровод (24), по которому отработавшие газы поступают в блок эжекторов, и блок клапанного устройства (21) для управления работой пневмоаккумулятора (2)с клапаном (22), соединяющим подпоршневое (44) пространство пневмоаккумулятора с блоком эжекторов (33) через створчатые клапаны (39, 40, 41), и с клапаном (25), соединяющим воздухоочиститель (1) с подпоршневым пространством пневмоаккумулятора (44), а на одном торце пружины пневмоаккумулятора (44) установлены регулировочные прокладки (49). Техническим результатом является создание экономичного и надежного устройства для подачи воздуха в д.в.с. при такте “впуск”. 2 ил.
Изобретение относится к двигателестроению и, в частности, к подаче в цилиндры дизельного двигателя внутреннего сгорания (д.в.с.) под избыточным давлением очищенного воздуха.
Известно устройство для подачи воздуха в цилиндры д.в.с.(Михайловский Е.В. Устройство автомобиля. – М. Машиностроение, 1981, стр.152-153 рис.96, рис.97), содержащее впускной и выпускной трубопроводы, воздухоочиститель, клапаны впускные и выпускные.
Недостаток – небольшая масса воздуха, поступающего в цилиндр д.в.с. при такте “впуск”.
Известно устройство для подачи воздуха в двигатель внутреннего сгорания (см. SU 715816 А1 опублик. 15.02.1980), использующее для подачи дополнительного воздуха в камеру сгорания ресивер, турбокомпрессор и механизм управления. Недостатками указанного устройства является сложность изготовления, наличие вращающихся деталей, снижающих надежность работы и потери мощности д.в.с., связанные с приводами компрессоров и дополнительных устройств.
Целью изобретения и его техническим результатом является создание экономичного и надежного устройства для подачи воздуха в д.в.с. при такте “впуск”, без использования вращающихся деталей для создания давления.
Указанный технический результат достигается за счет того, что в устройство для подачи воздуха в цилиндры дизельного двигателя внутреннего сгорания, состоящее из трубопроводов, впускных и выпускных клапанов, и обратных клапанов включаются пневмоаккумулятор с поршнем и пружиной, блок эжекторов, состоящий из эжекторов, расположенных соосно один за другим для создания разряжения в подпоршневом пространстве пневмоаккумулятора, трубопровод, по которому отработавшие газы поступают в блок эжекторов, и блок клапанного устройства для управления работой пневмоаккумулятора с клапаном, соединяющим подпоршневое пространство пневмоаккумулятора с блоком эжекторов через створчатые клапаны, и с клапаном, соединяющим воздухоочиститель с подпоршневым пространством пневмоаккумулятора, а на одном торце пружины пневмоаккумулятора установлены регулировочные прокладки.
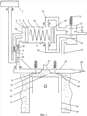
На фиг.1 показана схема подключения пневмоаккумулятора к воздухоочистителю и всасывающему трубопроводу системы питания, на фиг.2 показана схема подключения многостадийного эжектора к выпускному трубопроводу системы питания и пневмоаккумулятору.
Основными частями устройства для подачи воздуха в цилиндры дизельного д.в.с. являются: воздухоочиститель 1, пневмоаккумулятор 2, предназначенный для подачи под высоким давлением очищенного воздуха в цилиндр 20 д.в.с., блок клапанного устройства 21, предназначенный для управления работой пневмоаккумулятара, блок эжекторов 33, предназначенный для создания многостадийного разряжения в подпоршневом пространстве пневмоаккумулятара 44, обратные клапаны 7 и 50, трубопроводы 8, 24, 26, 27, а также впускной 9 и выпускной 10 трубопроводы.
Пневмоаккумулятор 2 содержит: поршнь 4, пружину 5 для создания давления воздуха, поступающего в цилиндр д.в.с.20 при такте «впуск», упоры 3 и 6 для ограничения перемещения пружины 5, регулировочные прокладки 49 для измененения упругости пружины 5, надпоршневое пространства 30 для аккумулирования воздуха, находящегося под избыточным давлением.
Блок клапанного устройства 21 получает привод от кулачкового вала газораспределительного механизма и содержит клапан 22, соединяющий подпоршневое пространство 44 через трубопровод 23 и трубопровод 24 с блоком эжекторов 33, клапан 25, соединяющий воздухоочиститель через трубопроводы 26 и 27 с подпоршневым пространствам 44 пневмоаккумулятора, а также стержень 31 для расположения на нем клапанов 22 и 25.
Блок эжекторов 33 содержит секции 34, 35, 36, эжекторы 45, 46, 47, 48, имеющие форму усеченного конуса и расположенные соосно один за другим начиная с эжектора 45 малого размера, зазоры 37, 38, 42 между торцами эжекторов, створчатые клапаны 39, 40, 41.
Устройство работает следующим образом. При такте «выпуск» отработавшие газы, двигаясь по направлению поз.28 в выпускном трубопроводе 10, поступают в блок эжекторов 33 и непосредственно в эжектор 45, имеющий наименьший диаметр сопла. Согласно закона Бернули отработавшие газы, двигаясь под избыточным давлением и с большой скоростью, пройдя через эжектор 45, в момент преодоления зазора 37 будут засасывать из секции 34 воздух, поступающий из подпоршневого пространства 44, через трубопровод 23, открытый клапан 22 и трубопровод 24. Пройдя эжектор 45 и получив дополнительное ускорение, струя отработавших газов проходит через эжектор 46, на выходе преодолевает зазор 38, засасывает воздух из секции 35. Получив дополнительное ускорение, отработавшие газы проходят эжектор 47, преодолевают зазор 42, засасывают воздух из секции 36, далее отработавшие газы под избыточным давлением и увеличенной скоростью движения поступают в глушитель 32 шума, а затем по указателю 28 в окружающую среду.
Синхронно, из-за разрежения в подпоршневом пространстве 44, сжимается пружина 5, надпоршневое пространство 30 через обратный клапан 7 заполняется очищенным воздухом, поступающим от воздухоочистителя 1 до тех пор, пока поршень 4 не соприкоснется с упорами 6. С этого момента начинается увеличиваться разрежение в подпоршневом пространстве 44. Створчатые клапаны 39, 40, 41 автоматически начнут закрываться (поочередно), начиная с секции 36, где находится эжектор 48, имеющий наибольший диаметр сопла, поскольку давление в нем становится меньшим в сравнении с давлением в эжекторах 47, 46, 45.
При такте «впуск» поршень 16 движется от верхней мертвой точки (В.М.Т.) 18 до нижней мертвой точки (Н.М.Т.) 19. Впускной клапан 11 открыт. Клапан 22, получающий привод от кулачкового вала газораспределительного механизма, закрывается и открывается клапан 25. Очищенный воздух по трубопроводу 27 из воздухоочистителя 1 через клапан 25 и трубопровод 26 поступает в подопоршневое пространство 44, где исчезает разряжение. Обратный клапан 7 закрывается. Из надпоршневого пространства 30 воздух за счет усилия пружины 5 поступает в трубопровод 8, обратный клапан 50, по направлению 29, во впускной трубопровод 9 д.в.с., клапан 11, камеру сгорания 14 и рабочий объем цилиндра до тех пор, пока поршень 16 не достигнет Н.М.Т. 19.
При начале такта «сжатие» и движении поршня 16 от Н.М.Т. 19 до В.М.Т 18 клапаны 11, 12, а также клапан 25 блока клапанного устройства 21 закрыты, а клапан 22 открыт. Воздух из подпоршневого пространства 44 по трубопроводу 23, клапан 22, трубопровод 24, секции 34, 35, 36 будет всасываться блоком эжекторов 33, и за счет разряжения в подпоршневом пространстве 44 поршень 4 перемещется до упоров 6, сжимая пружину 5.
Из-за создавшегося разряжения в надпоршневом пространстве 30 через открытый клапан 7 из воздухоочистителя 1 в него начнет поступать очищенный воздух.
После такта «рабочий ход» процесс работы устройства для подачи воздуха под давлением в цилиндр четырехтактного дизельного д.в.с. повторяется, аналогично вышеописанному.
Формула изобретения
Устройство для подачи воздуха в цилиндры дизельного двигателя внутреннего сгорания, состоящее из трубопроводов, впускных и выпускных клапанов, и обратных клапанов, отличающееся тем, что содержит пневмоаккумулятор с поршнем и пружиной, блок эжекторов, состоящий из эжекторов, расположенных соосно один за другим для создания разряжения в подпоршневом пространстве пневмоаккумулятора, трубопровод, по которому отработавшие газы поступают в блок эжекторов, и блок клапанного устройства для управления работой пневмоаккумулятора с клапаном, соединяющим подпоршневое пространство пневмоаккумулятора с блоком эжекторов через створчатые клапаны, и с клапаном, соединяющим воздухоочиститель с подпоршневым пространством пневмоаккумулятора, а на одном торце пружины пневмоаккумулятора установлены регулировочные прокладки.
РИСУНКИ
|
|