|
|
(21), (22) Заявка: 2008145493/09, 19.11.2008
(24) Дата начала отсчета срока действия патента:
19.11.2008
(46) Опубликовано: 20.12.2009
(56) Список документов, цитированных в отчете о поиске:
SU 1644294 A1, 23.04.1991. SU 1631532 A1, 28.02.1991. RU 2065619 C1, 20.08.1996.
Адрес для переписки:
111123, Москва, ш. Энтузиастов, 56, ФЕДЕРАЛЬНОЕ КОСМИЧЕСКОЕ АГЕНТСТВО ФЕДЕРАЛЬНОЕ ГОСУДАРСТВЕННОЕ УНИТАРНОЕ ПРЕДПРИЯТИЕ “ГОЛОВНОЕ ОСОБОЕ КОНСТРУКТОРСКОЕ БЮРО “ПРОЖЕКТОР”
|
(72) Автор(ы):
Бродников Сергей Николаевич (RU), Корж Артем Георгиевич (RU), Круглов Леонид Леонидович (RU), Кудряшев Анатолий Анатольевич (RU), Михеев Владимир Викторович (RU), Царенко Анатолий Иванович (RU)
(73) Патентообладатель(и):
ФЕДЕРАЛЬНОЕ КОСМИЧЕСКОЕ АГЕНТСТВО ФЕДЕРАЛЬНОЕ ГОСУДАРСТВЕННОЕ УНИТАРНОЕ ПРЕДПРИЯТИЕ “ГОЛОВНОЕ ОСОБОЕ КОНСТРУКТОРСКОЕ БЮРО “ПРОЖЕКТОР” (RU)
|
(54) УСТРОЙСТВО ДЛЯ ПАРАЛЛЕЛЬНОЙ РАБОТЫ ПРЕОБРАЗОВАТЕЛЕЙ
(57) Реферат:
Устройство для параллельной работы преобразователей относится к области электротехники. Устройство содержит, по меньшей мере, два преобразователя-стабилизатора постоянного тока, силовая часть каждого из которых своим выходом через разделительные диоды подключены к выходным шинам, причем каждый преобразователь-стабилизатор содержит контур стабилизации выходного напряжения, состоящий из датчика выходного напряжения, выходом подключенного к одному входу дифференциального усилителя выходного напряжения, выход последнего подключен к управляющему входу модулятора ширины импульсов, который через усилительно-развязывающий узел подключен к управляющему входу силовой части преобразователя-стабилизатора, а также контур стабилизации выходного тока, содержащий датчик выходного тока преобразователя-стабилизатора, одним выводом подключенный ко входу дифференциального усилителя выходного тока, а вторым выводом к силовой части преобразователя, при этом выход дифференциального усилителя выходного тока подключен к первому входу устройства сравнения, второй вход которого соединен с уставкой напряжения, а его выход – к второму входу дифференциального усилителя выходного напряжения, при этом датчики выходного тока преобразователей-стабилизаторов входами соединены между собой и подключены к выходным шинам, введен ограничительный диод, подключенный между входами дифференциального усилителя стабилизации выходного тока при этом катоды диодов объединены. Технический результат – повышение точности распределения мощности между каналами. 1 ил.
Изобретение относится к области электротехники, а именно к разделу преобразовательной техники и может быть использовано при построении систем вторичного электропитания.
Известно устройство описанное в книге Розанов Ю.К. «Полупроводниковые преобразователи со звеном повышенной частоты.» – М.: Энергоатомиздат, 1987, стр.142-143. Оно содержит параллельно включенные по выходу через разделительные диоды несколько преобразователей постоянного тока, каждый с контуром стабилизации выходного тока, который включает в себя датчик выходного тока преобразователя, выходом подключенный к первому входу узла сравнения, а также датчик общего тока нагрузки, который через делители тока подключен ко второму входу каждого из узлов сравнения. Недостатком такого решения является невысокая точность распределения тока нагрузки между преобразователями, например, ±10% при 50% их загрузке. Это приводит к плохому использованию преобразователей, то есть к неоправданному завышению их установленной мощности.
Наиболее близким по технической сущности и конструктивному исполнению является устройство, описанное в «Производство источников электропитания промышленного и специального назначения / Материалы научно-технического семинара предприятия «АЛЕКСАНДР ЭЛЕКТРИК источники электропитания»». – М.: ООО «АЛЕКСАНДР ЭЛЕКТРИК», 2005, стр.32-35, которое было выбрано за прототип.
Это устройство содержит параллельно включенные по выходу через разделительные диоды несколько преобразователей постоянного тока, каждый с контуром стабилизации выходного напряжения и контуром стабилизации выходного тока, причем основной контур содержит датчик выходного напряжения преобразователя, выходом подключенный к одному входу первого дифференциального усилителя, выход которого подключен к управляющему входу модулятора ширины импульсов, который своим выходом через усилительно-развязывающий узел подключен к управляющему входу преобразователя, а контур стабилизации выходного тока содержит датчик выходного тока преобразователя, выходом подключенный к одному входу второго дифференциального усилителя, на второй вход которого поступает сигнал, пропорциональный максимальному значению тока параллельно включенных преобразователей, а выход второго дифференциального усилителя подсоединен ко второму входу первого дифференциального усилителя.
Недостатком решения-прототипа является низкая точность токораспределения между каналами, которая ухудшается с увеличением числа параллельно работающих преобразователей, например, при двух преобразователях она равна 3%, а при трех она уже равна 5%.
Целью изобретения является упрощение устройства и увеличение срока службы за счет повышения точности токораспределения между каналами.
Поставленная цель достигается тем, что в известное устройство для параллельной работы преобразователей содержащее, по меньшей мере, два преобразователя-стабилизатора постоянного тока, силовая часть каждого из которых своим выходом через разделительные диоды подключена к выходным шинам, причем каждый преобразователь-стабилизатор содержит контур стабилизации выходного напряжения, состоящий из датчика выходного напряжения, выходом подключенного к одному входу дифференциального усилителя выходного напряжения, выход последнего подключен к управляющему входу модулятора ширины импульсов, который через усилительно-развязывающий узел подключен к управляющему входу силовой части преобразователя-стабилизатора, а также контур стабилизации выходного тока, содержащий датчик выходного тока преобразователя-стабилизатора, одним выводом подключенный ко входу дифференциального усилителя выходного тока, а вторым выводом к силовой части преобразователя, при этом выход дифференциального усилителя выходного тока подключен к первому входу устройства сравнения, второй вход которого соединен с уставкой напряжения, а его выход – к второму входу дифференциального усилителя выходного напряжения, при этом датчики выходного тока преобразователей – стабилизаторов входами соединены между собой и подключены к выходным шинам, введен ограничительный диод, подключенный между входами дифференциального усилителя стабилизации выходного тока при этом катоды диодов объединены.
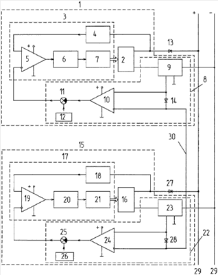
Изобретение поясняется чертежом, в котором представлена принципиальная блок-схема устройства, где обозначено:
1 – первый статический преобразователь-стабилизатор постоянного тока;
2 – силовая часть первого преобразователя-стабилизатора из неуправляемого трехфазного мостового выпрямителя, высоковольтного модуля из полумостовой инверторной ячейки, высокочастотного трансформатора и сглаживающего фильтра на выходе;
3 – контур стабилизации выходного напряжения первого преобразователя -стабилизатора;
4 – датчик выходного напряжения основного контура стабилизации выходного напряжения первого преобразователя-стабилизатора;
5 – дифференциальный усилитель контура стабилизации выходного напряжения первого преобразователя-стабилизатора;
6 – модулятор ширины импульсов контура стабилизации выходного напряжения первого преобразователя-стабилизатора;
7 – усилительно-развязывающий узел контура стабилизации выходного напряжения первого преобразователя-стабилизатора;
8 – контур стабилизации выходного тока первого преобразователя-стабилизатора;
9 – датчик выходного тока контура стабилизации выходного тока первого преобразователя-стабилизатора;
10 – дифференциальный усилитель контура стабилизации выходного тока первого преобразователя-стабилизатора;
11 – устройство сравнения первого преобразователя-стабилизатора;
12 – уставка напряжения первого преобразователя-стабилизатора;
13 – разделительный диод первого преобразователя-стабилизатора;
14 – ограничительный диод контура стабилизации выходного тока первого преобразователя-стабилизатора;
15 – второй статический преобразователь-стабилизатор постоянного тока;
16 – силовая часть второго преобразователя-стабилизатора из неуправляемого трехфазного мостового выпрямителя, высоковольтного модуля из полумостовой инверторной ячейки, высокочастотного трансформатора и сглаживающего фильтра на выходе;
17 – контур стабилизации выходного напряжения второго преобразователя-стабилизатора;
18 – датчик выходного напряжения контура стабилизации выходного напряжения второго преобразователя-стабилизатора;
19 – дифференциальный усилитель контура стабилизации выходного напряжения второго преобразователя-стабилизатора;
20 – модулятор ширины импульсов контура стабилизации выходного напряжения второго преобразователя-стабилизатора;
21 – усилительно-развязывающий узел контура стабилизации выходного напряжения второго преобразователя-стабилизатора;
22 – контур стабилизации выходного тока второго преобразователя-стабилизатора;
23 – датчик выходного тока контура стабилизации выходного тока второго преобразователя-стабилизатора;
24 – дифференциальный усилитель контура стабилизации выходного тока второго преобразователя-стабилизатора;
25 – устройство сравнения второго преобразователя-стабилизатора;
26 – уставка напряжения второго преобразователя-стабилизатора;
27 – разделительный диод второго преобразователя-стабилизатора;
28 – ограничительный диод контура стабилизации выходного тока второго преобразователя-стабилизатора;
29 – выходные шины;
30 – шина выравнивания токов.
Принципиальная блок-схема содержит параллельно включенные по выходу через разделительные диоды 13 и 27 два преобразователя-стабилизатора 1 и 15, соответственно. Каждый преобразователь-стабилизатор 1 и 15 содержит силовую часть 2 и 16, соответственно, контур стабилизации выходного напряжения 3 и 17, соответственно, и контур стабилизации выходного тока 8 и 22, соответственно. Контуры стабилизации выходного напряжения 3 и 17 содержат датчики выходного напряжения 4 и 18, соответственно, выходом подключенные к одному входу дифференциальных усилителей 5 и 19, соответственно, выходы которых подключены к управляющим входам модуляторов ширины импульсов 6 и 20, соответственно, которые своими выходами через усилительно-развязывающие узлы 7 и 21, соответственно, подключены к управляющим входам силовых частей 2 и 16 преобразователей 1 и 15, соответственно. Контуры стабилизации выходного тока 8 и 22 содержат датчики выходного тока преобразователей 9 и 23, соответственно, одним выводом подключенные ко входу дифференциальных усилителей 10 и 24, соответственно, а вторым выводом подключенные к силовым частям 2 и 16, соответственно, а входами объединены между собой. Выводы дифференциальных усилителей 10 и 24 подсоединены к устройствам сравнения 11 и 25, соответственно. Устройства сравнения 11 и 25 соединены с уставками напряжений 12 и 26, соответственно. Выводы устройств сравнения 11 и 25 соединены со втором входом дифференциальных усилителей 5 и 19, соответственно. Вспомогательные контуры 8 и 22 снабжены ограничительными диодами 14 и 28, соответственно, включенными между входами дифференциальных усилителей 10 и 24, соответственно, а одноименные электроды диодов 14 и 28 объединены. Датчики тока 9 и 23 преобразователей 1 и 15 соединены параллельно через диоды 14 и 28, образуя шину выравнивания токов 30.
Работа устройства осуществляется следующим образом: предположим, что при параллельной работе более нагружен преобразователь 1. Сигнал с датчика тока 9 поступает на шину выравнивая токов 30 и запирает диоды 14 и 28, так как он более высокого уровня, чем сигнал с датчика тока 23. На шине выравнивания токов 30 сигнал равен сигналу датчика тока 9, поэтому преобразователь 1 имеет на входе усилителя 10 одинаковые сигналы, а на выходе усилителя 10 – ноль. Следовательно, в контуре стабилизации 3 с усилителя 10 сигнал коррекции не поступает (вернее он равен нулю, что равносильно отсутствию коррекции). В преобразователе 15, у которого нагрузка меньше и, соответственно, меньше сигнал с датчика тока 23, на входе усилителя 24 присутствует разность сигналов с шины выравнивания токов 30. Усилитель 24 усиливает эту разность и выдает в контур стабилизации 17 сигнал коррекции и ток преобразователя 15 становится близким к току преобразователя 1.
При использовании устройства для параллельной работы преобразователи находятся практически в равных условиях, что обеспечивает одинаковый срок службы преобразователей, их тепловые режимы работы также одинаковы, что исключает локальные перегревы оборудования и кабельной сети в системе автономного электроснабжения.
Формула изобретения
Устройство для параллельной работы преобразователей, содержащее, по меньшей мере, два преобразователя-стабилизатора постоянного тока, силовая часть каждого из которых своим выходом через разделительные диоды подключены к выходным шинам, причем каждый преобразователь-стабилизатор содержит контур стабилизации выходного напряжения, состоящий из датчика выходного напряжения, выходом подключенного к одному входу дифференциального усилителя выходного напряжения, выход последнего подключен к управляющему входу модулятора ширины импульсов, который через усилительно-развязывающий узел подключен к управляющему входу силовой части преобразователя-стабилизатора, а также контур стабилизации выходного тока, содержащий датчик выходного тока преобразователя-стабилизатора, одним выводом подключенный ко входу дифференциального усилителя выходного тока, а вторым выводом – к силовой части преобразователя, при этом выход дифференциального усилителя выходного тока подключен к первому входу устройства сравнения, второй вход которого соединен с уставкой напряжения, а его выход – к второму входу дифференциального усилителя выходного напряжения, при этом датчики выходного тока преобразователей-стабилизаторов входами соединены между собой и подключены к выходным шинам, отличающееся тем, что в каждый контур стабилизации выходного тока введен ограничительный диод, подключенный между входами дифференциального усилителя стабилизации выходного тока, при этом катоды диодов объединены.
РИСУНКИ
|
|