|
(21), (22) Заявка: 2008114673/09, 07.04.2008
(24) Дата начала отсчета срока действия патента:
07.04.2008
(46) Опубликовано: 27.11.2009
(56) Список документов, цитированных в отчете о поиске:
RU 2246149 С2, 10.02.2005. SU 1387056 A1, 07.04.1988. GB 2382227 A, 21.05.2003. US 6262874 B1, 17.07.2001. FR 2065436 A5, 23.07.1971. DE 19954037 A1, 03.05.2001. JP 2005243869 A, 08.09.2005. WO 9813847 A1, 02.04.1998.
Адрес для переписки:
197022, Санкт-Петербург, Аптекарская наб., 20, лит. А, ЗАО “Новые Технологии”
|
(72) Автор(ы):
Артюхов Евгений Алексеевич (RU)
(73) Патентообладатель(и):
Закрытое акционерное общество “Новые технологии” (RU)
|
(54) СПОСОБ ФОРМИРОВАНИЯ ПОЛОЖИТЕЛЬНОЙ ЖЕСТКОСТИ ТЯГОВОЙ ХАРАКТЕРИСТИКИ ЭЛЕКТРОМАГНИТА
(57) Реферат:
Изобретение относится к области электротехники и может быть использовано в устройствах бесконтактного магнитного подвеса, центрирования и демпфирования вращающихся тел, в различных видах магнитных подшипников для высокоскоростных шпинделей, центрифуг и центробежных измельчителей материалов. Техническим результатом является упрощение бездатчикового способа формирования положительной жесткости тяговой характеристики. В способе формирования положительной жесткости тяговой характеристики электромагнита электромагнит питают суммой постоянного и переменного напряжений через управляемое сопротивление, на котором переменную составляющую напряжения выпрямляют, фильтруют и подают на управляющий вход этого сопротивления. В качестве суммы постоянного и переменного напряжений используют выходное напряжение силового выпрямителя с пульсацией. Способ позволяет реализовать простые (доступные для большого класса промышленных и бытовых изделий) магнитные подвесы-подшипники. 1 з.п. ф-лы, 3 ил.
Область техники
Изобретение относится к области автоматики, а именно к устройствам бесконтактного магнитного подвеса, центрирования и демпфирования вращающихся тел и может быть использовано в различных видах магнитных подшипников для высокоскоростных шпинделей, центрифуг и центробежных измельчителей материалов.
Предшествующий уровень техники
Электромагнит, подключенный к источнику постоянного тока, обладает отрицательной жесткостью тяговой характеристики, т.е. при уменьшении воздушного зазора между его полюсами и якорем сила притяжения якоря увеличивается. Известен способ формирования положительной жесткости тяговой характеристики (ПЖТХ) электромагнита, питаемого постоянным током, в магнитных опорах с системой автоматического регулирования (Журавлев Ю.Н. «Активные магнитные подшипники: теория, расчет, применение». Политехника, СПб, 2003, стр.12-13, рис.1.8 [1]). Согласно данному способу увеличению зазора между полюсами и якорем соответствует увеличение тока в обмотке электромагнита, что достигается благодаря измерению величины зазора и преобразованию ее (данной величины) в управляющий ток обмотки электромагнита. Такой способ является сложным, так как требует применения специального датчика положения якоря (оптического, емкостного или индуктивного типа) и усилителя – формирователя сигнала датчика.
Известен способ формирования ПЖТХ электромагнита, питаемого переменным током, при использовании резонанса LC-контура (стр.11-12, рис.1.7 [1]), согласно которому в обмотку электромагнита с индуктивностью «L» включается конденсатор с емкостью «С», при этом величина емкости подбирается таким образом, чтобы значения тока обмотки электромагнита находились на ниспадающей ветви резонансной кривой. Такой способ не требует датчика положения и специального регулятора. Однако он имеет недостаток, заключающийся в том, что для получения высокой жесткости тяговой характеристики требуется высокая добротность LC-контура, а следовательно, и применение материала магнитопровода с малыми потерями энергии на вихревые токи и перемагничивание. Такие материалы – магнитодиэлектрики (например, ферриты) – имеют невысокую допустимую индукцию, что резко снижает нагрузочную способность электромагнита. Кроме этого, работа электромагнита на переменном токе снижает дополнительно его тягу в два раза по сравнению с работой на постоянном токе.
Известен бездатчиковый способ формирования ПЖТХ электромагнита на постоянном токе (Вышков Ю.Д. и Иванов В. И. «Магнитные опоры в автоматике». – М.: Энергия, 1978, стр.73-74), принятый за прототип, при котором сигнал положения якоря получают с помощью дополнительной обмотки электромагнита, питаемой переменным током по описанному выше резонансному принципу. Переменное напряжение на этой обмотке, пропорциональное смещению якоря, преобразуется благодаря демодуляции в постоянный управляющий ток, магнитный поток от которого суммируется в сердечнике с опорным магнитным потоком основной обмотки. Такой способ-прототип отличается сложностью ввиду использования резонансного контура с дополнительной обмоткой, демодуляции и заградительной фильтрации.
Сущность изобретения
Задача изобретения заключается в упрощении бездатчикового способа формирования ПЖТХ электромагнита на постоянном токе, что позволяет реализовать простые устройства бесконтактного подвеса, центрирования и демпфирования вращающихся ферромагнитных тел.
Эта задача решена благодаря тому, что обмотку электромагнита питают суммой постоянного и переменного напряжений через управляемое сопротивление, на котором переменную составляющую напряжения выпрямляют, фильтруют и подают на управляющий вход этого сопротивления. В качестве суммы постоянного и переменного напряжения может использоваться выходное напряжение силового выпрямителя с пульсацией.
Перечень чертежей
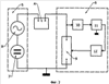
На фиг.1 представлена общая блок-схема включения электромагнита, содержащего сердечник и якорь.
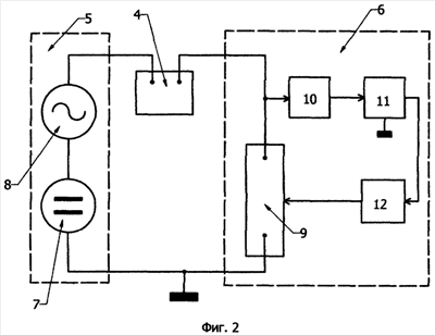
На фиг.2 показана функциональная схема формирования ПЖТХ электромагнита.
На фиг.3 дана принципиальная электрическая схема – как пример простой реализации предложенного способа формирования ПЖТХ электромагнита.
Предложенный способ формирования ПЖТХ электромагнита заключается в следующем. Электромагнит 1 (фиг.1, содержащий якорь 2, сердечник 3 и обмотку 4) питают от источника 5 суммой постоянного напряжения U1 (источник 7, фиг.2) и переменного напряжения U2 (источник 8, фиг.2) через управляемое сопротивление 9 (входящее в состав регулятора 6). Переменную составляющую напряжения U2 на управляемом сопротивлении (выделенную с помощью разделительного фильтра 10, фиг.2) выпрямляют (выпрямитель 11, фиг.2), фильтруют для подавления пульсаций (сглаживающий фильтр 12, фиг.2) и подают на управляющий вход сопротивления 9.
Физическая сущность предложенного способа может быть пояснена математически. При увеличении зазора между сердечником 3 и якорем 2 (фиг.1) индуктивное сопротивление XL обмотки 4 изменяется в виде:

где XLo= Lo,
– угловая частота источника 8,
Lo – индуктивность обмотки электромагнита при номинальном положении якоря с воздушным зазором O,
X= X/XLo – относительное изменение индуктивности обмотки, соответствующее увеличению воздушного зазора на  .
Так как всегда соблюдаются условия:

где r – активное сопротивление обмотки 4,
Ro – номинальная величина управляемого сопротивления 9, и малая величина:

то приращение переменного тока, протекающего по цепи «обмотка 4 – управляемое сопротивление 9», при смещении якоря будет:

где L2o – номинальное значение переменного тока.
Приращение переменной составляющей переменного напряжения на сопротивлении 9 будет:

где R= R/Ro – относительное изменение величины сопротивления 9 при смещении якоря в результате воздействия управляющего напряжения на входе этого сопротивления.
Выражение (5) с учетом уравнения (4) в нормированной форме будет:

где U2= U2/U2 – относительное изменение напряжения на сопротивлении 9.
Относительное изменение сопротивления 9 определяется величиной U2 и коэффициентом К передачи цепи «выпрямитель 11 – сопротивление 9»:

На основании (6) и (7) находим:

Выражение (8) показывает, что при выработке сигнала смещения якоря U2 действует внутренняя отрицательная обратная связь в виде члена в знаменателе – О XK, что обусловливает устойчивость формирования ПЖТХ электромагнита по предложенному способу.
Приращение постоянного силового тока в обмотке электромагнита можно определить исходя из выражений (2), (7) и (8) по формуле:
,
где I1o=U1/(r+Ro) 0,5U1/Ro,
из которой следует, что при заданных значениях O и Х и увеличении коэффициента передачи (усиления), K, приращение силового тока стремится к величине номинального опорного тока I1o обмотки электромагнита.
Практическая реализация предложенного способа представлена принципиальной электрической схемой на фиг.3. Обмотка 4 электромагнита запитывается от силового выпрямителя в виде моста с диодами 13-16. Величина пульсаций (переменного напряжения U2) задается емкостью конденсатора 17 (сглаживающего фильтра выпрямителя). В качестве управляемого сопротивления 9 используется транзистор. Роль разделительного фильтра 10 выполняет конденсатор 18, одновременно входящий в состав выпрямителя 11 (с удвоением напряжения на диодах 19 и 20). Выходное напряжение сглаживается фильтром 12, содержащим резистор 21 и конденсаторы 22 и 23, и подается на базу транзистора (в качестве управляемого сопротивления могут быть использованы и другие элементы в различных компоновках: полевые транзисторы, составные транзисторы, оптроны и т.п.). Для динамической устойчивости – демпфирования (например, при работе в вакууме) – в цепь «выпрямитель 11 – база транзистора» могут быть включены дифференцирующая и интегрирующая RC-цепи для образования ПИД-регулятора.
Предложенный способ формирования ПЖТХ электромагнита на постоянном токе позволяет реализовать весьма простые и дешевые (доступные для большого класса промышленных и бытовых изделий) магнитные подвесы-подшипники и центрирующие демпфирующие устройства для вращающихся тел.
Формула изобретения
1. Способ формирования положительной жесткости тяговой характеристики (ПЖТХ) электромагнита, основанный на регулировании тока в зависимости от зазора между полюсами и якорем, отличающийся тем, что обмотку электромагнита питают суммой постоянного и переменного напряжений через управляемое сопротивление, на котором переменную составляющую напряжения выпрямляют, фильтруют и подают на управляющий вход этого сопротивления.
2. Способ по п.1, отличающийся тем, что в качестве суммы постоянного и переменного напряжений используют выходное напряжение силового выпрямителя с пульсацией.
РИСУНКИ
|