|
|
(21), (22) Заявка: 2008145312/09, 17.11.2008
(24) Дата начала отсчета срока действия патента:
17.11.2008
(46) Опубликовано: 27.11.2009
(56) Список документов, цитированных в отчете о поиске:
RU 2254615 С2, 20.06.2005. RU 2159468 C1, 20.11.2000. RU 1581 U1, 16.01.1996. US 5654684 A, 05.08.1997.
Адрес для переписки:
152934, Ярославская обл., г. Рыбинск, ул. Крестовая, 100, а/я 19, Общественная организация ВОИР
|
(72) Автор(ы):
Кривов Юрий Николаевич (RU), Тонкий Леонид Васильевич (RU), Царев Анатолий Борисович (RU)
(73) Патентообладатель(и):
Кривов Юрий Николаевич (RU), Тонкий Леонид Васильевич (RU), Царев Анатолий Борисович (RU)
|
(54) СПОСОБ ПРЕДУПРЕЖДЕНИЯ ПОЖАРА ОТ ИСКРЕНИЯ В ЭЛЕКТРИЧЕСКОЙ СЕТИ ИЛИ ЭЛЕКТРОУСТАНОВКЕ И УСТРОЙСТВО ДЛЯ ЕГО ОСУЩЕСТВЛЕНИЯ
(57) Реферат:
Использование: в области пожарной безопасности и электроэнергетики. Технический результат заключается в расширении функциональных возможностей. Согласно способу измеряют электрический ток контролируемого участка нагрузки, затем аналоговое значение измеренного тока нагрузки и напряжения внешней сети по каждой фазе преобразуют в цифровые значения, с последующим их разложением на цифровые спектры, далее из спектра тока нагрузки каждой фазы вычитают спектр напряжения внешней сети этой фазы, полученный результат делят на спектр тока нагрузки соответствующей фазы, полученные числовые значения коэффициента шума по каждой фазе накапливают в течение установленного интервала времени, сравнивают величину накопленного значения коэффициента шума с заданным значением или с заданными значениями первого или более высоких уровней сравнения, принятых для соответствующих степеней пожароопасности, в зависимости от величины накопленного сигнала формируют сигнал или сигналы предупреждения о возникновении пожароопасной ситуации и/или формируют команду на отключение контролируемого участка, числовые значения коэффициентов шума по каждой фазе сохраняют в запоминающем устройстве. Также предложено устройство, реализующее данный способ. 2 н.п. ф-лы, 2 ил.
Изобретение относится к области пожарной безопасности и электроэнергетики, а именно к способам и устройствам предупреждения пожаров, возникающих из-за искрения в электропроводке при неисправностях в электрических сетях или электроустановках в помещениях, сооружениях, зданиях, самолетах, судах, железнодорожном транспорте и др. объектах.
Эксплуатация жилых, бытовых, производственных и др. объектов нередко сопровождается пожарами, возникающими из-за неисправностей в электропроводке или в других элементах электрической сети и электроустановок. В результате наносится большой материальный и моральный ущерб, нередко сопровождающийся гибелью и (или) увечьем людей.
Согласно официальной статистике пожары, связанные с электрооборудованием по количеству до 80% и тяжести последствий, занимают второе место после неосторожного обращения с огнем.
Наиболее часты пожары, возникающие из-за отсутствия способов обнаружения неисправностей типа “ИСКРЕНИЕ”, вызванных некачественным монтажом элементов электрических сетей и электроустановок, нарушениями требований их эксплуатации, процессами старения и окисления контактных групп и другими причинами.
Особо опасно искрение при эксплуатации объектов повышенной пожароопасности – объектов добычи, хранения и транспортировки нефтепродуктов и газа, объектов горнодобывающих отраслей промышленности, объектов эксплуатации ядовитых и взрывоопасных веществ, а также многих других взрывопожароопасных объектов специального, военного и гражданского назначения.
Природа искрения объясняется образованием ионизированного переходного нестационарного сопротивления в местах недостаточно плотного соприкосновения подвижных и неподвижных контактов коммутирующих элементов или в процессе их старения и окисления, а также в местах некачественного соединения проводов, шин, фидеров в соединительных коробках и подключения в электросеть различных элементов. Динамика изменения переходного сопротивления представляет стохастический процесс, сопровождающийся выделением тепловой энергии в месте искрения.
Одной из основных причин возгорания является наличие коммутационных потерь, вызванных подгоранием контактов силовых контакторов. В процессе эксплуатации при замыканиях и размыканиях силовых цепей с током нагрузки в контактных группах контакторов возникают искровые разряды, сопровождающиеся большим выделением тепла. С течением времени на поверхности контактных групп образуются окислы металлов. Так как в окружающем воздухе содержится большое количество пыли, то она, попадая в искровой разряд, сгорает, а продукты сгорания, содержащие углерод, пригорают к поверхности контактов, образуя нагар. Проводимость контактов в замкнутом состоянии уменьшается, а их поверхность становится неровной, поэтому эффективная площадь контактов уменьшается, что приводит к их интенсивному разогреву. Наличие повышенной температуры еще больше увеличивает сопротивление замкнутого контакта. С течением времени в замкнутой контактной группе начинает возникать разряд, который приводит к еще большему разогреву контактной группы и может быть причиной оплавления контактов и возгоранию изолирующего корпуса контакторов или изоляции подключенных к нему проводников, а также вызвать возгорание близко расположенных предметов.
Поскольку явления коронного разряда в газе связано со многими случайными факторами, сам процесс разряда носит нестационарный характер. Это доказано исследованиями. Причиной возникновения коронирующего разряда в газе является ухудшение проводимости поверхности контактной группы, вызванное появлением нагара. Поскольку с течением времени слой нагара на поверхности контакта увеличивается, то за счет увеличения сопротивления замкнутого контакта случайная составляющая процесса протекания тока через такой контакт будет увеличиваться, а детерминированная составляющая, связанная с током нагрузки, уменьшаться. Следовательно, с течением времени будут изменяться среднестатистические характеристики процесса искрения, что доказывает его нестационарность.
Другой причиной нестационарности является различное начальное состояние, поверхности контакта после каждого включения контактора, так как после каждого включения за счет механического соударения контактов может происходить нарушение нагарного покрытия, причем случайным непредсказуемым образом. Дальнейший процесс ухудшения контакта будет зависеть от площади нарушения нагарного покрытия после замыкания контакта. При незначительной площади нарушения нагарного покрытия процесс ухудшения контакта происходит довольно быстро за счет того, что в этом месте сразу возникает разряд и нагар восстанавливается.
Известны способ и устройство сигнализации для определения превышения температуры в электропроводке жилого или офисного помещения, включающее соединительную коробку с электропроводкой, датчик измерения температуры, сигнал с которого через датчик сигнализации поступает в блок сравнения микропроцессора, где сравнивается с пороговым значением температуры и передается на дисплей, когда температура превышает пороговое значение. После чего блок управления микропроцессора, на который также поступают сигналы с датчиков температуры, выдает командный сигнал устройствам пожаротушения согласно данным, содержащим информацию о наименовании, номере помещения и соединительной коробке (См. МПК G08B, описание изобретения к патенту США 5654684, опубл. 05.08.1997).
Недостатком известного технического решения является то, что устройство реагирует на уже состоявшийся нагрев места неисправности и не предупреждает об этом заранее, а способ не обеспечивает непрерывный контроль любой точки электрической сети или электроустановки.
Известен способ предупреждения пожара от искрения в сети или электроустановке, характеризующийся тем, что измеряют электрический ток контролируемого участка путем фильтрации первой гармоники и/или всего низкочастотного спектра сигнала измеренного тока, формируют сигнал второй и более высоких гармоник, усиливают его и выпрямляют, из сигнала второй и более высоких гармоник для каждого цикла возникновение – гашение искры в последовательности этих циклов формируют импульс сигнала-признака цикла, по первому импульсу сигнала-признака формируют временной интервал, в течение которого накапливают импульсы сигналов-признаков, а по окончании рассчитывают частоту следования этих циклов, на основании которой рассчитывают величину тока искрения, запоминают рассчитанную величину тока искрения и формируют команду для выработки установленного интервала времени и накопления в течение него сигнала, причем накопление сигнала осуществляют путем прибавления по поступлении каждого импульса сигнала-признака цикла возникновение-гашение искры к предшествующему результату суммирования числа, соответствующего величине запомненного тока искрения, сравнивают величину накопленного сигнала с заданным значением уровня сравнения, соответствующим степени пожароопасности, в зависимости от величины накопленного сигнала формируют сигнал предупреждения о возникновении пожароопасной ситуации и формируют команду на отключение контролируемого участка, а устройство для осуществления способа содержит блок измерения тока контролируемого участка, к выходу которого подключен блок формирования сигнала второй или более высоких гармоник, выходом подключенный к входу блока усиления, выход которого подключен к входу блока выпрямления, блок накопления, подключенный к входу блока сравнения величины накопленного сигнала с заданным значением или с заданными значениями, выход которого подключен к входу блока формирования предупреждающего сигнала или сигналов и/или команды на отключение, выход которого подключен к входу исполнительного органа для оповещения и/или отключения, а также блок управления и блок питания, блок определения величины тока искрения, включающий в себя модуль формирования сигнала-признака цикла “возникновения-гашения искры”, обеспечивающий для каждого цикла “возникновения-гашения искры” в последовательности этих циклов формирование из сигналов второй и/или более высоких гармоник импульса сигнала-признака цикла, модуль измерения и расчета параметра цикла, или обеспечивающий формирование по первому импульсу сигнала-признака цикла временного интервала, в течение которого накапливают импульсы сигналов-признаков, а по окончании рассчитывают частоту следования этих циклов и/или обеспечивающий определение продолжительности образующей и/или затухающей стадий цикла, и/или на основании количества импульсов на затухающей стадии цикла, амплитуда которых превышает установленное значение, модуль хранения рассчитанной величины тока искрения, обеспечивающий запоминание рассчитанной величины тока искрения и передачу ее в блок накоплений, при этом блок накопления выполнен с возможностью приема рассчитанной величины тока искрения, с возможностью получений команды от блока управлений на формирование установленного интервала времени и с возможностью осуществления в течение этого интервала времени накопления сигнала посредством прибавления по поступлении каждого импульса сигнала-признака цикла “возникновение-гашение искры” к предшествующему результату суммирования числа, соответствующего рассчитанной величине тока искрения, а блок управления выполнен соответственно с возможностью приема сигнала для осуществления выработки указанной команды при передаче рассчитанной величины тока искрения в блок накопления (см. МПК G08В 17/06, 25/10, описание изобретения к патенту 2254615 Российской Федерации, опубл. 10.02.2005) – ближайший аналог.
Существенным недостатком известного способа и устройства является низкая достоверность в определении уровня пожарной опасности при внешних воздействиях, происходящих во внешней цепи, таких как случайное изменение внешнего напряжения сети, вызванное процессами искрения, связанными с подключением электросварочного аппарата или мощного высокочастотного тиристорного преобразователя напряжения, а также при наводках на внешнюю силовую цепь напряжений от грозовых разрядов. Это не позволяет отличить процесс искрения, возникающий во внутренней электрической цепи, от процесса искрения, возникающего во внешней силовой цепи и достоверно сформировать предупреждающий сигнал или команду на отключение, адекватный реальной пожароопасной ситуации во внутренней цепи.
Техническим результатом изобретения является расширение функциональных возможностей при его применении в силовых цепях с мощными источниками процессов искрения во внешней цепи, предупреждения о создании пожароопасной ситуации в жилых, бытовых, производственных и др. объектах, оснащенных функциональными электрическими сетями и электроустановками.
Сущность технического решения заключается в том, что в способе предупреждения пожара от искрения в электрической сети или электроустановке измеряют электрический ток контролируемого участка нагрузки, затем аналоговое значение измеренного тока нагрузки и напряжения внешней сети по каждой фазе преобразуют в цифровые значения, с последующим их разложением на цифровые спектры токов нагрузки и напряжений внешней сети по каждой фазе, далее из спектра тока нагрузки каждой фазы вычитают спектр напряжения внешней сети этой фазы, полученный результат делят на спектр тока нагрузки соответствующей фазы, в результате получается числовое значение коэффициента шума по каждой фазе, в течение установленного интервала времени накапливают числовые значения коэффициентов шума по каждой фазе, сравнивают величину накопленного значения коэффициента шума с заданным значением или с заданными значениями первого или более высоких уровней сравнения, принятых для соответствующих степеней пожароопасности, в зависимости от величины накопленного сигнала формируют сигнал или сигналы предупреждения о возникновении пожароопасной ситуации и/или формируют команду на отключение контролируемого участка, числовые значения коэффициентов шума по каждой фазе сохраняют в запоминающем устройстве, а в устройство, реализующее способ и содержащее силовой щит, датчики тока нагрузки, блок управления и блок питания, дополнительно введены датчики напряжения входной цепи, блок индикации, последовательно подключенные блок исполнительных устройств и блок тиристоров, блок цифровой обработки, состоящий из последовательно подключенных входного буфера, селектора канала, кодека, процессора, запоминающего устройства, при этом датчики напряжения входной цепи и датчики тока нагрузки подключены к входному буферу, а процессор обратной связи подключен к блоку управления, в свою очередь подключенного обратной связью к блоку исполнительных устройств, выходом подключенного к одному из входов блока индикации, другой вход которого подключен к выходу блока управления, а выходы блока тиристоров через контакторы подключены к источникам нагрузки.
Предлагаемое техническое решение позволяет исключить низкую достоверность в определении уровня пожарной ситуации за счет определения полного частотного спектра как тока нагрузки во внутренней цепи, так и спектра напряжения во внешней цепи, вычитания энергии частотных составляющих спектра напряжения внешней цепи из спектра тока нагрузки внутренней цепи, измерения энергии после вычитания, ее сравнением с предпожарным порогом, и если он превышает, то формируют предупреждающий сигнал о пожарной опасности, а если превышение происходит в течение заданного времени, то формируют сигнал на отключение нагрузки от первичной сети через введенные в устройство блок исполнительных механизмов и блок тиристоров. Блок цифровой обработки позволяет осуществить анализ напряжения внешней цепи и тока нагрузки, состоящей из нескольких интераций. Эти итерации позволяют определить истинную частоту сети в соответствии с допустимыми изменениями частоты промышленной сети, для обеспечения требуемой точности разложения входного сигнала с помощью быстрого преобразования на частотные составляющие. В полученном энергетическом спектре внешнего напряжения и тока нагрузки составляющая 50 Гц, а также гармоники этой частоты представляют собой полезный сигнал. Остальные частотные составляющие представляют шум, причем такие частотные составляющие, содержащиеся в спектре внешнего напряжения, зависят от процессов во внешней сети, а частотные составляющие, содержащиеся в спектре тока нагрузки, зависят как от процессов во внешней сети, так и от процессов искрения в нагрузке. Устройство позволяет определить уровень шума, который превышает порог предпожарного состояния и по результатам сравнения сформировать сигнал на отключение сети, предупреждая таким образом возникновение пожара.
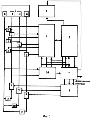
Предлагаемый способ предупреждения пожара от искрения в электрической цепи или электроустановке и устройство для его осуществления поясняется чертежами, где на фиг.1 изображена общая блок-схема устройства; на фиг.2 – структурная схема блока цифровой обработки.
Способ предупреждения пожара осуществляется следующим образом: измеряют электрический ток контролируемого участка нагрузки, затем аналоговое значение измеренного тока нагрузки и напряжения внешней сети по каждой фазе преобразуют в цифровые значения с последующим разложением на цифровые спектры токов нагрузки и напряжений внешней цепи по каждой фазе, далее из спектра тока нагрузки каждой фазы вычитают спектр напряжения внешней цепи этой фазы, полученный результат делят на спектр тока нагрузки соответствующей фазы, в результате получают числовое значение коэффициента шума по каждой фазе, в течение установленного интервала времени накапливают числовые значения коэффициентов шума по каждой фазе, сравнивают величину накопленного значения коэффициента шума с заданным значением или с заданными значениями первого или более высоких уровней сравнения, принятых для соответствующих степеней пожароопасности, в зависимости от величины накопленного сигнала формируют сигнал или сигналы предупреждения о возникновении пожароопасной ситуации и/или формируют команду на отключение пожароопасной ситуации и/или формируют команду на отключение контролируемого участка, числовые значения коэффициентов шума по каждой фазе сохраняют в запоминающем устройстве.
Устройство, реализующее этот способ, представлено на фиг.1 и состоит из силового щита 1, датчиков 2 напряжения фаз первичной цепи, включенных между «0» и фазами «А», «В» и «С», датчиков 3 тока нагрузки каждой фазы, подключенных к входам блока цифровой обработки 4, подключенного в свою очередь обратной связи к блоку управления 5, выходами подключенного к блоку индикации 6 и блоку 7 исполнительных устройств, последовательно подключенного к блоку 8 тиристоров, выходы которого через контакторы 9 подключены к нагрузкам 10 (например, энергоустановок).
Блок цифровой обработки 4 (см. фиг.2) состоит из последовательно подключенного входного буфера 11, селектора 12 канала, кодека 13, процессора 14 и запоминающего устройства 15. Блок питания 16 осуществляет питание всех блоков устройства. Каналы тока и напряжения датчиков 3 и 2 подключены к входам входного буфера, а выходы и входы процессора 14 подключены соответственно к кодеку 13 и блоку управления 5.
Устройство работает следующим образом. На входы буфера 11 блока цифровой обработки 4 с трех датчиков 3 тока нагрузки и трех датчиков 2 напряжения фаз первичной цепи поступает аналоговый сигнал с уровнем от – 1 до +1 В, пропорциональный величине тока нагрузки и напряжения внешней цепи, который осуществляет усиление и нормирование сигналов от датчиков 2 и 3. Селектор 12 канала предназначен для выбора одного из каналов (тока и напряжения) для подачи их на вход кодека 13. Сигнальный процессор 14 осуществляет управление селектором 12 таким образом, что происходит последовательный опрос всех трех каналов, соответствующих трем фазам. Затем входные аналоговые сигналы с селектора 12 каналов поступает в кодек 13, который преобразует входной сигнал в цифровой код, поступающий для обработки в процессор 14. Процессор 14 осуществляет суммирование всех частотных составляющих спектра внешних напряжений, и результат суммирования запоминается по каждой фазе. Суммирование всех частотных составляющих спектра токов нагрузки также запоминается по каждой фазе. Далее из суммы частотных составляющих спектра токов нагрузки вычитают сумму всех частотных составляющих спектра внешних напряжений. В результате вычитания получается сумма всех частотных составляющих, зависящих только от процесса искрения в нагрузке и равная энергии этого процесса. Далее величину этой энергии с помощью процессора 14 с двумя порогами, порогом предпожарного состояния объекта защиты и аварийным порогом возникновения пожара. В случае превышения порога предпожарного состояния процессор 14 формирует в блок управления 5 сигнал превышения порога предпожарного состояния объекта защиты. Блок управления 5 выдает сигнал на блок индикации 6, формируя на светодиодный индикатор «Опасно» уровень логический «1», от которого загорается красный светодиод предпожарного состояния объекта защиты. Одновременно блок управления 5 формирует сигнал в блок 7 исполнительных устройств, по которому замыкаются контакты реле дистанционной индикации предпожарного состояния на удаленном пульте диспетчера. В случае превышения аварийного порога возникновения пожара блок управления 5 формирует на светодиодном индикаторе блока индикации 6 сигнал «Пожар» уровень логический «1», от которого загорается и начинает мигать красный светодиод пожарного состояния объекта защиты. Одновременно блок управления 5 формирует сигнал в блок 7 исполнительных устройств, по которому в блоке 7 замыкаются контакты реле дистанционной индикации пожарного состояния на удаленный пульт диспетчеру, при этом блок 7 формирует сигнал в блок 8 тиристоров для отключения нагрузки от внешней сети. Пороги и режимы работы блока 7 цифровой обработки 4 задаются с клавиатуры (на чертеже не показана) через блок управления 5.
После начального пуска, а также после окончания обработки очередного массива информации устройство находится в ожидании заполнения массивов тока и напряжения.
После накопления массивов начинается обработка информации вышеописанным способом, при этом осуществляют:
– автоматическую регулировку уровня сигнала;
– фильтрацию верхних частот;
– анализ массива напряжения, с целью вычисления уровня энергии шума в первичном питающем напряжении;
– анализ массива тока, с целью вычисления уровня энергии шума в токе потребителя энергии;
– нахождение относительного коэффициента шума, сравнение его с порогом;
– усреднение коэффициента шума за определенное время для накопления статистики.
Результаты вычисления коэффициента шума процессор 14 сохраняет в памяти запоминающего устройства 15. Устройство позволяет использовать для обработки информации дискретное преобразование Фурье.
Предлагаемое техническое решение отличается от известных тем, что оно содержит в себе операции и устройства измерения шумовых составляющих, несущих в себе информацию о величине тока искрения только в нагрузке, а значит, и о тепловой энергии, выделяемой только в месте возникновения процесса искрения, т.е. предлагаемое техническое решение позволяет с более высокой достоверностью определить процесс искрения в нагрузке.
В научно-технической литературе не обнаружено технических решений с указанной выше совокупностью признаков. Следовательно, эти отличия позволяют сделать вывод о соответствии заявленного технического решения критерию НОВИЗНА.
При этом технический результат достигается всей введенной совокупностью дополнительных операций, элементов и связей, которая не была известна до даты заявки технического решения, что позволяет сделать вывод о том, что предлагаемое техническое решение отвечает критерию ИЗОБРЕТАТЕЛЬСКИЙ УРОВЕНЬ.
В результате внедрения данного изобретения на промышленных и бытовых объектах, а также в структурах контроля качества проектирования и эксплуатации этих объектов повышается их пожарная безопасность за счет определения предпожарной ситуации. Снижается количество случаев возгорания в жилых и производственных помещениях, сооружениях, зданиях, самолетах, судах, на железнодорожном транспорте и др. объектах, использующих электрические сети и (или) электроустановки.
Внедрение устройств, реализующих предлагаемый способ, предполагает использование серийных комплектующих узлов и элементов. Это не требует перестройки предприятий промышленности и частных фирм на выпуск новой номенклатуры продукции. Экономический и моральный выигрыш от внедрения изобретения определяется числом сохраненных жизней, а также количеством и стоимостью жилых, производственных и др. объектов, спасенных от пожаров, путем применения предлагаемого технического решения, данный способ может использоваться и службами пожарного надзора при проверке зданий и сооружений на предмет их пожаробезопасности, а также с его помощью может осуществляться постоянный дистанционный мониторинг особо пожароопасных объектов.
Формула изобретения
1. Способ предупреждения пожара от искрения в электрической сети или электроустановке, характеризующийся тем, что измеряют электрический ток контролируемого участка нагрузки, отличающийся тем, что аналоговое значение измеренного тока нагрузки и напряжения внешней сети по каждой фазе преобразуют в цифровые значения с последующим их разложением на цифровые спектры токов нагрузки и напряжений внешней сети по каждой фазе, далее из спектра тока нагрузки каждой фазы вычитают спектр напряжения внешней сети этой фазы, полученный результат делят на спектр тока нагрузки соответствующей фазы, в результате получается числовое значение коэффициента шума по каждой фазе, в течение установленного интервала времени накапливают числовые значения коэффициентов шума по каждой фазе, сравнивают величину накопленного значения коэффициента шума с заданным значением или с заданными значениями первого или более высоких уровней сравнения, принятых для соответствующих степеней пожароопасности, в зависимости от величины накопленного сигнала формируют сигнал или сигналы предупреждения о возникновении пожароопасной ситуации и/или формируют команду на отключение контролируемого участка, числовые значения коэффициентов шума по каждой фазе сохраняют в запоминающем устройстве.
2. Устройство для осуществления способа по п.1, содержащее силовой щит, датчики тока нагрузки, блок управления и блок питания, отличающееся тем, что дополнительно введены датчики напряжения входной цепи, блок индикации, последовательно подключенные блок исполнительных устройств и блок тиристоров, блок цифровой обработки, состоящий из последовательно подключенных входного буфера, селектора канала, кодека, процессора, запоминающего устройства, при этом датчики напряжения входной цепи и датчики тока нагрузки подключены к входному буферу, а процессор обратной связью подключен к блоку управления, в свою очередь подключенного обратной связью к блоку исполнительных устройств, выходом подключенного к одному из входов блока индикации, другой вход которого подключен к выходу блока управления, а выходы блока тиристоров через контакторы подключены к источникам нагрузки.
РИСУНКИ
|
|