|
|
(21), (22) Заявка: 2007114051/04, 01.08.2005
(24) Дата начала отсчета срока действия патента:
01.08.2005
(30) Конвенционный приоритет:
16.09.2004 US 10/943,833
(43) Дата публикации заявки: 27.10.2008
(46) Опубликовано: 27.11.2009
(56) Список документов, цитированных в отчете о поиске:
US 2003139635 A1, 24.07.2003. US 4058576 A, 15.11.1977. US 6121504 A, 19.09.2000. GB 2171718 A, 03.09.1986. RU 2198867 C2, 20.02.2003.
(85) Дата перевода заявки PCT на национальную фазу:
16.04.2007
(86) Заявка PCT:
US 2005/027409 20050801
(87) Публикация PCT:
WO 2006/036293 20060406
Адрес для переписки:
103735, Москва, ул. Ильинка, 5/2, ООО “Союзпатент”, пат.пов. А.П.Агурееву
|
(72) Автор(ы):
КЭЛНЕЗ Том Нельсон (US), УЭЙ Дэниел Хью (US), ГЛОУВЕР Брайан Кент (US)
(73) Патентообладатель(и):
ЮОП ЛЛК (US)
|
(54) ПРЕВРАЩЕНИЕ СПИРТОВОГО ОКСИГЕНАТА В ПРОПИЛЕН С ПРИМЕНЕНИЕМ ТЕХНОЛОГИИ ПОДВИЖНОГО СЛОЯ И ЭТАПА ЭТЕРИФИКАЦИИ
(57) Реферат:
Изобретение относится к непрерывному способу избирательного превращения подаваемого С1-С6 алифатического спиртового оксигената в пропилен, включающему этапы: а) контактирование подаваемого материала с кислым катализатором этерификации в первой зоне реакции в условиях этерификации, эффективных для образования содержащего эфир исходящего потока и перемещения не менее 10% экзотермического тепла реакции, высвобождаемого, когда подаваемый материал превращается в пропилен, с последующего этапа синтеза пропилена на этот этап этерификации, таким образом нагревая содержащий эфир исходящий поток до температуры приблизительно 250-450°С, и получения побочного продукта в виде воды в количестве не менее 0,5 моля на моль превращенного С1-С6 алифатического спиртового оксигената; б) доведение температуры образующегося содержащего эфир исходящего потока до приблизительно 375-525°С и добавка к нему разбавителя для получения нагретой смеси эфира, непрореагировавшего С1-С6 алифатического спиртового оксигената и разбавителя; в) реакция образующейся нагретой смеси с частицами двоякодействующего катализатора, содержащего молекулярное сито, обладающими способностью превращать оксигенаты, содержащиеся там, в С3 олефины и взаимно превращать С2 и С4 + олефины в С3 олефин, во второй зоне реакции, содержащий не менее одного реактора с подвижным слоем, где реакционная зона работает в условиях превращения оксигената, эффективных для превращения оксигенатов, содержащихся в смеси, в пропилен и при скорости циркуляции катализатора через вторую реакционную зону, выбранной так, чтобы привести ко времени рабочего цикла катализатора 300 часов или менее для получения содержащего пропилен исходящего потока, содержащего основные количества С3 олефинового продукта и воду, меньшие количества С2 олефина, C4 + олефинов и C1-C4 + насыщенных углеводородов и минорные количества непрореагировавшего оксигената, побочный продукт оксигенаты и ароматические углеводороды; г) прохождение содержащего пропилен исходящего потока в зону разделения и там охлаждение и разделение этого исходящего потока на парообразную фракцию, богатую С3 олефином, водную фракцию, содержащую непрореагировавшие оксигенаты и побочный продукт оксигенаты и фракцию жидких углеводородов, содержащую более тяжелые олефины, более тяжелые насыщенные углеводороды и небольшие количества ароматических углеводородов; д) повторное использование части водной фракции, получаемой на этапе г) на этапе б) для предоставления хотя бы части разбавителя, добавляемого там; е) разделение парообразных фракций на фракцию, богатую С2 олефином, фракцию продукта, богатую С3 олефином, и фракцию, богатую С4 + олефином; ж) повторное использование части фракции, богатой C2 олефином или богатой C4 + олефином, или смеси этих фракций на этапе в); и з) удаление содержащих кокс частиц двоякодействующего катализатора из второй реакционной зоны, окислительная регенерация удаленных частиц катализатора в зоне регенерации и возврат потока регенерированных частиц катализатора во вторую реакционную зону. Применение настоящего способа позволяет улучшить средний выход пропилена за время рабочего цикла катализатора. 9 з.п. ф-лы, 1 ил.
Область техники, к которой относится изобретение
Настоящее изобретение относится, в основном, к применению реакции этерификации на этапе предварительной обработки подаваемого спиртового оксигената (кислородсодержащего соединения) и технологии подвижного слоя (moving bed) в зоне реакции синтеза углеводорода процесса превращения оксигената в пропилен (ОТР). Эти свойства сопряжены с относительно коротким временем рабочего цикла ОТР катализатора, что приводит к такому уровню коксования ОТР катализатора, который не уменьшает значительно активность и избирательность по пропилену двоякодействующего катализатора, применяемого в этом ОТР процессе. Эти три обстоятельства сильно улучшают средний выход пропилена, получаемого с помощью этого процесса за время рабочего цикла катализатора относительно среднего выхода пропилена за цикл, достигаемого с помощью процесса, известного в уровне техники, который применяет технологию неподвижного слоя для реакции превращения оксигената в углеводород и работает с гораздо более долгим рабочим временем цикла катализатора.
Уровень техники
Основная часть мировой нефтехимической промышленности занимается производством легких олефиновых материалов и их последующим применением в производстве многочисленных важных химических продуктов путем полимеризации, олигомеризации, алкилирования и тому подобных хорошо известных химических реакций. Легкие олефины включают этилен, пропилен и их смеси. В данной области техники давно ищут отличный от нефти источник масштабных количеств сырья, необходимого для обеспечения потребности в этих легких олефиновых материалах. Оксигенаты являются особенно привлекательным альтернативным источником, потому что их можно получать из таких широко доступных материалов, как уголь, природный газ, вторично используемый пластик, массы различных углеродных отходов промышленности и различные продукты, и побочные продукты сельскохозяйственной промышленности. Способы получения метанола и других оксигенатов из этих типов сырья хорошо разработаны. В уровне техники обнаруживаются по существу две основные технологии, которые рассматриваются для конверсии метанола в легкие олефины (МТО). Первый из этих МТО процессов представлен в US-A-4387263. US-A-4587373 раскрывает необходимость работать под значительным давлением, чтобы привести промышленное оборудование к разумному размеру, и отклонение части метанола, подаваемого в зону ДМЭ поглощения для уменьшения размера зоны очистки.
Чтобы контролировать количество нежелательных C4 + углеводородных продуктов, производимых каталитическими системами типа ZSM-5, более поздние способы применяли нецеолитообразный молекулярно-ситовый каталитический материал. US-A-5095163; US-A-5126308 и US-A-5191141 раскрывают металл-окись алюминия-фосфатное (ELAPO) и более конкретно алюмосиликатно-фосфатное молекулярное сито (SAPO) с большим предпочтением SAPO-34.
Классическая технология превращения оксигената в олефин (ОТО) производит смесь легких олефинов, в первую очередь этилена и пропилена, вместе с различными более высококипящими олефинами. Хотя классическая технология ОТО процесса обладает способностью сдвигать основной вклад в образуемый при этом продукт с этилена на пропилен с помощью различных регулировок условий, поддерживаемых в реакционной зоне, в данной области техники давно стремились к ОТР технологии, которая предоставила бы более высокие выходы пропилена относительно классической ОТО технологии.
US 2003/0139635 A1, опубликованная 24 июля 2003 года, описывает процесс избирательного превращения метанола в пропилен (МТР) и/или превращения ДМЭ в пропилен и применяет три реактора, содержащие неподвижные слои катализатора превращения оксигената, организованные параллельным образом относительно подачи оксигената и последовательным образом относительно исходящих потоков первого реактора и второго реактора. Публикация показывает двоякодействующий ОТР катализатор пентазильного типа (например, ZSM-5 типа), обладающий содержанием щелочи менее 380 г/млн и содержанием окиси цинка менее 0,1 весовых % при ограничении содержания окиси кадмия тем же количеством. Такой МТР процесс далее описан в Rothaemel et al. “Demonstrating the New Methanol to Propylene (МТР) process” (представленном на ERTC Petrochemical Conference в марте 2003 в Париже, Франция) как обладающий ожидаемой рабочей частью цикла процесса 500-700 часов перед тем, как регенерация in situ становится необходимой, и продемонстрировано значительное падение активности конверсии за первые пять циклов. Общепринятый способ компенсации уменьшения активности работы катализатора включает увеличение средней температуры реактора с целью поддержания конверсии в заданном интервале или выше чем 94% от загруженного оксигената.
Проблемой, к которой обращается настоящее изобретение, является увеличение средней избирательности по пропилену ОТР процесса в течение его рабочего цикла и таким способом уменьшение потребности повторного использования отличных от пропилена олефиновых продуктов для того, чтобы компенсировать более низкую избирательность по пропилену.
Раскрытие изобретения
Мы отметили, что избирательность по пропилену является функцией не только условий реакции, но также среднего уровня коксования катализатора ОТР конверсии в течение рабочей части цикла процесса. Отложение кокса ускоряется, когда Т (т.е. Т на выходе из реактора минус Т на входе в реактор) по ходу конкретной ОТР реакции не контролируется тщательно. Это обусловлено сильной экзотермической природой рассматриваемых ОТР реакций, в которых при 400-500°С высвобождение энергии может достигнуть уровня от 7 до 11 ккал/моль превращенного оксигената, что может обусловливать подъем температуры в хвостовой части реактора до уровней, которые ускоряют отложение кокса, и таким образом значительно ухудшить избирательность по пропилену. Мы обнаружили, что среднюю избирательность по пропилену в ОТР процессе можно значительно увеличить, если количество вредных углеродистых отложений, накапливающихся на катализаторе в течение рабочей части производственного цикла, удерживается на таком уровне, что активность ОТР катализатора не уменьшается значительно и превращение оксигената поддерживается в течение производственного цикла близко к таковому или по существу на исходном уровне цикла. Путем применения термина «незначительно уменьшен» мы имеем в виду, что уровню превращения при постоянных условиях не позволяют падать более чем на 2-3% по ходу рабочего цикла катализатора. Несколько неожиданно мы также отметили, что если наложить такое ограничение на такой ОТР процесс, то средняя избирательность по пропилену за цикл улучшится на 1,5-5,5% или более. Иначе говоря, если за один цикл избирательность по пропилену в прототипе ОТР процесса находится в интервале 30-40% углеродсодержащих продуктов из ОТР реакций, мы ожидали бы, что применение нашего изобретения позволит улучшить этот интервал до уровня не менее 31,5%-41,5% или более, таким образом значительно повышая экономичность процесса. В резком отличии от известных ОТР процессов наше изобретение обеспечивает перемещение не менее чем 10% и предпочтительно 20-30% или больше экзотермического тепла реакции, высвобождаемого, когда спиртовой оксигенат, такой как метанол, превращается в пропилен, с этапа ОТО превращения на этап предварительной обработки подаваемого материала, включающий реакцию этерификации и разработанный для превращения спиртовых оксигенатов, таких как метанол, в соответствующие простые эфиры (например, ДМЭ в случае метанола) с результирующим высвобождением энергии, которая применяется для подогрева и/или испарения подаваемого материала, а не для ускорения отложения кокса в конкретных ОТР реакторах. Эта стратегия позволяет упрочить контроль T по каждому из ОТР реакторов и таким образом приводит к уменьшению вредного отложения кокса на катализаторе ОТР и к более низкой постоянной дезактивации из-за деалюминирования паром, которое ускоряется при более высоких температурах реактора. Когда эта стратегия контроля Т сочетается с нашей идеей замены технологии с неподвижным слоем, применяемой в настоящее время в реакторах синтеза олефина, технологией с подвижным слоем, это обеспечивает ОТР процесс, удовлетворяющий цели незначительного снижения исходной активности ОТР катализатора и избирательности по пропилену при применении такой скорости циркуляции катализатора в реакторах, что время рабочего цикла катализатора составляет 300 часов или меньше. В этих условиях исходное превращение спиртового оксигената в цикле ОТР процесса не падает более чем на 2-3%, таким образом позволяя поддерживать избирательность по пропилену практически на уровне начала процесса.
Первой целью данного изобретения является предоставление реалистичного и технически выполнимого решения проблемы потери избирательности по пропилену по ходу рабочего цикла прототипа ОТР процесса с неподвижным слоем. Второй целью является повышение экономичности ОТР процесса для того, чтобы уменьшить количество отличных от пропилена олефинов, которые надо обрабатывать повторно, чтобы поддерживать общую избирательность по пропилену на заданном уровне. Третьей целью является контроль разницы температур в ОТР реакторе путем перемещения хотя бы 10% экзотермического тепла реакции, высвобождаемого, когда спиртовой оксигенат, такой как метанол, превращается в пропилен, с этапа ОТР реакции на этап предварительной обработки подаваемого материала, где подаваемые спиртовые оксигенаты каталитически этерифицируют для избирательного получения ДМЭ и подобных эфиров. Другой целью настоящего изобретения является снижение серьезной дезактивации двоякодействующего ОТР катализатора, применяемого в ОТР процессе согласно настоящему изобретению, чтобы свести к минимуму сложность этапа регенерации, необходимого для восстановления активности свежего катализатора, таким образом, сводя к минимуму гидротермическое разрушение и продлевая жизнь катализатора.
В одном воплощении, настоящее изобретение является непрерывным процессом для избирательного превращения подаваемого спиртового оксигената в пропилен. На первом этапе процесса подаваемый оксигенат, включающий спирт, контактирует с кислым катализатором этерификации в первой зоне реакции в условиях этерификации, эффективных для образования содержащего простой эфир исходящего потока и для перемещения не менее 10% экзотермического тепла реакции, высвобождаемого при превращении подаваемого материала в пропилен, с последующего этапа синтеза пропилена на этот этап этерификации, таким образом, нагревая содержащий эфир исходящий поток до температуры приблизительно 250-450° и производя в виде побочного продукта воду в количестве не менее 0,5 молей на моль превращенного спиртового оксигената. На втором этапе доводят температуру образующегося содержащего эфир исходящего потока до температуры приблизительно 375-525°С и добавляют к нему достаточное количество разбавителя для получения нагретой смеси эфира, непрореагировавшего спиртового оксигената и разбавителя. Получившаяся нагретая смесь контактирует с двоякодействующим катализатором, содержащим молекулярное сито, известное своей способностью превращать по меньшей мере часть содержащегося там оксигената в пропилен и взаимопревращать С2 и C4 + олефины в С3 олефины. Этот этап ОТР реакции проводят во второй реакционной зоне, содержащей хотя бы один реактор с подвижным слоем, который работает в условиях превращения оксигената, эффективных для превращения оксигенатов, содержащихся в нагретой смеси, в пропилен и при скорости циркуляции катализатора во второй реакционной зоне, выбранной так, чтобы получить время рабочего цикла ОТР катализатора 300 часов или менее. Исходящий поток затем удаляют из второй реакционной зоны, которая содержит основные количества С3 олефинового продукта и побочного продукта воды, меньшие количества С2 олефина, C4 + олефинов, C1-C4 + насыщенных углеводородов и минорные количества непрореагировавшего оксигената, побочных продуктов оксигенатов и ароматических углеводородов. На следующем этапе этот исходящий поток поступает в зону разделения, там охлаждается и разделяется на парообразную фракцию, богатую С3 олефинами, водную фракцию, содержащую непрореагировавший оксигенат и побочные продукты оксигенаты и фракцию жидких углеводородов, содержащую более тяжелые олефины, более тяжелые насыщенные углеводороды и минорные количества ароматических углеводородов. Хотя бы часть водной фракции, получаемой на этом этапе разделения, затем повторно используют на втором этапе для предоставления хотя бы части применяемого здесь разбавителя. Парообразную фракцию, получаемую на этом этапе разделения, далее разделяют во второй зоне разделения на фракцию, богатую С2 олефинами, фракцию продукта, богатую С3 олефинами, и фракцию, богатую С4 + олефинами. Фракцию продукта, богатую С3 олефинами, затем получают как основной поток продукта настоящего процесса и хотя бы часть фракции, богатой С2 олефинами, или фракции, богатой C4 + олефинами, или смесь этих фракций повторно применяют на этапе синтеза пропилена, чтобы взаимопревратить эти материалы в дополнительные количества искомого пропиленового продукта. На другом этапе процесса поток частиц содержащего кокс двоякодействующего катализатора удаляют из второй зоны реакции, окислительно регенерируют с помощью содержащего кислород потока в зоне регенерации и поток частиц регенерированного катализатора возвращают во вторую реакционную зону, чтобы предоставить регенерированный катализатор для циркуляции в ней.
Второе воплощение включает непрерывный процесс для избирательного превращения подаваемого спиртового оксигената в пропилен, как описано в первом воплощении, где двоякодействующий катализатор содержит цеолитообразное молекулярное сито, обладающее структурой, соответствующей ZSM-5, или молекулярное сито ELAPO, обладающее структурой, соответствующей SAPO-34, или смесь этих материалов.
Другое воплощение включает непрерывный процесс для избирательного превращения подаваемого спиртового оксигената, как описано выше в первом воплощении, где вторая реакционная зона содержит не менее трех реакторов с подвижными слоями, которые связаны по схеме последовательных потоков или параллельных потоков относительно подаваемой в них нагретой смеси, и по схеме последовательного тока относительно потока частиц катализатора, проходящего через них.
Высоко предпочтительное воплощение настоящего изобретения включает непрерывный процесс для избирательного превращения подаваемого спиртового оксигената в пропилен, как описано выше в первом воплощении, где подаваемый спиртовой оксигенат по существу включает метанол.
Воплощение настоящего процесса с высоким выходом пропилена включает непрерывный процесс для избирательного превращения подаваемого спиртового оксигената в пропилен, как описано выше в предыдущих воплощениях, где фракцию жидких углеводородов, получаемую на первом этапе разделения, далее разделяют на фракцию, богатую С4-С6 олефинами, и фракцию бензина (naphta) продукта и хотя бы часть фракции, богатой С4-С6 олефинами, повторно используют на этапе ОТР превращения, чтобы превратить эти более тяжелые олефины в пропилен.
Краткое описание чертежа
На чертеже представлена диаграмма последовательности технологических операций предпочтительного процесса согласно настоящему изобретению.
Определения терминов и условий
Следующие термины и условия применяются в настоящем описании со следующими значениями: (1) «Часть» потока означает либо аликвоту, которая обладает тем же составом, что и весь поток, или часть, которую получают путем удаления одного или более легко отделяемых компонентов из него. (2) «Верхний» поток означает всю верхнюю часть, получаемую в указанной зоне после повторного использования любой части из-за дефлегмации или по любой другой причине. (3) «Донный» поток означает весь донный поток из указанной зоны, получаемый после повторного использования любой части для целей повторного нагрева и/или повторного кипячения и/или после любого разделения фаз. (4) Термин «легкие олефины» означает этилен, пропилен и их смеси. Выражение «ОТР» процесс означает процесс для превращения спиртового оксигената в пропилен, и в предпочтительном воплощении, когда спиртовой оксигенат является метанолом, ОТР процесс называется здесь МТР процессом. (6) Термин «время рабочего цикла катализатора» означает протяженность времени, в течение которого частица катализатора доступна для подаваемого материала в условиях превращения перед удалением из зоны реакции для регенерации. (7) Термин «средний выход пропилена за цикл» означает общий выход пропилена в течение времени рабочего цикла катализатора, поделенный на общее количество подаваемого оксигената, превращаемого за время рабочего цикла катализатора. (8) Термин «двоякодействующий» означает, что ОТР катализатор катализирует как ОТР реакции, так и реакции взаимопревращения олефинов, необходимые для превращения С2 и C4 + олефинов в пропилен.
Осуществление изобретения
Подаваемый материал, загружаемый в настоящий ОТР процесс, включает один или более спиртовой оксигенат в смеси с водным разбавителем. Концентрация одного или более спиртового оксигената в потоке подаваемого материала составляет предпочтительно не менее 70% по весу, где концентрация 90% и более предпочтительна, где лучшие результаты получают, когда спиртовой оксигенат в подаваемом потоке находится на уровне 95% по весу или более. Спиртовой оксигенат, присутствующий в подаваемом потоке, предпочтительно содержит не менее одного атома кислорода и около 1-6 атомов углерода, причем лучшие результаты обычно получают с алифатическим спиртовым оксигенатом, содержащим 1-4 атома углерода. Подходящие спиртовые оксигенаты для применения в настоящем процессе включают насыщенные линейные и разветвленные алифатические спирты и их ненасыщенные варианты. Представители подходящих алифатических спиртов включают метанол, этанол, изопропиловый спирт, нормальный пропиловый спирт, бутиловый спирт, изобутиловый спирт, т-бутиловый спирт, амиловый спирт и смеси этих алифатических спиртов. Метанол является наиболее предпочтительным спиртовым оксигенатом для применения в виде подаваемого материала, и особенно предпочтительные результаты получены с подаваемым материалом, содержащим относительно высокие концентрации метанола. Промышленные подаваемые потоки в случае так называемого «грубого» метанола обычно содержат 70-80% по весу метанола в смеси с водой и в случае очищенного метанола обычно содержат метанол в концентрации 95% по весу в смеси со следовыми количествами воды.
На первом этапе реакции настоящего процесса подаваемый поток контактирует с кислым катализатором этерификации в первой реакционной зоне в условиях этерификации, эффективных для образования исходящего потока, содержащего не менее одного простого эфира, соответствующего спиртовому оксигенату, присутствующему в подаваемом потоке. Если подаваемый поток содержит только метанол, этерификация приводит к образованию диметилового эфира (ДМЭ), и если подаваемый поток содержит только этанол, то образуется диэтиловый эфир (ДЭЭ); соответствующие простые и смешанные эфиры образуются в случае, когда подаваемый поток содержит смесь спиртовых оксигенатов. Важным свойством изобретения является проведение этапа этерификации на уровне превращения, достаточном для перемещения хотя бы 10% и предпочтительно 20-30% или более экзотермического тепла реакции, высвобождаемого, когда подаваемый материал превращается в пропилен, с последующего этапа синтеза пропилена на этот этап этерификации. С точки зрения теплосбора высоко предпочтительно применять реакцию этерификации для подогрева и/или приведения в парообразное состояние хотя бы части подаваемого потока и для сокращения экзотермичности, связанной с последующей обработкой полученного богатого эфиром потока в реакционной зоне синтеза пропилена (ОТР). Реакция эфира, такого как ДМЭ, с получением пропилена и других олефинов значительно менее экзотермична, чем прямое превращение спирта в олефин в зоне ОТР реакции. Соответственно, этап предварительной обработки подаваемого материала путем этерификации поглощает значительную часть экзотермического тепла, высвобождаемого в общей реакции конверсии спиртового оксигената в желаемые олефиновые углеводороды, таким образом предоставляя подходящий источник тепла для подаваемого потока для желаемой реакции на этапе синтеза пропилена и/или приведения в парообразное состояние значительной части подаваемого потока для облегчения реакции в парообразной фазе на этапе синтеза олефина. Неочевидным преимуществом этого перемещения значительной части тепла, высвобождаемого по ходу высокоэкзотермического превращения спирта в олефиновые углеводороды, является осуществляемая с помощью этапа предварительной обработки возможность лучшего контроля ДТ, имеющего место на этапе реакции синтеза олефина. Поскольку побочная реакция образования кокса ускоряется при высоких температурах и реакция деалюминирования катализатора ускоряется сходным образом, умение контролировать рост температуры в зоне ОТР реакции подавляет не только побочную реакцию образования кокса, уменьшающую высокую избирательность по пропилену, но также реакцию деалюминирования катализатора. Значительным преимуществом настоящего изобретения является таким образом то, что избирательность ОТР реакции в отношении желаемого олефина пропилена увеличена с помощью того обстоятельства, что можно поддерживать жесткий контроль среднего роста температуры, происходящего в зонах реакции синтеза олефина.
Этап предварительной обработки подаваемого материала или этап этерификации согласно настоящему изобретению является каталитическим и требует присутствия умеренно кислого гетерогенного катализатора для того, чтобы ускорить реакцию. Подходящими катализаторами для этапа этерификации согласно настоящему изобретению являются умеренно кислые пористые твердые вещества с площадью поверхности приблизительно 10-500 м2/г и включают следующие материалы: (1) кремнезем или силикагель, глины и силикаты, включая синтетически полученные или встречающиеся в природе, которые можно обработать или можно не обрабатывать кислотой, например аттапульгитовая глина, каолин, диатомовая земля, фуллерова земля, каолин, бентонит, кизельгур и т.д., (2) огнеупорные неорганические окиси, такие как окись алюминия, двуокись титана, двуокись циркония, окись хрома, окись бериллия, окись ванадия, окись цезия, окись гафния, окись цинка, окись магния, окись бора, окись тора, алюмосиликат, магниевый силикат, алюмохромовый катализатор, алюмоборный окисный катализатор, циркониевосиликатный катализатор и т.д., (3) кристаллические цеолитообразные алюмосиликаты, такие как встречающиеся в природе или полученные синтетическим путем морденит и/или фожазит, ZSM-5, ZSM-11 или ZSM-12 либо в водородной форме, либо в форме, которую обрабатывали поливалентными катионами; и (4) комбинации материалов из одной или более таких групп. Предпочтительные пористые катализаторы для применения согласно настоящему изобретению являются огнеупорными неорганическими окислами, где наилучшие результаты получены с материалами с окисью алюминия.
Подходящие материалы с окисью алюминия являются кристаллическими окисями алюминия, известными как гамма-, эта- и тета-окись алюминия, где гамма- и эта-окиси алюминия дают наилучшие результаты. К тому же, в некоторых воплощениях носители с окисью алюминия могут содержать минорные включения других хорошо известных огнеупорных неорганических окислов, таких как силикат, окись циркония, окись магния и т.д.; однако предпочтительный катализатор является главным образом чистой гамма- или эта-окисью алюминия. Предпочтительный катализатор обладает кажущейся насыпной плотностью около 0,3-0,9 г/см3 и характеристиками площади поверхности, такими как средний диаметр пор около 20-300 ангстрем, объем пор около 0,1-1 см3/г и площадь поверхности приблизительно 100-500 м2/г. В общем, лучшие результаты обычно получают с материалом носителя с гамма-окисью алюминия, который применяют в форме сферических частиц, обладающих: сравнительно небольшим диаметром (например, обычно около 1/16 дюйма), кажущейся насыпной плотностью около 0,3-0,8 г/см3, объемом пор около 0,4 мл/г и площадью поверхности около 150-250 м2/г.
Условия этерификационного превращения, применяемые в настоящем изобретении, включают температуру около 200-375°С, где предпочтительный интервал составляет 275-350°С, давление на входе около 136-1136 кПа (5-150 psig), где лучшие результаты получаются при давлении около 136-791 кПа (5-100 psig). Для более низкокипящих спиртовых оксигенатов, таких как метанол и этанол, температуру и давление, применяемые на этапе этерификации, обычно выбирают так, чтобы поддерживать в значительной степени условия парообразной фазы или условия смеси жидкость/пар. Объемную скорость (WHSV), применяемую на этапе этерификации, рассчитывают на основе объемного потока массы суммы масс материала спиртового оксигената, содержащегося в подаваемом потоке плюс материал спиртового оксигената, содержащийся в потоках для повторной обработки, деленной на массу катализатора этерификации, присутствующего в зоне этерификационного превращения. Обычно хорошие результаты получают при объемной скорости около 0,1-10 час-1, где лучших результатов обычно достигают в интервале около 0,5-5 час-1. В согласии с настоящим изобретением эти условия превращения подбирают для достижения высвобождения не менее 10% и предпочтительно 20-30% или более экзотермического тепла реакции, высвобождаемого, когда спиртовой оксигенат, содержащийся в подаваемом материале, превращается в пропилен и другие олефины, как описано выше.
В результате высвобождения экзотермического тепла на этапе этерификации исходящий поток, удаляемый оттуда, получают при температуре около 250-450°С, и он содержит побочный продукт воду в количествах не менее 0,5 молей/моль спиртового оксигената, превращенного на этапе этерификации. Этот исходящий поток этапа этерификации также содержит значительные количества одного или более эфиров, соответствующих одному или более спиртовому оксигенату, присутствующему в подаваемом потоке. Например, когда метанол является предпочтительным спиртовым оксигенатом, исходящий поток на этом этапе будет содержать значительные количества диметилового эфира.
На следующем этапе согласно настоящему изобретению температуру получающегося содержащего эфир исходящего потока доводят до интервала около 375-525°С либо с помощью добавления, либо отнятия необходимой термальной энергии от этого исходящего потока, применяя подходящие способы нагрева/охлаждения, хорошо известные специалисту в данной области. Распространенной практикой на этапе подведения температуры исходящего материала является также добавление достаточного количества разбавителя к исходящему потоку, так чтобы получить молярное соотношение эквивалентов разбавителя и оксигената (т.е. непрореагировавших спиртовых оксигенатов плюс содержание эфира в исходящем потоке) приблизительно 0,5:1-5:1, где лучшие результаты обычно достигают при соотношении разбавителя приблизительно 1:5-2:1. Конечно, в области притязаний настоящего изобретения находится проведение этого этапа добавления разбавителя хотя бы частично после того, как содержащий эфир исходящий поток прошел через одну или более нижележащих зон реакции синтеза пропилена в случае, когда применяют схему синтеза пропилена со многими слоями (multibed), как показано на приложенном рисунке. После завершения доведения температуры и содержания разбавителя в исходящем потоке, удаляемом с этапа этерификации, образующаяся нагретая смесь эфира, непрореагировавшего спиртового оксигената и разбавителя, поступает на этап реакции синтеза пропилена согласно настоящему изобретению (этап ОТР превращения) для избирательного получения желаемого пропиленового продукта.
На этапе ОТР превращения согласно настоящему изобретению образовавшаяся нагретая смесь каталитически превращается в углеводороды, содержащие алифатические части, такие как, но, не ограничиваясь этим, метан, этан, этилен, пропан, пропилен, бутилен и ограниченные количества других более высокомолекулярных алифатических соединений путем контактирования нагретой смеси с двоякодействующим ОТР катализатором. Присутствие разбавителя полезно для поддержания избирательности ОТР катализатора для получения легких олефинов, в частности пропилена. Применение такого разбавителя, как пар, может предоставить определенную стоимость оборудования и преимущества термальной эффективности, а также понижение парциального давления реагента оксигената, таким образом увеличивая избирательность для олефинов. Фазовый переход между паром и жидкой водой может также с успехом переносить тепло между материалом, подаваемым в зону ОТР реакции, и выходящим из ОТР реактора потоком, и отделение пара разбавителя от продукта требует только простого этапа конденсации для отделения воды от углеводородных продуктов.
Как ранее указано, количество разбавителя, применяемого на этапе ОТР реакции, предпочтительно находится в интервале от приблизительно 0,5:1 до 5:1 молей разбавителя на моль эквивалента оксигената и предпочтительно от 0,5:1 до 2:1 для того, чтобы понизить парциальное давление оксигенатов до уровня, который предпочтителен для получения пропилена. Некоторые воплощения настоящего изобретения предлагают повторное использование определенных олефиновых потоков, которые содержат значительные количества отличных от пропилена олефинов и насыщенных углеводородов. Эти потоки для повторного использования доставят разбавитель в зону реакции ОТР и могут уменьшить количество разбавителя, которое надо добавить в зону реакции ОТР для достижения заданного молярного соотношения разбавителя к оксигенату, когда ОТР реакционная зона пущена в действие. В наиболее предпочтительном случае воду применяют в качестве первичного разбавителя и количество воды, загруженной в зону реакции ОТР во время запуска процесса, будет уменьшено в зависимости от количества других разбавителей, которые повторно используют в этой зоне реакции.
Условия превращения, применяемые в зоне ОТР реакции, тщательно выбраны с целью предоставить преимущества получению пропилена из оксигенатов. Интервал температур для превращения оксигената около 350-600°С является эффективным для превращения оксигената над известными катализаторами превращения оксигенатов. Нижняя температура в этом интервале дает преимущества получению пропилена и верхняя температура интервала дает преимущество получению этилена. Предпочтительные температуры на входе в зону реакции ОТР составляют от 375 до 525°С и более, предпочтительно от 400 до 500°С. Рост температуры вдоль каждого из ОТР реакторов предпочтительно поддерживают в интервале 10-60°С для минимизации гидротермальной дезактивации и во избежание ускорения отложения кокса на катализаторе, которое происходит, когда конечный участок температуры конкретного реактора доходит до уровня за пределами, устанавливаемыми согласно настоящему изобретению. Большинство способов контроля роста температуры в зоне реакции включает применение множественных слоев катализатора в отдельных реакторах при охлаждении внутри слоя или между слоями с применением подходящего теплообмена и/или ввода относительно холодных потоков вторичного использования или частей подаваемого оксигената и/или разбавителей, что применяется в зоне. Настоящее изобретение предлагает применение реакций взаимопревращения легких и тяжелых олефинов, которые являются умеренно эндотермическими, для помощи в контроле роста температуры реактора внутри заданного интервала. Предпочтительный способ работы согласно настоящему изобретению применяет не менее трех реакторов с подвижным слоем с охлаждением внутри слоя, достигаемым хотя бы частично за счет применения относительно холодных используемых повторно потоков для предоставления дополнительных количеств реагента и разбавителя.
Этап превращения оксигената в пропилен эффективно проводят в широком диапазоне давлений, включая общее давление на входе около 0,1-100 атм (10,1 кПа – 10,1 МПа) и наиболее типично между приблизительно 136-1136 кПа (5-150 psig). Поскольку образование более легких олефинов, таких как пропилен, предпочтительно проходит при низких давлениях, предпочтительное давление на входе находится в интервале от 136 до 343 кПа (5-35 psig).
Время контакта реагентов с двоякодействующим катализатором обычно измеряют в относительных величинах объемной скорости (WHSV), рассчитываемой как объемный поток массы суммы масс оксигенатных реагентов, проходящих зону ОТР превращения, плюс масса любого реакционно-способного углеводородного материала, присутствующего в подаваемом потоке или в любом из потоков повторного использования, поделенная на массу двоякодействующего катализатора, присутствующего в зоне ОТР превращения. Объемная скорость в зоне ОТР превращения находится в интервале от приблизительно 0,1 до 100 час-1, где предпочтительный интервал составляет 0,5-20 час-1 и наилучшие результаты обычно получают в интервале 0,5-10 час-1.
На этапе превращения оксигената в пропилен предпочтительно применять двоякодействующий катализатор, обладающий способностью превращать оксигената в пропилен, а также способностью взаимопревращать олефины, отличные от пропилена, в пропилен. Любые известные каталитические материалы, обладающие способностью катализировать эти две реакции, являются подходящими катализаторами для настоящего изобретения. Предпочтительный двоякодействующий катализатор содержит молекулярное сито в качестве активного ингредиента и более специфично молекулярное сито, обладающее относительно маленькими порами. Предпочтительные мелкопористые катализаторы определяют как обладающие порами, хотя бы часть которых, предпочтительно основная часть которых, имеет средний эффективный диаметр, характеризующийся тем, что поглотительная способность (измеряемая согласно стандартному способу гравиметрической адсорбции МакБейн-Бакра (McBam-Bakr) с применением данных молекул поглощаемого вещества) показывает хорошее поглощение кислорода (средний кинетический диаметр приблизительно 0,346 нм) и незначительное поглощение изобутана (средний кинетический диаметр приблизительно 0,5 нм). Более предпочтительно средний эффективный диаметр характеризуется хорошим поглощением ксенона (средний кинетический диаметр около 0,4 нм) и незначительным поглощением изобутана и наиболее предпочтительно хорошим поглощением н-гексана (средний кинетический диаметр около 0,43 нм) и незначительным поглощением изобутана. Незначительное поглощение данного поглощаемого вещества является поглощением менее 3% по весу катализатора, и хорошее поглощение поглощаемого вещества находится выше 3% по весу поглощаемого вещества относительно веса катализатора. Определенные катализаторы, применимые согласно настоящему изобретению, имеют поры со средним эффективным диаметром менее 5 Å. Средний эффективный диаметр пор предпочтительного катализатора определяют с помощью измерений, описанных в D.W.Breck, Zeolite Molecular Sieves by John Willey&Sons, NewYork (1974). Термин «эффективный диаметр» указывает, что порой поры имеют нерегулярную форму, например эллиптическую, и таким образом размер пор характеризуется молекулами, которые могут поглотиться, а не действительными геометрическими размерами. Предпочтительно мелкопористые катализаторы обладают практически однородной структурой пор. Подходящие двоякодействующие катализаторы можно выбрать среди цеолитообразных молекулярных сит и нецеолитообразных молекулярных сит.
Цеолитоообразные молекулярные сита в кальцинированной форме можно представить общей формулой:
Ме2/nO:Al2O3:xSiO2:yH2O,
где Me является катионом, х имеет значение от 2 до бесконечности, n является валентностью катиона и у имеет значение от приблизительно 2 до 100 и более, обычно приблизительно 2-25.
Цеолиты, которые можно применять, включают шабазит, также называемый Zeolite D, клинотпилолит, эрионит, ферриерит, морденит, Цеолит А, Цеолит Р, ZSM-5, ZSM-11 и МСМ-22. Цеолиты, обладающие высоким содержанием кремнезема (например, таковые с отношением кремнезема к окиси алюминия выше 10 и обычно выше 100, где лучших результатов достигают при молярном отношении кремнезема к окиси алюминия приблизительно 250:1-1000:1), особенно предпочтительны. Одним из таких цеолитов с высоким содержанием кремнезема и структурой ZSM-5 является силикалит, где термин, как применяется здесь, включает как полиморфный кремнезем, раскрытый в US-A-4061724, так и F-силикат, раскрытый в US-A-4073865.
Нецеолитообразные молекулярные сита включают молекулярные сита с подходящим эффективным размером пор и описываются эмпирическим химическим составом без учета воды, выражаемым эмпирической формулой:
(ELxALyPz)O2,
где EL является элементом, выбранным из группы, состоящей из кремния, магния, цинка, железа, кобальта, никеля, марганца, хрома и их смеси, х является молярной фракцией EL и составляет не менее 0,005, у является молярной фракцией алюминия и составляет не менее 0,01, z является молярной фракцией фосфора и составляет не менее 0,01 и x+y+z=1. Когда EL является смесью металлов, х представляет общее количество элементов присутствующей смеси. Предпочтительными элементами (EL) являются кремний, магний и кобальт, где кремний особенно предпочтителен.
Получение различных ELAPO можно найти в US-A-5191141 (ELAPO), US-A-4554143 (FeAPO); US-A-4440871 (SAPO); US-A-4853197 (MAPO, MnAPO, ZnAPO, CoAPO); US-A-4793984 (CAPO); US-A-4752651 и US-A-4310440.
Предпочтительным воплощением изобретения является такое, в котором содержание элемента (EL) варьирует от приблизительно 0,005 до приблизительно 0,05 молярной фракции. Если EL является более чем одним элементом, тогда общая концентрация всех элементов находится между приблизительно 0,005 и 0,05 молярной фракции. Особенно предпочтительным воплощением является такое, в котором EL является кремнием (обычно называемое SAPO). Такие SAPO, которые можно применять согласно настоящему изобретению, являются любыми из описанных в US-A-4440871; USA-5126308 и US-A-5191141. SAPO-34 предпочтителен.
Предпочтительный катализатор ОТР превращения предпочтительно включен в пористые твердые частицы, где катализатор присутствует в количестве, эффективном для ускорения желаемых ОТР реакций. В одном аспекте пористые твердые частицы включают каталитически эффективное количество молекулярно-ситового катализатора и не менее одного материала матрицы, предпочтительно выбранного из группы, состоящей из связующих материалов, наполняющих материалов и их смеси для предоставления нужного свойства или свойств, например нужного разведения катализатора, механической прочности и т.п., твердым частицам. Такие материалы матрицы являются пористыми по природе и могут быть или могут не быть эффективными для помощи в ускорении желаемого ОТР превращения. Наполняющие и связующие материалы включают, например, синтетические и встречающиеся в природе вещества, такие как окислы металлов, глины, кремнеземы, окислы алюминия, алюмосиликаты, магний-силикаты, циркониевые кремнеземы, ториевые кремнеземы, бериллиевые кремнеземы, титановые кремнеземы, ториевые алюмосиликаты, циркониевые алюмосиликаты, окислы алюминия-фосфаты, их смеси и т.п.
Если материалы матрицы, например связующие и/или наполняющие материалы, включены в композицию катализатора, нецеолитообразные и/или цеолитообразные молекулярно-ситовые катализаторы предпочтительно составляют от приблизительно 1% до приблизительно 99%, более предпочтительно от приблизительно 5% до приблизительно 90% и еще более предпочтительно от приблизительно 5% до приблизительно 50% по весу от всей композиции.
Наиболее предпочтительный цеолитоообразный двоякодействующий катализатор для применения на этапе ОТР реакции согласно настоящему изобретению является цеолитом, обладающим структурной конфигурацией ZSM-5, которая в литературе иногда упоминается как структура «пентазильного типа» и раскрытым в US 2003/0139635 A1. Боросиликатный цеолит, обладающий структурной конфигурацией ZSM-5, раскрыт как особенно предпочтительный двоякодействующий катализатор в US-A-4433188. Применение цеолитообразного катализатора, обладающего структурной конфигурацией морденита, раскрыто в GB-A-2171718.
Другим особенно предпочтительным классом двоякодействующих катализаторов для применения согласно настоящему изобретению являются молекулярные сита ELAPO. Эти материалы катализируют как прямое превращение оксигенатов в легкие олефины, так и взаимопревращение олефинов в желаемый продукт олефин, как показано в US-A-4677243 и US-A-4527001. US-B-6455749 показывает применение алюмосиликатного фосфатного катализатора (SAPO) в качестве двоякодействующего катализатора и отдает особое предпочтение SAPO-34 и показывает применение каталитической системы типа SAPO-34 и ZSM-5, связанного с каталитической системой типа силикилита для взаимоперехода C4 олефинов в другие олефины.
Лучшие результаты для нецеолитообразной каталитической системы получены, когда SAPO-34 применяют в качестве двоякодействующего катализатора. Лучшие результаты для цеолитообразных материалов получены с материалом типа ZSM-5. Особенно предпочтительным вариантом изобретения является применение смеси цеолитообразной каталитической системы с нецеолитообразной каталитической системой. Воплощение изобретения со смешанным катализатором может применять либо физическую смесь частиц, содержащих цеолитообразный материал, с частицами, содержащими нецеолитообразный материал, либо катализатор с формуляцией, в которой смешаны оба типа материала вместе со связующим веществом с образованием частиц, заключающих в себе оба ингредиента. В любом случае предпочтительной комбинацией является смесь ZSM-5 с SAPO-34 в относительных количествах, так чтобы SAPO-34 составлял 30-70% по весу части молекулярного сита в смеси, причем значения около 45-55% по весу особенно предпочтительны.
Настоящее изобретение применяет технологию подвижного слоя на этапе ОТР превращения для повышения избирательности процесса для получения пропилена. Применение технологии подвижного слоя показано в US-A-5157181. Подходящие реакторы с подвижным слоем и системами регенерации широко применяются в промышленности, например в каталитическом преобразовании фракций бензина (naphta) для увеличения октанового числа и для облегчения дегидрирования легких парафинов для получения олефинов.
Реакционные зоны с подвижным слоем могут иметь различные конфигурации. Частицы катализатора можно вводить в верхнюю секцию реакционной зоны и проводить с помощью силы тяжести сквозь весь объем реакционной зоны, где катализатор контактирует с подаваемым потоком либо в противотоке относительно движения катализатора, либо в параллельном направлении. В предпочтительном аспекте настоящего изобретения подаваемый поток течет в противоположном направлении относительно движения катализатора, где подаваемый поток поступает в нижнюю часть реакционной зоны и удаляется из ее верхней части. Эта предпочтительная конфигурация может предоставить значительные преимущества в реакциях ОТР превращения путем контактирования подаваемого потока с частично дезактивированным катализатором на начальных стадиях превращения, когда движущая сила высока, и с более активным катализатором во время последующих стадий превращения, когда движущая сила ниже.
Более типично, частицы катализатора вводят в кольцо, составленное концентрическими удерживающими катализатор экранами, которые проходят сквозь зону реакции, где частицы катализатора перемещаются вниз через кольцо и удаляются из нижней секции зоны ОТР реакции. Подаваемый поток поступает либо через верхнюю, либо через нижнюю секцию реакционной зоны и проходит через кольцо, в основном, в направлении поперек (transverse) потока катализатора. Радиальная форма подвижного слоя может предоставить низкое падение давления поперек реакционной зоны и, таким образом, хорошее распределение потока.
Во время пересечения зоны ОТР реакции углеродистый материал, например кокс, отлагается на катализаторе по мере его продвижения вниз через реакционную зону. Углеродистые отложения уменьшают число активных участков на катализаторе, таким образом, оказывая действие на степень превращения и его избирательность по пропилену. Таким образом, во время превращения с подвижным слоем часть закоксованного катализатора удаляют из зоны ОТР реакции и регенерируют в зоне регенерации для удаления хотя бы части углеродистого материала.
Предпочтительно углеродистый материал удаляют с катализатора путем окислительной регенерации, когда катализатор, удаленный из реактора, контактирует с содержащим кислород газом при достаточной температуре и концентрации кислорода, чтобы привести к удалению нужного количества углеродистого материала с катализатора. В зависимости от конкретного катализатора и превращения может быть желательно значительно удалить углеродистый материал, например до менее 1 весового % и более предпочтительно менее 0,5 весового %. В некоторых случаях предпочтительно только частично регенерировать катализатор, например, удаляя от приблизительно 30 до 80 весовых % углеродистого материала. Предпочтительно регенерированный катализатор содержит около 0-20 весовых % и более предпочтительно около 0-10 весовых % углеродистого материала. Предпочтительно во многих случаях, когда относительно большие концентрации углеродистого материала (например, кокса) присутствуют на катализаторе, что выше приблизительно 1 весового % углеродистого материала на катализаторе, происходит выгорание углерода при контакте с содержащим кислород потоком газа при относительно низкой концентрации кислорода. Предпочтительно содержание кислорода в содержащем кислород газе регулируют с помощью применения инертных газов или повторного использования материалов воздуховодной трубы для поддержания исходного уровня кислорода от приблизительно 0,5 до 2 объемных %. Путем применения небольшой концентрации кислорода возможно разумно контролировать окисление углеродистых материалов на катализаторе, не позволяя достигать избыточно высоких температур, таким образом предотвращая возможность постоянного гидротермического разрушения молекулярно-ситового катализатора. Температуры, применяемые во время регенерации, должны быть в пределах приблизительно 400-700°С, где лучшие результаты получают при приблизительно 500-650°С. Зона регенерации предпочтительно устроена как зона с подвижным слоем, похожим на подвижный слой, применяемый в зоне ОТР реакции, где закоксованный катализатор подается в верхнюю часть зоны регенерации и проходит с помощью силы тяжести через зону регенерации, где углеродистый материал удаляется, и регенерированный катализатор выводят из нижней секции зоны регенерации и повторно применяется в зоне ОТР реакции.
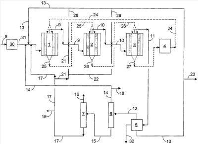
Подробное описание чертежа
Приложенный чертеж показывает схему последовательности технологических операций предпочтительного процесса согласно настоящему изобретению, в которой первая реакционная зона 30 содержит неподвижный слой катализатора этерификации и вторая реакционная зона, включающая реакторы 1, 2 и 3, содержит двоякодействующий катализатор ОТР превращения в конфигурации с подвижным слоем. Три реактора с подвижными слоями 1, 2 и 3 находятся в последовательной конфигурации как относительно подачи оксигената, так и движения катализатора через реакторы. Иллюстративное вертикальное сечение реакторов показывает катализатор, опускающийся через кольцо 33, которое поддерживается подходящими концентрическими экранами, удерживающими катализатор. Все три реактора с подвижным слоем работают при загрузке реактора, направленной в противоток относительно нисходящего тока частиц катализатора. Предпочтительно во всех трех реакторах с подвижными слоями содержащий оксигенат подаваемый поток поступает извне кольца катализатора 33 в центральную часть, откуда выходит исходящий поток. Рисунок показывает ток подаваемых материалов, промежуточных материалов и продуктов с помощью сплошных линий и ток катализатора в и из реакционной зоны с помощью пунктирных линий. Несущая среда, предпочтительно пар, водород или любой другой доступный инертный разбавитель, переносит катализатор. Предпочтительной несущей средой для катализатора является пар из-за его значительного присутствия в зоне ОТР реакции.
Катализатор этерификации, применяемый в первой реакционной зоне, зоне 30, является материалом с кислой пористой окисью алюминия, применяемым в форме сферических частиц с диаметром около 1,6 мм (0,0625 дюйма), включающих гамма-окись алюминия и имеющих площадь поверхности около 180 м2/г.
Катализатор, применяемый во второй реакционной зоне, включающей реакторы 1, 2 и 3, выбирают из двоякодействующего катализатора, описанного ранее, и применяют в сферической форме с эффективным диаметром около 0,5-5 мм, где диаметр 1,6 мм особенно предпочтителен. Общее количество ОТР катализатора предпочтительно делят поровну между тремя реакторами.
Число реакторов во второй реакционной зоне выбирают для поддержания условий превращения в конкретном реакторе на том уровне, который увеличивает выход пропилена путем ограничения разницы температур вдоль конкретных реакторов до 60°С или меньше, таким образом избегая смещения состава выхода в сторону этилена и одновременно сводя к минимуму образование кокса на катализаторе, что легко ускоряется, как разъяснено выше.
Линия 8 загружает богатый метанолом поток, содержащий 95 весовых % метанола в смеси с 5 весовым % воды, в производство.
Во время запуска процесса линии повторного использования 14, 17, 21 и 22 выключены, пока не получится количество продукта, достаточное для начала повторной обработки. Сходным образом, повторное использование водного разбавителя через линии 13, 28 и 29 будет отключено и вместо этого либо воду, либо пар будут впрыскивать из внешнего источника в линию 13 непоказанным способом прямо перед соединением с линией 31. При запуске подаваемый поток спиртового оксигената поступает через линию 8 в зону 30 в контакт с кислым пористым катализатором из окиси алюминия, содержащимся в ней, в условиях этерификации, эффективных для избирательного превращения не менее приблизительно 10-70% или более спиртового оксигената в соответствующий эфир. Условия этерификации в зоне 30 включают температуру 200-375°С, давление на входе около 136-1136 кПа (5-150 psig) и объемную скорость около 0,5-5 час-1. Эти условия обеспечивают превращение от приблизительно 10 до 70% или более метанола подаваемого потока в диметиловый эфир (ДМЭ) и воду в ходе экзотермической реакции, которая нагревает содержащий эфир исходящий поток 31 до температуры приблизительно 375-525°С и приводит к перемещению не менее 10% и предпочтительно 20-30% или более экзотермического тепла реакции из второй реакционной зоны, включающей реакторы с подвижным слоем 1, 2 и 3, на этот этап этерификации, таким образом предварительно нагревая подаваемый поток и предотвращая пагубный рост температуры во второй реакционной зоне.
Линия 31 отводит образующийся содержащий эфир нагретый исходящий поток из зоны 30 через линию 31, и подходящие устройства (не показаны) доводят температуру этого потока до уровня 375-525°С для получения нагретой смеси ДМЭ, непрореагировавшего метанола и парообразного разбавителя. Реакция синтеза ДМЭ образует парообразный разбавитель в виде воды как побочного продукта в количестве не менее 0,5 моля на моль превращенного метанола. Получающаяся нагретая смесь течет по линии 31 до пересечения с линией 13, где к ней подмешивают соответствующее количество разбавителя в виде воды или пара с получением соотношения оксигената и разбавителя от приблизительно 0,5:1 до приблизительно 5:1, причем значение приблизительно 0,5:1-2:1 особенно предпочтительно при запуске. Образующаяся смесь подаваемого оксигената и разбавителя проходит через подходящий теплообменник между подаваемым и исходящим потоками и нагревательные элементы (не показано) для полного перевода в парообразное состояние образующегося потока и получения загрузочного потока для реактора 1, который поступает в реактор при температуре около 375-525°С и общем давлении около 136-1136 кПа (5-35 psig). Реакторы 1, 2 и 3 содержат достаточно двоякодействующего катализатора для обеспечения объемной скорости (WHSV) около 0,5-5 час-1 во время запуска, причем эффективная объемная скорость поднимается до уровня около 1-10 час-1, как только начинается повторное использование олефинового углеводородного материала. Линия 9 отводит исходящий материал из реактора 1, уменьшает его температуру до величины, близкой к температуре загрузки реактора 1 с помощью одного или более охлаждающего элемента (не показано) и загружает образующийся охлажденный исходящий поток в реактор 2, где он контактирует с двоякодействующим катализатором для превращения дополнительного количества оксигенированного материала в пропилен с образованием исходящего потока, отводимого через линию 10.
Подходящие приспособления (не показано) охлаждают исходящий поток в линии 10 до температуры, близкой к температуре на входе в реактор 1, этот поток поступает в реактор 3 и контактирует с дополнительным количеством двоякодействующего катализатора в условиях, которые приводят к дальнейшему превращению непрореагировавшего оксигената в пропилен и разные другие побочные продукты. Поддержание сходных величин разниц температур ( T) вдоль реакторов второй реакционной зоны уменьшает коксование катализатора в реакторах 2 и 3 до той же степени, что имеет место в реакторе 1.
Линия 11 отводит исходящий поток из реактора 3, необходимый этап охлаждения переводит в жидкое состояние значительное количество содержащейся там воды с помощью одного или более охлаждающих средств, таких как теплообменник между подаваемым и исходящим потоками (не показано), и подводит исходящий поток в зону разделения трех фаз, зону 5, в которой образуется углеводородная парообразная фаза, жидкая углеводородная фаза и водная фаза, содержащая значительные количества непрореагировавшего оксигената, вышедшего из реактора 3. Путем поддержания активности двоякодействующего катализатора практически на уровне начала цикла данное изобретение предполагает выход минимального количества непрореагировавшего оксигената в зону 5 и достижение общего превращения подаваемого в реакторы 1, 2 и 3 оксигената до 97% или более за время всего цикла.
Линия 13 отводит водную фазу из зоны разделения (сепаратора) 5. Отводящий (drag) поток через линию 23 выводит из цикла избыточную воду. Линия 13 пускает в повторный цикл оставшийся поток воды для смешивания с оксигенатом, подаваемым по линии 31. Линии 28 и 29 могут добавлять дополнительные количества воды для целей охлаждения в реакторы 2 и 3. С началом повторного использования воды заканчивается внешняя подача воды для разбавления, которая применяется в режиме запуска.
Линия 12 отводит парообразную фазу из сепаратора 5 и подает ее в разделительную колонну 6, которая действует как этаноотгонная колонна и работает для производства богатой этиленом верхней фракции 14, которая содержит также минорные количества этана и немного метана, и донной фракции 15, которая по существу передает С3 + часть загруженного материала в колонну 6. Линия 18 выводит отводящий поток из верхнего потока 14 для контроля накопления C1 и C2 парафинов в петле повторного использования этилена. Петля повторного использования этилена может потребовать дополнительной обработки богатого этиленом верхнего потока для удаления из него метана и предотвращения накопления значительной концентрации метана. Можно применять любые подходящие приспособления, включая метаноотгонную колонну, метанопоглощающую зону и метаноселективную мембранную зону. Линия 18 может отбирать 1-15 объемных % верхнего потока, протекающего по линии 14, и более типично включает около 1-10 объемных % этого потока. Линия 14 загружает остаток верхнего потока в реактор 1 в виде богатого этиленом потока, используемого повторно, через линию 31. Настоящее изобретение может распределять богатый этиленом повторно используемый поток, текущий по линии 14, между тремя зонами реакторов, но рисунок представляет предпочтительную организацию потоков, при которой все количество этилена загружается в реактор 1 и приводит к наилучшему превращению этилена, когда он доступен наибольшему количеству катализатора при протекания через все три реактора.
Линия 15 загружает С3 + материал донного потока в пропаноотгонную колонну 7 в условиях фракционирования, приводящих к получению богатого пропиленом верхнего потока 16 в качестве главного продукта согласно настоящему изобретению и содержащего минорные количества побочного продукта пропановых материалов. Линия 17 отводит донный поток богатого C4 + олефином материала, который первично включает С4, C5 и С6 олефиновые материалы вместе с очень небольшими количествами бутана и пентана из колонны 7. Линия 19 отбирает отводящий поток в количестве около 1-15 объемных % и предпочтительно около 1-3 объемных % для контроля накопления этих парафиновых материалов в петле повторного использования C4 + олефина. Линия 17 вместе с линиями 22 и 23 переносит остаток донного материала в реакторы 1, 2 и 3 для предоставления С4 + олефиновых реагентов. Разблокирование линий 21 и 22 происходит, как только вступает в действие повторное использование материалов. Предпочтительно основная часть донного материала из колонны 7 поступает в реактор 1 и очень небольшие части поступают в реакторы 2 и 3, причем предпочтительно 60-80 объемных % общего количества этого богатого
C4 + олефином потока повторного использования поступает в реактор 1 через линии 17 и равные части по приблизительно 10-20 объемных % одновременно поступают в реакторы 2 и 3 через линии 17, 21 и 9 для реактора 2 и линии 17, 21 22 и 10 для реактора 3.
Как только три потока повторного использования, текущие по линиям 13, 14 и 17, образовались и текут, режим запуска по данному изобретению завершается и вступает в действие режим работы полного повторного использования, когда двоякодействующий катализатор, находящийся в реакторах 1, 2 и 3, работает не только как катализатор превращения оксигената, но также как катализатор взаимопревращения олефинов. В режиме полного повторного использования подаваемый поток, богатый спиртовым оксигенатом, поступает в процесс через линию 8 и превращается хотя бы частично в соответствующий эфир в зоне 30. Образующаяся содержащая эфир смесь, текущая по линии 31, смешивается с первым богатым этиленом потоком повторного использования, находящимся в линии 14, и затем с водным разбавителем в линии 13. Образующаяся смесь идет к пересечению с линией 31, где смесь с дополнительным количеством C4 + олефинового материала из линии 17 образует загрузочную смесь для реактора 1. Эта загрузочная смесь поступает в реактор 1 вышеописанным образом после соответствующего подогрева до нужной температуры на входе.
После прохода сквозь слой катализатора, находящийся в реакторе 1, линия отводит образующийся исходящий поток. Линии 28 добавляют дополнительное количество относительно холодного водного разбавителя, и линия 21 добавляет дополнительное количество относительно холодного богатого С4 + олефином повторно используемого потока. После охлаждения, необходимого для достижения предписанной температуры на входе в реактор 2, образующаяся смесь поступает в реактор 2, где она проходит через слой катализатора с получением исходящего потока. Линия 10 отводит исходящий поток и смешивает его с дополнительным количеством относительно холодного водного разбавителя из линии 29 и дополнительным количеством относительно холодного богатого C4 + олефином материала из линии 22. После охлаждения образующейся смеси до предписанной входной температуры линия 10 доставляет смесь в реактор 3 для контактирования с катализатором там и получения исходящего потока, который после соответствующего гашения и охлаждения течет по линии 11 к зоне разделения трех фаз, зоне 5.
Количество двоякодействующего катализатора, применяемого в реакторах 1, 2 и 3, может различаться. Реакторы 2 и 3 могут содержать большие количества катализатора для восполнения небольшой дезактивации, которая происходит в реакторе 1, когда катализатор поступает в реактор 2 по линии 25, и в реакторе 2, когда катализатор поступает из реактора 2 в реактор 3 по линии 26. Предпочтительно реакторы 1, 2 и 3 работают с практически равными количествами катализатора в трех зонах или с таким распределением, которое дает приблизительно 25-30% общего катализатора в каждом из реакторов 1 и 2 и оставшиеся 40-50 объемных % в реакторе 3.
ОТР процесс начинает циркуляцию катализатора после того, как реакторы приводят в рабочее состояние. Катализатор циркулирует между реакторами по линиям 25 и 26 и к зоне регенерации 4 по линии 27. В зоне регенерации 4 удаляются коксовые отложения с закоксованного катализатора, загруженного туда через линию 27, с помощью мягкого окислительного процесса, как объяснено выше. Зона регенерации 4 также получает неким способом (не показано) газовый поток, содержащий около 0,5-2 объемных % кислорода, который подается в количестве, достаточном для поддержания сжигания основной части кокса, загруженного в эту зону. Линия 24 завершает контур циркуляции катализатора, составленный линиями 25, 26, 27 и 24 путем возврата катализатора в реактор 1. Текучий поток газа удаляют из зоны 4 по линии, которая не показана.
Ток катализатора по этому контуру циркуляции катализатора выбирают так, чтобы обеспечить рабочее время цикла катализатора 300 часов или менее для поддержания активности катализатора, превращения оксигената и избирательности по пропилену на уровне или вблизи уровня в начале цикла. Соответственно, частицы катализатора перемещаются по контуру, так что время пребывания частицы катализатора в реакторах 1, 2 и 3 не более 300 часов перед его возвращением в зону 4 для регенерации.
Линия 32 отводит углеводородную фазу из зоны 5 разделения трех фаз. Этот материал обычно кипит в районе бензина и может включать поток продукта бензина согласно настоящему изобретению, который может нуждаться в дальнейшей обработке из-за высокого содержания олефинового материала, присутствующего здесь. Предпочтительно жидкая углеводородная фаза линии 32 проходит дополнительный этап фракционирования (не показан) для получения богатого С4-С6 олефинами верхнего потока, который может вернуться в реакторы 1, 2 и 3 для обеспечения дополнительного превращения тяжелых олефинов в пропилен. Повторное использование любого из таких богатых С4-С6 олефинами потоков может происходить путем прямой загрузки в колонну 7 или подмешивания в поток, текущий по линии 17.
Формула изобретения
1. Непрерывный способ избирательного превращения подаваемого С1-С6 алифатического спиртового оксигената в пропилен, включающий этапы: а) контактирование подаваемого материала с кислым катализатором этерификации в первой зоне реакции в условиях этерификации, эффективных для образования содержащего эфир исходящего потока и перемещения не менее 10% экзотермического тепла реакции, высвобождаемого, когда подаваемый материал превращается в пропилен, с последующего этапа синтеза пропилена на этот этап этерификации, таким образом нагревая содержащий эфир исходящий поток до температуры приблизительно 250-450°С, и получения побочного продукта в виде воды в количестве не менее 0,5 моля на моль превращенного С1-С6 алифатического спиртового оксигената; б) доведение температуры образующегося содержащего эфир исходящего потока до приблизительно 375-525°С и добавка к нему разбавителя для получения нагретой смеси эфира, непрореагировавшего С1-С6 алифатического спиртового оксигената и разбавителя; в) реакция образующейся нагретой смеси с частицами двоякодействующего катализатора, содержащего молекулярное сито, обладающими способностью превращать оксигенаты, содержащиеся там, в С3 олефины и взаимно превращать С2 и C4 + олефины в С3 олефин, во второй зоне реакции, содержащий не менее одного реактора с подвижным слоем, где реакционная зона работает в условиях превращения оксигената, эффективных для превращения оксигенатов, содержащихся в смеси, в пропилен и при скорости циркуляции катализатора через вторую реакционную зону, выбранной так, чтобы привести ко времени рабочего цикла катализатора 300 часов или менее для получения содержащего пропилен исходящего потока, содержащего основные количества С3 олефинового продукта и воду, меньшие количества С2 олефина, С2 олефинов и C1-C4 + насыщенных углеводородов и минорные количества непрореагировавшего оксигената, побочный продукт оксигенаты и ароматические углеводороды; г) прохождение содержащего пропилен исходящего потока в зону разделения и там охлаждение и разделение этого исходящего потока на парообразную фракцию, богатую С3 олефином, водную фракцию, содержащую непрореагировавшие оксигенаты и побочный продукт оксигенаты и фракцию жидких углеводородов, содержащую более тяжелые олефины, более тяжелые насыщенные углеводороды и небольшие количества ароматических углеводородов; д) повторное использование части водной фракции, получаемой на этапе г) на этапе б) для предоставления хотя бы части разбавителя, добавляемого там; е) разделение парообразных фракций на фракцию, богатую С2 олефином, фракцию продукта, богатую С3 олефином, и фракцию богатую C4 + олефином; ж) повторное использование части фракции, богатой C2 олефином или богатой С4 + олефином, или смеси этих фракций на этапе в); и з) удаление содержащих кокс частиц двоякодействующего катализатора из второй реакционной зоны, окислительная регенерация удаленных частиц катализатора в зоне регенерации и возврат потока регенерированных частиц катализатора во вторую реакционную зону.
2. Способ по п.1, где спиртовой оксигенат является алифатическим спиртом, содержащим 1-6 атомов углерода.
3. Способ по п.2, где алифатический спирт является метанолом, кислый катализатор этерификации является катализатором с окисью алюминия и первая реакционная зона производит исходящий поток, содержащий диметиловый эфир (ДМЭ).
4. Способ по пп.1, 2 или 3, где условия этерификации включают температуру около 200-375°С, давление на входе около 136-1136 кПа (5-150 psig) и объемную скорость около 0,1-10 ч-1.
5. Способ по пп.1, 2 или 3, где двоякодействующий катализатор содержит цеолитообразное молекулярное сито и/или ELAPO молекулярное сито.
6. Способ по п.5, где цеолитообразное молекулярное сито обладает структурой, соответствующей ZSM-5 и ELAPO молекулярное сито является SAPO материалом, обладающим структурой, соответствующей SAPO-34.
7. Способ по пп.1, 2 или 3, где вторая реакционная зона содержит не менее трех реакторов с подвижными слоями, реакторы с подвижными слоями соединены последовательно относительно потока частиц катализатора, который проходит через них, и реакторы с подвижными слоями связаны последовательно относительно потока нагретой смеси, подаваемой в них.
8. Способ по пп.1, 2 или 3, где фракцию жидкого углеводорода, выделенную на этапе г), далее разделяют на фракцию богатую С4-С6 олефином, и фракцию бензина и хотя бы часть фракции, богатой С4-С6 олефином, повторно используют на этапе в).
9. Способ по п.8, где хотя бы часть фракции, богатой C2 олефином, фракции, богатой C4 + олефином, и фракции, богатой С4-С6 олефинами, повторно используют на этапе в).
10. Способ по пп.1, 2 или 3, где частицы двоякодействующего катализатора регенерируют в зоне регенерации, применяя содержащий кислород поток в условиях, выбранных для получения регенерированного катализатора, содержащего менее 0,5 вес.% углеродистого материала.
РИСУНКИ
|
|