|
|
(21), (22) Заявка: 2008129013/28, 03.07.2008
(24) Дата начала отсчета срока действия патента:
03.07.2008
(46) Опубликовано: 20.10.2009
(56) Список документов, цитированных в отчете о поиске:
RU 2320962 C1, 27.03.2008. US 6164134 A, 26.12.2000. ПЕШЕХОНОВ В.Г. и др. Результаты разработки микромеханического гироскопа. XII Санкт-Петербургская международная конференция по интегрированным навигационным системам 23-25 мая 2005, с.268-274. US 6553833 B1, 29.04.2003. US 6067858 A, 30.05.2000.
Адрес для переписки:
197046, Санкт-Петербург, ул.Малая Посадская, 30, заместителю ген.директора по экономике и финансам ОАО “Концерн “ЦНИИ “Электроприбор” А.Б.Попову
|
(72) Автор(ы):
Некрасов Яков Анатольевич (RU), Моисеев Николай Владимирович (RU), Беляев Яков Валерьевич (RU)
(73) Патентообладатель(и):
Открытое акционерное общество “Концерн “Центральный научно-исследовательский институт “Электроприбор” (RU)
|
(54) МИКРОМЕХАНИЧЕСКИЙ ГИРОСКОП ВИБРАЦИОННОГО ТИПА
(57) Реферат:
Изобретение относится к приборам, измеряющим угловую скорость, в частности к микромеханическим гироскопам (ММГ) вибрационного типа. ММГ содержит опору на основании, к которой на резонансном подвесе подвешена проводящая подвижная масса. Две пары неподвижных электродов нанесены на крышку ММГ, которая крепится к основанию. Гребенчатый двигатель образован зубцами статоров, установленных на основание, и зубцами подвижной массы. ММГ содержит также устройство возбуждения первичных колебаний подвижной массы, выход которого соединен со статорами, последовательно включенные преобразователь емкость-напряжение и дифференцирующее звено. Входы преобразователя емкость-напряжение соединены с первой парой неподвижных электродов, выход дифференцирующего звена соединен со второй парой электродов, с которыми соединены источники постоянного напряжения, выполненные разнополярными. Между дифференцирующим звеном и одним из электродов второй пары введен усилитель с регулируемым коэффициентом усиления. Техническим результатом является повышение чувствительности и точности ММГ вибрационного типа. 1 з.п. ф-лы, 2 ил.
Предлагаемое устройство относится к приборам, измеряющим угловую скорость, в частности к микромеханическим гироскопам (ММГ) вибрационного типа.
В настоящее время разработаны и широко используются ММГ вибрационного типа. Они включают в себя подвижную массу (ПМ), систему измерения перемещений ПМ по двум осям, систему возбуждения колебаний на резонансной частоте подвеса (Fpeз) по одной оси, которые иногда называют первичными, и ось соответственно осью первичных колебаний. При действии кориолисового ускорения по другой оси (ортогональной к первой) возникают колебания ПМ, называемые вторичными [Пешехонов и др. Результаты разработки микромеханического гироскопа. XII С.-Петербургская международная конференция по интегрированным навигационным системам. 23-25 мая 2005 г., стр.268-274, рис.1, Распопов В.Я. Микромеханические приборы, 2-е издание. Тул. Гос. Университет. Тула, 2004 г., с.475]. По осям движения ПМ располагают неподвижные электроды (или статоры). Эти статоры с проводящей ПМ образуют конденсаторы, емкости которых зависят от положения ПМ.
На электроды, расположенные по выходной оси в ММГ, поступают переменные напряжения, создающие с помощью электрического поля силы или моменты на резонансной частоте подвеса ПМ, для компенсации отклонения ротора (ММГ компенсационного типа) или для демпфирования колебаний, которые могут рассматриваться как силовые напряжения. Уровень их может составлять от 0,1 до 5 В, в зависимости от добротности подвеса, зазоров между электродами и подвижной массой и угловых скоростей. В ММГ уровень силовых сигналов превышает уровень измеряемых сигналов на 3 и более порядка.
При использовании в ММГ в качестве основания проводящего кремния, как это показано на фиг.13а статьи (С.Acar, A.M.Shkel, “Stucturally decoupled micromachined gyroscopes with post-release capacitance enhancement”, Journal of Micromechanics and Microengineerig 15, (2005) pp.1092-1101) между электродами, на которые поступают силовые напряжения, и электродами, образующими емкостные датчики перемещения ПМ, возникают паразитные связи, эквивалентная схема которых представляет собой последовательное соединение конденсаторов и резистора.
Для уменьшения влияния паразитных связей электроды ММГ могут размещаться на основании, являющимся диэлектриком (см. М.Е. Ash et al. Micromechanical Inertial Sensor Development at Draper Laboratory With Recent Test Results. Symposium Gyro Technology 1999, Stuttgart, Germany, pp 3.0-3.12., fig.2, fig. 3) На этих фигурах показано, что ММГ собирается из двух частей (вафель), для изготовления одной из которых используется стекло, а другой – кремний. Однако такая конструкция является нетехнологичной, т.к. предполагает применение двух разных типов материалов.
В качестве примера серийно выпускаемой конструкций ММГ, выполненной целиком на кристалле кремния и имеющего большое количество электродов на одной подложке, можно привести ММГ фирмы Bosch, в которой и электроды канала возбуждения первичных колебаний и электроды выходного канала располагаются на подложке (см. книгу Распопова, стр.344-345).
В качестве другого примера можно привести ММГ, описанный в [[Пешехонов и др. Результаты разработки микромеханического гироскопа. XII С.-Петербургская международная конференция по интегрированным навигационным системам. 23-25 мая 2005 г., стр.268-274]. Конструкция ММГ показана на рис.2, 3, а технология изготовления – на рис.5. В отличие от ММГ фирмы Bosch электроды выходного канала расположены не на основании, а на крышке ММГ. Однако и такое размещение не избавляет от прохождения помех, обусловленных силовыми напряжениями. Это обусловлено тем, что и в этой конструкции есть связь между основанием и крышкой ММГ через слои металлизации, наносимые по периметру кристалла кремния (см. упомянутый рис.5, где белым цветом выделены на рис.5ж и 5з слои металлизации). И хотя под слоем металлизации на крышке расположен изоляционный слой, в качестве которого используется диоксид кремния, связь между верхним и нижним кристаллами кремния (между основанием и крышкой) на переменном токе существует и имеет значительную величину – на уровне десятков пикофарад.
В качестве прототипа выбран ММГ, описанный в патенте США 6164134 “Balanced Vibratory Gyroscope And Amplitude Control For Same”. Этот ММГ содержит основание с расположенными на нем электродами драйва и электродами выходной оси и подвижную массу, установленную на подвесе с электродами драйва и электродами выходной оси. На фиг.5 представлен оконечный каскад схемы возбуждения колебаний по оси драйва. На фиг.3 – формы сигналов управления. Можно видеть, что сигналы имеют одинаковое смещение и противоположны по фазе.
При использовании технологии КНИ между электродами, нанесенными на кремний, появляются паразитные связи. На электродах датчика момента формируют сигналы обратной связи. Так на силовые электроды драйва поступает сигнал управления гребенчатым двигателем, полученным из сигнала от емкостного датчика угла.
Электроды датчиков момента по вторичной оси колебаний используются для введения демпфирующей отрицательной обратной связи. Так в патенте США 6553833 таким сигналом является сигнал Ub, который поступает в противофазе к электродам. Противофазное управляющее напряжение, поступающее к диаметрально противоположным электродам, широко используется в ММГ как, например, в прототипе.
Недостаток такого управления заключается в том, что в этом случае на дифференциальный усилитель, являющийся входным каскадом схемы измерения, поступает противофазный сигнал. Поэтому в дифференциальном усилителе сигналы обратной связи, проходящие через паразитные емкости суммируются, а не вычитаются. Эксперименты, проведенные с ММГ, описанным в статье Пешехонова, показали, что использование противофазного управления позволило снизить добротность только до 50.
Использование синфазного управления позволило достичь контурного коэффициента усиления более 1000 и ввести ММГ в компенсационный режим работы. К достоинствам компенсационного режима работы ММГ можно отнести высокую линейность масштабного коэффициента, линейную амплитудно-частотную характеристику в рабочем диапазоне частот, широкий частотный диапазон, что существенно повышает точность ММГ.
Задачей изобретения является повышение точности ММГ.
Поставленная задача решается тем, что в микромеханическом гироскопе, содержащем опору на основании, к которой на резонансном подвесе подвешена проводящая подвижная масса, две пары неподвижных электродов, нанесенных на крышку микромеханического гироскопа, которая крепится к основанию, гребенчатый двигатель, образованный зубцами статоров, установленных на основание, и зубцами подвижной массы, устройство возбуждения первичных колебаний подвижной массы, выход которого соединен со статорами, последовательно включенные преобразователь емкость-напряжение и дифференцирующее звено, при этом входы преобразователя емкость-напряжение соединены с первой парой неподвижных электродов, выход дифференцирующего звена соединен со второй парой электродов, с которыми соединены источники постоянного напряжения, источники постоянного напряжения выполнены разнополярными. Кроме того, поставленная задача решается тем, что между дифференцирующим звеном и одним из электродов второй пары введен усилитель с регулируемым коэффициентом усиления.
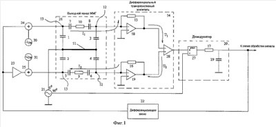
Устройство поясняется чертежами.
На фиг.1 приведена схема ММГ
На фиг.1 приняты следующие обозначения:
1, 2 – датчики момента;
3, 4 – датчики угла;
5, 6, 7, 8 – паразитные емкости;
9, 10 – паразитные сопротивления;
11 – подвижная масса ПМ;
12 – пара неподвижных электродов датчиков угла;
13 – пара неподвижных электродов датчиков момента;
14 – дифференциальный трансрезистивный усилитель;
15, 16, 17 – резисторы;
18, 19 – усилители;
20 – демодулятор;
21 – источник синусоидального напряжения с двумя выходными сигналами, сдвинутыми относительно друг друга на 90 градусов;
22 – дифференцирующее звено;
23 – усилитель с регулируемым коэффициентом усиления;
24, 25 – сумматоры;
26 – выходной канал ММГ;
27 – умножитель;
28 – дифференциальный усилитель;
29 – конденсатор;
30 – источник напряжения постоянного тока положительной полярности Uсм;
31 – источник напряжения постоянного тока отрицательной полярности – Uсм.
На фиг.2 показан график зависимости сигнала на выходе трансрезистивного дифференциального усилителя от времени при разных способах формирования управляющих сигналов.
На фиг.2 приняты следующие обозначения:
32 – сигнал на выходе трансрезистивного дифференциального усилителя при использовании однополярного источника;
33 – сигнал на выходе трансрезистивного дифференциального усилителя при использовании разнополярного источника.
Микромеханический гироскоп, содержащий опору на основании, к которой на резонансном подвесе подвешена подвижная масса 11, пару неподвижных электродов датчиков угла 12 и пару неподвижных электродов датчиков момента 13, нанесенных на крышку микромеханического гироскопа, которая крепится к основанию. Гребенчатый двигатель, образованный зубцами статоров, установленных на основание, и зубцами подвижной массы, устройство возбуждения первичных колебаний подвижной массы, выход которого соединен со статорами (на фиг.1 не показан). Последовательно соединенные элементы 7, 10, 8 и 5, 9, 6 образуют паразитные связи между электродами 12 и 13 и вместе с ними образуют выходной канал ММГ 26.
Предложенное устройство содержит последовательно включенные преобразователь емкость-напряжение, состоящий из ДТУ 14 и демодулятора 20, дифференцирующее звено 22, при этом первый выход источничка синусоидального напряжения 21 соединен с ПМ 11, второй выход соединен со вторым входом демодулятора 20, входы преобразователя емкость-напряжение соединены с первой парой неподвижных электродов 12, выход дифференцирующего звена 22 соединен через сумматор 24 с одним из второй пары электродов 13, также выход с дифференцирующего звена 22 соединен через сумматор 25 со вторым из пары электродов 13, со вторыми входами сумматоров 24 и 25 соединены источники постоянного напряжения 30 и 31, отличающиеся тем, что источники постоянного напряжения выполнены разнополярными.
В случае разных значений паразитных емкостей и сопротивлений 7, 10, 8 и 5, 9, 6 между выходом дифференцирующего звена 22 и входом сумматора 24 или 25 может быть введен усилитель 23 с регулируемым коэффициентом усиления.
Предлагаемое устройство работает следующим образом
При перемещениях подвижной массы 11 по оси первичных колебаний изменяются в противоположных направлениях емкости, образованные ПМ 11 и электродами канала первичных колебаний. Это вызывает изменения токов, протекающих через электроды. Разность токов, протекающих через эти электроды, преобразуется ДТУ 14 в напряжение, амплитуда которого пропорциональна перемещениям ПМ 11 по первичной оси. Это напряжение демодулятором 20 преобразуется в напряжение, величина которого пропорциональна перемещениям ПМ 11 по первичной оси. Выходной сигнал демодулятора 20 поступает как в схему возбуждения первичных колебаний, так и в схему обработки сигнала, позволяющую определить угловую скорость основания ММГ. Устройство обработки сигнала и устройство возбуждения первичных колебаний или драйв не показаны. Работа драйва подробно описана в литературе, например в пат. США 6067858, 6253612. При работе устройства возбуждения первичных колебаний ПМ 11 на датчиках момента формируется переменное напряжение, создающее силу или момент, действующие на ПМ 11 и вызывающие ее колебания.
При поворотах ММГ вокруг оси чувствительности на ПМ 11 действует кориолисово ускорение, вызывающее колебания ПМ 11 по выходной оси. Изменения расстояния между ПМ 11 и электродами датчика угла 12 вызывают изменения емкостей конденсаторов 3, 4, образованных ПМ 11 и электродами датчика угла 12, и соответственно изменение напряжения на выходе ДТУ 14. После демодуляции демодулятором 20 на выходе последнего модулированное напряжение содержит полезную составляющую, амплитуда которой пропорциональна скорости вращения ММГ вокруг оси чувствительности, и составляющую, фаза которой сдвинута на 90° относительно полезной составляющей (т.н. квадратурную помеху). Более подробно природа квадратурной помехи описана в пат. США 6067858. Одним из основных методов подавления квадратурной помехи является синхронное фазочувствительное детектирование или демодуляция, при котором можно добиться полного подавления этой помехи. Сигнал с выхода демодулятора 20 поступает не только в схему обработки сигнала, но и на вход дифференцирующего звена 22, которое при включении его в обратную связь демпфирует колебания ПМ 11 по выходной оси.
При реализации схемы ММГ с оконечным каскадом аналогично схеме в патенте США 6164134 сигналы управления из-за наличия паразитных связей в ММГ, образованных элементами 7, 10, 8 и 5, 9, 6, проходят в цепь измерения. Токи I1 и I2 поступают на входы ДТУ 14, причем направления токов на входе ДТУ 14 будут противоположны. Далее токи I1 и I2 преобразуются трансрезистивными усилителями, образованными соответственно элементами 15, 18 и 16, 19, в напряжения U1 и U2, которые суммируются дифференциальным усилителем 28. Сигнал 32 на выходе ДТУ 14 для случая синусоидальной формы управляющих сигналов с частотой 3 кГц представлен на фиг.2. Сигнал состоит из двух составляющих: высокочастотной составляющей, проходящей через измерительные емкости 3, 4 и трансрезистивные усилители образованные элементами 15, 18 и 16, 19 от источника синусоидального напряжения 21, и низкочастотной составляющей, равной сумме сигналов управления. Далее, сигнал поступает на вход демодулятора 20, проходит на выход преобразователя емкость-напряжение, представляя собой паразитный сигнал, который приводит к ухудшению точности ММГ.
Исключение паразитной составляющей и повышение точности ММГ может быть получено за счет формирования сигналов управления, имеющих одну фазу, но разнополярные смещения. Схема такого ММГ представлена на фиг.1. Сигнал от дифференцирующего звена поступает на первый вход сумматора 24, а также на первый вход сумматора 25 через усилитель 23, на второй вход сумматора 24 поступает сигнал от источника напряжения постоянного тока 30 напряжением Uсм, а второй вход сумматора 25 сигнал от источника напряжения 31 противоположной полярности (-Uсм). Таким образом, формируются два сигнала управления одинаковых по фазе и имеющих одинаковые уровни смещения, но разной полярности. Сигналы с выходов сумматоров поступают на электроды датчиков момента 13 ММГ, которые образуют с ПМ 11 емкости 1, 2. Из-за наличия паразитных связей в ММГ, образованных элементами 7, 10, 8 и 5, 9, 6 сигналы управления проходят в цепь измерения. Токи I1 и I2 поступают на входы ДТУ 14, причем направления токов на входе ДТУ 14 совпадают. Далее токи I1 и I2 преобразуются трансрезистивными усилителям, образованными элементами 15, 18 и 16, 19 в напряжения U1 и U2, которые вычитаются в дифференциальном усилителе 28. Сигнал 33 на выходе ДТУ 14 представлен на фиг.2. Сигнал состоит только из высокочастотной составляющей, а паразитные сигналы вычитаются. В случае разных значений паразитных емкостей и сопротивлений в трактах 5, 9, 6 и 7, 10, 8 в цепь управления может быть введен дополнительный усилитель 23, изменением коэффициента усиления которого можно добиться одинаковых значений напряжений U1 и U2, тем самым сведя значение паразитного сигнала на выходе ДТУ 14 к нулю.
Таким образом, в предложенном ММГ при формировании управляющих сигналов с разнополярными источниками напряжения постоянного тока за счет компенсации паразитных сигналов в преобразователе емкость-напряжение достигается повышение точности.
Формула изобретения
1. Микромеханический гироскоп, содержащий опору на основании, к которой на резонансном подвесе подвешена подвижная масса, пару неподвижных электродов датчика угла, пару неподвижных электродов датчика момента, нанесенных на крышку микромеханического гироскопа, которая крепится к основанию, гребенчатый двигатель, образованный зубцами статоров, установленных на основание, и зубцами подвижной массы, устройство возбуждения первичных колебаний подвижной массы, выход которого соединен со статорами, последовательно включенные преобразователь емкость – напряжение и дифференцирующее звено, при этом входы преобразователя емкость – напряжение соединены парой неподвижных электродов датчика угла, выход дифференцирующего звена соединен с парой электродов датчика момента, с которыми соединены источники постоянного напряжения, отличающийся тем, что источники постоянного напряжения выполнены разнополярными.
2. Микромеханический гироскоп по п.1, отличающийся тем, что между дифференцирующим звеном и одним из электродов датчика момента введен усилитель с регулируемым коэффициентом усиления.
РИСУНКИ
|
|