|
|
(21), (22) Заявка: 2008128783/09, 14.07.2008
(24) Дата начала отсчета срока действия патента:
14.07.2008
(46) Опубликовано: 27.09.2009
(56) Список документов, цитированных в отчете о поиске:
ЛОБУНЦОВ В.А. Энергетическая электроника. – М.: Энергоатомиздат, 1987, с.283. RU 2294044 C1, 20.02.2007.
Адрес для переписки:
426069, г.Ижевск, ул. Студенческая, 7, ГОУ ВПО Ижевский Государственный Технический Университет
|
(72) Автор(ы):
Ушаков Дмитрий Валерьевич (RU), Барсуков Владимир Константинович (RU)
(73) Патентообладатель(и):
Государственное образовательное учреждение высшего профессионального образования Ижевский Государственный Технический Университет (RU)
|
(54) СПОСОБ ПОВЫШЕНИЯ КАЧЕСТВА ЭЛЕКТРИЧЕСКОЙ ЭНЕРГИИ И УСТРОЙСТВО ДЛЯ ЕГО РЕАЛИЗАЦИИ
(57) Реферат:
Изобретения направлены на повышение качества электроэнергии за счет восстановления формы питающего напряжения сети до синусоидальной формы. Указанный технический результат достигается тем, что производят перераспределение потребления электроэнергии в течение полуволны питающего напряжения. Перераспределение потребления электроэнергии производится за счет использования устройства накопления и передачи электрической энергии, датчика напряжения и датчика тока. 2 н.п. ф-лы, 2 ил.
Изобретения относятся к электротехнике и электроэнергетике, а именно к способам и устройствам повышения качества электрической энергии при работе электропотребителей, искажающих форму напряжения сети.
В однофазную сеть все потребители включаются параллельно, при этом мгновенное значение тока определяется суммой мгновенных значений токов отдельных потребителей. Существуют электропотребители, искажающие форму питающего напряжения сети. Примером таких потребителей являются устройства, содержащие выпрямительные схемы с фильтрами. Мгновенное значение тока таких потребителей представляет собой последовательность коротких знакопеременных импульсов, следующих с частотой питающей сети (фиг.1, i1). Импульс тока создает падение напряжения на внутреннем сопротивлении источника питания, рассматриваемого относительно точек подключения потребителя. Падение напряжения приводит к отклонению формы напряжения в точке подключения потребителей от существующей формы ЭДС источника питания – происходит искажение формы питающего напряжения сети. Снижение искажений формы напряжения сети является актуальной задачей.
Искаженная форма питающего напряжения сети содержит помимо основной гармоники высшие гармонические составляющие.
В качестве аналога принят способ повышения качества электрической энергии, заключающийся в снижении уровня высших гармоник путем настройки нескольких групп из последовательных контуров на резонанс напряжений по 5, 7, 11 и 13 гармоникам (Жежеленко И.В. Высшие гармоники в системах электроснабжения промпредприятий. М.: Энергоатомиздат, 1984, с.109). Принцип действия таких устройств основан на возникновении резонанса в их собственном колебательном контуре, настроенном на определенную частоту.
Недостатком рассмотренного способа является неполная компенсация высших гармоник.
В качестве прототипа принят способ защиты потребителей электроэнергии от воздействия высших гармонических составляющих (патент RU 2294044 C1, H02J 3/01, H02J 3/26), основанный на генерации в сеть высших гармонических составляющих электроэнергии, действующих в противофазе с высшими гармониками основной сети, при использовании энергии электрической сети, в которой производится компенсация.
Недостатками способа являются:
– необходимость генерирования большого количества гармоник тока;
– точность измерения тока в линии;
– потребление электрической энергии из сети для генерирования высших гармоник тока.
В качестве прототипа для устройства принято устройство для устранения искажения кривой напряжения в распределительных сетях переменного тока (патент RU 2222855 C1, H02J 3/01). Технический результат заключается в улучшении формы кривой питающего напряжения. Для этого в устройстве для устранения искажения кривой напряжения в распределительных сетях переменного тока содержится источник переменного напряжения, управляемый источник тока, датчик напряжения, подключенный к токоведущим шинам распределительной сети переменного тока, и датчик тока. Восстановление формы напряжения сети производится за счет протекания гармонических составляющих тока через управляемый источник тока.
Недостатком устройства является потеря электрической энергии при работе управляющего источника тока.
Изобретениями решается задача повышения качества электроэнергии за счет восстановления формы питающего напряжения сети путем перераспределения потребления электроэнергии в течение полуволны питающего напряжения.
Способ повышения качества электрической энергии заключается в уменьшении несинусоидальной формы питающего напряжения при импульсном характере тока в сети. Основанный на накоплении электрической энергии из сети в интервале времени, когда ток в сети не протекает, и передаче электрической энергии в сеть в интервале времени, когда ток в сети имеет импульсный характер, в течение полуволны питающего напряжения сети. Таким образом, компенсируется импульсный характер тока, так что суммарный ток в сети имеет синусоидальную форму.
Устройство повышения качества электрической энергии состоит из последовательно подключенных датчика тока и блока накопления и передачи электрической энергии, к которым параллельно подключен датчик напряжения, к блоку накопления и передачи электрической энергии параллельно подключен электропотребитель, искажающий форму питающего напряжения сети, блок накопления и передачи электрической энергии состоит из: устройства один – коммутирующее устройство, подключающее устройство накопления электрической энергии к сети при «положительной» полуволне питающего напряжения сети, устройства два – коммутирующее устройство, подключающее устройство накопления электрической энергии к сети при «отрицательной» полуволне питающего напряжения сети, устройства три – устройство накопления электроэнергии при «положительной» полуволне питающего напряжения сети, устройства четыре – устройство накопления электроэнергии при «отрицательной» полуволне питающего напряжения сети, устройства пять – коммутирующее устройство, подключающее устройство накопления электрической энергии к сети при «отрицательной» полуволне питающего напряжения сети, устройства шесть – коммутирующее устройство, подключающее устройство накопления электрической энергии к сети при «положительной» полуволне питающего напряжения сети, устройства семь – коммутирующее устройство, подключающее устройство накопления электрической энергии к сети при «отрицательной» полуволне питающего напряжения сети, устройства восемь – коммутирующее устройство, подключающее устройство накопления электрической энергии к сети при «положительной» полуволне питающего напряжения сети, устройства девять – моделирующее устройство, задающее форму протекающего тока в цепи при передаче электроэнергии в сеть, устройства десять – моделирующее устройство, задающее форму протекающего тока в цепи при накоплении электроэнергии, устройства одиннадцать – коммутирующее устройство, подключающее устройства накопления электрической энергии к сети для передачи накопленной энергии в сеть, устройства двенадцать – коммутирующее устройство, подключающее устройства накопления электрической энергии к сети для накопления электроэнергии, соединенные следующим образом: устройства один, три, восемь, десять и двенадцать включены последовательно, устройства два, четыре, пять, девять и одиннадцать включены последовательно, устройства один, три, восемь, десять, двенадцать подключены параллельно устройствам два, четыре, пять, девять, одиннадцать, начало устройства шесть подключено между устройствами пять и девять, конец устройства шесть подключен между устройствами три и восемь, начало устройства семь подключено между устройствами десять и восемь, конец устройства семь подключен между устройствами четыре и пять, к датчику тока линиями информационной связи параллельно подключены устройства девять и десять, к датчику напряжения линиями информационной связи параллельно подключены устройства один, два, пять, шесть, семь, восемь, одиннадцать и двенадцать.
Предлагаемый способ поясняется чертежами.
На фиг.1 изображена форма мгновенных значений токов электропотребителей, искажающих форму напряжения сети, и устройств накопления электрической энергии, форма напряжения сети, где i1 – мгновенное значение тока электропотребителей, искажающих форму напряжения сети; i2 – мгновенное значение тока, протекающего в сети при накоплении электроэнергии накопительными устройствами; i3 – мгновенное значение тока при передаче электроэнергии от накопительных устройств в сети; iсум – мгновенное значение суммарного тока сети; uсети – напряжение сети в точке подключения электропотребителей, искажающих форму напряжения сети, и накопительных устройств.
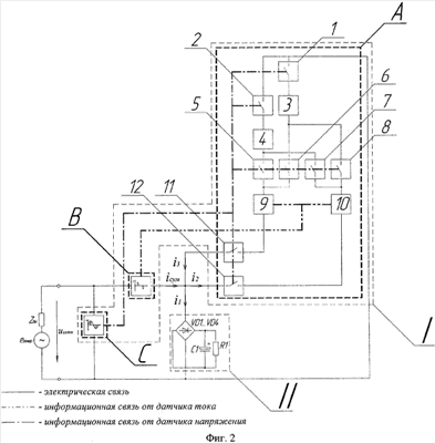
На фиг.2 изображена схема подключения электропотребителя и устройства повышения качества электрической энергии, где I – устройство повышения качества электрической энергии, состоящее из: А – блок накопления и передачи электрической энергии, состоящий из: 1 – коммутирующее устройство, подключающее устройство накопления электрической энергии к сети при «положительной» полуволне питающего напряжения сети; 2 – коммутирующее устройство, подключающее устройство накопления электрической энергии к сети при «отрицательной» полуволне питающего напряжения сети; 3 – устройство накопления электроэнергии при «положительной» полуволне питающего напряжения сети; 4 – устройство накопления электроэнергии при «отрицательной» полуволне питающего напряжения сети; 5 – коммутирующее устройство, подключающее устройство накопления электрической энергии к сети при «отрицательной» полуволне питающего напряжения сети; 6 – коммутирующее устройство, подключающее устройство накопления электрической энергии к сети при «положительной» полуволне питающего напряжения сети; 7 – коммутирующее устройство, подключающее устройство накопления электрической энергии к сети при «отрицательной» полуволне питающего напряжения сети; 8 – коммутирующее устройство, подключающее устройство накопления электрической энергии к сети при «положительной» полуволне питающего напряжения сети; 9 – моделирующее устройство, задающее форму протекающего тока в цепи при передаче электроэнергии в сеть; 10 – моделирующее устройство, задающее форму протекающего тока в цепи при накоплении электроэнергии; 11 – коммутирующее устройство, подключающее устройства накопления электрической энергии к сети для передачи накопленной энергии в сеть; 12 – коммутирующее устройство, подключающее устройства накопления электрической энергии к сети для накопления электроэнергии; В – блок анализа формы тока в линии (датчик тока); С – блок анализа формы напряжения сети (датчик напряжения); II – электропотребитель, искажающий форму напряжения сети, состоящий из диодного моста VD1 VD4, конденсатора С1, активной нагрузки R1; uсети – напряжение сети в точке подключения электропотребителей; i1 – мгновенное значение тока электронных устройств, искажающих форму напряжения сети; i2 – мгновенное значение тока, протекающего в сети при накоплении электроэнергии накопительным устройством; i3 – мгновенное значение тока, протекающего от накопительного устройства при потреблении электроэнергии устройствами, искажающими форму напряжения сети; iсум – мгновенное значение суммарного тока сети; Zвн – внутренне полное сопротивление генератора и распределительной сети системы электроснабжения; eгенер(t) – ЭДС генератора.
Для перераспределения потребления электроэнергии в течение полуволны питающего напряжения электропотребителями II (фиг.2) необходимо использовать устройство повышения качества электрической энергии I (фиг.2).
Устройство I состоит из блока накопления и передачи электрической энергии (фиг.2, А), блока анализа формы тока в линии (фиг.2, В), блока анализа формы напряжения сети (фиг.2, С).
В блоке А используются устройства накопления электрической энергии 3 и 4 (фиг.2). Накопление электрической энергии можно реализовать на конденсаторах, индуктивных элементах, химических аккумуляторах электрической энергии и т.д.
Устройство 3 накапливает электрическую энергию в интервалы времени
[t0; t1], [t2; t3] (фиг.1), 4 – в интервалы времени [t3; t4], [t5; t6] (фиг.1), когда электропотребители, искажающие форму напряжения, не потребляют электроэнергию. Для того чтобы форма тока i2 (фиг.1) при накоплении электрической энергии устройствами 3 и 4 имела нужную форму, используется устройство 10, которое задает форму протекающего тока в цепи. В указанные интервалы времени в сети протекает ток, равный iсум=i2, i1=0, i3=0 (фиг.1, фиг.2).
Устройство 10 задает форму протекающего тока в цепи, его можно реализовать, используя широтно-импульсную модуляцию (ШИМ).
Устройство 3 накапливает электрическую энергию в интервалы времени при «положительной» полуволне питающего напряжения сети, устройство 4 – при «отрицательной» полуволной полуволне питающего напряжения сети. Для подключения устройств 3 и 4 к сети в различные полуволны питающего напряжения используются коммутирующие устройства 1, 6, 8 и 2, 5, 7 соответственно (фиг.2).
Электроэнергия, накопленная на устройствах 3 и 4, передается в сеть в интервалы времени [t1; t2], [t4; t5] (фиг.1), когда электропотребитель II потребляет электроэнергию. Для того чтобы форма тока i3 (фиг.1) при передаче электроэнергии от накопительных устройств 3 и 4 в сеть имела нужную форму, используется устройство 9, которое задает форму протекающего тока в цепи. При этом в сети протекает ток, равный iсум=i1-i3, i2=0 (фиг.1, фиг.2).
Устройство 9 задает форму протекающего тока в цепи, его можно реализовать, используя широтно-импульсную модуляцию (ШИМ).
Переключение устройств накопления электрической энергии в режим накопления электрической энергии производится за счет перехода в проводящее стояние коммутирующего устройства 12 и в непроводящее состояние устройства 11, в режим передачи накопленной электрической энергии в сеть производится за счет перехода в непроводящее состояние коммутирующего устройства 12 и в проводящее состояние устройства 11.
Блок С производит анализ формы питающего напряжения сети uсети (фиг.2) и управление коммутирующими устройствами 1, 2, 5, 6, 7, 8, 11 и 12.
Блок В производит анализ формы тока, протекающего в линии iсум (фиг.2), при работе электропотребителей, искажающих форму напряжения сети, и управление устройствами 9 и 10 (фиг.2).
Устройство повышения качества электрической энергии работает следующим образом.
Блок С отслеживает искажения в форме напряжения сети, если они имеются, то с выхода блока С формируются управляющие импульсы для переключения коммутирующих устройств 11 и 12. При синусоидальной форме напряжения сети блок С перестанет формировать управляющие импульсы для переключения коммутирующего устройства 11, оно будет находиться в закрытом состоянии, передача накопленной электрической энергии на устройствах 3 и 4 в сеть будет приостановлена.
При синусоидальной форме напряжения сети устройства 3 и 4 максимально запасут электрическую энергию и будут ее сохранять до тех пор, пока форма напряжения сети не будет искажена.
Блок В анализирует форму тока при работе электропотребителя, искажающего форму напряжения сети. В зависимости от формы тока производится управление устройством 10, которое задает форму протекающего тока при накоплении электроэнергии устройствами 3 и 4, устройством 9, которое задает форму протекающего тока при передаче электрической энергии в сеть от устройств 3 и 4. При накоплении электрической энергии за счет работы устройства 10 и передаче электрической энергии в сеть за счет работы устройства 9 форма тока в сети будет иметь синусоидальную форму.
Форма питающего напряжения сети в точке подключения электропотребителей зависит от формы тока iсум(t), протекающего в линии:
,
где Rвн и Lвн – активное сопротивление и индуктивность генератора и распределительной сети системы электроснабжения; iсум – суммарный ток всех потребителей; uсети(t) – напряжение сети в точке подключения электропотребителей;
eгенер(t) – ЭДС генератора.
При протекании в сети синусоидального тока искажения формы напряжения в точке подключения электропотребителей не происходит.
При протекании в сети несинусоидального тока происходит искажение формы напряжения сети. При использовании способа повышения качества электроэнергии и устройства восстановления формы напряжения сети формируется синусоидальная форма тока в сети iсум (фиг.1, фиг.2).
Положительный эффект заключается в восстановлении формы напряжения сети, максимально приближая ее к синусоидальной. При использовании способа повышения качества электрической энергии наблюдается также и экономический эффект – уменьшение непроизводственных потерь электроэнергии в системах электроснабжения.
Формула изобретения
1. Способ повышения качества электрической энергии, заключающийся в уменьшении несинусоидальной формы питающего напряжения сети, при котором анализируют форму напряжения и тока в сети, при импульсной форме тока осуществляют накопление электрической энергии в интервалах времени от момента начала полуволны питающего напряжения до момента начала протекания импульса тока в сети и от момента окончания протекания импульса тока в сети до момента окончания полуволны питающего напряжения, накопленную электрическую энергию передают в сеть и компенсируют импульсный характер тока в сети.
2. Устройство повышения качества электрической энергии состоит из последовательно подключенных датчика тока и блока накопления и передачи электрической энергии, к которым параллельно подключен датчик напряжения, к блоку накопления и передачи электрической энергии параллельно подключен электропотребитель, искажающий форму питающего напряжения сети, блок накопления и передачи электрической энергии состоит из: устройства один – коммутирующее устройство, подключающее устройство накопления электрической энергии к сети при «положительной» полуволне питающего напряжения сети, устройства два – коммутирующее устройство, подключающее устройство накопления электрической энергии к сети при «отрицательной» полуволне питающего напряжения сети, устройства три – устройство накопления электроэнергии при «положительной» полуволне питающего напряжения сети, устройства четыре – устройство накопления электроэнергии при «отрицательной» полуволне питающего напряжения сети, устройства пять – коммутирующее устройство, подключающее устройство накопления электрической энергии к сети при «отрицательной» полуволне питающего напряжения сети, устройства шесть – коммутирующее устройство, подключающее устройство накопления электрической энергии к сети при «положительной» полуволне питающего напряжения сети, устройства семь – коммутирующее устройство, подключающее устройство накопления электрической энергии к сети при «отрицательной» полуволне питающего напряжения сети, устройства восемь – коммутирующее устройство, подключающее устройство накопления электрической энергии к сети при «положительной» полуволне питающего напряжения сети, устройства девять – моделирующее устройство, задающее форму протекающего тока в цепи при передаче электроэнергии в сеть, устройства десять – моделирующее устройство, задающее форму протекающего тока в цепи при накоплении электроэнергии, устройства одиннадцать – коммутирующее устройство, подключающее устройства накопления электрической энергии к сети для передачи накопленной энергии в сеть, устройства двенадцать – коммутирующее устройство, подключающее устройства накопления электрической энергии к сети для накопления электроэнергии, соединенные следующим образом: устройства один, три, восемь, десять и двенадцать включены последовательно, устройства два, четыре, пять, девять и одиннадцать включены последовательно, устройства один, три, восемь, десять, двенадцать подключены параллельно устройствам два, четыре, пять, девять, одиннадцать, начало устройства шесть подключено между устройствами пять и девять, конец устройства шесть подключен между устройствами три и восемь, начало устройства семь подключено между устройствами десять и восемь, конец устройства семь подключен между устройствами четыре и пять, к датчику тока линиями информационной связи параллельно подключены устройства девять и десять, к датчику напряжения линиями информационной связи параллельно подключены устройства один, два, пять, шесть, семь, восемь, одиннадцать и двенадцать.
РИСУНКИ
|
|