|
|
(21), (22) Заявка: 2007141109/06, 08.11.2007
(24) Дата начала отсчета срока действия патента:
08.11.2007
(46) Опубликовано: 10.07.2009
(56) Список документов, цитированных в отчете о поиске:
RU 2307945 С1, 10.10.2007. DE 10164430 А1, 17.07.2003. FR 2625531 А1, 07.07.1989. US 2006054114 A1, 16.03.2006. RU 2177066 C2, 20.12.2001. US 5275134 A, 04.01.1994.
Адрес для переписки:
143907, Московская обл., г. Балашиха-7, пр. Ленина, 53, кв.273, Т.Х. Гарипову
|
(72) Автор(ы):
Гарипов Талгат Хайдарович (RU)
(73) Патентообладатель(и):
Гарипов Талгат Хайдарович (RU)
|
(54) ДВУХТАКТНЫЙ ДВИГАТЕЛЬ ВНУТРЕННЕГО СГОРАНИЯ
(57) Реферат:
Изобретение относится к области двигателестроения. Техническим результатом является повышение эффективности работы двигателя. Сущность изобретения заключается в том, что цилиндры двигателя закреплены с помощью расположенных по их центру опорных осей к картеру с возможностью качания в плоскости, перпендикулярной продольной оси картера. При этом поршни со штоками перемещаются вдоль качающейся оси цилиндров возвратно-поступательно. Во впускные отверстия, расположенные в верхней части цилиндров, установлены шарикоманжетные клапаны. На траектории их качания на картере установлены штыки впрыска, соединенные с плунжерными насосами, напротив которых установлены пневматические амортизаторы. Плунжерные насосы и пневматические амортизаторы взаимодействуют с поверхностями цилиндров с помощью толкателей. В нижней части цилиндров выполнены поперечные прорези, закрытые клапанными пластинами, имеющими возвратные пружины. Напротив поперечных прорезей установлены на картере приемные трубы отработанного газа. Объем картера вентилируется пропеллером. 2 ил.
Изобретение относится к энергетической технике, в частности, двухтактный двигатель внутреннего сгорания может использоваться в транспортной технике для передвижения транспортных средств.
Известный двухтактный двигатель внутреннего сгорания содержит корпус, состоящий из блока цилиндров, головки блока цилиндров и поддона, кривошипно-шатунный механизм, представляющий коленчатый вал с закрепленными к нему на подшипниках шатунами, к которым на подшипниках крепятся поршни, компрессор продувки цилиндров, имеющих для этого окна, клапаны, распределительный механизм клапанов, систему смазки трущихся поверхностей, систему охлаждения цилиндров и маховик (См. “Двигатели внутреннего сгорания” авт. А.С.Орлин, М.: Машиностроение, 1980 г., стр.24-27 и др.).
Преимуществом известного двухтактного двигателя внутреннего сгорания является то, что в нем исключается основной недостаток четырехтактного двигателя – это дополнительный оборот вала. Однако в нем не исключаются недостатки. Например, в работающем двигателе с кривошипно-шатунным механизмом при рабочем ходе или при сжатии рабочего тела на поршень действует давление сжатого газа, известное как газовая сила. Газовая сила давит на поршень, который через соединение давит на шатун, находящийся под углом к дну поршня. В результате возникает составляющая боковая газовая сила, которая прижимает поршень к боковой поверхности цилиндра, и трение между поршнем и цилиндром увеличивается. К тому же в этом двигателе часть мощности идет на механический привод воздушного компрессора продувки. Эти причины ведут к потере выходной мощности двигателя и к скорому износу трущихся поверхностей цилиндров и поршней.
Известны двухтактные двигатели внутреннего сгорания, содержащие корпус с цилиндрами, в которых размещены поршни. Поршни соединены неподвижно со штоками, свободные концы которых шарнирно соединены через преобразующий шарнирный механизм с качающейся штангой, соединенной с коленчатым валом. Изобретения такого типа направлены на решение задачи по уменьшению составляющей боковой газовой силы (См. МКИ F02B 75/32, авт.свид. СССР SU 1121470 А от 10.1984 г., авт.свид. CCCP SU 1750141 А1, от 09.1992 г.).
Существенным недостатком известных двухтактных двигателей внутреннего сгорания такого и аналогичного типов является неэффективное преобразование возвратно-поступательного движения поршней во вращательное. Другим недостатком является то, что использование объемного пространства пары поршень-цилиндр также представляется неэффективным.
Изобретение направлено на создание двухтактного двигателя внутреннего сгорания, который будет эффективным, в котором будет исключено действие составляющей боковой газовой силы на поршень, в котором будет исключена смазочная система, в котором будет эффективно использоваться объемное пространство пары поршень-цилиндр, в котором будет осуществляться эффективная продувка цилиндров, в котором будет осуществляться прямой впрыск топлива в цилиндры, в котором механизм газораспределения исключается.
Техническим результатом использования двухтактного двигателя внутреннего сгорания является то, что он будет эффективным, так как в нем действие составляющей боковой газовой силы на поршень исключается.
Техническим результатом использования двухтактного двигателя внутреннего сгорания является то, что он будет эффективным, так как в нем сложная, затратная, смазочная система исключается, поэтому выходная мощность двигателя повышается.
Техническим результатом использования двухтактного двигателя внутреннего сгорания является то, что он будет эффективным, так как в нем объемное пространство пары поршень-цилиндр используется эффективно.
Техническим результатом использования двухтактного двигателя внутреннего сгорания является то, что он будет эффективным, так как в нем эффективность продувки цилиндров повышается.
Техническим результатом использования двухтактного двигателя внутреннего сгорания является то, что он будет эффективным, так как в нем осуществляется прямой впрыск топлива в цилиндры.
Техническим результатом использования двухтактного двигателя внутреннего сгорания является то, что он будет эффективным, так как в нем механизм газораспределения исключается, поэтому выходная мощность двигателя повышается.
Техническим результатом использования двухтактного двигателя внутреннего сгорания является то, что он будет эффективным, так как может работать на дизельном топливе, на бензине, на спирте и на сжиженном газе
Указанные технические результаты достигаются тем, что двухтактный двигатель внутреннего сгорания, содержащий картер, хотя бы один цилиндр с оребренной наружной поверхностью, головку (крышку) цилиндров, имеющую на наружной поверхности оребрение, коленчатый вал, поршни, связанные с коленчатым валом и имеющие установленные в канавки компрессионные кольца, компрессор продувки цилиндров, имеющих окна, клапаны, пропеллерный вентилятор и маховик, отличается тем, что он снабжен картером, отдельными круглыми пустотелыми цилиндрами, имеющими на наружной поверхности по две опорные оси, расположенные оппозитно на середине высоты и ширины цилиндра, перпендикулярно к их оси вращения, верхними и нижними крышками цилиндров с центральными сквозными отверстиями, укороченными по высоте поршнями, имеющими клапаны выпуска, прикрепленные на днище ближе к их боковой поверхности, круглыми в сечениях штоками, разъемным коленчатым валом, подшипниками качения, плунжерным насосом, имеющим клапаны впуска и выпуска, пневматическими амортизаторами, шарикоманжетными клапанами, в котором разъемный коленчатый вал с установленным маховиком и с установленными на его коренных и шатунных шейках при сборке соответствующими подшипниками качения закрепляется коренными шейками в разъемные корпусы подшипников коленчатого вала, выполненных в картере, а к кривошипам на шейки шатунов с помощью разъемных корпусов подшипников штоков крепятся штоки, которые введены в объемы цилиндров через втулки подшипников скольжения и сальниковые уплотнения, установленные в направляющих втулках, закрепленных снаружи в отверстиях имеющих наружное оребрение нижних крышек цилиндров, прикрепленных к торцу цилиндров, где введенные в цилиндры концы штоков соединены через теплоизолирующую проставку соосно осям вращения с тыловыми сторонами поршней, у которых в клапанах выпуска обращенные к их фронтальным поверхностям тарелки клапанов, имеющие на тыльной стороне установленный ближе к центру поршня фартук, соединены с толкателями, которые установлены в соответствующие фасонные опорные направляющие, направлены в сторону нижних крышек цилиндров, прижимают тарелки клапанов и выступают за пределы высоты поршней, при этом цилиндры, длины которых равны двум радиусам кривошипа и дополнительным припускам, закреплены с помощью опорных осей через подшипники качения в разъемных корпусах подшипников, выполненных в картере по общей оси, параллельной оси корпусов подшипников коленчатого вала, так чтобы торец юбок поршней и фронтальные плоскости днищ поршней были на расчетном расстоянии от торцов выполненных по размерам качающихся на опорных осях в разные стороны цилиндров, у которых верхние торцы закрываются верхними крышками цилиндров с отверстиями, заглушенными пробками, при образовании по обе стороны поршней замкнутых неравных рабочих объемов, а в цилиндрах, в местах от фронтальной плоскости днищ опущенных вниз поршней, напротив расположенных в поршнях клапанов выпуска, сделаны вверх на расчетные ширину и глубину поперечные прорези (щели) по линии, параллельной оси установки цилиндров, которые закрыты образующими впускные клапаны сдвигающимися, имеющими направляющие стойки и возвратные пружины, выгнутыми по радиусу цилиндра клапанными пластинами, которые при движении поршней сверху вниз входят до упора в выполненные на боковой поверхности поршней профильные выборки и сдвигаются ими с прорезей с образованием окон выхода газа, к тому же в расчетном месте верхних частей цилиндров по условным плоскостям, проходящим через их центры, которые перпендикулярны оси установки цилиндров, сделаны на одной высоте расположенные противоположно поперечным прорезям впускные отверстия, в которые установлены шарикоманжетные клапаны, а на картере напротив этих клапанов закреплены согнутые по радиусу качания цилиндров штыки впрыска, соединенные с плунжерными насосами, каждый из которых установлен на картере от начала места взаимодействия толкателя поршня плунжерного насоса с наклоненным в его сторону цилиндром при вращении коленчатого вала в направлении впускных отверстий на расстояние, позволяющее сделать толкателю полный ход при одновременном входе штыка впрыска в шарикоманжетный клапан, также на картере напротив плунжерных насосов закреплены пневматические амортизаторы, каждый из которых установлен от начала места взаимодействия толкателя поршня пневматического амортизатора с наклоненным в его сторону цилиндром при вращении коленчатого вала на расстояние, позволяющее сделать толкателю полный ход, при этом на картере в местах напротив расположения прорезей в цилиндрах установлены выведенные из картера приемные трубы, приемные кромки которых спрофилированы по цилиндрам, но не касаются их, а свободный конец коленчатого вала через шкивы соединен ременной передачей с пропеллером, нагнетающим воздух в объем картера, который выходит в окна на противоположной от него стенке и в приемные трубы, к тому же перед пропеллером установлена фильтрующая панель.
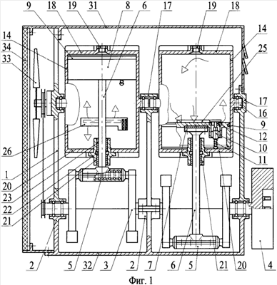
Сущность изобретения поясняется с помощью чертежей. На фиг.1 и 2 изображены разрезы с местными разрезами двухтактного двигателя внутреннего сгорания, подключенного трубопроводом к топливному баку.
Двухтактный двигатель внутреннего сгорания (см. фиг.1 и 2), далее двухтактный двигатель, представляет зависимый от топлива модуль, производящий механическую работу. Картер 1 (корпус) двухтактного двигателя выполнен в виде вытянутого короба из металла. Он имеет опоры для установки его на раму. В нижней части картера 1 по оси, продольной картеру, выполнены корпусы подшипников коленчатого вала 2, в которые на коренные шейки устанавливается разъемный коленчатый вал 3. Разъемный коленчатый вал 3 изготовляется из прочного металла, из легированной стали, а на его щеках выполнены противовесы. Разъемы в разъемном коленчатом вале 3 находятся на торцах коренных шеек, а также посередине шатунных шеек, расположенных на кривошипах. Разъемы в коренных шейках – это шейка со щекой, могут быть, например, шлицевыми, а разъемы концов шатунных шеек могут быть, например, втулочными. При сборке разъемного коленчатого вала 3 на коренные и шатунные шейки устанавливаются подшипники качения, которые снабжаются масляными консистентными смазками, объемами для смазки и герметичными уплотнениями (на чертеже не обозначены), а на его концы устанавливаются маховик 4 и храповик. К кривошипам разъемного коленчатого вала на шейки шатунов крепятся разъемные корпусы подшипников штоков 5. К одной из половин корпусов подшипников штоков 5 крепятся неподвижно по центру концы штоков 6, имеющих надежные приспособления крепления. Штоки 6 в сечении типа круглой толстостенной трубы изготавливаются из прочного металла. Ввиду технологичности сборки раздельные штоки 6, имеющие на одном конце подпятники, сначала соединяются подпятниками 7 через нетеплопроводную, недеформируемую и термостойкую проставку с поршнями 8, с тыльными сторонами их днищ при (соосности) совмещении осей вращения. Круглые поршни 8 изготавливаются из легкого и прочного металла в виде утолщенного днища с укороченной юбкой. Фронтальные (передние) поверхности, например, плоских днищ поршней закрываются кругами, сделанными из жаропрочного металлического листа. На боковой поверхности поршней 8, по условной плоскости параллельной поверхности днищ и перпендикулярной оси штоков 6 сделана прямоугольная канавка. В эти канавки вставлены компрессионные кольца 9. К тому же на каждом днище поршней 8, ближе к его боковой поверхности, сделано сквозное отверстие, в которое устанавливается клапан выпуска 10. Клапаны выпуска 10 представляют обращенные к фронтальной поверхности поршней, помещенные в седла тарелки клапанов, соединенных с толкателями 11, которые распираются пружинами. Толкатели 11 имеют фасонную поверхность, например четырехгранник, и устанавливаются в соответствующие им опорные направляющие. В результате тарелки клапанов прижимаются к седлам клапанов выпуска и при этом не вращаются. Свободные концы толкателей 11 направлены от днища поршней и выступают за пределы высоты поршней 8 на его расчетный ход. А на тыльной стороне тарелок клапанов выпуска выполнен как единое целое фартук 12 в виде полукольца. Высота фартука 12 равна ходу толкателя 11. Также на боковой поверхности поршней 8, напротив клапанов выпуска 10, выполнены на определенную высоту от торцов юбок поршней профильные выборки 13 в виде части широкого кольца. Глубина выборок 13 на боковой поверхности поршней 8 задается конструктивно, по месту. Поршни 8 с клапанами выпуска 10 и компрессионными кольцами 9, соединенные со штоками 6, вставлены в цилиндры 14 сверху штоками вниз. Верхом в цилиндрах 14 является тот торец цилиндров, ближе к которому выполнено впускное отверстие 15 (на чертеже, вверху цилиндра). Цилиндры 14 изготовляются из прочного и износоустойчивого металла. Диаметр одинаковых и равных цилиндров 14 делается незначительно больше диаметра поршней 8. Цилиндры 14 по длине равны двум радиусам кривошипа коленчатого вала 3 плюс дополнительная длина (припуск), учитывающая расчетные объемы камер сгорания и камер сжатия при нахождении кривошипов с поршнями 8 в положении верхних или нижних мертвых точек. Рабочая, внутренняя поверхность цилиндров 14 полируется. На наружной поверхности цилиндров выполнено оребрение. Оребрение служит для отвода тепла от поверхностей цилиндров в окружающую среду. Также снаружи на каждом цилиндре 14 посередине его высоты и ширины (диаметра), перпендикулярно к оси вращения цилиндра выполнены две расположенные оппозитно опорные оси 16. На опорные оси 16 цилиндров установлены подшипники качения, например игольчатые. Цилиндры 14 с помощью опорных осей 16 крепятся в разъемных корпусах подшипников 17. Разъемные корпусы подшипников 17 для установки цилиндров 14 выполнены в верхней части картера 1 по общей оси, параллельной оси корпусов подшипников коленчатого вала 2, на расстоянии от его оси, равном двум радиусам кривошипа разъемного коленчатого вала 3 плюс дополнительная длина (припуск), учитывающая расчетный объем камер сжатия при нахождении поршней 8 в нижней мертвой точке. Цилиндры 14 закрываются через огнеупорные прокладки верхними крышками цилиндров 18, имеющими центральные сквозные отверстия, заглушенные пробками 19. Пробки 19 сменные, они могут быть заменены с целью изменения объема камер сгорания в цилиндрах 14. Верхние крышки цилиндров 18 изготовляются из легкого и прочного металла, а обращенные в цилиндры их поверхности выполнены, например, плоскими. На наружной поверхности верхних крышек цилиндров 18 выполнено оребрение для отвода тепла в окружающую среду. В результате закрытые сверху перед поршнями 8 объемы в цилиндрах 14 образуют замкнутые рабочие полости двигателя. А к нижним торцам цилиндров 14 закреплены через прокладку нижние крышки цилиндров 20, имеющих центральные сквозные отверстия, в которые установлены соосно оси цилиндров закрепленные снаружи с заходом в объемы цилиндров направляющие втулки 21. Нижние крышки цилиндров 20 изготовляются из легкого и прочного металла, а на наружной поверхности они имеют оребрение. При этом штоки от соединенных с ними поршнями 8 пропускаются наружу цилиндров 14 через направляющие втулки 21, в которых установлены сальниковые уплотнения 22 и втулки подшипников скольжения 23, с которыми штоки взаимодействуют. Сальниковые уплотнения 22 – это пропитанные консистентной масляной смазкой, например, сплетенные волокнистые шнуры, для которых кроме места их расположения в корпусах опорных втулок предусмотрены объемы, заполненные смазкой (на чертеже не обозначены). Втулки подшипников скольжения 23 с центральными отверстиями изготовляются из износостойкого и антифрикционного металла. В результате закрытые снизу перед поршнями 8 объемы в цилиндрах 14 образуют замкнутые вспомогательные рабочие полости, имеющие больший, чем над поршнем, объемы рабочих полостей. Штоки 6, как упоминается выше, неподвижно крепятся к одной из половин корпусов подшипников штоков 5. При этом выполненные в цилиндрах 14 впускные отверстия 15 находятся на одинаковом расчетном расстоянии от торцов цилиндра, а оси их принадлежат условной плоскости, проходящей через ось вращения соответствующего цилиндра, которая перпендикулярна к оси его опорных осей 16. Впускные отверстия 15 в цилиндрах 14 раззенкованы с обеих сторон, для придания входу в отверстия плоского круга. С наружной стороны цилиндров 14 в эти отверстия установлены шарикоманжетные клапаны 24, закрепленные к поверхности цилиндров.
Шарикоманжетный клапан 24 представляет шариковый клапан, в котором шарик охватывается прочной, упругой, термостойкой, не пропускающей газ манжетой, расположенной в закрытом корпусе, имеющем ближе к основанию отверстие, совпадающее с отверстием в манжете. Шарик в шарикоманжетном клапане 24 предназначен для закрытия отверстий как в манжете, так во впускном отверстии 15. Шарикоманжетные клапаны 24 устанавливаются так, чтобы их отверстия были направлены вниз цилиндров 14 по плоскости установки. К тому же в цилиндрах 14 при опущенных вниз по цилиндрам до конечного расчетного значения поршнях, от фронтальных плоскостей их днищ, выполнены вверх на расчетные ширину и глубину поперечные прорези 25, расположенные противоположно как впускным отверстиям 15, так и расположенным на поршнях клапанам выпуска 10. Поэтому линии прорезов поперечных прорезей 25 будут параллельны осям опорных осей 16 цилиндров. Поперечные прорези 25 (щели) предназначены для выхода газа из рабочей полости двигателя. Но через них осуществляется также вход воздуха во вспомогательную рабочую полость. Для этого (щели) поперечные прорези 25 закрыты образующими клапаны входа газа сдвигающимися, имеющими направляющие стойки и пружины возврата, выгнутыми по радиусу цилиндра клапанными пластинами 26. Направляющие стойки и пружины возврата закреплены к цилиндрам 14 в местах расположения клапанных пластин 26. В результате при рабочем вращении коленчатого вала 3 в направлении впускных отверстий 15 (см. фиг.2, по часовой стрелке) и при движении поршней 8 вверх в цилиндрах во вспомогательных рабочих полостях под действием образующегося разрежения клапанные пластины 26 открываются для захода воздуха в цилиндры 8. А при движении поршней вниз они закрываются. При дальнейшем движении поршней 8 вниз клапанные пластины 26 входят до упора в выполненные на боковой поверхности поршней профильные выборки 13 и сдвигаются ими с прорезей 25 с образованием щелей выхода газа из рабочей полости двигателя. Также при вращении коленчатого вала 3 поршни 8 со штоками 6 совершают сложное движение. Они движутся возвратно-поступательно вдоль оси цилиндров и качаются в разные стороны относительно опорных осей 16 цилиндров ввиду нахождения штоков 6 на разных, оппозитно расположенных кривошипах. А цилиндры 14 за счет закрепленных к их днищам направляющих втулок 21 также качаются в разные стороны, так как занимают параллельные осям штоков и втулок положения. В результате встречного качания моменты сил инерции вращения цилиндров уравновешиваются, а свойство качания используется в двухтактном двигателе. Для этого на картере 1 напротив установленных на цилиндрах 14 шарикоманжетных клапанов 24 закреплены согнутые по радиусу качания цилиндров штыки впрыска 27 так, что при наклоне цилиндра в сторону штыка впрыска 27 его наконечник совместится с отверстием в манжете шарикоманжетного клапана. Штыки впрыска 27 представляют выполненные из прочного металла отшлифованные трубки, на выходных концах которых установлены тонкие разбрызгивающие наконечники типа сопла (на чертеже не обозначены). Входные концы штыков впрыска 27 соединены с плунжерными насосами 28. Плунжерные насосы 28, имеющие клапаны впуска и выпуска, установлены на картере 1. Для приведения их в действие они имеют толкатели, соединенные с поршнями. Поэтому плунжерные насосы 28 крепятся к картеру 1 так, чтобы расстояние от начала места взаимодействия с поверхностью наклоненного в его сторону цилиндра при вращении коленчатого вала позволяло сделать толкателю поршня плунжерного насоса полный ход при полном входе штыка впрыска 27 в шарикоманжетный клапан 24. Также на картере 1 напротив плунжерных насосов 28 установлены пневматические амортизаторы 29. Пневматические амортизаторы 29 предназначены для гашения моментов сил инерции вращения при смене знака качающихся цилиндров. Для приведения их в действие они имеют толкатели, соединенные с поршнями, входные – выходные отверстия которых заужены и направлены навстречу толкателю. Пневматические амортизаторы 29 крепятся к картеру так, чтобы расстояние от начала места взаимодействия с поверхностью наклоненного в его сторону цилиндра 14 при вращении коленчатого вала позволяло сделать толкателям поршня пневматических амортизаторов полный ход. При этом на картере 1 в местах напротив расположения поперечных прорезей 25 в цилиндрах 14 установлены приемные трубы 30, которые закреплены к картеру 1 и выведенные из его объема. Приемные кромки приемных труб 30 имеют вид типа эллипс и спрофилированы по радиусам цилиндров 14, но их не касаются. Картер 1 двухтактного двигателя сверху закрывается крышкой 31, а снизу закрывается крышкой-поддоном 32. В картере на передней стенке устанавливается пропеллер 33, соединенный ременной передачей со свободным концом коленчатого вала 3 с помощью шкивов. К тому же на его передней стенке выполнены широкие окна, а на задней стенке выполнены окна меньшие. Перед пропеллером 33 устанавливается сменная фильтрующая панель 34, которая с картером 1 не имеет боковых щелей. Применяемые легкие прочные металлы – это сплавы алюминия. Двухтактный двигатель внутреннего сгорания снабжается вентилем акселератора 35, топливным баком, топливом, стартером, аккумулятором, электрогенератором и приборами состояния двигателя.
Для того чтобы какой-либо двигатель начал работать и отдавать потребителю часть получаемой внешней работы, ему необходимо сообщить в любом виде некоторое количество энергии, то есть осуществить запуск.
На фиг.1 и 2 изображен двухцилиндровый двухтактный двигатель внутреннего сгорания. Предлагаемому двухтактному двигателю необходимо сообщить энергию в виде вращения его коленчатого вала, на котором установлены маховик и соединенные с его кривошипами с помощью штоков поршни, помещенные в цилиндры, имеющие два дна, поэтому разделенные поршнями на два объема. Причем цилиндры закреплены на расположенных по их центру опорных осях на картере 1 с возможностью качания (вращения, наклонения торцов цилиндров) в плоскости, перпендикулярной продольной оси картера. От аккумулятора запускается стартер, который вращает с расчетной скоростью в рабочем направлении (в направлении впускного отверстия) вошедший с ним в зацепление маховик 4 двигателя. Маховик 4 передает крутящий момент на коленчатый вал 3 (разъемный). Кривошипы вращающегося коленчатого вала приводят в движение поршни 8, жестко соединенные со штоками 6, которые, совершая сложное движение, начинают качать цилиндры 14 в разные стороны на опорных осях 16. При этом поршни 8 со штоками перемещаются вдоль оси цилиндров еще и возвратно-поступательно. То есть поршни 8 при вращении коленчатого вала 3 вне зависимости от качания цилиндров 14 двигаются вдоль оси цилиндров поступательно от нижней мертвой точки (НМТ) до верхней мертвой точки (ВМТ) и наоборот. Из этого вытекает, что предлагаемый двухтактный двигатель по рабочему циклу подобен рабочим циклам известных двигателей. И если в одном, первом, цилиндре 14 осуществляется такт сжатия, то во втором – такт расширения (рабочий ход), затем наоборот. Пусть при пусковом вращении коленчатого вала 3 в первом цилиндре 14 идет первый такт сжатия. Соответственно он, как и второй цилиндр 14, наклоняется на опорной оси 16 из одного положения в другое. То есть верх первого цилиндра 14 наклоняется в сторону штыка впрыска 27, расположенного на его траектории вращения. Шарикоманжетный клапан 24, расположенный на цилиндре 14, сближается со штыком впрыска. Отверстие на шарикоманжетном клапане совпадает с кончиком штыка впрыска 27, и он входит в клапан, затем во впускное отверстие 15. При этом трубка штыка впрыска охватывается отверстием манжетного клапана, а наконечник штыка впрыска сдвигает шарик клапана в сторону, освобождая впускное отверстие 15. Одновременно с началом входа штыка впрыска 27 наклоняющиеся первый и второй цилиндры 14 боковыми контактными местами касаются толкателей соответственно плунжерного насоса 28 и пневматического амортизатора 29 (фазы контакта толкателей сдвинуты). При дальнейшем вращении коленчатого вала 3 первый цилиндр 14, как и второй, продолжает наклоняться. В результате первый цилиндр двигает толкатель плунжерного насоса 28, а второй цилиндр 14 двигает толкатель пневматического амортизатора. Пневматический амортизатор 29 принимает на себя момент силы инерции вращения второго цилиндра 14, и выходящий из зауженного отверстия амортизатора воздух направляется на обдув цилиндра. Соответственно, принимая на себя момент силы инерции вращения первого цилиндра 14, плунжерный насос 28 впрыскивает в полость первого цилиндра 14 нагнетаемое топливо. Топливо под большим давлением разбрызгивается. Учитывая, что заряд воздуха в первом цилиндре при движении поршня 8 к ВМТ уже сжат до какого-то значения, нагрелся и продолжает нагреваться, то поступившее топливо начинает испаряться. После взаимодействий цилиндров 14 с толкателями направление качания цилиндров меняется (смена знаков). Второй цилиндр 14 удаляется от амортизатора, а первый цилиндр уходит от штыка впрыска 27. Наконечник штыка впрыска освобождает шарик шарикоманжетного клапана, и он становится на место. Трубка штыка, охваченная отверстием манжеты, выходит из клапана, и отверстие манжеты надвигается на шарик. Герметичность объема рабочей полости цилиндра обеспечена. При этом поршень 8 в первом цилиндре 14 продолжает двигаться к ВМТ. Рабочая смесь (топливо-воздух) сжимается с нагреванием. Так как в верхней части цилиндров 14 двухтактного двигателя нет клапанов, то сжатие рабочей смеси зависит только от расчетного объема камеры сгорания. Поэтому на подходе поршня 8 в первом цилиндре к ВМТ рабочая смесь воспламеняется из-за высокой температуры при сильном сжатии и горит с повышением давления газа. Маховик 4, приводимый стартером во вращение, вращает коленчатый вал 3, и поршень проходит положение ВМТ. После этого осуществляется второй такт, такт расширения газа или рабочий ход поршня 8 в цилиндре 14. Стартер выходит из зацепления и отключается. Дальше двигатель будет работать по известным циклам. Однако в предлагаемом двухтактном двигателе при первом такте сжатия в первом цилиндре по другую строну поршня 8 этого цилиндра осуществляется наполнение зарядом воздуха вспомогательной рабочей полости. Здесь двигающийся от НМТ к ВМТ поршень 8 создает во вспомогательном полости под поршнем разрежение, так как этот объем герметичен (шток 6 перемещается по сальниковому уплотнению). Поэтому когда юбка поршня проходит клапанную пластину 26, а та возвратилась на место, поперечный разрез (щель) 25 и клапанная пластина начинают работать как впускной клапан, через который всасывается воздух до тех пор, пока поршень 8 не перейдет ВМТ. То есть при движении поршня 8 от НМТ к ВМТ в одном и том же цилиндре по одну сторону поршня происходит, например, сжатие, а по другую сторону вспомогательный такт наполнения. Соответственно, при осуществляющемся в первом цилиндре рабочем ходе, когда поршень передает работу расширения газа через коленчатый вал 3 маховику 4, по другую сторону поршня 8 происходит вспомогательный такт сжатия. Однако сжатие воздуха во вспомогательной полости при движении поршня 8 в цилиндре 14 от ВМТ к НМТ проходит в большем объеме, чем в полости двигателя при такте сжатия. Поэтому сжатие во вспомогательной полости заряда воздуха на подходе к НМТ происходит до промежуточного расчетного давления, например 0,6 МПа (6 атм). А когда поршень 8 перемещается дальше вниз, выступающий за пределы высоты поршня толкатель 11 клапана выпуска вступает в контакт с нижней крышкой цилиндра 20 и клапан выпуска 10 открывается. Из вспомогательной полости воздух входит в полость двигателя, так как давление отработанного газа вблизи НМТ (принято) до 0,5 МПа (5 атм). При этом двигающийся к НМТ поршень 8, имеющий на боковой поверхности, как и второй поршень, профильные выборки 13, надвигается выборкой на клапанную пластину 26, которая затем упирается в упор выборки. Поршень 8 сдвигает с поперечной прорези 25 клапанную пластину и, продолжая двигаться вниз, в положении НМТ полностью открывает поперечную прорезь 25, которая будет щелью выхода газа. Отработанный газ устремляется в составляющую часть периметра цилиндра щель. Поэтому условия выхода газа благоприятны. К тому же клапан выпуска 10 был открыт раньше. Из него сжатый воздух со скоростью вышел в рабочую полость двигателя по стенке цилиндра вверх, так как расположенный на тыльной стороне тарелки клапана фартук 12 ограничивает выход сжатому воздуху в направлении фартука. При этом давление в рабочей и вспомогательной полостях уравновешивается. В следующий момент начала открытия щели выхода газа (поперечной прорези 25) находящаяся над отработанным газом часть заряда воздуха расширяется и вытесняет отработанный газ в щель выхода газа. В это время петлеобразно из вспомогательной полости по стенке цилиндра в верхнюю часть цилиндра через клапан выпуска 10 поступает оставшаяся часть заряда воздуха, которая выталкивает весь отработанный газ. Отработанный газ выходит из щелей выхода, поступает в приемные трубы 30 и выводится наружу картера 1. Затем поршень в первом цилиндре при вращении коленчатого вала 3 начинает перемещаться к ВМТ. Поршень 8 освобождается от клапанной пластины 26, и клапанная пластина пружинами возвращается на место, образуя впускной клапан. Цилиндры 14 в результате вращения коленчатого вала также наклоняются в разные стороны. Соответственно, при наклонениях цилиндров, как описано выше, пневматический амортизатор 29 принимает на себя момент силы инерции вращения уже первого цилиндра 14, а плунжерный насос 28 принимает на себя момент силы инерции вращения второго цилиндра 14 при впрыске топлива в его верхнюю часть объема. То есть во втором цилиндре осуществляется рабочий ход, а в первом цилиндре – такт сжатия. Такты повторяются, и двигатель работает. Число оборотов двигателя регулируется вентилем акселератора 35 способом закрытия проходного сечения топливопровода. Поршень плунжерного насоса 28 от этого не полностью перемещается, и топлива поступает меньше. Объем картера двигателя вентилируется прошедшим фильтрующую панель 34 воздухом, который нагнетается пропеллером, приводимым во вращение от двигателя.
Формула изобретения
Двухтактный двигатель внутреннего сгорания, содержащий картер, хотя бы один цилиндр с оребренной наружной поверхностью, головку (крышку) цилиндров, имеющую на наружной поверхности оребрение, коленчатый вал, поршни, связанные с коленчатым валом и имеющие установленные в канавки компрессионные кольца, компрессор продувки цилиндров, имеющих окна, клапаны, пропеллерный вентилятор и маховик, отличающийся тем, что он снабжен картером, отдельными круглыми пустотелыми цилиндрами, имеющими на наружной поверхности по две опорные оси, расположенные оппозитно на середине высоты и ширины цилиндра, перпендикулярно к их оси вращения, верхними и нижними крышками цилиндров с центральными сквозными отверстиями, укороченными по высоте поршнями, имеющими клапаны выпуска, прикрепленные на днище ближе к их боковой поверхности, круглыми в сечениях штоками, разъемным коленчатым валом, подшипниками качения, плунжерным насосом, имеющим клапаны впуска и выпуска, пневматическими амортизаторами и шарикоманжетными клапанами, в котором разъемный коленчатый вал с установленным маховиком и с установленными на его коренных и шатунных шейках при сборке соответствующих подшипников качения закрепляется коренными шейками в разъемные корпусы подшипников коленчатого вала, выполненных в картере, а к кривошипам, на шейки шатунов с помощью разъемных корпусов подшипников штоков крепятся штоки, которые введены в объемы цилиндров через втулки подшипников скольжения и сальниковые уплотнения, установленные в направляющих втулках, закрепленных снаружи в отверстиях, имеющих наружное оребрение нижних крышек цилиндров, прикрепленных к торцу цилиндров, где введенные в цилиндры концы штоков соединены через теплоизолирующую проставку соосно осям вращения с тыловыми сторонами поршней, у которых в клапанах выпуска обращенные к их фронтальным поверхностям тарелки клапанов, имеющие на тыльной стороне установленный ближе к центру поршня фартук, соединены с толкателями, которые установлены в соответствующие фасонные опорные направляющие, направлены в сторону нижних крышек цилиндров, прижимают с помощью пружин тарелки клапанов к седлам и выступают за пределы высоты поршней, при этом цилиндры, длины которых равны двум радиусам кривошипа и дополнительным припускам, закреплены с помощью опорных осей через подшипники качения в разъемных корпусах подшипников, выполненных в картере по общей оси, параллельной оси корпусов подшипников коленчатого вала, так, чтобы торец юбок поршней и фронтальные плоскости днищ поршней были на расчетном расстоянии от торцов, выполненных по размерам качающихся на опорных осях в разные стороны цилиндров, у которых верхние торцы закрываются верхними крышками цилиндров с отверстиями, заглушенными пробками, при образовании по обе стороны поршней замкнутых неравных рабочих объемов, а в цилиндрах в местах от фронтальной плоскости днищ опущенных вниз поршней, напротив расположенных в поршнях клапанов выпуска, сделаны вверх на расчетные ширину и глубину поперечные прорези (щели) по линии, параллельной оси установки цилиндров, которые закрыты образующими впускные клапаны сдвигающимися, имеющими направляющие стойки и возвратные пружины, выгнутыми по радиусу цилиндра клапанными пластинами, которые при движении поршней сверху вниз входят до упора в выполненные на боковой поверхности поршней профильные выборки, и сдвигаются ими с прорезей с образованием окон выхода газа, к тому же в расчетном месте верхних частей цилиндров, по условным плоскостям, проходящим через их оси вращения, которые перпендикулярны оси установки цилиндров, сделаны на одной высоте расположенные противоположно поперечным прорезям впускные отверстия, в которые установлены шарикоманжетные клапаны, а на картере, напротив этих клапанов закреплены согнутые по радиусу качания цилиндров штыки впрыска, соединенные с плунжерными насосами, каждый из которых установлен на картере от начала места взаимодействия толкателя поршня плунжерного насоса с наклоненным в его сторону цилиндром при вращении коленчатого вала в направлении впускных отверстий на расстояние, позволяющее сделать толкателю полный ход при одновременном входе штыка впрыска в шарикоманжетный клапан, также на картере, напротив плунжерных насосов закреплены пневматические амортизаторы, каждый из которых установлен от начала места взаимодействия толкателя поршня пневматического амортизатора с наклоненным в его сторону цилиндром при вращении коленчатого вала на расстояние, позволяющее сделать толкателю полный ход, при этом на картере, в местах напротив расположения прорезей в цилиндрах установлены выведенные из картера приемные трубы, приемные кромки которых спрофилированы по цилиндрам, но не касаются их, а свободный конец коленчатого вала через шкивы соединен ременной передачей с пропеллером, нагнетающим воздух в объем картера, который выходит в окна на противоположной от него стенке и в приемные трубы, к тому же перед пропеллером установлена фильтрующая панель.
РИСУНКИ
|
|