|
|
(21), (22) Заявка: 2008101181/15, 09.01.2008
(24) Дата начала отсчета срока действия патента:
09.01.2008
(46) Опубликовано: 27.06.2009
(56) Список документов, цитированных в отчете о поиске:
ANDRE L. DE VEGT, CEES J.N. BUISMAN. Sulfur compounds and heavy metal removal using bioprocess technology, Technical, Economic, Commercial and Environmental Consequences of Sulfur Recovery in Copper Production Systems, EPD Proceedings, Garry W. Warren Editor, TMS, Warrendale, PA, USA, 1996, p.1-7. SU 722849 A1, 25.03.1980. RU 2079450 C1,20.05.1997. RU 2269571 C1, 10.02.2006. RU 2099292 C1, 20.12.1997. RU 2142848 C1, 20.12.1999.
Адрес для переписки:
450075, г.Уфа-75, а/я 46, Д.А. Янборисовой
|
(72) Автор(ы):
Баглай Евгений Борисович (RU), Баглай Светлана Валентиновна (RU), Риянова Эльза Аркадьевна (RU), Бодров Юрий Владимирович (RU), Мурзин Владимир Николаевич (RU), Шелудяков Борис Николаевич (RU)
(73) Патентообладатель(и):
Баглай Евгений Борисович (RU), Баглай Светлана Валентиновна (RU), Риянова Эльза Аркадьевна (RU), Бодров Юрий Владимирович (RU), Мурзин Владимир Николаевич (RU), Шелудяков Борис Николаевич (RU)
|
(54) СПОСОБ БИОХИМИЧЕСКОЙ ОЧИСТКИ СТОЧНЫХ ВОД И УСТАНОВКА ДЛЯ ЕГО ОСУЩЕСТВЛЕНИЯ
(57) Реферат:
Изобретение относится к биохимической очистке промышленных сточных вод трубного производства от ионов тяжелых металлов и сульфатов. Сточные воды с органическим питанием подают из емкости источника органического питания 5 в анаэробный вертикальный биореактор 1 с восходящим потоком воды, содержащим зубчатый водослив 8 и распределительное устройство 2. Очистка воды в биореакторе 1 осуществляется с помощью иммобилизованного на носителе-коксе 7 штамма бактерий Desulfovibrio sp. СВБ-2. Затем очищенную воду, содержащую избыточный растворенный сероводород, подают в реактор окисления 9 и тонкослойный отстойник 11. Осветленную воду подают в песчаный фильтр 12. Затем очищенную воду отводят потребителю. В качестве источника органического питания для СВБ-2 используют отработанную смазочно-охлаждающую жидкость, а окисление остаточного сероводорода в серу осуществляют кислородом воздуха в присутствии катализатора. Способ очистки сточных вод осуществляется в установке для очистки сточных вод, которая также содержит два абсорбера 14, 15 для очистки сероводородсодержащего газа и узел обезвоживания 16. Технический результат: интенсификация процесса очистки сточных вод. 2 н.п. ф-лы, 1 табл., 1 ил.
Изобретение относится к биохимической очистке промышленных сточных вод и может быть использовано для очистки сточных вод, например, трубного производства от ионов тяжелых металлов и сульфатов.
Известен способ переработки воды, содержащей соединения серы, заключающийся в том, что воду, содержащую ионы тяжелых металлов и сульфаты, предварительно подвергают анаэробной обработке в присутствии серу- и сульфатвосстанавливающих бактерий до восстановления соединений серы до сульфида с последующим окислением сульфида, при этом на стадии анаэробной обработки воды отношение содержания соединения серы в пересчете на элементарную серу к концентрации ионов тяжелых металлов поддерживают необходимым для полного осаждения ионов тяжелых металлов в виде сульфидов [Патент РФ 2079450, кл. C02F 3/30, опубл. 1997.05.20].
Недостатком способа является сложность и длительность проведения процесса.
Известно устройство для извлечения тяжелых металлов, в котором поток сточных вод, который должен перерабатываться, подается в буферную/смесительную емкость. Питательные среды и донор добавляются через трубопровод. Жидкость удаляется из буферной емкости и подается в анаэробный реактор, где соединения серы восстанавливаются до сульфида и образуются сульфиды металлов. Сульфиды металлов опускаются на дно реактора. Газы, полученные во время анаэробного процесса, отводятся к газоперерабатывающему аппарату, где может осуществляться сжигание или выделение сероводорода. Содержащая сульфид жидкость, полученная в реакторе, отводится в аэробный реактор окисления, где происходит окисление сульфида до элементарной серы. Воздух вводится в аэробный реактор окисления через входной трубопровод, а газ отводится в аппарат для удаления неприятного запаха [Патент РФ 2079450, кл. C02F 3/30, опубл. 1997.05.20].
Недостатком устройства является сложность конструктивного исполнения.
Наиболее близким способом того же назначения к заявленному способу в группе изобретений по совокупности признаков является способ биохимической очистки сточных вод, содержащих ионы тяжелых металлов, в частности цинка, и сульфаты, заключающийся в том, что в поток поступающей на очистку сточной воды предварительно вводят органическое питание, в качестве которого используют смесь, в состав которой входит этанол, затем подвергают биохимической очистке в анаэробном биореакторе с восходящим потоком воды и взвешенным слоем анаэробного активного ила в присутствии сульфатвосстанавливающих бактерий (СВБ). При этом сульфаты за счет жизнедеятельности СВБ восстанавливаются до сероводорода, последний взаимодействует с ионами тяжелых металлов с образованием сульфидов металлов, которые выпадают в осадок, затем очищенную сточную воду, содержащую избыточный растворенный сероводород, подают в погружной аэробный реактор окисления с закрепленной пленкой, где сероводород окисляется в элементарную серу, при этом используются аэробные бактерии из группы бесцветных серобактерий – тионовые бактерии. Сера вместе с сульфидами металлов отделяется от воды в тонкослойном отстойнике, в дальнейшем осветленную воду подают в постоянно очищающийся песчаный фильтр для окончательного отделения серы и сульфидов металлов, затем очищенную воду отводят потребителю. Образовавшийся сероводород из анаэробного биореактора и вентиляционный (сероводородсодержащий газ) из аэробного реактора окисления подвергают абсорбционной очистке, а осадок в виде сульфидов металлов из биореактора и серу с сульфидами металлов из отстойника отводят на узел обезвоживания, а затем – на утилизацию [ANDRE L. DE VEGT (USA), CEES J.N.BUISVFN (the Netherlands) «Sulfur compounds and heavy metal removal using bioprocess technology». Published: 1996 EPD Proceedings, Garry W. Warren Editor, TMS, Warrendale, PA, USA].
Недостатком способа является то, что в анаэробном биореакторе процесс осуществляется в течение длительного времени – примерно 3 суток, а в аэробном реакторе окисления – в течение суток, что свидетельствует о невысокой интенсификации процесса. Недостатком является также необходимость создания взвешенного слоя в анаэробном биореакторе, что создает определенные сложности в поддержании этого слоя, а использование в реакторе окисления аэробных бактерий усложняет процесс. Использование в качестве источника органического питания этанола – дорогостоящего продукта – удорожает процесс.
Наиболее близким устройством того же назначения к заявляемому устройству в группе изобретений по совокупности признаков является установка для биохимической очистки сточных вод, содержащих ионы тяжелых металлов и сульфаты, включающая последовательно расположенные по ходу движения сточной воды анаэробный биореактор с восходящим потоком воды и взвешенным слоем анаэробного активного ила для восстановления сульфатов при помощи СВБ, аэробный погружной реактор окисления с закрепленной пленкой для превращения избыточного растворенного сероводорода в элементарную серу, тонкослойный отстойник для отделения серы и твердых частиц и постоянно очищающийся песчаный фильтр для окончательного удаления твердых частиц перед сбросом очищенной воды потребителю, абсорберы для очистки сероводородсодержащего газа из анаэробного биореактора и сероводородсодержащего газа из аэробного реактора окисления, а также узел обезвоживания осадков в виде сульфидов металлов из биореактора и серы вместе с сульфидами металлов из тонкослойного отстойника [ANDRE L. DE VEGT (USA), CEES J.N.BUISVFN (the Netherlands) «Sulfur compounds and heavy metal removal using bioprocess technology». Published: 1996 EPD Proceedings, Garry W.Warren Editor, TMS, Warrendale, PA, USA].
Недостатком установки является то, что в процессе очистки сточной воды происходит образование застойных зон, вследствие чего не обеспечивается равномерное распределение по объему биореактора очищаемой сточной воды, неравномерный сброс воды с его поверхности.
Единый технический результат, который может быть получен при осуществлении группы изобретений, – интенсификация процесса.
Указанный единый технический результат при осуществлении группы изобретений по объекту – способу достигается тем, что в известном способе биохимической очистки сточных вод, например, трубного производства, содержащих ионы тяжелых металлов и сульфаты, заключающемся в том, что в поток поступающей на очистку сточной воды предварительно вводят органическое питание, затем подвергают биохимической очистке в анаэробном биореакторе с восходящим потоком воды в присутствии СВБ, при этом сульфаты за счет жизнедеятельности СВБ восстанавливаются до сероводорода, последний взаимодействует с ионами тяжелых металлов с образованием сульфидов металлов, которые выпадают в осадок, затем очищенную воду, содержащую избыточный растворенный сероводород, подают в реактор окисления, где сероводород окисляется в элементарную серу, которая вместе с сульфидами металлов отделяется от воды в тонкослойном отстойнике, в дальнейшем осветленную воду подают в постоянно очищающийся песчаный фильтр для окончательного отделения серы и тяжелых металлов, затем очищенную воду отводят потребителю, при этом образовавшийся газообразный сероводород из анаэробного биореактора и сероводородсодержащий газ из реактора окисления подвергают абсорбционной очистке, а осадок – сульфиды металлов – из биореактора и серу вместе с сульфидами металлов из отстойника подвергают обезвоживанию и далее направляют на утилизацию, особенность заключается в том, что процесс биохимической очистки проводят с использованием иммобилизованного на носителе-коксе штамма бактерий Desulfovibrio sp. СВБ-2, депонированного ВКМ ИБФМ под регистрационным номером ВКМ В-2285, в котором в качестве источника органического питания используют отработанную смазочно-охлаждающую жидкость, а окисление остаточного сероводорода в серу осуществляют кислородом воздуха в присутствии катализатора.
Использование в качестве органического питания СОЖ, являющегося отходом трубного производства, улучшает экологию производства, уменьшает отходы, удешевляет процесс.
Использование штамма бактерий Desulfovibrio sp. СВБ-2, который депонирован ВКМ ИБФМ под регистрационным номером ВКМ-2285 и защищен патентом РФ 2269571, способствует интенсификации процесса очистки, т.к. он является активным продуцентом сероводорода, который обеспечивает биохимическую очистку воды в анаэробном реакторе в течение суток, т.е. в 3 раза меньше, чем в прототипе.
Окисление остаточного сероводородсодержащего газа до серы в присутствии катализатора способствует ускорению процесса, в частности длительность процесса составляет 0,3-0,5 часа, т.е. в сумме весь процесс ускоряется в десятки раз.
Указанный единый технический результат при осуществлении группы изобретений по объекту – устройство достигается тем, что в известной установке, содержащей последовательно расположенные по ходу движения сточной воды анаэробный вертикальный биореактор и реактор окисления, тонкослойный отстойник, песчаный фильтр, два абсорбера для очистки сероводородсодержащего газа и узел обезвоживания, особенность заключается в том, что биореактор разделен по высоте горизонтальными сетчатыми перегородками на отдельные сообщающиеся секции, расположенные на определенном расстоянии друг от друга, на которых размещен носитель, в качестве которого используют кокс с иммобилизованными на нем сульфатвосстанавливающими бактериями СВБ-2, при этом в верхней части биореактора концентрично с ним установлен зубчатый водослив, образующий со стенками биореактора кольцевую полость для равномерного отвода очищенной сточной воды, а в реакторе окисления размещен неподвижный слой катализатора для окисления сероводорода в серу.
Размещение секций на определенном расстоянии друг от друга способствует интенсификации процесса, а также исключению застойных зон и равномерному распределению обрабатываемой сточной воды по поверхности носителя.
Использование в качестве носителя кокса с иммобилизованными на нем СВБ-2 способствует повышению поверхности контакта и улучшению очистки.
Проведение окисления сероводорода в серу в присутствии катализатора обеспечивает ускорение процесса и тем самым способствует интенсификации процесса.
Заявленная группа изобретений соответствует требованию единства изобретения, поскольку группа разнообъектных изобретений образует единый изобретательский уровень, причем один из заявленных объектов группы – способ биохимической очистки сточных вод – предназначен для осуществления другого заявленного объекта – устройства для биохимической очистки сточных вод, при этом оба объекта группы изобретений направлены на решение одной и той же задачи с получением единого технического результата.
Проведенный заявителем анализ уровня техники, включающий поиск по патентным и научно-техническим источникам информации и выявление источников, содержащих сведения об аналогах заявленной группы изобретений как для объекта – способа, так и для объекта – устройства, позволил установить, что заявитель не обнаружил аналоги как для способа, так и для устройства заявленной группы, характеризующиеся признаками, тождественными всем существенным признакам как способа, так и устройства.
Определение из перечня выявленных аналогов-прототипов как для способа, так и для устройства, как наиболее близких по совокупности признаков аналогов, позволил выявить совокупность существенных по отношению к усматриваемому заявителем техническому результату отличительных признаков для каждого из заявленных объектов группы, изложенных в формуле изобретения.
Следовательно, каждый из объектов группы изобретений соответствует условию «новизна».
Для проверки соответствия каждого объекта заявленной группы изобретений условию «изобретательский уровень» заявитель провел дополнительный поиск известных решений с целью выявить признаки, совпадающие с отличительными от выбранных прототипов для каждого объекта заявленной группы изобретений. Результаты поиска показали, что каждый объект заявленной группы изобретений не вытекает для специалиста явным образом из известного уровня техники, поскольку из уровня техники, определенного заявителем, не выявлено влияние предусматриваемых существенными признаками каждого из объектов заявленной группы изобретений преобразований на достижение технического результата.
Следовательно, каждый из объектов заявленной группы изобретений соответствует уровню «изобретательский уровень».
По объекту – способу биохимической очистки сточных вод.
Предлагаемый способ осуществляют следующим образом.
Сточные воды трубного производства, содержащие ионы тяжелых металлов, такие как железо, медь, цинк, никель и сульфаты, подвергают биохимической очистке, при этом предварительно в поступающую сточную воду вводят органическое питание, в качестве которого используют отработанную смазочно-охлаждающую жидкость. Последняя является отходом трубного производства. Затем сточную воду подают на биохимическую очистку в анаэробный биореактор восходящим потоком воды в присутствии иммобилизованного на носителе-коксе штамма бактерий Desulfovibrio sp. СВБ-2, который депонирован ВКМ ИБФМ под регистрационным номером ВКМ В-2285, являющегося активным продуцентом сероводорода. При этом сульфаты за счет жизнедеятельности СВБ-2 восстанавливаются до сероводорода, последний взаимодействует с ионами тяжелых металлов с образованием сульфидов металлов, которые выпадают в осадок. Далее очищенную сточную воду, содержащую избыточный растворенный сероводород, подают в реактор окисления, где сероводород в присутствии катализатора окисляется кислородом воздуха в элементарную серу, которая вместе с сульфидами металлов отделяется от воды в тонкослойном отстойнике. В дальнейшем осветленную воду подают в постоянно очищающийся песчаный фильтр, где вода подвергается дополнительной очистке от сульфидов металлов. Очищенную после фильтра воду отводят потребителю. При этом газообразный сероводород из анаэробного реактора и сероводородсодержащий газ из реактора окисления подвергают абсорбционной очистке, а осадок – сульфиды металлов – из биореактора и серу вместе с сульфидами металлов из отстойника подвергают обезвоживанию, далее направляют на утилизацию.
Эффективность биохимической очистки сточных вод трубного производства приведена в таблице.
| Таблица |
| Наименование стадии |
Загрязняющий компонент |
Концентрация загрязняющих веществ, мг/л |
Качество очистки, % |
| на входе |
на выходе |
| Биохимическая обработка сточных вод в биореакторах |
Fe(II) |
54,05 |
0,10 |
99,8 |
| Cu(II) |
5,94 |
0,01 |
99,8 |
| Zn(II) |
1,58 |
0,01 |
99,4 |
| Ni(II) |
0,12 |
0,01 |
91,2 |
| SO4(II) |
977,66 |
185,76 |
81,0 |
| PO4(III) |
17,83 |
0,50 |
97,2 |
| NO3 |
1,71 |
0,56 |
67,3 |
| ХПКБИХР |
500,00 |
30,00 |
94,0 |
| Обработка сточных вод в реакторе окисления |
H2S |
145,08 |
отс. |
100,0 |
| Отстаивание в тонкослойных отстойниках |
Взвешенные вещества |
299,67 |
50,00 |
83,3 |
| Фильтрация в песчаных фильтрах |
Взвешенные вещества |
50,00 |
5,00 |
90,0 |
Из таблицы видно, что эффективность биохимической очистки сточных вод, содержащих ионы тяжелых металлов и сульфаты, достигает 99,8%.
По объекту – устройство для биохимической очистки сточных вод.
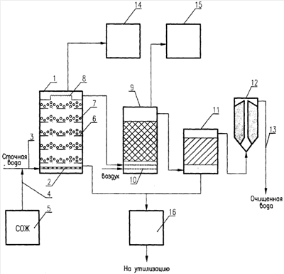
На чертеже представлена заявляемая установка для биохимической очистки сточных вод.
Установка содержит последовательно расположенные по ходу движения сточной воды анаэробный вертикальный биореактор 1 с распределительным устройством 2. К биореактору 1 подведена линия 3 подачи сточной воды и линия подачи 4 СОЖ из емкости источника органического питания 5. Биореактор 1 разделен по высоте горизонтальными сетчатыми перегородками 6 на отдельные сообщающиеся секции, расположенные на определенном расстоянии друг от друга, на которых размещен носитель 7 из объемного пористого материала с развитой поверхностью, например кокса, с иммобилизованными на нем СВБ-2. При этом в верхней части биореактора концентрично с ним установлен зубчатый водослив 8, образующий со стенками биореактора кольцевую полость, для равномерного отвода очищенной сточной воды с его поверхности. Установка содержит также реактор окисления 9, заполненный катализатором, распределительное устройство 10, тонкослойный отстойник 11, песчаный фильтр 12 с патрубком 13 отвода очищенной воды потребителю, а также два абсорбера 14 и 15 для очистки сероводородсодержащего газа и узел обезвоживания 16.
Установка работает следующим образом.
В сточную воду, содержащую ионы тяжелых металлов, таких как железо, медь, цинк и сульфаты, по линии 4 подают из емкости СОЖ 5 органическое питание – отработанную СОЖ – и далее по линии 3 через распределитель 2 очищаемую воду подвергают очистке в анаэробном биореакторе 1 с восходящим потоком воды в присутствии СВБ-2, где сульфаты за счет жизнедеятельности СВБ-2, иммобилизованных на носителе 7, восстанавливаются до сероводорода, который взаимодействует с ионами тяжелых металлов с образованием сульфидов металлов, выпадающих в осадок. Очищенная вода, содержащая избыточный растворенный сероводород, проходит через водослив 8 и поступает в реактор окисления 9, где сероводород в присутствии катализатора окисляется кислородом воздуха, подаваемым через распределительное устройство 10 в серу. Сера вместе с сульфидами металлов отделяется от воды в тонкослойном отстойнике 11, а осветленную воду подают в постоянно очищающийся песчаный фильтр 12, где вода подвергается дополнительной очистке от сульфидов металлов. Очищенную воду по патрубку 13 отводят потребителю. Образовавшийся газообразный сероводород из анаэробного биореактора 1 и сероводородсодержащий газ из реактора окисления 9 подают на абсорбционную очистку в абсорберы 14 и 15 соответственно, а осадок в виде сульфидов металлов из биореактора 1 и серу вместе с сульфидами металлов из отстойника 11 отводят на узел обезвоживания 16 и далее направляют на утилизацию.
Способ биохимической очистки сточных вод и установка для его осуществления находят промышленное применение, в частности, в настоящее время используется на Синарском трубном заводе г. Каменск-Уральский.
Формула изобретения
1. Способ биохимической очистки сточных вод, например, трубного производства, содержащих ионы тяжелых металлов и сульфаты, заключающийся в том, что в поток поступающей на очистку сточной воды предварительно вводят органическое питание, затем подвергают очистке в анаэробном биореакторе с восходящим потоком воды в присутствии сульфатвосстанавливающих бактерий, при этом сульфаты за счет жизнедеятельности сульфатвосстанавливающих бактерий восстанавливаются до сероводорода, последний взаимодействует с ионами тяжелых металлов с образованием сульфидов металлов, которые выпадают в осадок, затем очищенную воду, содержащую избыточный растворенный сероводород, подают в реактор окисления, где сероводород окисляется в элементарную серу, которая вместе с тяжелыми металлами отделяется от воды в тонкослойном отстойнике, в дальнейшем осветленную воду подают в постоянно очищающийся песчаный фильтр для окончательного отделения серы и сульфидов металлов, затем очищенную воду отводят потребителю, при этом образовавшийся сероводород из анаэробного биореактора и сероводородсодержащий газ из реактора окисления подвергают абсорбционной очистке, а осадок в виде сульфидов металлов из биореактора и серу вместе с сульфидами металлов из отстойника подвергают обезвоживанию и далее направляют на утилизацию, отличающийся тем, что процесс биохимической очистки проводят в присутствии иммобилизованного на носителе – коксе штамма бактерий Desulfovibrio sp. СВБ-2, депонированного ВКМ ИБФМ под регистрационным номером ВКМ В-2285, в котором в качестве источника органического питания используют отработанную смазочно-охлаждающую жидкость, а окисление сероводорода в серу проводят в присутствии катализатора.
2. Установка для биохимической очистки сточных вод, включающая последовательно расположенные по ходу движения сточной воды анаэробный вертикальный биореактор и реактор окисления, тонкослойный отстойник, песчаный фильтр, а также два абсорбера для очистки сероводородсодержащего газа и узел обезвоживания, отличающаяся тем, что биореактор разделен по высоте горизонтальными сетчатыми перегородками на отдельные сообщающиеся секции, расположенные на определенном расстоянии друг от друга, на которых размещен носитель, в качестве которого используют кокс с иммобилизованными на нем сульфатвосстанавливающими бактериями СВБ-2, при этом в верхней части биореактора концентрично с ним установлен зубчатый водослив, образующий со стенками биореактора кольцевую полость, а в реакторе окисления размещен неподвижный слой катализатора для окисления сероводорода в серу.
РИСУНКИ
|
|