|
|
(21), (22) Заявка: 2008111935/15, 31.03.2008
(24) Дата начала отсчета срока действия патента:
31.03.2008
(46) Опубликовано: 27.06.2009
(56) Список документов, цитированных в отчете о поиске:
US 3509932 А, 05.05.1970. US 5227027 А, 13.07.1993. RU 2013315 C1, 30.05.1994. RU 61852 U1, 10.03.2007. RU 2181817 C2, 27.04.2002. US 6652759 B2, 25.11.2003.
Адрес для переписки:
115563, Москва, ул. Шипиловская, 23, корп.2, кв.310, пат.пов. Л.Ф.Слепневой
|
(72) Автор(ы):
Головко Владимир Михайлович (RU), Дулин Владимир Евгеньевич (RU), Лущин Леонид Петрович (RU)
(73) Патентообладатель(и):
Головко Владимир Михайлович (RU), Дулин Владимир Евгеньевич (RU), Лущин Леонид Петрович (RU)
|
(54) СПОСОБ ОПРЕСНЕНИЯ МОРСКОЙ ВОДЫ ПУТЕМ УТИЛИЗАЦИИ НИЗКОПОТЕНЦИАЛЬНОГО ТЕПЛА
(57) Реферат:
Изобретение относится к области обработки воды, в частности к опреснению соленой воды, например морской или минерализованной воды, дистилляцией, и может быть использовано для локального водоснабжения пресной водой. Способ опреснения морской воды заключается в том, что морскую воду подают в криволинейный канал с разгоном в последнем потока морской воды до скорости, при которой статическое давление в потоке морской воды падает ниже давления кипения соленой воды при данной температуре соленой воды. В криволинейном канале над поверхностью потока морской воды формируют газоотводной канал для вывода из криволинейного канала пара соленой воды, образовавшегося при кипении разогнанного потока морской воды в криволинейном канале. Образовавшийся пар соленой воды из газоотводного канала откачивают и конденсируют, при этом вначале морскую воду забирают из окружающей среды и пропускают через теплообменник системы оборотного водоснабжения конденсационной электростанции, где морскую воду нагревают. Затем морскую воду подают в тепловой насос и разделяют на два потока. Один поток нагретой морской воды, предназначенный для опреснения, направляют в теплоприемник теплового насоса, где морскую воду дополнительно нагревают, а другую часть морской воды направляют в теплоотдатчик, где охлаждают до температуры воды окружающей среды и охлажденную морскую воду возвращают в окружающую среду. Морскую воду, нагретую в теплоприемнике, подают одновременно в криволинейный канал и в один дополнительный криволинейный канал. Криволинейные каналы располагают в вакуумной камере. В криволинейных каналах поток нагретой в теплоприемнике соленой воды разгоняют с формированием на выходе из каждого криволинейного канала реактивной струи для привода во вращение криволинейных каналов вокруг общей оси вращения. Пар из вакуумной камеры откачивают через теплообменник-холодильник в емкость для сбора конденсата. В результате достигается уменьшение энергозатрат на единицу объема получаемой пресной воды. 3 з.п. ф-лы, 1 ил.
Изобретение относится к области обработки воды, в частности к опреснению соленой воды, например морской или минерализованной воды, дистилляцией, и может быть использовано для локального водоснабжения пресной водой.
Известен способ опреснения, заключающийся в том, что исходную соленую воду подают в испаритель насосом через нагреватель, часть образующегося в испарителе пара, называемого вторичным паром, направляют в конденсатор, где он отдает тепло циркуляционной воде и превращается в дистиллят, а другую часть вторичного пара направляют в нагреватель, где он конденсируется и подогревает исходную соленую воду, при этом образовавшийся дистиллят и пар далее подают в конденсатор, часть упаренной воды (рассол) сливают и при этом непрерывно добавляют свежую соленую воду (см. Астратов И.А. Опреснение и деаэрация воды на судах, Ленинград, Государственное союзное издательство судовой промышленности, 1966, с.41-42).
Этот способ является достаточно производительным при малых габаритах и сравнительно небольшом весе используемой установки, однако энергоемок, что сужает область его использования.
Известен способ получения пресной воды, включающий подачу предварительно подогретой в теплообменнике соленой воды в цилиндрическую камеру, где она приобретает вращательное движение и вследствие возникающих градиентов давления и скорости возникает эффект объемного кипения, образующийся пар через отверстие и сопло подают в турбину, играющую роль конденсатной камеры, где пар отдает свою энергию на вращение ротора и конденсируется в коллекторе, охватывающем турбину, образующаяся пресная вода удаляется насосом, проходит через холодильник и подается к потребителю, а рассол удаляется из цилиндрической камеры другим насосом (см. патент RU 2013315, кл. B63J 1/00, 30.05.1994).
Данный способ опреснения позволяет получить пресную воду и использует энергию пара. Однако этот способ предполагает сложную в изготовлении установку, которая потребует значительных эксплуатационных и энергетических затрат.
Наиболее близким к изобретению по технической сущности и достигаемому результату является способ опреснения морской воды, заключающийся в том, что морскую воду подают в криволинейный канал с разгоном в последнем потока морской воды до скорости, при которой статическое давление в потоке морской воды падает ниже давления, соответствующего кипению при данной температуре соленой воды, при этом в криволинейном канале над поверхностью потока морской воды формируют газоотводной канал для вывода из криволинейного канала пара соленой воды, образовавшегося при кипении разогнанного потока морской воды в криволинейном канале, причем образовавшийся пар соленой воды из газоотводного канала откачивают и конденсируют (см. патент US 3509932, кл. B01D 1/16, 05.05.1970).
Данный способ позволяет получать пресную воду из морской воды при меньших энергетических затратах, однако он не позволяет в полной мере использовать кинетическую энергию потока морской воды, что снижает его эффективность и, тем самым, сужает область его использования.
Задачей, на решение которой направлено настоящее изобретение, является более полное использование температуры потока соленой воды при проведении процесса получения пресной воды.
Ожидаемый технический результат заключается в уменьшении энергозатрат на единицу объема получаемой продукции – пресной воды.
Указанная задача решается, а технический результат достигается за счет того, что способ опреснения морской воды путем утилизации низкопотенциального тепла заключается в том, что морскую воду подают в криволинейный канал с разгоном в последнем потока морской воды до скорости, при которой статическое давление в потоке морской воды падает ниже давления кипения соленой воды при данной температуре, при этом в криволинейном канале над поверхностью потока морской воды формируют газоотводной канал для вывода из криволинейного канала пара соленой воды, образовавшегося при кипении разогнанного потока морской воды в криволинейном канале, причем образовавшийся пар соленой воды из газоотводного канала откачивают и конденсируют, при этом вначале морскую воду забирают из окружающей среды и пропускают через теплообменник системы оборотного водоснабжения конденсационной электростанции, где морскую воду нагревают, после чего морскую воду подают в тепловой насос, причем поток морской воды разделяют на два потока, один поток нагретой морской воды, предназначенный для опреснения, направляют в теплоприемник теплового насоса, где морскую воду дополнительно нагревают, а другую излишнюю часть морской воды направляют в теплоотдатчик, где морскую воду охлаждают до температуры воды окружающей среды и охлажденную морскую воду возвращают в окружающую среду, морскую воду, нагретую в теплоприемнике, подают одновременно в криволинейный канал и в, по крайней мере, один дополнительный криволинейный канал, криволинейные каналы располагают в вакуумной камере, объединяют со стороны входа в них соленой воды, нагретой в теплоприемнике, и выполняют с возможностью свободного вращения и расходящимися в разные стороны от общей оси вращения, при этом в криволинейных каналах поток нагретой в теплоприемнике соленой воды разгоняют с формированием на выходе из каждого криволинейного канала реактивной струи для привода во вращение криволинейных каналов вокруг общей оси вращения и формирования за счет указанного вращения криволинейных каналов закрученного вокруг продольной оси каждого криволинейного канала потока соленой воды с формированием вдоль оси каждого криволинейного канала газоотводного канала, в вакуумной камере поддерживают давление ниже давления, при котором кипит нагретая в теплоприемнике соленая вода при данной ее температуре, пар нагретой в теплоприемнике соленой воды из вакуумной камеры откачивают через теплообменник-холодильник, в котором его охлаждают до температуры ниже температуры конденсации пара нагретой в теплоприемнике соленой воды, в емкость для сбора конденсата пара соленой воды – дистиллята, в которой вакуумным насосом поддерживают давление ниже атмосферного давления, но выше давления, при котором возможно вскипание дистиллята, и по мере накопления из вакуумной камеры отводят образовавшийся в ней рассол соленой воды, а из емкости для сбора конденсата пара соленой воды – дистиллят соленой воды (пресная вода).
Криволинейные каналы устанавливают на общем валу вращения для привода во вращение от последнего потребителя энергии вращения вала, например электрогенератора или насосной установки.
Часть потока нагретой в теплообменнике морской воды перед подачей в теплоприемник пропускают через теплообменник-холодильник, где эту часть потока нагретой в теплообменнике морской воды нагревают теплом конденсируемого пара нагретой в теплоприемнике морской воды, после чего эту часть потока нагретой в теплообменнике морской воды соединяют с направляемой непосредственно в теплоприемник нагретой в теплообменнике морской водой.
Часть потока нагретой в теплообменнике морской воды перед подачей в теплообменник-холодильник нагревают в расположенном в рассоле морской воды теплообменнике.
Как показал проведенный анализ работы различного рода опреснительных установок, предоставляется возможность совместить процесс опреснения морской воды с процессом преобразования кинетической энергии потока морской воды в механическую энергию вращения вала при одновременной интенсификации процесса кипения морской воды без предварительного обязательного подогрева морской воды.
Подача морской воды в несколько расходящихся в разные стороны криволинейных каналов, объединенных со стороны входа, подключенных к одному источнику соленой воды, и выполнение криволинейных каналов, например, в диске, установленном с возможностью свободного вращения на валу позволяет, по существу, создать турбину, в криволинейных каналах которой организован процесс интенсивного кипения морской воды за счет разгона потока морской воды в криволинейных, как правило, сужающихся по ходу потока соленой воды каналах. Разгон потока соленой воды в криволинейных каналах позволяет снизить статическое давление в потоке воды и, как следствие, понизить температуру, при которой соленая вода закипает, что и исключает необходимость предварительного нагрева соленой воды. Истекая из криволинейных каналов, поток соленой воды вызывает вращение криволинейных каналов вместе с валом, к которому прикреплен диск, в котором выполнены каналы и ось которого является общей осью, вокруг которой вращаются криволинейные каналы. Вращение криволинейных каналов в сочетании с продольным движением потока соленой воды по криволинейным каналам вызывает вращение потока соленой воды вокруг продольной оси криволинейных каналов. В результате поток соленой воды распределяется вдоль стенки криволинейных каналов с формированием внутри криволинейных каналов газоотводных каналов, что позволяет отводить пар кипящей соленой воды с минимальным гидравлическим сопротивлением. Расположение криволинейных каналов в вакуумной камере и откачка из последней пара через теплообменник-холодильник в емкость для сбора конденсата пара соленой воды позволяет предотвратить процесс конденсации пара соленой воды после его выхода из криволинейных каналов и подачу пара в емкость для сбора конденсата пара соленой воды с использованием одного вакуумного насоса, подключенного к емкости для сбора конденсата пара соленой воды, что упрощает конструкцию опреснительной установки, снижает энергозатраты на получение дистиллята соленой воды и повышает надежность работы.
Дополнительные возможности по снижению затрат энергии на опреснение морской воды и одновременно по улучшению экологической обстановки вокруг конденсационной электростанции достигаются за счет того, что вначале морскую воду забирают из окружающей среды и пропускают через теплообменник системы оборотного водоснабжения конденсационной электростанции, где морскую воду нагревают, после чего морскую воду подают в тепловой насос, причем поток морской воды разделяют на два потока, один поток нагретой морской воды, предназначенный для опреснения, направляют в теплоприемник теплового насоса, где морскую воду дополнительно нагревают, а другую излишнюю часть морской воды направляют в теплоотдатчик, где морскую воду охлаждают до температуры окружающей среды и охлажденную морскую воду возвращают в окружающую среду. Как результат, соленая вода поступает при более высокой температуре и одновременно в окружающую среду сбрасывается морская вода при той же температуре, при которой ее забирали из окружающей среды, что важно при эксплуатации морских энергоустановок. При этом не наносится урон окружающей среде.
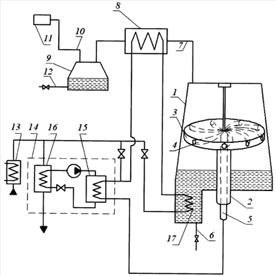
На чертеже схематически показана опреснительная установка для реализации способа опреснения морской воды.
Опреснительная установка содержит вакуумную камеру 1, в которой на полом валу 2 с возможностью свободного вращения установлена турбина 3 с криволинейными каналами 4, объединенными со стороны входа и подключенными к пропущенному через полый вал 2 трубопроводу 5 подачи нагретой соленой воды. В нижней части к вакуумной камере 1 подключен трубопровод 6 отвода рассола. В верхней части вакуумная камера 1 посредством перепускного трубопровода 7 подключена к теплообменнику-холодильнику 8 и через последний к емкости 9 для сбора конденсата пара соленой воды – дистиллята соленой воды (опресненной соленой воды), при этом указанная емкость 9 одновременно подключена посредством отводного трубопровода 10 к вакуумному насосу 11. В нижней части емкость 9 для сбора конденсата пара соленой воды снабжена трубопроводом 12 отвода дистиллята соленой воды. Вакуумная камера 1 подключена к сообщенному с теплообменником 13 системы оборотного водоснабжения конденсационной электростанции тепловому насосу 14, при этом теплообменник 13 сообщен как с теплоприемником 15, так и с теплоотдатчиком 16 теплового насоса 14. Вакуумная камера 1 снабжена теплообменником 17 для отвода тепла рассола морской воды и нагрева этим теплом нагретой в теплообменнике 12 морской воды.
Способ опреснения морской воды путем утилизации низкопотенциального тепла реализуется следующим образом.
Вначале морскую воду забирают из окружающей среды и пропускают через теплообменник 13 системы оборотного водоснабжения конденсационной электростанции, где морскую воду нагревают. Затем морскую воду подают в тепловой насос 14, причем поток морской воды разделяют на два потока, один поток нагретой морской воды, предназначенный для опреснения, направляют в теплоприемник 15 теплового насоса 14, где морскую воду дополнительно нагревают, а другую излишнюю часть морской воды направляют в теплоотдатчик 16, где морскую воду охлаждают до температуры воды окружающей среды и охлажденную морскую воду возвращают в окружающую среду.
Нагретую в теплоприемнике 15 морскую воду подают одновременно во все криволинейные каналы 4, при этом в криволинейных каналах 4 поток нагретой в теплоприемнике 15 соленой воды разгоняют с формированием на выходе из каждого криволинейного канала 4 реактивной струи, что приводит к вращению турбины 3 и, соответственно, криволинейных каналов 4 вокруг общей оси вращения и формирования за счет указанного вращения криволинейных каналов 4 закрученного вокруг продольной оси каждого криволинейного канала 4 потока соленой воды с формированием вдоль оси каждого криволинейного канала 4 газоотводного канала. В вакуумной камере 1 поддерживают давление ниже давления, при котором кипит нагретая в теплоприемнике 15 соленая вода при данной ее температуре. Пар нагретой в теплоприемнике 15 соленой воды из вакуумной камеры 1 откачивают через теплообменник-холодильник 8, в котором его охлаждают до температуры ниже температуры конденсации пара нагретой в теплоприемнике 15 соленой воды, в емкость 9 для сбора конденсата пара соленой воды – дистиллята, в которой вакуумным насосом 11 поддерживают давление ниже атмосферного давления, но выше давления, при котором возможно вскипание дистиллята. Вакуумный насос 11 через отводной трубопровод 10 откачивает из емкости 9 несконденсировавшийся пар соленой воды и другие газы, которые были растворены в соленой воде, например воздух, и выделились из соленой воды в процессе ее кипения. По мере накопления из вакуумной камеры 1 отводят по трубопроводу 6 образовавшийся в ней рассол соленой воды, а из емкости 9 для сбора конденсата пара соленой воды по трубопроводу 12 дистиллят соленой воды (пресную воду).
Поскольку криволинейные каналы 4 устанавливают на общем валу вращения, то представляется возможным использовать турбину 3 для привода во вращение потребителя энергии вращения вала, например электрогенератор или насосную установку (на чертеже), что позволяет компенсировать часть энергии, затраченной на получение дистиллята соленой воды.
Часть потока нагретой в теплообменнике 13 морской воды перед подачей в теплоприемник 15 может быть пропущена через теплообменник-холодильник 8, где эту часть потока нагретой в теплообменнике 13 морской воды нагревают теплом конденсируемого пара морской воды, после чего эту часть потока морской воды соединяют с направляемой непосредственно в теплоприемник 15 нагретой в теплообменнике 13 морской водой.
Часть потока нагретой в теплообменнике 13 морской воды перед подачей в теплообменник-холодильник 8 может быть нагрета в расположенном в рассоле морской воды теплообменнике 17.
Настоящее изобретение может быть использовано для опреснения морской воды на различного рода энергетических установках, расположенных в морях и океанах, например на морских платформах для добычи полезных ископаемых с морского дна или в прибрежных морских энергоустановках или на ПАТЭС (плавучих атомных электростанциях).
Формула изобретения
1. Способ опреснения морской воды путем утилизации низкопотенциального тепла, заключающийся в том, что морскую воду подают в криволинейный канал с разгоном в последнем потока морской воды до скорости, при которой статическое давление в потоке морской воды падает ниже давления кипения соленой воды при данной температуре соленой воды, при этом в криволинейном канале над поверхностью потока морской воды формируют газоотводной канал для вывода из криволинейного канала пара соленой воды, образовавшегося при кипении разогнанного потока морской воды в криволинейном канале, причем образовавшийся пар соленой воды из газоотводного канала откачивают и конденсируют, отличающийся тем, что вначале морскую воду забирают из окружающей среды и пропускают через теплообменник системы оборотного водоснабжения конденсационной электростанции, где морскую воду нагревают, после чего морскую воду подают в тепловой насос, причем поток морской воды разделяют на два потока, один поток нагретой морской воды, предназначенный для опреснения, направляют в теплоприемник теплового насоса, где морскую воду дополнительно нагревают, а другую излишнюю часть морской воды направляют в теплоотдатчик, где морскую воду охлаждают до температуры воды окружающей среды и охлажденную морскую воду возвращают в окружающую среду, морскую воду, нагретую в теплоприемнике, подают одновременно в криволинейный канал и в, по крайней мере, один дополнительный криволинейный канал, криволинейные каналы располагают в вакуумной камере, объединяют со стороны входа в них соленой воды, нагретой в теплоприемнике и выполняют с возможностью свободного вращения и расходящимися в разные стороны от общей оси вращения, при этом в криволинейных каналах поток нагретой в теплоприемнике соленой воды разгоняют с формированием на выходе из каждого криволинейного канала реактивной струи для привода во вращение криволинейных каналов вокруг общей оси вращения и формирования за счет указанного вращения криволинейных каналов закрученного вокруг продольной оси каждого криволинейного канала потока соленой воды с формированием вдоль оси каждого криволинейного канала газоотводного канала, в вакуумной камере поддерживают давление ниже давления, при котором кипит нагретая в теплоприемнике соленая вода при данной ее температуре, пар нагретой в теплоприемнике соленой воды из вакуумной камеры откачивают через теплообменник-холодильник, в котором его охлаждают до температуры ниже температуры конденсации пара нагретой в теплоприемнике соленой воды, в емкость для сбора конденсата пара соленой воды – дистиллята, в которой вакуумным насосом поддерживают давление ниже атмосферного давления, но выше давления, при котором возможно вскипание дистиллята, и, по мере накопления, из вакуумной камеры отводят образовавшийся в ней рассол соленой воды, а из емкости для сбора конденсата пара соленой воды – дистиллят соленой воды (пресную воду).
2. Способ по п.1, отличающийся тем, что криволинейные каналы устанавливают на общем валу вращения для привода во вращение от последнего потребителя энергии вращения вала, например электрогенератора или насосной установки.
3. Способ по п.1, отличающийся тем, что часть потока нагретой в теплообменнике морской воды перед подачей в теплоприемник пропускают через теплообменник-холодильник, где эту часть потока нагретой в теплообменнике морской воды нагревают теплом конденсируемого пара нагретой в теплоприемнике морской воды, после чего эту часть потока нагретой в теплообменнике морской воды соединяют с направляемой непосредственно в теплоприемник нагретой в теплообменнике морской водой.
4. Способ по п.3, отличающийся тем, что часть потока нагретой в теплообменнике морской воды перед подачей в теплообменник-холодильник нагревают в расположенном в рассоле морской воды теплообменнике.
РИСУНКИ
|
|