|
|
(21), (22) Заявка: 2007149460/11, 27.12.2007
(24) Дата начала отсчета срока действия патента:
27.12.2007
(46) Опубликовано: 27.06.2009
(56) Список документов, цитированных в отчете о поиске:
RU 2028468 C1, 09.02.1995. RU 2046124 C1, 20.10.1995. RU 2231748 C2, 27.06.2004. RU 2196081 C2, 10.01.2003. RU 2282486 C2, 27.08.2006. RU 2067680 C1, 10.10.1996.
Адрес для переписки:
644050, г.Омск, пр-кт Мира, 11, ГОУ ВПО ОмГТУ, информационно-патентный отдел
|
(72) Автор(ы):
Шалай Виктор Владимирович (RU), Трушляков Валерий Иванович (RU), Куденцов Владимир Юрьевич (RU), Одинцов Павел Валентинович (RU), Шукшин Михаил Валерьевич (RU)
(73) Патентообладатель(и):
Государственное образовательное учреждение высшего профессионального образования “Омский государственный технический университет” (RU)
|
(54) СПОСОБ ОЧИСТКИ ОТДЕЛЯЮЩЕЙСЯ ЧАСТИ РАКЕТЫ ОТ ЖИДКИХ ТОКСИЧНЫХ ОСТАТКОВ КОМПОНЕНТОВ РАКЕТНОГО ТОПЛИВА И УСТРОЙСТВО ДЛЯ ЕГО ОСУЩЕСТВЛЕНИЯ
(57) Реферат:
Изобретение относится к ракетно-космической технике, а именно к ракетам-носителям с жидкостными ракетными двигателями. Способ очистки отделяющейся части ракеты от жидких токсичных остатков компонентов ракетного топлива на пассивном участке полета основан на газификации остатков горючего в баке горючего и подаче их через магистрали посредством соединительных трубопроводов в бак окислителя и далее в окружающее пространство. Устройство содержит вытеснительную емкость с заправочно-сливным клапаном, шар-баллон, пироклапаны, пиромембрану, пороховые ракетные двигатели для раскрутки корпуса отделяющейся части ракеты, блок управления. Устройство дополнительно содержит соединительные трубопроводы с пиромембранами, расходный трубопровод окислителя перед главным клапаном окислителя, дренажный клапан, устанавливаемый на верхнем днище бака окислителя, редуктор, связанный с электропневмоклапаном и вытеснительной емкостью. Достигается возможность сохранить заданные координаты районов падения и уменьшить экологическое воздействие отделяющихся частей, которые используют токсичные компоненты ракетного топлива, 2 н. и 1 з.п. ф-лы, 1 ил.
Изобретение относится к ракетно-космической технике, преимущественно к ракетам-носителям (РН) с жидкостными ракетными двигателями (ЖРД) на токсичных компонентах ракетного топлива (КРТ), а именно на горючем – несимметричном диметилгидразине (НДМГ) и окислителе на основе азотной кислоты (АК) – азотном тетраксиде (AT).
Известны способы нейтрализации НДМГ в отделяющихся частях (ОЧ) ракеты на пассивном участке траектории полета (ПУТ), например способ нейтрализации токсичных компонентов ракетного топлива на основе азотной кислоты и несимметричного диметилгидразина в отделяющейся части ракеты (патент РФ 2028468, МПК 6 F01N 3/10). Данный способ включает следующие операции: после останова двигателя часть жидкого НДМГ подают в магистраль окислителя низкого давления, а газообразные продукты разложения окислителя при достижении предельно допустимого давления в баке окислителя направляют в бак с остатками НДМГ и осуществляют сброс продуктов взаимодействия в окружающее пространство.
Устройство для осуществления данного способа содержит: шар-баллон с мембраной и автоматикой для подачи НДМГ, соединительную магистраль бака окислителя и бака горючего с клапанами.
Недостатком данного способа и устройства для его осуществления является повышенная температура в туннельном трубопроводе при взаимодействии самовоспламеняющихся компонентов во время подачи НДМГ из дополнительной емкости, что приводит к выделению значительного количества теплоты и большой вероятности разрушения туннельного трубопровода.
Наиболее близким по технической сущности к предлагаемому изобретению (прототипом) является способ очистки бака отделяющейся части ракеты от несимметричного диметилгидразина и устройство для его осуществления (патент РФ 1817891, МПК B64D 37/28, F42B 15/00). Данный способ включает следующие операции: к отделившейся части ракеты прикладывают знакопеременную перегрузку, в бак горючего вводят окислитель на основе азотной кислоты с дополнительно растворенным в нем нитратом металла, каталитически активным к НДМГ, при достижении в баке предельно допустимого давления сбрасывают из бака газообразные продукты с приданием вращения отделившейся части вокруг ее продольной оси.
Устройство для осуществления данного способа содержит: вытеснительную емкость с заправочно-сливным клапаном, дренажный и предохранительный клапаны, шар-баллон, пусковые пироклапаны, дроссель, дополнительный дренажно-предохранительный клапан, пиромембрану, пороховые ракетные двигатели для придания знакопеременной перегрузки и раскрутки корпуса отделяющейся части, блок управления, датчиковую аппаратуру, дренажно-предохранительные клапаны, сигнализатор давления.
Однако практическая реализация способа-прототипа возможна при условии соблюдения высокотемпературного режима термохимического процесса очистки, что является причиной резкого снижения прочности конструкции бака горючего и возможности его разрушения в процессе очистки, а также отсутствие действий по очистке бака окислителя от жидких остатков окислителя и невозможность реализации мероприятий по очистке расходных трубопроводов окислителя и горючего.
Задачей изобретения является расширение функциональных возможностей способа и устройства для его осуществления путем обеспечения очистки не только бака горючего, но и бака окислителя и расходных трубопроводов окислителя и горючего, а также повышение надежности системы путем снижения температурного режима осуществления способа.
Поставленная задача достигается тем, что в способе очистки отделяющейся части ракеты от жидких токсичных остатков компонентов ракетного топлива на пассивном участке полета, по которому осуществляют приложение к отделившейся части ракеты знакопеременной перегрузки и придание вращения отделившейся части ракеты вокруг продольной оси, введение в бак в распыленном виде окислителя на основе азотной кислоты, в результате чего происходит взаимодействие окислителя с несимметричным диметилгидразином с образованием газообразных продуктов, которые затем сбрасывают в окружающее пространство, согласно заявляемому изобретению, после перемещения остатков окислителя к верхнему днищу бака производят вскрытие дренажного клапана, продувают магистрали горючего и окислителя и осуществляют прорыв мембран форсуночных коллекторов нейтральным газом, после чего, одновременно с подачей окислителя в бак горючего производят вскрытие пиромембран соединительных трубопроводов.
Поставленная задача достигается также тем, что устройство, содержащее вытеснительную емкость с заправочно-сливным клапаном, шар-баллон, дренажный клапан, пироклапаны, пиромембрану, пороховые ракетные двигатели для раскрутки корпуса отделяющейся части ракеты, блок управления, согласно заявляемому изобретению, дополнительно содержит соединительные трубопроводы с пиромембранами, соединяющие расходные трубопроводы низкого давления бака горючего перед главным клапаном горючего и расходный трубопровод окислителя перед главным клапаном окислителя, устанавливаемый на верхнем днище бака окислителя, редуктор, связанный с электропневмоклапаном и вытеснительной емкостью.
Дренажный клапан снабжен тарелью, перекрывающей его выходной патрубок.
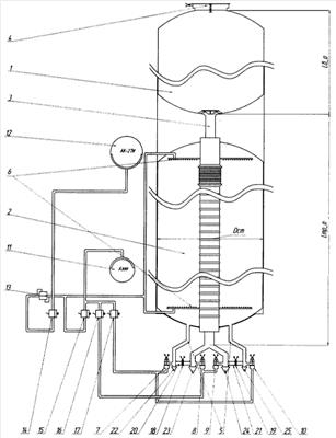
На чертеже изображена принципиальная схема устройства, реализующего заявляемый способ.
Устройство содержит: баки окислителя и горючего 1,2 – соответственно, расходный трубопровод (магистраль) окислителя 3, дренажный клапан с тарелью 4, расходные трубопроводы (магистрали) горючего 5, форсуночные коллекторы 6, пироклапаны 7-10, шар-баллон с нейтральным газом (азотом) 11, вытеснительную емкость с заправочно-сливным клапаном окислителя 12, редуктор 13, электропневмоклапаны 14-17, пиромембраны 18, 19, соединительные трубопроводы 20, 21, главные (отсечные) клапаны расходных трубопроводов окислителя и горючего 22-25.
Способ осуществляется следующим образом.
После подачи главной команды на выключение ЖРД подается команда на включение пороховых ракетных двигателей (ПРД) разделения ступеней и увода. Под действием обратной перегрузки при срабатывании ПРД жидкие остатки КРТ из нижних днищ баков горючего 2 и окислителя 1, туннельного трубопровода окислителя 3 перемещаются в направлении верхних днищ баков. После перемещения остатков КРТ к верхним днищам баков, в частности к верхнему днищу бака окислителя, производят вскрытие дренажного клапана 4.
Время перемещения жидких остатков окислителя от нижнего днища к верхнему днищу бака окислителя (для случая работы ПРД в течение всего времени перемещения остатков окислителя, что практически всегда имеет место) определяется по формуле:

где Lбо – длина бака окислителя; Мcm – масса ОЧ ракеты; Рпрд – суммарная тяга ПРД разделения ступеней и увода.
При достижении основной массы окислителя верхнего днища бака через интервал времени Т1 после срабатывания ПРД осуществляют вскрытие дренажного клапана 4, установленного в верхнем днище бака окислителя 1 и снабженного тарелью. Таким образом, создается возможность выброса значительной массы окислителя в окружающее пространство без придания приращения скорости движения ОЧ.
При открытии дренажного клапана, снабженного тарелью, перекрывающей выходной патрубок, тарель приподнимается над выходным патрубком, и при истечении через клапан продукты газификации отражаются от тарели в диаметрально противоположные стороны, обеспечивая осевую компенсацию. Тарель предотвращает возникновение дополнительного возмущения при сбросе продуктов газификации, вызываемого их истечением, что, в свою очередь, не увеличивает площади районов падения ступеней ракет. Далее такой дренажный клапан предлагается называть безмоментным дренажным клапаном (БДК).
После срабатывания БДК 4, производится вскрытие пироклапанов 7-10 и продувка расходного трубопровода окислителя 3 и расходных трубопроводов горючего 5 из установленного шар-баллона 11 со сжатым нейтральным газом с целью максимального удаления остатков КРТ из расходных магистралей и предотвращения их химического взаимодействия между собой в соединительных трубопроводах 20, 21, а также снижения газодинамического и температурного воздействия на стенки трубопроводов и бака окислителя.
Время продувки определяется по формуле:

где Lmp – длина продуваемого трубопровода от отсечных клапанов до заборного устройства бака; Fmp – площадь проходного сечения расходного трубопровода; Qг – объемный секундный расход газа продувки.
Через время T2 производится закрытие электропневмоклапанов 16, 17 и запуск ПРД закрутки, обеспечивающих закручивание ОЧ со скоростью 3-4 оборота в минуту с целью равномерного распределения остатков НДМГ по стенкам бака Г (это необходимо для обеспечения фиксированной площади взаимодействия горючего и окислителя, а также создания поглощающего тепло слоя жидкости с целью защиты стенок бака Г от перегрева и разрушения – в соответствии с действиями по прототипу).
Суммарная тяга ПРД закрутки определяется по формуле:

где ncm – частота оборотов ступени вокруг продольной оси в минуту; Мcm – масса ОЧ ракеты; Dcm – диаметр ОЧ ракеты; прд.з – время работы ПРД закрутки ОЧ ракеты.
После закручивания ОЧ вокруг продольной оси подают команды на вскрытие пиромембран 18, 19 соединительных трубопроводов 20, 21 и подачу окислителя из шар-баллона 12 через электропневмоклапан 14 и редуктор 13 в форсуночные коллекторы 6. В баке Г происходит взаимодействие капельной смеси АК (AT) с парами и газожидкостной фазой горючего, в результате чего поднимается давление и температура, необходимая для газификации всей массы горючего, находящегося в баке Г.
Продукты газификации и частичного разложения НДМГ направляются через соединительные трубопроводы 20, 21 в расходный трубопровод окислителя 3 и далее поступают в бак О 1, где происходит химическая реакция взаимодействия продуктов газификации с остатками окислителя и сброс в окружающую среду продуктов их взаимодействия через БДК 4.
Работа системы газификации будет прекращена по окончании действия химической реакции НДМГ и АК в баке Г.
Данный способ и устройство для его осуществления могут быть реализованы на любых ракетах-носителях, использующих жидкие токсичные КРТ (АК и НДМГ).
Заявляемый способ очистки отделяющейся части ракеты от жидких токсичных остатков компонентов ракетного топлива и устройство его осуществления обеспечивают:
– возможность максимального сокращения остатков токсичных самовоспламеняющихся КРТ в топливных баках РН и расходных топливных магистралях двигательной установки;
– способ позволяет сохранить прочность конструкции за счет низкотемпературного режима газификации остатков КРТ;
– снижается техногенное воздействие на окружающую среду РН на жидких токсичных КРТ.
Формула изобретения
1. Способ очистки отделяющейся части ракеты от жидких токсичных остатков компонентов ракетного топлива на пассивном участке полета, по которому осуществляют приложение к отделившейся части ракеты знакопеременной перегрузки и придание вращения отделившейся части ракеты вокруг продольной оси, введение в бак в распыленном виде окислителя на основе азотной кислоты, в результате чего происходит взаимодействие окислителя с несимметричным диметилгидразином с образованием газообразных продуктов, которые затем сбрасывают в окружающее пространство, отличающийся тем, что после перемещения остатков окислителя к верхнему днищу бака производят вскрытие дренажного клапана, продувают магистрали горючего и окислителя и осуществляют прорыв мембран форсуночных коллекторов нейтральным газом, после чего одновременно с подачей окислителя в бак горючего производят вскрытие пиромембран соединительных трубопроводов.
2. Устройство для очистки отделяющейся части ракеты от жидких токсичных остатков компонентов ракетного топлива на пассивном участке полета, содержащее вытеснительную емкость с заправочно-сливным клапаном, шар-баллон, пироклапаны, пиромембрану, пороховые ракетные двигатели для раскрутки корпуса отделяющейся части ракеты, блок управления, отличающееся тем, что устройство дополнительно содержит соединительные трубопроводы с пиромембранами, соединяющие расходные трубопроводы низкого давления бака горючего перед главным клапаном горючего и расходный трубопровод окислителя перед главным клапаном окислителя, дренажный клапан, устанавливаемый на верхнем днище бака окислителя, редуктор, связанный с электропневмоклапаном и вытеснительной емкостью.
3. Устройство для очистки отделяющейся части ракеты от жидких токсичных остатков компонентов ракетного топлива на пассивном участке полета по п.2, отличающееся тем, что дренажный клапан снабжен тарелью, установленной на его выходном патрубке.
РИСУНКИ
|
|