|
|
(21), (22) Заявка: 2007107376/06, 28.07.2005
(24) Дата начала отсчета срока действия патента:
28.07.2005
(30) Конвенционный приоритет:
30.07.2004 DE 102004037417.1
(43) Дата публикации заявки: 10.09.2008
(46) Опубликовано: 10.06.2009
(56) Список документов, цитированных в отчете о поиске:
US 5715682 A, 10.02.1998. RU 2215165 C2, 27.10.2003. RU 2236605 C2, 21.03.2002. US 5632143 A, 27.05.1997. EP 0652368 A, 10.05.1995. DE 10214183 C1, 08.05.2003.
(85) Дата перевода заявки PCT на национальную фазу:
28.02.2007
(86) Заявка PCT:
EP 2005/053690 20050728
(87) Публикация PCT:
WO 2006/013186 20060209
Адрес для переписки:
129090, Москва, ул. Б.Спасская, 25, стр.3, ООО “Юридическая фирма Городисский и Партнеры”, пат.пов. А.В.Мицу
|
(72) Автор(ы):
БЛОНН Янн (DE), ЛЕНГЕРТ Йорг (DE), РУСЛАНД Катрин (DE)
(73) Патентообладатель(и):
СИМЕНС АКЦИЕНГЕЗЕЛЛЬШАФТ (DE)
|
(54) СПОСОБ И УСТРОЙСТВО ДЛЯ ПЕРЕДАЧИ ТЕПЛА ОТ ИСТОЧНИКА ТЕПЛА К ТЕРМОДИНАМИЧЕСКОМУ ЦИКЛУ С РАБОЧЕЙ СРЕДОЙ С ПО КРАЙНЕЙ МЕРЕ ДВУМЯ ВЕЩЕСТВАМИ С НЕИЗОТЕРМИЧЕСКИМ ИСПАРЕНИЕМ И КОНДЕНСАЦИЕЙ
(57) Реферат:
Изобретение относится к энергетике. Предлагается в первом шаге передавать тепло источника тепла к циклу горячей жидкости и во втором шаге от цикла горячей жидкости к циклу с рабочей средой с по крайней мере двумя веществами с не-изотермическим испарением и конденсацией. Через промежуточно включенный цикл горячей жидкости тепло, подведенное к циклу с рабочей средой с по крайней мере двумя веществами с не-изотермическим испарением и конденсацией, можно уменьшать настолько, что можно надежно избегать разложения рабочей среды. Изобретение позволяет утилизировать тепло с небольшими затратами и высокой надежностью эксплуатации. 3 н. и 8 з.п. ф-лы, 2 ил.
Изобретение относится к способу и устройству для передачи тепла от источника тепла к термодинамическому циклу с рабочей средой с по крайней мере двумя веществами с не-изотермическим испарением и конденсацией.
Для источников тепла с температурами от 100 до 200°С в последние годы были разработаны различные технологии, которые позволяют преобразовывать их тепло с хорошим коэффициентом полезного действия в механическую или электрическую энергию. При этом прежде всего термодинамические циклы с рабочей средой с по крайней мере двумя веществами с не-изотермическим испарением и конденсацией, как, например, цикл Калины, отличаются особенно хорошими коэффициентами полезного действия. Циклы Калины, как они известны, например, из ЕР 0652368 В1, применяют в качестве рабочей среды смесь из аммиака и воды, причем для повышения коэффициента полезного действия цикла, например, по сравнению с классическим циклом Ранкина используют не-изотермический процесс кипения и конденсации смеси.
Так как применяемые рабочие среды, конечно, начиная с определенной температуры (в последующем обозначаемой как “температура разложения”), могут разлагаться, применение таких циклов в случае источников тепла с температурами выше температуры разложения складывается трудно. В случае цикла Калины с аммиачно-водяной смесью в качестве рабочей среды, начиная с 250°С, аммиачно-водяная смесь начинает разлагаться, то есть начинается химическое разложение соединения NH3(2NH3 N2+3H2) так, что выделяются водород и азот. Поэтому, начиная с температур порядка 400°С, цикл больше не функционирует.
С другой стороны, в специальных случаях, однако, применение таких циклов является интересным также для источников тепла с температурами выше 400°С. Это справедливо, например, для сооруженных в прошлом газотурбинных установок без производства пара, а также для парогазотурбинных установок. Вследствие огромного давления на расходы, в частности, пользователи старых установок с низкими коэффициентами полезного действия вынуждены повышать экономичность своих установок.
Поэтому задачей настоящего изобретения является указание способа и устройства для передачи тепла от источника тепла к термодинамическому циклу с рабочей средой с по крайней мере двумя веществами с не-изотермичным испарением и конденсацией, которые позволяют с малыми расходами и высокой надежностью эксплуатации использовать тепло источников тепла с температурами также выше температуры разложения рабочей среды цикла.
Решение направленной на способ задачи удается согласно изобретению за счет способа согласно пункта 1 формулы изобретения. Предпочтительные формы выполнения способа являются предметом зависимых пунктов 2-8 формулы изобретения. Решение направленной на устройство задачи удается за счет устройства согласно пункту 9 формулы изобретения. Предпочтительные формы выполнения устройства являются предметом зависимых пунктов 10-16 формулы изобретения. Газотурбинная установка с подобным устройством является предметом пункта 17 формулы изобретения.
В соответствующем изобретению способе тепло источника тепла в первом шаге передают к циклу горячей жидкости и во втором шаге от цикла горячей жидкости к циклу с рабочей средой с по крайней мере двумя веществами с не-изотермическим испарением и конденсацией. За счет промежуточного включения цикла горячей жидкости между источником тепла и циклом с рабочей средой с двумя веществами с не-изотермическим испарением и конденсацией температуру источника тепла можно понижать настолько, что можно надежно препятствовать перегреву рабочей среды с по крайней мере двумя веществами с не-изотермическим испарением и конденсацией.
Под циклом горячей жидкости при этом понимают цикл с горячей жидкостью, например цикл горячей воды.
Посредством промежуточно включенного цикла горячей жидкости можно простым образом производить, кроме того, согласование цикла с рабочей средой с двумя веществами с не-изотермическим испарением и конденсацией с источниками тепла различной температуры. За счет чего является возможным применять стандартизованное и тем самым экономичное по затратам решение для цикла с по крайней мере двумя веществами с не-изотермическим испарением и конденсацией для множества случаев применения, то есть источников тепла различной температуры. Согласование этого стандартизованного решения с различными источниками тепла происходит тогда только через промежуточно включенный цикл горячей жидкости.
В случае цикла с рабочей средой с по крайней мере двумя веществами с не-изотермическим испарением и конденсацией речь идет предпочтительно о цикле Калины, причем в качестве рабочей среды применяют двухкомпонентную смесь из аммиака и воды.
Согласно предпочтительной форме выполнения способа, соответствующего изобретению, температура жидкости в цикле горячей жидкости имеет приблизительно температуру испарения рабочей среды с по крайней мере двумя веществами с не-изотермическим испарением и конденсацией. Под “приблизительно” при этом понимают, что температура отклоняется от температуры испарения только максимально на 5%.
Соответствующее изобретению устройство для передачи тепла от источника тепла к термодинамическому циклу, который имеет рабочую среду с по крайней мере двумя веществами с не-изотермическим испарением и конденсацией, содержит цикл горячей жидкости с первым теплообменником для передачи тепла источника тепла к циклу горячей жидкости и вторым теплообменником для передачи тепла от рабочей среды цикла горячей жидкости к циклу с рабочей средой с двумя веществами с не-изотермическим испарением и конденсацией.
Названные для соответствующего изобретению способа преимущества являются справедливыми соответственно также для соответствующего изобретению устройства.
Особенно предпочтительное применение соответствующего изобретению способа и соответствующего изобретению устройства получается в случае газотурбинной установки. За счет этого содержащееся в отходящих газах газовой турбины остаточное тепло можно использовать путем передачи к циклу с рабочей средой с по крайней мере двумя веществами с не-изотермическим испарением и конденсацией, причем тепло можно отбирать непосредственно от горячих отходящих газов газовой турбины с температурами 400-650°С без опасности перегрева рабочей среды. Тем самым предоставляются новые возможности улучшения коэффициентов полезного действия новых, в частности, однако также старых газотурбинных и парогазотурбинных установок.
Для улучшения коэффициента полезного действия в случае существующих установок, например, необходимо только дооснащение их циклом горячей воды и циклом Калины. Открытые газотурбинные установки можно непосредственно дополнительно оснащать циклом горячей воды и циклом Калины. В случае существующих парогазотурбинных установок паровой цикл может быть заменен циклом горячей воды и циклом Калины. Тепло дымовых газов газовой турбины можно использовать тем самым с высоким коэффициентом полезного действия для выработки электроэнергии. Тепло цикла горячей воды можно использовать далее для централизованного теплоснабжения. При одинаковом количестве топлива при этом является возможной более высокая электрическая или механическая мощность и тем самым более высокий коэффициент полезного действия газотурбинной установки. Кроме того, это приводит к уменьшению выброса СО2 на каждый выработанный киловатт-час электрической энергии.
В случае газотурбинных установок при этом возможным является повышение коэффициента полезного действия без вмешательства в основную установку, так как только на стороне отходящего газа, то есть в нитке трубопровода отходящих газов газотурбинной установки, нужно устанавливать теплообменник цикла горячей воды. Дополнительное оснащение этим теплообменником, циклом горячей воды и циклом Калины поэтому является возможным с малыми расходами в рамках ревизии основной установки.
Температура горячей воды и тем самым давление в цикле горячей воды при этом с, например, 200-220°С при 15 до 25 бар могут лежать в диапазонах, которые являются существенно меньше, чем при обычных услових свежего пара (например, 500°С при 100 бар). При этом требования к применяемым материалам являются существенно ниже, что связано с значительными преимуществами относительно затрат.
Изобретение, а также другие предпочтительные формы выполнения изобретения согласно признакам зависимых пунктов формулы изобретения поясняются в последующем более подробно на основе примеров выполнения на чертежах.
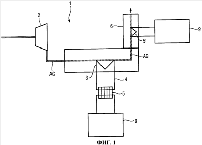
Фиг.1: принципиальное представление соответствующего изобретению устройства, причем в качестве источника тепла применяют горячие отходящие газы газовой турбины.
Фиг.2: упрощенную схему для пояснения передачи тепла от отходящих газов газовой турбины через цикл горячей воды к циклу Калины.
Фиг.1 показывает в принципиальном и упрощенном представлении газотурбинную установку 1 с эксплуатируемой в открытом газотурбинном процессе газовой турбиной 2 и с расположенным в нитке трубопровода отходящих газов газовой турбины 2, то есть обтекаемым горячими отходящими газами AG газовой турбины 2, первым теплообменником 3 для передачи тепла горячих отходящих газов AG воде замкнутого цикла горячей воды 4. Вода замкнутого цикла горячей воды 4 нагревается за счет теплопередачи.
В цикл горячей воды 4 включен далее второй теплообменник 5 для передачи тепла цикла горячей воды к циклу Калины 9.
Вместо только одного теплообменника в цикле Калины – как в случае фиг.2 – могут быть естественно предусмотрены также несколько теплообменников для передачи тепла от цикла горячей воды 4 в цикл Калины 9. Цикл Калины содержит в качестве рабочей среды двухкомпонентную смесь из аммиака и воды, причем вода служит в качестве растворителя. За счет передачи тепла от цикла горячей воды 4 в цикл Калины 9 – как детально поясняется в связи с фиг.2 – рабочую среду цикла Калины 9 по крайней мере частично испаряют в теплообменнике 5.
Тем самым по крайней мере часть тепла отходящих газов AG газовой турбины 2 в первом шаге передают через теплообменник 3 к воде цикла горячей воды 4 и во втором шаге от воды цикла горячей воды 4 через теплообменник 5 к рабочей среде цикла Калины 9, где его утилизуют путем преобразования в механическую или электрическую энергию.
Отходящие газы AG имеют при этом температуру от 400 до 650°С и тем самым температуру, которая является выше, чем температура разложения смеси из воды и аммиака цикла Калины 9, которая составляет порядка 250°С.
Вода цикла горячей воды имеет при давлении 15 – 25 бар температуру 200-220°С и тем самым приблизительно температуру испарения рабочей среды цикла Калины.
Цикл горячей воды 4 может быть составной частью теплофикационной установки для централизованного теплоснабжения личных или общественных устройств, за счет чего можно еще больше повышать коэффициент полезного действия газотурбинной установки.
Цикл Калины 9 при этом может быть выполнен в качестве стандартизованного решения, которое рассчитано на заранее определенную температуру в теплообменнике 5. Согласование цикла Калины 9 с температурой отходящих газов AG происходит через цикл горячей воды 4. За счет выбора параметров цикла горячей воды и/или его режима работы, например через его давление и объемный поток воды, устанавливают желаемую заранее определенную температуру на теплообменнике 5.
Кроме того, остаточное тепло, содержащееся в отходящих газах AG, можно использовать через следующий цикл Калины 9′. Для этого в трубе вытяжной вентиляции 6 газотурбинной установки 1 предусмотрен следующий теплообменник 5′ для передачи содержащегося в отходящих газах AG остаточного тепла к циклу Калины 9′. Так как отходящие газы AG в трубе вытяжной вентиляции 7 имеют еще только температуру от 100 до 200°С, передачу тепла можно производить без промежуточного включения цикла горячей воды непосредственно от теплообменника 5′ в цикл Калины 9′. За счет этого можно использовать остаточное тепло, еще содержащееся в отходящих газах, для выработки механической или электрической энергии и тем самым понижать температуру дымовых газов до 50-70°С.
На основе фиг.2 должна быть пояснена более подробно передача тепла отходящих газов AG газовой турбины 2 на цикл Калины 9 и его утилизация посредством выработки механической или электрической энергии в цикле Калины 9.
Цикл горячей воды 4 содержит насос горячей воды 37, теплообменник 3, выполненный в виде генератора горячей воды, и два теплообменника НЕ4, НЕ5, включенные в цикл горячей воды 4. Теплообменник 3 обтекается отходящими газами (дымовыми газами) AG газовой турбины и соединен, во-первых, с насосом горячей воды 37 и, во-вторых, с теплообменником НЕ5. Теплообменник НЕ5 на первичной стороне, в свою очередь, соединен с теплообменником НЕ4, который через соединительную линию 24 опять-таки соединен с насосом горячей воды 37.
Насос горячей воды 37 качает воду через теплообменник 3, где она нагревается горячими отходящими газами AG при 15-20 бар до 200-220°С. Горячая вода течет в качестве потока горячей воды 21 или соответственно 22 после этого через первичные стороны теплообменников НЕ5 и НЕ4, где она охлаждается и покидает теплообменник НЕ4 в качестве охлажденного потока горячей воды 24 и снова возвращается к насосу горячей воды 37.
Цикл Калины 9 содержит уже упомянутый теплообменник НЕ5, который на первичной стороне обтекается потоком горячей воды 21 цикла горячей воды 4 и на вторичной стороне соединен, во-первых, со смесителем 38 и, во-вторых, через сепаратор 8 с турбиной 32. Турбина 32 на стороне выхода соединена с вторичной стороной теплообменника НЕ2, который опять-таки соединен с первичной стороной теплообменника (конденсатора) НЕ1. Конденсатор НЕ1 соединен на своем выходе на первичной стороне, при необходимости, через бак конденсата, через насос 33 с делителем 34. Делитель 34, во-первых, через первичную сторону теплообменника НЕ2 и, во-вторых, через вторичную сторону теплообменника НЕ4 соединен со смесителем 38.
В качестве рабочей среды в цикле Калины 9 применяют двухкомпонентную смесь из воды и аммиака. Рабочая среда после конденсатора НЕ1 имеется в жидком состоянии в виде жидкого потока рабочей среды 13. С помощью насоса 33 жидкий поток рабочей среды 13 накачивают до повышенного давления и получают нагруженный давлением жидкий поток рабочей среды 14, который разделяют делителем 34 на первый частичный поток 16 и второй частичный поток 17.
Первый частичный поток 16 на вторичной стороне принимают теплообменником НЕ4 и с применением тепла, которое получается за счет охлаждения уже охлажденной в теплообменнике НЕ5 горячей воды 22 цикла горячей воды 4, частично испаряют и получают частично испаренный первый частичный поток 16а. Второй частичный поток 17 принимают на первичной стороне теплообменником НЕ2 и с применением тепла, которое получается за счет частичной конденсации принятого на вторичной стороне расширенного потока рабочей среды 11, частично испаряют и получают частично испаренный второй частичный поток 17а. Частично испаренные первый и второй частичные потоки 16а, 17а после этого объединяют в смесителе 38 в частично испаренный поток рабочей среды 18. Теплообменники НЕ2 и НЕ4 предпочтительно имеют при этом такие параметры, что первый и второй частично испаренные потоки 16а и соответственно 17а имеют приблизительно одинаковую температуру и одинаковое содержание пара.
Частично испаренный поток рабочей среды 18 принимают после этого на вторичной стороне теплообменником НЕ5, испаряют дальше путем охлаждения горячей воды 21 на первичной стороне цикла горячей воды 4 и получают по крайней мере частично испаренный поток рабочей среды 10.
Частично испаренный поток рабочей среды 10 подводят к сепаратору 8, в котором парообразную фазу 10а отделяют от жидкой фазы 10b частично испаренного потока рабочей среды 10. После этого парообразную фазу 10а расширяют в турбине 2, преобразуют ее энергию через генератор 7 в ток и получают расширенный поток рабочей среды 11. Расширенный поток рабочей среды 11 вместе с подведенной к смесителю 5 жидкой фазой 10b частично конденсируют в теплообменнике НЕ2 и получают частично сконденсированный, расширенный поток рабочей среды 12. Частично сконденсированный, расширенный поток рабочей среды 12 конденсируют после этого в теплообменнике (конденсаторе) НЕ1 с помощью подаваемого через насос охлаждающей воды 36 потока охлаждающей воды 25 и получают жидкий поток рабочей среды 13. Переданное посредством конденсации расширенного потока рабочей среды 12 к потоку охлаждающей воды 25 тепло отводят посредством отходящего потока охлаждающей воды 26.
Изобретение было описано выше с помощью предпочтительных примеров осуществления, однако, в общем, не может рассматриваться как ограниченное этими примерами осуществления. Более того, существует возможность множества вариаций и модификаций изобретения или, соответственно, этих примеров осуществления. Например, в циклах 4 и 9 можно изменять количество теплообменников и в схему можно включать дополнительные вентили и сепараторы. Кроме того, например, газообразный поток рабочей среды 10 можно расширять в более чем одном шаге, например, через две включенные друг после друга турбины. Кроме того, в рамках изобретения лежит то, что передачу тепла от источника тепла к циклу с рабочей средой с по крайней мере двумя веществами с не-изотермичным испарением и конденсацией производят вместо через только один цикл, также через несколько циклов.
Формула изобретения
1. Способ для передачи тепла от источника тепла (AG) к термодинамическому циклу (9), который имеет рабочую среду с, по меньшей мере, двумя веществами с неизотермическим испарением и конденсацией, отличающийся тем, что тепло источника тепла (AG) в первом шаге передают к циклу горячей жидкости (4) и во втором шаге от цикла горячей жидкости (4) к циклу (9) с рабочей средой с, по меньшей мере, двумя веществами с неизотермическим испарением и конденсацией, причем источник тепла (AG) имеет температуру, которая является выше, чем температура разложения рабочей среды, по меньшей мере, с двумя веществами с неизотермическим испарением и конденсацией, причем жидкость цикла горячей жидкости (4) имеет приблизительно температуру испарения рабочей среды, по меньшей мере, с двумя веществами с неизотермическим испарением и конденсацией, причем в качестве источника тепла используют горячие отходящие газы (AG) газовой турбины (2).
2. Способ по п.1, отличающийся тем, что цикл (9), по меньшей мере, с двумя веществами с неизотермическим испарением и конденсацией является циклом Калины.
3. Способ по п.2, отличающийся тем, что рабочая среда является смесью аммиака и воды.
4. Способ по п.1, отличающийся тем, что цикл горячей жидкости (4) является циклом горячей воды.
5. Способ по п.4, отличающийся тем, что цикл горячей воды (4) используют для централизованного теплоснабжения.
6. Устройство для передачи тепла от источника тепла (AG) к термодинамическому циклу (9), который имеет рабочую среду с, по меньшей мере, двумя веществами с неизотермическим испарением и конденсацией, отличающееся тем, что оно содержит цикл горячей жидкости (4) с первым теплообменником (3) для передачи тепла источника тепла (AG) к циклу горячей жидкости (4) и вторым теплообменником (5) для передачи тепла от цикла горячей жидкости (4) к циклу (9) с рабочей средой с, по меньшей мере, двумя веществами с неизотермическим испарением и конденсацией, причем источник тепла (AG) имеет температуру, которая выше, чем температура разложения рабочей среды с, по меньшей мере, двумя веществами с неизотермическим испарением и конденсацией, причем первый теплообменник (3) расположен в потоке отходящих газов (AG) газовой турбины (2) и причем жидкость цикла горячей жидкости (4) имеет приблизительно температуру испарения рабочей среды с, по меньшей мере, двумя веществами с неизотермическим испарением и конденсацией.
7. Устройство по п.6, отличающееся тем, что цикл (9) с рабочей средой, по меньшей мере, с двумя веществами с неизотермическим испарением и конденсацией является циклом Калины.
8. Устройство по п.7, отличающееся тем, что рабочая среда является смесью аммиака и воды.
9. Устройство по п.6, отличающееся тем, что цикл горячей жидкости (4) является циклом горячей воды.
10. Устройство по п.9, отличающееся тем, что цикл горячей воды (4) является частью теплофикационной установки.
11. Газотурбинная установка (1) с устройством по любому из пп.6-10 для передачи тепла отходящих газов (AG) газовой турбины (2) к термодинамическому циклу (9) с рабочей средой, по меньшей мере, с двумя веществами с неизотермическим испарением и конденсацией.
РИСУНКИ
|
|