|
|
(21), (22) Заявка: 2005101356/15, 28.09.2004
(24) Дата начала отсчета срока действия патента:
28.09.2004
(30) Конвенционный приоритет:
07.10.2003 JP 2003-348024
(43) Дата публикации заявки: 20.03.2006
(46) Опубликовано: 10.06.2009
(56) Список документов, цитированных в отчете о поиске:
JP 2003-221361 А, 05.08.2003. JP 2002-035575 A, 05.02.2002. SU 1169528 A3, 23.07.1985. JP 2000-319223 A, 21.11.2000. JP 2001-190901 A, 17.07.2001.
(85) Дата перевода заявки PCT на национальную фазу:
20.01.2005
(86) Заявка PCT:
JP 2004/014153 20040928
(87) Публикация PCT:
WO 2005/035476 20050421
Адрес для переписки:
129090, Москва, ул. Б.Спасская, 25, стр.3, ООО “Юридическая фирма Городисский и Партнеры”, пат.пов. С.А.Дорофееву
|
(72) Автор(ы):
САКАКУРА Ясуюки (JP), ЯДА Сухеи (JP), ОГАВА Ясуси (JP), СУЗУКИ Йосиро (JP)
(73) Патентообладатель(и):
МИЦУБИСИ КЕМИКАЛ КОРПОРЕЙШН (JP)
|
(54) СПОСОБ ИЗВЛЕЧЕНИЯ ЖИДКИХ ХИМИЧЕСКИХ ПРОДУКТОВ В ОБОРУДОВАНИИ ДЛЯ ХИМИЧЕСКОГО ПРОИЗВОДСТВА
(57) Реферат:
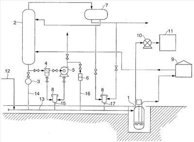
Изобретение может быть использовано для эффективного и безопасного извлечения остаточных химических продуктов. Химические продукты удаляют из обрабатывающих устройств через донные выпускные трубы 14, 15, 16 и 17. Затем химические продукты собирают под действием силы тяжести в общую наклонную сборную трубу 13, размещенную в положении ниже донных выпускных труб, и подают в резервуар для извлечения 1, размещенный в положении ниже наклонной сборной трубы и ниже уровня земли. Изобретение позволяет эффективно и безопасно извлекать жидкие химические продукты без их протечки наружу из системы, 5 з.п. ф-лы, 1 ил.
Область техники
Настоящее изобретение относится к способу извлечения жидких химических продуктов в оборудовании для химического производства, более конкретно к способу эффективного и безопасного извлечения остаточных химических продуктов из соответствующих обрабатывающих устройств в оборудовании для химического производства для обращения с жидкими химическими продуктами, такими, как акролеин и акриловая кислота, на подготовительной стадии перед работой оборудования, а также в продолжение или после его работы.
Предпосылки к созданию изобретения
Оборудование для химического производства для обращения с жидкими химическими продуктами, такими, как акриловая кислота, включает различные обрабатывающие устройства, такие, как реакторы, перегонные колонны, резервуары для хранения и другое оборудование, которым они оснащены, такое, как насосы (ссылка на выложенную заявку на патент Японии (KOKAI) 2003-146936). В оборудовании для химического производства пробы жидких химических продуктов отбираются из соответствующих обрабатывающих устройств в продолжение их работы и подвергаются контролю и анализу для проверки результатов реакции в работающих реакторах, а также качеств дистиллятов и донных жидкостей, полученных из перегонных колонн. Также в случае, когда оборудование для химического производства останавливается для его контроля и ремонта, химические продукты выпускаются из соответствующих устройств в контейнеры и т.п. посредством насоса. В частности, если (мет)акролеин, (мет)акриловая кислота, сложные эфиры (мет)акриловой кислоты и т.п. остаются даже в очень маленьком количестве в обрабатывающих устройствах или трубопроводах, эти вещества имеют тенденцию к полимеризации и образованию в них твердых веществ, результатом чего является забивание устройств или трубопроводов. Поэтому, эти вещества должны быть обязательно удалены из обрабатывающих устройств или трубопроводов после остановки работы оборудования.
Описание изобретения
Проблема, которая должна быть решена посредством изобретения
В оборудовании для химического производства жидкие химические продукты по отдельности удаляются из соответствующих обрабатывающих устройств в контейнеры и т.п. Поэтому в некоторых рабочих процессах создается риск того, что химические продукты подвергаются воздействию атмосферного воздуха, результатом чего является загрязнение окружающей среды в связи с рассеиванием их паров, а также загрязнение рабочей окружающей среды в связи с рассеиванием токсичных или зловонных веществ. Кроме того, в случае, когда химические продукты имеют более низкую температуру воспламенения, чем температура жидкости внутри соответствующих обрабатывающих устройств, также создается риск того, что образуется взрывчатый газ во время выпуска жидких химических продуктов из них в контейнеры и т.п.
Настоящее изобретение выполнено с учетом вышеупомянутых традиционных проблем. Задачей настоящего изобретения является создание способа извлечения жидких химических продуктов в качестве остатков, остающихся в соответствующих обрабатывающих устройствах оборудования для химического производства, при котором возможно эффективно и безопасно извлекать жидкие химические продукты без их протечки наружу из системы.
Средства для решения проблемы
В настоящем изобретении во время извлечения жидких химических продуктов из соответствующих обрабатывающих устройств в оборудовании для химического производства для того, чтобы предотвратить загрязнение внешней окружающей среды и рабочей окружающей среды, жидкие химические продукты выпускаются из обрабатывающих устройств через соответствующие донные выпускные трубы и непосредственно собираются под действием их силы тяжести в общую наклонную сборную трубу, и затем подаются под действием их силы тяжести через наклонную сборную трубу по направлению к резервуару для извлечения, размещенному в самом низком положении оборудования для химического производства.
Таким образом, в соответствии с настоящим изобретением предусмотрен способ извлечения жидких химических продуктов в оборудовании для химического производства, включающем множество обрабатывающих устройств для этого, при котором остаточные химические продукты извлекают из соответствующих обрабатывающих устройств, включающий:
удаление химических продуктов из соответствующих обрабатывающих устройств через их донные выпускные трубы,
сбор удаленных химических продуктов в общую наклонную сборную трубу, размещенную в положении ниже, чем донные выпускные трубы, и соединенную с донными выпускными трубами, и
подачу химических продуктов через наклонную сборную трубу в резервуар для извлечения, размещенный в положении ниже, чем наклонная сборная труба и соединенный с нижним концом наклонной сборной трубы.
Эффект изобретения
В соответствии с настоящим изобретением, во время извлечения химических продуктов, остающихся в качестве остатков в соответствующих обрабатывающих устройствах в оборудовании для химического производства для обращения с жидкими химическими продуктами предусмотрена общая наклонная сборная труба для того, чтобы химические продукты непосредственно собирались под действием их силы тяжести в наклонную сборную трубу из соответствующих обрабатывающих устройств и затем извлекались через нее в резервуар для извлечения. Поэтому возможно эффективно и безопасно извлекать жидкие химические продукты без их протечки наружу из системы и без возникновения сильного неприятного запаха.
Краткое описание чертежа
На чертеже изображена технологическая схема, показывающая оборудование для химического производства, подходящим образом используемое в способе извлечения жидких химических продуктов в соответствии с настоящим изобретением.
Объяснение номеров ссылок
1 – резервуар для извлечения; 10 – воздуходувка; 11 – устройство для обработки отходов (газа); 12 – трубопровод подачи для негорючего газа; 13 – наклонная сборная труба; 14 – донная выпускная труба; 15 – донная выпускная труба; 16 – донная выпускная труба; 17 – донная выпускная труба; 2 – перегонная колонна; 3 – смотровое стекло; 4 – фильтр; 5 – насос; 6 – камера для отбора проб; 7 – резервуар для хранения; 8 – сливной бак; 9 – резервуар.
Предпочтительное конструктивное исполнение для воплощения изобретения
Предпочтительные конструктивные исполнения настоящего изобретения будут объяснены ниже путем ссылки на прилагаемый чертеж. Чертеж представляет собой технологическую схему, показывающую оборудование для химического производства, подходящим образом используемое в способе извлечения жидких химических продуктов в соответствии с настоящим изобретением. В последующем описании способ извлечения жидких химических продуктов в оборудовании для химического производства упоминается только, как «способ извлечения».
Способ извлечения согласно настоящему изобретению представляет собой такой способ, при котором в оборудовании для химического производства, включающем множество обрабатывающих устройств для обращения с жидкими химическими продуктами, остаточные химические продукты эффективно и безопасно извлекаются из соответствующих обрабатывающих устройств. В настоящем изобретении примеры жидких химических продуктов могут включать жидкие органические химические продукты, обеспечивающие давление пара при нормальной температуре (25°С), в частности, такие органические химические продукты, которые обеспечивают давление пара от 0,01 до 50 кПа при нормальной температуре. Кроме того, примеры химических продуктов, подходящим образом обрабатываемых посредством способа согласно настоящему изобретению, могут включать горючие жидкие органические химические продукты, более конкретно, токсичные вещества, такие как акролеин, а также горючие вещества, имеющие сильный неприятный запах и низкую пороговую концентрацию в смысле запаха, такие как (мет)акриловая кислота и сложные эфиры (мет)акриловой кислоты. В настоящем изобретении примеры обрабатывающих устройств могут включать устройства или оборудование, которые могут выполнять различную обработку, такие как реакторы, перегонные колонны, абсорбционные колонны, отпарные колонны, ректификационные колонны, сепараторы, экстракционные колонны, адсорбционные колонны, сборные колонны и резервуары для хранения.
Способ извлечения согласно настоящему изобретению может быть осуществлен, например, в оборудовании для химического производства, как показано на чертеже. Оборудование для химического производства, показанное на чертеже, представляет собой оборудование для производства акриловой кислоты, в котором очищается водный раствор акриловой кислоты, полученный посредством реакции окисления пропилена или пропана, и включает различные обрабатывающие устройства, большей частью образованные посредством перегонной колонны (2) для перегонки водного раствора акриловой кислоты, насоса (5) для удаления донной жидкости из перегонной колонны, фильтра (4) для сепарации полимеров акриловой кислоты (твердых веществ), образованных в перегонной колонне (2), резервуара (7) для хранения, в котором осуществляется хранение дистиллятов, полученных из перегонной колонны (2) и т.п.
Более конкретно, перегонная колонна (2) может быть азеотропной сепарационной колонной для перегонки водного раствора акриловой кислоты с азеотропным растворителем, таким как толуол, метилизобутилкетон и сложные эфиры уксусной кислоты, которая снабжена на ее дне выпускной трубой, соединенной с фильтром (4) и насосом (5) для удаления из нее донной жидкости. Донная жидкость, удаленная через выпускную трубу, подается на оборудование на последующую стадию (не показана) посредством насоса (5). Резервуар (7) для хранения может быть резервуаром, предназначенным для хранения дистиллятов, полученных из перегонной колонны (2). Дистилляты, хранящиеся в резервуаре для хранения, могут быть поданы, как флегма или вытекающий поток, в перегонную колонну (2) или другое оборудование.
Перегонная колонна (2), кроме того, снабжена на ее дне сливным соплом для удаления из нее остатков перегонки, которое соединено на конце его наконечника с донной выпускной трубой (14) через смотровое стекло (3). Фильтр (4) предусмотрен для сепарации твердых веществ, которые имеют тенденцию образовываться во время нагрева легко полимеризующихся веществ, таких как (мет)акриловая кислота и сложные эфиры (мет)акриловой кислоты, в перегонной колонне (2). Фильтр (4) может быть, например, типа стакана, в частности, предпочтительно такого типа, который имеет часть большого объема из проволочной сетки. Фильтр (4) и насос (5) соответственно соединены на их нижних частях со сливными трубами для выпуска из них остатков. Эти сливные трубы соединены со сливным баком (8), который предусмотрен между ними, с перфорированной плитой для отделения твердых веществ из остатков. Сливной бак (8) может быть устройством для наблюдения и установления состояния сточных вод, выпускаемых из него посредством открытия его крышки. Сливной бак (8) снабжен на его дне донной выпускной трубой (15) для выпуска остатков из сливного бака.
Также, насос (5) соединен на его выпускной стороне с камерой (6) для отбора проб через отвод трубы для отбора проб части донной жидкости, подаваемой из перегонной колонны (2). Таким образом, пробы жидких химических продуктов отбираются в продолжение работы оборудования в камеру (6) для отбора проб для контроля и анализа их качества, а также концентрации примесей в них, так что становится возможным установить, работает или нет перегонная колонна (2) надлежащим образом. Во время отбора проб, дверь камеры (6) для отбора проб открывается, чтобы поместить в нее контейнер, и затем проба извлекается в контейнер через сопло для отбора проб посредством приведения в действие клапана, размещенного на стороне камеры выше по потоку. Камера (6) для отбора проб снабжена на ее дне донной выпускной трубой (16) для выпуска остатков, остающихся в отводе трубы, соединенном с выпускной стороной насоса (5) и камерой для отбора проб.
Резервуар (7) для хранения, в котором осуществляется хранение дистиллятов, снабжен на его дне сливной трубой для выпуска остаточных дистиллятов. Сливная труба соединена со сливным баком (8) для того, чтобы установить, выпускается ли жидкость. Сливной бак (8) снабжен на его дне донной выпускной трубой (17) для выпуска остатков из сливного бака. Кроме того, сливная труба резервуара (7) для хранения может также быть снабжена смотровым стеклом, как упомянуто выше.
Если какие-нибудь химические продукты, такие как (мет)акролеин, (мет)акриловая кислота и сложные эфиры (мет)акриловой кислоты, остаются в обрабатывающих устройствах или трубопроводах, эти вещества имеют тенденцию к полимеризации, так что в них образуются твердые вещества, результатом чего является забивание обрабатывающих устройств или трубопроводов. Поэтому после остановки работы оборудования, остаточные химические продукты должны быть обязательно удалены из соответствующих обрабатывающих устройств или трубопроводов. Также, во время контроля или ремонта обрабатывающих устройств, эти химические продукты должны быть обязательно удалены из них.
Поэтому в оборудовании для химического производства, с целью эффективного и безопасного извлечения химических продуктов, донные выпускные трубы (14), (15), (16) и (17) соответствующих обрабатывающих устройств соединены с общей наклонной сборной трубой (13), которая установлена в положении ниже, чем донные выпускные трубы, и служит для сбора химических продуктов, выпускаемых и подаваемых через нее. Кроме того, в положении еще ниже, чем наклонная сборная труба (13) установлен резервуар (1) для извлечения, соединенный с нижним концом наклонной сборной трубы для извлечения химических продуктов, подаваемых вместе через наклонную сборную трубу. В оборудовании для химического производства, как показано на чертеже, с точки зрения обеспечения безопасности и предотвращения загрязнения окружающей среды, удаление химических продуктов в наклонную сборную трубу (13) из донных выпускных труб (14), (15), (16) и (17), а также подача химических продуктов в резервуар (1) для извлечения через наклонную сборную трубу (13) могут быть выполнены в замкнутой системе.
Температура воспламенения акролеина составляет -18°С, температура воспламенения метилакрилата составляет -2,8°С, температура воспламенения этилакрилата составляет 15,5°С и температура воспламенения метилметакрилата составляет 10°С. Сама (мет)акриловая кислота имеет температуру воспламенения не ниже чем 50°С. Однако, поскольку (мет)акриловая кислота производится с использованием растворителя, имеющего низкую температуру воспламенения, такого как толуол, метилизобутилкетон, сложные эфиры уксусной кислоты или тому подобные, в продолжение процесса производства полученная в результате реакции смесь показывает более низкую температуру вспышки, чем одна (мет)акриловая кислота. Например, среди растворителей толуол имеет температуру воспламенения 5°С. Кроме того, (мет)акролеин и эфиры (мет)акриловой кислоты имеют очень сильный неприятный запах, и запах чувствуется даже при очень низкой их концентрации. Пороговые концентрации этих веществ в смысле заметного запаха составляют, например, 0,07 частей на миллион для акролеина, 0,4 частей на миллион для метилакрилата, 0,21 частей на миллион для метилметакрилата и 0,016 частей на миллион для бутилметилакрилата.
Поэтому, для обеспечения безопасности и предотвращения загрязнения окружающей среды, важно непосредственно соединить наклонную сборную трубу (13) с донными выпускными трубами (14), (15), (16) и (17). Наклонная сборная труба (13) установлена в канавке (выемке), образованной на земле, и наклонена по направлению к резервуару (1) для извлечения с наклоном снижения от примерно 1/100 до 3/100, для подачи через нее химических продуктов под действием силы тяжести. Поскольку наклонная сборная труба (13) размещена в положении ниже, чем донные выпускные трубы (14), (15), (16) и (17), жидкие химические продукты могут собираться под действием их силы тяжести из соответствующих обрабатывающих устройств в наклонную сборную трубу.
Также, для того, чтобы предотвратить полимеризацию или воспламенение химических продуктов в наклонной сборной трубе (13) и резервуаре (1) для извлечения, наклонная сборная труба (13) сконструирована таким образом, что негорючий газ может быть подан в нее через трубопровод (12) подачи негорючего газа. В качестве негорючего газа могут быть использованы инертные газы, такие как газообразный азот или кислородсодержащие инертные газы, содержащие кислород при концентрации не более чем 10% по объему. Например, в оборудовании для производства акриловой кислоты смешанный газ, составленный из воздуха и азота, в котором концентрация кислорода контролируется до 10% по объему, может быть подан в наклонную сборную трубу (13). При этом множество наклонных сборных труб (13) может быть установлено так, чтобы перекрыть всю часть оборудования для химического производства.
Необходимо, чтобы резервуар (1) для извлечения был установлен в положении еще ниже, чем наклонная сборная труба (13). Более конкретно, резервуар (1) для извлечения размещается ниже уровня земли, например внутри колодца, образованного под землей. В качестве резервуара (1) для извлечения обычно может быть использован резервуар для хранения вертикального типа, как показано на чертеже. Кроме того, может быть также использован резервуар для хранения горизонтального типа или резервуар для хранения типа колодца, изготовленный из бетона и т.п., который непосредственно сооружается под землей. Также может быть установлено множество резервуаров (1) для извлечения в зависимости от обстоятельств расположения обрабатывающих устройств или участков их установки.
Резервуар (1) для извлечения снабжен средством для выпуска жидкости для того, чтобы выпускать извлеченные жидкие химические продукты в стадию регенерации или в устройство для обработки отходов (газа) и средством для выпуска газа для того, чтобы выпускать выработанные газы из резервуара для извлечения в стадию эффективного извлечения ингредиента или в устройство для обработки отходов (газа). В оборудовании для химического производства, как показано на чертеже, с точки зрения обеспечения безопасности и предотвращения загрязнения окружающей среды, выпуск химических продуктов и газов из резервуара (1) для извлечения может производиться в замкнутой системе.
Средство для выпуска жидкости обычно может быть образовано посредством насоса, установленного внутри резервуара (1) для извлечения. В качестве насоса может быть использован не только насос погружного типа, как показано на чертеже, но также обычный центробежный насос. Насос может работать на нагнетание или откачивание в соответствии с сигналами, вырабатываемыми указателем уровня, так чтобы химические продукты подавались в резервуар (9), когда уровень жидкости в резервуаре (1) для извлечения поднимается до заранее заданной высоты. В оборудовании для химического производства химические продукты, извлеченные в резервуаре (1) для извлечения, временно собираются в резервуаре (9) посредством насоса и затем подаются снова на стадию регенерации, т.е. в перегонную колонну (2), в случае оборудования, показанного на чертеже, для сепарации и извлечения из них эффективных ингредиентов или подаются в устройство для очистки (не показано) для обработки их с целью обезвреживания. Тем временем, в качестве средства для выпуска жидкости может быть использовано вместо насоса средство для подачи под давлением, использующее сжатый азот или воздух.
Средство для выпуска газа может быть образовано посредством трубопровода для выпуска газа, проходящего от верхней части (часть газовой фазы) резервуара (1) для извлечения по направлению к устройству (11) для обработки отходов (газа) и воздуходувке (10), которыми снабжен трубопровод для выпуска газа. Когда внутреннее давление в резервуаре (1) для извлечения превышает нормальное давление, газы в резервуаре для извлечения имеют тенденцию к утечке из него. Поэтому внутри резервуара (1) для извлечения может обеспечиваться всасывание или эвакуация посредством воздуходувки (10) для того, чтобы контролировать внутреннее давление в резервуаре для извлечения, чтобы оно обычно не превышало нормального давления, предпочтительно не более чем 10 кПа. Для того чтобы поддержать постоянное внутреннее давление в резервуаре (1) для извлечения, количество газов, выпускаемых из него, предпочтительно контролируется путем определения внутреннего давления в резервуаре для извлечения в реальном времени. С точки зрения упрощения, может быть использован способ оснащения ограничительной диафрагмой и т.п. трубопровода для выпуска газа для установления в нем сопротивления потоку или способ всасывания или эвакуации газов, когда давление становится заранее заданной величиной. В оборудовании для химического производства газы, выпускаемые из резервуара (1) для извлечения, подаются в устройство (11) для обработки отходов (газа), где газы превращаются в безопасные газы и затем выпускаются в атмосферу.
Альтернативно, в оборудовании для химического производства газы, выпускаемые из резервуара (1) для извлечения, могут быть поданы обратно на стадию извлечения эффективных ингредиентов (не показана), предусмотренную со стороны оборудования для производства для извлечения из них эффективного ингредиента. Например, в оборудовании для производства (мет)акролеина или (мет)акриловой кислоты, может быть предусмотрена абсорбционная колонна, в которой возможна абсорбция (мет)акролеина или (мет)акриловой кислоты с водой из газов реакции окисления, и газы, выпускаемые из резервуара для извлечения, могут проходить обратно в абсорбционную колонну для извлечения из них эффективных ингредиентов. Кроме того, в оборудовании для химического производства посредством обеспечения средства для выпуска газов в резервуаре (1) для извлечения, становится возможным всасывание или абсорбция газов, частично испаренных в камере для отбора проб (6) и т.п. в продолжение отбора проб, в резервуар (1) для извлечения, через наклонную сборную трубу (13), тем самым предотвращая загрязнение окружающей среды.
Как описано выше, способ извлечения согласно настоящему изобретению, который может быть выполнен в оборудовании для химического производства, как показано на чертеже, представляет собой такой способ извлечения химических продуктов, в котором химические продукты удаляются через донные выпускные трубы (14), (15), (16) и (17) соответствующего обрабатывающего оборудования, собираются в общей наклонной сборной трубе (13), которая размещена в положении ниже, чем донные выпускные трубы, и соединена с донными выпускными трубами, и подаются через наклонную сборную трубу (13) в резервуар (1) для извлечения, который размещен в положении ниже, чем наклонная сборная труба (13), и соединен с нижним концом наклонной сборной трубы. В таком процессе химические продукты непосредственно собираются под действием их силы тяжести через донные выпускные трубы (14), (15), (16) и (17) соответствующих обрабатывающих устройств в наклонную сборную трубу (13) и подаются под действием их силы тяжести через наклонную сборную трубу (13) в резервуар (1) для извлечения, размещенный в самом нижнем положении в оборудовании для химического производства. Поэтому, в соответствии со способом извлечения согласно настоящему изобретению, химические продукты, оставшиеся как остатки в соответствующих обрабатывающих устройствах, могут быть эффективно и безопасно извлечены без протечки их наружу из системы и возникновения сильного неприятного запаха.
Далее, в соответствии со способом извлечения согласно настоящему изобретению, когда химические продукты подаются через наклонную сборную трубу (13) в резервуар (1) для извлечения, негорючий газ подается через наклонную сборную трубу (13). В результате становится возможным эффективно предотвратить полимеризацию химических продуктов или образование взрывчатого газа в наклонной сборной трубе (13) и резервуаре (1) для извлечения. Кроме того, в способе извлечения, после подачи химических продуктов в резервуар (1) для извлечения, химические продукты выпускаются из резервуара (1) для извлечения в стадию регенерации или устройство для обработки отходов (газа) при помощи средства для выпуска жидкости, и газы, полученные здесь, выпускаются из резервуара (1) для извлечения в стадию извлечения эффективного ингредиента или устройство (11) для обработки отходов (газа) при помощи средства для выпуска газа. При таком расположении даже те химические продукты, которые имеют низкую температуру воспламенения, могут быть безопасно обработаны, и может быть предотвращено загрязнение наружной окружающей среды. Как описано выше, способ извлечения согласно настоящему изобретению может быть соответствующим образом осуществлен в оборудовании для производства (мет)акролеина, (мет)акриловой кислоты или сложных эфиров (мет)акриловой кислоты, которые имеют тенденцию легко полимеризоваться и имеют низкую температуру воспламенения.
Формула изобретения
1. Способ извлечения жидких химических продуктов в оборудовании для химического производства, содержащем множество обрабатывающих устройств, в котором остаточные химические продукты извлекаются из соответствующих обрабатывающих устройств, включающий: удаление химических продуктов из соответствующих обрабатывающих устройств через их донные выпускные трубы, сбор удаленных таким образом химических продуктов в общую наклонную сборную трубу, размещенную в положении ниже донных выпускных труб со снижающимся наклоном от примерно 1/100 до 3/100, для подачи через нее химических продуктов под действием силы тяжести, и соединенную с донными выпускными трубами, и подачу химических продуктов через наклонную сборную трубу в резервуар для извлечения, размещенный в положении ниже наклонной сборной трубы и ниже уровня земли и соединенный с нижним концом наклонной сборной трубы.
2. Способ по п.1, в котором негорючий газ подается в наклонную сборную трубу во время подачи химических продуктов в резервуар для извлечения через наклонную сборную трубу.
3. Способ по п.1, в котором удаление химических продуктов через донные выпускные трубы и подача химических продуктов в резервуар для извлечения осуществляются в замкнутой системе.
4. Способ по п.1, в котором после подачи химических продуктов в резервуар для извлечения химические продукты выпускаются из резервуара для извлечения в стадию регенерации или устройство для обработки отходов при помощи средства для выпуска жидкости, и газы, полученные в резервуаре для извлечения, выпускаются из него в стадию извлечения эффективного ингредиента или устройство для обработки отходов при помощи средства для выпуска газа.
5. Способ по п.4, в котором выпуск химических продуктов и газов из резервуара для извлечения осуществляется в замкнутой системе.
6. Способ по п.1, в котором химические продукты представляют собой (мет)акролеин, (мет)акриловую кислоту или сложные эфиры (мет)акриловой кислоты.
РИСУНКИ
|
|