|
|
(21), (22) Заявка: 2007120598/09, 01.06.2007
(24) Дата начала отсчета срока действия патента:
01.06.2007
(43) Дата публикации заявки: 10.12.2008
(46) Опубликовано: 27.05.2009
(56) Список документов, цитированных в отчете о поиске:
RU 2232710 С1, 20.07.2004. RU 2291524 C2, 10.01.2007. US 4543246 А, 24.09.1985. JP 2007063029 А, 15.03.2007.
Адрес для переписки:
141070, Московская обл., г. Королев, ул. Ленина, 4а, ОАО “РКК “Энергия” им С.П. Королева”, отдел интеллектуальной собственности
|
(72) Автор(ы):
Глухих Игорь Николаевич (RU), Щербаков Андрей Николаевич (RU)
(73) Патентообладатель(и):
Открытое акционерное общество “Ракетно-космическая корпорация “Энергия” имени С.П. Королева” (RU)
|
(54) ПУСКОВОЙ МОДУЛЬ ВОДОРОДОВОЗДУШНОГО ЭЛЕКТРОХИМИЧЕСКОГО ГЕНЕРАТОРА
(57) Реферат:
Изобретение относится к области энергетики и предназначено для использования с электроустановками (ЭУ) на топливных элементах. В состав генератора водорода, работающего на гидролизе алюминия в водном растворе щелочи и включающего реакционный сосуд с измельченным алюминием, магистраль подачи водного раствора щелочи, магистраль выдачи водорода, а также теплообменник-испаритель, размещенный в реакционном сосуде и имеющий прямой тепловой контакт с измельченным алюминием, размешенным в реакционном сосуде, дополнительно введены: смеситель с кристаллической щелочью, снабженный уровнемером и подключенный к магистрали подачи водного раствора щелочи; баллон-ресивер водорода с датчиком давления, заполненный водой, с газовой полостью, подключенной к магистрали выдачи водорода, пневматически соединенный с реакционным сосудом и гидравлически сообщающийся со смесителем и входом теплообменника-испарителя; газовая турбина, вход которой через двухходовой переключатель потока соединен с выходом теплообменника-испарителя и магистралью слива воды; воздушный компрессор, установленный на оси газовой турбины и через баллон-ресивер воздуха подключенный к магистрали выдачи воздуха. Техническим результатом изобретения является разработка автономного пускового устройства (модуля), не требующего дополнительной энергии и дополнительных систем для пуска, полностью обеспечивающего ускоренный выход на режим водородовоздушного ЭХГ, в том числе его пуск при низких температурах окружающей среды (т.е. при температурах ниже минимальной рабочей температуры ЭХГ) с синхронной подачей водорода и воздуха. 1 ил.
В настоящее время в энергетике все большую популярность приобретают автономные энергоустановки (ЭУ), обеспечивающие работу локальных электрических сетей. Наиболее перспективными среди ЭУ такого типа являются ЭУ на топливных элементах. Предлагаемое изобретение предназначено для использования с ЭУ такого типа.
Основным элементом этих ЭУ является электрохимический генератор (ЭХГ) с топливными элементами (ТЭ). Конструкция ЭХГ сложна, а процесс его запуска занимает определенное время, особенно в условиях пониженных температур окружающей среды (то есть при температурах ниже минимальной рабочей температуре ЭХГ – 20÷40°С).
Для пуска ЭХГ и его прогрева до рабочей температуры используются обычно внешние источники энергии. Например, топливные элементы ЭХГ разогревают специальными электрическими нагревателями [1]. Данное (и аналогичные) решения приняты за аналог. В отдельных случаях перед пуском всю ЭУ, включая ЭХГ, разогревают теплыми продуктами сгорания газов. В тех случаях, когда применяются ЭХГ с циркулирующим электролитом, предварительно разогревают щелочной раствор и т.п.
Недостатком подобных технических решений является необходимость в дополнительных источниках энергии (химических или электрических). При этом приходится либо хранить запас горючих газов (что небезопасно), либо использовать электрические аккумуляторы, которые при хранении разряжаются и плохо работают в условиях холода.
Более близким к предлагаемому решению является генератор водорода [2], позволяющий в ускоренном режиме генерировать водород, необходимый для работы ТЭ. Это устройство принято за прототип, поскольку ограниченное время может обеспечивать ЭХГ водородом, в частности, в период его запуска. Водород здесь получается за счет реакции гидролиза алюминия в водном растворе щелочи (например, NaOH) в соответствии с уравнением реакции:

При этом в ходе реакции выделяется достаточно много тепла, которое также можно использовать для пускового разогрева ЭУ на ТЭ (например, при низких температурах окружающей среды).
Такой генератор водорода включает в себя реакционный сосуд с измельченным алюминием, магистрали для подачи в этот сосуд раствора щелочи и отвод из него водорода, а также теплообменник, расположенный внутри реакционного сосуда и контактирующий с алюминием. Такая конструкция обеспечивает повышенное быстродействие генератора.
Недостатком прототипа является то, что такое устройство не полностью обеспечивает потребности ЭУ в период ее запуска, то есть не осуществляет также синхронную (с подачей водорода) подачу воздуха, для чего приходится использовать дополнительные системы (например, баллон со сжатым воздухом).
Кроме того, реакция (1) имеет «пороговый» характер по температуре, то есть для ее генерирования необходимо, чтобы температура реагентов была выше определенного уровня (обычно это 20÷40°С). При низких температурах окружающей среды запуск генератора водорода требует для прогрева использования дополнительного источника энергии (например, электроаккумулятора).
Задачей предлагаемого решения является разработка автономного пускового устройства (модуля), которое, не требуя дополнительной энергии и дополнительных систем для пуска, полностью обеспечивает ускоренный выход на режим водородовоздушного ЭХГ, в том числе его пуск при низких температурах окружающей среды (то есть при температурах ниже минимальной рабочей температуры ЭХГ) с синхронной подачей водорода и воздуха.
Задача решается тем, что в состав генератора водорода, работающего на гидролизе алюминия в водном растворе щелочи и включающего реакционный сосуд с измельченным алюминием, магистраль подачи водного раствора щелочи, магистраль выдачи водорода, а также теплообменник-испаритель, размещенный в реакционном сосуде и имеющий прямой тепловой контакт с измельченным алюминием, размещенным в реакционном сосуде, дополнительно введены:
– смеситель с кристаллической щелочью, снабженный уровнемером и подключенный к магистрали подачи водного раствора щелочи;
– баллон-ресивер водорода с датчиком давления, заполненный водой, с газовой полостью, подключенной к магистрали выдачи водорода, пневматически соединенный с реакционным сосудом и гидравлически сообщающийся со смесителем и входом теплообменника-испарителя;
– газовая турбина, вход которой через двухходовой переключатель потока соединен с выходом теплообменника-испарителя и магистралью слива воды;
– воздушный компрессор, установленный на оси газовой турбины и через баллон-ресивер воздуха подключенный к магистрали выдачи воздуха.
Суть данного предложения состоит в следующем.
В процессе гидролиза алюминия получается не только водород, необходимый для ЭХГ, но и значительное количество тепла, которое используется для получения компремированного воздуха, подаваемого в ЭХГ. Для этого теплом химической реакции (гидролиза) испаряют воду, а полученный водяной пар используют как рабочее тело турбины, на оси которой размещен воздушный компрессор.
Таким образом ЭХГ обеспечивается не только горючим (Н2), но и окислителем (воздух). При этом оба рабочих газа имеют достаточно высокую температуру, что обеспечивает возможность прогрева и запуска ЭХГ при низких температурах окружающей среды, а в нормальных условиях существенно сокращает время выхода ЭХГ на стационарный режим работы.
После выхода ЭХГ на стационарный режим работы пусковой модуль отключается, и ЭХГ переходит на питание от основных источников водорода и кислорода (например, от газовых баллонов).
Существенным в работе пускового модуля является также то, что для включения его самого не требуется дополнительных источников энергии даже в условиях холода. Для инициирования химической реакции гидролиза в реакционном сосуде (то есть для преодоления ее температурного «порога») используется тепло, выделяющееся при растворении кристаллической щелочи в воде. Например, при растворении кристаллического едкого натра (NaOH) в воде до концентрации 30% температура получаемого раствора достигает 90÷95°С.
Таким образом, в реакционный сосуд с измельченным алюминием из смесителя поступает уже горячий водный раствор щелочи, что обеспечивает незамедлительное начало реакции.
Прямой тепловой контакт алюминия с теплообменником-испарителем обеспечивает также максимально быструю передачу тепла реакции охлаждающей воде, ее испарению и запуску турбины с воздушным компрессором. Таким образом, обеспечивается минимальная разновременность подачи в ЭХГ водорода и воздуха.
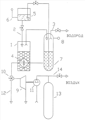
Схема пускового модуля приведена на чертеже, размещение реагентов соответствует исходному, нерабочему состоянию модуля.
На фиг.1 приняты следующие обозначения:
1 – реакционный сосуд; 2 – магистраль подачи водного раствора щелочи; 3 – магистраль выдачи водорода; 4 – теплообменник-испаритель; 5 – смеситель с кристаллической щелочью; 6 – уровнемер; 7 – баллон-ресивер водорода; 8 – датчик давления; 9 – турбина; 10 – двухходовой переключатель потока; 11 – воздушный компрессор; 12 – магистраль слива воды; 13 – баллон-ресивер воздуха; 14 – магистраль выдачи воздуха.
Работает модуль следующим образом. В исходном состоянии распределение реагентов соответствует чертежу. Реакционный сосуд (1) наполнен измельченным алюминием, смеситель (5) содержит кристаллическую щелочь, а в баллоне-ресивере водорода (7) находится вода. При пуске модуля вода из баллона-ресивера водорода (7) передавливается или переливается (в зависимости от относительного положения ресивера и смесителя) в смеситель с кристаллической щелочью (5), где находится кристаллическая щелочь. Количество перепущенной воды (то есть концентрация раствора щелочи) контролируется уровнемером (6). При растворении щелочи выделяется тепло, поэтому раствор щелочи разогревается, и в разогретом состоянии по магистрали подачи водного раствора щелочи (2) этот раствор перепускают в реакционный сосуд (1), где находится измельченный алюминий. После этого магистраль подачи водного раствора щелочи (2) перекрывается. Магистраль выдачи водорода (3) перекрыта.
Практически сразу начинается гидролиз алюминия с выделением водорода и тепла. Водород из реакционного сосуда (1) поступает в баллон-ресивер водорода (7) и вытесняет оттуда воду, которая, проходя через теплообменник-испаритель (4) и через двухходовой переключатель потока (10), сливается по магистрали слива воды (12). Проходя через теплообменник-испаритель (4), вода нагревается теплом реакции гидролиза и по мере разогрева реакционной смеси начинает испаряться (температура реагентов при гидролизе алюминия составляет около 200÷300°С).
После того как из двухходового переключателя потока (10) по магистрали слива воды (12) начинает идти пар, его переключают и направляют пар на турбину (9), которая начинает работать совместно с воздушным компрессором (11). Одновременно открывают магистраль выдачи водорода (3). Начинается подача сжатого воздуха в баллон-ресивер воздуха (13).
Из баллона-ресивера воздуха (13) воздух может практически сразу подаваться на вход ЭХГ по магистрали выдачи воздуха (14) либо накапливаться там и подаваться в ЭХГ в нужный момент (вместе с водородом из баллона-ресивера водорода (7)).
Таким образом, пусковой модуль начинает производить водород и сжатый воздух, то есть полностью обеспечивает потребности водородовоздушного ЭХГ. При этом газы могут подаваться в ЭХГ или сразу, или с задержкой из баллонов-ресиверов. При необходимости, кроме воздушного компрессора, турбина может приводить в действие электрический генератор, который может обеспечивать собственные нужды ЭХГ в электроэнергии (на чертеже электрогенератор не изображен).
Температура газов, генерируемых пусковым модулем, составляет (в зависимости от режима работы) от нескольких десятков до нескольких сотен градусов, поэтому использование предлагаемого устройства позволяет разогреть ЭХГ при пониженных температурах окружающей среды или сократить время выхода ЭХГ на стационарный режим в нормальных условиях.
Работоспособность химического реактора, работающего на гидролизе алюминия в водном растворе щелочи, была экспериментально доказана в РКК «Энергия». При этом опытный образец такого реактора работал при давлениях 10÷30 атм и температурах 200÷300°С. Масса алюминия, перерабатываемого в одном рабочем цикле, составляла ~ 3 кг, а длительность самого рабочего цикла – 15÷20 мин.
Таким образом, предлагаемое техническое решение позволяет создать для водородовоздушного ЭХГ пусковое устройство («стартер»), полностью обеспечивающее потребности ЭХГ в период запуска, в том числе при пониженных температурах окружающей среды. При этом такое устройство не требует для своей работы никаких дополнительных источников энергии и способно храниться длительное время в работоспособном состоянии.
Литература
1. Н.В.Коровин. «Электрохимические генераторы», «Энергия», Москва, 1974 г., стр.93.
2. «Генератор водорода», Патент РФ 2232710.
Формула изобретения
Пусковой модуль водородовоздушного электрохимического генератора, работающий на гидролизе алюминия в водном растворе щелочи и включающий реакционный сосуд с измельченным алюминием, магистраль подачи водного раствора щелочи и магистраль выдачи водорода, а также теплообменник-испаритель, размещенный в реакционном сосуде и имеющий прямой тепловой контакт с измельченным алюминием, размещенным в реакционным сосуде, отличающийся тем, что в состав пускового модуля дополнительно введены смеситель с кристаллической щелочью, снабженный уровнемером и подключенный к магистрали подачи водного раствора щелочи, баллон-ресивер водорода с датчиком давления, заполненный водой, с газовой полостью, подключенной к магистрали выдачи водорода, пневматически соединенный с реакционным сосудом и гидравлически сообщающийся со смесителем с кристаллической щелочью и входом теплообменника-испарителя, турбина, вход которой через двухходовой переключатель потока соединен с выходом теплообменника-испарителя и магистралью слива воды, воздушный компрессор, установленный на оси турбины и через баллон-ресивер воздуха подключенный к магистрали выдачи воздуха.
РИСУНКИ
|
|