|
|
(21), (22) Заявка: 2007105285/09, 12.02.2007
(24) Дата начала отсчета срока действия патента:
12.02.2007
(43) Дата публикации заявки: 20.08.2008
(46) Опубликовано: 27.05.2009
(56) Список документов, цитированных в отчете о поиске:
RU 2274902 С2, 20.04.2006. RU 2145117 С1, 27.01.2000. SU 1275503 А1, 07.12.1986. US 5049861 А, 17.09.1991. ЕР 0940679 A3, 08.09.1999.
Адрес для переписки:
61070, Украина, г. Харьков, ул. Акад. Проскуры, 1, НПП “Хартрон-Экспресс”, патентный отдел
|
(72) Автор(ы):
Гробов Вячеслав Григорьевич (UA), Макаренко Валентин Николаевич (UA), Щербак Александр Владимирович (UA), Бандура Иван Николаевич (UA)
(73) Патентообладатель(и):
НПП “ХАРТРОН-ЭКСПРЕСС Лтд” (ООО) (UA)
|
(54) СИСТЕМА ПОЖАРНО-ОХРАННОЙ СИГНАЛИЗАЦИИ
(57) Реферат:
Область применения – техника пожарно-охранной сигнализации, например, железнодорожных вагонов. Суть изобретения – система, которая содержит пожарный приемно-контрольный прибор, а также пожарные извещатели, отличающаяся тем, что в пожарный приемно-контрольный прибор введены первое и второе реле, входы которых соединены с третьим и четвертым выходами первого микропроцессора и в каждый пожарный извещатель введены второй выпрямитель, двухстабильное реле, первый и второй входы которого соединены со вторым и третьим выходами второго микропроцессора соответственно. Технический результат – расширение функциональных возможностей, повышение надежности системы. 2 ил.
Изобретение относится к технике пожарно-охранной сигнализации и предназначено для обнаружения пожаров на ранних стадиях их возникновения или несанкционированного проникновения в охраняемое помещение. Может быть использовано в качестве системы пожарно-охранной сигнализации для различных охраняемых объектов, в том числе и для пассажирских железнодорожных вагонов. Система обеспечивает непрерывный контроль состояния пожарных и охранных извещателей, подачу световой и звуковой сигнализации при возникновении тревожной ситуации, автоматическую проверку исправности составных частей системы.
Известна установка пожарной сигнализации типа BWZ-3 (см. Ю.С.Александров. Пожарная безопасность вагонов. Москва, Транспорт, 1988, стр.34-36), которая содержит пожарный приемно-контрольный прибор, состоящий из n отдельных каналов, к каждому из которых отдельными проводами подключаются пожарные извещатели, которые реагируют на появление дыма. Недостатками этой установки являются повышенные массогабаритные и стоимостные характеристики и низкие функциональные возможности.
Известна система пожарной сигнализации “Тесла” (см. Ю.С.Александров. Пожарная безопасность вагонов. Москва, Транспорт, 1988, стр.23-30), которая содержит пожарный приемно-контрольный прибор, в состав которого входят блок питания, блок анализа аналоговых сигналов, к выходам которого подключен блок индикации, сигнализации, контроля и управления, а также пожарные извещатели, в состав которых входят датчики дыма и тепловые датчики, выходы пожарных извещателей отдельными проводами соединены с пожарным приемно-контрольным прибором. Недостатками этой системы являются повышенные массогабаритные и стоимостные характеристики из-за большого количества проводов между пожарными извещателями и пожарным приемно-контрольным прибором и суженные функциональные возможности из-за отсутствия охранной сигнализации.
Наиболее близкой к изобретению по технической сути есть система пожарно-охранной сигнализации (см. патент на изобретение Российской Федерации 2274902, G08B 17/10, 2006), которая содержит пожарный приемно-контрольный прибор, состоящий из микропроцессора с согласующими устройствами, блока питания, блока индикации, сигнализации, контроля и управления, блока управления коммутаторами, четырех транзисторов, одного резистора и пожарные извещатели, подключенные к двухпроводной линии связи.
В состав пожарных извещателей входят микропроцессор с согласующими устройствами, датчик дыма, датчик температуры, датчики, принимающие донесения от нормально разомкнутых и нормально замкнутых контактов охранных датчиков, выпрямитель, блок стабилизированного напряжения, пятый и шестой транзисторы, второй и третий резисторы, Недостатками этой системы является нарушение работоспособности при возникновении обрыва или короткого замыкания в сигнальной линии пожарной сигнализации и отсутствие контроля правильности передаваемой информации.
Целью данного изобретения является расширение функциональных возможностей системы пожарно-охранной сигнализации за счет сохранения работоспособности всей системы при возникновении обрыва или короткого замыкания сигнальной линии, а также повышение надежности системы за счет введения контроля но “нечетности” информации, передаваемой по сигнальной линии.
Поставленная цель достигается тем, что в известную систему пожарно-охранной сигнализации, которая содержит пожарный приемно-контрольный прибор, в состав которого входят блок питания, первый микропроцессор с согласующими устройствами, к первому выходу которого подключен блок индикации, сигнализации, контроля и управления, ко второму выходу первого микропроцессора подключен блок управления коммутаторами, четыре выхода которого соединены с базами первого и второго транзисторов типа p-n-р и третьего, четвертого транзисторов типа n-p-n, к эмиттерам первого и второго транзисторов подключен первый выход блока питания, коллекторы первого транзистора типа p-n-р и четвертого транзистора типа n-р-n подсоединены к первому проводу двухпроводной линии, а коллекторы второго транзистора типа p-n-р и третьего транзистора типа n-р-n подсоединены ко второму проводу двухпроводной линии, эмиттеры третьего, четвертого транзисторов типа n-p-n подключены через первый резистор ко второму выходу блока питания, а также к входу первого микропроцессора, и пожарные извещатели, каждый из которых содержит второй микропроцессор, датчик дыма, датчик температуры, датчики приема донесений от нормально разомкнутых и нормально замкнутых контактов охранных датчиков соответственно, выходы которых соединены с первым, вторым, третьим и четвертым входами второго микропроцессора, первый выпрямитель, входы которого соединены с выводами двухпроводной линии пожарного извещателя, выход отрицательной полярности выпрямителя соединен со вторым входом блока стабилизированного напряжения, первый вход блока стабилизированного напряжения через светодиод соединен с коллектором шестого транзистора типа n-p-n, эмиттер которого через второй резистор соединен со вторым входом блока стабилизированного напряжения, база шестого транзистора типа n-p-n соединена с первым выходом второго микропроцессора, коллектор пятого транзистора соединен с пятым входом второго микропроцессора и через резистор с выходом блока стабилизированного напряжения, эмиттер пятого транзистора соединен со вторым входом блока стабилизированного напряжения, в соответствии с изобретением в состав пожарного приемно-контрольного прибора введены первое и второе реле, входы которых соединены с третьим и четвертым дополнительными дискретными выходами первого микропроцессора для соответственного отключения первых выводов и включения вторых дополнительных выводов двухпроводной линии пожарного приемно-контрольного прибора, первый провод и второй провод двухпроводной линии через нормально замкнутые контакты первого реле образуют соответственно первые выводы двухпроводной линии пожарного приемно-контрольного прибора, а также через нормально разомкнутые контакты второго реле образуют соответственно вторые дополнительные выводы двухпроводной линии пожарного приемно-контрольного прибора, первые выводы первого пожарного извещателя соединены с первыми выводами двухпроводной линии пожарного приемно-контрольного прибора, вторые выводы первого пожарного извещателя соединены с первыми выводами второго извещателя и так далее, вторые выводы последнего извещателя соединены со вторыми дополнительными выводами двухпроводной линии пожарного приемно-контрольного прибора, в каждый пожарный извещатель введены второй выпрямитель, двухстабильное реле, первый и второй входы которого соединены соответственно со вторым и третьим дополнительными дискретными выходами второго микропроцессора для управления замыканием-размыканием первых и вторых выводов пожарного извещателя, выход блока стабилизированного напряжения подключен к объединенным третьему и четвертому входам двухстабильного реле, оба нормально разомкнутых контактов которого зашунтированы четвертым и пятым резисторами и включены соответственно между первыми и вторыми выводами двухпроводной линии связи пожарного извещателя, входы второго выпрямителя соединены со вторыми выводами двухпроводной линии пожарного извещателя, выходы положительной полярности выпрямителей соединены через первый и второй диоды в прямом направлении с первым входом блока стабилизированного напряжения, второй провод первого и второй провод второго выводов двухпроводной линии связи пожарных извещателей соединены первым делителем напряжения из десятого и одиннадцатого резисторов, средняя точка которого соединена с базой пятого транзистора типа n-p-n, выход положительной полярности первого выпрямителя соединен со вторым делителем напряжения из шестого и седьмого резисторов, средняя точка которого соединена с шестым аналоговым входом второго микропроцессора для измерения значений напряжения па первых выводах пожарного извещателя, выход положительной полярности второго выпрямителя соединен с третьим делителем напряжения из восьмого и девятого резисторов, средняя точка которого соединена с седьмым аналоговым входом второго микропроцессора для измерения значений напряжения на вторых выводах пожарного извещателя, оставшиеся выводы второго и третьего делителей напряжения из резисторов и выход отрицательной полярности второго выпрямителя соединены со вторым входом блока стабилизированного напряжения.
Предложенная схема обеспечивает опрос всех извещателей в случае возникновения обрыва или короткого замыкания в сигнальной линии (т.е. сохраняет полную работоспособность системы при возникновении неисправности сигнальной линии), а также обеспечивает локализацию места возникновения неисправности.
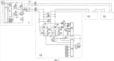
Изобретение поясняется чертежами, где на фиг.1 представлена структурная схема предложенной системы пожарно-охранной сигнализации, на фиг.2 – диаграммы напряжений в сигнальной линии, объясняющие ее работу.
Предложенная система содержит пожарный приемно-контрольный прибор 1, в состав которого входят блок 2 питания, первый микропроцессор 3 с согласующими устройствами, к первому выходу которого подключен блок 4 индикации, сигнализации, контроля и управления, ко второму выходу первого микропроцессора подключен блок 5 управления коммутаторами, четыре выхода которого соединены с базами первого и второго транзисторов 6, 7 типа p-n-р и третьего, четвертого транзисторов 8, 9 типа n-p-n, к эмиттерам первого и второго транзисторов 6, 7 подключен первый выход блока 2 питания, коллекторы первого транзистора 6 типа p-n-р и четвертого транзистора 9 типа n-p-n подсоединены к первому проводу 11 двухпроводной линии, а коллекторы второго транзистора 7 типа p-n-р и третьего транзистора 8 типа n-p-n подсоединены ко второму проводу 12 двухпроводной линии, эмиттеры транзисторов 8, 9 подключены через резистор 10 ко второму выходу блока 2, а также к входу микропроцессора 3, пожарные извещатели 13, каждый из которых содержит второй микропроцессор 18, датчик 14 дыма, датчик 15 температуры, датчики 16, 17 приема донесений от нормально разомкнутых и нормально замкнутых контактов охранных датчиков соответственно, выходы которых соединены с первым, вторым, третьим и четвертым входами второго микропроцессора 18, выпрямитель 19, входы которого соединены с выводами двухпроводной линии пожарного извещателя, выход отрицательной полярности выпрямителя 19 соединен со вторым входом блока 20 стабилизированного напряжения, первый вход блока 20 стабилизированного напряжения через светодиод 23 соединен с коллектором шестого транзистора 22 типа n-p-n, эмиттер которого через резистор 24 соединен со вторым входом блока 20 стабилизированного напряжения, база шестого транзистора 22 типа n-p-n соединена с первым выходом микропроцессора 18, коллектор пятого транзистора 21 соединен с пятым входом микропроцессора 18 и через резистор 25 с выходом блока 20 стабилизированного напряжения, эмиттер пятого транзистора 21 соединен со вторым входом блока 20 стабилизированного напряжения, первое и второе реле 26, 27, входы которых соединены с третьим и четвертым дополнительными дискретными выходами первого микропроцессора 3 с согласующими устройствами для соответственного отключения первых выводов и включения вторых дополнительных выводов двухпроводной линии пожарного приемно-контрольного прибора, первый провод и второй провод 11, 12 двухпроводной линии через нормально замкнутые контакты первого реле образуют соответственно первые выводы 28, 29 двухпроводной линии пожарного приемно-контрольного прибора, а также через нормально разомкнутые контакты второго реле образуют соответственно вторые дополнительные выводы 30, 31 двухпроводной линии пожарного приемно-контрольного прибора 1, первые выводы первого пожарного извещателя 13 соединены с первыми выводами 28, 29 двухпроводной линии пожарного приемно-контрольного прибора 1, вторые выводы первого пожарного извещателя 13 соединены с первыми выводами второго извещателя 13 и так далее, вторые выводы последнего извещателя 13 соединены со вторыми дополнительными выводами 30, 31 двухпроводной линии пожарного приемно-контрольного прибора 1, в каждый пожарный извещатель 13 введены второй выпрямитель 34, двухстабильное реле 35, первый и второй входы которого соединены соответственно со вторым и третьим дополнительными дискретными выходами второго микропроцессора 18 для управления замыканием-размыканием первых и вторых выводов пожарного извещателя, выход блока 20 стабилизированного напряжения подключен к объединенным третьему и четвертому входам двухстабильного реле 35, оба нормально разомкнутые контакты которого зашунтированы четвертым и пятым резисторами 32, 33 и включены соответственно между первыми и вторыми выводами двухпроводной линии связи пожарных извещателей 13, входы второго выпрямителя 34 соединены со вторыми выводами двухпроводной линии пожарного извещателя 13, выходы положительной полярности выпрямителей 19, 34 соединены через первый и второй диоды 42, 43 в прямом направлении с первым входом блока 20 стабилизированного напряжения, вторые провода первого и второго выводов двухпроводной линии связи пожарных извещателей 13 соединены первым делителем напряжения из резисторов 40, 41, средняя точка которого соединена с базой пятого транзистора 21 типа n-p-n, выход положительной полярности первого выпрямителя 19 соединен со вторым делителем напряжения из резисторов 36, 37, средняя точка которого соединена с шестым аналоговым входом второго микропроцессора 18 для измерения значений напряжения па первых выводах пожарного извещателя, выход положительной полярности второго выпрямителя 34 соединен с третьим делителем напряжения из резисторов 38, 39, средняя точка которого соединена с седьмым аналоговым входом второго микропроцессора 18 для измерения значений напряжения на вторых выводах пожарного извещателя, оставшиеся выводы второго и третьего делителей напряжения из резисторов 36-39 и выход отрицательной полярности второго выпрямителя 34 соединены со вторым входом блока 20 стабилизированного напряжения.
Система пожарно-охранной сигнализации работает следующим образом.
Блок питания 2, подключенный к источнику постоянного тока, который имеет значительные разбросы напряжения, вырабатывает стабилизированные напряжения для питания соответствующих блоков и элементов системы.
Микропроцессор 3 осуществляет циклический опрос всех извещателей в двух режимах – “Работа” и “Самопроверка”.
Цикл опроса состоит из периода синхронизации и n циклов опроса n извещателей. Периоды синхронизации в режимах “Работа” и “Самопроверка” отличаются по длительности, что позволяет извещателям определить требуемый режим работы системы.
Период синхронизации состоит из двух фаз – импульса и паузы синхронизации. Появление импульса синхронизации длительностью Тс1 свидетельствует о начале текущего цикла опроса извещателей. С этого момента извещатели начинают отсчет импульсов в двухпроводной линии с целью определения цикла опроса, соответствующего адресу данного извещателя. При наступлении паузы синхронизации длительностью Тс2 все извещатели осуществляют опрос состояния датчиков, сравнение их параметров по заданным критериям и подготовку к выдаче сигналов тревоги при наступлении цикла опроса, соответствующего адресу данного извещателя.
Цикл опроса извещателей состоит из шести фаз длительностью Тс3 каждая.
Первая фаза, соответствующая появлению импульса в двухпроводной линии, предназначена для передачи на пожарный приемно-контрольный прибор сообщения о срабатывании дымового датчика в режиме “Работа” или неисправности дымового датчика в режиме “Самопроверка”.
Вторая фаза, соответствующая появлению паузы в двухпроводной линии, предназначена для передачи на пожарный приемно-контрольный прибор сообщения о срабатывании датчика донесений от нормально разомкнутых контактов охранных датчиков в режиме “Работа” или неисправности датчика донесений в режиме “Самопроверка”.
Третья фаза, соответствующая появлению импульса в двухпроводной линии, предназначена для передачи на пожарный приемно-контрольный прибор сообщения о срабатывании датчика температуры при достижении окружающей температуры заданного порога в режиме “Работа” или неисправности датчика температуры в режиме “Самопроверка”.
Четвертая фаза, соответствующая появлению паузы в двухпроводной линии, предназначена для передачи на пожарный приемно-контрольный прибор сообщения о срабатывании датчика донесений от нормально замкнутых контактов охранных датчиков в режиме “Работа” или неисправности датчика донесений в режиме “Самопроверка”.
Пятая фаза, соответствующая появлению импульса в двухпроводной линии, предназначена для передачи на пожарный приемно-контрольный прибор сообщения о срабатывании датчика температуры при превышении скорости нарастания температуры заданного порога в режиме “Работа” или неисправности датчика температуры в режиме “Самопроверка”.
Шестая фаза, соответствующая появлению паузы в двухпроводной линии, предназначена для передачи нечетного количества фаз с повышенным током потребления по двухпроводной линии в процессе цикла опроса одного извещателя, что позволяет обеспечить контроль, за достоверностью передаваемой информации. В случае отсутствия тревожных сообщений, извещатель выдает повышенный ток потребления в шестой фазе. Таким образом, отсутствие фазы с повышенным током потребления на протяжении цикла опроса одного извещателя воспринимается пожарным приемно-контрольным прибором как обрыв двухпроводной линии или как отсутствие данного извещателя, что эквивалентно обрыву. Если в процессе цикла опроса одного извещателя, пожарный приемно-контрольный прибор воспринял четное количество фаз с повышенным током потребления, то результаты этого опроса игнорируются. Если подобная ситуация сохраняется более трех раз подряд, пожарный приемно-контрольный диагностирует неисправность данного извещателя.
Диаграмма напряжений, которая снимается с резистора 10 в режиме “Работа” при отсутствии тревожной информации, изображена на фиг.2а.
Диаграмма напряжений, которая снимается с резистора 10 в режиме “Работа” при наличии тревожной информации, изображена на фиг.2б.
Диаграмма напряжений, которая снимается с резистора 10 в режиме “Самопроверка” при отсутствии тревожной информации, изображена на фиг.2в.
Диаграмма напряжений, которая снимается с резистора 10 в режиме “Самопроверка” при наличии тревожной информации, изображена на фиг.2г.
Формирование фазы “импульс” в двухпроводной линии связи осуществляется следующим образом. Микропроцессор 3 через блок 5 открывает на время Тс1, Тс3 или Тс4 транзисторы 6 и 8 и закрывает транзисторы 7 и 9. При этом ток от источника питания 2 протекает через открытый транзистор 6, провод 28, извещатсли 13, провод 29, открытый транзистор 8 и резистор 10 на выход отрицательной полярности блока 2 питания. С резистора 10 снимается напряжение IJ-IJ1 и подается на аналоговый вход микропроцессора 3.
Формирование фазы “пауза” в двухпроводной линии связи осуществляется следующим образом. Микропроцессор 3 через блок 5 открывает на время Тс2, Тс3 или Тс5 транзисторы 7 и 9 и закрывает транзисторы 6 и 8. При этом ток от источника питания 2 протекает через открытый транзистор 7, провод 29, извещатели 13, провод 28, открытый транзистор 9 и резистор 10 на выход положительной полярности блока 2 питания. С резистора 10 снимается напряжение U~U2 и подается на аналоговый вход микропроцессора 3. Уровни напряжения U1 и U2 примерно одинаковы, так как отсутствует цепочка из диода и резистора в конце двухпроводной линии связи. Таким образом, фазы “импульс” и “пауза” отличаются направлением тока в двухпроводной линии.
По переднему фронту фазы “импульс” в извещателях открывается транзистор 21, с коллектора которого снимается сигнал низкого уровня па вход прерывания микропроцессора 18. Появление сигнала прерывания свидетельствует о начале импульса в двухпроводной линии и микропроцессор 18 начинает определение его длительности. Если длительность импульса превышает длительность Тс3 (длительность импульса синхронизации для режима “Самопроверка” Тс4), микропроцессор 18 воспринимает его как синхронизирующий импульс режима “Работа” и начинает подсчет импульсов с целью определения цикла опроса, соответствующего адресу данного извещателя.
Если в процессе анализа результатов, считанных с датчиков, обнаружена тревожная ситуация, то в определенной фазе цикла опроса извещатель увеличивает ток потребления по двухпроводной линии, что незамедлительно сказывается на величине напряжения, снимаемого с резистора 10. Увеличение величины тока по двухпроводной линии связи осуществляется следующим образом. По команде микропроцессора 18 открывается транзистор 22, разрешая тем самым протекание тока через светодиод 23, сигнализирующего о возникновении тревожной ситуации, и происходит увеличение тока в двухпроводной линии.
В режиме “Самопроверка” цикл опроса извещателей и выдача сообщений о неисправностях происходит аналогичным образом. При этом длительность импульса синхронизации Тс4 и длительность паузы синхронизации Тс5 больше, чем в режиме “Работа”.
Для сохранения работоспособности системы в случае возникновения обрыва в двухпроводной линии связи выходные выводы последнего извещателя соединяются с выводами 30 и 31 пожарного приемно-контрольного прибора. Если в процессе цикла опроса извещателя микропроцессор 3 не обнаружил ни одной фазы с повышенным током потребления, он фиксирует наличие обрыва двухпроводной линии или отсутствие данного извещателя. Микропроцессор запоминает список ответивших извещателей и замыкает контакты реле 27. Теперь опрос состояния ранее ответивших извещателей происходит по цепям 28 и 29 двухпроводной линии, а опрос состояния не ответивших извещателей происходит по цепям 30 и 31. Таким образом осуществляется опрос всех извещателей, фиксируется место возникновения обрыва и сохраняется работоспособность всей системы при возникновении обрыва в двухпроводной линии связи.
Для сохранения работоспособности системы в случае возникновения короткого замыкания в сигнальной линии в состав каждого из извещателей 13 введены двухстабильное реле 35, дополнительные резисторы 32 и 33, второй выпрямитель 34 и два делителя напряжения, состоящие из резисторов 36, 37 и резисторов 38, 39. До подачи питания в сигнальную линию контакты реле 35 разомкнуты. После подачи питания в двухпроводную линию связи микропроцессор 18 оценивает уровни напряжения на делителях, состоящих из резисторов 36, 37 и 38, 39, выбирает большее значение и рассчитывает наименьшее допустимое значение. Если меньшее измеренное значение напряжения превышает расчетное (это свидетельствует об отсутствии короткого замыкания в сигнальной линии), то микропроцессор подает импульс напряжения для включения двухстабильного реле. Таким образом подключается следующий участок сигнальной линии со следующим извещателем, который в свою очередь также оценивает уровни напряжения на делителях, и подключается следующий участок сигнальной линии. Таким образом осуществляется подключение всех извещателей к сигнальной линии.
Если извещатель обнаруживает несоответствие измеренных напряжений или недопустимо малое напряжение в линии, включение реле не происходит и сигнальная линия остается разорванной со стороны тех выводов извещателя, где напряжение, снимаемое с делителя напряжения, ниже рассчитанного значения.
Оценка значений на делителях напряжения выполняется в каждом цикле опроса шлейфа или, при отсутствии диаграммы, периодически через 0,5 с.
Если в процессе работы системы в сигнальной линии возникает короткое замыкание, значения напряжений па делителях извещателей резко падают, микропроцессоры 18 подают импульсы напряжения на отбойные обмотки двухстабильных реле 35, тем самым разрывается сигнальная линия всеми извещателями. Пожарный приемно-контрольный прибор фиксирует факт возникновения короткого замыкания по возросшему значению величины напряжения на резисторе 10. При повторном цикле опроса извещателей осуществляется подключение только тех участков сигнальной линии, которые расположены до места возникновения короткого замыкания, тем самым создается ситуация, подобная обрыву в сигнальной линии. Первый микропроцессор 3 запоминает список ответивших извещателей и замыкает контакты реле 27 для опроса не ответивших извещателей. Дальнейший алгоритм взаимодействия пожарного приемно-контрольного прибора и извещателей аналогичен алгоритму взаимодействия в случае возникновения обрыва в сигнальной линии. Таким образом локализуется место возникновения короткого замыкания, сохраняется опрос всех извещателей, фиксируется место возникновения короткого замыкания и сохраняется работоспособность всей системы.
Предложенная система расширяет функциональные возможности и повышает надежность системы пожарно-охранной сигнализации за счет введения контроля по “нечетности” передаваемой информации и сохранения ее работоспособности при возникновении обрыва или короткого замыкания в сигнальной линии.
Формула изобретения
Система пожарно-охранной сигнализации для различных охраняемых объектов, в том числе и для пассажирских железнодорожных вагонов, которая содержит пожарный приемно-контрольный прибор, в состав которого входят блок питания, первый микропроцессор с согласующими устройствами, к первому выходу которого подключен блок индикации, сигнализации, контроля и управления, ко второму выходу первого микропроцессора подключен блок управления коммутаторами, четыре выхода которого соединены с базами первого и второго транзисторов типа p-n-р и третьего, четвертого транзисторов типа n-p-n, к эмиттерам первого и второго транзисторов подключен первый выход блока питания, коллекторы первого транзистора типа p-n-р и четвертого транзистора типа n-p-n подсоединены к первому проводу двухпроводной линии, а коллекторы второго транзистора типа p-n-р и третьего транзистора типа n-p-n подсоединены ко второму проводу двухпроводной линии, эмиттеры третьего, четвертого транзисторов типа n-p-n подключены через первый резистор ко второму выходу блока питания, а также к входу первого микропроцессора, и пожарные извещатели, каждый из которых содержит второй микропроцессор, датчик дыма, датчик температуры, датчики приема донесений от нормально разомкнутых и нормально замкнутых контактов охранных датчиков соответственно, выходы которых соединены с первым, вторым, третьим и четвертым входами второго микропроцессора, первый выпрямитель, входы которого соединены с выводами двухпроводной линии пожарного извещателя, выход отрицательной полярности выпрямителя соединен со вторым входом блока стабилизированного напряжения, первый вход блока стабилизированного напряжения через светодиод соединен с коллектором шестого транзистора типа n-р-n, эмиттер которого через второй резистор соединен со вторым входом блока стабилизированного напряжения, база шестого транзистора типа n-p-n соединена с первым выходом второго микропроцессора, коллектор пятого транзистора соединен с пятым входом второго микропроцессора и через резистор – с выходом блока стабилизированного напряжения, эмиттер пятого транзистора соединен со вторым входом блока стабилизированного напряжения, в состав пожарного приемно-контрольного прибора введены первое и второе реле, входы которых соединены с третьим и четвертым дополнительными дискретными выходами первого микропроцессора для соответственного отключения первых выводов и включения вторых дополнительных выводов двухпроводной линии пожарного приемно-контрольного прибора, первый провод и второй провод двухпроводной линии через нормально замкнутые контакты первого реле образуют соответственно первые выводы двухпроводной линии пожарного приемно-контрольного прибора, а также через нормально разомкнутые контакты второго реле образуют соответственно вторые дополнительные выводы двухпроводной линии пожарного приемно-контрольного прибора, первые выводы первого пожарного извещателя соединены с первыми выводами двухпроводной линии пожарного приемно-контрольного прибора, вторые выводы первого пожарного извещателя соединены с первыми выводами второго извещателя и так далее, вторые выводы последнего извещателя соединены со вторыми дополнительными выводами двухпроводной линии пожарного приемно-контрольного прибора, в каждый пожарный извещатель введены второй выпрямитель, двухстабильное реле, первый и второй входы которого соединены соответственно со вторым и третьим дополнительными дискретными выходами второго микропроцессора для управления замыканием-размыканием первых и вторых выводов пожарного извещателя, выход блока стабилизированного напряжения подключен к объединенным третьему и четвертому входам двухстабильного реле, оба нормально-разомкнутые контакты которого зашунтированы четвертым и пятым резисторами и включены соответственно между первыми и вторыми выводами двухпроводной линии связи пожарного извещателя, входы второго выпрямителя соединены со вторыми выводами двухпроводной линии пожарного извещателя, выходы положительной полярности выпрямителей соединены через первый и второй диоды в прямом направлении с первым входом блока стабилизированного напряжения, второй провод первого и второй провод второго выводов двухпроводной линии связи пожарных извещателей соединены первым делителем напряжения из десятого и одиннадцатого резисторов, средняя точка которого соединена с базой пятого транзистора типа n-p-n, выход положительной полярности первого выпрямителя соединен со вторым делителем напряжения из шестого и седьмого резисторов, средняя точка которого соединена с шестым аналоговым входом второго микропроцессора для измерения значений напряжения на первых выводах пожарного извещателя, выход положительной полярности второго выпрямителя соединен с третьим делителем напряжения из восьмого и девятого резисторов, средняя точка которого соединена с седьмым аналоговым входом второго микропроцессора для измерения значений напряжения на вторых выводах пожарного извещателя, оставшиеся выводы второго и третьего делителей напряжения из резисторов и выход отрицательной полярности второго выпрямителя соединены со вторым входом блока стабилизированного напряжения.
РИСУНКИ
|
|