|
|
(21), (22) Заявка: 2008105033/06, 13.02.2008
(24) Дата начала отсчета срока действия патента:
13.02.2008
(46) Опубликовано: 27.05.2009
(56) Список документов, цитированных в отчете о поиске:
RU 2258156 С1, 10.08.2005. RU 2203435 С2, 27.04.2003. SU 1788318 А1, 15.01.1993. US 3926345 А, 16.12.1975. US 3921500 А, 25.11.1975.
Адрес для переписки:
140050, Московская обл., Люберецкий р-н, п. Красково, ул. Федянина, 1, кв.21, С.М. Булгакову
|
(72) Автор(ы):
Булгаков Сергей Михайлович (RU)
(73) Патентообладатель(и):
Булгаков Сергей Михайлович (RU)
|
(54) ГИДРАВЛИЧЕСКАЯ СИСТЕМА ЦЕНТРАЦИИ ГИДРОПРИВОДА УСТРОЙСТВА ПЕРЕДАЧИ ДАВЛЕНИЯ СРЕДЫ ОТ ОДНОЙ СИСТЕМЫ К ДРУГОЙ БЕЗ СОПРИКОСНОВЕНИЯ СРЕД
(57) Реферат:
Система предназначена для перекачивания текучих сред с широко изменяющимися физико-механическими свойствами, например газа, газожидкостных субстанций, буровых растворов, нефти. Система содержит два идентичных рабочих гидроцилиндра, штоки которых соединены с соответствующими штоками двух идентичных приводных гидроцилиндров, полости которых сообщены гидролиниями с образованием замкнутой системы циркуляции рабочей жидкости с реверсивным регулируемым насосом, включающим систему реверсирования и регулирования подачи насоса, сообщенной со штоком, и насос подпитки с системой подпитки замкнутой системы циркуляции рабочей жидкости, при этом она снабжена системой центрации поршней приводных гидроцилиндров, при этом штоковые полости приводных гидроцилиндров соединены между собой, а поршневые полости – с соответствующим входом-выходом реверсивного регулируемого гидронасоса, причем система центрации включает подпитывающий гидроцилиндр, одна из полостей которого соединяется с поршневой полостью одного из приводных гидроцилиндров, а вторая – с линией, связывающей штоковые полости приводных гидроцилиндров и клапаны центрации, установленные в поршневых крышках приводных гидроцилиндров, каждый из которых выполняет двойную функцию – двустороннего обратного клапана и динамического клапана. Технический результат – повышение надежности. 2 ил.
Изобретение относится к гидромашиностроению и предназначено для перекачивания текучих сред с широко изменяющимися физико-механическими свойствами, например газа, газожидкостных субстанций, буровых растворов, нефти.
Известна гидравлическая система центрации гидропривода устройства передачи давления среды от одной системы к другой без соприкосновения сред, содержащая плунжерный насос с возвратно-поступательным гидравлическим насосом (двойного действия), кривошипно-шатунным механизмом, крейцкопфами, соединенными тягой с плунжерными насосами. Кривошипно-шатунный механизм расположен на станине с коленчатым валом, червячным редуктором, системой принудительной смазки, подшипниками качения и скольжения. Входной вал червячного редуктора соединен приводным валом с редуктором раздаточной коробки двигателя внутреннего сгорания (см. патент РФ 2203435, 2003).
Однако такие устройства имеют малую долговечность и низкую надежность, большие массогабаритные показатели, неравномерность подачи жидкости, низкий КПД и узкий диапазон режимов работы.
Наиболее близкой по своей технической сущности к предлагаемому изобретению является гидравлическая система центрации гидропривода устройства передачи давления среды от одной системы к другой без соприкосновения сред, содержащая гидроприводной возвратно-поступательный насос двойного действия, содержащий два рабочих гидроцилиндра, шток каждого из которых соединен с соответствующим штоком приводных гидроцилиндров, полости которых сообщены гидролиниями с образованием замкнутой схемы циркуляции рабочей жидкости с реверсивным регулируемым насосом с системой реверсирования и регулирования подачи насоса, связанной со штоком приводного гидроцилиндра, и насос подпитки с системой подпитки замкнутой схемы циркуляции рабочей жидкости (см. патент РФ 2258156, 2005).
Недостатками такой гидравлической системы центрации гидропривода гидроприводного насоса являются низкие надежность и устойчивость работы из-за невозможности цикличной работы приводных гидроцилиндров при наличии утечек в их поршневых и штоковых уплотнениях и неравномерной нагрузки на штоках приводных цилиндров, а также из-за быстрого выхода из строя коромыслового механизма, связывающего штоки цилиндров в результате его нагружения рабочими усилиями от штоков рабочих цилиндров вследствие разности этих усилий при всасывании и нагнетании, кроме того, существенная неравномерность подачи, связанная с неизбежным выстоем нагнетающего поршня во время движения всасывающего поршня.
Технической задачей изобретения является увеличение производительности насоса, снижение неравномерности его подачи, повышение надежности и долговечности.
Поставленная техническая задача достигается тем, что в известной гидравлической системе центрации гидропривода устройства передачи давления среды от одной системы к другой без соприкосновения сред, содержащей два идентичных рабочих гидроцилиндра, штоки которых соединены с соответствующими штоками двух идентичных приводных гидроцилиндров, полости которых сообщены гидролиниями с образованием замкнутой системы циркуляции рабочей жидкости с реверсивным регулируемым насосом, включающим систему реверсирования и регулирования подачи насоса, связанной со штоком приводного гидроцилиндра, и насос подпитки с системой подпитки замкнутой системы циркуляции рабочей жидкости, при этом новым является то, что гидравлическая система привода снабжена системой центрации поршней приводных гидроцилиндров, при этом штоковые полости приводных гидроцилиндров соединены между собой, а поршневые полости – с соответствующим входом-выходом реверсивного регулируемого гидронасоса, причем система центрации включает подпитывающий гидроцилиндр, одна из полостей которого соединяется с поршневой полостью одного из приводных гидроцилиндров, а вторая – с линией, связывающей штоковые полости приводных гидроцилиндров, и клапаны центрации, установленные в поршневых крышках приводных гидроцилиндров, каждый из которых выполняет двойную функцию – двустороннего обратного клапана и динамического клапана.
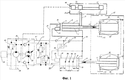
На фиг.1 представлена схема гидравлической системы центрации гидропривода устройства передачи давления среды от одной системы к другой без соприкосновения сред.
На фиг.2 – клапан центрации.
Гидравлическая система центрации гидропривода устройства передачи давления среды от одной системы к другой без соприкосновения сред содержит два рабочих гидроцилиндра 1 и 2, штоки 3, 4 каждого из которых соединены с соответствующими штоками 7, 8 приводных гидроцилиндров 5, 6, штоковые полости 17, 18 которых объединены линией 19, а поршневые полости 15, 16 сообщены гидролиниями 34, 35 с соответствующим входом-выходом основного реверсивного регулируемого насоса 30 насосного блока 26, образуя замкнутую систему циркуляции рабочей жидкости. Насосный блок 26 включает кроме основного насоса 30 также систему подпитки замкнутой системы циркуляции рабочей жидкости, состоящей из насоса 38 подпитки, блока обратных клапанов 39 и предохранительного клапана 40, подключенных своими входами к напорной линии 47 насоса подпитки 38, а выходами – соответственно к гидролиниям 34, 35 и гидробаку 28. Кроме того, гидролинии 34, 35 насоса 30 соединены с блоком 27 предохранительных клапанов 41 для ограничения максимальной силы на поршни 9, 10 рабочих гидроцилиндров 1, 2. Непрерывная цикличная работа системы осуществляется за счет реверсирования насоса 30 при подходе поршня 11 приводного гидроцилиндра 5 к своим крайним положениям посредством блока управления 32, включающего гидравлические конечные выключатели 33, срабатывающие при контакте с упором 31, размещенном на штоке 7 приводного цилиндра 5, и блок 48 преобразования сигнала. Блок управления 32 осуществляет, кроме того, регулировку подачи реверсивного регулируемого насоса 30.
Гидравлическая система привода оснащена системой центрации, осуществляющей центрирование поршней 11, 12 приводных цилиндров 5, 6, которая включает клапаны 23 и 24 центрации поршней 11, 12 приводных гидроцилиндров 5, 6, установленные в поршневых крышках 42 последних, гидроцилиндр 22 подпитки штоковых полостей 17, 18, объединеннных линией 19. Поршневая полость гидроцилиндра 22 подпитки соединена линией 36 с поршневой полостью 16 приводного гидроцилиндра 6, а штоковая полость – линией 37 с напорной линией 47 насоса подпитки 38 через обратный клапан 21, и через обратный клапн 20 – с линией 19, объединяющей штоковые полости 17, 18 приводных цилиндров 5, 6.
Описание работы гидравлической системы центрации гидропривода устройства передачи давления среды от одной системы к другой без соприкосновения сред.
Привод поршней 9, 10 рабочих гидроцилиндров 1, 2 рабочей части устройства, оснащенных всасывающими клапанами 45, соединенными с емкостью 43 перекачиваемой среды, например бурового раствора, и нагнетательными клапанами 46, соединенными с напорной линией 44, осуществляется двумя приводными гидроцилиндрами 5, 6. Поршневые полости 15, 16 последних соединены линиями 34, 35 с выходами реверсивного регулируемого аксиально-плунжерного насоса 30 и образуют замкнутый контур циркуляции жидкости, которая сначала всасывается насосом 30 из полости 16 гидроцилиндра 6 и подается в полость 15 гидроцилиндра 5, а после реверса насоса 30 наоборот. За счет воздействия кулачка 31 на конечные выключатели 33 при достижении поршнем 11 приводного гидроцилиндра 5 одного из крайних положений, посредством блока управления 32 происходит реверс насоса 30. Таким образом, осуществляется циклическая работа приводных гидроцилиндров 5, 6.
Поршни 11, 12 гидроцилиндров 5, 6 изначально установлены в противофазе, а полости 17, 18 последних объединены линией 19 и заполнены жидкостью, т.о. при подаче жидкости от насоса 30 в одну из полостей 15, 16 происходит перемещение сразу двух поршней 11, 12. Причем т.к. рабочие цилиндры 1, 2 двустороннего действия и для перемещения штоков 3, 4 как в одну, так и в другую сторону необходимо приложить рабочее усилие, то штоковые полости 17, 18 приводных цилиндров 5, 6 являются рабочими и во время движения поршней 11, 12 постоянно находятся под рабочим давлением, и давление в этих полостях может превышать давление насоса 30.
При этом объем рабочей жидкости, равный объему поршневой камеры 15 или 16, постоянно перемещается из камеры 15 через насос 30 в камеру 16 и в обратном направлении, без прохождения через гидробак 28, поэтому последний имеет малый объем, т.к. предназначен только для работы насоса 38 подпитки.
Поршни 11, 12, установленные изначально в противофазе, колеблются во время работы относительно точки 49 своего центрального положения, и проходят равные пути L в противоположные стороны от точки 49 до крайних положений. При значительном превышении усилия на штоке 7 над усилием на штоке 8 и при наличии утечек по уплотнению поршня 11 жидкость, подаваемая от гидронасоса 30 в полость 15, будет перетекать в полость 17 и перемещать поршень 12, при этом поршень 11 может оставаться недвижимым либо двигаться с меньшей скоростью, чем поршень 12. В результате произойдет смещение центра колебаний поршня 12 в точку 50, а фактический путь поршня до крайнего положения уменьшится до L1. Если после этого поршень 11 начнет (или продолжит) движение, то вытесняемая им из штоковой полости 17 жидкость приведет к удару поршня 12 о крышку 42 цилиндра 6, что может привести к выходу из строя последнего. Если утечки имеет одно из уплотнений штоков 7, 8, то с каждым циклом объем жидкости в полостях 17, 18 будет уменьшаться на величину этих утечек, а поршни 11, 12 не будут доходить до своих крайних левых положений. При этом центр колебаний поршня 12 сместится в точку 51, а фактический путь поршня 12 уменьшится до L2. Следовательно, поршни 11, 12 перестанут двигаться в противофазе, что приведет к росту неравномерности подачи и возникновению гидроударов с последующим недопустимым снижением значений выходных параметров – давления и подачи.
Для исключения сдвига фазы взаимного движения поршней 11, 12 при действии несимметричной нагрузки и наличии утечек по уплотнениям приводных гидроцилиндров 5, 6 имеется система центрации поршней 11, 12, включающая клапаны 23 и 24 центрации (показаны условно), установленные в поршневых крышках 42, гидроцилиндр 22 подпитки штоковых полостей 17, 18, объединеннных линией 19, а также обратные клапны 20, 21.
Система центрации работает следующим образом. При движении поршня 11 в направлении стрелки 13 из полости 16 гидроцилиндра 6 осуществляется всасывание насосом 30, и давление в поршневой полости цилиндра 22 подпитки также равно давлению всасывания, поэтому жидкость от насоса 38 подпитки через обратный клапан 21 поступает в линию 37 цилиндра 22 и заполняет его штоковую полость, перемещая его поршень влево. Клапан 20 из-за разности давления в напорной линии 47 насоса подпитки 38 и давления в линии 19 закрыт. При реверсе гидронасоса 30 рабочая жидкость под рабочим давлением поступает через полость 16 в поршневую полость гидроцилиндра 22, в результате его поршень перемещается вправо, вытесняя жидкость из его штоковой полости через обратный клапан 20 в линию 19, осуществляя таким образом силовую подпитку полостей 17, 18, находящихся под рабочим давлением, при этом обратный клапан 21 из-за разности давлений закрыт. За счет разницы поршневой и штоковой площадей цилиндра 22 обеспечивается его гарантированная работа при превышении давления в полостях 17, 18 над давлением в полости 16. Объем жидкости, вытесняемый за каждый цикл движения поршней 11, 12 из штоковой полости цилиндра 22 в линию 19, гарантированно превышает средний объем утечек по уплотнениям цилиндров 5, 6 за цикл, поэтому объем жидкости в штоковых полостях 17, 18 оказывается избыточным, в результате этого происходит смещению центров колебаний поршней 11, 12.
Однако после того как осуществилась подпитка цилиндром 22, при подходе, например, поршня 11 к поршневой крышке 42 гидроцилиндра 5, в которой установлен клапан 23 центрации (клапаны 23, 24 показаны условно), последний открывается посредством нажатия поршня 11 на щуп, предусмотренный в конструкции клапана, соединяя полость 17 с полостью 15, из которой в этот момент происходит всасывание насоса 30. Т.о. поршень 11 останавливается, а поршень 12, двигаясь против направления стрелки 14, вытесняет избыточный объем жидкости из полости 18, пока не достигнет своего крайнего правого положения. Взаимная фаза движения поршней 11, 12 восстанавливается (одновременно, таким образом во время работы гидропривода осуществляется постоянная частичная продувка замкнутых штоковых полостей 17, 18 для нормализации в них теплового режима и удаления газовых пузырьков). Затем происходит реверс насоса 30, и жидкость от него начинает поступать в полость 15, при этом клапан 23 закрывается, не допуская подачу жидкости насосом 30 в линию 19. Клапан 24 работает аналогичным образом.
Конструкция клапанов 23, 24 приведена на фиг.2 и состоит из запорного элемента 52 с продольными проточками 53 и щупом 54 принудительного открытия, корпуса 55, седла 56, фиксатора 57, уплотнений 58, 59, так же имеются подводящие каналы 60, 61.
Клапаны центрации выполняют двойную функцию – имеют два режима работы: режим двустороннего обратного клапана с возможностью принудительного открытия, в котором клапаны остаются герметичными при разности давлений в подводящих каналах 60, 61 и открываются принудительно посредством щупа 54, и режим динамического клапана, в котором клапаны изначально открыты, а при прохождении рабочей жидкости через продольные проточки 53 запорного элемента 52, в результате возникающей из-за потерь разности давлений закрываются.
Таким образом, система центрации осуществляет постоянный контроль и корректировку взаимной фазы движения поршней, восполняя утечки объединенных штоковых полостей приводных гидроцилиндров и обеспечивая тем самым цикличную попеременную работу цилиндров без выстоев, вызывающих снижение подачи и увеличение ее пульсации.
Система центрации позволяет гидросистеме гидропривода работать при наличии неравномерной нагрузки на штоках приводных гидроцилиндров, поддерживает максимальную равномерность выходной подачи, сохраняя стабильность выходных параметров (давления и подачи), при этом уменьшаются знакопеременные нагрузки, вызванные гидроударами, обеспечивает работу привода при наличии существенных утечек по уплотнениям приводных гидроцилиндров, а при использовании устройства передачи давления в качестве бурового насоса снижается неравномерность работы бурового инструмента (турбобура), снижаются колебания бурильной колонны и скачки нагрузки на долото, увеличивая срок его службы, сводится к минимуму риск обвала стенок скважины.
Формула изобретения
Гидравлическая система центрации гидропривода устройства передачи давления среды от одной системы к другой без соприкосновения сред, содержащая два идентичных рабочих гидроцилиндра, штоки которых соединены с соответствующими штоками двух идентичных приводных гидроцилиндров, полости которых сообщены гидролиниями с образованием замкнутой системы циркуляции рабочей жидкости с реверсивным регулируемым насосом, включающим систему реверсирования и регулирования подачи насоса, связанной со штоком приводного гидроцилиндра, и насос подпитки с системой подпитки замкнутой системы циркуляции рабочей жидкости, отличающаяся тем, что гидравлическая система привода снабжена системой центрации поршней приводных гидроцилиндров, при этом штоковые полости приводных гидроцилиндров соединены между собой, а поршневые полости – с соответствующим входом-выходом реверсивного регулируемого гидронасоса, причем система центрации включает подпитывающий гидроцилиндр, одна из полостей которого соединяется с поршневой полостью одного из приводных гидроцилиндров, а вторая – с линией, связывающей штоковые полости приводных гидроцилиндров, и клапаны центрации, установленные в поршневых крышках приводных гидроцилиндров, каждый из которых выполняет двойную функцию – двустороннего обратного клапана и динамического клапана.
РИСУНКИ
|
|