|
|
(21), (22) Заявка: 2008114708/06, 17.04.2008
(24) Дата начала отсчета срока действия патента:
17.04.2008
(46) Опубликовано: 27.05.2009
(56) Список документов, цитированных в отчете о поиске:
RU 2052634 C1, 20.01.1996. SU 1652629 A, 30.05.1991. SU 311020 A, 25.02.1978. EP 0306634 A2, 26.08.1986. DE 3605619 A1, 27.08.1987. DE 1299938 A, 24.07.1969.
Адрес для переписки:
119526, Москва, ул. 26 Бакинских комиссаров, 4, корп.1, кв.35, А.М. Балашову
|
(72) Автор(ы):
Балашов Александр Миронович (RU), Загретдинов Ильяс Шамилевич (RU), Ломакин Борис Владимирович (RU), Чуваев Лев Николаевич (RU)
(73) Патентообладатель(и):
Балашов Александр Миронович (RU), Загретдинов Ильяс Шамилевич (RU), Ломакин Борис Владимирович (RU), Чуваев Лев Николаевич (RU)
|
(54) УСТРОЙСТВО ДЛЯ ОЧИСТКИ МАСЛОСИСТЕМЫ ТУРБОМАШИНЫ
(57) Реферат:
Изобретение относится к энергетике и может быть использовано на тепловых электростанциях, а также для очистки любых трубопроводных систем: нефтепроводов – для удаления осадка тяжелой нефти; поливочных трубопроводов – для очистки их от ила; в тепловых сетях – для удаления продуктов коррозии. В устройстве для очистки маслосистемы турбомашины, содержащем маслобак, маслонасос, подающий масло по трубопроводам, эмульгатор, напорный и сливной трубопроводы, емкость сжатого воздуха, соединенную с промывочным инжектором, и пульсатор давления, промывочный инжектор выполнен в виде инжектора – улитки с тангенциально расположенным патрубком ввода масло-воздушной среды, обеспечивающего поперечно – кольцевое вихревое движение входного потока, в торцевой части корпуса которого установлен кольцевой рассекатель-конфузор, производящий усиление продольного импульса воздуха и его направление вдоль пристенной зоны, а между емкостью сжатого воздуха и кольцевым рассекателем-конфузором установлен пульсатор давления, выполненый в виде быстродействующего клапана-заслонки для обеспечения спиралеподобного движения вихря внутри промываемого маслопровода. Изобретение позволяет практически полностью удалять из маслопроводов, включая сливные, не только шлам, состоящий из продуктов старения масла, но и твердые тяжелые частицы загрязнений, вынос которых в подшипники при возникновении вибрации трубопроводов во время работы турбоагрегата может привести к разрушительной аварии. 2 з.п. ф-лы, 3 ил.
Изобретение относится к энергетике и может быть использовано на тепловых электростанциях с паровыми турбомашинами большой единичной мощности, имеющими разветвленные маслопроводы систем регулирования, смазки подшипников турбоагрегата и уплотнений вала генератора.
Устройство может также быть использовано для очистки любых трубопроводов, используемых для перекачки жидкостей (в системах полива, в тепловых сетях и т.д.) или для удаления из нефтепроводов плотного осадка «тяжелой» нефти, осевшей в виде плотного осадка.
Во время эксплуатации турбомашины происходит засорение элементов маслосистем вследствие выпадения в осадок шлама, продуктов коррозии внутренних поверхностей трубопроводов и частиц трущихся деталей, а также корпусных антикоррозионных покрытий.
В последнее время обострено внимание к проблеме послеремонтных очисток маслосистем турбоагрегатов из-за произошедших на нескольких электростанциях разрушительных аварий. Связано это не столько со случаями ускоренной контаминации вновь заливаемого масла в недоочищенных маслосистемах, сколько с внезапными залповыми выносами электропроводных загрязнений из маслопроводов к подшипникам.
Известно устройство для очистки гидросистемы (SU 311020 кл. F01D 25/22, 25.02.1978), согласно которому вся маслосистема делится на отдельные контуры путем установки перемычек с задвижками, перепускающих напорное масло от насосов помимо подшипников в сливные маслопроводы, а из них в сливной коллектор. За счет поочередного закрытия и открытия задвижек весь напор от насосов использовался на отдельно выделенном (образованном) контуре, благодаря чему, по замыслу авторов, в потоке должно возникать турбулентное течение, обеспечивающее очистку всего соответствующего контура. И т.д. по контурам.
Однако, как показала практика, известное устройство обеспечивает очистку только коротких маслопроводов малого диаметра, примыкающих непосредственно к напорному коллектору, из-за невозможности создания необходимой турбулентности на всех участках выделенного контура, в том числе в напорном и, тем более, в сливном коллекторе.
Известно устройство для очистки маслосистемы турбомашины (SU 1652629 кл. F01D 25/18, 30.05.1991), содержащее маслобак, насос, напорный и сливной трубопроводы, промывочный инжектор, установленный на нагнетательной линии, а также емкость со сжатым газом (воздухом), соединенную с соплом инжектора. Для придания потоку масла пульсирующего характера на входе в конфузор установлен пульсатор-заслонка, а воздух подается через золотник, сопряженный с пульсатором-заслонкой. Устройство обеспечивает течение потока моющей жидкости с гидравлическими ударами.
В камере смешения инжектора образуется масловоздушная смесь, которая в режиме пульсирующего течения (то масло – то воздух) ударно воздействует на частицы загрязнений и отрывает их от внутренних поверхностей маслопроводов.
Недостатком устройства является сложность и недостаточная эффективность, так как воздух от штатной компрессорной подается в горловину промывочного инжектора в виде активной среды и его давления для образования масловоздушной смеси повышенного напора после диффузора будет недостаточно. Поэтому и скорости потока в трубопроводах после промывочного инжектора, обеспечивающей развитую турбулентность, в этом случае будет явно недостаточно для эффективной очистки отдаленных участков и, главное, сливных коллекторов. Использование масла от постороннего источника, имеющего повышенное давление, например, от пускового маслонасоса, требует больших трудозатрат и приводит к возникновению в трубопроводах еще больших гидроударов, что может стать причиной их разуплотнения по сварным или фланцевым соединениям. К тому же сохраняется проблема недоочистки сливных коллекторов.
Наиболее близким к данному техническому решению является устройство для очистки маслосистемы турбомашины (RU 2052634 кл. F01D 25/18, 20.01.1996), содержащее маслобак, насос, теплообменники, в качестве которых используются маслоохладители, в которые подается горячая вода, напорный и сливной трубопроводы, промывочный инжектор, подсоединенный нагнетательным соплом к нагнетательному трубопроводу, а также емкость со сжатым газом (воздухом), соединенную с соплами, установленными на выходе из промывочного инжектора.
В этом устройстве с целью избежания гидроударов и для увеличения объема масловоздушной среды воздух вводится через эмульгатор (группа ссуживающих сопел), установленный после диффузора промывочного инжектора, а пульсаторы устанавливаются на каждой перемычке как можно ближе к сливному маслопроводу. С целью увеличения уровня сливаемого масла – улучшения заполняемости коллектора на его выходе в месте присоединения к маслобаку установлен дополнительный пульсатор, выполненный в виде полузаслонки.
Недостатком устройства является недостаточная эффективность очистки коллекторов большого диаметров (более 300 мм) и соизмеримых с ними участков сливных трубопроводов от картеров подшипников к общему коллектору.
Технический результат, на достижение которого направлено изобретение, заключается в создании устройства для эффективной и качественной очистки всей маслосистемы турбомашины, в том числе (особенно) трубопроводов больших диаметров, включая сливной коллектор.
Указанный технический результат достигается тем, что в устройстве для очистки маслосистемы турбомашины, содержащем маслобак, маслонасос, подающий масло в маслосистему, эмульгатор, напорный и сливной трубопроводы, емкость сжатого воздуха, соединенную с промывочным инжектором, и пульсатор давления, промывочный инжектор выполнен в виде инжектора-улитки с тангенциально расположенным патрубком ввода масло-воздушной среды, обеспечивающего поперечно-кольцевое вихревое движение входного потока, в торцевой части корпуса которого установлен кольцевой рассекатель-конфузор, производящий усиление продольного импульса воздуха и его неправление вдоль пристенной зоны, а между емкостью сжатого воздуха и кольцевым рассекателем-конфузором установлен пульсатор давления, выполненый в виде быстродействующего клапана-заслонки для обеспечения спиралеподобного движения вихря внутри промываемого маслопровода.
Указанный технический результат достигается также тем, что, что в боковые части основного тангенциального сопла вмонтированы сопла для вдувания воздуха по ходу потока.
Указанный технический результат усиливается также тем, что устройство содержит дополнительные эмульгаторы на перемычках, выполненные в виде сопел ввода сжатого воздуха в нижней горизонтальной части гидрозатвора и на подъемном вертикальном участке гидрозатвора, который выполняет функцию эрлифта.
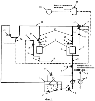
На фигуре 1 представлена структурная схема устройства для очистки маслосистемы.
На фигуре 2 приведен общий вид конструкции инжектора-улитки.
На фигуре 3 приведены разрезы А-А и Б-Б инжектора-улитки.
Устройство для очистки маслосистемы турбоагрегата содержит маслобак 1, к которому подключен насос 2, подающий масло к теплообменникам 3 по отдельным линиям. На одной из этих линий после теплообменника может быть установлен промывочный инжектор 4 обычной конструкции в виде струйного насоса. В общей напорной линии установлен эмульгатор 5, насыщающий масло воздухом и создающий газожидкостный поток мелкодисперсной структуры. Напорный коллектор масла 6 расположен вдоль подшипников 7 турбоагрегата. От напорного коллектора масло напорными участками 8 по перемычкам 9 помимо подшипников подается в сливные маслопроводы 10, а из них в сливной коллектор 11. На перемычках установлены быстродействующие заслонки (БДЗ) 12. Во время работы турбоагрегата отработавшее масло в подшипниках сливается в картеры подшипников и далее из них в сливной коллектор.
В торце сливного коллектора 11 и на сливных маслопроводах большого диаметра 10 установлены инжекторы-улитки 13. Патрубок ввода масла 14 в инжектор-улитку подсоединен тангенциально сбоку и выполнен в виде суживающего плоского сопла, в его боковые части введены сопла 15 вдувания воздуха.
В торцевой части инжектора-улитки установлен кольцевой рассекатель-конфузор 16, обеспечивающий ускорение продольного воздушного импульса и формирование спиралеподобного движения масло-воздушного вихря внутри промываемого трубопровода, а пульсатор давления 17 установлен между емкостью сжатого воздуха (аккумулятором) 18 и рассекателем-конфузором на входе в последний, и выполнен в виде быстродействующего клапана-заслонки.
Сжатый воздух подается также через дополнительные эмульгаторы 19 в перемычки 9, 20 (эмульгатор-барбатер) в горизонтальный участок петли гидрозатвора и 21 (эмульгатор-эрлифт) в вертикальный участок петли гидрозатвора. На линии рециркуляции масла посредством слива его в маслобак имеется масло-сбросной клапан 22. В масляном баке 1 расположены штатные рамные фильтры 23, в нижней части которых установлены (закреплены) дополнительные грязесборные карманы 24. Подача воздуха в аккумулятор 18 может осуществляться как непосредственно от штатной компрессорной, так и, при необходимости, большего охлаждения, через кондиционер или пароэжекторную установку (ПЭУ) 25.
Работа устройства осуществляется следующим образом.
Механические частицы, оседающие на поверхность и удерживающиеся там за счет адгезии, а также продукты коррозии (образующиеся на внутренней поверхности маслопроводов, преимущественно в верхней его части) могут оказаться прилипшими к металлу настолько, что для их отрыва (сдвига) потребуются значительные усилия. А так как до промывки маслопроводы опорожняются и со временем приобретают температуру окружающего воздуха, то для увеличения качества очистки используют эффект термошока («теплового удара»), который реализуется благодаря разности температур горячего масла предельно допустимого по условиям его физико-химических свойств, и металла труб, температура которых в момент подачи горячего масла фактически не превышает температуру окружающего воздуха. Суть эффекта состоит в использовании разности коэффициентов температурного расширения грязевых отложений, сосредоточенных преимущественно в нижней части трубопровода, и металла трубопровода, подвергающегося нагреву по всему внутреннему периметру. Благодаря такому температурному градиенту (термодинамической «кольцевой» несимметричности процесса теплопередачи) загрязнения отслаиваются от металла, а затем уносятся общим потоком масла.
Масло прокачивают при закрытой задвижке (или установленной заглушке) на линии к напорному коллектору по контуру маслобак 1, насос 2, один из теплообменников далее по линии рециркуляции через маслосбросной клапан 22 (при полностью ослабленной, снятой, пружине или вынутом из корпуса золотнике). В теплообменники 3 подается теплоноситель (горячая сетевая вода или вода от пиковой котельной). В результате прокачки масла по указанному контуру масло нагревают до предельно допустимой температуры. Затем линию рециркуляции перекрывают фиксацией маслосбросного клапана 22 в закрытом положении, а подогретое масло подают через инжектор 4 (или помимо) и через эмульгатор 5 в напорный коллектор 6, напорные участки 8, затем по перемычкам 9 в сливные маслопроводы 10, присоединенные к сливному коллектору 11, т.е. в сливной коллектор.
Эмульгатор 5 служит для создания газожидкостного потока мелкодисперсной структуры. Он представляет собой вставленный в основной маслопровод пучок трубок небольшого диаметра, каждая из которых на входе соединена с коллектором сжатого воздуха, а с противоположной стороны заканчивается соплом Лаваля. Сопла равномерно расположены по сечению трубопровода и их направление совпадает с направлением потока масла. Помимо эмульгатора 5 в схеме промывки могут использоваться дополнительные эмульгаторы 19, выполненные в виде сопел ввода сжатого воздуха в масло, прокачиваемое по перемычкам, в нижней горизонтальной части гидрозатвора 20 (эмульгатор-барбатер), установленный в нижней горизонтальной части гидрозатвора, а также 21 (эмульгатор-эрлифт), установленный на вертикальном участке гидрозатвора.
Инжекторы-улитки 13 установлены на сливных маслопроводах 10 и в торце сливного коллектора 11. Горячее масло поступает в корпус инжектора-улитки посредством патрубка 14, представляющего собой плоское суживающее сопло, в боковые части которого вмонтированы сопла 15 для вдувания сжатого воздуха. Это позволяет образовать вращающийся масло-воздушный вихревой поток мелкодисперсной структуры и обеспечить в сливных маслопроводах и в сливном коллекторе возникновение масштабно-вихревой турбулентности и максимально использовать кинетическую энергию газожидкостного потока для возбуждения воздушно-кавитационных процессов, что способствует отрыву тяжелых и прилипших фракций загрязнений от стенок трубопровода. «Улитки» создают кольцевое вращение газожидкостного потока, направляя основную часть его энергии в пристенный слой трубопровода. За счет увеличенного градиента скорости в пограничном слое загрязнения испытывают значительно большие динамические нагрузки (а следовательно, и воздействия отрывных усилий).
Эффективное проталкивание таких вращающихся вихрей производят кольцевой рассекатель-конфузор 16, обеспечивающий усиление продольного воздушного импульса, и быстродействующая заслонка 17, установленная между емкостью сжатого воздуха 18 и рассекателем-конфузором, срабатывающая в режиме быстродействующего клапана.
Сжатый воздух, подаваемый через дополнительные эмульгаторы 19 в перемычки и 20 в горизонтальный участок петли гидрозатвора, а также в вертикальный участок петли гидрозатвора через эрлифт 21 позволяет создавать воздушную кавитацию на местных участках системы, тем самым способствуя выносу загрязнений из них.
Продолжительность работы определяют по засорению штатных рамных фильтров 23 и количеству загрязнений в карманах 24. По мере увеличения интервалов между их чистками (продувками) рамные фильтры дополняют сетками с более мелкой ячейкой, например, из полиамидной ткани. При технологических перерывах подачи масла в маслосистему маслопроводы вентилируют продувкой холодным воздухом.
Указанное устройство обеспечивает очистку маслосистем со сложной разветвленной системой трубопроводов различного диаметра, включая сливные патрубки и коллекторы большой длины и большого диаметра (более 300 мм).
Устройство было успешно применено для очистки маслосистем турбин Т-250/300-240 ТМЗ и турбин ПТ-80/100-130/13 ЛМЗ на ТЭЦ-26 Мосэнерго, что позволило практически полностью удалить из всех маслопроводов, включая сливные, не только шлам, состоящий из продуктов старения масла, но и твердые тяжелые частицы, представляющие особую опасность в случае их выноса в подшипники, например, при возникновении вибрации во время работы турбоагрегата, а равно и в период подконтрольной эксплуатации, если сливной маслопровод и коллектор не были качественно очищены.
Формула изобретения
1. Устройство для очистки маслосистемы турбомашины, содержащее маслобак, маслонасос, подающий масло в маслопроводы, эмульгатор, напорный и сливной трубопроводы, емкость сжатого воздуха, соединенную с промывочным инжектором, и пульсатор давления, отличающееся тем, что промывочный инжектор выполнен в виде инжектора-улитки с тангенциально расположенным плоским суживающимся соплом ввода масло-воздушного потока, обеспечивающим входное поперечное, переходящее в кольцевое вихревое движение масловоздушного потока, в торцевой части корпуса инжектора-улитки установлен кольцевой рассекатель-конфузор, производящий усиление проталкивающего продольного импульса сжатого воздуха и его направление вдоль пристенной зоны, а между емкостью сжатого воздуха и кольцевым рассекателем-конфузором установлен пульсатор давления, выполненный в виде быстродействующего клапана-заслонки, для обеспечения спиралеподобного движения вихря внутри промываемого маслопровода.
2. Устройство по п.1, отличающееся тем, что в боковые части основного тангенциального сопла вмонтированы сопла для вдувания воздуха по ходу потока.
3. Устройство по п.1, отличающееся тем, что содержит дополнительные эмульгаторы на перемычках помимо подшипников, выполненные в виде сопел ввода сжатого воздуха, в нижней горизонтальной части гидрозатвора и на подъемном вертикальном участке гидрозатвора, который выполняет функцию эрлифта.
РИСУНКИ
|
|