|
|
(21), (22) Заявка: 2007147782/03, 25.12.2007
(24) Дата начала отсчета срока действия патента:
25.12.2007
(46) Опубликовано: 27.05.2009
(56) Список документов, цитированных в отчете о поиске:
RU 2190760 C1, 10.10.2002. RU 2170814 C2, 20.07.2001. RU 2266396 C2, 20.12.2005. RU 2269646 C2, 10.02.2006. RU 2088752 C1, 27.08.1997. RU 2046931 C1, 27.10.1995. US 4427067 A, 24.01.1984.
Адрес для переписки:
119991, Москва, ГСП-1, Ленинский пр-кт, 63/2, ОАО “РИТЭК”, В.А. Галустянц
|
(72) Автор(ы):
Максутов Рафхат Ахметович (RU), Зацепин Владислав Вячеславович (RU)
(73) Патентообладатель(и):
Открытое акционерное общество “Российская инновационная топливно-энергетическая компания” (ОАО “РИТЭК”) (RU)
|
(54) СПОСОБ УВЕЛИЧЕНИЯ НЕФТЕОТДАЧИ ПЛАСТОВ ПУТЕМ НАГНЕТАНИЯ ВОДОГАЗОВОЙ СМЕСИ В ПЛАСТ
(57) Реферат:
Изобретение относится к нефтегазодобывающей промышленности, в частности к способам вытеснения нефти из пласта путем закачки физико-химических веществ. Техническим результатом является упрощение технологии с одновременным повышением эффективности закачки рабочего агента в пласт для поддержания пластового давления. Приготавливают водогазовую смесь. Нагнетают ее в одну или более скважину с помощью насосной центробежной установки, допускающей наличие в нагнетаемой водогазовой смеси свободного газа в диапазоне, обеспечивающем устойчивую работу упомянутой установки. Вытесняют нефть из продуктивного пласта. Вытеснение нефти из продуктивного пласта осуществляют водогазовой смесью с содержанием газа в этой смеси в диапазоне от 30 до 75% от объема смеси в условиях вытеснения нефти, для чего на выходе центробежной насосной установки и перед нагнетанием водогазовой смеси в скважины производят отделение лишнего количества воды из водогазовой смеси с помощью сепаратора. Водогазовую смесь затем подают во всасывающий коллектор центробежной насосной установки. 1 ил.
Изобретение относится к нефтегазодобывающей промышленности, в частности к способам вытеснения нефти из пласта путем закачки физико-химических веществ.
Известны различные способы разработки нефтяной залежи, включающие вытеснение нефти путем закачки в пласт водогазовой смеси и извлечения нефти на поверхность (авторское свидетельство 1546618, МКИ Е21В 43/22, 1987 г.; патент Российской Федерации 2170814, МКИ Е21В 43/20, 1999 г.; патент Российской Федерации 2266396, МКИ Е21В 43/20, 2003 г.; патент Российской Федерации 2269646, МКИ Е21В 43/20, 2004 г.). Недостатком этих способов разработки является низкая технологическая эффективность из-за невозможности достичь наиболее эффективного с точки зрения получаемого эффекта газосодержания в закачиваемой водогазовой смеси.
Наиболее близким аналогом изобретения является способ водогазового воздействия на пласт, включающий закачку в пласт водогазовой смеси, которую создают при помощи эжектора и дожимают насосом, причем содержание свободного газа в потоке на приеме насоса поддерживается не выше критического газосодержания его работы, что достигается за счет изменения подачи газа эжектором (патент Российской Федерации 2190760, МКИ Е21В 43/20, 2001 г.).
Известный способ позволяет осуществлять закачку в пласт газа в составе водогазовой смеси без использования компрессора.
Недостатками известного способа являются ограничения на объемное соотношение между газовой и жидкостной фазами в водогазовой смеси, использующейся в качестве вытесняющего агента, в условиях продуктивного пласта. Известно, что максимальный коэффициент вытеснения нефти достигается при значении газосодержания в диапазоне от 25 до 75% от объема водогазовой смеси в условиях протекания процесса вытеснения, поэтому известный способ позволяет закачивать смесь оптимального состава только в случае неглубоко залегающих залежей нефти, поскольку для центробежного насоса допустимое для обеспечения устойчивой работы содержание свободного газа составляет не более 25-30%.
Известный способ также предусматривает обязательное применение поверхностно-активных веществ, поскольку наличие ПАВ в потоке позволяет создать квазигомогенную водогазовую смесь, на которой центробежный насос может работать как на углеводородной жидкости, в противном случае наличие свободного газа не допускается.
Цель изобретения – упрощение технологии с одновременным повышением эффективности закачки рабочего агента в пласт для поддержания пластового давления.
Указанная задача решается тем, что в способе увеличения нефтедобычи пластов путем нагнетания водогазовой смеси в пласт, включающем приготовление водогазовой смеси заданного состава и закачку ее в одну или более скважину с помощью насосной установки, допускающей наличие в перекачиваемой жидкости свободного газа, согласно изобретению, перед закачкой водогазовой смеси производят сепарацию части жидкой фазы из водогазовой смеси на выходе насосной установки, которая затем подается во всасывающий коллектор насосной установки.
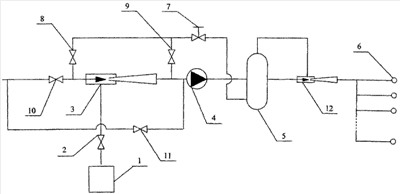
На чертеже показана одна из возможных схем для реализации предлагаемого способа.
Газ поступает от источника газа 1, например, небольшого газового месторождения, через задвижку 2 в смеситель 3, в качестве которого может выступать жидкостно-газовый эжектор, где смешивается с потоком жидкости, в результате чего содержание свободного газа в потоке достигает величины, не превышающей критическое значение для используемого типа насосного агрегата 4. Далее газожидкостная смесь поступает на вход насосного агрегата 4, который сообщает потоку дополнительный напор, а затем в сепаратор высокого давления 5, где происходит отделение лишнего количества жидкой фазы, в результате чего в скважины 6 поступает водогазовая смесь оптимального для процесса нефтевытеснения состава. Излишек жидкости отводится из сепаратора 5 и через динамический дроссель 7 и задвижку 8 поступает в смеситель 3. Также возможен вариант, когда за счет использования динамического дросселя 7 напор потока отведенной жидкости понижается до величины позволяющей подать ее непосредственно в поток водогазовой смеси после смесителя через задвижку 9, в таком случае задвижка 8 закрыта. Допустим случай, когда кинетическая энергия потока отведенной в сепараторе 5 жидкости после прохождения через динамический дроссель 7 и задвижку 8 используется для эжектирования газа в смесителе 3, тогда дополнительная жидкость поступает при закрытой задвижке 10 через задвижку 11 непосредственно на вход насосного агрегата 4, минуя смеситель 3. Если же в сепараторе 5 помимо отделения лишней жидкости будет проходить процесс выделения из состава водогазовой смеси газа, то последний может возвращаться в поток нагнетаемой в скважины смеси за счет процесса эжектирования в струйном насосе-компрессоре 12.
Ниже приведен пример реализации предлагаемого способа с указанием реальных параметров технологического процесса.
Имеются нефтяное месторождение, разрабатываемое с системой поддержания пластового давления, и расположенное поблизости нерентабельное в разработке газовое месторождение. Объектом разработки нефтяного месторождения является продуктивный пласт, залегающий на глубине 2300 м, с пластовым давлением 200 атм и температурой 60°С.
Газ (метан) поступает от газового месторождения по газопроводу, при этом давление на конечной точке (кусте нефтяных скважин) составляет 95 МПа.
Объем закачки воды до реорганизации системы поддержания пластового давления составляет 42 м3/сут при давлении на устье Ру 90 МПа. Соответственно давление на забое Рзаб скважины равно, при плотности воды 1050 кг/м3:
Рзаб-Ру+1050-9,81-2300/100000 327 атм.
Таким образом, перепад давления Р на призабойной зоне нагнетательной скважины при закачке воды составляет 127 атм. Известно, что при закачке водогазовой смеси величина Р возрастает в 1,4-1,6 раза. Тогда при закачке водогазовой смеси того же самого объема (по условиям пласта) необходимое на забое давление составит 403 атм. Для этого, с учетом уменьшения гидростатического давления столба водогазовой смеси (по сравнению с водой) при закачке 29,4 м3/сут воды и 2520 нм3/сут газа (газосодержание смеси 30% в условиях пласта) необходимое давление на устье равно 208 атм.
Поскольку по условиям пласта и ограничения на приеме центробежного насоса свободного газа до 30% очевидно, что для устойчивой работы центробежного насоса на его прием необходимо подавать водогазовую смесь под давлением 200 атм, тогда развиваемый центробежным насосом напор составит 8 атм, откуда видно, что известный способ в данных условиях неэффективен.
Таким образом, возможны два способа закачки водогазовой смеси в данных условиях с использованием эжекторов, а именно предлагаемый способ и компоновка из последовательно установленных насоса и эжектора (тандем). Определение предпочтительного варианта осуществляется в результате сравнения энергетических затрат.
В рассматриваемом примере для предлагаемого способа выбираем в качестве насосного агрегата центробежный насос. Тогда, при сохранении объема закачки газа 2520 нм3/сут при давлении 95 атм расход воды в водогазовой смеси на входе в насос должен быть равен 61,9 м3/сут (при содержании свободного газа на входе 30%) или для обеспечения более надежной работы насосного агрегата 106,1 м3/сут (при содержании свободного газа на входе 20%). Расход «лишней» воды соответственно равен 32,5 и 76,7 м3/сут. Потребляемая мощность (при условии, что вода также поступает под давлением 95 атм) с учетом КПД центробежного насоса составит 16 и 28 кВт. При этом, при стравливании на динамическом дросселе давления 113 атм, потери мощности составят, соответственно 4,3 и 10 кВт. Т.е. примерно треть затрачиваемой мощности расходуется впустую.
Потребляемая мощность системы, состоящей из последовательно установленных центробежного насоса и эжектора для приготовления и закачки водогазовой смеси, составит 26 кВт.
КПД предлагаемого способа также может быть повышен за счет утилизации энергии отведенного потока воды путем эжектирования газа. В таком случае при рассмотренных условиях затраты мощности составят 14,5 и 24 кВт.
Таким образом, к основным преимуществам предлагаемого способа по сравнению с известным относятся большая устойчивость в работе и меньшие затраты энергии. Данный способ может быть реализован как модернизация уже существующей системы поддержания пластового давления за счет закачки в пласт жидкого вытесняющего агента на нефтяных, газоконденсатных и газовых месторождениях без существенных капитальных затрат.
Формула изобретения
Способ увеличения нефтедобычи пластов путем нагнетания водогазовой смеси в пласт, включающий приготовление водогазовой смеси, нагнетание ее в одну или более скважину с помощью насосной центробежной установки, допускающей наличие в нагнетаемой водогазовой смеси свободного газа в диапазоне, обеспечивающем устойчивую работу упомянутой установки, и вытеснение нефти из продуктивного пласта, отличающийся тем, что вытеснение нефти из продуктивного пласта осуществляют водогазовой смесью с содержанием газа в этой смеси в диапазоне от 30 до 75% от объема смеси в условиях вытеснения нефти, для чего на выходе центробежной насосной установки и перед нагнетанием водогазовой смеси в скважины производят отделение лишнего количества воды из водогазовой смеси с помощью сепаратора, которую затем подают во всасывающий коллектор центробежной насосной установки.
РИСУНКИ
|
|