|
|
(21), (22) Заявка: 2007141027/15, 06.11.2007
(24) Дата начала отсчета срока действия патента:
06.11.2007
(46) Опубликовано: 20.05.2009
(56) Список документов, цитированных в отчете о поиске:
Справочник современных процессов переработки газов. Процесс ЛОУ-КЭТ. Нефть, газ и нефтехимия, 1988, 4, с.115-116. SU 332847 A1, 01.01.1972. RU 2241514 C2, 10.12.2004. RU 2016633 C1, 30.07.1994. JP 9308812 A, 02.12.1997. CA 2004653 A, 05.06.1991. US 4421725 A, 20.12.1983.
Адрес для переписки:
423236, Республика Татарстан, г. Бугульма, ул. М. Джалиля, 32, “ТатНИПИнефть”, сектор создания и развития промышленной собственности
|
(72) Автор(ы):
Сахабутдинов Рифхат Зиннурович (RU), Шаталов Алексей Николаевич (RU), Гарифуллин Рафаэль Махасимович (RU), Мингазова Альбина Зяузятовна (RU)
(73) Патентообладатель(и):
Открытое акционерное общество “Татнефть” им. В.Д. Шашина (RU)
|
(54) УСТАНОВКА ДЛЯ ОЧИСТКИ ГАЗА ОТ СЕРОВОДОРОДА
(57) Реферат:
Изобретение относится к установкам для мокрой очистки газов от сероводорода с получением элементарной серы и может быть использовано при добыче, переработке и подготовке газа к потребителю. Установка для очистки газа от сероводорода содержит входной 14 и выходной 15 сепараторы, аппарат 1, выполняющий роль абсорбера и регенератора, компрессор 16, распределители газа 9 и воздуха 10, узел выделения серы 13, подводящие и отводящие трубопроводы 17-26. В аппарате установлена вертикальная перегородка 2, которая делит аппарат на зону абсорбции и зону регенерации. Нижняя часть перегородки не доходит до нижней части аппарата. Зоны абсорбции и регенерации соединены между собой перетоками 3 и 4 через входное в переток отверстие в перегородке одной зоны и выходное из перетока отверстие в другой зоне. Входные в перетоки отверстия в перегородке размещены ниже уровня абсорбента в аппарате. Выходные из перетоков отверстия размещены ниже распределителей газа и воздуха. В верхней части аппарата установлены штуцеры для отвода очищенного газа 11 и отработанного воздуха 12 соответственно из зоны абсорбции и зоны регенерации. Верхняя часть регенерационной зоны снабжена воздушным регулирующим клапаном, соединенным с датчиком давления, установленным в верхней части абсорбционной зоны аппарата. Изобретение позволяет повысить степень очистки газа от сероводорода и кислорода. 1 з.п. ф-лы, 2 ил., 1 табл.
Изобретение относится к нефтяной, газовой и химической отраслям промышленности, в частности к установкам для мокрой очистки газов от сероводорода с получением элементарной серы, и может быть использовано при добыче, переработке и подготовке газа к потребителю.
Известна установка очистки нефтяного газа от сероводорода с получением серы, разработанная ВНИИУС. Установка содержит входной и выходной сепараторы, абсорбер, регенератор, насос для циркуляции реагента, теплообменник для нагрева абсорбента перед регенерацией, пеносборник, емкость. Процесс является окислительным. В качестве катализатора предлагается использование высокоэффективного катализаторного комплекса (КТК) на основе соли железа и трилона Б (НТРС Нефтепереработка и нефтехимия, 1983 г., 12, стр.31).
Недостатком данной установки является наличие энергопотребляющего оборудования в виде циркуляционного насоса. Кроме того, для обеспечения бесперебойной работы установки необходимо наличие резервного насоса. Это приводит к увеличению материальных затрат и усложнению конструкции установки.
Наиболее близкой к предлагаемой установке является установка с автоциркуляцией процесса «Лоу-Кэт» (Нефть, газ и нефтехимия, 1988, 4, стр.115). Установка содержит входной и выходной сепараторы, аппарат, выполняющий роль абсорбера и регенератора, распределители газа и воздуха, компрессор, узел выделения серы, подводящие и отводящие трубопроводы. Аппарат представляет собой цилиндр, внутри которого имеется труба, открытая с обеих сторон. Эта труба выполняет роль абсорбера, а пространство за трубой выполняет роль регенератора. Достоинством такого аппарата является то, что не требуется насос для циркуляции реагента между абсорбером и регенератором. Недостатком этого аппарата является то, что очищаемый газ загрязняется воздухом. Это особенно недопустимо, когда необходимо очищать горючие газы. Кроме того, по техническим условиям, предъявляемым к горючим природным газам для промышленного и коммунально-бытового назначения, объемная доля кислорода должна быть не более 1% (ГОСТ 23781-87).
Технической задачей предложения является повышение эффективности процесса очистки газа от сероводорода за счет повышения качества очистки, создания комплексной установки очистки в промысловых условиях.
Техническая задача решается тем, что установка для очистки газа от сероводорода содержит входной и выходной сепараторы, аппарат, выполняющий роль абсорбера и регенератора, компрессор, распределители газа и воздуха, узел выделения серы, подводящие и отводящие трубопроводы.
Новым является то, что в аппарате установлена вертикальная перегородка, которая делит аппарат на зону абсорбции и зону регенерации, а нижняя часть перегородки не доходит до нижней части аппарата, при этом зоны абсорбции и регенерации соединены между собой перетоками через входные в перетоки отверстия в перегородке одной зоны и выходные из перетоков отверстия в другой зоне, причем входные в перетоки отверстия в перегородке размещены ниже уровня абсорбента в аппарате, а выходные из перетоков отверстия размещены ниже распределителей газа и воздуха, кроме того, в верхней части аппарата установлены штуцеры для отвода очищенного газа и отработанного воздуха соответственно из зоны абсорбции и зоны регенерации. Также новым является и то, что верхняя часть зоны регенерации снабжена воздушным регулирующим клапаном, соединенным с датчиком давления, установленным в верхней части зоны абсорбции аппарата.
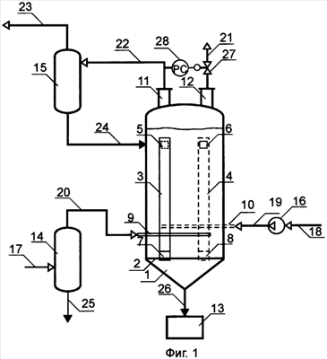
На Фиг.1 представлена схема установки для очистки газа от сероводорода.
На Фиг.2 представлены основные виды аппарата 1 установки для очистки газа от сероводорода.
Установка содержит аппарат 1, разделенный вертикальной перегородкой 2, которая делит аппарат на две зоны: зону абсорбции А и зону регенерации Р, перетоки 3 и 4, расположенные соответственно в зоне абсорбции и регенерации, которые имеют входные 5 и 6 и выходные отверстия 7 и 8, через которые циркулирует абсорбент, распределители газа 9 и воздуха 10, штуцер для выхода очищенного газа 11, штуцер для выхода отработанного воздуха 12, узел выделения серы 13, входной сепаратор 14, выходной сепаратор 15, компрессор 16, подводящие и отводящие трубопроводы 17-26. Для работы аппарата под давлением верхняя часть регенерационной зоны снабжена воздушным регулирующим клапаном 27, соединенным с датчиком давления 28, установленным в верхней части абсорбционной зоны.
Установка работает следующим образом.
Аппарат 1 заполняют абсорбентом сероводорода – раствором комплекса трехвалентного железа с этилендиаминтетрауксусной кислотой. Затем по подводящему трубопроводу 17 через входной сепаратор 14 и трубопровод 20 в абсорбционную зону аппарата подают газ с содержанием сероводорода 34,1-40,2 г/м3 через распределитель газа 9, расположенный в нижней части зоны абсорбции. Сероводородсодержащий газ, проходя через слой абсорбента, очищается от сероводорода и через штуцер 11 по трубопроводу 22 поступает в выходной сепаратор 15, где осушается и по трубопроводу 23 направляется потребителю. Отделившийся от газа абсорбент по трубопроводу 24 поступает в верхнюю часть абсорбционной зоны аппарата 1. Одновременно с подачей сероводородсодержащего газа в зону абсорбции аппарата, в зону регенерации компрессором 16 через распределитель воздуха 10 подают воздух, который за счет присутствия в нем кислорода регенерирует отработанный абсорбент. Этот абсорбент поступает из входного отверстия 6 в перегородке 2 зоны абсорбции аппарата в переток 4 и далее через выходное отверстие 8 в нижнюю часть зоны регенерации аппарата 1, при этом выходное из перетока 4 отверстие 8 расположено так, чтобы поток жидкости направлялся под распределитель воздуха 10. Перетоки могут быть выполнены в произвольной форме: в виде треугольного, прямоугольного, полукруглого желоба и т.д. Отработанный воздух из верхней части регенерационной зоны аппарата 1 через штуцер 12 по трубопроводу 21 отводится в атмосферу. Если аппарат будет работать под давлением, то для поддержания равных давлений в абсорбционной и регенерационной зонах в регенерационной зоне устанавливают регулирующий клапан 27, который соединяют с датчиком давления 28, установленным в верхней части абсорбционной зоны, и отработанный воздух из верхней части аппарата 1 через штуцер 12 и регулирующий клапан 27 по трубопроводу 21 отводят в атмосферу.
Подготовленный таким образом абсорбент из регенерационной зоны аппарата через входное отверстие 5 в перегородке 2 поступает в переток 3, а далее через выходное отверстие 7 поступает в нижнюю часть абсорбционной зоны аппарата. Отверстие 7 находится ниже распределителя газа 9. Плотность жидкости в абсорбционной и регенерационной зонах аппарата, где осуществляется барботаж ее газом и воздухом соответственно, меньше плотности дегазированной жидкости в перетоках 3 и 4. Существующая разность плотностей позволяет осуществлять циркуляцию жидкости (абсорбента) из одной зоны аппарата в другую. Трубчатые распределители расположены на разных уровнях, что способствует противоточной циркуляции абсорбента.
В процессе абсорбции сероводорода в результате реакции с абсорбентом образуется сера, которая в виде суспензии в отработанном абсорбенте отводится в низ аппарата 1, где оседает и выводится по трубопроводу 26 на узел выделения серы 13.
Скорость циркуляции абсорбента поддерживается в пределах 4,2-18,1 м3/ч.
Ввиду того, что вертикальная перегородка в предлагаемой конструкции аппарата делит аппарат на зону абсорбции и зону регенерации, а в верхней части аппарата установлены штуцеры для отвода очищенного газа и отработанного воздуха соответственно из зоны абсорбции и зоны регенерации, не происходит смешивание очищаемого газа и воздуха.
Результаты, полученные при испытании известной и предлагаемой установок по очистке газа от сероводорода, приведены в таблице.
| Показатели |
Известная (прототип) |
Предлагаемая |
| Производительность установки, м3/ч |
300 |
300 |
| Содержание сероводорода в очищаемом газе, г/м3 |
37,5 |
37,5 |
| Степень очистки газа, % |
99,91 |
99,95 |
| Содержание кислорода в очищенном газе, об.% |
5 |
0,1 |
Как видно из таблицы, предлагаемая установка обеспечивает глубокую очистку газа при практически полном исключении загрязнения его кислородом воздуха, высокое качество очистки достигается благодаря конструкции аппарата, в которой не происходит смешение очищенного газа с кислородом воздуха. Это дает возможность очищать горючие газы и доводить их по содержанию кислорода до требований ГОСТ 23781-87.
Формула изобретения
1. Установка для очистки газа от сероводорода, содержащая входной и выходной сепараторы, аппарат, выполняющий роль абсорбера и регенератора, компрессор, распределители газа и воздуха, узел выделения серы, подводящие и отводящие трубопроводы, отличающаяся тем, что в аппарате установлена вертикальная перегородка, которая делит аппарат на зону абсорбции и зону регенерации, а нижняя часть перегородки не доходит до нижней части аппарата, при этом зоны абсорбции и регенерации соединены между собой перетоками через входное в переток отверстие в перегородке одной зоны и выходное из перетока отверстие в другой зоне, причем входные в перетоки отверстия в перегородке размещены ниже уровня абсорбента в аппарате, а выходные из перетоков отверстия размещены ниже распределителей газа и воздуха, кроме того, в верхней части аппарата установлены штуцеры для отвода очищенного газа и отработанного воздуха соответственно из зоны абсорбции и зоны регенерации.
2. Установка по п.1, отличающаяся тем, что верхняя часть регенерационной зоны снабжена воздушным регулирующим клапаном, соединенным с датчиком давления, установленным в верхней части абсорбционной зоны аппарата.
РИСУНКИ
|
|