|
|
(21), (22) Заявка: 2006134901/15, 02.10.2006
(24) Дата начала отсчета срока действия патента:
02.10.2006
(43) Дата публикации заявки: 10.04.2008
(46) Опубликовано: 20.05.2009
(56) Список документов, цитированных в отчете о поиске:
RU 2266894 С2, 27.12.2005. SU 217428 A1, 01.01.1968. RU 2208625 С2, 20.07.2003. RU 2271850 C2, 20.03.2006. RU 2261265 С1, 27.09.2005. Касаткин А.Г. Основные процессы и аппараты химической технологии. – М.: Химия, 1973, стр.119.
Адрес для переписки:
403000, Волгоградская обл., г. Волжский, ул. Химиков, 12, кв.63, А.И. Брункину
|
(72) Автор(ы):
Брункин Андрей Иванович (RU), Тишин Олег Александрович (RU)
(73) Патентообладатель(и):
Брункин Андрей Иванович (RU)
|
(54) СПОСОБ ПРОВЕДЕНИЯ ГЕТЕРОГЕННОГО ХИМИКО-ТЕХНОЛОГИЧЕСКОГО ПРОЦЕССА В АДИАБАТИЧЕСКОМ ТРУБЧАТОМ РЕАКТОРЕ ПРИ СВЕРХКРИТИЧЕСКОМ ДАВЛЕНИИ
(57) Реферат:
Изобретение относится к универсальной химической технологии синтеза различных веществ методом химического инициирования автотермических гетерогенных реакций в системах жидкость-жидкость, жидкость-газ при проведении реакционных процессов в адиабатических условиях и может быть использовано в химической, нефтехимической, биохимической и других отраслях промышленности. Способ непрерывного проведения гетерогенного химико-технологического процесса осуществляют в адиабатическом трубчатом реакторе (6) при сверхкритическом давлении. Реактор (6) включает средства подачи (1, 2), по меньшей мере, двух исходных потоков реагентов, средства их нагрева (3, 4), соединенные линиями соответственно со средствами подачи (1, 2) указанных исходных потоков реагентов и реактором (6), регулирующий клапан (7), поддерживающий необходимое сверхкритическое давление в реакторе (6), и испарительный сепаратор (8), в котором при дросселировании, по меньшей мере, часть потока продуктов реакции разделяют на поток низкокипящих и высококипящих компонентов. По меньшей мере, один исходный поток реагентов подают со сверхкритическим давлением, затем объединяют его с другим потоком реагентов в струйном диспергаторе (5) с обеспечением в нем линейной скорости реакционной смеси, равной 10-40 м/с, затем в трубчатом реакторе (6) резко снижают линейную скорость реакционной массы до 0,01-0,03 м/с и в зоне химических превращений трубчатого реактора (6) в адиабатических условиях осуществляют взаимодействие полученной реакционной массы с образованием потока продуктов реакции. Изобретение позволяет увеличить скорость реакции и степень конверсии исходных реагентов. 2 з.п. ф-лы, 1 ил.
Изобретение может быть использовано преимущественно в химической, нефтехимической, пищевой, парфюмерно-косметической и фармацевтической отраслях промышленности при проведении реакционных процессов гидрирования, окисления, полимеризации, алкилирования, аминирования, нитрования и т.д.
Указанный способ применим для
– синтеза органических соединений и их очистки;
– реакции полимеризации, очистки полимера от непрореагировавшего мономера и инициатора полимеризации;
– производства синтез-газа, аммиака;
– переработки химически грязных отходов от органических примесей;
– переработки высокотоксичных, отравляющих веществ и радиоактивных отходов;
– флюидной экстракции целевого вещества;
– получения пористых полимерных материалов;
– производства продуктов и полупродуктов лекарственных веществ;
– внедрения новых веществ в состав красителей, лекарств, полимеров;
– образования наночастиц.
Область техники
Изобретение относится к способу непрерывного проведения гетерогенного химико-технологического процесса в адиабатическом трубчатом реакторе при сверхкритическом давлении.
Изобретение может быть использовано преимущественно в химической, нефтехимической, парфюмерно-косметической и фармацевтической отраслях промышленности.
Уровень техники
Известные аналоги изобретения:
RU 2000107065/12 А, 2002.01.10, RU 2002115626 A, 2003.12.10,
RU 2003124195/15 A, 2005.01.20, RU 2002100202/04 C2, 2000.06.02,
US 00/30765, 10.11.2000, RU 97101490/04 A, 1997.01.30,
RU 2002135638/04 C2, 2006.07.10, RU 2002124707 A, 27.03.2004.
Известен способ RU 200130923/12 C1, 10.05.2002, осуществления химической реакции в сверхкритических средах-флюидах, в котором химические реакции осуществляются периодически в реакторе закрытого типа. Недостатком этого способа является периодический ввод органических соединений в объем сверхкритических флюидов и периодический вывод продуктов реакции.
Известен способ RU 2003109040/15 C1, 20.10.2004, осуществления химических реакций между органическими и неорганическими жидкими фазами при докритической температуре 200°С – 300°С и давлении 5-15 МПа. Недостатком этого способа является проведение только жидкофазных экзотермических химических процессов между органическими и неорганическими фазами.
Наиболее близким к изобретению по совокупности существенных признаков является способ RU 2000113882/04, 01.06.2000, согласно которому многофазные реакции гидроформилирования олефинов проводят в трубчатом реакторе при коэффициенте нагрузки В, равном или больше 0,8, который рассчитывают как частное из относящегося к длине падения давления PD и статического давления PS. Недостатком этого способа является невозможность равномерного распределения исходных реагентов в реакционной массе, а также образование промежуточных побочных продуктов, что усложняет управление технологическим процессом.
Сущность изобретения
Технической задачей изобретения является разработка и описание способа непрерывного проведения гетерогенного химико-технологического процесса в адиабатическом трубчатом реакторе при сверхкритическом давлении. Технический результат, достигаемый изобретением, заключается в увеличении скорости реакции и степени конверсии исходных реагентов.
Вышеуказанный технический результат достигается тем, что скоростное осесимметричное смешение потоков исходных реагентов при сверхкритическом давлении создает условия для проведения быстрой автотермической реакции взаимодействия реакционной массы в прямоточном трубчатом реакторе по существу в адиабатических условиях до практически 100% степени конверсии исходных реагентов в продукты реакции, после чего продукты реакции диспергируют в испарительный сепаратор с меньшим давлением, где происходит его мгновенное охлаждение и удаление низкокипящих компонентов. При сверхкритических параметрах почти полностью разрушаются водородные связи и молекулы не проявляют взаимосвязанности. Кроме того, их физические свойства могут быть легко изменены при помощи варьирования температуры и давления. Проведение синтеза органических соединений при сверхкритическом давлении позволяет проводить реакции в условиях молекулярной дисперсности реагентов, находящихся в гомогенных высотемпературных флюидах невысокой плотности. Адиабатический режим позволяет эффективно использовать тепло самих реакций, как для поддержания температурного процесса, так и для компенсации энергозатрат на разогрев исходных реагентов. Прямоточный трубчатый реактор для проведения гетерогенного химико-технологического процесса при сверхкритическом давлении имеет небольшие объемы при высокой удельной производительности. Проведение высокотемпературного процесса позволит уменьшить вязкость раствора, что увеличит коэффициент диффузии и скорость процесса. Отрицательное влияние высокой температуры (побочные процессы, разложение, смолообразование) компенсируется небольшим временем пребывания реагентов в зоне реакции.
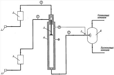
Аппаратурное оформление способа непрерывного проведения гетерогенного химико-технологического процесса в адиабатическом трубчатом реакторе при сверхкритическом давлении включает средства подачи (1, 2) исходных потоков реагентов, средства их нагрева (3, 4), струйный диспергатор (5), адиабатический трубчатый реактор (6), редуцирующее устройство (7) и испарительный сепаратор (8). Основным конструктивным элементом является трубчатый реактор (6), выполненный в виде трубы. Инициирование химического процесса осуществляется в струйном диспергаторе (5), проходя через который реакционная масса приобретает достаточно высокую скорость и преобразуется в форму, способствующую быстрому и эффективному распаду на капли. На выходе из струйного диспергатора (5) значительно уменьшается диффузионное сопротивление, препятствующее переносу реагентов через поверхность контакта фаз. В реакторе (6), за счет теплового эффекта автотермической реакции, температура реакционной смеси повышается и происходит переход от изотермического режима к адиабатическому. Проведение процесса в аппарате трубчатого типа при поршневом движении реакционной смеси значительно уменьшает влияние продольного перемешивания жидкости, что создает условия, исключающие возможность химического связывания продуктов реакции с поступающим исходным сырьем. Особенность предлагаемой технологии заключается в высокой степени свободы варьирования параметров технологического процесса по температуре, давлению, соотношению исходных реагентов, концентрации, времени пребывания реагентов в зоне реакции и скорости охлаждения реакционной массы. Это необходимо для изменения направления и глубины протекания реакции при получении широкого ассортимента продуктов, подбора оптимальных значений параметров процесса синтезирования, а также при проведении экспериментальных и научно-исследовательских работ. Конструкция реакционного аппарата обеспечивает также устойчивость всех заданных параметров процесса (времени реакции, температуры, давления), необходимых для оптимального осуществления химических превращений.
Предлагаемый способ проведения гетерогенного химико-технологического процесса в адиабатическом трубчатом реакторе при сверхкритическом давлении имеет несколько отличительных существенных признаков (конструктивных особенностей):
– непрерывное получение сверхкритического давления, по меньшей мере, для одного исходного потока реагентов;
– непрерывное получение сверхкритической температуры для указанного потока реагентов с образованием сверхкритических флюидов;
– совместное объединение указанного потока с другим потоком реагентов в струйном диспергаторе (5) с обеспечением в нем линейной скорости реакционной массы, равной 10-100 м/с, предпочтительно 10-40 м/с, причем период времени, в течение которого происходит объединение, по существу составляет менее чем 0,1 секунды, предпочтительно менее чем 0,01 секунды;
– взаимодействие реакционной массы проводят в зоне химических превращений трубчатого реактора (6) в адиабатических условиях, в котором линейную скорость реакционной массы резко снижают до 0,01-1,0 м/с, предпочтительно до 0,01-0,03 м/с, причем период времени, в течение которого осуществляют взаимодействие реакционной массы с образованием потока продуктов реакции по существу составляет менее чем 180 секунд, в течение которого происходит увеличение температуры указанной реакционной массы, по меньшей мере, примерно на 20°С, по скорости и степени изменения которой осуществляют контроль протекающей в реакторе химической реакции;
– трубчатый реактор (6) содержит вертикальный цилиндрический корпус объемом в пределах от 0,0001 до 0,1 м3, предпочтительно от 0,001 до 0,01 м3, расстояние между поверхностями которого не превышает 150 мм;
– для содействия удалению низкокипящих компонентов поток продукта перед регулирующим клапаном (7) разбавляют сверхкритическим флюидом в соотношении примерно от 1:0,2 до 1:5, предпочтительно примерно от 1:0,5 до 1:2;
– редуцирование потока продуктов реакции через регулирующий клапан (7) в испарительный сепаратор (8) с меньшим давлением, где происходит его мгновенное охлаждение и разделение, по меньшей мере, части указанного потока продуктов реакции на поток низкокипящих и поток высококипящих компонентов, которое по существу завершают за время менее чем 0,01 секунды, предпочтительно менее 0,01 секунды;
– необходимое сверхкритическое давление измеряют в реакционной зоне реактора (6) и степень открытия регулирующего клапана (7) регулируют в зависимости от результатов этих измерений, причем регулирующий клапан (7) выполнен с углом конуса струи в пределах от 50° до 180°, предпочтительно от 90° до 140°.
Схемы
Изобретение раскрывается в технологической схеме непрерывного способа проведения гетерогенного химико-технологического процесса в адиабатическом трубчатом реакторе при сверхкритическом давлении, включающее подачу исходных потоков реагентов, их нагрев, взаимодействие в трубчатом реакторе и разделение продуктов реакции.
Аппаратурное оформление способа непрерывного проведения гетерогенного химико-технологического процесса в адиабатическом трубчатом реакторе при сверхкритическом давлении включает средства подачи (1, 2) исходных потоков реагентов, средства их нагрева (3, 4), струйный диспергатор (5), адиабатический трубчатый реактор (6,) редуцирующее устройство (7) и испарительный сепаратор (8).
Трубчатый реактор (6) имеет вид вертикального цилиндрического корпуса объемом 0,002-0,1 м3, закрытый с одного торца крышкой, через которую пропущен струйный диспергатор (5), а с другого торца закрытый днищем, имеющее выпускное отверстие для продуктов реакции. Струйный диспергатор (5) выполнен по существу в виде цилиндрической трубы, имеющей два впускных отверстия, соединенных линиями соответственно со средствами нагрева (3, 4), и одно выпускное отверстие для реакционной смеси, соединенное с внутренней полостью трубчатого реактора (6). Трубчатый реактор (6) содержит также измерительные средства для контроля температуры и давления.
Исходные реагенты подают раздельно средствами подачи (1, 2) исходных потоков реагентов через теплообменники (3, 4) в струйный диспергатор (5). В струйном диспергаторе (5) подогретые потоки в турбулентном режиме объединяют и далее реакционная смесь поступает в трубчатый реактор (6), где линейная скорость реакционной массы мгновенно снижается и в условиях сверхкритической плотности протекает быстрая химическая реакция. Сверхкритическое давление в реакционной зоне реактора поддерживают регулирующим клапаном (7), степень открытия которого определяется регулятором давления. После регулирующего клапана (7) продукты реакции редуцируют в испарительный сепаратор (8) с меньшим давлением, где в результате снижения температуры происходит их разделение на низкокипящие и высококипящие компоненты.
Осуществление изобретения
Пример 1. Синтез изопрена.
Изобутилен и формальдегид (мольное соотношение 1:1,2) в присутствии кислотного катализатора подают раздельно в струйный диспергатор реактора. Изобутилен предварительно подогревают в теплообменнике примерно от 150°С до 180°С. Синтез изопрена проводят при температуре выше 150°С, давлении выше 4,0 МПа, времени пребывания примерно от 60 до 180 секунд. После реактора продукты реакции поступают через регулирующий клапан в сепаратор. В сепараторе за счет повышения объема газа происходит разделение продуктов реакции на водную и органическую фазы. Далее органическую фазу подают на ректификацию изопрена, а водный слой – на рекуперацию.
Степень конверсии изопрена составляет примерно 85 – 100%.
Пример 2. Полимеризация изопрена.
Изопрен, инициатор полимеризации и углекислый газ подают раздельно насосами высокого давления в струйный диспергатор трубчатого реактора. Изопрен предварительно охлаждают до температуры примерно от минус 55°С до 60°С, а углекислый газ переводят в сверхкритическое состояние. Полимеризацию проводят при температуре примерно от минус 40°С до 60°С, давлении примерно от 30 до 50 МПа, времени пребывания примерно от 60 до 180 секунд. После реактора продукты реакции поступают через регулирующий клапан в сепаратор. В сепараторе за счет повышения объема газа происходит охлаждение реакционной массы и крошкообразование (выделение полимера), при этом происходит обрыв цепи и прекращение реакции полимеризации. Углекислый газ позволяет эффективно освобождать полимеры от примесей непрореагировавшего мономера и инициатора полимеризации. Далее выделенный полимер подается на отмывку, а непрореагированный изопрен и углекислота – в рецикл.
Степень конверсии составляет примерно 85 – 100%.
Пример 4. Полимеризация изобутилена.
Изобутилен и углекислый газ в количестве 0,1-1,0% от массы образующего в латексе полимера в присутствии катализатора подают раздельно насосами высокого давления в струйный диспергатор реактора. Реакция протекает почти мгновенно, сопровождается значительным выделением тепла. Углекислый газ используется в качестве инициатора и одновременно для снижения температуры реакции. Полимеризацию проводят при температуре примерно от минус 55°С до 60°С, давлении примерно от 30 до 50 МПа.
Степень конверсии составляет примерно 85 – 100%.
Пример 3. Полимеризация полиакрилата.
Акрилат, инициатор полимеризации и углекислый газ подают раздельно насосами высокого давления в струйный диспергатор трубчатого реактора. Углекислый газ подогревают до температуры выше 31°С и создают давление выше 7,3 МПа. Акрилат предварительно подогревают в теплообменнике до 40°С. Полимеризацию проводят при температуре примерно от 35°С до 50°С, давлении примерно от 8,0 до 10 МПа, времени пребывания примерно от 60 до 180 секунд. После реактора продукты реакции поступают через регулирующий клапан в сепаратор. В сепараторе за счет резкого сброса давления происходит охлаждение реакционной массы и крошкообразование (выделение полимера), при этом происходит обрыв цепи и прекращение реакции полимеризации. Далее выделенный полимер подают на отмывку.
Возможна модификация поверхности полимера, для чего растворяют комплексы металла (например, меди) в сверхкритической углекислоте. При полимеризации комплекс восстанавливается до металла с получением нанокомпозита, более устойчивого к истиранию. Возможно также введение в полимер красителей и стабилизаторов.
Пример 5. Гидрирование углеводородов.
Достоинства сверхкритических сред при гидрировании обусловлены тем, что они в 10-20 раз выше растворяют в себе газы, чем в традиционных растворителях. Это связано со значительным свободным объемом сверхкритической среды. Температура процесса при этом существенно снижается, резко возрастает скорость реакции и селективность.
1) Циклопентадиен, водород и двуокись углерода подают раздельно агрегатами высокого давления в струйный диспергатор трубчатого реактора. Циклопентадиен предварительно подогревают в теплообменнике до 40°С. Гидрирование проводят при давлении примерно от 12 до 15 МПа, температуре примерно от 35°С до 50°С, времени пребывания примерно от 60 до 180 секунд, молярное соотношение водорода и ЦПД от 1,2:1 до 1,8:1.
После реактора продукты реакции поступают через регулирующий клапан в сепаратор. В сепараторе за счет резкого сброса давления вследствие повышения объема газа происходит охлаждение реакционной массы и испарение флюидов, которые возвращаются в рецикл.
2) Нитробензол, водород и двуокись углерода подают раздельно в струйный диспергатор трубчатого реактора, предварительно подогретые до 40-50°С. В результате восстановительной реакции в слабокислой среде при рН 3-4 целевым продуктом является анилин. Реакцию проводят при давлении от 5 до 10 МПа, времени пребывания от 60 до 180 секунд.
3) При восстановлении нитробензола в концентрированной серной кислоте образуется пара-аминофенол. Реакцию проводят при давлении примерно от 5 до 10 МПа, времени пребывания примерно от 60 до 180 секунд.
Степень конверсии составляет примерно 85% – 100%.
Пример 6. Получение металлорганических комплексов.
Раствор с ионами тяжелых металлов, оксид углерода и связывающее вещество (органический лиганд) подают раздельно в струйный диспергатор трубчатого реактора. В результате ион металла соединяется с лигандом, образует комплекс и переходит в сверхкритическую углекислоту. Реакцию проводят при температуре примерно от 35°С до 60°С, давлении примерно от 30 до 50 МПа, времени пребывания – примерно от 60 до 180 секунд. После реактора продукты реакции поступают через регулирующий клапан в сепаратор. В сепараторе за счет резкого сброса давления и интенсивного самоиспарения углекислого газа получается металлорганический комплекс.
Предложенным способом можно выращивать монокристаллы алмаза, корунда и многие другие.
Пример 7. Деминерализация воды (для теплоэнергетических установок), очистка химически грязных отходов, уничтожение высокотоксичных веществ, компонентов химического оружия, ядерно-топливного цикла.
Переработка химических отходов производится в реакторе при наличии кислорода, в результате чего почти все органические вещества окисляются до безвредных простейших составляющих и вода приобретает ярко выраженные антибактерицидные свойства. В сверхкритическом состоянии вода превращается из полярной жидкости практически в неполярную среду, скорость диффузии резко возрастает и ее окисляющая способность резко увеличивается. В водных средах при сверхкритических параметрах состояния сопротивление массообмену практически отсутствует, что обеспечивает все условия для быстрого протекания реакций. В качестве дегазирующих веществ используют хлорную известь, гипохлорид калия, аммиачную воду, натриевую щелочь. Устойчивое горение органических веществ проводят при температуре примерно от 380°С до 800°С, давлении примерно от 22 до 30 МПа, времени пребывания примерно от 60 до 180 секунд.
Пример 8. Флюидная сверхкритическая экстракция для извлечения, разделения и концентрирования органических и неорганических веществ.
При сверхкритической флюидной экстракции из растворов возможно выделение ценных компонентов в виде чистых веществ (в том числе концентрата биологически активных веществ). Управление процессом (переход от экстракции к реэкстракции) осуществляется путем градиентного сброса давления (уменьшения плотности флюидной фазы). После реактора продукты реакции поступают через регулирующий клапан в сепаратор, где за счет резкого сброса давления снижается растворяющая способность экстрагента, экстракт отделяется, а флюиды возвращаются в рецикл. Достоинства сверхкритических сред в качестве экстрагентов обусловлены тем, что они исключительно эффективно растворяют неполярные соединения при высокой диффузионной способности и низкой вязкости. В качестве экстрагентов используют двуокись углерода, этан, этилен, воду. Из принципиально применимых газов наиболее технически доступен углекислый газ. Экстракцию природных веществ углекислым газом проводят при температуре не выше 100°С, давлении примерно от 10 до 30 МПа, времени пребывания примерно от 60 до 180 секунд.
Формула изобретения
1. Способ непрерывного проведения гетерогенного химико-технологического процесса в адиабатическом трубчатом реакторе (6) при сверхкритическом давлении, включающем средства подачи (1, 2), по меньшей мере, двух исходных потоков реагентов, средства их нагрева (3, 4), соединенные линиями соответственно со средствами подачи (1, 2) указанных исходных потоков реагентов и реактором (6), регулирующий клапан (7), поддерживающий необходимое сверхкритическое давление в реакторе (6), и испарительный сепаратор (8), в котором при дросселировании, по меньшей мере, часть потока продуктов реакции разделяют на поток низкокипящих и высококипящих компонентов, отличающийся тем, что, по меньшей мере, один исходный поток реагентов подают со сверхкритическим давлением, затем объединяют его с другим потоком реагентов в струйном диспергаторе (5) с обеспечением в нем линейной скорости реакционной смеси, равной 10-40 м/с, затем в трубчатом реакторе (6) резко снижают линейную скорость реакционной массы до 0,01-0,03 м/с и в зоне химических превращений трубчатого реактора (6) в адиабатических условиях осуществляют взаимодействие полученной реакционной массы с образованием потока продуктов реакции.
2. Способ по п.1, отличающийся тем, что процесс осуществляют в трубчатом реакторе (6), содержащем вертикальный цилиндрический корпус объемом в пределах от 0,002 до 0,1 м3, предпочтительно от 0,004 до 0,01 м3.
3. Способ по п.1, отличающийся тем, что контроль протекающей в трубчатом реакторе (6) химической реакции осуществляют по скорости и степени увеличения температуры реакционной массы.
РИСУНКИ
MM4A – Досрочное прекращение действия патента СССР или патента Российской Федерации на изобретение из-за неуплаты в установленный срок пошлины за поддержание патента в силе
Дата прекращения действия патента: 15.03.2009
Извещение опубликовано: 20.04.2010 БИ: 11/2010
|
|