|
(21), (22) Заявка: 2007142364/06, 19.11.2007
(24) Дата начала отсчета срока действия патента:
19.11.2007
(43) Дата публикации заявки: 27.02.2008
(46) Опубликовано: 10.05.2009
(56) Список документов, цитированных в отчете о поиске:
RU 2145386 C1, 10.02.2000. SU 918730 А, 07.04.1982. US 4896499 А, 30.01.1990. US 5622044 А, 22.04.1997. SU 1239447 A1, 23.06.1986.
Адрес для переписки:
111531, Москва, ул. Сталеваров, 4, корп.4, кв.414, В.И. Гурову
|
(72) Автор(ы):
Гуров Валерий Игнатьевич (RU), Шестаков Константин Никодимович (RU), Чайнов Николай Дмитриевич (RU), Курносов Владимир Владимирович (RU)
(73) Патентообладатель(и):
Гуров Валерий Игнатьевич (RU), Шестаков Константин Никодимович (RU), Чайнов Николай Дмитриевич (RU), Курносов Владимир Владимирович (RU)
|
(54) ГАЗОТУРБИННАЯ ЭНЕРГЕТИЧЕСКАЯ УСТАНОВКА
(57) Реферат:
Газотурбинная энергетическая установка содержит газотурбинный двигатель с входом, механически сопряженный с газотурбинным двигателем электрогенератор и устройство для подвода охлажденного воздуха в газотурбинный двигатель, включающее автономный воздушный компрессор с приводом, турбодетандер и теплообменник. Выход турбодетандера связан газодинамически с входом в газотурбинный двигатель, а вход – через теплообменник с выходом автономного компрессора. Газотурбинная энергетическая установка также снабжена дополнительным электрогенератором, дополнительным теплообменником и магистралями с отсечными клапанами. Дополнительный электрогенератор механически связан с турбодетандером. Теплообменник и автономный компрессор каждый на входе снабжен отсечным клапаном. Вход турбодетандера дополнительно связан непосредственно с выходом автономного компрессора байпасной магистралью с отсечным клапаном. Магистрали, связывающие выход турбодетандера с входами газотурбинного двигателя и дополнительного теплообменника, выход дополнительного теплообменника с входом автономного компрессора, также, каждая, снабжены отсечным клапаном. Изобретение позволяет уменьшить темп снижения мощности электроэнергии при повышенной температуре окружающей среды, а также снабдить потребителя тепловой энергией при пониженной температуре атмосферного воздуха и «холодильной» энергией при повышенной температуре. 2 з.п. ф-лы, 1 ил.
Изобретение относится к области энергетики и может быть использовано для выработки электроэнергии гарантированного уровня технических показателей и тепла в широком температурном диапазоне атмосферного воздуха в полевых условиях.
Известно, что с повышением температуры атмосферного воздуха снижается степень повышения полного давления и расхода воздуха компрессора ГТД, что снижает выходную мощность ГТД и приводимого им электрогенератора. Это может привести к недопустимому ограничению электрической мощности, получаемой потребителем.
Известна комплексная газотурбинная установка, содержащая газотурбинный двигатель и сопряженный с ним валом турбодетандер (патент РФ 2103615 от 16.01.1992 г.). В ней тепло выхлопных газов двигателя нагревает природный газ на входе в турбодетандер, полезно использующий для получения мощности избыточное давление природного газа. Мощность турбодетандера вместе с мощностью газотурбинного двигателя повышает выработку электроэнергии на электрогенераторе.
Недостатком технического решения является привязанность установки к газораспределительным станциям (ГРС), что приводит к узким пределам ее применимости.
Наиболее близким аналогом заявляемому техническому решению является газотурбинная энергетическая установка, содержащая газотурбинный двигатель с входом, механически сопряженный с ним электрогенератор и устройство для подвода охлажденного воздуха в газотурбинный двигатель, включающее автономный воздушный компрессор (АВК) с приводом, турбодетандер и теплообменник, где выход турбодетандера связан газодинамически с входом в газотурбинный двигатель, а вход – через теплообменник с выходом автономного компрессора (патент РФ 2145386 от 23.12.1997 г.).
Техническое решение по прототипу позволяет повысить эффективность работы газотурбинной установки при эксплуатации ее в жаркий период. Однако его недостатками являются:
– неполнота использования оборудования энергоустановки при умеренной и пониженной температуре окружающей среды,
– высокая стоимость реализации, связанная с вмешательством в схемно-силовую часть конструкции газотурбинного двигателя.
В основу изобретения положено решение следующих задач:
– обеспечение гарантированного уровня вырабатываемой мощности электроэнергии при повышенной температуре атмосферного воздуха,
– обеспечение тепловой энергией потребителей при пониженной температуре атмосферного воздуха,
– обеспечение «холодильной» энергией потребителей при повышенной температуре атмосферного воздуха.
Поставленные задачи решаются тем, что газотурбинная энергетическая установка содержит газотурбинный двигатель с входом, механически сопряженный с ним электрогенератор и устройство для подвода охлажденного воздуха в газотурбинный двигатель. Устройство для подвода охлаждающего воздуха включает автономный воздушный компрессор с приводом, турбодетандер и теплообменник, где выход турбодетандера связан газодинамически с входом в газотурбинный двигатель, а вход – через теплообменник с выходом автономного компрессора.
В соответствии с изобретением:
– устройство снабжено дополнительным электрогенератором, механически связанным с турбодетандером, что позволяет увеличивать общую подачу электроэнергии при всех значениях температуры атмосферного воздуха;
– устройство снабжено дополнительным теплообменником обратимого типа (камера – обогреваемое помещение или холодильная камера), соединенным входом с выходом турбодетандера, а выходом – с входом автономного компрессора отдельными магистралями с отсечными клапанами, что при соединении входа турбодетандера с выходом автономного компрессора байпасной магистралью и отключенном основном теплообменнике позволяет при пониженной температуре атмосферного воздуха обеспечивать потребителя подогретым воздухом, а при повышенной температуре атмосферного воздуха, включенном теплообменнике и отключенной байпасной магистралью – охлажденным воздухом без ухудшения его экологических свойств.
Таким образом решены поставленные в изобретении задачи:
– обеспечен гарантированный уровень вырабатываемой мощности электроэнергии при повышенной температуре атмосферного воздуха,
– при пониженной температуре атмосферного воздуха потребители обеспечены тепловой энергией, например, для обогрева помещений,
– при повышенной температуре атмосферного воздуха потребитель имеет возможность получать холодный воздух, например, для кондиционирования помещений или холодильных камер.
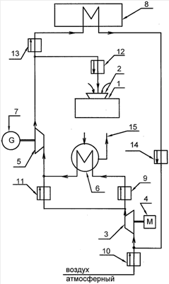
Настоящее изобретение поясняется чертежом, на котором изображена схема заявляемой газотурбинной энергетической установки.
Газотурбинная энергетическая установка 1 содержит газотурбинный двигатель с входом 2, механически сопряженный с ним электрогенератор (не показано) и устройство для подвода охлажденного воздуха в газотурбинный двигатель. Устройство включает автономный воздушный компрессор 3 с приводом 4, турбодетандер 5 и теплообменник 6. Выход турбодетандера 5 связан газодинамически с входом 2 в газотурбинный двигатель, а вход – через теплообменник 6 с выходом автономного компрессора 3. Устройство также снабжено дополнительным электрогенератором 7, дополнительным теплообменником 8 и магистралями с отсечными клапанами. Теплообменник 6 и автономный компрессор 3 каждый на входе снабжен отсечным клапаном 9 и 10. Дополнительный электрогенератор 7 механически связан с турбодетандером 5. Вход турбодетандера 5 дополнительно связан непосредственно с выходом автономного компрессора 3 байпасной магистралью с отсечным клапаном 11. Выход турбодетандера 5 связан с входом в газотурбинный двигатель через отсечной клапан 12. Выход турбодетандера также дополнительно связан с дополнительным теплообменником 8 магистралью с отсечным клапаном 13. Выход из дополнительного теплообменника 8 связан с входом автономного компрессора 3 магистралью с отсечным клапаном 14. Теплообменник 6 снабжен системой 15 потребления тепла. Дополнительный теплообменник 8 может быть выполнен в виде камеры (бытовых и/или технологических помещений), а также в виде холодильной камеры, что определяется целями и задачами потребителя. Дополнительный теплообменник, выполненный в виде камеры (помещения), осуществляет теплообмен с окружающей средой через стенки (стены).
Функционирование предлагаемой газотурбинной энергетической установки, представленной на схеме при работающих ГТУ 1 и АВК 3, может осуществляться по-разному (с помощью отсечных клапанов) в зависимости от поставленных потребителем целей и температуры окружающей среды.
Вариант 1 (дополнительный теплообменник 8 – обогреваемое помещение).
При пониженной температуре окружающей среды полезным эффектом установки является не только вырабатываемая ГТУ и дополнительным генератором электроэнергия, но и тепловая энергия подогретого воздуха.
Сжатый и нагретый в АВК 3 воздух при закрытом отсечном клапане 9 и открытом отсечном клапане 11 байпасной линии поступает в обход теплообменника 6 непосредственно в турбодетандер 5, приводящий дополнительный электрогенератор 7. В турбодетандере воздух отдает часть полученного в АВК 3 тепла и далее теплый воздух при закрытом отсечном клапане 12 и открытом отсечном клапане 13 поступает в дополнительный теплообменник 8 (помещение потребителя тепловой энергии), откуда при закрытом отсечном клапане 10 и открытом отсечном клапане 14 воздух поступает на вход в АВК 3. Тепло воздуха, входящего в дополнительный теплообменник 8 (обогреваемое помещение), компенсирует отток тепла через его стенки в окружающую холодную среду.
Вариант 2 (дополнительный теплообменник 8 отключен).
При повышенной температуре атмосферного воздуха для максимального получения электроэнергии установка работает следующим образом.
При открытом отсечном клапане 10 и закрытом отсечном клапане 14 воздух из атмосферы подается в автономный воздушный компрессор (АВК) 3, откуда нагретый воздух при открытом отсечном клапане 9 и закрытом отсечном клапане 11 подается в теплообменник 6 (тепло из которого отводится системой 15 потребителя). В теплообменнике 6 температура нагретого воздуха понижается до уровня, на несколько градусов большего температуры охлаждающей воды системы 15, и далее воздух поступает в турбодетандер 5. Вырабатываемая турбодетандером мощность отдается дополнительному электрогенератору 7. В турбодетандере 5 температура воздуха снижается до минусовой температуры. После этого холодный воздух при открытом отсечном клапане 12 и закрытом отсечном клапане 13 отводится к входному устройству 2 газотурбинной установки (ГТУ) 1. Во входном устройстве 2 этот холодный воздух смешивается с параллельно поступающим туда же атмосферным воздухом, что приводит к уменьшению средней температуры воздуха при входе в ГТУ 1 и соответственно к увеличению мощности ГТУ. Это позволяет уменьшить темп снижения мощности электрогенератора ГТУ при работе в жаркое время года, а также дополнительно компенсировать этот темп снижения выработкой электроэнергии дополнительным электрогенератором 7. Кроме того, горячая вода системы 15 (из теплообменника 6) может использоваться для нужд инфраструктуры.
Вариант 3 (дополнительный теплообменник 8 – холодильная камера или кондиционируемое помещение).
При повышенной температуре атмосферного воздуха установка работает так же, как и в варианте 2, но при этом: охлажденный в турбодетандере 5 воздух при открытом отсечном клапане 13 и закрытом отсечном клапане 12 поступает в дополнительный теплообменник 8 (помещение потребителя холодного воздуха). Из дополнительного теплообменника 8, при открытом отсечном клапане 14 и закрытом отсечном клапане 10, воздух поступает на вход АВК 3.
В этом случае установка помимо выработки электрической энергии ГТУ и дополнительным электрогенератором подает холодный (с отрицательной температурой) воздух в дополнительный теплообменник для использования в холодильных камерах, при кондиционировании бытовых и производственных помещений и т.д. Кроме того, горячая вода системы 15 (из теплообменника 6) может использоваться для нужд инфраструктуры.
В России имеется огромный парк (более 1000 шт.) выпущенных промышленностью передвижных автоматизированных электростанций ПАЭС-2500 мощностью 2.5 МВт, в которых используется однороторный газотурбинный авиационный двигатель АИ-20. Представляется перспективным провести модернизацию этих ГТУ с целью повышения их конкурентоспособности.
Целесообразность использования ГТУ типа ПАЭС-2500 в заявляемой газотурбинной энергетической установке подтверждается результатами сравнительных расчетов.
Основные параметры, принятые в расчетном исследовании ГТУ, при нормальной температуре TH=288 K: мощность 2500 кВт, расход воздуха 20 кг/с, степень повышения полного давления воздуха 7.0, температура перед турбиной 1030 К, кпд компрессора 0.85, кпд турбины 0.88.
Параметры автономного воздушного компрессора и его привода выбраны исходя из минимизации стоимости этого агрегата. В качестве привода выбран автомобильный дизель с максимальной величиной частоты вращения равной 6000 об/мин и мощностью 240 кВт, серийно выпускаемый промышленностью. Параметры АВК (для этой мощности), удовлетворяющие целям заявленной установки: степень повышения полного давления – 1.5, расход воздуха – 5.1 кг/с при кпд компрессора – 0.75. Эти параметры близки к параметрам высоконапорных центробежных вентиляторов, поэтому изготавливаться детали проточной части АВК могут из тонкостенной листовой стали, что значительно сокращает стоимость АВК.
Расчеты показывают.
При изменении температуры окружающей среды от -40°С до +45°С мощность ГТУ составляет 2500-1780 кВт, а кпд 0.218-0.178 соответственно; заявляемая установка в том же температурном диапазоне обеспечивает суммарную мощность 2640-2060 кВт и кпд 0.233-0.217 соответственно, т.е на 6-16% больше по мощности и на 7-22% больше по кпд, чем исходная ГТУ. При этом предлагаемая установка при низкой температуре атмосферы выдает потребителю подогретый воздух с температурой на 20° выше, чем в обогреваемом помещении в количестве 100 кВт, что обеспечивает потребность в тепле помещений общей площадью в 1000 м2.
При необходимости обеспечения потребителя в жаркое время холодом заявляемая установка позволяет для кондиционирования помещений с поддержанием температуры +20°С обеспечить подачу холодного воздуха «холодильной» мощности, равной 105 кВт, а для работы холодильных камер – подачу воздуха с температурой -5°С и «холодильной» мощностью 25 кВт. Для обеспечения холодильной камеры воздухом более низкой температуры необходимо выбрать АВК с большей степенью повышения полного давления; так, если она равна 2.0, то температура подаваемого воздуха будет равна -15°С и «холодильная» мощность возрастет до 44 кВт.
Настоящее техническое решение может наиболее успешно использоваться в условиях резко континентального климата, большого суточного перепада температуры окружающей среды (25 градусов и выше), при автономном расположении установки и отсутствии стационарных источников энергии (например, морские платформы, разработки ископаемых и т.д.).
Предложенная газотурбинная энергетическая установка позволяет обеспечить потребителя разными видами энергии (электрической, тепловой и «холодильной») от одного источника и может быть использована для модернизации действующих ГТУ без их существенных переделок при коротких сроках окупаемости.
Формула изобретения
1. Газотурбинная энергетическая установка, содержащая газотурбинный двигатель с входом, механически сопряженный с газотурбинным двигателем электрогенератор и устройство для подвода охлажденного воздуха в газотурбинный двигатель, включающее автономный воздушный компрессор с приводом, турбодетандер и теплообменник, где выход турбодетандера связан газодинамически с входом в газотурбинный двигатель, а вход – через теплообменник с выходом автономного компрессора, отличающаяся тем, что устройство снабжено дополнительным электрогенератором, дополнительным теплообменником и магистралями с отсечными клапанами, где дополнительный электрогенератор механически связан с турбодетандером, теплообменник и автономный компрессор каждый на входе снабжен отсечным клапаном, вход турбодетандера дополнительно связан непосредственно с выходом автономного компрессора байпасной магистралью с отсечным клапаном, магистрали, связывающие выход турбодетандера с входами газотурбинного двигателя и дополнительного теплообменника, выход дополнительного теплообменника с входом автономного компрессора, также каждая снабжены отсечным клапаном.
2. Газотурбинная энергетическая установка по п.1, отличающаяся тем, что дополнительный теплообменник выполнен в виде камеры обогреваемого помещения.
3. Газотурбинная энергетическая установка по п.1, отличающаяся тем, что дополнительный теплообменник выполнен в виде холодильной камеры.
РИСУНКИ
|