|
|
(21), (22) Заявка: 2007124273/04, 06.07.2006
(24) Дата начала отсчета срока действия патента:
06.07.2006
(30) Конвенционный приоритет:
07.07.2005 JP 2005-198940
(43) Дата публикации заявки: 10.01.2009
(46) Опубликовано: 10.05.2009
(56) Список документов, цитированных в отчете о поиске:
(85) Дата перевода заявки PCT на национальную фазу:
27.06.2007
(86) Заявка PCT:
JP 2006/313494 20060706
(87) Публикация PCT:
WO 2007/007638 20070118
Адрес для переписки:
129090, Москва, ул. Б.Спасская, 25, стр.3, ООО “Юридическая фирма Городисский и Партнеры”, пат.пов. А.В.Мицу
|
(72) Автор(ы):
НИСИДА Тадао (JP), КАМБАРА Есихико (JP)
(73) Патентообладатель(и):
НИППОН АЛЮМИНУМ АЛКИЛС, ЛТД. (JP)
|
(54) СПОСОБ ПРОИЗВОДСТВА ТРИГИДРОКАРБИЛБОРАНА
(57) Реферат:
Настоящее изобретение описывает улучшенный способ промышленного производства тригидрокарбилборана, имеющий преимущества по качеству и себестоимости. Способ включает реакционный синтез тригидрокарбилборана и оксида алюминия из тригидрокарбилбороксина и тригидрокарбилалюминия, и отличается тем, что реакцию осуществляют таким образом, что в конце реакции тригидрокарбилалюминий присутствует в количестве 0,5 моля или более на моль оксида алюминия, образовавшегося в ходе реакции, что предотвращает нежелательное гелеобразование. 2 н. и 2 з.п.ф-лы., 1 ил.
Область техники
Настоящее изобретение относится к способу производства тригидрокарбилборана, используемого в качестве реагента в органическом синтезе: катализатора полимеризации олефинов, восстановителя и алкилирующего агента.
Уровень техники
Способ производства тригидрокарбилборана (далее – TRB) описывают, например, взяв в качестве типичного образца способ производства триалкилборана.
Один из способов производства TRB, в соответствии с которым триалкоксиборан вступает в реакцию с триалкилалюминием, описывается, например, в патентном документе 1 (выложенная патентная заявка Японии 47-8621) и других.
B(OR)3 + AlR3 BR3 + Al(OR)3 (1) R: алкил
Когда эту реакцию осуществляют в промышленном масштабе, необходимо гидролизовать триалкоксиалюминий, являющийся побочным продуктом, с целью его отделения в виде гидроксида алюминия и выделения спирта, который затем, в результате реакции с борной кислотой, снова превращается в триалкоксиборан; при этом требуется дополнительное оборудование, увеличивается количество технологических стадий; объем этого побочного продукта больше, чем целевого – TRB, поэтому объемный КПД реактора низкий; кроме того, в большом количестве образуются отходы в виде органических жидкостей, которые необходимо удалять; по этим причинам вышеупомянутый способ не подходит для промышленного производства.
Другой способ производства TRB, в соответствии с которым тригалогенид бора вступает в реакцию с триалкилалюминием, также описан, например, в патентном документе 1 и других.
BX3 + AlR3 BR3 + AlX3 (2) X = F, Cl, Br, I
Тригалогенид бора, являющийся сырьем для осуществления этой реакции, дорогой и очень токсичный, поэтому промышленное производство TRB по этой реакции представляется невозможным.
В патентном документе 2 (патент США 2951093) описан способ, в соответствии с которым оксид бора вступает в реакцию с сесквихлоридом этилалюминия, а в патентном документе 3 (патент США 3042723) – способ, в соответствии с которым бура вступает в реакцию с сесквихлоридом этилалюминия с образованием TRB; однако, по информации авторов настоящего изобретения, оба этих способа имеют низкий выход и оцениваются как неприменимые для промышленного производства.
В патентном документе 4 (выложенная патентная заявка Японии 3-258786) описан способ получения TRB реакцией триалкоксибороксина с триалкилалюминием.
3R3Al + (R-O-B-O-)3 3R3B + (R-O-Al-O-)3 (3)
Недостатком этой реакции, как и реакции (1), является образование в качестве побочного продукта соединения алюминия, содержащего алкокси-группу, что связано с проблемами его утилизации. Кроме того, для производства триалкоксибороксина предложен способ, изложенный в патентном документе 5 (патент Японии SHO 41-6751); в соответствии с этим способом данный продукт получают в виде раствора, содержащего органический растворитель, например четыреххлористый углерод, то есть нужна стадия отделения органического растворителя и другие стадии, что делает этот способ непригодным для промышленного производства.
Хорошо известен способ производства TRB, в соответствии с которым триалкилборан вступает в реакцию с оксидом бора с образованием триалкилбороксина (далее – TRBO) (реакция (4)), затем TRBO вступает в реакцию с триалкилалюминием (далее – TRAL), и, соответственно, TRB вновь образуется в количестве, в два раза большем, чем было использовано в качестве сырья (реакция (5)).
BR3 + B2O3 R3B3O3 (4)
R3B3O3 + 2AlR3 3BR3 + Al2O3 (5)
(4) + (5) BR3 + B2O3 + 2AlR3 3BR3 + Al2O3
Например, в непатентном документе 1 (ORGANIC AND BIOLOGICAL CHEMISTRY (Органическая и биологическая химия), 20 сентября, 4791 (1959)) описан способ, в соответствии с которым проводят реакцию между 0,2 молями триэтилбороксина (далее – ТЕВО) и 0,4 молями триэтилалюминия (далее TEAL), в результате чего получают триэтилборан (далее – ТЕВ) с выходом 95,6%. В непатентном документе 1 также указывается, что оксид алюминия превращается в белые кристаллы с удовлетворительной текучестью в колбе.
В патентном документе 6 (патент США 3049407) указано, что для осуществления реакции между TRBO и TRAL молярное отношение TRBO к TRAL предпочтительно равно 2, а способ введения TRAL в TRBO является предпочтительным; кроме того, в патентном документе 6 рекомендуется использовать третичный амин или собственно ТЕВ в качестве дисперсионной среды, поскольку оксид алюминия обрабатывают в жидкости. Кроме того, в рассматриваемом патенте описан способ непрерывной перегонки, для чего используют вертикальный пленочный испаритель, пары TRB выводят из верхней части испарителя, а твердый оксид алюминия – из нижней.
Патентный документ 1: выложенная патентная заявка Японии 47-8621
Патентный документ 2: патент США 2951093
Патентный документ 3: патент США 3042723
Патентный документ 4: выложенная патентная заявка Японии 3-258786
Патентный документ 5: патент Японии SHO 41-6751
Патентный документ 6: патент США 3049407
Непатентный документ 1: ORGANIC AND BIOLOGICAL CHEMISTRY, 20 сентября, 4791 (1959).
Изложение изобретения
Трудности, преодолеваемые посредством настоящего изобретения
Среди предложенных способов производства TRB тот, в котором совмещены реакция (4) и реакция (5), представляется наилучшим с точки зрения внедрения в промышленность, поскольку он имеет хороший выход, побочный продукт, а именно оксид алюминия, представляет собой неорганическое вещество, а органические отходы образуются в небольшом количестве. Однако, по информации авторов настоящего изобретения, в соответствии с традиционными методиками эта реакция осуществляется путем использования TRAL в количестве, близком к теоретическому, в два раза превышающему число молей TRBO, при приближении к концу стадии синтеза гелеобразование начинается одновременно во всем реакционном объеме; если вращающий момент на валу мешалки небольшой, мешалка выключается и останавливается, после чего реакционная жидкость полностью затвердевает. Даже если вращающий момент на валу мешалки большой и, следовательно, перемешивание не прекращается, при продолжении перегонки TRB оно становится затруднительным, в конце концов, гель прилипает ко дну перегонного куба, и его выгрузка затрудняется.
Следует отметить, что в настоящем описании тригидрокарбилборан, включая триалкилборан, обозначается сокращением TRB, тригидрокарбилалюминий, включая триалкилалюминий, обозначается TRAL, и в следующем ниже описании используются эти сокращения.
Для преодоления указанных выше трудностей в патенте США 3049407 предлагается способ, в соответствии с которым оксид алюминия псевдоожижают путем добавления в качестве дисперсионной среды третичного амина или подобного ему вещества, при этом необходима стадия отделения введенного третичного амина, иначе снижается чистота продукта, либо возникают другие трудности, таким образом это является недостатком с точки зрения внедрения способа в промышленность. Использование в качестве дисперсионной среды собственно TRB приводит к потерям целевого продукта, который является дорогим, т.е. снижаются экономические показатели. Кроме того, авторы настоящего изобретения пришли к заключению, что невозможно осуществить непрерывную перегонку, в которой TRB извлекают как фракцию дистиллята в то время, как оксид алюминия отделяют путем введения перемешанного раствора, не обладающего текучестью, либо текучесть которого очень низкая, в пленочный испаритель.
Осуществление способа, в соответствии с которым в качестве дисперсионной среды используют парафиновое масло, представляется возможным, однако, как показано в сравнительном примере 2 настоящей заявки, гелеобразование предотвратить нельзя, и удовлетворительных результатов получено не было.
Настоящим изобретением обеспечивается новый способ производства TRB, в котором преодолены описанные выше затруднения. Более того, настоящим изобретением обеспечивается способ производства, пригодный для использования в промышленном масштабе с точки зрения и качества продукта, и его себестоимости.
Средства преодоления трудностей
Настоящее изобретение стало возможным в результате тщательного исследования, проведенного его авторами и имевшего целью преодоление указанных трудностей. Было обнаружено, что удовлетворительной дисперсионной средой для оксида алюминия является TRAL, используемый в качестве сырья. А именно, способ производства TRB, являющийся объектом настоящего изобретения, включает реакционный синтез TRB и оксида алюминия из TRBO и TRAL, отличающийся тем, что реакцию осуществляют таким образом, что в конце реакции TRAL присутствует в количестве 0,5 моля или более на моль оксида алюминия, образовавшегося в ходе реакции.
Кроме того, способ производства TRB, являющийся объектом настоящего изобретения, включает синтез TRB и оксида алюминия из TRBO и TRAL и последующее отделение TRB путем перегонки, и отличается тем, что перегонку осуществляют в присутствии TRAL в количестве 0,5 моля или более на моль оксида алюминия.
Эффект изобретения
Способ, являющийся объектом настоящего изобретения, который представляет собой рациональный процесс производства тригидрокарбилборана, не требующий иных материалов, кроме сырья, делает возможным промышленное производство тригидрокарбилборана, имеющее преимущества по качеству и себестоимости.
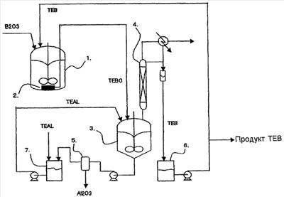
Краткое описание чертежа
На чертеже представлено изображение, иллюстрирующее один из вариантов осуществления способа производства ТЕВ в объеме настоящего изобретения. На чертеже цифровые обозначения имеют следующие значения.
Описание обозначений
1. Реактор для синтеза ТЕВО
2. Фильтр
3. Реактор для синтеза ТЕВ, выполняющий также функцию перегонного куба
4. Колонна дробной перегонки
5. Фильтровальная установка
6. Сборник ТЕВ
7. Сборник TEAL
Лучший вариант осуществления изобретения
В объеме настоящего изобретения каждая из гидрокарбильных групп в TRB и TRAL имеет от 1 до 8 атомов углерода.
В объеме настоящего изобретения гидрокарбильная группа имеет от 1 до 8 атомов углерода и выбирается из групп, представляющих собой алифатические углеводороды, алициклические углеводороды и ароматические углеводороды; характерные примеры гидрокарбильных групп могут включать следующие группы: метил, этил, пропил, бутил, гексил, октил, циклогексил, фенил и бензил. Следует отметить, что к одной и той же молекуле могут быть присоединены различные алкильные группы в разном порядке.
TRBO, являющийся сырьем, получают способом, хорошо известным в данной области. Например, оксид бора и TRB, взятые приблизительно в эквивалентном молярном отношении, помещают в реактор высокого давления, где между ними при перемешивании в атмосфере инертного газа при температурах от 200 до 300°С в течение 4-30 часов происходит реакция с образованием TRBO с выходом от 70 до 90%. Непрореагировавший оксид бора отделяют путем фильтрации, а TRBO, являющийся фильтратом, направляют на следующую стадию, где осуществляют его реакцию с TRAL.
Следует отметить, что с точки зрения технологического режима представляется рациональным располагать фильтр, на котором происходит отделение непрореагировавшего оксида бора, внутри реактора высокого давления, используемого для синтеза TRBO. Таким образом, отделенный и оставшийся в реакторе оксид бора может быть использован в дальнейшей реакции. Его фильтрационные свойства удовлетворительные, и можно использовать различные фильтры; например, предпочтительно использовать металлический сетчатый фильтр.
На следующей стадии в реакторе для синтеза TRB осуществляют реакцию между раствором, полученным в результате реакции синтеза TRBO в виде фильтрата, и TRAL с получением TRB и оксида алюминия. На этой стадии осуществления способа, являющегося объектом настоящего изобретения, существенно, чтобы в конце реакции TRAL присутствовал в количестве 0,5 молей или более на моль оксида алюминия, образовавшегося в ходе данной реакции. Таким образом, явление гелеобразования из-за наличия оксида алюминия в реакционном растворе с последующим затвердеванием этого раствора может быть подавлено благодаря тому, что дополнительно присутствующий TRAL выполняет функцию стабильной дисперсионной среды; реакционный раствор не превращается в гель и не затвердевает ни в ходе реакции, ни на последующей стадии перегонки TRB и, соответственно, находится в состоянии суспензии, которую легко обрабатывать.
Никаких особых ограничений на реакцию, отвечающую описанным выше условиям, не накладывается, однако ее осуществляют, например, в следующем порядке: все необходимое количество TRAL, а именно в 2,5 или более раз, предпочтительно в 3-6 раз большее количество молей, чем TRBO, заблаговременно помещают в реактор; реакционный раствор TRBO добавляют в реактор по каплям, постепенно в течение от 1 до 5 часов, реакцию проводят при перемешивании и охлаждении. При этом выход TRB составляет 95% или более. Температуру реакции изменяют в зависимости от типа гидрокарбильных групп сырья, предпочтительно ее величина находится в диапазоне от комнатной температуры до приблизительно 150°С. Другим примером осуществления данной реакции является способ, в соответствии с которым TRAL хотя и берут в количестве, в 2,5 или более раз превышающем количество молей TRBO, оба исходных вещества одновременно помещают в реактор, где они вступают в реакцию друг с другом. Этот способ также дает удовлетворительные результаты. Следует отметить, что для способа одновременной подачи сырья, как было обнаружено, характерна тенденция к образованию более крупных кристаллов оксида алюминия.
К тому же, даже если реакцию осуществляют путем добавления TRAL к TRBO, если молярное отношение TRAL/TRBO составляет приблизительно 1,1 или менее, предпочтительно 1,0 или менее, не происходит осаждения оксида алюминия в виде геля; однако к TRAL можно добавить предварительно прореагировавшие друг с другом TRAL и TRBO, взятые в молярном отношении, лежащем в указанном выше диапазоне, и далее осуществлять реакцию так, чтобы количество TRAL в конце реакции в 2,5 раза превышало количество молей TRBO.
Из полученного таким образом реакционного раствора продукт реакции – TRB – извлекают путем перегонки; в соответствии со способом, являющимся объектом настоящего изобретения, перегонку осуществляют путем создания в реакционном растворе молярного отношения TRAL к оксиду алюминия, равного 0,5 или более. Если количество TRAL невелико, текучесть кубового остатка ухудшается, если количество TRAL большое, повышается температура кипения реакционного раствора и снижается скорость извлечения TRB. Следовательно, предпочтительное количество молей TRAL приблизительно в 0,5 или более раз и в 6 или менее раз превосходит количество молей оксида алюминия. В частности, количество молей TRAL, которое приблизительно в 1 или более раз и в 3 или менее раз превосходит количество молей оксида алюминия, является прекрасным с точки зрения технологичности реакционного раствора и скорости извлечения TRB путем перегонки. Таким образом, из кубового остатка, обладающего удовлетворительной текучестью, оксид алюминия легко отделяется путем фильтрации, а TRAL, являющийся фильтратом, может быть снова использован для реакции (5) с TRBO.
В соответствии с альтернативным способом получения TRB, являющимся объектом настоящего изобретения, сначала от продукта реакции путем фильтрации отделяют оксид алюминия, затем фильтрат разделяют и подвергают перегонке для извлечения TRB в качестве продукта, а кубовый остаток, основным компонентом которого является TRAL, снова используют для реакции (5) с TRBO. В этом случае на стадии перегонки отсутствуют какие-либо твердые вещества и, следовательно, не возникают затруднения, связанные с концентрацией оксида алюминия в кубовом остатке, то есть перегонка может быть осуществлена в стабильном режиме.
Если в результате адгезии на отфильтрованном оксиде алюминия остаются TRBO и TRB, являющиеся дорогими, это снижает экономические показатели процесса; следовательно, также является предпочтительным способ, в соответствии с которым фильтрационный осадок оксида алюминия промывают относительно недорогим TRAL, а отходы промывки также используют как сырье.
Кроме того, если необходимо, продукт реакции в процессе может быть разбавлен TRAL для более тщательной обработки.
Предпочтительным способом перегонки является тот, в котором в качестве перегонного куба используют сам реактор, колонна дробной перегонки располагается над ним, содержимое куба охлаждают и перемешивают; в качестве колонны дробной перегонки может быть использована тарельчатая или насадочная колонна, при этом насадочная колонна является предпочтительной, поскольку она может быть небольшой. В случае ТЕВ, например, температуры кипения ТЕВ и TRAL, равные 96°С и 194°С, значительно отличаются друг от друга, то есть путем перегонки при условиях, когда количество ступеней сепарации составляет от 3 до 10, флегмовое число равно от 1 до 10, величина давления лежит в диапазоне от атмосферного до пониженного до 30 кПа, а диапазон температуры составляет приблизительно от 95 до 65°С, могут быть достигнуты достаточные степень очистки и выход отгона.
Кубовый остаток после перегонки представляет собой суспензию оксида алюминия в TRAL. Эту суспензию отводят из перегонного куба, пропускают через фильтровальную установку для отделения от нее оксида алюминия, а TRAL, являющийся при этом фильтратом, снова используют для осуществления реакции (5). Что касается кристаллов оксида алюминия, получаемых на этой стадии, то при использовании метода одновременной подачи сырья, как описано выше, образуются кристаллы большего размера, следовательно, их фильтрационные свойства будут с большей вероятностью удовлетворительными. Фильтр фильтрационной установки может быть изготовлен из керамики, ткани, металла и т.п. TRAL, являющийся фильтратом, прошел реакционную стадию и стадию перегонки, так что были опасения, что могло произойти изменение его состава и снижение качества, однако он оказался пригодным для использования в реакции (5) без каких-либо отрицательных последствий для параметров реакции и качества получаемого таким образом TRB, которые не изменились.
В другом варианте осуществления настоящего изобретения реакционный раствор сначала пропускают через фильтрационную установку для отделения оксида алюминия, фильтрат подвергают перегонке для извлечения TRB, являющегося продуктом, а кубовый остаток, основным компонентом которого является TRAL, используют для осуществления реакции (5). Условия перегонки, фильтрационная установка и т.п. те же, что и в уже описанном варианте. Полученный таким образом кубовый остаток может быть снова использован в реакции (5), никаких изменений параметров этой реакции и качества получаемого таким образом TRB не отмечено.
Примеры
Пример 1
В четырехгорлую колбу объемом 1 л, снабженную мешалкой, поместили 3 моля триэтилалюминия, а 1 моль триэтилбороксина, находящегося в капельной воронке, добавляли в колбу по каплям в течение 3 часов. В этом случае реакционный раствор охлаждали при помощи хладагента с тем, чтобы температура реакции была равной 70°С. Затем колбу поместили в масляную баню и увеличили температуру в ней до 100°С, и из верхней части колонны с насадкой Диксона при 95°С получили 2,9 моля триэтилборана. Содержащую оксид алюминия суспензию оставили в колбе. Эту суспензию фильтровали на стеклянном фильтре (25G-4; размер пор от 5 до 10 мкм) при пониженном давлении (150 торр) в течение 30 мин. На фильтре осталось 0,98 моля белого порошка оксида алюминия, а бесцветный прозрачный фильтрат представлял собой 1,04 моля триэтилалюминия. Выход триэтилборана составил 97,1%. Результаты ЯМР анализа и анализа металла, выполненного после гидролиза, показали, что чистота полученного триэтилборана равна 99,9% или более.
Пример 2
Из капельной воронки, содержащей 3 моля триэтилалюминия, и другой капельной воронки, содержащей 1 моль триэтилбороксина, эти вещества одновременно добавляли по каплям в четырехгорлую колбу объемом 1 л, снабженную мешалкой, в течение 3 часов с примерно постоянной скоростью, проводя реакцию с одновременной подачей реагентов. В этом случае реакционный раствор охлаждали при помощи хладагента с тем, чтобы температура реакции была равной 70°С. Затем колбу поместили в масляную баню и увеличили в ней температуру, из верхней части колонны с насадкой Диксона при 95°С получили 2,85 моля триэтилборана. Содержащую оксид алюминия белую суспензию оставили в колбе. Эту суспензию фильтровали на стеклянном фильтре (25G-3; размер пор от 20 до 30 мкм) при пониженном давлении (150 торр) в течение 10 мин. На фильтре осталось 0,95 моля оксида алюминия, а бесцветный прозрачный фильтрат представлял собой 1,08 моля триэтилалюминия. Выход и чистота триэтилборана составили 95,0% и 99,9% или более, соответственно.
Пример 3
В четырехгорлую колбу объемом 1 л, снабженную мешалкой, поместили 4 моля триэтилалюминия, а 1 моль триэтилбороксина, находящегося в капельной воронке, добавляли в колбу по каплям в течение 3 часов. В этом случае реакционный раствор охлаждали при помощи хладагента с тем, чтобы температура реакции была равной 70°С. Затем колбу поместили в масляную баню и увеличили температуру в ней до 100°С, из верхней части колонны с насадкой Диксона при 95°С получили 2,93 моля триэтилборана. Содержащую оксид алюминия суспензию оставили в колбе. Количества оксида алюминия и триэтилалюминия, содержащихся в суспензии, составили, соответственно, 0,98 моля и 2,04 моля. Выход и чистота триэтилборана были равны 97,6% и 99% или более, соответственно.
Пример 4
В четырехгорлую колбу объемом 1 л, снабженную мешалкой, поместили 4 моля трибутилалюминия, а 1 моль трибутилбороксина, находящегося в капельной воронке, добавляли в колбу по каплям в течение 2 часов. В этом случае реакционный раствор охлаждали при помощи хладагента с тем, чтобы температура реакции была равной 100°С. Затем колбу поместили в масляную баню и увеличили температуру в ней до 140°С, реакционный раствор выдержали в течение 3 часов, затем из верхней части колонны с насадкой Диксона при 80°С и пониженном давлении перегонки, равном 6,5 мм рт. ст., получили 2,9 моля трибутилборана. Содержащую оксид алюминия суспензию оставили в колбе. Количества оксида алюминия и трибутилалюминия, содержащихся в суспензии, составили, соответственно, 0,96 моля и 2,07 моля. Выход и чистота трибутилборана были равны 96,7% и 98% или более, соответственно.
Пример 5
В четырехгорлую колбу объемом 1 л, снабженную мешалкой, поместили 4 моля трипропилалюминия, а 1 моль трипропилбороксина, находящегося в капельной воронке, добавляли в колбу по каплям в течение 2 часов. В этом случае реакционный раствор охлаждали при помощи хладагента с тем, чтобы температура реакции была равной 100°С. Затем колбу поместили в масляную баню и увеличили температуру в ней до 140°С, реакционный раствор выдержали в течение 3 часов, затем из верхней части колонны с насадкой Диксона при 75°С и пониженном давлении перегонки, равном 36 мм рт. ст., получили 2,9 моля трипропилборана. Содержащую оксид алюминия суспензию оставили в колбе. Количества оксида алюминия и трипропилалюминия, содержащихся в суспензии, составили, соответственно, 0,96 моля и 2,07 моля. Выход и чистота трипропилборана были равны 97,1% и 98,5% или более, соответственно.
Сравнительный пример 1
В четырехгорлую колбу объемом 1 л, снабженную мешалкой, поместили 2 моля триэтилалюминия. Начиная с момента, к которому 0,8 моля триэтилбороксина, добавляемого по каплям из капельной воронки, содержащей 1 моль триэтилбороксина, прореагировало с триэтилалюминием, вязкость реакционного раствора повышалась, и к моменту, когда в колбу было добавлено 0,85 моля триэтилбороксина, содержимое колбы затвердело, и мешалка остановилась. До этого времени температуру реакционного раствора поддерживали равной 70°С. После добавления оставшегося триэтилбороксина колбу поместили в масляную баню и увеличили температуру в ней со 120°С до 140°С, из верхней части колонны с насадкой Диксона при 95°С получили 1,34 моля триэтилборана. Белое твердое вещество и очень вязкое вещество оставили в колбе. Выход триэтилборана составил 44,7%.
Сравнительный пример 2
В четырехгорлую колбу объемом 1 л, снабженную мешалкой, поместили 1 моль триэтилалюминия и 120 г жидкого парафина. К тому моменту, когда 0,43 моля триэтилбороксина, добавляемого в колбу по каплям из капельной воронки, содержащей 0,5 моля триэтилбороксина, прореагировало с триэтилалюминием, реакционный раствор из гелеобразного состояния перешел в твердое. Последующее добавление в реакционную колбу 120 г жидкого парафина не способствовало устранению твердого состояния. До этого времени температуру реакционного раствора поддерживали равной 70°С. После добавления оставшегося, т.е. 0,1 моля, триэтилбороксина в колбу температуру в ней увеличили со 120°С до 140°С при атмосферном давлении, из верхней части колонны с насадкой Диксона при 95°С получили 0,95 моля триэтилборана. Слой жидкого парафина и белое твердое вещество, налипшее на дно, оставили в колбе. Выход триэтилборана составил 63,3%.
Сравнительный пример 3
В четырехгорлую колбу объемом 1 л, снабженную мешалкой, поместили 0,63 моля триэтилбороксина. К тому моменту, когда 0,7 моля триэтилалюминия, добавляемого по каплям из капельной воронки, содержащей 1,26 моля триэтилалюминия, было введено в колбу, реакционный раствор помутнел, а к моменту, когда было добавлено 0,73 моля триэтилалюминия, реакционный раствор перешел из гелеобразного в твердое состояние. Из-за того, что продолжать перемешивание было невозможно, в колбу добавили 200 мл жидкого парафина и ввели по каплям остаток, а именно 0,53 моля, триэтилалюминия, который должен прореагировать с триэтилбороксином. Состояние содержимого колбы после завершения реакции характеризовалось наличием гелеобразного и твердого вещества, налипшего на внутреннюю поверхность колбы и не образующего дисперсии. Колбу нагрели до 180°С для осуществления перегонки, после чего выход триэтилборана составил 71%.
Сравнительный пример 4
В четырехгорлую колбу объемом 1 л, снабженную мешалкой, поместили 0,5 моля трибутилбороксина. К тому моменту, когда 0,6 моля трибутилалюминия, добавляемого по каплям из капельной воронки, содержащей 1 моль трибутилалюминия, было введено в колбу, реакционный раствор перешел из гелеобразного в твердое состояние. Из-за того, что продолжать перемешивание было невозможно, в колбу добавили 200 мл жидкого парафина и ввели по каплям остаток, а именно 0,4 моля, трибутилалюминия, который должен прореагировать с триэтилбороксином. В этом случае реакционный раствор нагревали при помощи теплоносителя с тем, чтобы температура реакции была равной 100°С. Затем температуру в колбе увеличили до 140°С, реакционный раствор выдержали в течение 3 часов, затем из верхней части колонны с насадкой Диксона при 80°С и пониженном давлении перегонки, равном 6,5 мм рт. ст., получили 0,95 моля трибутилборана. Гелеобразное твердое вещество и вещество с очень высокой вязкостью оставили в колбе. Выход трибутилборана составил 63,3%.
Пример 6
Смесь в виде суспензии, оставшуюся в колбе (пример 2), отфильтровали на фильтре с размером ячеек 10 мкм с отделением 1,8 молей триэтилалюминия. Фильтрование прошло беспрепятственно. В четырехгорлую колбу объемом 1 л, снабженную мешалкой, поместили 1,8 моля отделенного триэтилалюминия и дополнительно 2,2 моля триэтилалюминия, а 1 моль триэтилбороксина, находящегося в капельной воронке, добавляли в колбу по каплям в течение 3 часов. В этом случае реакционный раствор охлаждали при помощи хладагента с тем, чтобы температура реакции была равной 70°С. Затем колбу поместили в масляную баню и увеличили температуру в ней до 100°С, из верхней части колонны с насадкой Диксона при 95°С получили 2,92 моля триэтилборана. Содержащую оксид алюминия суспензию оставили в колбе. Количества оксида алюминия и триэтилалюминия, содержащихся в суспензии, составили, соответственно, 0,98 моля и 2,04 моля. Выход триэтилборана составил 97,3%. Чистота полученного триэтилборана на основе результатов анализа методом ЯМР и анализа металлов, проведенного после гидролиза, составила 99% или более.
Пример 7
В качестве типичного примера со ссылкой на чертеже описывается технологическая схема производства ТЕВ. Реактор для синтеза ТЕВО, обозначенный цифрой 1, представляет собой стальной резервуар объемом 100 л, внутри которого размещен металлический сетчатый фильтр 2, а также устройства для перемешивания и охлаждения. Реактор для синтеза ТЕВ, обозначенный цифрой 3, также выполняющий функцию перегонного куба, представляет собой стальной резервуар объемом 250 л, снабженный мешалкой и устройством для нагревания/охлаждения. С реактором 3 соединена колонна дробной перегонки 4, заполненная на высоту 2 м кольцами Рашига высотой 16 мм и внутренним диаметром 100 мм. Цифрой 5 обозначена фильтровальная установка с установленным внутри нее фильтром с ячейками 10 мкм.
В резервуар 1 поместили 25,6 кг (0,368 кмоль) оксида бора и 36,1 кг (0,368 кмоль) ТЕВ, реакцию между которыми осуществляли в атмосфере азота при температуре реакции 210°С и давлении 1,7 МПа в течение 24 часов. В резервуар 3 поместили 154 кг (1,5 кмоль) TEAL; 55,5 кг фильтрата ТЕВО и 2,32 кг ТЕВ, полученных при отделении непрореагировавшего оксида бора на фильтре 2, подавали в резервуар 3 на протяжении 4 часов, в течение которых температуру раствора поддерживали равной 70°С. Затем температуру раствора увеличили с целью осуществления перегонки ТЕВ, которая началась, когда температура превысила 100°С. После этого, при регулировании флегмового числа в диапазоне от 5 до 10, в сборнике 6 было получено 99,5 кг (1,02 кмоля) дистиллята, представляющего собой ТЕВ. 2,56 кг (0,037 кмоля) непрореагировавшего оксида бора, отделенного фильтрацией от кубового остатка, и дополнительно 23,1 кг (0,33 кмоля) оксида бора объединили в резервуаре 1, затем также поместили в него 35,9 кг (0,366 кмоля) полученного ТЕВ и осуществили описанную выше реакцию с получением 55,5 кг ТЕВ. После перегонки кубовый остаток в резервуаре 3 состоял из 33,7 кг (0,33 кмоля) оксида алюминия, 78,6 кг (0,688 кмоля) TEAL, 1,01 кг (0,01 кмоля) ТЕВ и 1,13 кг (0,007 кмоля) ТЕВО; оксид алюминия отделили на фильтровальной установке 5. Фильтрат снова подали в резервуар 3 и дополнительно ввели столько TEAL, что общее количество TEAL составило 154 кг (1,5 кмоля). Затем раствор, полученный после прохождения через фильтр 2, также подали в резервуар 3 и осуществили реакцию синтеза ТЕВ и перегонку так же, как и ранее. Этот цикл повторили 5 раз. В результате был получен стабильный высококачественный продукт – ТЕВ – в количестве от 63 до 64 кг, выход которого, рассчитанный на основе расходования TEAL как сырьевого материала, поддерживали равным приблизительно 96%.
Формула изобретения
1. Способ производства тригидрокарбилборана, включающий реакционный синтез тригидрокарбилборана и оксида алюминия из тригидрокарбилбороксина и тригидрокарбилалюминия, отличающийся тем, что реакцию тригидрокарбилбороксима и тригидрокарбилалюминия осуществляют при их соотношении 1:(2,5-6) при температуре от комнатной до 150°С таким образом, что в конце реакции тригидрокарбилалюминий присутствует в количестве 0,5 моля или более на моль оксида алюминия, образовавшегося в ходе реакции.
2. Способ производства тригидрокарбилборана, включающий реакционный синтез тригидрокарбилборана и оксида алюминия из тригидрокарбилбороксина и тригидрокарбилалюминия и последующее отделение тригидрокарбилборана путем перегонки, отличающийся тем, что реакцию тригидрокарбилбороксима и тригидрокарбилалюминия осуществляют при их соотношении 1:(2,5-6) при температуре от комнатной до 150°С, и перегонку осуществляют в присутствии тригидрокарбилалюминия в количестве 0,5 моля или более на моль оксида алюминия.
3. Способ по п.1 или 2, в котором тригидрокарбилборан и тригидрокарбилалюминий содержат гидрокарбильные группы, имеющие от 1 до 8 атомов углерода.
4. Способ по п.1 или 2, в котором тригидрокарбилборан представляет собой триэтилборан, а тригидрокарбилалюминий представляет собой триэтилалюминий.
РИСУНКИ
|
|