|
|
(21), (22) Заявка: 2006131587/04, 16.11.2004
(24) Дата начала отсчета срока действия патента:
16.11.2004
(30) Конвенционный приоритет:
04.03.2004 US 10/794,932
(43) Дата публикации заявки: 10.04.2008
(46) Опубликовано: 10.05.2009
(56) Список документов, цитированных в отчете о поиске:
ЕР 0731071 А, 11.09.1996. ЕР 0094693 А, 23.11.1983. SU 1796604 A1, 23.02.1993.
(85) Дата перевода заявки PCT на национальную фазу:
04.10.2006
(86) Заявка PCT:
US 2004/038075 20041116
(87) Публикация PCT:
WO 2005/095309 20051013
Адрес для переписки:
119034, Москва, Пречистенский пер., 14, стр.1, 4 этаж, “Гоулингз Интернэшнл Инк.”, В.Н.Дементьеву
|
(72) Автор(ы):
МИЛЛЕР Джеффри Т. (US), ХАФФ Джордж А. (US), ХЕНЛИ Брайан Дж. (US)
(73) Патентообладатель(и):
БП Корпорейшн Норт Америка Инк. (US)
|
(54) СПОСОБ ПРЕВРАЩЕНИЯ СМЕСЕЙ, СОДЕРЖАЩИХ АРОМАТИЧЕСКИЕ УГЛЕВОДОРОДЫ C9 В ИЗОМЕРЫ КСИЛОЛА
(57) Реферат:
Изобретение относится к способу получения изомеров ксилола (вариантам), характеризующемуся тем, что включает: (a) контактирование сырья, содержащего ароматические соединения С9, с катализатором, содержащим несульфидированный морденит, пропитанный оксидом металла VIB группы с получением потока промежуточных продуктов, содержащих изомеры ксилола; (b) выделение, по меньшей мере, части изомеров ксилола из потока промежуточных продуктов и (c) возвращение в сырье на стадию (а) потока промежуточных продуктов, обедненных изомерами ксилола, полученного на стадии (b). Также предложенное изобретение относится к вариантам способа превращения сырья, содержащего ароматические соединения C9, в ксилолы, в поток продуктов, содержащих изомеры ксилолов. Применение указанных способов приводит к высокой конверсии ароматических соединений С9 и метилэтилбензола, а также к высоким соотношениям изомеров ксилола к этилбензолу, изомеров ксилола к ароматическим соединениям С9, изомеров ксилола к ароматическим соединениям С10, триметилбензола к метилэтилбензолу, бензола к этилбензолу в продуктах конверсии. 9 н. и 6 з.п. ф-лы, 3 ил., 6 табл.
Уровень техники изобретения
Область техники, к которой относится изобретение
Изобретение относится к способу каталитического превращения ароматических углеводородов и более конкретно к способу диспропорционирования и трансалкилирования бензола, толуола и ароматических соединений С9 в изомеры ксилола.
Известный уровень техники
Смеси углеводородов, содержащие ароматические соединения C8, часто являются продуктами процессов нефтепереработки, включая, но не ограничиваясь ими, процессы каталитического риформинга. Эти смеси углеводородов риформинга обычно содержат ароматические соединения C6-11 и парафины, причем большую часть ароматических соединений составляют соединения C7-9. Эти ароматические соединения можно фракционировать на основные группы, т.е. С6, С7, C8, С9, С10 и С11 ароматические соединения. В ароматической фракции С8 присутствуют неароматические соединения, которые составляют примерно от 10 мас.% до примерно 30 мас.% в расчете на общую массу фракции С8. Остальное в этой фракции представляют ароматические соединения С8. Больше всего во фракции С8 содержится изомеров этилбензола («ЕВ») и ксилола, включая мета-ксилол («тХ»), орто-ксилол («оХ») и пара-ксилол («рХ»). Изомеры ксилола и этилбензол вместе называют в литературе и здесь «ароматическими соединениями С8». Обычно в ароматических соединениях С8 этилбензол присутствует в концентрации от примерно 15 мас.% до примерно 20 мас.% в расчете на общую массу ароматических соединений С8, а остальное (например, до примерно 100 мас.%) составляет смесь изомеров ксилола. Три изомера ксилола обычно составляют остальные ароматические соединения С8 и обычно присутствуют в равновесном массовом соотношении примерно 1:2:1 (oX:mX:pX).
Продукты каталитического риформинга содержат ароматические соединения C6-8 (т.е. бензол, толуол и ароматические соединения C8, которые называют «ВТХ»). Побочные продукты процесса составляют водород, легкий газ, парафины, нафтены и тяжелые ароматические соединения С9+. Известно, что ВТХ, присутствующие в продуктах риформинга (особенно толуол, этилбензол и ксилол), являются ценными добавками к бензину. Однако из-за экологических причин и влияния на здоровье присутствие ароматических соединений (особенно бензола) в бензине ограничивается. Тем не менее компоненты ВТХ можно выделить в последующих установках для использования по другому назначению. Альтернативно бензол можно выделить из ВТХ и полученную смесь толуола и ароматических соединениях C8 использовать, например, в качестве добавки для повышения октанового числа бензина.
Бензол и ксилолы (особенно пара-ксилол) более ценны, чем толуол, т.к. они пригодны для получения других продуктов. Например, бензол можно использовать для получения стирола, кумола и циклогексана. Бензол также используют в производстве резин, смазок, красителей, моющих средств, лекарств и пестицидов. Этилбензол в ароматических соединениях С8 обычно используют для получения стирола, когда этилбензол является продуктом реакции этилена и бензола. Однако из-за проблем чистоты этилбензол, который получают трансалкилированием и/или диспропорционированием, нельзя использовать для производства стирола. Мета-ксилол применяют для получения изофталевой кислоты, которая в свою очередь используется для получения специальных полиэфирных волокон, красителей и смол. Орто-ксилол используют для получения фталевого ангидрида, который используют для синтеза пластификаторов на основе фталатов. Пара-ксилол является сырьем для получения терефталевых кислот и сложных эфиров, которые используют для синтеза полимеров типа поли(бутилентерефталата), поли(этилентерефталата) и поли(пропилентерефталата). Хотя этилбензол, мета-ксилол и орто-ксилол являются востребованными сырьевыми источниками, потребность в этих веществах не столь велика, как потребность в пара-ксилоле и в соединениях, получаемых из пара-ксилола.
Ввиду того, что бензол, ароматические соединения С8 и получаемые из них вещества имеют большое значение, были разработаны способы деалкилирования толуола до бензола, диспропорционирования толуола до бензола и ароматических соединенияй С8 и трансалкилирования толуола и ароматических соединений, содержащих С9+, до ароматических соединений С8. Эти способы описаны в Kirk Othmer’s “Encyclopedia of Chemical Technology”, 4th Ed., Supplement Volume, p.831-863 (John Wiley & Sons, New York, 1995).
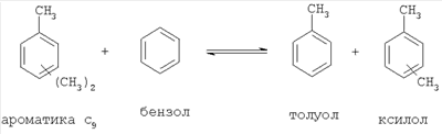
Диспропорционирование толуола («TDP») является каталитическим процессом, в котором два моля толуола превращаются в один моль ксилола и один моль бензола, например:

Другие реакции диспропорционирования включают каталитический способ, в котором два моля ароматических соединений С9 превращаются в один моль толуола и более высокомолекулярные углеводородные компоненты (т.е. тяжелые углеводороды С10+), например:

Трансалкилирование толуола представляет собой реакцию одного моля толуола и одного моля ароматических соединений С9 (или более высокомолекулярных ароматических соединений) с образованием двух молей ксилола, например:

Другие реакции трансалкилирования с участием ароматических соединений С9 (или более высокомолекулярных ароматических соединений) включают реакцию с бензолом с образованием толуола и ксилола, например:

В приведенных реакциях метильная и этильная группы, связанные с молекулами ароматических соединений С9 и ксилола, показаны в общем виде, т.к. эти группы могут быть связаны с любыми атомами углерода кольца с образованием различных изомерных конфигураций молекулы. Смеси изомеров ксилола можно далее разделять на составляющие их изомеры в последующих стадиях. После разделения изомеры можно дальше перерабатывать (например, изомеризовать) и возвращать в процесс, например, для получения достаточно чистого пара-ксилола.
Теоретически смесь, содержащую ароматические соединения С9, как показано в приведенных реакциях, можно превратить в ксилолы и/или бензол. Смеси ксилолов и бензола можно разделять, например, фракционной дистилляцией. Однако неизвестно, как проводить реакцию, чтобы из данного сырья, содержащего ароматические соединения С9, получить чистые ксилолы.
Патенты США 5907074, 5866741, 5866742 и 5804059 на имя Phillips Petroleum Company («Phillips») раскрывают реакции диспропорционирования и трансалкилирования, в которых жидкое сырье, содержащее ароматические соединения С9+, превращается в ВТХ. Хотя в этих патентах утверждается, что источник жидкого сырья не является критичным, тем не менее предпочтительным является жидкое сырье, полученное из более тяжелых фракций продуктов ароматизации углеводородов (особенно бензина), которая обычно проводится в установке каталитического крекинга в кипящем слое («FCC»). Малоценное жидкое сырье, содержащее высокомолекулярные (или с длинной цепью) углеводороды, испаряют в установке FCC и в присутствии подходящего катализатора подвергают крекингу в более легкие соединения, способные образовать продукты, которые примешивают к высококачественному дизельному топливу и высокооктановому бензину. Побочные продукты установки FCC включают малоценные жидкие фракции тяжелых углеводородов, которые служат предпочтительным жидким сырьем в соответствии с указаниями этих патентов. Происхождение предпочтительного жидкого сырья предполагает, что оно содержит серусодержащие соединения, парафины, олефины, нафтены и полициклические ароматические соединения («полиароматику»).
Согласно патенту ‘074, ВТХ в основном отсутствуют в предпочтительном сырье и поэтому заметного трансалкилирования ВТХ как побочной реакции в дополнение к первичным реакциям диспропорционирования и трансалкилирования не происходит. Первичные реакции, описанные здесь, протекают в присутствии водородсодержащей жидкости и катализатора, представляющего собой цеолит Y, промотированный оксидом металла и содержащий введенный модификатор активности (т.е. оксиды серы, кремния, фосфора, бора, магния, олова, титана, циркония, германия, индия, лантана, цезия и комбинации двух или более соединений). Модификатор активности помогает снизить эффект дезактивации (или эффект отравления) металлоксидных пропиточных катализаторов, вызываемый серусодержащими соединениями.
Согласно патентам ‘741, ‘742 и ‘059, ВТХ в основном отсутствуют в предпочтительном сырье и поэтому заметного трансалкилирования ВТХ как побочной реакции в дополнение к первичным реакциям диспропорционирования и трансалкилирования не происходит. Однако ВТХ могут присутствовать, когда возникает дополнительная необходимость в алкилировании таких соединений с помощью ароматических соединений С9. Согласно патенту ‘741 эти первичные и вторичные реакции протекают в присутствии водородсодержащей жидкости и катализатора, представляющего собой цеолит бета с введенным промотором активности (например, молибденом, лантаном и их оксидами). Согласно патенту ‘742 первичные и вторичные реакции протекают в присутствии водородсодержащей жидкости и катализатора, представляющего собой цеолит бета с введенным карбидом металла. Согласно патенту ‘059 первичные и вторичные реакции протекают в присутствии водородсодержащей жидкости и катализатора, представляющего собой цеолит типа морденита, промотированный оксидом металла.
Заявленная задача, подчеркивающая опыт каждого из приведенных патентов, состоит в превращении в ВТХ ароматических соединений С9+. С этой целью патенты раскрывают специфическую комбинацию жидкого сырья, катализаторов и условий реакций для получения ВТХ. Эти патенты, однако, не раскрывают и не показывают, как получить какой-либо один компонент ВТХ (много меньше изомеров ксилола) при исключении других компонентов ВТХ. Для каждого из них присутствие серы в жидком сырье приводит со временем к превращению металла или оксида металла в составе катализатора в сульфид металла. Сульфиды металлов значительно менее активны в гидрировании, и поэтому сера отравляет катализатор. Более того, олефины, парафины и полиароматика, присутствующие в сырье, быстро дезактивируют катализатор и превращаются в нежелательный легкий газ.
В отличие от приведенных патентов патентная заявка США 2003/0181774 A1 (Kong и др.) раскрывает способ трансалкилирования для каталитического превращения бензола и ароматических соединений С9+ в толуол и ароматические соединения С8. Согласно Kong и др. способ следует осуществлять в присутствии водорода в системе газ-твердое тело в реакторе с неподвижным слоем в присутствии катализатора трансалкилирования, представляющего собой Н-цеолит и молибден. Заявленная цель способа Kong и др. состоит в максимальном получении толуола для последующего использования в качестве сырья в следующем реакторе селективного диспропорционирования и использовании полученного побочного продукта в виде ароматических соединений C9 в качестве сырья для следующего реактора изомеризации. Путем селективного диспропорционировния толуола до пара-ксилола Kong и др. предлагают окончательно превратить смесь бензола и ароматических соединений С9+ в пара-ксилол. Однако такое предложение, к сожалению, требует большого числа реакционных сосудов (например, реакторов трансалкилирования и диспропорционирования) и, что важно, не указывает, как получить максимальное количество изомеров ксилола, образующихся по реакции трансалкилирования, но зато сводит к минимуму образование толуола и этилбензола.
Патентная заявка США 2003/0130549 A1 (Xie и др.) раскрывает способ селективного диспропорционирования толуола с образованием потока бензола и изомеров ксилола, обогащенного пара-ксилолом, и трансалкилирования смеси толуола и ароматических соединений С9+ для получения бензола и изомеров ксилола. Согласно Xie и др. реакции проводят в присутствии водорода в разных реакторах с соответствующими катализаторами (например, катализатор ZSM-5 селективного диспропорционирования и морденит МСМ-22 или цеолит бета для трансалкилирования). Проводится последующая переработка для получения пара-ксилола из изомеров ксилола. Способ, раскрытый Xie и др., однако, не предлагает пути максимального увеличения количества изомеров ксилола, образующихся по реакции трансалкилирования, одновременно с минимизацией получения бензола и этилбензола.
Патентная заявка США 2001/0014645 A1 (Ichikawa и др.) раскрывает способ диспропорционирования ароматических соединений С9+ до толуола и трансалкилирования ароматических соединений С9+ и бензола до толуола и ароматических соединений C8 для использования в качестве добавок к бензину. Использование бензола в качестве реагента реакции трансалкилирования представляет попытку Ichikawa и др. утилизировать малоценные для бензина фракции бензола. В соответствии с заданным намерением избавить бензин от бензола специалист должен стремиться к тому, чтобы этилбензол в ароматических соединениях С8 привел к максимальному выходу бензина. Более того, специалист проявит осторожность, чтобы убедиться, что полученный этилбензол не будет непроизвольно крекироваться до бензола, который стремятся удалить из бензиновых фракций. Раскрытые в патенте реакции проводят в присутствии водорода и широкопористого цеолита, пропитанного металлами группы VIB и предпочтительно сульфидами. Вообще часть бензола и ароматических соединений С9+ превращается в поток продуктов, содержащих в основном ВТХ. Бензол удаляют из потока продуктов с ВТХ и возвращают обратно в сырье. В конце концов из сырья, содержащего бензол/ароматику С9+, получают толуол и ароматические соединения С8. Реакцию трансалкилирования для получения толуола и ароматических соединений С8, включая этилбензол, проводят при большом мольном избытке бензола по отношению к ароматике С9+ (т.е. от 5:1 до 20:1). Однако Ichikawa и др. не указывают, как получить максимальное количество изомеров ксилола по реакции трансалкилирования при минимизации образования толуола, бензолов и ароматики С10.
В целом предыдущий уровень техники не предлагает специалисту способа получения изомеров ксилола из смеси, содержащей ароматику С9 и необязательно толуол и бензол.
Сущность изобретения
В настоящем изобретении раскрыт способ получения изомеров ксилола. Более конкретно, способ включает контактирование сырья, содержащего ароматические соединения С9, с катализатором в условиях, необходимых для превращения сырья в поток промежуточных продуктов, содержащий изомеры ксилола, отделение по меньшей мере части изомеров ксилола от потока промежуточных продуктов и возвращение в сырье потока промежуточных продуктов, обедненных изомерами ксилола.
В одном варианте способ получения изомеров ксилола включает контактирование сырья, содержащего ароматические соединения С9 и менее примерно 30 мас.% бензола в расчете на общую массу сырья, с несульфидированным широкопористым цеолитом, пропитанным оксидами металлов группы VIB, в условиях, необходимых для превращения сырья в поток продуктов, содержащих изомеры ксилола.
В другом варианте способ превращения сырья, содержащего ароматические соединения С9, в поток продуктов, содержащих изомеры ксилола, включает контактирование сырья с катализатором в условиях, необходимых для получения массового соотношения изомеров ксилола к этилбензолу в потоке продуктов, равного по меньшей мере примерно 6 к 1.
В другом варианте способ превращения сырья, содержащего ароматические соединения С9, в поток продуктов, содержащих изомеры ксилола, включает контактирование сырья с катализатором в условиях, необходимых для получения массового соотношения изомеров ксилола к метилэтилбензолу в потоке продуктов, равного по меньшей мере примерно 1 к 1.
В еще одном варианте способ превращения сырья, содержащего ароматические соединения С9, в поток продуктов, содержащих изомеры ксилола, включает контактирование сырья с катализатором в условиях, необходимых для получения массового соотношения изомеров ксилола к ароматическим соединениям С10 в потоке продуктов, равного по меньшей мере примерно 3 к 1.
В еще одном варианте способ превращения сырья, содержащего ароматические соединения С9, в поток продуктов, содержащих изомеры ксилола, включает контактирование сырья с катализатором в условиях, необходимых для получения массового соотношения триметилбензола к метилэтилбензолу в потоке продуктов, равного по меньшей мере примерно 1,5 к 1.
В еще одном варианте способ превращения сырья, содержащего ароматические соединения С9, в поток продуктов, содержащих изомеры ксилола, включает контактирование сырья с катализатором в условиях, необходимых для получения массового соотношения бензола к этилбензолу в потоке продуктов, равного по меньшей мере примерно 2 к 1.
В следующем варианте способ превращения сырья, содержащего ароматические соединения C9, в поток продуктов, содержащих изомеры ксилола, включает контактирование сырья с катализатором в условиях, необходимых для получения массового соотношения ароматических соединений С9 в сырье к ароматическим соединениям С9 в потоке продуктов, равного по меньшей мере примерно 4 к 1.
В еще одном варианте способ превращения сырья, содержащего ароматические соединения С9, в поток продуктов, содержащих изомеры ксилола, включает контактирование сырья с катализатором в условиях, необходимых для получения массового соотношения метилэтилбензола в сырье к метилэтилбензолу в потоке продуктов, равного по меньшей мере примерно 2 к 1.
Дополнительные особенности изобретения станут очевидны специалистам из рассмотрения последующего подробного описания в сочетании с фигурами, примерами и формулой изобретения.
Краткое описание фигур
Для более полного понимания изобретения следует обращаться к последующему подробному описанию и сопровождающим фигурам, среди которых:
Фигура 1 представляет общую схему аппарата, который можно использовать для осуществления раскрытых способов;
Фигура 2 представляет общую технологическую схему стационарной конверсии ароматических соединений С9 в присутствии морденитного катализатора;
Фигура 3 представляет общую технологическую схему стационарной конверсии ароматических соединений С9 в присутствии морденитного катализатора, пропитанного молибденом.
Хотя на фигурах показаны (и затем описаны) специфические варианты изобретения, это раскрытие является только иллюстративным и не ограничивает изобретение конкретными вариантами, описанными и проиллюстрированными.
Подробное описание изобретения
Изобретение в целом относится к способу получения изомеров ксилола, которые используют в качестве химического сырья для получения пара-ксилола. Более конкретно, способ включает контактирование с катализатором сырья, содержащего ароматические соединения С9, в условиях, необходимых для превращения сырья в поток промежуточных продуктов, содержащих изомеры ксилола, выделение по меньшей мере части изомеров ксилола из потока промежуточных продуктов и возвращение в сырье потока промежуточных продуктов, обедненных изомерами ксилола. Альтернативно, способ получения изомеров ксилола включает контактирование сырья, содержащего ароматические соединения С9 и менее примерно 30 масс.% бензола в расчете на общую массу сырья, с несульфидированным широкопористым цеолитом, пропитанным оксидами металлов группы VIB, в условиях, необходимых для превращения сырья в поток продуктов, содержащих изомеры ксилола.
Подходящее сырье для использования в соответствии с раскрытыми способами изобретения включает сырье, получаемое при переработке сырой нефти. Обычно сырую нефть обессоливают и затем перегоняют с образованием различных компонентов. На стадии обессоливания удаляются металлы и суспендированные твердые вещества, которые могут вызвать дезактивацию катализатора в последующих процессах. Продукт, полученный на стадии обессоливания, затем подвергают перегонке при атмосферном давлении или в вакууме. Перегонка при атмосферном давлении приводит к образованию сырой или некрекированной нафты, бензина, керосина, легкого топливного мазута, дизельного топлива, газойля, масляных дистиллатов и тяжелых кубовых остатков, которые далее часто подвергают вакуумной дистилляции. Многие фракции можно продавать как конечные продукты или перерабатывать дальше в последующих установках с целью изменения молекулярной структуры углеводородов или путем разделения их на более низкомолекулярные соединения, объединения в более высокомолекулярные и более ценные соединения или изменения формы их молекул с образованием более ценных соединений. Например, сырую или некрекированную нафту, полученную на стадии перегонки, можно пропустить вместе с водородом через установку гидроочистки, где олефины превращаются в парафины и удаляются примеси, например сера, азот, кислород, галогены, гетероатомы и примеси металлов, которые в последующем могут дезактивировать катализаторы. На выходе из установки гидроочистки получают обработанный газ, обедненный примесями или свободный от них, обогащенный водородом газ и потоки, содержащие сероводород и аммиак. Легкие углеводороды направляют в расположенную далее установку («риформер») для превращения этих углеводородов (например, неароматических) в углеводороды, которые улучшают свойства бензина (например, ароматические). Обработанный газ, обычно содержащий ароматику (как правило, в интервале температур кипения ароматических соединений С6-10), может служить сырьем, подходящим для переработки в соответствии с раскрытыми в изобретении способами.
Альтернативно, в установку гидрокрекинга можно подавать сырье, аналогичное тому, которое поступает в установку FCC, превращать его в легкие углеводороды, малопригодные для использования в оставе бензина (т.е. нафту), и небольшое количество серы или олефинов или совсем без них. Легкие углеводороды затем направляют в риформер, где они превращаются в углеводороды, более пригодные для использования в качестве бензина (например, ароматические). На выходе из риформера получают продукты риформинга, которые включают не только ароматические углеводороды (обычно в интервале температур кипения ароматических соединений C6-10), но и парафины. Продукты риформинга в основном не содержат серы и олефинов, но содержат парафины и полиароматические соединения. Таким образом, на последующей стадии парафины и полиароматику удаляют и получают поток продуктов, содержащих ароматические соединения С9. Такой поток продуктов может служить сырьем, которое можно перерабатывать в соответствии с раскрытыми в данном изобретении способами.
Состав сырой нефти сильно зависит от ее источника. Более того, сырье, которое можно перерабатывать в соответствии с раскрытыми здесь способами, обычно получают в виде продуктов вышерасположенных установок и, конечно, оно может значительно изменяться в зависимости от реагентов/веществ, подаваемых в эти установки. Часто происхождение этих реагентов/веществ будет определять состав сырья, полученного в этих установках.
Сырье, содержащее ароматические соединения С9, включает ароматические соединения C9. Использованный здесь термин «ароматический» определяет большую группу ненасыщенных циклических углеводородов, содержащих одно или более колец, например, бензол, содержащий шестичленное кольцо из атомов углерода с тремя двойными связями. См. “Hawley’s Condensed Chemical Dictionary”, стр.92 (13th Ed., 1997). Использованный здесь термин «ароматические соединения C9» означает смесь, которая включает любое ароматическое соединение с девятью атомами углерода. Предпочтительно, когда ароматические соединения С9 включают 1,2,4-триметилбензол (псевдокумол), 1,2,3-триметилбензол (гемимеллитен), 1,3,5-триметилбензол (мезитилен), мета-метилэтилбензол, орто-метилэтилбензол, пара-метилэтилбензол, изопропилбензол и н-пропилбензол.
Наряду с ароматическими соединениями С9 сырье обычно содержит другие углеводороды, многие из которых присутствуют только в следовых количествах. Например, сырье не должно содержать парафинов и олефинов. Сырье, которое существенно не содержит парафинов и олефинов, предпочтительно содержит менее примерно 3 мас.% каждого парафина и олефина и более предпочтительно менее примерно 1 мас.% каждого парафина и олефина в расчете на общую массу сырья. Кроме того, сырье не должно содержать серы (например, элементной серы и серусодержащих углеводородов и неуглеводородов). Сырье, не содержащее серы, предпочтительно содержит менее примерно 1 мас.% серы, более предпочтительно меньше примерно 0,1 мас.% серы и даже более предпочтительно меньше примерно 0,01 мас.% серы в расчете на общую массу сырья.
В различных предпочтительных вариантах сырье не содержит изомеров ксилола, толуола, этилбензола и/или бензола. Сырье, не содержащее изомеров ксилола, предпочтительно содержит менее примерно 3 мас.% изомеров ксилола и более предпочтительно меньше примерно 1 мас.% изомеров ксилола в расчете на общую массу сырья. Сырье, не содержащее толуола, предпочтительно содержит менее примерно 5 мас.% толуола и более предпочтительно меньше примерно 3 мас.% толуола в расчете на общую массу сырья. Сырье, не содержащее этилбензола, предпочтительно содержит менее примерно 5 мас.% этилбензола и более предпочтительно менее примерно 3 мас.% этилбензола в расчете на общую массу сырья. Сырье, не содержащее бензола, предпочтительно содержит менее примерно 5 мас.% бензола и более предпочтительно меньше примерно 3 мас.% бензола в расчете на общую массу сырья.
Однако в некоторых вариантах сырье может содержать значительные количества только толуола или бензола или обоих компонентов. Например, в некоторых вариантах сырье может содержать до примерно 50 мас.% толуола в расчете на общую массу сырья. Однако предпочтительно, чтобы сырье содержало менее примерно 50 мас.% толуола, более предпочтительно меньше примерно 40 мас.% толуола и даже более предпочтительно меньше примерно 30 мас.% толуола и наиболее предпочтительно меньше примерно 20 мас.% толуола в расчете на общую массу сырья. Аналогично в некоторых вариантах сырье может содержать до примерно 30 мас.% бензола в расчете на общую массу сырья. Предпочтительно, чтобы сырье содержало менее примерно 30 мас.% бензола и более предпочтительно меньше примерно 20 мас.% бензола в расчете на общую массу сырья.
Кроме того, в различных вариантах сырье не содержит ароматических соединений С10+. Однако сырье может и содержать ароматические соединения С10+. Вообще ароматические соединения С10+ («A10+») включают бензолы с одной или более углеводородными функциональными группами, которые содержат четыре или более атомов углерода. Примерами таких ароматических соединений С10+ являются, но не ограничиваются ими, ароматические соединения С10 («A10»), например, бутилбензол (включая изобутилбензол и трет-арилбутилбензол), диэтилбензол, метилпропилбензол, диметилэтилбензол, тетраметилбензол и ароматические соединения С11, такие как, например, триметилэтилбензол и этилпропилбензол. Примеры ароматических соединений С10+ могут включать также нафталин и метилнафталин. Сырье, которое существенно не содержит ароматических соединений С10+, предпочтительно включает менее примерно 5 мас.% ароматических соединений С10+ и более предпочтительно меньше примерно 3 мас.% ароматических соединений С10+ в расчете на общую массу сырья.
Использованный здесь термин «ароматические соединения С8» означает смесь, содержащую преимущественно изомеры ксилола и этилбензол. Напротив, использованный здесь термин «изомеры ксилола» означает смесь, состоящую из мета-, орто- и пара-ксилолов, которая не содержит этилбензола. Предпочтительно, чтобы такая смесь содержала менее трех массовых процентов этилбензола в расчете на общую массу изомеров ксилола и любого этилбензола. Более предпочтительно, однако, когда такая смесь содержит менее примерно одного процента этилбензола.
Как отмечено выше, в некоторых вариантах способа данного изобретения сырье каталитически превращают в поток промежуточных продуктов, содержащих изомеры ксилола, по меньшей мере часть изомеров ксилола отделяют от потока промежуточных продуктов и затем поток промежуточных продуктов возвращают в сырье. В первом проходе продукт конверсии называют «потоком промежуточных продуктов» и после удаления из него части изомеров ксилола поток возвращают. Однако в других вариантах «поток промежуточных продуктов» можно понимать как «поток продуктов», т.к. он содержит изомеры ксилола, которые являются целевыми ароматическими соединениями конверсии. Соответственно, в этих вариантах способа сырье каталитически превращают в поток продуктов, содержащих изомеры ксилола, изомеры ксилола отделяют от потока продуктов и поток продуктов затем возвращают в сырье. В этих вариантах возвращаемый поток, называемый «потоком промежуточных продуктов» или «потоком продуктов», предпочтительно не содержит (или содержит только следы) изомеров ксилола и содержит преимущественно непрореагировавшее сырье, толуол и/или бензол.
В другом варианте способа данного изобретения поток продуктов или промежуточных продуктов содержит изомеры ксилола и этилбензол в массовом соотношении по меньшей мере примерно 6 к 1, предпочтительно по меньшей мере примерно 10 к 1 и более предпочтительно по меньшей мере примерно 25 к 1. Другим путем является способ превращения сырья, содержащего ароматические соединения С9, в поток продуктов, содержащих изомеры ксилола, который заключается в контактировании сырья с катализатором в условиях, необходимых для получения массового соотношения изомеров ксилола к этилбензолу в потоке продуктов по меньшей мере примерно от 6 к 1, предпочтительно по меньшей мере примерно 10 к 1 и более предпочтительно по меньшей мере примерно 25 к 1. Такое высокое массовое соотношение изомеров ксилола к этилбензолу имеет преимущество для последующей переработки, когда поток продуктов будут фракционировать на основные компоненты, т.е. на ароматические соединения с 6, 7, 8 и 9 атомами углерода. Обычно дальнейшая переработка фракции ароматических соединений C8 включает с необходимостью энергоемкую переработку этилбензола. Однако при отсутствии этилбензола в жидких продуктах реакции и соответственно при отсутствии этилбензола во фракции ароматических соединений С8 такая энергоемкая переработка не нужна.
Кроме того, отсутствие этилбензола особенно желательно. Как показано выше, хотя этилбензол можно использовать в качестве сырья для получения стирола, такой этилбензол должен иметь высокую чистоту. Тот этилбензол, который получают диспропорционированием и трансалкилированием бензола, толуола и ароматических соединений С9, всегда присутствует в смеси с другими ароматическими соединениями. Выделение этилбензола из такой смеси является очень трудоемким и дорогостоящим процессом. Следовательно, с практической точки зрения этот этилбензол нельзя использовать в производстве стирола. На практике этилбензол можно использовать как добавку к бензину (для повышения октанового числа) или подвергать дальнейшему диспропорционированию с образованием легкого газа (например, этана) и бензола. Согласно данному изобретению, однако, отсутствие этилбензола в жидких продуктах реакции и фракции ароматических соединений С8 устраняет необходимость такой переработки.
В другом варианте предложенного в изобретении способа поток продуктов или поток промежуточных продуктов содержит изомеры ксилола в массовом соотношении к метилэтилбензолу (МЕВ) по меньшей мере примерно 1 к 1, предпочтительно по меньшей мере примерно 5 к 1 и более предпочтительно по меньшей мере примерно 10 к 1. В другой схеме способ превращения сырья, содержащего ароматические соединения С9, в поток продуктов, содержащий изомеры ксилола, включает контактирование сырья с катализатором в условиях, необходимых для получения массового соотношения изомеров ксилола к метилэтилбензолу в потоке продуктов по меньшей мере примерно 1 к 1, предпочтительно по меньшей мере примерно 5 к 1 и более предпочтительно по меньшей мере примерно 10 к 1. Отсутствие (или малые количества) метилэтилбензола в потоке продуктов и/или потоке промежуточных продуктов является преимуществом, поскольку чем меньше количества непрореагировавших или образовавшихся ароматических соединений С9, которые надо возвращать в сырье для конверсии, тем больше сберегается энергии и требуется меньше капитальных затрат.
В еще одном варианте способа данного изобретения поток продуктов или промежуточных продуктов содержит изомеры ксилола в массовом соотношении к ароматическим соединениям С10 по меньшей мере примерно 3 к 1, предпочтительно по меньшей мере примерно 5 к 1 и более предпочтительно по меньшей мере примерно 10 к 1. В другой схеме способ превращения сырья, содержащего ароматические соединения С9, в поток продуктов, содержащий изомеры ксилола, включает контактирование сырья с катализатором в условиях, необходимых для получения массового соотношения изомеров ксилола к ароматическим соединениям С10 в потоке продуктов по меньшей мере примерно 3 к 1, предпочтительно по меньшей мере примерно 5 к 1 и более предпочтительно по меньшей мере примерно 10 к 1. Такие высокие значения соотношения указывают на то, что основной реакцией с участием ароматических соединений С9 является реакция диспропорционирования с образованием изомеров ксилола, а не реакция образования ароматических соединений С10, толуола и бензола. Отсутствие (или малые количества) ароматических соединений С10 в потоке продуктов и/или потоке промежуточных продуктов является преимуществом, поскольку чем меньше количества непрореагировавших или образовавшихся ароматических соединений С10, которые надо возвращать в сырье для конверсии, тем больше сберегается энергии и ниже капитальные затраты. Ароматические соединения С10, присутствующие в потоке продуктов или промежуточных продуктов, преимущественно состоят из тетраметилбензола, который можно возвращать в процесс и дальше превращать в изомеры ксилола. Преимуществом является то, что ароматические соединения С10 не содержат много этилдиметилбензола и/или диэтилбензола, которые гораздо труднее превратить в изомеры ксилола, и поэтому менее желательно возвращать их в сырье.
В еще одном варианте способа данного изобретения поток продуктов или промежуточных продуктов содержит триметилбензол в массовом соотношении к метилэтилбензолу по меньшей мере примерно 1,5 к 1, предпочтительно по меньшей мере примерно 5 к 1, более предпочтительно по меньшей мере примерно 10 к 1 и еще более предпочтительно по меньшей мере примерно 15 к 1. В другой схеме способ превращения сырья, содержащего ароматические соединения С9, в поток продуктов, содержащий изомеры ксилола, включает контактирование сырья с катализатором в условиях, необходимых для получения массового соотношения триметилбензола к метилэтилбензолу в потоке продуктов по меньшей мере примерно 1,5 к 1, предпочтительно по меньшей мере примерно 5 к 1, более предпочтительно по меньшей мере примерно 10 к 1 и даже еще более предпочтительно по меньшей мере примерно 15 к 1. Для получения изомера ксилола из триметилбензола надо удалить единственную метильную группу из молекулы триметилбензола. Напротив, для получения изомера ксилола из метилэтилбензола необходимо заместить метильную группу в бензольном кольце на этильную группу. Такое замещение провести трудно. Следовательно, высокие соотношения триметилбензола к метилэтилбензолу являются преимуществом, т.к. триметилбензол легче превратить в изомеры ксилола, чем метилэтилбензол, и поэтому его следует возвращать в сырье.
В еще одном варианте предложенного в изобретении способа поток продуктов или промежуточных продуктов содержит бензол в массовом соотношении к этилбензолу по меньшей мере примерно 2 к 1, предпочтительно по меньшей мере примерно 5 к 1 и более предпочтительно по меньшей мере примерно 10 к 1. В другой схеме способ превращения сырья, содержащего ароматические соединения С9, в поток продуктов, содержащий изомеры ксилола, включает контактирование сырья с катализатором в условиях, необходимых для получения массового соотношения бензола к этилбензолу в потоке продуктов по меньшей мере примерно 2 к 1, предпочтительно по меньшей мере примерно 5 к 1 и более предпочтительно по меньшей мере примерно 10 к 1. Такие высокие соотношения являются преимуществом, т.к. этилбензол этого типа, полученный по реакциям диспропорционирования и трансалкилирования с участием ароматических соединений С9, является менее ценным химическим сырьем и к тому же его трудно выделить из смеси с другими ароматическими соединениями С9. Как отмечено выше, молекула ароматического соединения С9 и молекула бензола могут быть трансалкилированы в молекулы ксилола и толуола. Таким образом, высокое соотношение бензола к этилбензолу в потоке может быть полезным с учетом того, что часть потока может быть возвращена в сырье и это увеличит выход изомеров ксилола.
В другом варианте способа данного изобретения поток продуктов или промежуточных продуктов содержит ароматические соединения С9 в количестве (массовой доле) по отношению к их количеству в сырье по меньшей мере примерно 4 к 1, предпочтительно по меньшей мере примерно 8 к 1 и более предпочтительно по меньшей мере примерно 10 к 1. В другой схеме способ превращения сырья, содержащего ароматические соединения С9, в поток продуктов, содержащий изомеры ксилола, включает контактирование сырья с катализатором в условиях, необходимых для получения массового соотношения ароматических соединений С9 в сырье к этим соединениям в потоке продуктов по меньшей мере примерно 4 к 1, предпочтительно по меньшей мере примерно 8 к 1 и более предпочтительно по меньшей мере примерно 10 к 1. Такая высокая конверсия является преимуществом, т.к., чем меньше количество непрореагировавших ароматических соединений С9, которые надо возвращать в сырье для конверсии, тем больше сберегается энергии и меньше капитальные затраты.
В еще одном варианте способа данного изобретения сырье содержит метилэтилбензол в количестве (массовой доле) по отношению к его количеству в потоке продуктов или промежуточных продуктов по меньшей мере примерно 2 к 1, предпочтительно по меньшей мере примерно 10 к 1 и более предпочтительно по меньшей мере примерно 20 к 1. В другой схеме способ превращения сырья, содержащего ароматические соединения С9, в поток продуктов, содержащий изомеры ксилола, включает контактирование сырья с катализатором в условиях, необходимых для получения массового соотношения метилэтилбензола в сырье к его количеству в потоке продуктов по меньшей мере примерно 2 к 1, предпочтительно по меньшей мере примерно 10 к 1 и более предпочтительно по меньшей мере примерно 20 к 1. Такое высокое соотношение свидетельствует, что способ данного изобретения эффективно конвертирует большую часть метилэтилбензола в смеси ароматических соединений С9 в сырье. Действительно, высокие соотношения показывают, что реакции эффективно превращают примерно 50%, предпочтительно 90% и наиболее предпочтительно 95% метилэтилбензола в легкий газ и более легкие ароматические соединения. Более того, такие высокие соотношения указывают на то, что в реакциях не образуется метилэтилбензол.
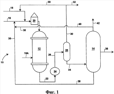
Раскрытый способ проиллюстрирован на фигуре 1, на которой вариант способа, обозначенный 10, включает реактор 12 и сепаратор жидких продуктов 14. Более конкретно сырье, содержащее ароматические соединения С9, в линии сырья 16 и газ, содержащий водород, в газовой линии 18 объединяют и нагревают в печи 20. Нагретую смесь подают в реактор 12, где сырье, содержащее ароматические соединения С9, вступает в каталитическую реакцию в присутствии водорода с образованием промежуточного продукта. Промежуточный продукт выходит из реактора 12 по линии промежуточных продуктов 22 и затем его охлаждают в теплообменнике 24. Охлажденный промежуточный продукт выходит из теплообменника 24 по транспортной линии 26 и проходит через сосуд 28, в котором происходит разделение газа и жидкости. При необходимости свежий водород может также подаваться прямо в реактор 12 по газовой линии 18А для охлаждения реактора 12. Газы, в первую очередь водород, отводят из сосуда 28 и частично сжимают (компрессор не показан) и возвращают по газовой линии 30 в газ, содержащий водород, в линии 18, в то время как остальной газ можно отдуть по линии отдувки 32. Жидкости отводят из сосуда 28 по транспортной линии 34 и пропускают через сепаратор жидкостей 14. В сепараторе 14 происходит разделение компонентов, содержащих промежуточные продукты. Продукты – изомеры ксилола – выходят из сепаратора по трубопроводу 36. Один или более потоков рецикла направляет ароматические соединения С9 (38), а также бензол и толуол (40) обратно в реактор 12, например, объединяя эти потоки со свежим сырьем в линии сырья 16. Таким образом, в варианте 10 данного способа вводят сырье, содержащее ароматические соединения С9 (16) и водородсодержащий газ (18), и отводят продукт – изомеры ксилола (36). Поскольку для трансалкилирования и диспропорционирования в этом способе необходимо определенное число метильных групп относительно числа бензольных групп, возможен отбор образовавшегося бензола и толуола (42) из схемы, но в незначительных количествах. Способ может также включать использование потоков рецикла, как подробно описано ниже.
Анализируя раскрытый способ (и его различные варианты), специалист может представить себе подходящее обрудование для переработки и контроля процесса. Такое оборудование включает, но не ограничивается этим, соответствующие трубы, насосы, краны, оборудование установок (например, реакционные сосуды с соответствующими входами и выходами, теплообменниками, устройствами для разделения и т.д.), контрольно-измерительное оборудование и оборудование для контроля качества. Здесь указано и другое оборудование, особенно предпочтительные варианты.
Раскрытый способ осуществляют в реакционном сосуде, содержащем активный катализатор, и, как подробно рассмотрено ниже, такой катализатор представляет собой широкопористый цеолит, пропитанный оксидом металла группы VIB, и подходящее связующее. Широкопористые цеолиты, пригодные для использования в данном изобретении, включают цеолиты с размером пор по меньшей мере примерно 6 ангстрем: цеолиты со структурой бета (ВЕА), ЕМТ, FAU (например, цеолит X, цеолит Y (USY)), LTL, MAZ, маззит, морденит (MOR), омега, SAPO-37, VFI, цеолит L (по номенклатуре цеолитов комиссии ИЮПАК). Однако предпочтительно использовать в данном изобретении широкопористые цеолиты бета (ВЕА), Y(USY) и морденит (MOR), общее описание которых можно найти в Kirk Othmer’s «Encyclopedia of Chemical Technology”, 4th Ed., Vol.16, p.888-925 (John Wiley & Sons, New York, 1995) и W. M. Meier и др. “Atlas of Zeolite Structure Types”, 4th Ed. (Elsevier 1996). Цеолиты этих типов доступны в промышленности, например, в PQ Corporation (Valley Forge, Pennsylvania), Tosoh USA, Inc. (Grove City, Ohio) и UOP Inc. (Des Plaines, Illinois). Более предпочтительным для использования в данном изобретении является морденит.
В данном изобретении можно использовать любой оксид металла, который, будучи введенным в цеолит, способен промотировать гидродеалкилирование ароматических соединений С9+ до ароматических соединений С6 и С8. Оксид металла предпочтительно выбирать из группы, состоящей из оксидов молибдена, оксидов хрома, оксидов вольфрама и комбинации любых двух или более оксидов, причем степень окисления металла может быть любой из возможных степеней окисления. Например, в случае оксида молибдена степень окисления может быть 0, 2, 3, 4, 5, 6 или комбинацией любых двух или более.
Примеры подходящих соединений металлов включают, но не ограничиваются ими, соединения, содержащие хром, молибден и/или вольфрам. Подходящие хромсодержащие соединения включают, но не ограничиваются ими, ацетат хрома(II), хлорид хрома(II), фторид хрома(II), 2,4-пентандионат хрома(III), ацетат хрома(III), ацетилацетонат хрома(III), хлорид хрома(III), фторид хрома(III), гексакарбонил хрома, нитрат хрома(III), нитрид хрома, перхлорат хрома(III) и теллурид хрома(III). Подходящие вольфрамсодержащие соединения включают, но не ограничиваются ими, вольфрамовую кислоту, бромид вольфрама(V), хлорид вольфрама(IV), хлорид вольфрама(VI), гексакарбонил вольфрама и оксихлорид вольфрама(VI). Молибденсодержащие соединения являются предпочтительными и включают, но не ограничиваются ими, димолибдат аммония, гептамолибдат(VI) аммония, молибдат аммония, фосфомолибдат аммония, тетратиомолибдат аммония, тетратиомолибдат аммония, бис(ацетилацетонато)диоксо-молибден(VI), фторид молибдена, гексакарбонил молибдена, оксихлорид молибдена, сульфид молибдена, ацетат молибдена(II), хлорид молибдена(II), бромид молибдена(III), хлорид молибдена(III), хлорид молибдена(IV), хлорид молибдена(V), фторид молибдена(VI), оксихлорид молибдена(VI), тетрахлоридоксид молибдена(VI), молибдат калия, молибдат натрия и оксиды молибдена, в которых степень окисления Мо может быть 2, 3, 4, 5 и 6 и комбинацией двух или более степеней окисления. Предпочтительно, чтобы соединением металла был молибдат аммония благодаря его распространенности и сравнительной легкости введения молибдена в предпочтительные морденитовые цеолиты.
Количество металла или оксида металла в композиции катализатора должно быть достаточным, чтобы оказать эффективное влияние на процессы трансалкилирования и диспропорционирования. Соответственно количество металла или оксида металла предпочтительно находится в интервале от примерно 0,1 мас.% до примерно 40 мас.% в расчете на общую массу композиции катализатора и более предпочтительно от примерно 0,5 мас.% до примерно 20 мас.% и даже более предпочтительно от примерно 1 мас.% до 10 мас.%. При использовании комбинации металла или оксидов металла мольное соотношение второго, третьего и четвертого оксида метала к первому оксиду металла должно быть в интервале от примерно 0,01:1 до примерно 100:1.
Молибден является предпочтительным металлом, и при концентрации от примерно 1 мас.% до примерно 5 мас.% он приводит к конверсиям, которые неожиданно выше конверсии, которая достигается при концентрациях вне этого интервала. Такие неожиданные и поразительные результаты приведены ниже в примерах. Ввиду этих данных предпочтительно пропитывать катализатор молибденом или оксидом молибдена, причем молибден составляет от примерно 0,5 мас.% до примерно 10 мас.% катализатора в расчете на общую массу катализатора. Более предпочтительно, когда молибден составляет от примерно 1 мас.% до примерно 5 мас.% катализатора и наиболее предпочтительно, когда молибден составляет примерно 2 мас.% катализатора в расчете на общую массу катализатора.
Подходящие связующие, используемые для приготовления катализатора, включают, но не ограничиваются ими, оксиды алюминия, например, -оксид алюминия и -оксид алюминия; кремнеземы; алюмосиликаты и их комбинации. Массовое соотношение цеолита к связующему предпочтительно равно от примерно 20:1 до примерно 0,1:1 и более предпочтительно от примерно 10:1 до примерно 0,5:1. Связующее обычно соединяют с цеолитом с образованием смеси цеолита со связующим в присутствии жидкости, предпочтительно воды.
Для приготовления катализатора, используемого в раскрытом способе, можно применять любые способы введения оксидов металлов в цеолит, например, пропитку или адсорбцию. Например, цеолит можно хорошо смешать со связующим путем перемешивания, замешивания или экструзии, после чего смесь цеолита со связующим можно высушить на воздухе при температуре в интервале от примерно 20°С до примерно 200°С, предпочтительно от примерно 25°С до примерно 175°С и более предпочтительно от 25°С до 150°С в течение от примерно 0,5 час до примерно 50 час, предпочтительно от примерно одного часа до примерно 30 час и более предпочтительно от одного часа до 20 час. Предпочтительно, чтобы смешение происходило при атмосферном давлении, но можно это осуществить при давлениях, несколько выше и несколько ниже атмосферного. После того, как цеолит и связующее достаточно перемешаны и высушены, смесь цеолита со связующим можно необязательно прокалить на воздухе при температуре в интервале от примерно 300°С до 1000°С, предпочтительно от примерно 350°С до примерно 750°С и более предпочтительно от примерно 450°С до примерно 650°С. Прокаливание для получения прокаленной смеси цеолита со связующим можно проводить в течение от примерно одного часа до примерно 30 час и более предпочтительно от примерно двух часов до примерно пятнадцати часов. В отсутствие связующего цеолит также можно прокалить в таких же условиях для удаления примесей, если они имеются.
Цеолит со связующим или без него, прокаленный или непрокаленный, сначала смешивают с соединением металла. После соединения со связующим соединение металла можно затем превратить в оксид металла путем нагревания при повышенной температуре обычно на воздухе. Металл предпочтительно выбирают из металлов группы VIB, таких как хром, молибден, вольфрам и их комбинации, как отмечено выше. Соединение металла можно растворить в растворителе до контакта с цеолитом. Однако предпочтительно, чтобы соединение металла находилось в водном растворе. Контакт можно осуществить при любой температуре, предпочтительно при температуре в интервале от примерно 15°С до примерно 100°С, более предпочтительно от примерно 20°С до примерно 100°С и даже более предпочтительно от примерно 20°С до примерно 60°С. Обычно контактирование проводят при любом давлении, предпочтительно атмосферном, в течение времени, достаточном для полного смешения соединения металла с цеолитом. Обычно это время составляет от примерно одной минуты до примерно пятнадцати часов и предпочтительно от примерно одной минуты до примерно пяти часов.
В зависимости от того, насколько жестки условия процесса, катализатор будет стареть. По мере старения активность в нужных реакциях имеет тенденцию к медленному снижению из-за отложений углерода или ядов сырья на поверхности катализатора. Катализатор можно поддерживать на начальном уровне активности или периодически регенерировать способами, известными специалистам. Или же отработанный катализатор можно заменить на новый.
При условии, что отработанный катализатор не заменяется на новый, отработанный катализатор может требовать регенерации раз в шесть месяцев или раз в три месяца или в некоторых случаях один-два раза в месяц. Использованный здесь термин «регенерация» означает восстановление по меньшей мере части начальной активности молекулярных сит путем выжигания углеродных отложений из катализатора с помощью кислорода или кислородсодержащего газа. В литературе известны разные способы регенерации катализаторов, которые можно использовать в способе настоящего изобретения. Некоторые из них включают химические методы повышения активности дезактивированных молекулярных сит. Другие способы регенерации относятся к регенерации зауглероженных катализаторов путем выжигания кокса в потоке кислородсодержащего газа, например, в циклическом потоке газа регенерации или при непрерывной циркуляции инертного газа, содержащего кислород, в замкнутом контуре, включающем слой катализатора.
Катализатор для использования в настоящем способе особенно пригоден для регенерации окислением или выжиганием углеродистых отложений, дезактивирующих катализатор (известных также как кокс) с помощью кислорода или кислородсодержащего газа. Хотя способы регенерации катализатора выжиганием кокса могут быть различными, предпочтительно проводить ее при наиболее щадящих для регенерируемого катализатора условиях по температуре, давлению и объемной скорости газа. Также предпочтительно проводить регенерацию регулярно, чтобы уменьшить время простоя в случае реактора с неподвижным слоем или объем используемой аппаратуры в случае непрерывного способа регенерации.
Хотя специалистам известны оптимальные условия и способы регенерации, регенерацию катализатора предпочтительно проводить в интервале температур от примерно 550°F (примерно 287°С) до примерно 1300°F (примерно 705°С), в интервале давлений от примерно нуля фунтов на квадратный дюйм манометра (psig) (примерно нуль мегапаскалей (МПа)) до примерно 300 фунт/кв. дюйм и содержания кислорода в газе для регенерации от примерно 0,1 мол.% до примерно 25 мол.%. Содержание кислорода в газе для регенерации обычно можно увеличивать по ходу регенерации катализатора в зависимости от температуры на выходе из слоя катализатора, чтобы регенерировать катализатор по возможности быстро в условиях, не наносящих ущерба катализатору. Предпочтительные условия регенерации катализатора включают интервал температур от примерно 600°F (примерно 315°С) до примерно 1150°F (примерно 620°С), интервал давлений от примерно нуля фунтов на квадратный дюйм (примерно нуль МПа) до примерно 150 фунт/кв.дюйм и содержание кислорода в газе регенерации от примерно 0,1 мол.% до примерно десяти мол. %. Кислородсодержащий газ для регенерации содержит азот и продукты сжигания угля, такие как монооксид углерода и диоксид углерода, к которым добавлен кислород в виде воздуха. Однако возможно вводить кислород в газ для регенерации в виде чистого кислорода или смеси кислорода, разбавленного другим газообразным компонентом. Предпочтительным кислородсодержащим газом является воздух.
Как отмечено выше, раскрытый способ осуществляют в присутствии водородсодержащего газа, который содержит водород (т.е. молекулярный водород Н2). Такой водородсодержащий газ предпочтительно содержит водород в интервале от примерно одного объемного процента (об.%) до примерно 100 об.%, предпочтительно от примерно 50 об.% до примерно 100 об.% и более предпочтительно от 75 об.% до 100 об.%. При содержании водорода в газе ниже примерно 100 об.% остальное может быть инертным газом, например, таким как азот, гелий, неон, аргон и их комбинации, или любым другим газом, который не оказывает отрицательного влияния на раскрытые способы и используемый катализатор. Водород можно получать с завода, производящего водород, из установки каталитического риформинга или из других процессов производства или выделения водорода.
Предпочтительно, чтобы водород присутствовал во время каталитической реакции в мольном соотношении водорода к углеводороду от примерно 0,01 до примерно пяти, более предпочтительно от примерно 0,1 до примерно двух и более предпочтительно от примерно 0,1 до примерно 0,5. Скорости циркуляции ниже этих интервалов могут привести к более быстрой дезактивации катализатора, что потребует более частых и интенсивных циклов регенерации. Избыточно высокие интервалы давлений повышают энергетические и капитальные затраты и уменьшают получаемую прибыль. Избыточно высокие скорости циркуляции водорода тоже влияют на равновесие реакции и нежелательно ведут реакцию к пониженной конверсии ароматических соединений С9 и, например, более низким выходам изомеров ксилола. Присутствие инертных газов может способствовать уменьшению парциального давления углеводорода, что приводит к более высокой конверсии сырья в изомеры ксилола.
Контактирование потока жидкого сырья, содержащего углеводород и водородсодержащую жидкость (газ или жидкость), в присутствии композиции катализатора можно технически осуществить любым способом в периодическом, полунепрерывном или непрерывном режиме в условиях, эффективных для превращения углеводорода в ароматические соединения C6 и С8. Предпочтительно, чтобы поток жидкости, как раскрыто выше, в испаренном состоянии подавали вместе с сырьем в подходящий реактор гидроочистки с неподвижными слоем катализатора, или движущимся слоем катализатора или кипящим слоем катализатора, или при комбинации любых двух или более способов любым образом, известным специалистам, например, с помощью давления, создаваемого дозирующим насосом и др. Поскольку реактор и способ гидроочистки хорошо известны специалистам, его описание здесь опущено для краткости.
Условия осуществления способа данного изобретения могут включать объемную часовую скорость (WHSV) подачи потока жидкого сырья в интервале от примерно 0,1 до 20, предпочтительно от примерно 0,5 до примерно 10 и наиболее предпочтительно от примерно 1 до примерно 5 единиц массы сырья на единицу массы катализатора в час. Часовая объемная скорость водородсодержащей жидкости (газа) обычно находится в интервале от примерно 1 до примерно 10000, предпочтительно от примерно 5 до примерно 7000 и наиболее предпочтительно от примерно 10 до примерно 10000 фут3 Н2/фут3 катализатора/час.
Обычно давление может быть в интервале от примерно 0,5 МПа (примерно 73 фунт/кв.дюйм) до примерно 5 МПа (примерно 725 фунт/кв.дюйм), предпочтительно от примерно 1 МПа (примерно 145 фунт/кв.дюйм) до примерно 3 МПа (примерно 435 фунт/кв.дюйм) и более предпочтительно от примерно 1,25 МПа (примерно 181 фунт/кв.дюйм) до примерно 2 МПа (примерно 190 фунт/кв.дюйм). Температура осуществления способа данного изобретения находится в интервале от примерно 200°С (примерно 392°F) до примерно 1000°С (примерно 1830°F), более предпочтительно от примерно 300°С (примерно 572°F) до примерно 800°С (примерно 1472°F) и даже более предпочтительно от примерно 350°С (примерно 662°F) до примерно 600°С (примерно 1112°F).
ПРИМЕРЫ
Следующие примеры приведены для иллюстрации изобретения, но не для ограничения его объема. Пример 1 рассматривает приготовление катализаторов, которые затем были использованы в способах, описанных в примерах 2-4. Пример 3-А показывает моделирование процесса с использованием сырья из примера 3 и катализатора «А», в то время как пример 3-В приводит такое же моделирование с использованием сырья из примера 3 и катализатора «В». Пример 5 иллюстрирует возможную активность широкопористых пропитанных молибденом цеолитных катализаторов.
Пример 1
В этом примере описано приготовление двух катализаторов (катализаторы «А» и «В»), которые затем использовали в способах, описанных в примерах 2-4. Первый катализатор, катализатор «А», представляет собой морденит, а второй катализатор, катализатор «В», представляет собой пропитанный молибденом морденит. Этот пример также описывает приготовление двух других катализаторов (катализаторы «С» и «D»), которые затем использовали в способе, описанном в примере 5. Катализатор «С» представлял собой пропитанный молибденом цеолит бета, в то время как катализатор «D» – пропитанный молибденом цеолит USY.
Более конкретно катализатор «А» представлял собой морденит, который готовили смешением 80 г Н-морденита (доступного в промышленности от Union Carbide Corporation (Houston, Texas) под торговой маркой «LZM-8») со 100 г дистиллированной воды и 215 г золя Al2O3 (9,3% твердого вещества в воде) (доступного в промышленности как Alumina sol от Criterion). Смесь затем сушили при 329°F (165°C) в течение примерно трех часов и затем прокаливали при 950°F (510°C) в течение примерно четырех часов и получали морденитный катализатор (80% сит/20% Al2O3). После прокаливания катализатор гранулировали и просеивали через сита 14/40.
Катализатор «В» представлял собой пропитанный молибденом морденит (MOR) (т.е. катализатор 2% Mo/MOR). Конкретно 1,32 г гептамолибдата аммония ((NH4)6Mo7O24·4Н2О) растворяли в 32 г дистиллированной воды и получали прозрачный раствор. Прозрачный раствор добавляли и смешивали с 36 г катализатора «А» (приготовленного, как описано выше), сушили при 329°F (165°C) в течение примерно трех часов и затем прокаливали при 950°F (510°C) примерно четыре часа и получали пропиточный катализатор (т.е. катализатор «В»).
Катализатор «С» представлял собой пропитанный молибденом цеолит бета (ВЕА) (т.е. катализатор 2% Мо/ВЕА). Катализатор бета (80% сит/20% Al2O3) готовили смешением 64 г цеолита Н- (доступного в промышленности от PQ Corporation (Valley Forge, Pennsylvania)) с 22 г дистиллированной воды и 172 г золя Al2O3 (9,3% твердого вещества в воде) (доступного в промышленности как Alumina sol от Criterion). Смесь затем сушили при 329°F (165°C) в течение примерно трех часов и затем прокаливали при 950°F (510°С) в течение примерно четырех часов. После прокаливания катализатор гранулировали и просеивали через сита 14/40. Водный раствор гептамолибдата аммония, содержащий 0,784 г, смешивали с 21,3 г приготовленного катализатора бета, сушили при 329°F (165°C) в течение примерно трех часов и затем прокаливали при 950°F (510°С) примерно четыре часа и получали пропиточный катализатор (т.е. катализатор «С»).
Катализатор «D» представлял собой пропитанный молибденом цеолит USY (т.е катализатор 5% Mo/USY). Катализатор USY (80% сит/20% Al2O3) готовили смешением 80 г цеолита H-USY (доступного в промышленности от UOP, Inc. (Des Plaines, Illinois) под торговой маркой «LZY-84») с 215 г золя Al2O3 (9,3% твердого вещества в воде) (доступного в промышленности как Alumina sol от Criterion). Смесь затем сушили при 329°F (165°C) в течение примерно трех часов и затем прокаливали при 950°F (510°С) в течение примерно четырех часов. После прокаливания катализатор гранулировали и просеивали через сита 14/40. Водный раствор гептамолибдата аммония, содержащий 2,35 г, смешивали с 25 г приготовленного катализатора USY, сушили при 329°F (165°C) в течение примерно трех часов и затем прокаливали при 950°F (510°С) примерно четыре часа и получали пропиточный катализатор (т.е. катализатор «D»).
Пример 2
Этот пример иллюстрирует активность морденитного катализатора (катализатор «А» примера 1) и аналогичного катализатора, пропитанного молибденом (катализатор «В» примера 1) в конверсии толуола (квалификации «для нитрования») в бензол и ксилолы. В каждом опыте измельченный катализатор набивали в 3/4-дюймовый трубчатый реактор идеального вытеснения из нержавеющей стали и обрабатывали в токе водорода в течение двух часов при 400°С (752°F) и 200 фунт/кв.дюйм (примерно 1,4 МПа) перед тем, как ввести жидкое сырье. Поток сырья представлял собой смесь водорода и толуола (мольное соотношение водород:толуол 4:1) в условиях реакции: 400°С (752°F) и 200 фунт/кв.дюйм (примерно 1,4 МПа) и WHSV, равная 1,0 и 2,0 для катализатора «А», и 1,0, 2,0 и 5,0 для катализатора «В». Анализы жидкого сырья (мас.% сырья) и продуктов (мас.% прод.) для каждого опыта приведены в таблице 1.
| Таблица 1 |
| Мас.% сырья |
Катализатор «А» мас.% прод. |
Катализатор «В» мас.% прод. |
| WHSV |
1,0 |
2,0 |
1,0 |
2,0 |
5,0 |
Легкий газ Бензол Толуол Этилбензол п-Ксилол м-Ксилол о-Ксилол Пропилбензол Метилэтилбензол Триметилбензол А10+ |
0,01 0,00 99,76 0,05 0,04 0,06 0,00 0,00 0,00 0,00 0,09 |
0,54 17,51 58,49 0,36 4,86 10,58 4,65 0,01 0,65 2,18 0,18 |
0,38 13,59 65,06 0,38 4,20 9,12 3,97 0,01 1,10 1,91 0,17 |
3,48 23,29 43,30 0,33 5,78 12,67 5,55 0,01 0,34 4,76 0,46 |
2,90 23,35 44,17 0,32 5,72 12,51 5,49 0,01 0,40 4,70 0,44 |
0,87 13,48 66,93 0,21 4,01 8,70 3,80 0,00 0,55 1,32 0,13 |
Конверсию толуола определяют делением разности между количеством толуола в сырье и продукте на количество толуола в сырье. Например, по данным опыта на катализаторе «А» при WHSV, равной 2,0, конверсия толуола составила примерно 34,8 (т.е. 34,8=100×(99,76-65,06)÷99,76). Селективность по любому компоненту в продукте определяют делением выхода компонента на конверсию толуола. Так, например, по данным опыта на катализаторе «А» при WHSV, равной 2,0, селективность по бензолу составила примерно 39% (т.е. 39=100×(13,59÷34,8)) и селективность по изомерам ксилола составила примерно 49,7% (т.е. 49,7=100×17,29÷34.8)).
На катализаторе «В» конверсия почти идентична при WHSV, равной 1 и 2, и это указывает на то, что конверсия на катализаторе близка к равновесной. Данные показывают, что увеличение WHSV приводит к более низкой конверсии толуола (с 57% до 56% и до 33% при WSHV, равной 1, 2 и 5 соответственно) на катализаторе «В». Эта тенденция видна из данных для катализатора «А» (с 41% до 35% для WSHV, равной 1 и 2 соответственно). Из профилей продуктов, полученных на каждом катализаторе, легко видеть, что добавка 2 мас.% оксида молибдена не оказывает заметного влияния на выход одного компонента (селективность) по сравнению с другим. При WHSV, равной 5, селективность по бензолу и ксилолу на катализаторе «В» составляет 40,8 и 49,8 соответственно, что близко к данным, полученным на катализаторе «А». Добавка 2% оксида молибдена повышала активность катализатора примерно в 2,5 раза по сравнению с катализатором «А». Выход побочного продукта – легкого газа – выше, а тяжелых ароматических углеводородов ниже при несколько повышенном выходе менее желательных продуктов.
Пример 3
Этот пример иллюстрирует активность морденитного катализатора (катализатор «А» примера 1) и аналогичного катализатора, пропитанного молибденом (катализатор «В» примера 1), в превращении сырья, содержащего примерно 100% ароматических соединений С9, в изомеры ксилола. Состав сырья приведен ниже в таблице 2 и оставался таким в каждом из пяти опытов. В каждом опыте катализатор набивали в 3/4-дюймовый трубчатый реактор идеального вытеснения из нержавеющей стали и обрабатывали в токе водорода в течение двух часов при 400°С (752°F) и давлении 200 фунт/кв.дюйм (примерно 1,4 МПа) перед тем, как ввести жидкое сырье. Поток сырья представлял собой смесь водорода с толуолом в мольном соотношении 4:1 при следующих условиях реакции: 400°С (752°F) и 200 фунт/кв.дюйм (примерно 1,4 МПа). В двух опытах на катализаторе «А» WHSV составляла 1,0 и 1,5, а в трех опытах на катализаторе «В» она составляла 1,0, 1,5 и 2,0. Анализы жидкого сырья и продуктов для каждого опыта приведены ниже в таблице 2.
| Таблица 2 |
| Мас.% сырья |
Катализатор «А» мас.% прод. |
Катализатор «В» мас.% прод. |
| WHSV |
1,0 |
1,5 |
1,0 |
1,5 |
2,0 |
Легкий газ Бензол Толуол Этилбензол п-Ксилол м-Ксилол о-Ксилол Пропилбензол Метилэтилбензол Триметилбензол А10+ |
0,20 0,12 0,01 0,05 0,19 0,47 0,32 6,62 49,32 41,77 0,94 |
2,86 2,09 9,81 3,05 1,91 4,05 1,90 0,69 30,67 33,40 9,59 |
2,04 1,98 7,84 2,55 1,31 2,76 1,38 1,26 35,00 35,80 8,08 |
12,48 5,15 23,44 0,52 8,38 18,28 8,01 0,00 1,31 18,67 3,76 |
9,09 23,35 23,50 0,89 8,53 18,72 8,18 0,00 2,19 19,50 4,55 |
10,61 13,48 21,51 1,69 7,96 17,34 7,55 0,00 4,07 19,06 5,60 |
Как видно из таблицы 2, на катализаторе «В» получены неожиданные и удивительные результаты, например, высокая конверсия сырья на катализаторе «В» по сравнению с катализатором «А». В частности, в жидком продукте, полученном на катализаторе «А», массовое соотношение ароматических соединений С9 в сырье к этим соединениям в продукте составляет примерно 1,51 (т.е. 97,71/64,76) при WHSV, равной 1,0, и 1,35 (т.е. 97,71/72,06) при WHSV, равной 1,5. Напротив, в жидком продукте, полученном пропусканием аналогичного сырья в аналогичных условиях реакции через катализатор «В», массовое соотношение ароматических соединений С9 в сырье к этим соединениям в продукте составляет примерно 4,89 (т.е. 97,71/19,98) при WHSV, равной 1,0, и 4,5 (т.е. 97,71/21,69) при WHSV, равной 1,5. Неожиданная и удивительно высокая конверсия выгодна тем, что при этом в реактор надо возвращать на конверсию меньшее количество непрореагировавших ароматических соединений С9. Хотя можно было ожидать, что добавки молибдена увеличат срок службы (активность) катализатора, неожиданным оказалось то, что молибден приводит к столь высокой конверсии ароматических соединений С9 в изомеры ксилола.
Более того, высокой является конверсия ароматических соединений С9 на катализаторе «В» по сравнению с катализатором «А». В частности, в жидком продукте, полученном на катализаторе «А», массовое соотношение изомеров ксилола к ароматическим соединениям С9 составляет примерно 0,12 (т.е. 7,86/64,76) при WHSV, равной 1,0, и 0,08 (т.е. 5,45/72,06) при WHSV, равной 1,5. Напротив, в жидком продукте, полученном при пропускании того же сырья в тех же условиях реакции, но на катализаторе «В», массовое соотношение изомеров ксилола к ароматическим соединениям С9 составляет примерно 1,74 (т.е. 34,67/19,98) при WHSV, равной 1,0, и 1,63 (т.е. 35,43/21,69) при WHSV, равной 1,5.
Подобным образом данные таблицы 2 показывают высокую конверсию метилэтилбензола на катализаторе «В» по сравнению с катализатором «А». В частности, в жидком продукте, полученном на катализаторе «А», массовое соотношение метилэтилбензола в сырье к метилэтилбензолу в продукте составляет примерно 1,61 (т.е. 42,32/30,67) при WHSV, равной 1,0, и 1,41 (т.е. 49,32/35) при WHSV, равной 1,5. Напротив, в жидком продукте, полученном при пропускании того же сырья в тех же условиях реакции, но на катализаторе «В», массовое соотношение метилэтилбензола в сырье к метилэтилбензолу в продукте составляет примерно 37,65 (т.е. 49,32/1,31) при WHSV, равной 1,0, и 22,58 (т.е. 49,32/2,19) при WHSV, равной 1,5. Неожиданно высокая конверсия выгодна тем, что в реактор на конверсию надо возвращать меньшее количество непрореагировавшего метилэтилбензола.
Далее, в жидком продукте, полученном на катализаторе «А», массовое соотношение изомеров ксилола к этилбензолу составляет примерно 2,58 (т.е. 7,86/3,05) при WHSV, равной 1,0, и 2,14 (т.е. 5,45/2,55) при WHSV, равной 1,5. Напротив, в жидком продукте, полученном при пропускании аналогичного сырья в аналогичных условиях реакции, но на катализаторе «В» массовое соотношение изомеров ксилола к этилбензолу составляет примерно 66,67 (т.е. 34,67/0,52) при WHSV, равной 1,0, и 39,81 (т.е. 35,43/0,89) при WHSV, равной 1,5. Неожиданно высокая конверсия выгодна для последующей переработки, когда, как описано выше, поток продуктов фракционируют на основные компоненты, т.е. ароматические углеводороды с 6, 7, 8 и 9 атомами углерода. Обычно дальнейшая пререработка фракции ароматических соединений С8 обязательно включает энергоемкую переработку этилбензола. Однако при отсутствии этилбензола в жидких продуктах реакции, полученных на катализаторе «В», и соответственно при отсутствии этилбензола во фракции ароматических соединений С8, такая энергоемкая переработка не требуется. Это является одним из преимуществ использования катализатора «В», а не катализатора «А» в данных условиях реакции для данного сырья.
Кроме того, в продукте, полученном на катализаторе «В», наблюдается высокое массовое соотношение изомеров ксилола к ароматическим соединениям С9 по сравнению с продуктом, полученном на катализаторе «А». В частности, в жидком продукте, полученном на катализаторе «А», массовое соотношение изомеров ксилола к ароматическим соединениям С10 составляет примерно 0,82 (т.е. 7,86/9,59) при WHSV, равной 1,0, и 0,67 (т.е. 5,45/8,08) при WHSV, равной 1,5. Напротив, в жидком продукте, полученном пропусканием аналогичного топлива в аналогичных условиях реакции, но на катализаторе «В», массовое соотношение изомеров ксилола к ароматическим соединениям С10 составляет примерно 9,22 (т.е. 34,67/3,76) при WHSV, равной 1,0, и 7,79 (т.е. 35,43/4,55) при WHSV, равной 1,5. Такие высокие соотношения свидетельствуют о том, что основной реакцией с участием ароматических соединений С9 является диспропорционирование с образованием изомеров ксилола, а не реакция образования ароматических соединений С10 и бензола. Отсутствие или низкие количества ароматическихм соединений С10 в потоке продуктов или промежуточных продуктов является преимуществом, т.к. при этом надо возвращать обратно в сырье на конверсию меньшие количества непрореагировавших или образовавшихся ароматических соединений С10, таким образом сберегая энергию и уменьшая капитальные затраты. Ароматические соединения С10, присутствующие в потоке продуктов или промежуточных продуктов, преимущественно состоят из тетраметилбензола, который можно возвращать в процесс и дальше превращать в изомеры ксилола. Преимуществом является то, что в отличие от продукта, полученного на катализаторе «А», ароматические соединения С10 в продукте, полученном на катализаторе «В», не содержат этилдиметилбензола и/или диэтилбензола, которые гораздо труднее превратить в изомеры ксилола, и поэтому менее желательно возвращать их в сырье.
Продукт, полученный на катализаторе «В», характеризуется высоким массовым соотношением триметилбензола к метилэтилбензолу по сравнению с продуктом, полученным на катализаторе «А». В частности, в жидком продукте, полученном на катализаторе «А», массовое соотношение триметилбензола к метилэтилбензолу составляет примерно 1,1 (т.е. 33,4/30,67) при WHSV, равной 1,0, и 1,0 (т.е. 35,8/35,0) при WHSV, равной 1,5. Напротив, в жидком продукте, полученном при пропускании аналогичного сырья в аналогичных условиях реакции, но на катализаторе «В», массовое соотношение триметилбензола к метилэтилбензолу составляет примерно 14,25 (т.е. 18,67/1,31) при WHSV, равной 1,0, и 8,9 (т.е. 19,5/2,19) при WHSV, равной 1,5. Неожиданно высокое соотношение является преимуществом, т.к. триметилбензол легче превратить в изомеры ксилола, чем метилэтилбензол, и, следовательно, он более пригоден для повторного возвращения в реактор.
Далее, продукт, полученный на катализаторе «В», характеризуется высоким массовым соотношением бензола к этилбензолу по сравнению с продуктом, полученным на катализаторе «А». В частности, в жидком продукте, полученном на катализаторе «А», массовое соотношение бензола к этилбензолу составляет примерно 0,69 (т.е. 2,09/3,05) при WHSV, равной 1,0, и 0,78 (т.е. 1,98/2,55) при WHSV, равной 1,5. Напротив, в жидком продукте, полученном при пропускании аналогичного сырья в аналогичных условиях реакции, но на катализаторе «В», массовое соотношение бензола к этилбензолу составляет примерно 9,9 (т.е. 5,15/0,52) при WHSV, равной 1,0, и 5,51 (т.е. 4,9/0,89) при WHSV, равной 1,5.
Результаты по диспропорционированию толуола, приведенные выше в таблице 2, показывают, что добавка 2% оксида молибдена увеличивает активность катализатора, что следует из повышенной конверсии метилэтилбензола и триметилбензола в одинаковых условиях. Возвращаясь назад к данным примера 2, видим, что селективности диспопорционирования толуола на катализаторах «А» и «В» почти равны или несколько меньше на катализаторе «В». Данные таблицы 3, приведенные ниже, показывают, что в конверсии ароматических соединений С9 селективность образования ксилолов значительно выше, селективность по бензолу несколько ниже и селективность по тяжелым ароматическим соединениям С10 значительно выше.
| Таблица 3 |
 |
Катализатор «А» |
Катализатор «В» |
WHSV Конверсия А9 Селективность по ксилолам Селективность по бензолу Селективность по А10+ Селективность по этилбензолу в А8 |
1,0 32,9 24,0  6,4  29,2 28,0  |
1,5 21,2 21,2  7,8  31,6 23,8  |
1,0 79,6 43,6  6,5  4,7 1,5  |
1,5 77,8 45,5  6,2  5,6 2,5  |
2,0 76,3 42,7  5,9  7,3 4,9  |
В случае катализатора «В» количество этилбензола во фракции ароматических соединениях С8 значительно ниже, чем его количество в такой же фракции, полученной на катализаторе «А». Таким образом, фракция ароматических соединений С8, полученных на катализаторе «В», значительно более пригодна в качестве химического сырья для получения пара-ксилола. Было установлено, что тяжелые ароматические соединения С10+ в потоке продуктов, полученных на катализаторе «А», нельзя возвращать в сырье, т.к. эта фракция содержит особые ароматические соединения С10+ (например, этилдиметилбензол и диэтилбензол), которые с трудом превращаются в изомеры ксилола и могут дезактивировать катализатор. При использовании катализатора «А» бóльшая часть метилэтилбензола реагирует с образованием диэтилароматических соединений C10+ и толуола или этилдиметилбензола и этилбензола. При использовании катализатора «В», однако, метилэтилбензол деалкилируется с отщеплением этильных групп, которые превращаются в этана и толуол. Этилбензол образуется в малых количествах, а толуол реагирует с триметилбензолом, который также присутствует в сырье, с образованием двух молекул ксилола. Тяжелые ароматические соединения представляют равновесное распределение тетраметилбензолов, которые целиком реагируют с толуолом с образованием дополнителього количества изомеров ксилола.
Пример 3-А (стационарный режим на катализаторе «А»)
Приведенные примеры показывают конверсии, получаемые за один проход. Можно также определить или оценить конверсии, получаемые в стационарном процессе с использованием рецикла. Выход рецикла в способе на катализаторе «А» был определен путем моделирования, основанного на приведенных выше данных таблицы 2. Блок-схема процесса, использованная при моделировании, приведена на фигуре 2.
На фигуре 2 технологическая схема, обозначенная 50, включает реактор 52 и цепочку дистилляции, состоящую из сепаратора жидких продуктов 54 и ряда колонн дистилляции 56А, 56В, 56С и 56D. Сырье, содержащее ароматические соединения С9, и газообразный водород, пропускают по линии 58 в реактор 52, где сырье вступает в каталитическую реакцию (катализатор «А») в присутствии газообразного водорода с образованием промежуточного продукта, который выходит из реактора 52 по линии промежуточного продукта 60 и затем поступает в сепаратор жидких продуктов 54. В сепараторе 54 отделяют легкие (обычно газообразные) углеводороды от ароматических соединений (обычно жидких) и легкие углеводороды, отводимые из потока через линию 62, и ароматические соединения, отводимые из сепаратора 54 через линию 64, поступают в первую дистилляционную колонну 56А, где ароматические соединения разделяют на две фракции, одна из которых содержит преимущественно бензол и толуол, а другая содержит более тяжелые ароматические соединения (включая ксилолы). Фракция, содержащая бензол и толуол, выходит из дистилляционной колонны 56А по линии 66 и поступает во вторую дистилляционную колонну 56В, в то время как фракция более тяжелых ароматических соединений выходит из дистилляционной колонны 56А по линии 68 и подается в третью дистилляционную колонну 56С. Во второй дистилляционной колонне 56В входящее сырье разделяют на фракции, содержащие в основном бензол 70 и толуол 72. Хотя обе фракции в конечном счете можно возвратить в сырье минуя вторую дистилляционную колонну, как показано, в сырье, возвращают только фракцию толуола 72 (которая может содержать немного бензола). В третьей дистилляционной колонне 56С входящее сырье разделяют на фракции, содержащие в основном нужные изомеры ксилола 74 и ароматические соединения C9+ 76. В свою очередь, фракцию 76 ароматических соединений C9+ подают в четвертую дистилляционную колонну 56D, где сырье разделяют на фракцию 78 непрореагировавших ароматических соединений С9, которую возвращают в сырье, и фракцию 80 побочных продуктов – тяжелых ароматических соединений C10+ (обычно содержащих смесь полизамещенных метил- и этилароматических соединений).
Возвращаясь к приведенной выше таблице 2, видим, что на катализаторе «А» при WHSV, равной 1,0, селективность превращения метильных групп сырья С9 в продукт, отличный от С9, следующая: 26% превращается в толуол; 36% в ксилол и 32% в тяжелые ароматические соединения C10+. Поскольку и легкие неароматические соединения, и тяжелые ароматические соединения C10+ не возращаются в технологическую схему 50, показанную на фигуре 2, эти фракции невозможно превратить в смешанные ксилолы. Селективность превращения ароматических циклов сырья С9 в продукт, отличный от С9, следующая: 69% превращается в ВТХ; 10% в этилбензол и 21% в тяжелые ароматические соединения C10+. На 100 фунтов (lbs.) сырья С9 приходится 1,49 фунт-моль метильных групп в сырье и 0,822 фунт-моль ароматических колец в сырье. Следующий шаг состоит в том, чтобы выяснить, ограничивает ли присутствие метильных или бензильных групп образование изомеров ксилола.
Количество ксилола, которое может образоваться за счет метильных групп, определяют умножением числа молей содержащихся в сырье метильных групп на среднюю суммарную селективность превращения этих метильных групп в образующиеся толуол и ксилол:
1,49 фунт-моль × (0,26+0,36)÷2=0,462 фунт-моль.
Аналогично, количество ксилола, которое может образоваться за счет бензильных групп, определяют умножением числа молей бензильных групп на селективность превращения ароматических колец сырья в ВТХ в продукте:
0,822 фунт-моль × 0,69=0,567 фунт-моль.
Из вышесказанного ясно, что образование ксилолов ограничивается наличием метильных групп. Рассчитанный исходя из этого мольный выход рецикла равен: 0,462 фунт-моль ксилолов; 0,105 фунт-моль бензола (разность между 0,567 и 0,462); 0,082 фунт-моль этилбензола и 0,173 фунт-моль тяжелых ароматических соединений C10+. Эти значения, выраженные в относительных массовых величинах, включающая легкие неароматические соединения, составляют: 9% легких неароматических соединений; 8% бензола; 49% ксилолов; 9% этилбензола и 25% тяжелых ароматических соединений
C10+.
Пример 3-В (стационарный режим на катализаторе «В»)
Выход рецикла в стационарном процессе на катализаторе «В» определяли аналогично, путем моделирования процесса по данным приведенной выше таблицы 2. Блок-схема, использованная при этом моделировании, показана на фигуре 3; она напоминает схему, показанную на фигуре 2, за исключением того, что при этом были получены разные конверсии.
На фигуре 3 технологическая схема, обозначенная 90, включает реактор 52 и цепочку дистилляции, состоящую из сепаратора жидких продуктов 54 и ряда колонн дистилляции 56А, 56В и 56С. Сырье, содержащее ароматические соединения С9, и газообразный водород пропускают по линии 58 в реактор 52, где сырье вступает в каталитическую реакцию (катализатор «В») в присутствии газообразного водорода с образованием промежуточного продукта, который отличается от промежуточного продукта, полученного на катализаторе «А». Этот промежуточный продукт выходит из реактора 52 по линии промежуточного продукта 60 и затем поступает в сепаратор жидких продуктов 54. В сепараторе 54, в свою очередь, отделяют легкие углеводороды (обычно газообразные) от ароматических соединений (обычно жидких), и легкие углеводороды, отводимые из потока через линию 62, и ароматические соединения, отводимые из сепаратора 54 через линию 64, подают в первую дистилляционную колонну 56А. Здесь ароматические соединения разделяют на две фракции, одна из которых содержит преимущественно бензол и толуол, а другая содержит более тяжелые ароматические соединения (включая ксилолы). Фракция, содержащая бензол и толуол, покидает дистилляционную колонну 56А по линии 66 и подается во вторую дистилляционную колонну 56В, в то время как фракция высших ароматических соединений выходит из дистилляционной колонны 56А по линии 68 и подается в третью дистилляционную колонну 56С. Во второй дистилляционной колонне 56В входящее сырье разделяют на фракции, содержащие в основном бензол 70 и толуол 72. Хотя обе фракции в конечном счете можно возвратить в сырье минуя вторую дистилляционную колонну, как показано, в сырье, возвращается только фракция толуола 72 (которая может содержать немного бензола). В третьей дистилляционной колонне 56С входящее сырье разделяют на фракцию 74, содержащую нужные изомеры ксилола, и фракцию 76, содержащую ароматические соединения C9+, которую возвращают в реактор 52.
Возвращаясь к приведенной выше таблице 2, видим, что на катализаторе «В» при WHSV, равной 1,0, селективности превращения метильных групп сырья С9 в продукт, отличный от С9, следующая: 0% превращается в легкие неароматические соединения; 25% в толуол; 65% в ксилол и 11% в тяжелые ароматические соединения
C10+. Поскольку тяжелые ароматические соединения C10+ все являются метилзамещенными, они продолжат реагировать с бензолом и толуолом, образуя ксилолы. В технологической схеме 90 метильные группы не теряются в виде побочных продуктов. Селективность превращения ароматических колец в сырье С9 в продукт, отличный от С9, следующая: 96% превращается в ВТХ; 1% в этилбензол и 3% в тяжелые ароматические соединения C10+. На 100 фунтов (lbs.) сырья С9 приходится 1,49 фунт-моль метильных групп в сырье и 0,822 фунт-моль ароматических колец в сырье. Следующий шаг состоит в том, чтобы выяснить, ограничено ли получение изомеров ксилола присутствием метильных или бензильных групп. Такие расчеты проводят аналогично тому, как описано выше в примере 3-А. Количество метильных групп, способных образовывать ксилол, составляет 0,745 фунт-моль, в то время как количество бензильных групп, способных образовывать ксилол, составляет 0,814 фунт-моль. На основании вышесказанного видно, что образование ксилолов ограничивается наличием метильных групп. На этом основании рассчитывают мольный выход рецикла: 0,745 фунт-моль ксилолов; 0,069 фунт-моль бензола (разность между 0,814 и 0,745) и 0,008 фунт-моль этилбензола. В единицах относительной массы, включая легкие неароматические соединения, эти величины будут следующими: 15% легких неароматических соединений; 5% бензола; 79% ксилолов; 1% этилбензола и 0% тяжелых ароматических соединений C10+.
Сравнение процента рецикла в примерах 3-А и 3-В суммировано ниже в таблице 4.
| Таблица 4 |
| Процент рецикла |
Катализатор «А» |
Катализатор «В» |
Легкий газ Бензол Ксилолы Этилбензол Высокомолекулярные соединения C10+ % ЭБ в ароматике C8 |
9 8 49 9 25  15,5 |
15 5 79 1 0  1,3 |
Пример 4
Этот пример иллюстрирует активность морденитного катализатора (катализатор «А» в примере 1) и аналогичного катализатора, пропитанного молибденом (катализатор «В» в примере 1) в превращении в изомеры ксилола сырья, содержащего примерно 61 мас.% ароматических углеводородов С9 (А9) и примерно 38 мас.% толуола. Были проведены два разных опыта на идентичном сырье. В каждом опыте катализатор набивали в 3/4-дюймовый трубчатый реактор идеального вытеснения из нержавеющей стали и обрабатывали в токе водорода в течение двух часов при 400°С (752°F) и 200 фунт/кв.дюйм (примерно 1,4 МПа) перед тем, как ввести жидкое сырье. Поток сырья представлял собой смесь водорода и толуола в мольном соотношении 4:1 и условия реакции были следующие: 400°С (752°F), 200 фунт/кв.дюйм (примерно 1,4 МПа) и WHSV, равная 1,0. Анализы жидкого сырья (масс.% сырья) и продукта приведены ниже в таблице 5.
| Таблица 5 |
| Мас.% сырья |
Катализатор «А» мас.% прод. |
Катализатор «В» мас.% прод. |
Легкий газ Бензол Толуол Этилбензол п-Ксилол м-Ксилол о-Ксилол Пропилбензол Метилэтилбензол Триметилбензол А10+ |
0,19 0,18 37,51 0,04 0,11 0,28 0,19 3,99 30,75 26,08 0,54 |
2,99 3,43 34,64 3,00 3,45 7,25 3,23 0,26 18,02 18,89 4,83 |
10,30 11,33 32,12 0,55 7,70 16,87 7,33 0,00 0,93 11,29 1,58 |
Условия реакции для этого примера идентичны условиям примера 3. Таким образом, легко видеть, что смешанное сырье толуол/ароматические соединения С9 реагирует в тех же условиях переработки и поэтому, если бы процесс начинали с сырьем из чисто ароматических соединений С9 и получали толуол, этот толуол можно было бы возвратить в процесс для получения дополнительного ксилола. После операции рецикла единственными продуктами являются легкий газ, бензол и ксилол. Хотя оба катализатора могут одновременно превращать толуол и ароматические соединения С9, на катализаторе «А» в реакции толуола с ароматическими соединениями С9 образуется продукт, содержащий ароматические соединения С8, к сожалению, обогащенный этилбензолом – примерно 17,8% (т.е. 17,8=100×(3,00/(3,00+3,45+7,25+3,23)). Таким образом, хотя переработка ароматических соединений С9 вместе с толуолом может дать дополнительное количество ксилолов, качество ксилолов, используемых в качестве химического сырья в производстве пара-ксилола, будет низким, т.е. ксилолы, полученные из толуола, будут значительно более низкого качества по сравнению с ксилолами, полученными путем диспропорционирования толуола. Однако ароматические соединения С8, полученные из аналогичного сырья на катализаторе «В», имеют то преимущество, что неожиданно и удивительно содержат мало этилбензола – примерно 1,7% (т.е. 1,7%=100×(0,55/(0,55+7,70+16,87+7,33)) – т.е. при этом получаем более высококачественный ксилол, который более пригоден в качестве химического сырья в производстве пара-ксилола.
Более того, использование катализатора «В» дает много других неожиданных и удивительных результатов. Например, на катализаторе «В» достигается неожиданно высокая конверсия ароматических соединений С9 в изомеры ксилола по сравнению с катализатором «А». В частности, в жидком продукте, полученном на катализаторе «А», массовое соотношение ароматических соединений С9 в сырье к этим соединениям в продукте составляет примерно 1,64 (т.е. 60,82/37,17). Напротив, в жидком продукте, полученном пропусканием аналогичного топлива в аналогичных условиях реакции, но на катализаторе «В», массовое соотношение ароматических соединений С9 в сырье к этим соединениям в продукте составляет примерно 4,98 (т.е. 60,82/12,22). Неожиданно высокая конверсия выгодна тем, что при этом надо возвращать в реактор на конверсию меньшие количества непрореагировавших ароматических соединений С9. Можно было ожидать, что добавки молибдена увеличат срок службы (активность) катализатора, но неожиданным и удивительным оказалось то, что молибден приводит к столь высокой конверсии ароматических соединений С9 в изомеры ксилола.
Более того, на катализаторе «В» достигается высокая конверсия сырья по сравнению с катализатором «А». В частности, в жидком продукте, полученном на катализаторе «А», массовое соотношение изомеров ксилола к ароматическим соединениям С9 составляет примерно 0,37 (т.е. 13,93/37,17). Напротив, в жидком продукте, полученном пропусканием такого же сырья в тех же условиях реакции, но на катализаторе «В», массовое соотношение изомеров ксилола к ароматическим соединениям С9 составляет примерно 2,61 (т.е. 31,9/12,22).
Данные таблицы 5 демонстрируют высокую конверсию метилэтилбензола на катализаторе «В» по сравнению с катализатором «А». В частности, в жидком продукте, полученном на катализаторе «А», массовое соотношение метилэтилбензола в сырье к метилэтилбензолу в продукте составляет примерно 1,71 (т.е. 30,75/18,02). Напротив, в жидком продукте, полученном при пропускании такого же сырья в тех же условиях реакции, но на катализаторе «В», массовое соотношение метилэтилбензола в сырье к метилэтилбензолу в продукте составляет примерно 33,06 (т.е. 30,75/0,93). Неожиданно высокая конверсия выгодна тем, что надо возвращать в реактор на конверсию меньшие количества непрореагировавшего (или полученного) метилэтилбензола.
Кроме того, в жидком продукте, полученном на катализаторе «А», массовое соотношение изомеров ксилола к этилбензолу составляет примерно 4,64 (т.е. 13,93/3). Напротив, в жидком продукте, полученном при пропускании такого же сырья в тех же условиях реакции, но на катализаторе «В», массовое соотношение изомеров ксилола к этилбензолу составляет примерно 58 (т.е. 31,9/0,55). Неожиданно высокое массовое соотношение выгодно для последующей переработки, когда, как описано выше, поток продуктов фракционируют на основные компоненты, т.е на ароматические углеводороды с 6, 7, 8 и 9 атомами углерода. Обычно дальнейшая пререработка фракции ароматических соединений С8 обязательно включает энергоемкую переработку этилбензола. Однако при отсутствии этилбензола в жидких продуктах реакции, полученных на катализаторе «В», и соответственно при отсутствии этилбензола во фракции ароматических соединений C8 такая энергоемкая переработка не требуется.
В продукте, полученном на катализаторе «В», наблюдается высокое соотношение количества изомеров ксилола к ароматическим соединениям С10 по сравнению с продуктом, полученном на катализаторе «А». В частности, в жидком продукте, полученном на катализаторе «А», массовое соотношение изомеров ксилола к ароматическим соединениям С10 составляет примерно 2,88 (т.е. 13,93/4,83). Напротив, в жидком продукте, полученном при пропускании такого же сырья в тех же условиях реакции, но на катализаторе «В», массовое соотношение изомеров ксилола к ароматическим соединениям С10 составляет примерно 20,19 (т.е. 31,9/1,58).
Далее, в продукте, полученном на катализаторе «В», наблюдается высокое соотношение триметилбензола к метилэтилбензолу по сравнению с продуктом, полученном на катализаторе «А». В частности, в жидком продукте, полученном на катализаторе «А», массовое соотношение триметилбензола к метилэтилбензолу составляет примерно 1,05 (т.е. 18,89/18,02). Напротив, в жидком продукте, полученном при пропускании такого же сырья в тех же условиях реакции, но на катализаторе «В», массовое соотношение триметилбензола к метилэтилбензолу составило примерно 12,14 (т.е. 11,29/0,93).
В продукте, полученном на катализаторе «В», наблюдается высокое соотношение бензола к этилбензолу по сравнению с продуктом, полученном на катализаторе «А». В частности, в жидком продукте, полученном на катализаторе «А», массовое соотношение бензола к этилбензолу составляет примерно 1,14 (т.е. 3,43/3). Напротив, в жидком продукте, полученном при пропускании того же сырья в тех же условиях реакции, но на катализаторе «В», массовое соотношение бензола к этилбензолу составило примерно 20,6 (т.е. 11,3/0,55).
Приведенные данные показывают, что на катализаторе «В» превращаются почти 80% ароматических соединений С9 (по сравнению с только примерно 39% на катализаторе «А») и на катализаторе «В» превращаются примерно 14% толуола в сырье (против только примерно 7,6% на катализаторе «А»). Более того, даже поверхностное сравнение потоков продуктов показывает, что на катализаторе «В»: (а) почти весь метилэтилбензол вступил в реакцию; (b) выходы бензола и ксилолов возросли; (с) концентрация этилбензола в ароматических соединениях C8 значительно ниже и (d) выход ароматических соединений С10 резко уменьшился. По сравнению с реакцией одних ароматических соединений С9 не ставилась цель увеличить выход толуола, а только увеличить выход бензола. Таким образом, толуол можно перерабатывать вместе с ароматическими соединениями С8, получая при желании повышенные выходы бензола, который можно возвращать в реактор.
Пример 5
Этот пример иллюстрирует активность широкопористых цеолитных катализаторов, пропитанных молибденом. В частности, пример показывает активность пропитанного молибденом морденитного катализатора (катализатор «В» примера 1), пропитанного молибденом цеолита бета (катализатор «С» примера 1) и пропитанного молибденом цеолита USY (катализатор «D» примера 1) в способе получения изомеров ксилола из сырья, содержащего примерно 60 мас.% ароматических углеводородов С9 (А8) и примерно 38 мас.% толуола. Были проведены четыре разных опыта на идентичном сырье. В каждом опыте катализатор набивали в 3/4-дюймовый трубчатый реактор идеального вытеснения из нержавеющей стали и обрабатывали в токе водорода в течение двух часов при 400°С (752°F) (если не указано иное в приведенных ниже данных) и 200 фунт/кв.дюйм (примерно 1,4 МПа) перед тем как ввести жидкое сырье. Поток сырья представлял собой смесь водорода и углеводорода в мольном соотношении 4:1 и условия реакции были следующие: 400°С (752°F) (если не указано иное), 200 фунт/кв.дюйм (примерно 1,4 МПа) и WHSV, равная 1,0. Анализы жидкого сырья и продукта приведены ниже в таблице 6.
| Таблица 6 |
| Сырье мас.% |
Катализатор «В», мас.% прод. |
Катализатор «С», мас.% прод. |
Катализатор «D», мас.% прод. |
Катализатор «D», мас.% прод. |
| Температура реакции (°F) |
750 |
751 |
750 |
771 |
Легкий газ Бензол Толуол Этилбензол п-Ксилол м-Ксилол о-Ксилол Пропилбензол Метилэтилбензол Триметилбензол A10+ |
0,2 0,1 38,4 0,0 0,1 0,3 0,2 4,1 30,3 25,6 0,7 |
10,3 11,3 32,1 0,5 7,7 16,9 7,3 0,0 0,9 11,3 1,6 |
11,3 7,8 29,3 1,9 7,5 16,3 7,1 0,0 3,6 11,7 3,5 |
9,6 4,8 32,3 2,9 6,4 14,1 6,2 0,3 7,9 11,0 4,5 |
8,2 4,5 33,4 2,6 5,8 12,7 5,7 0,5 9,4 12,2 5,0 |
Приведенные в этой таблице данные показывают, что в конверсии сырья, содержащего ароматические соединения С9, в изомеры ксилола кроме пропитанного молибденом морденитного катализатора (катализатор «В») также активны и другие широкопористые пропитанные молибденом цеолиты (катализаторы «С» и «D»). Действительно, на этих широкопористых пропитанных молибденом цеолитах также наблюдаются неожиданно высокие соотношения изомеров ксилола к этилбензолу, изомеров ксилола к ароматическим соединениям С9 (например, метилэтилбензолу), изомеров ксилола к ароматическим соединениям С10, триметилбензола к метилэтилбензолу, бензола к этилбензолу в продукте конверсии, а также высокая конверсия ароматических соединений С9 и метилэтилбензола.
Приведенное описание служит для понимания сущности изобретения и не содержит ограничений, поскольку специалистам могут быть очевидны модификации, не выходящие за объем изобретения.
Формула изобретения
1. Способ получения изомеров ксилола, включающий: (a) контактирование сырья, содержащего ароматические соединения С9, с катализатором, содержащим несульфидированный морденит, пропитанный оксидом металла VIB группы с получением потока промежуточных продуктов, содержащих изомеры ксилола; (b) выделение, по меньшей мере, части изомеров ксилола из потока промежуточных продуктов и (c) возвращение в сырье на стадию (а) потока промежуточных продуктов, обедненных изомерами ксилола, полученного на стадии (b).
2. Способ по п.1, в котором сырье содержит не более 3 мас.% изомеров ксилола, 1 мас.% серы, 3 мас.% парафинов и олефинов.
3. Способ по п.1, в котором сырье содержит меньше примерно 50 мас.% толуола в расчете на общую массу сырья.
4. Способ по п.1, в котором сырье содержит меньше примерно 30 мас.% бензола в расчете на общую массу сырья.
5. Способ по п.1, в котором металл VIB группы представляет собой молибден.
6. Способ по п.5, в котором молибден составляет от около 1 до около 5 мас.% катализатора в расчете на общую массу катализатора.
7. Способ по п.1, в котором поток промежуточных продуктов содержит изомеры ксилола и этилбензол с массовым соотношением изомеров ксилола к этилбензолу, по меньшей мере, примерно 6 к 1.
8. Способ получения изомеров ксилола, включающий контактирование сырья, содержащего ароматические соединения С9 и меньше примерно 30 мас.% бензола в расчете на общую массу сырья, с катализатором, содержащим несульфидированный морденит, пропитанный оксидом металла VIB группы, с получением потока продуктов, содержащих изомеры ксилола.
9. Способ превращения сырья, содержащего ароматические соединения С9, в поток продуктов, содержащих изомеры ксилолов, включающий контактирование сырья с катализатором, содержащим несульфидированный морденит, пропитанный оксидом металла VIB группы, с получением потока продуктов с массовым соотношением изомеров ксилола к этилбензолу по меньшей мере примерно 6 к 1.
10. Способ превращения сырья, содержащего ароматические соединения С9, в поток продуктов, содержащих изомеры ксилолов, включающий контактирование сырья с катализатором, содержащим несульфидированный морденит, пропитанный оксидом металла VIB группы, с получением потока продуктов с массовым соотношением изомеров ксилола к метилэтилбензолу по меньшей мере примерно 1 к 1.
11. Способ превращения сырья, содержащего ароматические соединения C9, в поток продуктов, содержащих изомеры ксилолов, включающий контактирование сырья с катализатором, содержащим несульфидированный морденит, пропитанный оксидом металла VIB группы, с получением потока продуктов с массовым соотношением изомеров ксилола к ароматическим соединениям С9 по меньшей мере примерно 3 к 1.
12. Способ превращения сырья, содержащего ароматические соединения C9, в поток продуктов, содержащих изомеры ксилолов, включающий контактирование сырья с катализатором, содержащим несульфидированный морденит, пропитанный оксидом металла VIB группы, с получением потока продуктов с массовым соотношением триметилбензола к метилэтилбензолу по меньшей мере примерно 1,5 к 1.
13. Способ превращения сырья, содержащего ароматические соединения С9, в поток продуктов, содержащих изомеры ксилолов, включающий контактирование сырья с катализатором, содержащим несульфидированный морденит, пропитанный оксидом металла VIB группы, с получением потока продуктов с массовым соотношением бензола к этилбензолу по меньшей мере примерно 2 к 1.
14. Способ превращения сырья, содержащего ароматические соединения С9, в поток продуктов, содержащих изомеры ксилолов, включающий контактирование сырья с катализатором, содержащим несульфидированный морденит, пропитанный оксидом металла VIB группы, с получением потока продуктов с массовым соотношением ароматических соединений С9 в сырье к этим соединениям по меньшей мере примерно 4 к 1.
15. Способ превращения сырья, содержащего ароматические соединения С9, в поток продуктов, содержащих изомеры ксилолов, включающий контактирование сырья с катализатором, содержащим несульфидированный морденит, пропитанный оксидом металла VIB группы, с получением потока продуктов с массовым соотношением метилэтилбензола в сырье к метилэтилбензолу по меньшей мере примерно 2 к 1.
РИСУНКИ
|
|