|
|
(21), (22) Заявка: 2003128599/04, 25.09.2003
(24) Дата начала отсчета срока действия патента:
25.09.2003
(30) Конвенционный приоритет:
26.09.2002 DK PA200201432
(43) Дата публикации заявки: 27.03.2005
(46) Опубликовано: 10.05.2009
(56) Список документов, цитированных в отчете о поиске:
US 6255104, 17.01.2002. EP 1069070 A1, 17.01.2001. EP 0855366 A1, 29.07.1998. RU 2047354 C1, 10.11.1995. RU 2007215 C1, 15.02.1994. SU 880971, 15.11.1981.
Адрес для переписки:
105064, Москва, а/я 88, ООО “КВАШНИН, САПЕЛЬНИКОВ И ПАРТНЕРЫ”, пат.пов. В.П.Квашнину, рег. 4
|
(72) Автор(ы):
РОСТРУП-НИЛЬСЕН Томас (DK), ЭРИКСТРУП Нильс (DK), КРИСТЕНСЕН Петер Сайер (DK), ААСБЕРГ-ПЕТЕРСЕН Ким (DK), ХАНСЕН Йенс-Хенрик Бак (DK), ДЮБКЬЯР Иб (DK)
(73) Патентообладатель(и):
ХАЛЬДОР ТОПСЕЭ А/С (DK)
|
(54) СПОСОБ И УСТРОЙСТВО ДЛЯ ПОЛУЧЕНИЯ СИНТЕЗ-ГАЗА
(57) Реферат:
Изобретение относится к способу для получения синтез-газа, включающему стадии реформинга с водяным паром и/или СО2 смеси углеводорода с водяным паром при контакте с твердым катализатором, имеющим активность в реформинге с водяным паром. Описывается устройство для получения синтез-газа, содержащее адиабатическую установку предварительного реформинга для необязательного предварительного реформинга смеси из углеводородного сырья и водяного пара и/или CO2, где адиабатический реформинг реакционной смеси проводят в системе труб для перерабатываемого газа в секции рекуперации тепла отходящего газа, причем система труб имеет адиабатические зоны вне секции нагревания и содержит твердый катализатор реформинга, включающий один или несколько каталитических структурированных элементов. Предложенный способ обеспечивает улучшенное использование тепла отходящего газа. 2 н. и 12 з.п. ф-лы, 2 ил., 1 табл.
Настоящее изобретение относится к способу и устройству для получения синтез-газа. Процесс получения включает каталитический реформинг с водяным паром и/или с диоксидом углерода углеводородного сырья. В частности, изобретение обеспечивает улучшенный процесс вышеуказанного типа, включающий стадии реформинга с нагретым водяным паром смеси углеводорода с водяным паром при контакте с каталитическими средствами, обладающими активностью в реформинге с водяным паром, и последующего реформинга частично подвергнутого реформингу отходящего потока в реформинг-установке с водяным паром с огневым обогревом.
Частичный реформинг с водяным паром перед реформинг-установкой с водяным паром с огневым обогревом в форме предварительного реформинга углеводородного сырья при получении синтез-газа известен специалистам. Предварительный реформинг обычно используют при подаче углеводородов, содержащих высшие углеводороды, или для увеличения производительности существующих заводов реформинга. Перерабатываемый газ из углеводородного сырья и водяного пара и/или CO2, таким образом, вводят в установку предварительного реформинга при температурах приблизительно от 450°С до 550°С. При реакциях реформинга с водяным паром, протекающих в установке предварительного реформинга, температура в перерабатываемом газе обычно слегка уменьшается или увеличивается при проведении процесса предварительного реформинга в зависимости от углеводородного сырья, фактически являясь адиабатической операцией.
На заводах промышленного получения синтез-газа перерабатываемый газ предварительного реформинга, к которому может быть добавлена CO2, затем подогревают до желаемой температуры на входе в установку реформинга с водяным паром с огневым обогревом путем теплообмена с горячим газом, отходящим от установки реформинга с водяным паром с огневым обогревом. Обычная температура на входе в промышленную установку реформинга составляет между 600°С и 700°С.
Введение стадии реформинга с водяным паром с подогревом отходящим газом между установкой предварительного реформинга и реформинг-установкой с водяным паром с огневым обогревом будет приводить к улучшенному использованию тепла отходящего газа, в то время как возможно поддерживать температуру на входе между обычными 600°С и 700°С. Достижение более высокой температуры на входе будет увеличивать использование тепла отходящего газа. Однако применение способа в соответствии с изобретением не ограничивается этим температурным интервалом.
Повышенное использование тепла отходящего газа для реформинга желательно, поскольку это уменьшает размер реформинг-установки с огневым обогревом и уменьшает потери тепла, используемого для получения водяного пара, тем самым ограничивая выброс пара, который может быть нежелателен.
Улучшенное использование тепла горячего газа, отходящего от реформинг-установки с водяным паром с огневым обогревом, раскрыто в европейской заявке ЕР 855366. Эта публикация описывает процесс, где перерабатываемый газ для реформинг-установки с водяным паром частично подвергают реформингу в подогреваемом змеевике, снабженном тонкой пленкой катализатора реформинга с водяным паром на стенке змеевика. Высокое количество ценного тепла в отходящем газе затем переносят и поглощают перерабатываемым газом за счет эндотермических реакций реформинга с водяным паром, протекающих на покрытой катализатором стенке. Размер змеевика и количество катализатора регулируют таким образом, чтобы увеличивать температуру частично подвергнутого реформингу перерабатываемого газа на выходе из каталитического подогреваемого змеевика до требуемой температуры на входе в реформинг-установку с водяным паром с огневым обогревом.
Главный недостаток этого способа состоит в уменьшении активности катализатора при длительной работе каталитического подогреваемого змеевика. Это приводит к тому, что температура на выходе змеевика выше максимально допустимой температуры газа на входе установки реформинга с водяным паром с огневым обогревом. Повышенная температура на выходе змеевика существует вследствие уменьшенного поглощения тепла при уменьшенном процессе реформинга с водяным паром в газе. Катализатор необходимо затем реактивировать или заменять свежим катализатором на стенке змеевика. Замена катализатора в подогреваемом змеевике является трудной и дорогой операцией, когда змеевик демонтируют из канала отходящего газа.
Задача изобретения по заявке ЕПВ номер 1069070, которая включена здесь при ссылке, состоит в том, чтобы улучшить длительную работу процесса реформинга с водяным паром указанного выше типа путем компенсации снижения каталитической активности тонкой пленки катализатора, нанесенной на стенку подогреваемого змеевика, посредством дополнительного каталитического блока, который легко заменять.
Эта публикация раскрывает способ каталитического реформинга с водяным паром углеводородного сырья и включает реформинг с водяным паром смеси из углеводорода и водяного пара при контакте с первым катализатором реформинга с водяным паром, который располагают в виде тонкой пленки на стенке каталитического подогреваемого змеевика в канале газа, отходящего от установки реформинга с водяным паром с огневым обогревом. За этой стадией следует взаимодействие частично подвергнутого реформингу газа, отходящего от каталитического подогреваемого змеевика, со вторым катализатором реформинга с водяным паром в реформинг-установке реформинга с водяным паром с огневым обогревом. Процесс включает следующую стадию взаимодействия частично подвергнутого реформингу отходящего газа с промежуточной установкой реформинга, расположенной между выходом каталитического подогреваемого змеевика в канале отходящего газа и входом реформинг-установки реформинга с водяным паром с огневым обогревом.
Потерю активности в каталитическом подогреваемом змеевике в течение длительной работы частично компенсируют реакциями реформинга с водяным паром в частично подвергнутом реформингу отходящем газе внутри этой промежуточной реформинг-установки. Промежуточная установка работает преимущественно в адиабатических условиях и компенсирует частичное уменьшение активности катализатора реформинга с водяным паром в тонкой пленке катализатора реформинга с водяным паром на каталитическом подогреваемом змеевике, получающимся повышением температуры в газе, отходящем от каталитического подогреваемого змеевика.
Помимо обеспечения требуемой температуры перерабатываемого газа ниже максимальной температуры на входе в реформинг-установку с водяным паром с огневым обогревом при длительной работе, следующее преимущество промежуточной реформинг-установки состоит в размещении установки вне канала отходящего газа. Чтобы компенсировать уменьшение активности в каталитическом подогреваемом змеевике, которое описано выше, необходимо заменять или реактивировать отработанный катализатор выше по ходу установки крекинга с водяным паром с огневым обогревом. Как указано ранее, замена отработанного катализатора, нанесенного в виде тонкой пленки в змеевике внутри канала отходящего газа, является длительной и дорогой операцией.
При размещении промежуточной каталитической установки вне канала отходящего газа отработанный катализатор тогда заменяют в промежуточной реформинг-установке, и операция замены существенно упрощается.
В системе, где каталитический подогреваемый змеевик разработан так, что перерабатываемый газ, покидающий змеевик, находится в химическом равновесии при желаемой температуре на выходе, промежуточная реформинг-установка, когда ее эксплуатируют в адиабатическом режиме, не будет изменять температуру или состав газа. Поскольку катализатор в каталитическом подогреваемом змеевике дезактивируется, химические реакции не будут находиться в равновесии. Это означает, что меньшее количество тепла используется для проведения эндотермической реакции реформинга с водяным паром, и при данном фактически неизменном количестве тепла, переносимом к каталитическому подогреваемому змеевику, большее количество тепла доступно для нагревания. Это приводит к повышенной температуре на выходе из змеевика. В этом случае промежуточная реформинг-установка будет давать состав газа, близкий к равновесию, тем самым охлаждая газ до температуры, близкой к желаемой температуре, достигаемой до дезактивации катализатора в каталитическом подогреваемом змеевике.
Однако, когда дезактивация катализатора в каталитическом подогреваемом змеевике становится существенной, повышение получаемой температуры становится проблемой. Температура подогреваемого змеевика повышается и может превышать предусмотренную температуру, что дает меньшую движущую силу для теплопередачи от отходящего газа, приводя к меньшей передаваемой мощности, вследствие чего падает производительность всей системы реформинга. Использование промежуточной реформинг-установки не решает эти проблемы, и замена тонкой пленки катализатора, нанесенной на стенку подогреваемого змеевика, становится необходимой.
Способы, описанные в европейских заявках ЕР 855366 и 1069070, оба имеют недостаток, состоящий в трудности замены тонкой пленки катализатора на стенке каталитического подогреваемого змеевика в канале отходящего газа. Европейская заявка ЕР 1069070 описывает частичное решение, которое продлевает срок службы тонкой пленки катализатора на стенке подогреваемого змеевика в секции бросового тепла. Однако дезактивация тонкой пленки катализатора на стенке подогреваемого змеевика в секции бросового тепла, как ожидается со временем, в конечном счете, потребует замены этого катализатора. Как объяснялось выше, эта операция нежелательна, поскольку она требует времени и является дорогостоящей.
Патент США US 3743488 описывает способ, в котором смесь углеводорода с водяным паром повторно нагревают в потоке отходящего газа, и она реагирует в адиабатических реакторах вне потока отходящего газа с гранулами катализатора реформинга с водяным паром. Этот подход предлагает более легкий доступ для замены катализатора во внешних реакторах. Однако использование нескольких адиабатических реакционных сосудов является слишком дорогим решением.
Способ, описанный в патенте США US 4959079, разработан с целью улучшенного использования тепла горячего газа, отходящего от реформинг-установки с водяным паром с огневым обогревом. В этом способе перерабатываемый газ для реформинг-установки с водяным паром частично подвергают реформингу в подогреваемой части трубы реформинг-установки, которая выходит из камеры подогрева. Ценное тепло отходящего газа тогда переносится перерабатываемым газом и поглощается им через эндотермические реакции реформинга с водяным паром. Однако теплообмен в противотоке между отходящим газом и трубой реформинг-установки является слабым. Введение ребер на трубу реформинга увеличивает теплопередачу. Несмотря на это, возможное количество передаваемого тепла относительно ограничено, если длину трубы реформинг-установки необходимо сохранять приемлемой.
Способ в соответствии с этим изобретением решает проблемы, встречающиеся в предшествующей практике, обеспечивая улучшенный процесс, включающий стадии реформинга с водяным паром и/или CO2 смеси углеводорода с водяным паром при контакте с твердым катализатором, имеющим активность в реформинге с водяным паром. Твердый катализатор, например каталитическое средство, располагают в системе труб из системы змеевика, подогреваемого отходящим газом, составляющего реформинг-установку с водяным паром. Затем газ, отходящий от реформинг-установки с водяным паром, входит в контакт с катализатором реформинга с водяным паром в реформинг-установке с водяным паром с огневым обогревом. При расположении части или всего катализатора реформинга с водяным паром реформинг-установки с водяным паром в виде удаляемых структурированных катализаторов в адиабатических зонах системы труб из системы нагреваемого змеевика вне канала отходящего газа достигается легкая замена катализатора и в то же самое время достигается улучшенное использование тепла, содержащегося в газе, отходящем от реформинг-установки с водяным паром.
Следовательно, это изобретение обеспечивает способ получения синтез-газа каталитическим реформингом с водяным паром и/или CO2 углеводородного сырья, включающий следующие стадии:
(а) нагревание реакционной смеси из углеводородного сырья и водяного пара и/или CO2 в секции газа, отходящего от трубчатой реформинг-установки с огневым обогревом, содержащего бросовое тепло,
(б) адиабатический реформинг реакционной смеси вне секции бросового тепла при контакте с твердым катализатором реформинга,
(в) повторение стадий (а) и (б) до достижения желаемых состава и температуры реакционной смеси,
(г) подача реакционной смеси в трубчатую реформинг-установку с огневым обогревом и последующий реформинг смеси до желаемых состава и температуры, где адиабатический реформинг реакционной смеси проводят в системе труб для перерабатываемого газа в секции отходящего газа, содержащего бросовое тепло, причем система труб имеет адиабатические зоны вне секции нагревания и содержит твердый катализатор реформинга, включающий один или несколько каталитических структурированных элементов.
Изобретение также относится к устройству для использования в указанном выше способе, включающему следующее:
(а) адиабатическую установку предварительного реформинга для необязательного предварительного реформинга смеси из углеводородного сырья и водяного пара и/или CO2,
(б) трубчатую реформинг-установку с огневым обогревом с секцией отходящего газа, содержащего бросовое тепло, для нагревания смеси из углеводородного сырья и водяного пара и/или CO2, либо смеси, подвергнутой предварительному реформингу,
(в) нагревающий перерабатываемый газ змеевик, соединенный с секцией отходящего газа, содержащего бросовое тепло,
(г) систему реформинг-установки с водяным паром вне секции бросового тепла, где система реформинг-установки с водяным паром соединена с системой труб для перерабатываемого газа системы труб из системы нагреваемого змеевика в секции отходящего газа, содержащего бросовое тепло, причем система труб имеет адиабатические зоны вне секции нагревания и содержит твердый катализатор реформинга, включающий один или несколько каталитических структурированных элементов.
Различные варианты осуществления этого изобретения позволяют легкую замену каталитических структурированных элементов, помещенных в системе труб, эффективный теплообмен между отходящим газом и перерабатываемым газом и экономически привлекательный дизайн благодаря высокому уровню объединения функций.
Система реформинг-установки с водяным паром соединена с системой труб для перерабатываемого газа и расположена в секции газа, отходящего от трубчатой реформинг-установки с огневым обогревом, содержащего бросовое тепло. Система труб может быть структурирована различными способами. Секции подогрева могут состоять из нескольких параллельных труб, присоединенных к общим коллекторам подачи продукта. Например, перерабатываемый газ входит в нагревающий змеевик через входной коллектор, за которым следует система в выходном коллекторе, помещенная вне нагревающей секции. Этот выходной коллектор присоединен к входному коллектору для следующей секции подогреваемого змеевика соединяющим элементом.
В способе в соответствии с изобретением структурированные элементы, которые являются катализирующими, помещают в системе труб для нормального перерабатываемого газа. Каталитический элемент может быть помещен в коллекторной системе, присоединяющей один нагревающий змеевик к следующему, например в самих коллекторах или в переходной зоне между двумя коллекторами. Входные и выходные коллекторы и переходная зона между двумя коллекторами образуют адиабатические зоны.
В другом варианте осуществления изобретения первый каталитический элемент может быть помещен в выходном коллекторе, а второй каталитический элемент помещен во входном коллекторе к следующей секции подогрева.
В следующем варианте осуществления изобретения процесс состоит из адиабатического реформинга с водяным паром в системе труб для перерабатываемого газа, где отдельные трубы распространяются за пределы зоны нагревания. Каждая труба затем присоединена к последующей трубе U-образным или подобным элементом вне зоны нагревания. Распространение трубы за пределы канала отходящего газа и соединяющих трубы элементов составляет адиабатические зоны, в которых может быть расположен катализатор.
Еще один вариант осуществления изобретения состоит в способе, где реформинг с водяным паром дополнительно происходит в системе труб для перерабатываемого газа в секции подогрева внутри секции бросового тепла, причем секция подогрева имеет, например, структурированные элементы, которые могут быть отделены прокладками. В этом случае могут быть использованы складчатые элементы в дополнение к структурированным элементам, помещенным в системе коллектора. Обычные каталитические гранулы также могут быть использованы в системе труб в секции подогрева.
Число стадий подогрева, за которыми следует адиабатический реформинг в секциях коллектора, содержащих каталитические элементы, может варьироваться в способе в соответствии с изобретением.
Различные твердые катализаторы реформинга могут быть включены в систему труб нагревателя. Каталитическое средство в форме структурированного элемента с каталитическим слоем пригодно для использования в способе в соответствии с изобретением. В способе в соответствии с изобретением твердый катализатор включает каталитическое средство в форме структурированных элементов с каталитическим слоем катализатора реформинга с водяным паром. Каталитические структурированные элементы помещают в любое место в нагреваемых секциях и в адиабатических секциях реакции.
Термин каталитические структурированные элементы используют для каталитической системы, где слой катализатора зафиксирован на поверхности другого материала. Другой материал служит в качестве опорной структуры, придающей прочность системе. Это позволяет конструировать формы катализатора, которые не имели бы достаточной механической прочности сами по себе. Другой материал может быть, но не ограничивается этим, металлическим или керамическим. Конфигурации его могут включать, но не ограничивая этим, монолиты, складчатые структуры, структурированные элементы с высокой площадью поверхности, пены, пластины, структуры, присоединенные к стенке трубы, или другие подходящие формы.
Специфические структурные элементы могут быть охарактеризованы тем, что они являются устройствами, включающими множество слоев с каналами для потока, присутствующими между примыкающими слоями. Слои формируют таким образом, чтобы размещение примыкающих слоев вместе приводило к элементу, в котором каналы для потока могут, например, пересекаться друг с другом или могут образовывать прямые каналы. Структурированные элементы также описаны, например, в патентах США US 5536699, 4985230, европейских заявках на патент ЕР 396650, 433223 и 208929, которых все включены здесь в качестве ссылки.
Два типа структурированных элементов особенно пригодны для способа в соответствии с изобретением: элементы с прямыми каналами и складчатые элементы.
Элементы с прямыми каналами лучше всего подходят для адиабатических условий, и возможна различная геометрия этих элементов. Например, монолиты с прямыми каналами пригодны для использования в способе в соответствии с изобретением.
Складчатые элементы обеспечивают эффективную теплопередачу от стенки трубы к газовому потоку. Они также пригодны для использования в способе в соответствии с изобретением, особенно в нагреваемых секциях.
Другие каталитические структурированные элементы также могут быть применены в способе в соответствии с изобретением, такие как структурированные элементы с высокой площадью поверхности. Другие способы создания дополнительной активности катализатора в системе могут быть использованы в сочетании с каталитическими структурированными элементами в способе в соответствии с изобретением, например, катализатор присоединяют к стенке трубы в виде тонкой пленки или гранул катализатора.
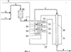
Фиг.1 показывает обычную систему с установкой предварительного реформинга, имеющую подогреваемую секцию и реформинг-установку.
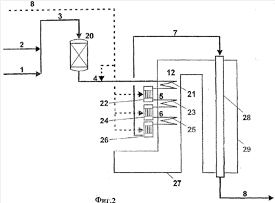
Фиг.2 показывает систему, представляющую вариант осуществления способа в соответствии с изобретением.
Фиг.1 изображает обычную систему, где перерабатываемый газ из углеводородного сырья [1] и водяного пара [2] вводят в установку предварительного реформинга [20] при температурах приблизительно от 450°С до 550°С. При реакциях реформинга с водяным паром, протекающих в установке предварительного реформинга, температура в перерабатываемом газе обычно слегка уменьшается или увеличивается при проведении процесса предварительного реформинга в зависимости от углеводородного сырья, это фактически является адиабатическим процессом. Поток продукта предварительного реформинга [4] и необязательно диоксид углерода [8] вводят в нагревающий змеевик. Необязательное добавление CO2 обозначено штриховой линией.
На заводах получения синтез-газа перерабатываемый газ, подвергнутый предварительному реформингу, к которому может быть добавлена CO2, затем подогревают до желаемой температуры входа в реформинг-установку с водяным паром с огневым обогревом [24] путем теплообмена с горячим газом [7], отходящим от реформинг-установки с огневым обогревом [24]. Обычная температура на входе в промышленную реформинг-установку лежит между 500°С и 700°С.
Фиг.2 иллюстрирует вариант осуществления изобретения с двумя секциями подогрева и тремя секциями с каталитическими элементами. В способе в соответствии с изобретением катализатор, необходимый для процесса, полностью отделен от необходимой области теплопередачи.
Углеводородное сырье [1] смешивают с технологическим паром [2], получая поток [3] в адиабатическую установку предварительного реформинга [20]. Эта стадия является необязательной и может быть опущена, если она не требуется. Водяной пар и/или CO2 затем могут быть добавлены, если желательно, к потоку продукта предварительного реформинга [4] либо в случае, где предварительный реформинг не требуется, к исходному потоку углеводорода и водяного пара [3]. Эта смесь затем входит в нагревающий змеевик [21], расположенный в секции газа [27], отходящего от трубчатой реформинг-установки с огневым обогревом [29], используя тепло отходящего газа [12], чтобы проводить реформинг с водяным паром перерабатываемого потока. В нагревающем змеевике [21] поток, подвергнутый предварительному реформингу [4], нагревают до, например, 600°С-700°С перед его сбором в системе коллектора [22]. Структурированный каталитический элемент с катализаторами реформинга с водяным паром [22а] располагают внутри системы коллектора [22]. Нагретый поток [4] пропускают через катализатор [22а], используя тепло для реформинга с водяным паром углеводорода, содержащегося в перерабатываемом потоке, получая поток [5]. Поток [5] подводят ко второму нагревающему змеевику процесса [23].
Поток [5] нагревают, например, от 600°С до 750°С в нагревающем змеевике [23] перед сбором в системе коллектора [24]. Структурированный каталитический элемент с катализаторами реформинга с водяным паром [24а] помещают внутри системы коллектора [24], и нагретый поток [5] пропускают через катализатор [24а], используя тепло для дальнейшего реформинга с водяным паром углеводорода, содержащегося в перерабатываемом потоке, получая поток [6]. Поток [6] подводят к третьему нагревающему змеевику процесса [25].
Поток [6] нагревают до, например, от 600°С до 800°С перед сбором в системе коллектора [26]. Структурированный каталитический элемент с катализаторами реформинга с водяным паром [26а] расположен внутри системы коллектора [26], и нагретый поток [6] пропускают через этот катализатор, используя тепло для дальнейшего реформинга с водяным паром углеводорода, содержащегося в перерабатываемом потоке, получая поток [7].
Еще несколько стадий подогрева и реакции могут быть включены в этой точке. Число стадий подогрева и реакции зависит от желаемого эффекта, например состава газа или равновесной температуры газа.
Если желательно, водяной пар и/или CO2 могут быть добавлены на каждой стадии реакции.
Если не требуются дальнейшие стадии подогрева и реакции, поток [7] подводят к трубам реформинга [28], расположенным в трубчатой установке с огневым обогревом [29]. Здесь добавляют в процесс дополнительное тепло сжиганием топлива и желаемый продукт реформинга [8] собирают из труб реформинга.
Подходящий структурированный элемент, используемый в варианте осуществления изобретения, описанном выше, представляет собой монолит с прямыми каналами.
Преимуществ устройства и способа в соответствии с изобретением несколько. Наиболее важным преимуществом является то, что твердый катализатор реформинга может легко быть заменен, потому что он находится в легко доступных элементах, помещенных вне секции бросового тепла.
Примеры
Пример 1
Было произведено сравнение количества катализатора, требуемого в способе в соответствии с изобретением, с обычным способом.
Обычный процесс проводили, подавая углеводород и водяной пар в установку предварительного реформинга, с последующим нагревом в змеевике в секции газа, отходящего от трубчатой реформинг-установки, содержащего бросовое тепло. Первоначально подаваемое сырье нагревали перед пропусканием через первый адиабатический реактор, содержащий гранулы катализатора реформинга с водяным паром. Затем смесь подогревали и вновь подвергали реакции, число повторяющихся стадий подогрева и реакции проводили всего до четырех стадий подогрева и четырех стадий реакции.
В способе в соответствии с изобретением сырье, состоящее из углеводорода и водяного пара, вводили в установку предварительного реформинга с последующим пропусканием через систему труб в секции газа, отходящего от трубчатой реформинг-установки и содержащего бросовое тепло. Первоначально подаваемое сырье нагревали перед пропусканием через первую адиабатическую систему коллектора, содержащую каталитический структурированный элемент. Затем смесь подогревали и вновь подвергали реакции, число повторяющихся стадий подогрева и реакции проводили всего до четырех стадий подогрева и четырех стадий реакции.
Начальная температура на входе в первый подогревающий змеевик после установки предварительного реформинга составляла 450°С, а конечная температура на выходе составляла 650°С для обеих систем. Подачу в обе системы осуществляли со скоростью потока 270 м3 при н.у./ч, с которой и подавали в две системы реформинга с водяным паром, а продукт удаляли со скоростью 319 м3 при н.у./ч. Скорость потока по углероду составляла 100 м3 при н.у./ч. Объемная скорость обычного процесса была 10000-15000 м3 при н.у. С1/ч на м3 катализатора. В способе в соответствии с изобретением объемная скорость может быть увеличена до 100000-1000000 м3 при н.у. C1/ч на м3 катализатора, поскольку катализатор нанесен на структурированный элемент.
Количество катализатора, использованного в способе в соответствии с изобретением, составляло 0,1-1,0 кг, в то время как в обычном процессе использовали 6,7-10 кг.
Способ в соответствии с изобретением позволяет использование на порядки меньшего количества катализатора, позволяя упрощать конструкцию, что приводит к превосходной экономии.
Пример 2
Этот пример основан на системах, изображенных на фиг.1 и 2, без добавки CO2. Агрегат бросового тепла был помещен в секцию отходящего газа, требуемую, чтобы получить полную энергетическую эффективность при рекуперации тепла отходящего газа.
Числа, показанные в таблице, указывают, что достижимо существенное сохранение энергии при использовании способа в соответствии с изобретением.
| Сравнение распределения нагрузки в обычном процессе по сравнению со способом в соответствии с изобретением. |
 |
Обычный |
В соответствии с изобретением |
| Нагрузка первичной реформинг-установки, Гкал/ч |
40,3 |
22,6 |
| Нагрузка подогреваемого змеевика, Гкал/ч |
5,3 |
не опр. |
| Нагрузка системы подогреваемого змеевика и коллектора со структурированным катализатором, Гкал/ч |
не опр. |
12,0 |
| Полная нагрузка реформинг-установки, Гкал/ч |
45,6 |
45,6 |
| Скорость потока отходящего газа, м3 при н.у./ч |
105166 |
92054 |
| Нагрузка агрегата бросового тепла, Гкал/ч |
9,8 |
2,0 |
Результаты показали, что нагрузка, требуемая реформинг-установкой, была намного меньше в случае, когда использовали способ в соответствии с изобретением. Следовательно, может быть использована меньшая реформинг-установка в способе в соответствии с изобретением. Количество генерированного водяного пара также было меньше в дополнение к снижению скорости потока отходящего газа. В целом достигнута существенная экономия.
Формула изобретения
1. Способ получения синтез-газа каталитическим реформингом с водяным паром и/или СО2 углеводородного сырья, заключающийся в том, что проводят следующие стадии: (а) нагревание реакционной смеси из углеводородного сырья и водяного пара и/или СО2 в секции рекуперации тепла газа, отходящего от трубчатой реформинг-установки с огневым обогревом, (б) адиабатический реформинг реакционной смеси вне секции рекуперации тепла отходящего газа при контакте с твердым катализатором реформинга, (в) повторения стадий (а) и (б) до достижения желаемого состава и желаемой температуры реакционной смеси, (г) подачи реакционной смеси в трубчатую реформинг-установку с огневым обогревом и дальнейшего реформинга этой смеси до желаемых состава и температуры, причем адиабатический реформинг реакционной смеси проводят в системе труб для перерабатываемого газа в секции рекуперации тепла отходящего газа, причем система труб имеет адиабатические зоны вне секции нагревания и содержит твердый катализатор реформинга, состоящий из одного или нескольких каталитических структурированных элементов.
2. Способ по п.1, отличающийся тем, что проводят дополнительную стадию, на которой реакционную смесь из углеводорода и водяного пара и/или СО2 подвергают предварительному реформингу перед стадией нагревания (а).
3. Способ по п.1, отличающийся тем, что в качестве твердого катализатора реформинга дополнительно используют катализатор, присоединенный к стенке трубы в виде тонкой пленки и/или гранул катализатора.
4. Способ по п.1, отличающийся тем, что структурированный элемент является складчатым.
5. Способ по п.1, отличающийся тем, что структурированный элемент представляет собой монолит.
6. Способ по п.1, отличающийся тем, что структурированный элемент является структурированным элементом с высокой поверхностью.
7. Способ по п.1, отличающийся тем, что твердый катализатор реформинга находится в адиабатических зонах в системе коллектора подачи и сбора перерабатываемого газа в нагревающий змеевик и из него.
8. Способ по п.1, отличающийся тем, что твердый катализатор реформинга находится в адиабатических зонах труб змеевика и/или в соединяющих трубы элементах.
9. Способ по пп.1-8, отличающийся тем, что система труб для перерабатываемого газа, расположенная внутри секции рекуперации тепла отходящего газа, содержит твердый катализатор реформинга.
10. Устройство для получения синтез-газа по п.1, содержащее (а) установку адиабатического предварительного реформинга для необязательного предварительного реформинга смеси из углеводородного сырья и водяного пара и/или CO2, (б) трубчатую реформинг-установку с огневым обогревом с секцией рекуперации тепла отходящего газа для нагревания смеси из углеводородного сырья и водяного пара и/или СО2, либо смеси, предварительного реформинга, (в) змеевик, нагревающий перерабатываемый газ, объединенный с секцией рекуперации тепла отходящего газа, (г) систему реформинг-установки с водяным паром вне секции рекуперации тепла отходящего газа, причем реформинг-установка с водяным паром соединена с системой труб для перерабатываемого газа нагреваемого змеевика в секции рекуперации тепла отходящего газа, причем система труб имеет адиабатические зоны вне секции нагревания и содержит твердый катализатор реформинга, состоящий из одного или нескольких каталитических структурированных элементов.
11. Устройство по п.10, отличающееся тем, что в качестве твердого катализатора реформинга дополнительно содержит катализатор, присоединенный к стенке трубы в виде тонкой пленки и/или гранул катализатора.
12. Устройство по п.10, отличающееся тем, что твердый катализатор реформинга находится в адиабатических зонах в системе коллектора подачи и сбора перерабатываемого газа в нагревающий змеевик и из него.
13. Устройство по п.10, отличающееся тем, что твердый катализатор реформинга находится в адиабатических зонах змеевика и/или соединяющих трубы элементов.
14. Устройство по пп.10-13, отличающееся тем, что змеевик нагрева перерабатываемого газа, расположенный в секции рекуперации тепла отходящего газа, содержит твердый катализатор реформинга.
РИСУНКИ
|
|