|
(21), (22) Заявка: 2007147055/15, 20.12.2007
(24) Дата начала отсчета срока действия патента:
20.12.2007
(46) Опубликовано: 10.05.2009
(56) Список документов, цитированных в отчете о поиске:
RU 2310678 C1, 20.11.2007. RU 2157825 C1, 20.10.2000. RU 2102101 C1, 20.01.1998. SU 1819645 A1, 07.06.1993. US 2007/0278088 A1, 06.12.2007. JP 54054108 A, 28.04.1979.
Адрес для переписки:
109377, Москва, ул. Зеленодольская, 11, кв.93, В.Г. Цегельскому
|
(72) Автор(ы):
Цегельский Валерий Григорьевич (RU)
(73) Патентообладатель(и):
Цегельский Валерий Григорьевич (RU)
|
(54) СПОСОБ СОЗДАНИЯ ВАКУУМА В ВАКУУМНОЙ КОЛОННЕ ПЕРЕГОНКИ НЕФТЯНОГО СЫРЬЯ И УСТАНОВКА ДЛЯ ОСУЩЕСТВЛЕНИЯ СПОСОБА
(57) Реферат:
Изобретение относится к способам и установкам создания вакуума в вакуумной колонне перегонки нефтяного сырья с подачей в вакуумную колонну или/и в нефтяное сырье водяного пара и может быть использовано в нефтеперерабатывающей промышленности для создания вакуума в вакуумной ректификационной колонне перегонки мазута. Способ создания вакуума включает откачку из вакуумной колонны парогазовой среды газогазовым эжектором путем подачи в него высоконапорного газа с образованием на выходе из газо-газового эжектора парогазовой смеси. Парогазовую смесь подают в конденсатор с последующим ее охлаждением и образованием газовой смеси и конденсата паровой фазы. Образованный в конденсаторе конденсат паровой фазы направляют в дополнительный сепаратор, в котором конденсат паровой фазы разделяют на водосодержащий конденсат и углеводородсодержащий конденсат. Из дополнительного сепаратора углеводородсодержащий конденсат выводят по назначению, а водосодержащий конденсат дополнительным насосом подают в парогенератор, в котором к водосодержащему конденсату подводят тепло от горячего дистиллята, отводимого из вакуумной колонны, и получают из него пар, который из парогенератора подают в газо-газовый эжектор в качестве высоконапорного газа. Установка снабжена магистралью подвода дистиллята перегонки нефти или нефтяного сырья, магистралью отвода дистиллята перегонки нефти или нефтяного сырья с установки, парогенератором и дополнительным сепаратором. В результате достигается снижение энергетических затрат на создание вакуума, увеличение глубины вакуума, уменьшение загрязнения окружающей среды и исключение потребления водяного пара, поступающего к установке от внешнего источника. 2 н. и 10 з.п. ф-лы, 1 ил.
Изобретение относится к способам и установкам создания вакуума в вакуумной колонне перегонки нефтяного сырья с подачей в вакуумную колонну или/и в нефтяное сырье водяного пара и может быть использовано в нефтеперерабатывающей промышленности для создания вакуума в вакуумной ректификационной колонне перегонки мазута.
Известен способ создания вакуума в вакуумной ректификационной колонне перегонки нефтяного сырья (мазута) путем откачки из колонны парогазовой среды с помощью пароэжекторного насоса, состоящего из ряда газо-газовых эжекторов, в которые в качестве высоконапорного газа подается водяной пар от внешнего источника (см.опубликованную заявку US 2004/0188237 А1, кл. B01D 3/14, 30.09.2004).
Также из этого патента известна подача парогазовой смеси из газо-газового эжектора в конденсатор с последующим ее охлаждением и конденсацией паровой фазы из парогазовой смеси.
Из указанного выше патента известна установка для создания вакуума в вакуумной ректификационной колонне перегонки нефтяного сырья, содержащая магистраль отвода парогазовой среды из вакуумной колонны, газо-газовый эжектор и конденсатор, при этом газо-газовый эжектор входом низконапорного газа сообщен с магистралью отвода парогазовой среды из вакуумной колонны, входом высоконапорного газа сообщен с внешним источником водяного пара, выходом парогазовой смеси сообщен с входом в конденсатор, который имеет выход газовой смеси и конденсата.
Недостатком известного способа и установки является использование внешнего источника водяного пара и вывод конденсата водяного пара в смеси с нефтяными фракциями из установки, что приводит к загрязнению окружающей среды и потере продукта перегонки.
Недостатком также являются большие энергетические затраты, связанные с использованием большого количества пара и воды для организации многоступенчатого процесса сжатия парогазовой среды с помощью газо-газовых эжекторов и межступенчатой конденсацией пара.
Наиболее близким к изобретению в части способа как объекта изобретения по технической сущности и достигаемому результату является способ создания вакуума в вакуумной колонне перегонки нефтяного сырья, включающий откачку парогазовой среды из вакуумной колонны газо-газовым эжектором путем подачи в него высоконапорного газа с образованием на выходе из газо-газового эжектора парогазовой смеси с давлением, превышающим давление парогазовой среды, подачу парогазовой смеси и подачу посредством насоса жидкости в жидкостно-газовый струйный аппарат, смешение парогазовой смеси и жидкости в жидкостно-газовом струйном аппарате с образованием на выходе из него газожидкостной смеси, подачу газожидкостной смеси из жидкостно-газового струйного аппарата в сепаратор с разделением в нем смеси на сжатый газ и жидкость, отвод из сепаратора сжатого газа по назначению и жидкости на вход насоса (см. патент RU 2310678, кл. B01D 3/10, 20.11.2007).
Наиболее близкой к изобретению в части устройства как объекта изобретения по технической сущности и достигаемому результату является установка для создания вакуума в вакуумной колонне перегонки нефтяного сырья, содержащая магистраль отвода парогазовой среды из вакуумной колонны, газо-газовый эжектор, конденсатор, жидкостно-газовый струйный аппарат, сепаратор, насос и дополнительный насос, при этом газо-газовый эжектор входом низконапорного газа сообщен с магистралью отвода парогазовой среды из вакуумной колонны, жидкостно-газовый струйный аппарат входом жидкости сообщен с выходом насоса, выходом газожидкостной смеси сообщен с сепаратором, имеющим выход сжатого газа и выход жидкости, сообщенный с входом в насос (см. патент RU 2310678, кл. B01D 3/10, 20.11.2007).
Основным недостатком указанных выше способа создания вакуума в вакуумной колонне перегонки нефтяного сырья (в частности мазута) и установки для его осуществления является большая мощность, потребляемая насосом вакуумсоздающего устройства, особенно в случае перегонки нефтяного сырья с подачей в вакуумную колонну водяного пара и созданием в ней давления менее 6 кПа.
Задачей, на решение которой направлено настоящее изобретение, является формирование за счет тепла дистиллятов перегонки нефти или нефтяного сырья высоконапорного газа из образующейся при работе установки водосодержащей среды и минимизация сброса в окружающую среду загрязненной углеводородами водосодержащей среды путем организации ее течения в установке по замкнутому контуру.
Технический результат заключается в том, что достигается снижение энергетических затрат на создание вакуума, увеличение глубины вакуума, уменьшение загрязнения окружающей среды и исключение потребления вакуумсоздающей установкой водяного пара, поступающего к установке от внешнего источника.
Указанная задача решается, а технический результат достигается в части способа как объекта изобретения за счет того, что способ создания вакуума в вакуумной колонне перегонки нефтяного сырья включает откачку из вакуумной колонны парогазовой среды газо-газовым эжектором путем подачи в него высоконапорного газа с образованием на выходе из газо-газового эжектора парогазовой смеси с давлением, превышающим давление парогазовой среды на входе в него, подачу парогазовой смеси в конденсатор с последующим ее охлаждением и образованием газовой смеси и конденсата паровой фазы, подачу газовой смеси и подачу посредством насоса жидкости в жидкостно-газовый струйный аппарат, смешение газовой смеси и жидкости в жидкостно-газовом струйном аппарате с образованием на выходе из него газожидкостной смеси, подачу газожидкостной смеси из жидкостно-газового струйного аппарата в сепаратор с разделением в нем этой смеси на сжатый газ и жидкость, отвод из сепаратора сжатого газа по назначению и жидкости на вход насоса, при этом образованный в конденсаторе конденсат паровой фазы направляют в дополнительный сепаратор, в котором конденсат паровой фазы разделяют на водосодержащий конденсат и углеводородсодержащий конденсат, из дополнительного сепаратора углеводородсодержащий конденсат выводят по назначению, а водосодержащий конденсат дополнительным насосом подают в парогенератор, в котором к водосодержащему конденсату подводят тепло от горячего дистиллята, отводимого из вакуумной колонны перегонки нефтяного сырья или из колонны перегонки нефти, и получают из него пар, который из парогенератора подают в газо-газовый эжектор в качестве высоконапорного газа.
В парогенераторе образуют пар предпочтительно с давлением, находящимся в диапазоне 0,2÷0,6 МПа.
Не испарившуюся в парогенераторе часть водосодержащего конденсата предпочтительно отводить в дополнительный сепаратор, при этом эту часть водосодержащего конденсата перед поступлением в дополнительный сепаратор предпочтительно охлаждать в теплообменнике.
Предпочтительно пар из парогенератора дополнительно подавать в вакуумную колонну перегонки нефтяного сырья и/или в нефтяное сырье до его поступления в вакуумную колонну. Пар из парогенератора может быть подан в вакуумную колонну перегонки нефтяного сырья через дополнительный газо-газовый эжектор и последним, таким образом, дополнительно может быть откачена парогазовая среда из этой вакуумной колонны.
Указанная задача решается, а технический результат достигается в части устройства как объекта изобретения за счет того, что установка для создания вакуума в вакуумной колонне перегонки нефтяного сырья содержит магистраль отвода парогазовой среды из вакуумной колонны перегонки нефтяного сырья, газо-газовый эжектор, конденсатор, жидкостно-газовый струйный аппарат, сепаратор, насос и дополнительный насос, при этом газо-газовый эжектор входом низконапорного газа сообщен с магистралью отвода парогазовой среды из вакуумной колонны перегонки нефтяного сырья, а выходом парогазовой смеси сообщен с входом в конденсатор, который имеет выход конденсата и выход газовой смеси, сообщенный с ее входом в жидкостно-газовый струйный аппарат, при этом жидкостно-газовый струйный аппарат входом жидкости сообщен с выходом насоса и выходом газожидкостной смеси сообщен с сепаратором, имеющим выход сжатого газа и выход жидкости, сообщенный с входом в насос, при этом установка снабжена магистралью подвода дистиллята перегонки нефти или нефтяного сырья, магистралью отвода дистиллята перегонки нефти или нефтяного сырья с установки, парогенератором и дополнительным сепаратором, вход которого сообщен с выходом конденсата из конденсатора, выход углеводородсодержащего конденсата из дополнительного сепаратора сообщен с магистралью отвода его с установки и выход водосодержащего конденсата из дополнительного сепаратора сообщен с входом дополнительного насоса, выход из дополнительного насоса сообщен с входом водосодержащего конденсата в парогенератор, выход пара из парогенератора сообщен с входом высоконапорного газа в газо-газовый эжектор, при этом парогенератор входом греющего теплоносителя подключен к магистрали подвода дистиллята перегонки нефти или нефтяного сырья, а выходом греющего теплоносителя подключен к магистрали отвода дистиллята перегонки нефти или нефтяного сырья с установки.
Парогенератор может иметь выход неиспарившегося конденсата, сообщенный с дополнительным сепаратором, при этом выход неиспарившегося конденсата из парогенератора может быть сообщен с его входом в дополнительный сепаратор через теплообменник.
Выход пара из парогенератора может быть дополнительно сообщен с вакуумной колонной перегонки нефтяного сырья и/или с магистралью подвода нефтяного сырья в эту вакуумную колонну.
На магистрали подвода пара в вакуумную колонну может быть установлен дополнительный газо-газовый эжектор, сообщенный входом низконапорного газа с магистралью отвода парогазовой среды из этой вакуумной колонны и входом пара сообщенный с выходом пара из парогенератора.
Конденсатор может состоять из аппарата конденсации пара и фазоразделителя, при этом вход аппарата конденсаций пара сообщен с выходом парогазовой смеси из газо-газового эжектора, выход двухфазной смеси из аппарата конденсации пара сообщен с ее входом в фазоразделитель, который имеет выход конденсата и выход газовой смеси.
Описываемые способ и установка для его осуществления позволяют создавать вакуум в вакуумной колонне перегонки нефтяного сырья путем сжатия откачиваемой парогазовой среды в две ступени с промежуточной конденсацией паровой фазы между ступенями. При этом в каждой ступени сжатия рабочее вещество высоконапорного потока (эжектирующего потока), поступающего как в газо-газовый эжектор (пар водосодержащего конденсата), так и в жидкостно-газовый струйный аппарат (рабочая жидкость), в большей своей массе циркулирует по замкнутому контуру. Относительно небольшая замена циркулирующего рабочего вещества происходит за счет конденсата паровой фазы, содержащейся в парогазовой среде, откачиваемой из вакуумной колонны перегонки нефтяного сырья. Возможна небольшая замена циркулирующего рабочего вещества от внешнего источника, особенно во второй ступени сжатия.
Во второй ступени сжатия в качестве рабочей жидкости, подаваемой насосом в жидкостно-газовый струйный аппарат, предпочтительно использовать углеводородосодержащую жидкость. В качестве такой жидкости могут быть использованы дизельные или газойливые фракции перегонки нефти или нефтяного сырья, а также близкие к ним по физико-химическим свойствам жидкости. Такие жидкости используются и для частичной замены циркулирующей жидкости во второй ступени сжатия. Все это уменьшает загрязнение окружающей среды и повышает экологическую безопасность установки создания вакуума в вакуумной колонне перегонки нефтяного сырья.
В первой ступени сжатия заявленной установки используется газо-газовый эжектор, в который в качестве высоконапорного газа (эжектирующего газа) подается пар, полученный в парогенераторе из водосодержащего конденсата, образованного в дополнительном сепараторе в процессе разделения в нем конденсата паровой фазы на водосодержащий и углеводородосодержащий конденсаты.
Водосодержащий конденсат представляет собой водяной конденсат в случае полного разделения фаз в дополнительном сепараторе или смесь водяного конденсата с небольшим количеством углеводородного конденсата в случае неполного разделения фаз. Для создания вакуума в ректификационной колонне перегонки мазута с подачей в эту колонну водяного пара эффективнее использовать в качестве высоконапорного газа, подаваемого в газо-газовый эжектор, пар водяного конденсата, отделяя его в дополнительном сепараторе как можно полнее от углеводородного конденсата, выводимого из установки.
Это связано с тем, что откачиваемая из вакуумной колонны парогазовая среда содержит достаточно большое количество водяного пара, требующего больших энергозатрат на его сжатие. Для эффективного сжатия такой парогазовой среды желательно подавать в газо-газовый эжектор в качестве высоконапорного газа пар водяного конденсата, обладающего большей удельной работоспособностью по сравнению с паром углеводородного конденсата, или, в крайнем случае, смесь этих двух паров с небольшим процентным содержанием последнего. В дальнейшем пар, образованный в парогенераторе из водосодержащего конденсата, будем называть водяным паром.
При этом водосодержащий конденсат циркулирует в первой ступени сжатия вакуумсоздающей установки по следующему контуру:
– из дополнительного сепаратора водосодержащий конденсат дополнительным насосом подается в парогенератор, где он превращается в пар за счет подвода к нему тепла от горячего дистиллята колонны перегонки нефти или вакуумной колонны перегонки нефтяного сырья;
– пар из парогенератора поступает в газо-газовый эжектор в качестве высоконапорного газа и сжимает парогазовую среду от давления в колонне 0,6÷3,0 кПа до давления парогазовой смеси 3,5÷6,0 кПа на входе в конденсатор;
– парогазовая смесь в конденсаторе охлаждается с помощью охлаждающего агента, имеющего начальную температуру от 5°С до 20°С, и разделяется на газовую смесь и конденсат паровой фазы, выпавшей из парогазовой смеси в процессе ее охлаждения;
– конденсат паровой фазы, представляющий собой смесь водяного конденсата с углеводородным конденсатом, стекает в дополнительный сепаратор;
– в дополнительном сепараторе конденсат паровой фазы разделяется на водосодержащий конденсат и углеводородосодержащий конденсат;
– из дополнительного сепаратора водосодержащий конденсат подается на вход дополнительного насоса и далее в парогенератор, а углеводородсодержащий конденсат и избыток водосодержащего конденсата, образованный за счет конденсата водяного пара, поступающего в конденсатор из вакуумной колонны перегонки нефтяного сырья, отводятся из установки.
Циркуляция водосодержащего конденсата и образование из него водяного пара за счет тепла горячего дистиллята, отводимого из колонны перегонки нефти или вакуумной колонны перегонки нефтяного сырья, исключают потребление вакуумсоздающей установкой водяного пара от внешнего источника. Все это, как и реализация двухступенчатого сжатия откачиваемой парогазовой среды с промежуточной конденсацией паровой фазы между ступенями, приводит к уменьшению энергетических затрат на создание вакуума и увеличению его глубины.
Также целесообразно в качестве греющего теплоносителя подавать в парогенератор дистиллят перегонки нефти или нефтяного сырья, тепло от которого отводится (сбрасывается) в окружающую среду. Таким теплом в нефтепереработке располагают дистилляты с температурой от 130°С до 170°С, что позволяет в парогенераторе получать пар с давлением от 0,2 МПа до 0,6 МПа.
В случае, если не весь водосодержащий конденсат испарится в парогенераторе, целесообразно неиспарившуюся его часть отводить в дополнительный сепаратор. Это может иметь место в случае неполного разделения фаз в дополнительном сепараторе и наличии в водосодержащем конденсате высококипящих углеводородов, или в случае образования в парогенераторе пара путем мгновенного вскипания в объеме конденсата, перегретого относительно температуры насыщенных паров воды равновесной давлению ее паров в объеме.
В случае, если из парогенератора в дополнительный сепаратор отводят значительное количество неиспарившегося водосодержащего конденсата, целесообразно через теплообменник возвращать от него тепло холодному водосодержащему конденсату, поступающему в парогенератор, что позволяет экономить тепло.
Часть пара (водяного пара) из парогенератора может поступать в газо-газовый эжектор в качестве высоконапорного газа, а другая часть пара (водяного пара) может поступать в вакуумную колонну перегонки нефтяного сырья и/или в нефтяное сырье, нагреваемое в печи перед его поступление в вакуумную колонну.
Это сокращает потребление водяного пара от внешнего источника при вакуумной перегонке нефтяного сырья, что снижает энергетические затраты на перегонку и уменьшает загрязнение окружающей среды.
Часть водяного пара из парогенератора может поступать в вакуумную колонну перегонки нефтяного сырья через дополнительный газо-газовый эжектор, сообщенный входом низконапорного газа с магистралью отвода парогазовой среды из этой колонны. Это позволяет уменьшить как количество водяного пара, подаваемого из парогенератора в вакуумную колонну, так и расход парогазовой среды в газо-газовый эжектор. Последнее приводит к уменьшению расхода в газо-газовый эжектор водяного пара из парогенератора. Все это снижает тепловую нагрузку на конденсатор, уменьшает его габариты и сокращает энергетические затраты.
Конденсатор может содержать фазоразделитель, разделяющий поступающую в него двухфазную смесь из аппарата конденсации пара (зоны конденсации) на конденсат паровой фазы и газовую смесь, при этом выход газовой смеси из фазоразделителя сообщен с ее входом в жидкостно-газовый струйный аппарат, а выход конденсата паровой фазы из фазоразделителя сообщен с входом его в дополнительный сепаратор.
Использование фазоразделителя позволяет более качественно провести процесс отделения не сконденсировавшейся в конденсаторе газовой смеси от конденсата паровой фазы, выпавшего из парогазовой смеси в процессе ее охлаждения.
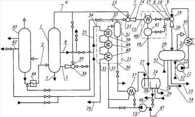
На чертеже представлена схема установки для создания вакуума в вакуумной колонне 1 перегонки нефтяного сырья с подключенной к ней магистралью 2 подвода нефтяного сырья, магистралью 3 подвода водяного пара, магистралью 4 отвода дистиллята из вакуумной колонны 1, магистралью 5 отвода остатка перегонки, магистралью 6 отвода парогазовой среды. Вакуумсоздающая установка включает газо-газовый эжектор 7, конденсатор 8, жидкостно-газовый струйный аппарат 9, сепаратор 10, насос 11 и дополнительный насос 12.
Газо-газовый эжектор 7 входом 13 низконапорного газа сообщен с магистралью 6 отвода парогазовой среды из вакуумной колонны 1, выходом 14 парогазовой смеси сообщен с входом 15 в конденсатор 8, который имеет выход 16 конденсата паровой фазы и выход 17 газовой смеси, сообщенный с ее входом 18 в жидкостно-газовый струйный аппарат 9.
Жидкостно-газовый струйный аппарат 9 входом 19 жидкости сообщен с выходом насоса 11, выходом 20 газожидкостной смеси сообщен с сепаратором 10, имеющим выход 21 сжатого газа и выход 22 жидкости, сообщенный с входом в насос 11.
Установка снабжена парогенератором 23, дополнительным сепаратором 24, магистралью 25 подвода дистиллята перегонки нефти или нефтяного сырья, магистралью 26 отвода дистиллята перегонки нефти или нефтяного сырья из установки.
Дополнительный сепаратор 24 входом 27 сообщен с выходом 16 конденсата паровой фазы из конденсатора 8, выходом 28 углеводородсодержащего конденсата сообщен с магистралью 29 отвода его с установки, выходом 30 водосодержащего конденсата сообщен с входом дополнительного насоса 12, выход из дополнительного насоса 12 сообщен с входом 31 водосодержащего конденсата в парогенератор 23, выход 32 пара из парогенератора 23 сообщен с входом 33 высоконапорного газа в газо-газовый эжектор 7.
Парогенератор 23 входом 34 греющего теплоносителя подключен к магистрали 25 подвода дистиллята перегонки нефти или нефтяного сырья, выходом 35 греющего теплоносителя подключен к магистрали 26 отвода дистиллята перегонки нефти или нефтяного сырья с установки.
Парогенератор 23 может иметь выход 36 неиспарившегося конденсата, сообщенный с дополнительным сепаратором 24.
Между выходом 36 неиспарившегося конденсата из парогенератора и его входом в дополнительный сепаратор 24 может быть установлен теплообменник 37.
Выход 32 пара из парогенератора 23 дополнительно может быть сообщен с магистралью 3 подвода пара в вакуумную колонну 1 и/или с магистралью 2 подвода в нее нефтяного сырья.
На магистрали 3 подвода водяного пара в вакуумную колонну 1 может быть установлен дополнительный газо-газовый эжектор 38, сообщенный входом 39 низконапорного газа с магистралью 6 отвода парогазовой среды из вакуумной колонны 1.
Конденсатор 8 может содержать аппарат конденсации пара 40 и подключенный к нему фазоразделитель 41, сепарирующий поступающую в него двухфазную смесь на конденсат и газовую смесь.
Магистраль 25 подвода дистиллята к парогенератору 23 может быть подключена к магистрали 4 отвода дистиллята из вакуумной колонны 1 или к магистрали 42 отвода дистиллята из колонны 43 перегонки нефти под избыточным или атмосферным давлением. На магистрали 2 подвода нефтяного сырья в вакуумную колонну может быть установлена печь 44 для его подогрева. Между выходом 22 жидкости из сепаратора 10 и ее входом 19 в жидкостно-газовый струйный аппарат 9 может быть установлен теплообменник-холодильник 45.
Избыток водосодержащего конденсата может отводиться с установки по магистрали 46, а по магистрали 47 может подводиться в установку вода или водяной конденсат в случае недостатка водосодержащего конденсата.
Парогенератор 23 может иметь разное конструктивное оформление и состоять из ряда элементов, например экономайзера 48, испарителя 49, нагревателя пара 50, сепаратора неиспарившегося конденсата 51 и других соединенных между собой элементов. Однако любые конструкции парогенератора 23, состоящего из разного количества соединенных вместе элементов, предназначены для достижения одной и той же цели, а именно, получения пара из водосодержащего конденсата путем подвода к нему тепла от горячего дистиллята, подаваемого по магистрали 25 и проходящего через парогенератор.
Работу установки для осуществления предложенного способа рассмотрим на примере перегонки мазута в качестве нефтяного сырья.
Нефтяное сырье (мазут) нагревается в печи 44 и в парожидкостном виде поступает по магистрали 2 на перегонку в вакуумную колонну 1 с давлением верха 0,6÷3,0 кПа. В вакуумную колонну 1 по магистрали 3 подводится водяной пар. Водяной пар может поступать в вакуумную колонну 1 перегонки нефтяного сырья вместе с нефтяным сырьем по магистрали 2. Боковым погоном по магистрали 4 из вакуумной колонны 1 отводится дистиллят (например, вакуумный газойль), а с низа колонны по магистрали 5 отводится остаток перегонки – гудрон. Через верх вакуумной колонны 1 по магистрали 6 отводится парогазовая среда, представляющая собой смесь газа, паров легких углеводородных фракций и водяного пара.
Парогазовая среда из вакуумной колонны 1 поступает в газо-газовый эжектор 7, в который в качестве высоконапорного газа через вход 33 поступает пар (водяной пар) из парогенератора 23. Водяной пар откачивает и сжимает парогазовую среду, поступающую в качестве низконапорного газа на вход 13 газо-газового эжектора 7. Сжатие происходит за счет передачи кинетической энергии от высоконапорного газа (водяного пара) к низконапорному газу в процессе их смешения в газо-газовом эжекторе 7. В результате этого давление парогазовой смеси на выходе из эжектора 7 становится больше давления парогазовой среды на входе в него.
Парогазовая смесь из эжектора 7 поступает на вход 15 конденсатора 8, в котором она охлаждается путем передачи тепла через стенку охлаждающему агенту, например воде с начальной температурой от 5°С до 20°С. В процессе охлаждения парогазовой смеси выпадает конденсат паровой фазы, представляющий собой смесь конденсата водяного пара с конденсатом углеводородных паров, содержащихся в парогазовой смеси. В конденсаторе 8 проводят отделение конденсата паровой фазы от газовой смеси (несконденсировавшейся части парогазовой смеси). Для лучшего отделения конденсата паровой фазы от газовой смеси конденсатор 8 может состоять из фазоразделителя 41 и подключенного к нему аппарата конденсации пара 40.
Из конденсатора 8 конденсат паровой фазы через выход 16 поступает в дополнительный сепаратор 24.
В дополнительном сепараторе 24 конденсат паровой фазы разделяют на водосодержащий конденсат (водяной конденсат в случае 100% разделения фаз) и углеводородсодержащий конденсат (углеводородный конденсат в случае 100% разделения фаз). Из дополнительного сепаратора 24 углеводородсодержащий конденсат через выход 28 выводят в магистраль 29 отвода его с установки, а водосодержащий конденсат через выход 30 откачивают дополнительным насосом 12 и подают на вход 31 парогенератора 23. Избыток водосодержащего конденсата отводят с установки по магистрали 46. В парогенераторе 23 к водосодержащему конденсату подводят тепло от греющего теплоносителя и получают из него пар (водяной пар), который подают в газо-газовый эжектор 7 в качестве высоконапорного (эжектирующего) газа. Греющий теплоноситель поступает на вход 34 парогенератора 23 по магистрали 25 подвода дистиллята перегонки нефти или нефтяного сырья. При этом магистраль 25 может быть подключена к магистрали 42 отвода дистиллята из колонны 43 перегонки нефти или к магистрали 4 отвода дистиллята из вакуумной колонны 1 перегонки нефтяного сырья.
Отработанный в парогенераторе 23 греющий теплоноситель выводят через выход 35 в магистраль 26 отвода дистиллята перегонки нефти или нефтяного сырья с установки. В случае, если не весь водосодержащий конденсат испарится в парогенераторе 23, неиспарившуюся его часть отделяют от пара, например, в сепараторе 51 и выводят через выход 36 из парогенератора 23 в дополнительный сепаратор 24. В случае большого потока неиспарившегося конденсата на магистрали между выходом 36 этого конденсата из парогенератора 23 и его входом в дополнительный сепаратор 24 может быть установлен теплообменник 37 для охлаждения неиспарившегося конденсата. При этом целесообразно в качестве охлаждающей жидкости прокачивать через теплообменник 37 водосодержащий конденсат, поступающий в парогенератор 23. Это позволяет возвращать тепло от неиспарившегося конденсата в парогенератор 23.
Из первой ступени сжатия, а именно из конденсатора 8, газовая смесь с давлением 3,5÷6,0 кПа поступает через выход 17 на вход 18 жидкостно-газового струйного аппарата 9 второй ступени сжатия. Газовая смесь представляет собой смесь газа и не сконденсировавшихся в конденсаторе 8 паров легких углеводородных фракций и водяного пара. В жидкостно-газовом струйном аппарате 9 газовая смесь сжимается за счет энергии жидкости, подаваемой в него через вход 19 насосом 11. В теплообменнике-холодильнике 45 второй ступени сжатия вакуумсоздающей установки происходит отвод от жидкости в окружающую среду тепла, выделяющегося как из-за диссипации механической энергии в контуре циркуляции жидкости, так и за счет конденсации паров и охлаждения газа в жидкостно-газовом струйном аппарате 9. Это обеспечивает температурную стабилизацию жидкости в контуре ее циркуляции.
На выходе из жидкостно-газового струйного аппарата 9 в результате передачи энергии от жидкости к газовой смеси в процессе их смешения образуется газожидкостная смесь с давлением, превышающим давление газовой смеси на входе жидкостно-газового струйного аппарата 9. Образовавшаяся двухфазная смесь поступает в сепаратор 10 с давлением, предпочтительно, более 0,11 МПа. В газожидкостной смеси продолжается конденсация паровых фракций газовой смеси, которые не успели сконденсироваться в проточной части жидкостно-газового струйного аппарата 9, и растворение части газа в жидкости.
В сепараторе 10 газожидкостная смесь разделяется на сжатый газ и жидкость. Сжатый газ через выход 21 отводится, например, в топливную систему завода, а жидкость поступает на вход насоса 11, замыкая тем самым контур циркуляции жидкости. В этом контуре жидкость течет от насоса 11 в жидкостно-газовый струйный аппарат 9, далее в сепаратор 10 и из последнего возвращается на вход насоса 11. Избыток жидкости, образованный за счет сконденсировавшихся паров углеводородных фракций и водяного пара, поступивших в жидкостно-газовый струйный аппарат 9 с газовой смесью, и, возможно, за счет подачи на вход насоса 11 или в сепаратор 10 свежей жидкости по магистралям 52 от внешнего источника, выводится из сепаратора 10 по магистрали 53.
В качестве свежей жидкости предпочтительно использовать углеводородсодержащую жидкость, близкую по физико-химическим свойствам конденсату паров углеводородных фракций, поступающих с газовой смесью в жидкостно-газовый струйный аппарат 9, например дизельную фракцию. В этом случае в сепараторе 10 из жидкости выделяют конденсат водяного пара и выводят его из сепаратора 10 вместе с избытком жидкости по магистрали 53 или отдельно по магистрали 54. Возможно в качестве свежей жидкости использовать воду. В этом случае в сепараторе 10 из жидкости выделяют конденсат паров углеводородных фракций и выводят его из сепаратора 10 вместе с избытком жидкости (в смеси с водой) по магистрали 53 или отдельно по магистрали 54.
Из парогенератора 23 часть водяного пара может поступать в газо-газовый эжектор 7, а другая часть пара может поступать в магистраль 3 подвода водяного пара в вакуумную колонну 1 и/или в магистраль 2 подвода нефтяного сырья.
На магистрали 3 подвода водяного пара из парогенератора 23 в вакуумную колонну 1 может быть установлен дополнительный газо-газовый эжектор 38, который входом 39 низконапорного газа сообщен с магистралью 6 отвода парогазовой среды из вакуумной колонны. В этом случае водяной пар, подаваемый в эжектор 38 в качестве высоконапорного газа, будет откачивать из магистрали 6 часть парогазовой среды, содержащей водяной пар, и вновь возвращать его в вакуумную колонну 1. Это позволит уменьшить как количество водяного пара, подаваемого из парогенератора 23 в вакуумную колонну 1, так и расход парогазовой среды, поступающей на вход 13 газо-газового эжектора 7.
Посредством заявленных способа и установки для его осуществления решаются актуальные задачи в нефтеперерабатывающей промышленности:
– реализуется экологически чистая технология создания вакуума в вакуумной колонне перегонки нефтяного сырья;
– увеличивается глубина вакуума и уменьшаются энергозатраты на его получение;
– исключается потребление вакуумсоздающей установкой водяного пара, поступающего к установке от внешнего источника.
Предложенный способ и устройство как объекты изобретения могут быть применены для создания вакуума в вакуумной колонне перегонки другого, отличного от нефтяного, сырья, например, в нефтехимической или химической промышленности.
Формула изобретения
1. Способ создания вакуума в вакуумной колонне перегонки нефтяного сырья, включающий откачку из вакуумной колонны парогазовой среды газо-газовым эжектором путем подачи в него высоконапорного газа с образованием на выходе из газо-газового эжектора парогазовой смеси с давлением, превышающим давление парогазовой среды на входе в него, подачу парогазовой смеси в конденсатор с последующим ее охлаждением и образованием газовой смеси и конденсата паровой фазы, подачу газовой смеси и подачу посредством насоса жидкости в жидкостно-газовый струйный аппарат, смешение газовой смеси и жидкости в жидкостно-газовом струйном аппарате с образованием на выходе из него газожидкостной смеси, подачу газожидкостной смеси из жидкостно-газового струйного аппарата в сепаратор с разделением в нем этой смеси на сжатый газ и жидкость, отвод из сепаратора сжатого газа по назначению и жидкости на вход насоса, отличающийся тем, что образованный в конденсаторе конденсат паровой фазы направляют в дополнительный сепаратор, в котором конденсат паровой фазы разделяют на водосодержащий конденсат и углеводородсодержащий конденсат, из дополнительного сепаратора углеводородсодержащий конденсат выводят по назначению, а водосодержащий конденсат дополнительным насосом подают в парогенератор, в котором к водосодержащему конденсату подводят тепло от горячего дистиллята, отводимого из вакуумной колонны перегонки нефтяного сырья или из колонны перегонки нефти, и получают из него пар, который из парогенератора подают в газо-газовый эжектор в качестве высоконапорного газа.
2. Способ по п.1, отличающийся тем, что в парогенераторе образуют пар с давлением, находящимся в диапазоне 0,2÷0,6 МПа.
3. Способ по п.1, отличающийся тем, что не испарившуюся в парогенераторе часть водосодержащего конденсата отводят в дополнительный сепаратор.
4. Способ по п.3, отличающийся тем, что не испарившуюся в парогенераторе часть водосодержащего конденсата перед поступлением в дополнительный сепаратор охлаждают в теплообменнике.
5. Способ по п.1, отличающийся тем, что пар из парогенератора дополнительно подают в вакуумную колонну перегонки нефтяного сырья и/или в нефтяное сырье до его поступления в вакуумную колонну.
6. Способ по п.5, отличающийся тем, что пар из парогенератора подают в вакуумную колонну перегонки нефтяного сырья через дополнительный газо-газовый эжектор и последним дополнительно откачивают парогазовую среду из вакуумной колонны перегонки нефтяного сырья.
7. Установка для создания вакуума в вакуумной колонне перегонки нефтяного сырья, содержащая магистраль отвода парогазовой среды из вакуумной колонны перегонки нефтяного сырья, газо-газовый эжектор, конденсатор, жидкостно-газовый струйный аппарат, сепаратор, насос и дополнительный насос, при этом газо-газовый эжектор входом низконапорного газа сообщен с магистралью отвода парогазовой среды из вакуумной колонны перегонки нефтяного сырья, а выходом парогазовой смеси сообщен с входом в конденсатор, который имеет выход конденсата и выход газовой смеси, сообщенный с ее входом в жидкостно-газовый струйный аппарат, при этом жидкостно-газовый струйный аппарат входом жидкости сообщен с выходом насоса и выходом газожидкостной смеси сообщен с сепаратором, имеющим выход сжатого газа и выход жидкости, сообщенный с входом в насос, отличающаяся тем, что установка снабжена магистралью подвода дистиллята перегонки нефти или нефтяного сырья, магистралью отвода дистиллята перегонки нефти или нефтяного сырья с установки, парогенератором и дополнительным сепаратором, вход которого сообщен с выходом конденсата из конденсатора, выход углеводородсодержащего конденсата из дополнительного сепаратора сообщен с магистралью отвода его с установки и выход водосодержащего конденсата из дополнительного сепаратора сообщен с входом дополнительного насоса, выход из дополнительного насоса сообщен с входом водосодержащего конденсата в парогенератор, выход пара из парогенератора сообщен с входом высоконапорного газа в газо-газовый эжектор, при этом парогенератор входом греющего теплоносителя подключен к магистрали подвода дистиллята перегонки нефти или нефтяного сырья, а выходом греющего теплоносителя подключен к магистрали отвода дистиллята перегонки нефти или нефтяного сырья с установки.
8. Установка по п.7, отличающаяся тем, что парогенератор имеет выход неиспарившегося конденсата, сообщенный с дополнительным сепаратором.
9. Установка по п.8, отличающаяся тем, что выход неиспарившегося конденсата из парогенератора сообщен с его входом в дополнительный сепаратор через теплообменник.
10. Установка по п.7, отличающаяся тем, что выход пара из парогенератора дополнительно сообщен с вакуумной колонной перегонки нефтяного сырья и/или с магистралью подвода нефтяного сырья в эту вакуумную колонну.
11. Установка по п.10, отличающаяся тем, что между выходом пара из парогенератора и его входом в вакуумную колонну перегонки нефтяного сырья установлен дополнительный газо-газовый эжектор, сообщенный входом низконапорного газа с магистралью отвода парогазовой среды из этой вакуумной колонны и входом пара, сообщенный с выходом пара из парогенератора.
12. Установка по п.7, отличающаяся тем, что конденсатор состоит из аппарата конденсации пара и фазоразделителя, при этом вход аппарата конденсаций пара сообщен с выходом парогазовой смеси из газо-газового эжектора, выход двухфазной смеси из аппарата конденсации пара сообщен с ее входом в фазоразделитель, который имеет выход конденсата и выход газовой смеси.
РИСУНКИ
|