|
|
(21), (22) Заявка: 2007138297/12, 15.10.2007
(24) Дата начала отсчета срока действия патента:
15.10.2007
(46) Опубликовано: 10.05.2009
(56) Список документов, цитированных в отчете о поиске:
SU 1665983 A1, 30.07.1991. SU 1041076 A1, 15.09.1983. SU 1445642 A1, 23.12.1988. RU 20044470 C1, 27.09.1995. GB 2187622 A, 16.09.1987.
Адрес для переписки:
346500, Ростовская обл., г. Шахты, ул. Шевченко, 147, ЮРГУЭС, патентная служба
|
(72) Автор(ы):
Ким Артем Игоревич (RU), Ким Игорь Алексеевич (RU), Ким Инна Игоревна (RU)
(73) Патентообладатель(и):
Государственное образовательное учреждение высшего профессионального образования “Южно-Российский государственный университет экономики и сервиса” (ЮРГУЭС) (RU)
|
(54) АВТОМАТИЗИРОВАННАЯ ОРОСИТЕЛЬНАЯ СИСТЕМА С НИЗКОНАПОРНЫМИ ДОЖДЕВАЛЬНЫМИ МАШИНАМИ КРУГОВОГО ДЕЙСТВИЯ
(57) Реферат:
Автоматизированная оросительная система с низконапорными дождевальными машинами кругового действия включает гидравлическую насосную станцию, содержащую турбину, соединенную с валом высоконапорного и низконапорного насосов. Центральный пульт управления соединен с автоматической метеостанцией, расходомером, установленным на низконапорном подводящем трубопроводе оросительной сети и обмоткой коммутирующего трехходового клапана, вход которого соединен с выходом высоконапорного насоса, а выход с входом высоконапорного подводящего трубопровода. Выходы высоконапорного подводящего трубопровода соединены с входом первого трехходового клапана систем управления и гидравлической защиты дождевальных машин от аварий, привод которых связан с толкателем храпового механизма, мембранный привод которого соединен с высоконапорным подводящим трубопроводом. Выход первого трехходового клапана соединен через дроссель с мембранным приводом двухпозиционного переключателя, взаимодействующего с приводом второго трехходового клапана, вход которого соединен с высоконапорным подводящим трубопроводом, а выход через отсечной клапан – с линией питания гидроприводов дождевальной машины и линией гидравлической защиты дождевальной машины от аварий. Выход линии гидравлической защиты соединен с мембранным приводом отсечного клапана и мембранным приводом гидрореле управления гидроприводом задвижки, установленной на входе дождевальной машины. Выход линии питания гидроприводов соединен также через третий трехходовой клапан с концевым импульсным дождевальным аппаратом, а привод третьего трехходового клапана связан с двухпозиционным механизмом подключения импульсного дождевального аппарата к линии питания гидроприводов, который взаимодействует с датчиками начала и конца прохождения дождевальной машиной «углового» сектора. Изобретение позволяет упростить автоматизированную систему управления, повысить качество полива и осуществлять полив «углов», не захватываемых дождевальной машиной. 1 ил.
Изобретение относится к сельскому хозяйству и может быть использовано при орошении сельскохозяйственных культур низконапорными дождевальными машинами кругового действия.
Известна автоматизированная низконапорная оросительная система с гидравлической насосной станцией, содержащей турбину, соединенную с валом низконапорного насоса, подводящий трубопровод с подключенными к нему дождевальными машинами, которые снабжены высоконапорными насосами, соединенными с линией гидравлической защиты дождевальной машины от аварий и линией питания гидроприводов низконапорной дождевальной машины кругового действия. Центральный пульт управления (ЦПУ) системы соединен электрическими линиями связи с пультами управления (ГТУ) работой низконапорной дождевальной машины. (Патент на изобретение 603 KG, МКИ A01G 25/09. – Опубл. 31.11.2002. – Бюл. 11.)
Недостатком системы является сложность системы управления, требующей привлечения высококвалифицированного персонала, наличие дополнительных электрических линий связи ЦПУ с ПУ на дождевальных машинах, наличие на поливных участках «углов» и «ромбов», не поливаемых низконапорной дождевальной машиной (ДМ) кругового действия, низкое качество полива ДМ из-за отсутствия управления поливом по данным автоматической метеостанции.
Техническим результатом заявленного изобретения является упрощение системы управления работой низконапорных дождевальных машин, повышение КПД оросительной системы и качества полива, обеспечение возможности на поливных участках полива низконапорной ДМ кругового действия «углов» и «ромбов».
Заявленный технический результат достигается тем, что автоматизированная оросительная система с низконапорными дождевальными машинами кругового действия, включающая гидравлическую насосную станцию, имеющую турбину, соединенную валом с валами высоконапорного и низконапорного насосов, содержит центральный пульт управления, соединенный с автоматической метеостанцией, расходомером, установленным на низконапорном подводящем трубопроводе оросительной сети, и обмоткой коммутирующего трехходового клапана.
Вход коммутирующего трехходового клапана соединен с выходом высоконапорного насоса, а выход – с входом высоконапорного подводящего трубопровода. Выходы высоконапорного подводящего трубопровода соединены с входом первого трехходового клапана систем управления и гидравлической защиты дождевальных машин от аварий, привод которого связан с толкателем храпового механизма, мембранный привод которого соединен с высоконапорным подводящим трубопроводом.
Выход первого трехходового клапана через дроссель соединен с мембранным приводом двухпозиционного переключателя, взаимодействующего с приводом второго трехходового клапана, вход которого соединен с высоконапорным подводящим трубопроводом, а выход через отсечной клапан – с линией питания гидроприводов дождевальной машины и линией гидравлической защиты дождевальной машины от аварий.
Выход линии гидравлической защиты соединен с мембранным приводом отсечного клапана и мембранным приводом гидрореле управления гидроприводом задвижки, установленной на входе дождевальной машины. Выход линии питания гидроприводов соединен через третий трехходовой клапан с концевым импульсным дождевальным аппаратом, а привод третьего трехходового клапана связан с двухпозиционным механизмом подключения импульсного дождевального аппарата к линии питания гидроприводов, который взаимодействует с датчиками начала и конца прохождения дождевальной машиной «углового» сектора.
Система повышает качество полива и коэффициент земельного использования при поливах низконапорными дождевальными машинами кругового действия с гидроприводами.
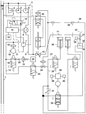
На чертеже приведена схема автоматизированной оросительной системы с низконапорными дождевальными машинами кругового действия.
Система содержит источник орошения 1, на котором установлена плотина 2, создающая перепад уровней воды (верхний и нижний бьеф) в источнике орошения 1. Гидравлическая насосная станция 3 содержит турбину 4, вход которой соединен с верхним бьефом, а выход – с нижним бьефом. Турбина 4 соединена валом с высоконапорным насосом 5, низконапорным насосом 6 и генератором 7. Выход низконапорного насоса 6 соединен через расходомер 8 с низконапорным подводящим трубопроводом 9 оросительной сети, к которому через задвижки 10 с гидроприводом подключены дождевальные машины (ДМ) 11 кругового действия. Выход высоконапорного насоса 5 соединен через коммутирующий трехходовой клапан 12 с высоконапорным подводящим трубопроводом 13 оросительной сети. Обмотка коммутирующего трехходового клапана 12 соединена с выходом центрального пульта управления (ЦПУ) 14. Входы ЦПУ 14 соединены с выходом автоматической метеостанции 15, генератором постоянного тока 7 и расходомером 8. ЦПУ 14 содержит контроллер, аккумулятор, электронные коммутирующие ключи. На дождевальных машинах (ДМ) 11 к высоконапорному подводящему трубопроводу 13 подключен вход первого трехходового клапана 16 системы управления и гидравлической защиты дождевальной машины от аварий, привод которого взаимодействует с толкателем 17 храпового механизмом 18. Храповой механизм 18 переключается мембранным приводом 19, соединенным с высоконапорным подводящим трубопроводом 13. Выход первого трехходового клапана 16 соединен через дроссель 20 с мембранным приводом 21 двухпозиционного переключателя 22 второго трехходового клапана 23, вход которого соединен с высоконапорным подводящим трубопроводом 13, а выход – с входом отсечного клапана 24, установленного на входе линии питания 25 гидроприводов 26 опорных тележек дождевальной машины 11. Гидроприводы 26 соединены с линией питания через клапаны-распределители 27. Механизм двухпозиционного переключателя 22 аналогичен, например, двухпозиционному механизму переключения шариковой ручки, повторное нажатие которого вызывает выдвижение и втягивание стержня. Выход второго трехходового клапана 23 соединен также с линией 28 гидрозащиты ДМ от аварий. Линия 28 гидрозащиты ДМ от аварий содержит исполнительные клапаны 29, установленные на каждой опорной тележке и имеющие привод от копиров, установленных на маятнике регулятора скорости движения опорных тележек ДМ 11. Выход линии 28 гидрозащиты ДМ от аварий соединен с мембранным приводом гидрореле 30 управления гидроприводом задвижки 10 и мембранным приводом отсечного клапана 24. На ведущей опорной тележке выход линии питания 25 гидроприводов соединен через кран-задатчик 31 скорости движения ДМ, клапан-распределитель 27 с гидроприводом 26 ведущей опорной тележки и входом третьего трехходового клапана 32, выход которого соединен с концевым импульсным дождевальным аппаратом 33 с гидропневмоаккумулятором 34, мембрана 35 которого связана с двухпозиционным механизмом 36 переключения клапана 37 концевого дождевального аппарата 33, закрепленного на конце водопроводящего пояса ДМ. Привод трехходового клапана 32 связан с механизмом 38 подключения импульсного дождевального аппарата 33 к линии питания гидроприводов 25, взаимодействующего с датчиками начала 39 и конца 40 прохождения ДМ сектора, на котором производится полив «углов».
Автоматизированная оросительная система с низконапорными дождевальными машинами кругового действия работает следующим образом.
Перед началом вегетационного сезона оператор устанавливает на кранах-задатчиках 31 скорости движения дождевальных машин, в ЦПУ 14 вводятся номера дождевальных машин, которые будут поливать соответствующие участки, значения начальных влагозапасов в почве на поливных участках, биологические коэффициенты поливаемых сельскохозяйственных культур и режимы их орошения.
В течение вегетационного периода автоматическая метеостанция 15 вычисляет потенциальную эвапотранспирацию выращиваемых сельскохозяйственных культур и передает эти показания ЦПУ 14, который вычисляет эвапотранспирацию выращиваемых на поливных участках сельскохозяйственных культур. При уменьшении рассчитанных влагозапасов в почве на поливных участках до нижнего заданного порога оптимальной влажности почвы ЦПУ 14 подает сигнал о начале полива.
Оператор включает в работу турбину 4, которая вращает низконапорный насос 6, высоконапорный насос 5, генератор 7 и затем переключает ЦПУ 14 в автоматический режим работы. ЦПУ 14 формирует пакет коротких импульсов напряжения и импульс с большей длительностью на включение ДМ, которые подаются на привод трехходового клапана 12. Номер импульса большой длительности соответствует номеру первой выбранной дождевальной машины (выбранного первого поливного участка).
При подаче импульсов напряжения на обмотку трехходовой клапан 12 переключается и формирует паузы прерывания подачи высокого давления воды в высоконапорный трубопровод 13. При каждой паузе в системах управления работой и гидравлической защиты от аварий дождевальных машин 11 мембранный привод 19 переключает храповой механизм 17 на один шаг. При длительной паузе прерывания подачи давления воды в высоконапорный трубопровод 13 на выбранной дождевальной машине толкатель 18 храпового механизма 17 выключает первый трехходовой клапан 16 на время, достаточное для сбрасывания воды из мембранного привода 21 через дроссель 20 и первый трехходовой клапан 16. При этом мембранный привод воздействует на двухпозиционный переключатель 22, который включает второй трехходовой клапан 23, через который затем вода из высоконапорного трубопровода 13 подается в линию гидрозащиты 28 ДМ от аварий и линию питания 25 гидроприводов 26 дождевальной машины.
При исправной дождевальной машине исполнительные клапаны 29 линии гидрозащиты 28 ДМ от аварий закрыты, и давление воды подается на мембранный привод отсечного клапана 24 и мембранный привод гидрореле 30. Отсечной клапан 24 открывается, и вода подается в линию питания 25 гидроприводов 26. Дождевальная машина 11 начинает движение.
Одновременно гидрореле 30 переключает гидропривод задвижки 10 на входе дождевальной машины на открытие. Задвижка 10 открывается, и вода подается в водопроводящий пояс дождевальной машины 11. Дождевальная машина начинает полив. При этом ЦПУ 14 контролирует по показаниям расходомера 8 увеличение расхода воды в низконапорном трубопроводе 9 и фиксирует включение дождевальной машины.
При подходе к «угловому» сектору, на котором также осуществляется полив «углов», не захватываемых дождевальной машиной, датчик 39 начала прохождения ДМ углового сектора воздействует механизм 38 подключения импульсного дождевального аппарата 33 к линии питания гидроприводов 25, который включает третий трехходовой клапан 32. При этом вода из линии питания 25 гидроприводов подается в верхнюю полость гидропневмоаккумулятора 34, нижняя полость которого заполнена сжатым воздухом. После заполнения водой верхней полости гидропневмоаккумулятора 34 его мембрана 35 воздействует на двухпозиционный механизм переключения 36, который открывает клапан 37, и дождевальный аппарат 33 под действием энергии сжатого воздуха выдает импульс полива. После этого мембрана воздействует на двухпозиционный механизм переключения 36, который закрывает клапан 37, и процесс накапливания воды в гидропневмоаккумуляторе повторяется и т.д.
После прохождения «углового» сектора датчик 40 вступает во взаимодействие с механизмом 38, который выключает третий трехходовой клапан 32, подача воды в импульсный дождевальный аппарат 33 и полив «угла» прекращается, и дождевальная машина продолжает дальнейший полив участка в обычном режиме.
При аварийной ситуации (недопустимом изгибе водопроводящего пояса дождевальной машины) на неисправной опорной тележке открывается исполнительный клапан 29, давление воды в линии 28 гидрозащиты падает, отсечной клапан 24 закрывается, подача воды в гидроприводы 26 и дальнейший изгиб водопроводящего пояса дождевальной машины прекращается. Гидрореле 30 переключает привод задвижки 10 на закрытие, подача воды в водопроводящий пояс машины прекращается. Расход воды в низконапорном трубопроводе 9 уменьшается, ЦПУ 14 фиксирует по изменению показаний расходомера 8 выключение дождевальной машины и подает сигнализацию операторам, которые выезжают на ремонт ДМ, а ЦПУ 14 в это время подключает к работе для стабилизации расхода воды резервную ДМ.
Для включения в работу следующей дождевальной машины ЦПУ 14 рассчитывает и подает следующий пакет импульсов с одним импульсом большой длительности, номер которой соответствует номеру выбранной дождевальной машины, или импульс большой длительности, если ДМ подключаются поочередно друг за другом.
После выдачи нормы полива на участок (при прохождении ДМ круга полива и отработки времени полива) ЦПУ повторно подает для выбранной ДМ 11 в высоконапорный трубопровод пакет импульсов для прерывания подачи давления воды. При повторном включении переключающее устройство 22 выключает второй трехходовой клапан 23. Подача воды в линию гидрозащиты 28 от аварий и линию питания 25 гидроприводов 26 прекращается, дождевальная машина 11 останавливается, полив прекращается.
Автоматизированная оросительная система с низконапорными дождевальными машинами кругового действия позволяет обеспечить автоматизированное управление оросительной системы средствами гидравлической автоматики, повысить КПД оросительной системы и качество полива за счет использования для управления поливом автоматической метеостанции, обеспечить полив «углов», не захватываемых низконапорными дождевальными машинами кругового действия, т.е. повысить коэффициент земельного использования поливных участков.
Формула изобретения
Автоматизированная оросительная система с низконапорными дождевальными машинами кругового действия, включающая центральный пульт управления, гидравлическую насосную станцию, содержащую турбину, соединенную с валом низконапорного насоса, низконапорный подводящий трубопровод с подключенными к нему дождевальными машинами, отличающаяся тем, что центральный пульт управления соединен с автоматической метеостанцией, расходомером, установленным на низконапорном подводящем трубопроводе оросительной сети, и обмоткой коммутирующего трехходового клапана, вход которого соединен с выходом высоконапорного насоса, соединенного валом с турбиной, а выход – с входом высоконапорного подводящего трубопровода, выходы которого соединены с входом первого трехходового клапана систем управления и гидравлической защиты дождевальных машин от аварий, привод которых связан с толкателем храпового механизма, мембранный привод которого соединен с высоконапорным подводящим трубопроводом, выход первого трехходового клапана соединен через дроссель с мембранным приводом двухпозиционного переключателя, связанного с приводом второго трехходового клапана, вход которого соединен с высоконапорным подводящим трубопроводом, а выход через отсечной клапан – с линией питания гидроприводов дождевальной машины и линией гидравлической защиты дождевальной машины от аварий, выход которой соединен с мембранным приводом отсечного клапана и мембранным приводом гидрореле управления гидроприводом задвижки, установленной на входе дождевальной машины, выход линии питания гидроприводов соединен также через третий трехходовой клапан с концевым импульсным дождевальным аппаратом, а привод третьего трехходового клапана связан с двухпозиционным механизмом подключения импульсного дождевального аппарата к линии питания гидроприводов, взаимодействующего с датчиками начала и конца прохождения дождевальной машиной углового сектора.
РИСУНКИ
|
|