|
|
(21), (22) Заявка: 2007106305/15, 19.02.2007
(24) Дата начала отсчета срока действия патента:
19.02.2007
(43) Дата публикации заявки: 27.08.2008
(46) Опубликовано: 27.04.2009
(56) Список документов, цитированных в отчете о поиске:
BG 30383 А, 15.06.1981. SU 452177 A1, 30.10.1988. RU 2073638 C1, 20.02.1997. RU 2136125 C1, 27.08.1999. RU 2233563 C2, 27.07.2004. US 5514349 A, 07.05.1996. EP 1216605 A1, 26.06.2002. US 6653591 A, 25.11.2003. US 6409851 A, 25.06.2002.
Адрес для переписки:
636039, Томская обл., ЗАТО Северск, ул. Курчатова, 1, ОАО “Сибирский химический комбинат”, патентно-информационный отдел
|
(72) Автор(ы):
Степанов Игорь Анатольевич (RU), Андриец Сергей Петрович (RU), Круглов Сергей Николаевич (RU), Мазин Владимир Ильич (RU), Кутявин Эдуард Михайлович (RU), Кузнецов Юрий Михайлович (RU), Дедов Николай Владимирович (RU), Селиховкин Александр Михайлович (RU), Сенников Юрий Николаевич (RU)
(73) Патентообладатель(и):
Открытое акционерное общество “Сибирский химический комбинат”, (ОАО “СХК”) (RU)
|
(54) СПОСОБ ПОЛУЧЕНИЯ НАНОДИСПЕРСНОГО ПОРОШКА ОКСИДА АЛЮМИНИЯ
(57) Реферат:
Изобретение относится к плазменной технологии получения нанодисперсных порошков. Способ получения нанодисперсного порошка оксида алюминия ведут окислением порошкообразного элементного алюминия кислородом в условиях низкотемпературной плазмы в присутствии распыляемой жидкости, в качестве которой используют воду или водный раствор азотнокислого алюминия. При этом жидкость распыляют, по крайней мере, тремя струями под углом 15÷30° к направлению движения сформированного потока низкотемпературной плазмы, мощность теплового потока которой составляет от 2,0 до 3,5 кВт · ч на кг распыляемой жидкости. Отношение массы жидкости к массе низкотемпературной плазмы составляет от 1,2 до 3,0 кг/кг. Распыление жидкости ведут кислородсодержащим газом при отношении массы жидкости к массе газа от 3 до 1,2 кг/кг под давлением от 0,2 до 0,5 МПа. Изобретение позволяет получать нанодисперсные порошки оксида алюминия правильной формы. 8 з.п. ф-лы, 3 ил.
Изобретение относится к плазменной технологии получения нанодисперсных порошков оксида алюминия, находящих применение в производстве технической керамики, биокерамики, люминофоров и т.п.
Описаны способ и устройство для получения ультрадисперсных частиц оксидов, в том числе оксида алюминия [заявка JP 61-43737, МПК С01В 13/32, C01F 5/04. Заявл. 07.03.85. Опубл. 11.09.86], основанные на сжигании порошкообразных металлов в высокотемпературном пламени кислорода или кислородсодержащего газа. Порошок исходного металла подают из вертикально расположенного резервуара небольшими порциями в горизонтальную цилиндрическую камеру сгорания. Кислородное высокотемпературное пламя в камере сгорания создается с помощью горизонтально расположенной горелки. Частицы металла, попадая в пламя, мгновенно сгорают и выносятся в пространство перед фронтом пламени, куда по вертикально расположенной трубке вдувают вторичный кислород.
Способ имеет следующие недостатки. Колебания в составе двухфазной смеси, даже небольшие, вызывали сильное изменение температуры пламени и гидродинамики факела. Сжигание порошков алюминия из-за их полидисперсности и наличия прочной поверхностной оксидной пленки, а также большого выделения тепла носит взрывной характер. Остаток после сгорания частиц представляет собой полую оболочку, не содержащую внутри оксида металла. Сжигание порошков алюминия приходится производить в камере сгорания достаточно большого объема.
Для получения ультрадисперсных и нанодисперсных порошков оксида алюминия известны также способы, основанные на сжигании порошков металлического алюминия в воздушной или кислородной плазме ВЧ- или СВЧ-разрядов [Получение тугоплавких соединений в плазме / Ю.Н.Краснокутский, В.Г.Верещак. – К.: Вища шк. Головное изд-во. 1987, с.57, 63]. Так, исследован процесс получения ультрадисперсного порошка оксида алюминия сжиганием металлического алюминиевого порошка марки АПС-1 в воздушной плазме СВЧ-разряда. В опытах были использованы частички размером 56 мкм. Экспериментально установлено, что размер частичек и удельная поверхность оксида алюминия зависят от разбавления системы газом, и при отношении массового расхода воздуха к массовому расходу алюминия в диапазоне от 1 до 2 площадь удельной поверхности получаемого порошка изменяется в интервале от 12,4 до 24,3 м2/г. Анализ фазового состава показал наличие -Al2О3 и незначительное количество -Al2О3.
Недостатками реализованного способа являются неполное окисление металлического алюминия, зарастание реактора и отводных трасс установки спекшимся и слипшимся продуктом из-за невозможности организовать отвод большого количества тепла.
Наиболее близким к заявляемому способу по технической сущности и достигаемому результату является способ [авт. свид. 30383 (НРБ), МПК C01F 7/42, 1980 г.] окисления порошкообразного элементного алюминия кислородом в условиях низкотемпературной плазмы при температуре в диапазоне от 2000 до 8000 К и соотношении O2:Al = от 10:1 до 100:1. Удельная поверхность получаемого порошка оксида алюминия может достигать 450 м2/г. Степень окисления алюминия выше 90%. Конечный продукт представлен в основном фазой -Al2О3. По данным электронной микроскопии частицы оксида алюминия имеют сферическую форму с размерами 10-45 нм и монодисперсным распределением по размерам (прототип).
Несмотря на то что способ-прототип, в принципе, позволяет получать субмикронные порошки оксида алюминия, при масштабной его реализации возникает множество трудностей, указанных в критическом анализе аналогов. Для стабильного гидродинамического режима горения алюминиевых порошков газодисперсный поток должен поступать в реактор объемного типа достаточно большого объема, где должно быть организовано интенсивное захолаживание реакционной смеси газом для снижения температуры продуктов реакции и исключения перегрева стенок реакционного аппарата.
И, тем не менее, прямой обработкой низкотемпературной плазмой кислорода порошков элементного алюминия получить высококачественные оксидные порошки не удается. После ввода алюминиевого порошка температура газа в зоне реакции резко возрастает, вызывая, несмотря на интенсивное газовое охлаждение, нагрев стенок реакционного аппарата до 1000 К и выше. Частицы оксида алюминия по большей части получаются крупнозернистыми из-за спекания и слипания и забивают отводную трассу реактора. Конечный продукт содержит в своем составе значительное количество необратимой фазы -Al2О3 и не полностью окисленный металлический алюминий.
Таким образом, по известному способу не удается реализовать высокопроизводительный проточный процесс, получаемые порошки оксида алюминия в целом мало пригодны для изготовления высококачественных керамических изделий.
Задачей изобретения является разработка эффективного способа получения нанодисперсных порошков оксида алюминия с однородными частицами правильной формы окислением порошков металлического алюминия с использованием плазменного нагрева газа-окислителя.
Поставленная задача решается тем, что в способе получения нанодисперсного порошка оксида алюминия окислением порошкообразного элементного алюминия кислородом в условиях низкотемпературной плазмы окисление алюминия ведут в присутствии распыленной жидкости.
Кроме того, поставленная задача решается тем, что низкотемпературную плазму получают нагревом кислородсодержащего газа в высокочастотном индукционном плазмотроне; нагрев проводят при аксиальном или коаксиальном продуве кислородсодержащего газа через разрядную камеру плазмотрона; порошок алюминия вдувают воздухом в поток низкотемпературной плазмы со статическим давлением от 0,1 до 0,06 МПа; порошок алюминия вдувают под срез сопла плазмотрона; отношение массы порошка алюминия к массе воздуха составляет от 10,0 до 3,0 кг/кг; жидкость распыляют по крайней мере тремя струями под углом 15÷30° к направлению движения сформированного потока низкотемпературной плазмы; распыление жидкости ведут кислородсодержащим газом при отношении массы жидкости к массе газа от 3 до 1,2 кг/кг; распыление жидкости кислородсодержащим газом ведут под давлением от 0,2 до 0,5 МПа; отношение тепловой мощности потока низкотемпературной плазмы к массовому расходу распыленной жидкости составляет от 2,0 до 3,5 кВт · ч/кг при отношении массы жидкости к массе потока низкотемпературной плазмы от 1,2 до 3,0 кг/кг; в качестве жидкости используют воду или водный раствор азотнокислого алюминия.
Основным отличием предложенного способа является окисление порошкообразного элементного алюминия кислородом в присутствии распыленной жидкости после предварительного нагрева частиц порошка потоком низкотемпературной плазмы.
Предварительный нагрев порошка позволяет воспламенить частицы алюминия до их смешения с газодисперсным потоком, содержащим капли жидкости. После чего присутствие испаряющихся капель жидкости не оказывает существенного влияния на характеристики горения одиночных частиц порошка алюминия. С другой стороны, горение частиц алюминия в присутствии испаряющейся диспергированной жидкости, например воды, в спутном потоке одновременно позволяет обойти необходимость создания сильно разбавленной газодисперсной среды для доставки кислорода к частицам алюминия для их полного окисления. Роль окислителя алюминия в этом случае выполняют в основном кислородсодержащие продукты термического разложения воды. Одновременно испарение и разложение воды за счет поглощения тепла компенсируют развитие слишком высокой среднемассовой температуры (более 3000 К) в зоне горения частиц алюминия. Это позволяет организовать и поддерживать устойчивый гидродинамический режим получения оксида алюминия в проточном потоке канального реактора.
Для создания устойчивого проточного режима течения газодисперсной среды в канальном реакторе поток низкотемпературной плазмы на выходе из сопла плазмотрона не должен иметь тангенциальной составляющей скорости, так называемой закрутки при стабилизации высокочастотного разряда на оси разрядной камеры плазмотрона, что достигается при аксиальном или коаксиальном продуве кислородсодержащего газа через разрядную камеру плазмотрона. Это позволяет вдувать порошок алюминия в поток низкотемпературной плазмы непосредственно под срез сопла плазмотрона.
При большом поперечном сечении разрядных камер высокочастотных индукционных плазмотронов вдуваемые порошкообразные материалы эффективно смешиваются с потоками низкотемпературной плазмы на достаточно коротких пространственных отрезках. Отсутствие электродов и соответственно их эрозии в кислородсодержащем газе обеспечивает нагрев и окисление порошка алюминия в газе с содержанием кислорода выше его концентрации в воздухе, вплоть до чистого кислорода. Это уменьшает количество балластного газа в зоне реакции.
Распыление раствора газом под давлением от 0,2 до 0,5 МПа в поток плазменного газа-теплоносителя со статическим давлением от 0,1 до 0,06 МПа при отношении массы раствора к газу от 3 до 1,2 кг/кг предполагает использование для диспергирования жидкости форсунок внутреннего смешения высокого давления, обеспечивающих наибольшую тонкость распыла при наименьшем расходе распыливающего газа. Распыливание раствора несколькими, по крайней мере тремя, струями под углом 15÷30° к направлению движения потока плазменного газа-теплоносителя позволяет сформировать в центральной части объема плазменной струи спутный слабо расширяющийся газодисперсный факел, в котором не происходит перераспределение горящих частиц порошка алюминия к периферийным областям канала реактора. При меньших углах наклона форсунок спутный газодисперсный факел не формируется. При углах наклона форсунок более 30° на оси плазмохимического реактора формируется возвратный газодисперсный поток, не позволяющий алюминиевому порошку внедриться в газодисперсный факел. При отношении тепловой мощности газа-теплоносителя к массовому расходу раствора от 2,0 до 3,5 кВт · ч/кг и при отношении массы раствора к массе плазменного газа-теплоносителя от 1,2 до 3,0 кг/кг при одновременном протекании трех процессов: прогрева газодисперсного факела от смешения со струей потока низкотемпературной плазмы, выделения тепла от окисления алюминия до его оксида и расхода энергии на испарение капель жидкости, внутри газодисперсного факела устанавливается средняя температура, слабо изменяющаяся в направлении движения реагирующей смеси. Таким образом, при заявленных условиях образование и формирование частиц порошка оксида алюминия происходит в идентичных условиях, что обеспечивает их однородность.
Для повышения производительности процесса получения оксида алюминия желательно в качестве жидкости использовать азотнокислый раствор алюминия химической чистоты, соответствующий химической чистоте порошка металлического алюминия. Испарение растворителя и термическое разложение нитратной соли с получением оксида алюминия обеспечивает дополнительное полезное использование энергии низкотемпературной плазмы и тепла, выделяющегося при горении алюминиевого порошка.
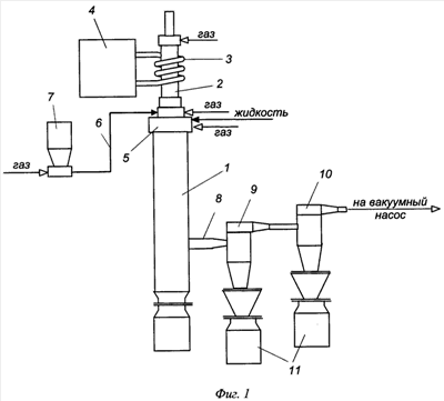
Способ реализовали на высокочастотной плазменной установке, показанной на фиг.1. Здесь 1 – плазмохимический реактор с расположенным на его оси высокочастотным индукционным (ВЧИ) плазмотроном 2, который соединен через индуктор 3 с источником электропитания – высокочастотным генератором 4. Плазмохимический реактор содержал блок 5 распыления жидкости, состоящий из четырех высоконапорных форсунок внутреннего смешения для распыления раствора, установленных пол углом 15-30° к направлению движения потока низкотемпературной плазмы. Порошок элементного алюминия транспортировался по трубопроводу 6 газом из бункера-дозатора 7 в реактор 1 на участке между соплом плазмотрона 2 и блоком 5 распыления жидкости. Отводным коллектором 8 реактор 1 соединялся с сепаратором порошка – системой из последовательно установленных металлотканевого 9 и металловойлочного 10 фильтров с бункерами-приемниками 11 порошка оксида алюминия. Парогазовая смесь из сепаратора порошка отводилась в систему газоочистки и на вакуумный пост.
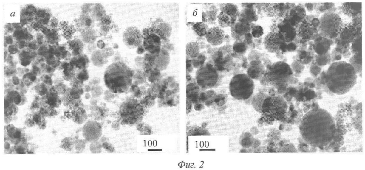
Фиг.2 – электронно-микроскопическое изображение частиц порошка оксида алюминия; фиг.3 – гистограммы размеров частиц порошка окиси алюминия.
Способ осуществляли следующим образом. Включали высокочастотный генератор 4. В ВЧИ-плазмотрон 3 и блок 5 распыления жидкости подавали кислородсодержащий газ, в качестве которого использовали воздух и/или кислород. Проводили запуск ВЧИ-плазмотрона. На минимальной тепловой мощности плазмотрона проводили прогрев плазмохимического реактора 1 и сепаратора порошка с фильтрами 9 и 10. После прогрева в блок 5 реактора на распыление подавали жидкость (воду), расход которой к расходу газа устанавливали в интервале от 3 до 1,2 кг/кг.
Жидкость распыливалась четырьмя форсунками, расположенными по окружности и установленными под углом 15-30° к оси реактора (форсунки располагались диаметрально противоположно относительно друг друга).
Порошок элементного алюминия из бункера-дозатора 7 транспортировался по трубопроводу 6 воздухом в плазмохимический реактор 1 при отношении массы порошка алюминия к массе воздуха в интервале от 10,0 до 3,0 кг/кг. Ввод порошка в реактор 7 осуществляли на участке между соплом плазмотрона 3 и блоком 5 распыления жидкости под углом 90° к направлению движения потока низкотемпературной плазмы.
Сразу же после ввода алюминиевого порошка температура в объеме плазмохимического реактора повышалась, но на его выходе не выходила за предел термической устойчивости фильтрующих материалов (725÷925 К) сепаратора порошка. Не происходило и перегрева стенок реактора 1. Нанодисперсные порошки оксида алюминия отделяли от газового потока в последовательно установленных металлотканевом 9 и металловойлочном 10 фильтрах и собирали в бункерах 11. Отходящие газы направляли на санитарную очистку и через вакуумный пост выбрасывали в атмосферу.
Ниже приведены конкретные примеры осуществления способа.
Пример 1. Для получения нанодисперсного порошка алюминия был использован алюминиевый порошок марки АСП, крупность не более 60 мкм. Плазмообразующим газом служит смесь, содержащая воздух и кислород в соотношении 80:20 по объему. Распыление воды и транспортировку порошка вели воздухом.
Технологические режимы работы установки:
| мощность, потребляемая ВЧ-генератором от сети |
75÷90 кВт |
| мощность, подводимая к плазмотрону |
40÷55 кВт |
| расход газа на формирование потока |
 |
| низкотемпературной плазмы |
8÷9 нм3/ч |
| среднемассовая температура потока |
 |
| низкотемпературной плазмы |
5000÷6000 К |
| расход жидкости |
13÷18 л/ч |
| расход воздуха на распыление жидкости |
6÷12 нм3/ч |
| давление распыливающего газа |
0,2÷0,5 МПа |
| расход алюминиевого порошка |
0,98÷3,5 кг/ч |
| расход воздуха на транспортировку порошка |
0,1÷1,0 нм3/ч |
| статическое давление газа в зоне реакции |
0,1÷0,06 МПа |
| температура пылегазовой смеси на выходе реактора |
725÷925 К |
Были получены порошки оксида алюминия, состоящие из – и -фазы Al2О3. По результатам рентгенофазового анализа в порошках, выгруженных из-под реактора и металлотканевого фильтра, содержались следовые количества примесей металла и -фазы Al2О3, а в порошках Al2О3 из бункера под металловойлочным фильтром нежелательных -фазы и примеси неокисленного алюминия обнаружено не было.
Электронно-микроскопическое изображение частиц получаемого порошка оксида алюминия приведены на фиг.2 (а, б). Здесь: фиг.2а – порошок из бункера под металлотканевым фильтром; фиг.2б – порошок из бункера под металловойлочным фильтром. Полученный порошок состоит из частиц сферической формы средним размером 50÷55 нм в зависимости от условий получения и имеет удельную поверхность 23÷26 м2/г. Порошок не содержит в своем составе частиц в виде пустотелых сфероидов и пленок. Порошки имеют исключительно сферическую форму без наличия пустот в центральной части.
На фиг.3 приведена гистограмма размеров частиц получаемого порошка окиси алюминия. Как видно, все размеры частиц порошка находятся в нанодисперсном интервале значений. Распределение частиц по размерам соответствует логарифмически нормальному распределению.
Пример 2. Порошок оксида алюминия получали по технологическим режимам, соответствующим примеру 1. В качестве жидкости, распыляемой в плазмохимический реактор, был использован раствор азотнокислого алюминия с концентрацией 25÷30 г/л в пересчете на металлический алюминий.
Полученный порошок оксида алюминия не содержит в своем составе частиц в виде пустотелых сфероидов и пленок, а размеры частиц порошка Al2О3 соответствовали полученному в примере 1.
Понятно, что изобретение не ограничивается приведенными примерами. Возможны и другие варианты примеров в пределах объема предложенной формулы изобретения.
Таким образом, предлагаемый способ позволяет создать высокоэффективную плазменную технологию получения высокочистых нанодисперсных порошков оксида алюминия. Данная технология отличается высокой производительностью и может обеспечить массовое производство керамики различного назначения, а также другие приложения Al2О3.
Формула изобретения
1. Способ получения нанодисперсного порошка оксида алюминия окислением порошкообразного элементного алюминия кислородом в условиях низкотемпературной плазмы, отличающийся тем, что окисление алюминия ведут в присутствии распыляемой жидкости, в качестве которой используют воду или водный раствор азотнокислого алюминия, при этом жидкость распыляют, по крайней мере, тремя струями под углом 15÷30° к направлению движения сформированного потока низкотемпературной плазмы, мощность теплового потока которой составляет от 2,0 до 3,5 кВт·ч на кг распыляемой жидкости.
2. Способ по п.1, отличающийся тем, что отношение массы жидкости к массе низкотемпературной плазмы составляет от 1,2 до 3,0 кг/кг.
3. Способ по п.1, отличающийся тем, что распыление жидкости ведут кислородсодержащим газом при отношении массы жидкости к массе газа от 3 до 1,2 кг/кг.
4. Способ по п.3, отличающийся тем, что распыление жидкости кислородсодержащим газом ведут под давлением от 0,2 до 0,5 МПа.
5. Способ по п.1, отличающийся тем, что низкотемпературную плазму получают нагревом кислородсодержащего газа в высокочастотном индукционном плазмотроне.
6. Способ по п.5, отличающийся тем, что нагрев проводят при аксиальном или коаксиальном продуве кислородсодержащего газа через разрядную камеру плазмотрона.
7. Способ по п.6, отличающийся тем, что порошок алюминия вдувают под срез сопла плазмотрона.
8. Способ по п.1, отличающийся тем, что порошок алюминия вдувают воздухом в поток низкотемпературной плазмы со статическим давлением от 0,1 до 0,06 МПа.
9. Способ по п.8, отличающийся тем, что отношение массы порошка алюминия к массе воздуха составляет от 10,0 до 3,0 кг/кг.
РИСУНКИ
|
|