|
|
(21), (22) Заявка: 2007132759/11, 30.08.2007
(24) Дата начала отсчета срока действия патента:
30.08.2007
(46) Опубликовано: 27.04.2009
(56) Список документов, цитированных в отчете о поиске:
RU 2209751 С2, 10.08.2003. RU 2144893 С1, 27.01.2000. SU 1791787 А1, 30.01.1993. US 5289871 А, 01.03.1994. US 4603732 А, 05.08.1986. FR 2128656 А, 20.10.1972.
Адрес для переписки:
662972, Красноярский край, ЗАТО Железногорск, г. Железногорск, ул. Ленина, 52, ФГУП НПОПМ, Р.П. Туркеничу
|
(72) Автор(ы):
Тестоедов Николай Алексеевич (RU), Косенко Виктор Евгеньевич (RU), Бартенев Владимир Афанасьевич (RU), Халиманович Владимир Иванович (RU), Близневский Александр Сергеевич (RU), Туркенич Роман Петрович (RU), Загар Олег Вячеславович (RU), Юровских Андрей Петрович (RU), Акчурин Владимир Петрович (RU), Голованов Юрий Матвеевич (RU), Дюдин Александр Евгеньевич (RU), Колесников Анатолий Петрович (RU), Роскин Сергей Михайлович (RU), Шилкин Олег Валентинович (RU)
(73) Патентообладатель(и):
Федеральное государственное унитарное предприятие “Научно-производственное объединение прикладной механики им. академика М.Ф. Решетнева” (RU)
|
(54) СИСТЕМА ДЛЯ ИСПЫТАНИЙ ПРИБОРОВ КОСМИЧЕСКОГО АППАРАТА
(57) Реферат:
Изобретение относится к испытаниям элементов космического аппарата, в частности приборов в процессе их термоциклирования. Система согласно изобретению включает в себя устройство обеспечения теплового режима. Жидкостный тракт этого устройства сообщен через выходной и входной гидроразъемы с входным и выходным гидроразъемами жидкостного тракта контура термостатирования испытываемого прибора. Последний установлен в термобарокамере. Выходной и входной гидроразъемы указанного устройства соединены с входным и выходным гидроразъемами указанного контура термостатирования через узел стыковки. Данный узел выполнен в виде двух гидравлически разобщенных линий жидкостного тракта. Первая линия включает в себя входной гидроразъем, состыкованный с выходным гидроразъемом устройства обеспечения теплового режима. Этот входной гидроразъем последовательно соединен через вентиль и нагреватель с выходным гидроразъемом данной линии, который состыкован с входным гидроразъемом контура термостатирования. Вторая линия включает в себя последовательно соединенные входной гидроразъем, состыкованный с выходным гидроразъемом контура термостатирования, вентиль и выходной разъем. Последний состыкован с входным гидроразъемом устройства обеспечения теплового режима. Гидравлически параллельно к вентилям обеих линий подключены байпасные жидкостные тракты, каждый из которых включает в себя одну из двух полостей рекуперативного теплообменника. Техническим результатом изобретения является расширение функциональных характеристик используемых устройств обеспечения теплового режима (без их модификации) в системе для испытаний приборов космического аппарата. 3 ил.
Изобретение, созданное авторами в порядке выполнения служебного задания, относится к космической технике, в частности к системам для испытаний приборов (устройств), устанавливаемых в составе модулей полезной нагрузки (МПН) и модулей служебных систем (МСС) космических аппаратов, например, на сотовых панелях с встроенными жидкостными трактами (см. патент Российской Федерации (РФ) 2237600 [1]).
В настоящее время в процессе изготовления каждого прибора с целью проверки качества их изготовления испытывают – проверяют работоспособность в вакууме (установив испытуемое изделие (прибор) в термобарокамере) при ступенчатом изменении температуры (см. патент РФ 2209751 [2]) посадочных мест приборов в диапазоне от на (5-10)°С ниже минимальной рабочей температуры до на (5-10)°С выше максимальной рабочей температуры с выдержкой при крайних значениях температур в течение, например, 2 ч (термоциклирование прибора) в количестве, например, термоциклов, равном 10. При этом термоциклирование прибора осуществляют с использованием устройства обеспечения теплового режима (см. патент РФ 2144893 [3]).
С учетом того что требуемые диапазоны рабочих температур посадочных мест (и энергопотребление) приборов существенно отличаются (например, для аккумуляторных батарей рабочая температура посадочных мест должна изменяться в диапазоне от 0 до 25°С, а для твердотельных усилителей ретранслятора – от минус 30 до плюс 70°С), компоновку приборов на сотовых панелях производят таким образом, что приборы с близкими диапазонами рабочих температур размещают на общих для них панелях. Следовательно, при изготовлении возможно термоциклировать не только отдельно взятый прибор, но и сотовую панель с установленными на ней однотипными приборами, что обеспечит существенную экономию трудозатрат, средств и времени испытаний.
Однако, как показывает опыт эксплуатации существующих устройств, выполненных в свое время, используя технические решения согласно [2], [3], не допускают испытания приборов на верхней полке температур при термоциклировании выше 50°С (см. фиг.6 и 7 в [3]), т.к. используемый в устройстве [3] обеспечения теплового режима электронасосный агрегат (ЭНА) работоспособен без кавитации до температуры циркулирующего через него теплоносителя не выше 50°С, тогда как верхняя полка температур при испытаниях панели с твердотельными усилителями равна 80°С.
Анализ также показал, что парогенератор, выполняющий функцию нагревателя теплоносителя, также выполнен исходя из обеспечения в жидкостном тракте устройства максимальной температуры теплоносителя не выше 50°С.
Таким образом, существующее устройство обеспечения теплового режима при использовании его в составе системы для испытаний приборов имеет недостаточно широкие функциональные и недостаточно совершенные эксплуатационные характеристики, и для использования реально существующих на производстве вышеуказанных устройств для термоциклирования приборов в диапазоне от минус 40 до плюс 80°С должно быть разработано новое техническое решение, которое предлагается авторами.
Анализ источников информации по патентной и научно-технической литературе показал, что наиболее близким по технической сути прототипом предлагаемого технического решения является устройство для испытаний, выполненное на основе патента РФ 2209751 [2].
Принципиальная схема системы для испытаний приборов космического аппарата, выполненная на основе вышеуказанного известного технического решения [2], изображена на фиг.3.
Известная вышеуказанная система (см. фиг.3) содержит:
– устройство обеспечения теплового режима 1, включающее в себя жидкостный тракт 1.1, в котором установлены выходной и входной гидроразъемы 1.1.1 и 1.1.2, электронасосный агрегат (ЭНА) 1.1.3, компенсатор объема 1.1.4, теплообменник 1.1.5, первая полость которого сообщена с жидкостным трактом 1.1, а вторая полость – с холодильной машиной 1.1.6, регулятор температуры 1.1.7, регулируемый дроссель 1.1.8, нагреватель теплоносителя 1.1.9 (выполненный в виде парогенератора);
– контур термостатирования 2 включает в себя жидкостный тракт 2.1 и подключенный к нему жидкостный тракт испытываемого прибора 3, установленного в термобарокамере 4; 2.1.1 и 2.1.2 – входной и выходной гидроразъемы контура термостатирования, состыкованные соответственно с выходным и входным гидроразъемами 1.1.1 и 1.1.2 устройства обеспечения теплового режима 1.
Как показано выше, существенными недостатками известной существующей системы являются ее узкие функциональные и недостаточно совершенные эксплуатационные характеристики.
Целью предлагаемого авторами технического решения является устранение вышеуказанных существенных недостатков.
Поставленная цель достигается тем, что выходной и входной гидроразъемы устройства соединены с входным и выходным гидроразъемами контура термостатирования через вновь введенный узел стыковки, выполненный в виде двух гидравлически разобщенных между собой линий жидкостного тракта: первая линия включает в себя входной гидроразъем, состыкованный с выходным гидроразъемом устройства обеспечения теплового режима, последовательно соединенный через вентиль и нагреватель с выходным гидроразъемом, состыкованным с входным гидроразъемом контура термостатирования, а вторая линия содержит последовательно соединенные входной гидроразъем, состыкованный с выходным гидроразъемом контура термостатирования, вентиль и выходной разъем, состыкованный с входным гидроразъемом вышеуказанного устройства, причем гидравлически параллельно к вентилям обеих линий предусмотрены байпасные жидкостные тракты, каждый из которых включает в себя одну из двух полостей рекуперативного теплообменника, что и является, по мнению авторов, существенными отличительными признаками предлагаемого авторами технического решения.
В результате анализа, проведенного авторами, известной патентной и научно-технической литературы предложенное сочетание существенных отличительных признаков заявляемого технического решения в известных источниках информации не обнаружено, и, следовательно, известные технические решения не проявляют тех же свойств, что в заявляемой системе.
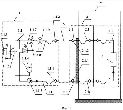
Принципиальная схема предложенной системы для испытаний приборов космического аппарата изображена на фиг.1 и 2.
Предложенная система (см. фиг.1 и 2) содержит:
– устройство обеспечения теплового режима 1, включающее в себя жидкостный тракт 1.1, в котором установлены выходной и входной гидроразъемы 1.1.1 и 1.1.2, электронасосный агрегат (ЭНА) 1.1.3, компенсатор объема 1.1.4, теплообменник 1.1.5, первая полость которого сообщена с жидкостным трактом 1.1, а вторая полость – с холодильной машиной 1.1.6, регулятор температуры 1.1.7, регулируемый дроссель 1.1.8, нагреватель теплоносителя 1.1.9 (выполненный в виде парогенератора);
– контур термостатирования 2 включает в себя жидкостный тракт 2.1 и подключенный к нему жидкостный тракт испытываемого прибора 3, установленного в термобарокамере 4; 2.1.1 и 2.1.2 – входной и выходной гидроразъемы контура термостатирования, соединенные с выходным и входным гидроразъемами 1.1.1 и 1.1.2 устройства обеспечения теплового режима 1 через вновь введенный узел стыковки 5;
– узел стыковки 5 (см. фиг.2) выполнен в виде двух гидравлически разобщенных между собой линий жидкостного тракта 5.1 и 5.2, каждая из которых на концах имеет по одному входному гидроразъему 5.1.1 и 5.2.1 и по одному выходному гидроразъему 5.1.2 и 5.2.2; при этом входной и выходной гидроразъемы 5.1.1 и 5.1.2 первой линии 5.1 состыкованы соответственно с выходным гидроразъемом 1.1.1 устройства обеспечения теплового режима 1 и входным гидроразъемом 2.1.1 контура термостатирования 2, а входной и выходной гидроразъемы 5.2.1 и 5.2.2 второй линии 5.2 состыкованы соответственно с выходным гидроразъемом 2.1.2 вышеуказанного контура термостатирования 2 и входным гидроразъемом 1.1.2 вышеуказанного устройства 1; первая линия 5.1 включает в себя входной гидроразъем 5.1.1, последовательно соединенный через вентиль 5.1.3, нагреватель 5.1.4 с выходным гидроразъемом 5.1.2; вторая линия 5.2 содержит последовательно соединенные входной гидроразъем 5.2.1, вентиль 5.2.3 и выходной гидроразъем 5.2.2; причем гидравлически параллельно к вентилям 5.1.3 и 5.2.3 предусмотрены байпасные жидкостные тракты 5.1.5 и 5.2.5, каждый из которых включает в себя одну из двух полостей рекуперативного теплообменника 5.3.
Термоциклирование приборов космического аппарата, используя вышепредложенную систему, осуществляют следующим образом.
Заправляют жидкостные тракты системы теплоносителем (штатным или технологическим).
Собирают указанную систему согласно фиг.1 и 2.
Включают в работу ЭНА 1.1.3, холодильную машину 1.1.6, регулятор температуры 1.1.7 (который поддерживает такое соотношение расходов теплоносителя через теплообменник 1.1.5 и мимо него при включенных в работу нагревателе 1.1.9 и нагревателе 5.1.4, что на входе в ЭНА 1.1.3 температура теплоносителя не превышает 50°С при температуре теплоносителя на входе в испытуемый прибор 3.1, равной 80°С); закрывают вентили 5.1.3 и 5.2.3; включают в работу нагреватель 5.1.4 на соответствующую мощность, обеспечивающую температуру теплоносителя на входе в жидкостный тракт испытуемого прибора 3, равной 80°С, например, с погрешностью ±1,5°С (верхняя полка термостатирования). Выдерживают при этой температуре, например, 2 ч. В процессе выдерживания на верхней полке термостатирования температура теплоносителя на выходе из жидкостного тракта испытуемого прибора 3 выше 80°С за счет тепловыделения прибора, например равна 85°С. Теплоноситель с такой температурой в рекуперативном теплообменнике 5.3 часть своего тепла отдает теплоносителю, циркулирующему через смежную полость его, и этот теплоноситель прогревается до поступления в нагреватель 5.1.4, в результате чего потребуются меньшие энергозатраты на нагрев теплоносителя в теплообменнике 5.1.4 по сравнению с тем, если в конструкции не было бы рекуперативного теплообменника 5.3.
Для перехода к нижней полке термостатирования (например, на входе в жидкостный тракт испытуемого прибора 3 необходимо в течение 2 ч поддерживать температуру теплоносителя, равной минус 40°С (с погрешностью ±1,5°С)) выключают нагреватель 5.1.4, открывают вентили 5.1.3 и 5.2.3. Включают автоматику регулятора температуры 1.1.7 и автоматику нагревателя теплоносителя 1.1.9 на поддержание температуры теплоносителя на входе в жидкостный тракт испытуемого прибора 3, равной (минус 40±1,5)°С. При этом влияние рекуперативного теплообменника 5.3 на температуры циркулирующих потоков теплоносителя по линиям 5.1 и 5.2 несущественно ввиду того, что через полости теплообменника 5.3 циркулируют небольшие части потоков теплоносителя, т.к. гидравлическое сопротивление каждой полости теплообменника 5.3 существенно больше гидравлического сопротивления каждого открытого вентиля 5.1.3 и 5.2.3.
После выдержки на нижней полке термостатирования переходят к верхней полке термостатирования и т.д. и повторяют такие циклы в требуемом количестве, например 10.
Как видно из вышеизложенного, в результате наличия в системе для испытаний приборов космического аппарата вновь введенного предложенного устройства 5 стало возможным использование имеющегося устройства обеспечения теплового режима, работоспособного при температуре теплоносителя на входе в ЭНА не выше 50°С, для обеспечения температуры теплоносителя на входе в испытуемый прибор 3 (или на входе в сотовую панель с установленными на ней однотипными приборами) до 80°С, т.е. предложенное техническое решение обеспечило расширение функциональной возможности имеющегося устройства обеспечения теплового режима и существенно улучшило его функциональные и эксплуатационные характеристики, т.е. тем самым достигаются цели изобретения.
Формула изобретения
Система для испытаний приборов космического аппарата, включающая устройство обеспечения теплового режима, жидкостный тракт которого через его выходной и входной гидроразъемы сообщен с входным и выходным гидроразъемами жидкостного тракта контура термостатирования испытываемого прибора, установленного в термобарокамере, отличающаяся тем, что выходной и входной гидроразъемы устройства обеспечения теплового режима соединены с входным и выходным гидроразъемами указанного контура термостатирования через узел стыковки, выполненный в виде двух гидравлически разобщенных между собой линий жидкостного тракта, причем первая линия включает в себя входной гидроразъем, состыкованный с выходным гидроразъемом устройства обеспечения теплового режима, последовательно соединенный через вентиль и нагреватель с выходным гидроразъемом, состыкованным с входным гидроразъемом контура термостатирования, а вторая линия содержит последовательно соединенные входной гидроразъем, состыкованный с выходным гидроразъемом контура термостатирования, вентиль и выходной разъем, состыкованный с входным гидроразъемом вышеуказанного устройства, причем гидравлически параллельно указанным вентилям обеих линий подключены байпасные жидкостные тракты, каждый из которых включает в себя одну из двух полостей рекуперативного теплообменника.
РИСУНКИ
|
|