|
|
(21), (22) Заявка: 2005125408/03, 24.12.2003
(24) Дата начала отсчета срока действия патента:
24.12.2003
(30) Конвенционный приоритет:
10.01.2003 AU 2003900089
(43) Дата публикации заявки: 27.01.2006
(46) Опубликовано: 27.04.2009
(56) Список документов, цитированных в отчете о поиске:
RU 2182045 С2, 10.05.2002. SU 1000116 А, 28.02.1983. SU 542561 А, 15.01.1977. SU 1510944 А1, 30.09.1989. SU 1265003 А1, 23.10.1986. US 4470901 А, 11.09.1984. US 6212943 А, 20.04.2001. МАРЮТА А.Н. и др., “Автоматическое управление технологическими процессами обогатительных фабрик. – М.: Недра, 1983, с.223-227, 216-219. Справочник по обогащению руд. Основные процессы. /Под ред. О.С.Богданова. – М.: Недра, 1983, с.36-39, 42.
(85) Дата перевода заявки PCT на национальную фазу:
10.08.2005
(86) Заявка PCT:
AU 03/01727 20031224
(87) Публикация PCT:
WO 2004/062809 20040729
Адрес для переписки:
129090, Москва, ул. Б.Спасская, 25, стр.3, ООО “Юридическая фирма Городисский и Партнеры”, пат.пов. Е.И.Емельянову
|
(72) Автор(ы):
ВИНС Эндрю (AU)
(73) Патентообладатель(и):
БИ ЭМ ЭЛЛАЙЕНС КОУЛ ОПЕРЭЙШНЗ ПТИ ЛТД (AU)
|
(54) СПОСОБ И УСТРОЙСТВО ДЛЯ ОБРАБОТКИ СЫПУЧЕГО МАТЕРИАЛА
(57) Реферат:
Изобретение относится к способу и устройству для обработки сыпучего материала, в частности минералов и углеродистых твердых материалов, таких как уголь, железная руда, марганец, алмазы и другие материалы. Способ обработки сыпучего материала включает в себя следующие стадии, на которых осуществляют: подачу сыпучего материала и плотной среды к сепаратору с плотной средой так, что сыпучий материал разделяется по плотности сыпучего материала относительно плотности плотной среды; контроль по меньшей мере двух параметров, относящихся к плотности плотной среды для обеспечения указания величины разделения материала сепаратором, причем по меньшей мере два параметра выбирают из группы, включающей в себя плотность плотной среды, давление смеси плотной среды и сыпучего материала, скорость подачи смеси плотной среды и сыпучего материала, общую скорость подачи в обрабатывающей установке, имеющей сепаратор с плотной средой, и отношение объемной или массовой скорости потока среды к объемной или массовой скорости потока сыпучего материала; определение из указанных по меньшей мере двух параметров индуцируемых значений, указывающих эффективность разделения сепаратора, причем каждое индуцируемое значение является мерой плотности плотной среды; сравнение указанных индуцируемых значений с заданными значениями, представляющими требуемую плотность плотной среды; и создание состояния тревоги, если одно или более из указанных индуцируемых значений отклоняется от заданного значения на заданную величину, так что плотность среды может регулироваться. Способ осуществляют с помощью устройства, содержащего сепаратор с плотной средой, средство для подачи сыпучего материала и плотной среды, средство для контроля по меньшей мере двух параметров, относящихся к плотности плотной среды, средство обработки данных для определения из упомянутых параметров индуцируемых значений, указывающих эффективность разделения материала сепаратором, средство сравнения для сравнения упомянутых значений с заданными значениями, средство тревоги для создания состояния тревоги, если упомянутые значения отклоняются от заданного множества значений на заданную величину. Технический результат – повышение эффективности разделения материала. 2 н. и 23 з.п. ф-лы, 2 табл., 4 ил.
Настоящее изобретение относится к способу и устройству для обработки сыпучего материала, в частности минералов и углеродистых твердых материалов, таких как уголь, железная руда, марганец, алмазы и другие материалы. Изобретение главным образом применимо к обработке угля и далее будет описано применительно к обработке угля. Однако следует иметь в виду, что изобретение может быть применено для обработки других материалов, включая те материалы, которые были упомянуты выше, но не ограничиваясь ими.
Уголь в виде сырья добывают из земли и подвергают обработке для получения желаемого коммерческого продукта. Необработанный уголь включает в себя определенное количество минералов рудной породы, которые после сгорания в стандартных условиях приводят к получению твердого остатка в виде золы.
В некоторых случаях использования (например, при изготовлении кокса) пользующийся спросом уголь предпочтительно должен иметь фиксированный предел зольной характеристики, который обычно указан в контрактных соглашениях между производителем и потребителем. Типичным примером зольной характеристики высококачественного коксующегося угля является величина порядка 10% (на основе воздушной сушки). Если уровень золы добытого угля увеличивается сверх этой величины, продукт все еще может пользоваться спросом, однако это негативно скажется на его цене и/или на производителя могут быть наложены определенные штрафные санкции.
В других случаях наиболее предпочтительно, чтобы пользующийся спросом уголь имел установленный минимум или фиксированный предел характерного энергетического содержимого, который обычно указан в контрактных соглашениях между производителем и потребителем. Типичным примером энергетической характеристики высококачественного угля для получения тепла является величина порядка 6000 Ккал/кг (практическая величина, принятая за основу). Если характерный энергетический уровень добываемого угля находится ниже этого уровня, то продукт все еще может пользоваться спросом, но это негативно сказывается на его цене и/или на производителя могут быть наложены определенные штрафные санкции.
Необработанный уголь после его добычи может быть измельчен до требуемого размера и разделен на частицы требуемого размера посредством грохота сеточного типа, либо иного устройства классификационного типа, позволяющего разделить необработанный уголь на частицы с заданными размерами, определяемыми, например, размером отверстий сетчатого сепаратора и другими рабочими характеристиками, например состоянием изношенности сита, уровнем нагрузки твердыми частицами, степенью добавления воды и т.д.
Уголь, разделенный по желаемому размеру, затем подают к сепаратору с плотной средой. В настоящее время имеется целый ряд различных сепараторов с плотной средой, при этом их использование зависит от размера частиц, подлежащих обработке. Например, большие куски могут быть обработаны в барабанах с тяжелой средой, в ваннах с тяжелой средой, в сосудах с тяжелой средой, в сепараторах для обогащения крупного угля в тяжелой среде и т.д., а меньшие, но все же крупные частицы могут быть обработаны в циклонах с тяжелой средой, в циклоидах с тяжелой средой и т.д. Следует отметить, что слова «тяжелая» и «плотная» в этом контексте могут быть взаимозаменяемыми. В указанных типах устройств с тяжелой средой используют неопасный или инертный, тонко измельченный порошок твердых сред (например, магнетит или ферросилиций), взвешенный в воде для формирования плотной среды, плотностью которой можно автоматически управлять посредством обеспечения заданной пропорции твердых частиц в суспензии. Перемешивание необработанного угля с плотной средой обеспечивает возможность разделения на основе его плотности относительно плотности плотной среды. Например, уголь с уровнем зольности порядка 10% может быть отделен от компонентов необработанного угля, имеющих повышенную зольность, посредством добавления необработанного угля к плотной среде в количестве, например, 1400 кг/м3. В этом примере продукт в виде угля с зольностью порядка 10% может всплывать, освобождаясь от материала с более высокой зольностью, который может иметь тенденцию к оседанию в плотной среде. Материал, который плавает, будем называть сливным выходом сепаратора, а материал, который оседает, сгущенным выходом.
В определенном случае, касающемся циклона с плотной средой, эффективность разделения частиц угля часто является критичной в отношении доведения до максимума извлечения и выхода продукции. Приемлемым промышленным стандартом для измерения эффективности является кривая коэффициента разделения с ее характеристикой D50 и параметрами Ер. D50 представляет собой плотность разделения частиц, а Ер представляет собой меру четкости отделения (более высокое значение Ер указывает на большее несоответствие расположения частиц и, следовательно, на меньшую эффективность).
Хотя характеристика D50 разделения, строго говоря, относится к плотности среды, имеют место воздействия машины, которые приводят, причем почти неизменно, к тому, что D50 становится несколько выше, чем плотность среды. Разность между D50 и средой обычно называют «смещением». Степень его увеличения зависит от ряда параметров, включая, но не ограничиваясь этим, плотность среды, давление в циклоне с плотной средой, скорость подачи необработанного угля, отношение среды к углю, и их отклонения. Общая четкость отделения, строго говоря, представляет собой функцию отклонений каждого из этих параметров (плотности среды, давления, скорости подачи и отношения среды к углю).
Измерение плотности среды в виде суспензии выполняют, например, нуклонными измерительными приборами или датчиками разности давления. Измерение давления материала, который подают в циклон с плотной средой, выполняют датчиками давления или чем-либо подобным, в то время как скорость подачи в установке определяют автоматическими весами на транспортерной ленте, питающей установку. Отношение среды к углю в рабочем режиме обычно не измеряют, при этом в качестве замены может быть использована скорость подачи в установке. Однако можно предположить, что такое измерение может быть выполнено в будущем, когда будет разработана технология проведения этого измерения.
Каждый из указанных параметров может быть включен в отдельные системы управления, которые пытаются сохранить рабочие значения этих параметров в приемлемых пределах. Однако системы управления несовершенны, и поэтому в течение обычного выполнения промышленных операций происходят различные изменения. Изменения плотности среды, давления, скорости подачи и отношения среды к углю приводят к тому, что разделение происходит при плотностях (для D50), отличающихся от желаемых плотностей. В результате моментальных колебаний, которые приводят к более высоким значениям для D50, чем это желательно, будут получены более значительные доли необработанного угля, собираемого в плавучей массе сепаратора или в сливном выходе. Мгновенное изменение качества продукта будет происходить с более высоким отделением зольного материала. Подобным же образом, мгновенные изменения качества продукта будут происходить тогда, когда колебания приводят к пониженному значению для D50, в результате чего уменьшается зольность отделяемого материала.
Хотя системы управления установками почти неизменно обеспечивают получение всей партии продукта в пределах требований, предъявляемых к отделению зольных материалов, это часто достигают при значительных затратах на извлечение и выход продукта. Максимальный выход или максимальное извлечение продукта достигают тогда, когда колебания каждого из таких параметров, как плотность среды, давление, скорость подачи и отношение среды к углю доведены до минимума.
Обычно для получения значения Ер получают характерные образцы материала, который подлежит обработке (например, уголь), и затем подвергают их определенным процессам исследования. Это, как правило, предполагает взятие образца из линии подачи к сепаратору, а также образцов, которые считают продуктом и которые считают браком. Затем три этих образца направляют в лабораторию для проведения анализа и получают данные, касающиеся сырья, которые затем анализируют для построения кривой разделения. Обычно взятие образцов предполагает участие определенного количества людей, которые могут брать возрастающее количество образцов за период, составляющий девять часов. Кроме того, анализ образцов и последующее построение кривой разделения обычно могут занимать несколько недель. Таким образом, согласно известной технологии результаты не могут быть получены в течение нескольких недель или подобного периода после фактического взятия образцов материала.
Задача настоящего изобретения заключается в создании способа и устройства для обработки сыпучего материала, например угля, при использовании которых потери выхода или извлечения могут быть уменьшены.
В настоящем изобретении создан способ обработки сыпучего материала, включающий в себя следующие стадии, на которых осуществляют:
подачу сыпучего материала к сепаратору;
контроль параметра или параметров сепаратора, указывающих величину, характеризующую разделение материала;
исходя из параметра определение индуцируемого значения, указывающего эффективность разделения материала, который пропускают через сепаратор;
сравнение полученного значения с заданным значением;
создание состояния тревоги, если упомянутое значение отклоняется от заданного значения на заданную величину.
Таким образом, согласно изобретению, если эффективность разделения отклоняется от требуемой эффективности на заданную величину, будет создан сигнал тревоги. Это позволяет выполнить действие по исправлению ситуации при любой ошибке, вызвавшей изменением эффективности разделения устройством с плотной средой, чтобы таким образом возвратить эффективность разделения к желаемому уровню и уменьшить потери вследствие колебаний плотности материала, обеспечивающего разделение. Другими словами, на цикл колебаний момента резания на фракции и на другие характеристики на основе коэффициента разделения можно быстрее реагировать, так чтобы уменьшить как величину, так и время колебаний для снижения потерь извлечения и выхода, вызываемых этими колебаниями.
Величина, характеризующая разделения, может представлять собой плотность разделения, если сепаратор представляет собой сепаратор с плотной средой, либо она может представлять собой размер материала, если сепаратор представляет собой классификационный сепаратор, действующий на основе размера материала.
Предпочтительно, чтобы сепаратор содержал устройство с тяжелой средой, в котором находится плотная среда.
Предпочтительно, чтобы стадия определения индуцируемого значения содержала определение индуцируемого множества значений, указывающих на эффективность разделения материала, который пропускают через устройство, стадия сравнения упомянутого значения содержала сравнение множества значений с заданным диапазоном множества значений, а стадия создания состояния тревоги содержала создание состояния тревоги, если множество значений отклоняется от заданного диапазона для множества значений на заданную величину.
Множество значений может быть представлено в виде кривой разделения и получаемых из нее параметров.
В предпочтительном варианте осуществления изобретения параметром, который подвергают контролю, является фактическая плотность среды.
Однако в другом варианте осуществления изобретения параметром является давление смеси среды и частиц, которую подают к устройству.
Еще в одном варианте осуществления изобретения параметром является скорость подачи смеси среды и частиц, подаваемой к устройству. Практической заменой этого является общая скорость подачи в обрабатывающей установке.
Еще в одном варианте осуществления изобретения параметром является отношение объемного или массового потока среды к объемному или массовому потоку необработанного угля, которое обычно называют «отношением среды к углю». Предпочтительно непосредственное измерение этого параметра, но практической заменой ему является скорость подачи в обрабатывающей установке.
Еще в одном варианте осуществления изобретения контролируют два или более из таких параметров, как плотность среды, давление смеси среды и частиц, скорость подачи смеси среды и частиц, и отношение среды к углю.
В предпочтительном варианте осуществления изобретения плотность среды измеряют через заданные интервалы времени и за заданный период времени, при этом определяют количество измерений каждой измеряемой величины для получения совокупного, нормализованного частотного распределения отрезка времени, который частица проводит при каждой измеряемой плотности, а множество значений, характеризующих эффективность разделения, определяют как индуцируемую средой кривую коэффициента разделения и/или получаемый из нее параметр, например индуцируемое средой значение Ер, посредством получения абсолютного значения разности плотности при 75-м и 25-м процентилях, и делении на 2000, чтобы получить индуцируемое средой значение Ер, которое представляет собой теоретическое значение, зависящее лишь от изменений плотности среды, и сравнивают индуцируемое средой значение Ер с заданным значением, либо сравнивают индуцируемую средой кривую коэффициента разделения с заданной кривой коэффициента разделения. При выполнении необходимых измерений для расчета характеристик эффективности разделения заданный интервал времени должен быть небольшим по отношению к заданному периоду времени. Дополнительное допущение, которое предполагается при таком подходе, заключается в том, что смещение постоянно в диапазоне значений плотности, с которым приходится иметь дело.
Еще в одном варианте осуществления изобретения индуцируемая скоростью подачи кривая коэффициента разделения и/или получаемый из нее параметр, например индуцируемое скоростью подачи значение Ер, определяют таким же образом из измерений скорости подачи, выполненных за заданный период времени. Однако потребуется выполнение теоретического и/или эмпирического тарирования для преобразования изменения скорости подачи в изменение D50, чтобы получить совокупное, нормализованное частотное распределение плотностей разделения и, следовательно, получить отрезок времени, затрачиваемый при каждой плотности разделения. Тем не менее, псевдокривая коэффициента разделения, индуцируемая скоростью подачи, и ее производные могут быть вычислены без необходимости выполнения теоретического и/или эмпирического тарирования. В этом случае кривая совокупного, нормализованного частотного распределения может быть вычерчена по отношению к скорости подачи в качестве абсциссы, а псевдозначение Ер, индуцируемое скоростью подачи, вычисляют подобно значению Ер, индуцируемому средой. Поскольку псевдоизменение согласно концепции не требует выполнения тарирования и его легче измерить и использовать, в этом состоит предпочтительный способ оценки эффективности, если параметр представляет собой скорость подачи. В случае измерения давления смеси среды и частиц кривая коэффициента разделения, индуцируемая давлением, и получаемое значение Ер, индуцируемое давлением, определяют таким образом, что используют отдельные значения за заданный период времени для расчета совокупного, нормализованного частотного распределения плотностей разделения, задавая отрезок времени, затрачиваемый на каждую плотность разделения. Вновь потребуется выполнение теоретического и/или эмпирического тарирования для преобразования измерений давления в плотность разделения (D50). Подобно случаю для скорости подачи, могут быть рассчитаны псевдокривая и псевдо-Ер, индуцируемое давлением. Поскольку псевдоизменение согласно концепции не требует выполнения тарирования и его легче измерить и использовать, в этом состоит предпочтительный способ оценки эффективности, если параметр представляет собой давление. В случае измерения отношения среды к углю для смеси среды и частиц кривая коэффициента разделения, индуцируемая отношением среды к углю, и получаемое значение Ер, индуцируемое отношением среды к углю, определяют так, что отдельные значения за заданный период времени используют для расчета совокупного, нормализованного частотного распределения плотностей разделения, задавая отрезок времени, затрачиваемый для каждой плотности разделения. Вновь потребуется выполнение теоретического и/или эмпирического тарирования для преобразования измерений отношения среды к углю в плотность разделения (D50). Подобно случаям для скорости подачи и давления могут быть рассчитаны псевдокривая и псевдозначение Ер, индуцируемые отношением среды к углю. Поскольку псевдоизменение согласно концепции не требует выполнения тарирования и его легче измерить и использовать, в этом состоит предпочтительный способ оценки эффективности, если параметр представляет собой отношение среды к углю.
Настоящее изобретение также касается устройства для обработки сыпучего материала, содержащего:
средство для подачи сыпучего материала к сепаратору;
средство для контроля параметра сепаратора, указывающего на величину разделения материала;
средство обработки данных для определения исходя из упомянутого параметра индуцируемого значения, указывающего эффективность разделения материала, который пропускают через сепаратор;
средство сравнения для сравнения упомянутого значения с заданным значением;
средство тревоги для создания состояния тревоги, если упомянутое значение отклоняется от заданного значения на заданную величину.
Предпочтительно, чтобы сепаратор содержал устройство с тяжелой средой.
Предпочтительно, чтобы средство обработки данных определяло исходя из упомянутого параметра индуцируемое множество значений, указывающих эффективность разделения материала, который пропускают через устройство, средство сравнения сравнивало упомянутое множество значений с заданным множеством значений, а средство тревоги создавало состояние тревоги, если множество значений отклоняется от заданного множества значений на заданную величину.
Множество значений может быть представлено в виде индуцированной кривой коэффициента разделения и получаемых из нее параметров.
В предпочтительном варианте осуществления изобретения средство контроля измеряет плотность среды в заданных интервалах времени и за заданный период времени, при этом заданные интервалы времени невелики по сравнению с заданным временем, а средство обработки данных определяет количество измерений для каждого измеряемого значения для получения совокупного, нормализованного частотного распределения отрезка времени, проводимого частицей при каждой измеренной плотности, и определяет множество значений в виде индуцируемой средой кривой коэффициента разделения и/или параметров, получаемых из нее, например индуцируемое средой значение Ер, посредством получения абсолютного значения разности относительной плотности при 75-м и 25-м процентилях, и деления на 2000, чтобы получить значение Ер, индуцируемое средой, которое представляет собой теоретическое значение, зависящее лишь от изменений плотности среды, и сравнивает кривую коэффициента разделения и получаемых из нее параметров, например множества значений Ер, индуцируемых средой, с заданным множеством значений.
В других вариантах осуществления изобретения кривую коэффициента разделения, индуцируемую скоростью подачи, и параметры, получаемые из нее, например множество значений Ер, индуцируемых скоростью подачи, определяют подобным образом из измерений скорости подачи, выполненных за заданный период времени. Поскольку скорость подачи в сепараторах с плотной средой обычно не измеряют непосредственным образом, в качестве замены используют общую скорость подачи в обрабатывающей установке. Однако потребуется выполнение теоретического и/или эмпирического тарирования для преобразования изменения скорости подачи в изменение D50, чтобы получить совокупное, нормализованное частотное распределение плотностей разделения и таким образом получить отрезок времени, проводимый при каждой плотности разделения. Однако псевдокривая коэффициента разделения, индуцируемая скоростью подачи, и ее производные могут быть рассчитаны без необходимости выполнения теоретического и/или эмпирического тарирования. В таком случае кривая совокупного, нормализованного частотного распределения может быть вычерчена по отношению к скорости подачи в качестве абсциссы, а псевдозначение Ер, индуцируемое скоростью подачи, вычисляют подобно значению Ер, индуцируемому средой. Поскольку псевдоизменение согласно концепции не требует выполнения тарирования и его легче измерять и использовать, в этом состоит предпочтительный способ оценки эффективности. В случае измерения давления смеси среды и частиц кривую коэффициента разделения, индуцируемую давлением, и получаемые из нее параметры, например множество значений Ер, индуцируемых давлением, определяют подобным образом из измерений давления, выполненных за заданный период времени. Однако потребуется выполнение теоретического и/или эмпирического тарирования для преобразования изменения давления в изменение D50, чтобы получить совокупное, нормализованное частотное распределение плотностей разделения и при этом получить отрезок времени, проводимый при каждой плотности разделения. Подобно случаю, относящемуся к скорости подачи, могут быть рассчитаны псевдокривая и псевдо-Ер, индуцируемые давлением. Поскольку псевдоизменение согласно концепции не требует выполнения тарирования и его легче измерить и использовать, в этом состоит предпочтительный способ оценки эффективности. В случае измерения отношения среды к углю кривую коэффициента разделения, индуцируемую отношением среды к углю, и получаемые из нее параметры, например множество значений Ер, индуцируемых отношением среды к углю, определяют подобным же образом из измерений отношения среды к углю, выполненных за заданный период времени. Однако потребуется выполнение теоретического и/или эмпирического тарирования для преобразования изменения отношения среды к углю в изменение D50, чтобы получить совокупное, нормализованное частотное распределение плотностей разделения и при этом получить отрезок времени, проводимый при каждой плотности разделения. Подобно случаям, относящимся к скорости подачи и к давлению, могут быть рассчитаны псевдокривая и псевдозначение Ер, индуцируемые отношением среды к углю. Поскольку псевдоизменение согласно концепции не требует выполнения тарирования и его легче измерить и использовать, в этом состоит предпочтительный способ оценки эффективности.
Согласно второму аспекту изобретения создан способ определения эффективности разделения сыпучего материала, подаваемого к сепаратору, содержащий следующие стадии, на которых осуществляют:
контроль параметра сепаратора, указывающего величину разделения материала;
определение исходя из упомянутого параметра индуцируемого значения, указывающего эффективность разделения материала, который пропускают через сепаратор;
использование индуцируемого значения для получения меры эффективности разделения.
Таким образом, согласно этому аспекту изобретения, поскольку контролируют параметр сепаратора, а не разделяемый материал, данные, требуемые для определения эффективности, могут быть получены значительно быстрее, а также со значительно меньшими затратами, так как оборудование, необходимое для измерения параметров сепаратора, а не для проведения анализа материала реального образца, может быть создано значительно быстрее и с меньшими затратами. Кроме того, в случае Ер, индуцируемого средой, необходимые измерения плотности могут быть легко получены, поскольку они составляют те измерения, которые используют как часть системы контроля плотности. То же самое можно сказать в отношении давления и скорости подачи. Таким образом, мера эффективности разделения угля может быть получена почти в реальное время, с обеспечением при этом возможности выполнения корректирующего действия, если эффективность разделения ухудшается. Это, в свою очередь, обеспечивает возможность при необходимости выполнить корректировку работы установки для обработки материала, чтобы гарантировать эффективное разделение, создавая таким образом улучшенный и экономически выгодный продукт.
Предпочтительно, чтобы стадия определения индуцируемого значения содержала определение индуцируемого множества значений, указывающих эффективность разделения материала, который пропускают через устройство, стадия сравнения упомянутого значения содержала сравнение множества значений с заданным диапазоном множества значений, а стадия создания состояния тревоги содержала создание состояния тревоги, если множество значений отклоняется от заданного диапазона множества значений на заданную величину.
Множество значений может быть представлено в виде индуцируемой кривой коэффициента разделения и получаемых из нее параметров.
В предпочтительном варианте осуществления изобретения параметр, который контролируют, представляет собой фактическую плотность среды.
Однако в другом варианте осуществления изобретения параметром является давление смеси среды и частиц, которую подают к устройству.
Еще в одном варианте осуществления изобретения параметром является скорость подачи смеси среды и частиц, подаваемой к устройству. Практической заменой этому является общая скорость подачи в обрабатывающей установке.
Еще в одном варианте осуществления изобретения параметром является отношение объемной или массовой скорости потока среды к объемной или массовой скорости потока необработанного угля, обычно называемое «отношением среды к углю». Предпочтительно непосредственное измерение этого параметра, однако практической заменой ему является скорость подачи в обрабатывающей установке.
Еще в одном варианте осуществления изобретения контролируют два или более из таких параметров, как плотность среды, давление смеси среды и частиц, скорость подачи смеси среды и частиц, и отношение среды к углю.
В предпочтительном варианте осуществления изобретения плотность среды измеряют через заданные интервалы времени и за заданный период времени, при этом определяют число измерений для каждой измеряемой величины для получения совокупного, нормализованного частотного распределения отрезка времени, который частица проводит при каждой измеряемой плотности, а множество значений, характеризующих эффективность разделения, определяют в виде кривой коэффициента разделения, индуцируемой средой, и/или получаемого из нее параметра, например значения Ер, индуцируемого средой, посредством получения абсолютного значения разности плотности при 75-м и 25-м процентилях, и деления на 2000, чтобы получить значение Ер, индуцируемое средой, которое представляет собой теоретическое значение, зависящее только от изменений плотности среды, и сравнивают значение Ер, индуцируемое средой, с заданным значением, либо сравнивают кривую коэффициента разделения, индуцируемую средой, с заданной кривой коэффициента разделения. При выполнении необходимых измерений для вычисления характеристик эффективности разделения заданный интервал времени должен быть небольшим по отношению к заданному периоду времени. Дополнительное допущение этого подхода заключается в постоянстве смещения по диапазону значений плотности, с которыми приходится иметь дело.
В других вариантах осуществления изобретения кривая коэффициента разделения, индуцируемая скоростью подачи, и/или получаемый из нее параметр, например индуцируемое скоростью подачи значение Ер, определяют таким же образом из измерений скорости подачи, выполняемых за заданный период времени. Однако потребуется выполнение теоретического и/или эмпирического тарирования для преобразования изменения скорости подачи в изменение D50, чтобы получить совокупное, нормализованное, частотное распределение и при этом получить отрезок времени, проводимого при каждой плотности разделения. Однако псевдокривая коэффициента разделения, индуцируемая скоростью подачи, может быть получена без необходимости выполнения теоретического и/или эмпирического тарирования. В таком случае кривая совокупного, нормализованного частотного распределения может быть вычерчена по отношению к скорости подачи в качестве абсциссы, а псевдо-Ер, индуцируемое скоростью подачи, вычисляют подобно значению Ер, индуцируемому скоростью подачи. Поскольку псевдоизменение согласно концепции не требует выполнения тарирования и его легко измерить и использовать, в этом состоит предпочтительный способ оценки эффективности. В случае измерения давления смеси среды и частиц кривую коэффициента разделения, индуцируемую давлением, и индуцируемое давлением значение Ер определяют так, что отдельные значения за заданный период времени используют для расчета совокупного, нормализованного частотного распределения плотностей разделения, задавая отрезки времени, проводимого при каждой плотности разделения. Вновь потребуется выполнение теоретического и/или эмпирического тарирования для преобразования измерений давления в плотность разделения (D50). Однако псевдокривая коэффициента разделения, индуцируемая давлением, может быть получена без необходимости выполнения теоретического и/или эмпирического тарирования. В таком случае кривая совокупного, нормализованного частотного распределения может быть вычерчена по отношению к скорости подачи в качестве абсциссы, а псевдо-Ер, индуцируемое давлением, вычисляют подобно значению Ер, индуцируемому давлением. Поскольку псевдоизменение согласно концепции не требует выполнения тарирования и его легче измерить и использовать, в этом состоит предпочтительный способ оценки эффективности. В случае измерения отношения среды к углю в смеси среды и частиц кривую коэффициента разделения, индуцируемую отношением среды к углю, и получаемое значение Ер, индуцируемое отношением среды к углю, определяют таким образом, что используют отдельные значения за заданный период времени, чтобы рассчитать совокупное, нормализованное частотное распределение плотностей разделения, задавая отрезки времени, проводимого при каждой плотности разделения. Вновь потребуется выполнение теоретического и/или эмпирического тарирования для преобразования измерений отношения среды к углю в плотность разделения (D50). Однако псевдокривая коэффициента разделения, индуцируемая отношением среды к углю, может быть получена без необходимости выполнения теоретического и/или эмпирического тарирования. В таком случае кривая совокупного, нормализованного частотного распределения может быть вычерчена по отношению к скорости подачи в качестве абсциссы, а псевдо-Ер, индуцируемое отношением среды к углю, вычисляют подобно значению Ер, индуцируемому отношением среды к углю. Поскольку псевдоизменение согласно концепции не требует выполнения тарирования и его легче измерить и использовать, в этом состоит предпочтительный способ оценки эффективности.
Этот аспект изобретения также обеспечивает использование меры эффективности, определяемой согласно вышеупомянутому способу, для регулирования обрабатывающей установки для более эффективного разделения материала.
Этот аспект изобретения также обеспечивает создание устройства для обработки сыпучего материала, содержащего:
средство для подачи сыпучего материала в сепаратор;
средство для контроля параметра сепаратора, указывающего величину разделения материала;
средство обработки данных для определения исходя из упомянутого параметра индуцируемого значения, указывающего эффективность разделения материала, который пропускают через сепаратор, чтобы таким образом получить меру эффективности устройства.
Предпочтительно, чтобы сепаратор содержал устройство с тяжелой средой.
Предпочтительно, чтобы средство обработки данных определяло исходя из упомянутого параметра индуцируемое множество значений, указывающее эффективность разделения материала, который пропускают через устройство, средство сравнения сравнивало это множество значений с заданным множеством значений, а средство тревоги служило для создания состояния тревоги, если множество значений отклоняется от заданного множества значений на заданную величину.
Множество значений может быть представлено в виде кривой коэффициента разделения и получаемых из нее параметров.
В предпочтительном варианте осуществления изобретения средство контроля измеряет плотность среды через заданные интервалы времени и за заданный период времени, а средство обработки данных определяет количество измерений каждой измеряемой величины для получения совокупного, нормализованного частотного распределения отрезка времени, проводимого частицей при каждой измеренной плотности, и определяет множество значений в виде кривой коэффициента разделения, индуцируемой средой, и/или получаемых из нее параметров, например значения Ер, индуцируемого средой, посредством получения абсолютного значения разности относительной плотности при 75-м и 25-м процентилях, и деления на 2000, чтобы получить значение Ер, индуцируемое средой, которое представляет собой теоретическое значение, зависящее лишь от изменений плотности среды, и сравнивает кривую коэффициента разделения и параметры, получаемые из нее, например множество значений Ер, индуцируемых средой, с заданным множеством значений.
В других вариантах осуществления изобретения кривая коэффициента разделения, индуцируемая скоростью подачи, и получаемые из нее параметры, например множество значений Ер, индуцируемых скоростью подачи, определяют подобным образом из измерений скорости подачи, выполненных за заданный период времени. Поскольку скорость подачи к сепараторам с плотной средой обычно не измеряют непосредственным образом, в качестве замены используют общую скорость подачи в установке для обработки. Однако потребуется выполнение теоретического и/или эмпирического тарирования для преобразования изменения скорости подачи в изменение D50, чтобы получить совокупное, нормализованное частотное распределение плотностей разделения и при этом получить отрезок времени, проводимого при каждой плотности разделения. Однако псевдокривая коэффициента разделения, индуцируемая скоростью подачи, и ее производные могут быть вычислены без необходимости выполнения теоретического и/или эмпирического тарирования. Поскольку псевдоизменение согласно концепции не требует выполнения тарирования и его легко измерить и использовать, в этом состоит предпочтительный способ оценки эффективности. В случае измерения давления смеси среды и частиц кривая коэффициента разделения, индуцируемая давлением, и получаемые из нее параметры, например множество значений Ер, индуцируемых давлением, определяют подобным образом из измерений давления, выполненных за заданный период времени. Однако потребуется выполнение теоретического и/или эмпирического тарирования для преобразования изменения давления в изменение D50, чтобы получить совокупное, нормализованное частотное распределение плотностей разделения и таким образом получить отрезок времени, проводимого при каждой плотности разделения. Подобно случаю со скоростью подачи, могут быть рассчитаны псевдокривая и псевдо-Ер, индуцируемые давлением. Поскольку псевдоизменение согласно концепции не требует выполнения тарирования и его легче измерить и использовать, в этом состоит предпочтительный способ оценки эффективности. В случае измерения отношения среды к углю кривая коэффициента разделения, индуцируемая отношением среды к углю, и параметры, получаемые из нее, например множество значений Ер, индуцируемых отношением среды к углю, определяют подобным образом из измерений отношения среды к углю, выполненных за заданный период времени. Однако потребуется выполнение теоретического и/или эмпирического тарирования для преобразования изменения отношения среды к углю в изменение D50, чтобы получить совокупное, нормализованное частотное распределение плотностей разделения и при этом получить отрезок времени, проводимый при каждой плотности разделения. Подобно случаю со скоростью подачи и давлением, можно вычислить псевдо-Ер, индуцируемое отношением среды к углю. Поскольку псевдоизменение согласно концепции не требует выполнения тарирования и его легче измерить и использовать, в этом состоит предпочтительный способ оценки эффективности.
Обычно кривую коэффициента разделения получают посредством проведения замеров, определяя то, как происходит разделение частиц угля, заходящих в сепараторное устройство. Это изобретение позволяет отделить влияние конструкции сепаратора, операционного построения и состояния износа от влияния переменных, характеризующих выполнение обработки, таких как плотность среды, давление и скорости подачи. По существу изобретение обеспечивает такое отделение для четкого отличия неэффективности измеряемых объектов вследствие изменений переменных процесса, например плотности среды, давления и скорости подачи. Общее Ер разделения для угля будет представлять собой сочетание Ер, обусловленного конструкцией сепаратора, конфигурацией и состоянием износа (которое имеет относительно низкую степень изменения по времени), Ер, обусловленного изменением плотности среды, Ер, обусловленного изменением давления, Ер, обусловленного изменением скорости подачи, и т.д. Последние факторы будут иметь более высокие степени изменения по времени. Далее, в то время как обычное измерение для получения кривой коэффициента разделения угля требует затрат труда и времени, квантификацию переменных процесса, в частности плотности среды, давления и скорости подачи, выполняют быстро, легко и с малыми затратами для обеспечения систем и оборудования, предназначенных для оперативного использования, обычно имеющихся в современных обрабатывающих устройствах.
Далее посредством примера будет описан предпочтительный вариант осуществления изобретения со ссылками на прилагаемые чертежи, на которых:
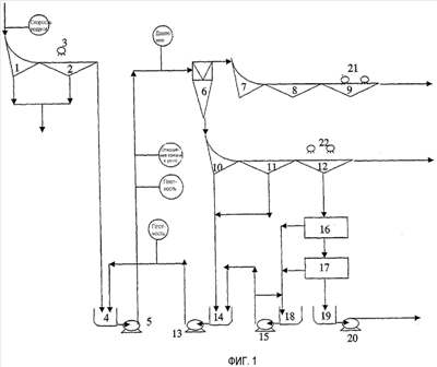
на фиг.1 представлена иллюстративная схема, демонстрирующая устройство для обработки угля;
на фиг.2 представлена блок-схема, иллюстрирующая работу предпочтительного варианта осуществления изобретения;
на фиг.3 представлен график, демонстрирующий совокупное нормализованное частотное распределение в случае идеальной ситуации;
на фиг.4 представлен график такого типа, который показан на фиг.3, демонстрирующий пример того, что может происходить на практике.
Ниже приведен конкретный пример характерной схемы циклона с плотной средой. Он приведен лишь в качестве средства, разъясняющего применение изобретения, при этом объем защиты согласно изобретению не ограничен данным конкретным примером.
До начала осуществления способа, показанного на фиг.1, наибольший размер необработанного угля может быть уменьшен до 50 мм. Согласно фиг.1 необработанный уголь разделяют на дуговом сите 1, а затем на вибрационном сите 2 с добавлением промывочной воды 3. Такое устройство обеспечивает удаление из необработанного угля мелких частиц, обычно меньших 2-0,2 мм, и весь материал, прошедший через сито, обрабатывают в устройствах, которые здесь не упомянуты. Материал, остающийся на сите, под действием силы тяжести проходит в отстойник 4, из которого его нагнетают 5 к циклону 6 с плотной средой. На фиг.1 можно заметить, что плотную среду добавляют к крупным частицам угля в питающем отстойнике 4 циклона с плотной средой. Крупный необработанный уголь разделяют в циклоне 6 с плотной средой для получения продукта с пониженной зольностью и отходов с повышенной зольностью. Продукт отделяют от плотной среды на дуговом сите 7, дренажном сите 8 и на промывочном сите 9. Дуговое сито и дренажное сито обеспечивают удаление массы плотной среды, которая затем может рециркулировать к отстойнику 14 с плотной средой. В промывочном сите 9 используют добавляемую воду 21, 22 (грязную и очищенную) для содействия удалению среды, прилипшей к частицам угля. Нижний сход с промывочного сита значительно разбавлен и должен быть сконцентрирован, так чтобы вода была удалена перед тем, как его можно было бы повторно использовать при работе циклона с плотной средой. Подобные дуговое сито 10, дренажное 11 и промывочное сито 12 обеспечивают возврат плотной среды, имеющейся в материале нижнего схода с сита в циклоне с плотной средой.
Разбавленную плотную среду обезвоживают с помощью магнитных сепараторов 16 и 17. Восстановленную плотную среду пропускают к отстойнику 18 с повышенной плотностью, откуда ее нагнетают 15 к отстойнику 14 с плотной средой. Отделенная вода рециркулирует для ее использования где-либо еще в установке, включая добавление воды для описанных выше операций просеивания.
На фиг.1 также показаны места расположения устройств для измерения плотности D среды, давления Р, отношения среды к углю (MCR) и скорости подачи F.
Вновь следует отметить, что вышеуказанное представляет собой весьма краткое и упрощенное описание характерного схемного решения, касающегося обработки угля.
Плотность плотной среды, подаваемой к смеси с сыпучим материалом, измеряют посредством нуклонного датчика или датчика D разности давления. На фиг.1 указаны два места для измерения этого параметра.
Давление смеси плотной среды и сыпучего материала, подаваемой к циклону с плотной средой, измеряют посредством датчика давления Р.
Также показано место измерения отношения среды к углю, и это отношение может быть измерено посредством технологии спектрометрии электрического сопротивления, которая еще не стала общепринятой в промышленности.
В предпочтительном варианте осуществления изобретения измерения плотности, выполняемые посредством нуклонного датчика или датчика D разности давления, используют для создания состояния тревоги, если кривая коэффициента разделения, индуцируемая средой, и/или получаемые из нее параметры изменяются по отношению к желаемым значениям, при этом может быть выполнено корректирующее действие для восстановления желаемой плотности и доведения таким образом до минимума потерь, вызываемых колебаниями или изменениями плотности плотной среды. Однако, как было указано ранее, измерения давления, измерения отношения среды к углю или измерения скорости подачи могут быть использованы в сочетании с измерениями плотности или вместо измерений плотности для осуществления непрерывного контроля колебаний кривой коэффициента разделения, индуцируемой средой, и/или получаемых из нее параметров, чтобы создать состояние тревоги и немедленно выполнить корректирующее действие для восстановления требуемого уровня управления разделением с использованием плотной среды.
Как показано на фиг.2, результаты измерений плотности нуклонным датчиком или датчиком D разности давления передают к процессору 50, который, хотя это и необязательно, обычно содержат в помещении для управления установкой по обработке угля, если оно находится в желаемом месте, либо в любом другом приемлемом месте. Результаты измерений давления и скорости подачи от датчика Р и автоматических весов F также передают к процессору 50. Результаты измерений отношения среды к углю, выполняемые посредством технологии спектрометрии электрического сопротивления, также будут переданы к процессору 50.
Согласно предпочтительному варианту осуществления изобретения измерения считывают достаточно часто, например, каждую минуту, причем эти измерения выполняют за заданный период времени, например составляющий от 30 минут до 2,5 часа, и они могут быть использованы для определения множества значений с целью сравнения с заданным множеством значений, чтобы определить, есть ли необходимость в создании состояния тревоги.
В представленной ниже Таблице 1 приведены результаты измерений, которые могут быть получены за период времени порядка 9 часов и могут быть использованы для обработки в процессоре 50.
       
В представленной ниже Таблице 2 приведено нормализованное частотное распределение плотностей, указанных в Таблице 1.
Нормализованную частоту получают посредством умножения значения частоты на 100 и деления на сумму столбца нормализованных частот. Совокупная нормализованная частота представляет собой суммирование конкретной нормализованной частоты с суммой предыдущих нормализованных частот.
    
Затем процессор 50 выстраивает измеренные значения плотности от самого меньшего до самого большего, так что может быть определена частота каждого измеренного значения.
Далее строят график, при этом среднюю точку каждого диапазона плотности наносят по отношению к плотности для получения кривой коэффициента разделения.
После этого процессор 50 определяет индуцируемое значение, которое в предпочтительном варианте осуществления изобретения, в котором используют измерения плотности, представляет собой индуцируемое средой значение Ер из совокупного частотного распределения отрезка времени, проводимого при каждой плотности, посредством получения абсолютного значения разности плотности при 75-м и 25-м процентилях, и деления на 2000, как показано в приведенном далее уравнении:
Ер = абсолютное значение (плотность при 75-м процентиле – плотность при 25-м процентиле)/2000.
Для дальнейшего разъяснения следует отметить, что неэффективность обработки обычно указывают значением Ер. На фиг.3 представлен график идеальной ситуации, когда завершенное разделение приводит к надлежащему расположению всего материала подачи, который следует называть продуктом, в виде продукта, и всего материала подачи, который следует считать браком, в виде брака. Если приведенное выше уравнение применить к данным согласно фиг.3, то будет видно, что значение Ер равно 0, а такое значение представляет собой теоретически совершенный результат. Однако в реальных рабочих условиях график согласно фиг.3 с большей вероятностью будет выглядеть подобно графику, показанному на фиг.4. Если использовать данные, приведенные в таблице 2 и на фиг.4, то значение Ер будет составлять (1562,5-1523,5)/2000, что равно 0,0195. Процессор 50 запрограммирован на создание тревоги, если вычисленное значение Ер становится, например, равным 0,025. Таким образом, график, показанный на фиг.4, указывает приемлемое значение Ер, индуцируемое средой, в этом контексте указывающее, что в выполнении корректирующего действия нет необходимости. Если бы это значение было выше 0,025, то было бы создано состояние тревоги. Как показано на фиг.2, процессор может выдать сигнал к устройству 52, вызывающему тревогу, для создания тревоги, что может быть выполнено в качестве звуковой тревоги или просто представляет собой визуальную индикацию на мониторе, либо сочетание обоих этих сигналов для сообщения операторам, находящимся в помещении для осуществления управления, о том, что колебания превысили желаемое значение, и что должно быть выполнено корректирующее действие для исправления ситуации и восстановления надлежащей плотности среды и, следовательно, восстановления работы обрабатывающей установки, обеспечивающей максимальный выход продукции.
Корректирующее действие, которое может быть выполнено, может заключаться в направлении рабочего для осмотра клапанов системы для проверки, что они работают так, как положено, и не произошло их заедание или закрытие, для осмотра трубопроводов для проверки, что отсутствуют утечки по ним, либо каких-то других параметров работы оборудования. Рабочим может быть предпринято действие по исправлению какой-либо неисправности, которую можно немедленно обнаружить, а не ожидать проведения плановых осмотров или чего-то подобного, что может привести к неисправности, продолжающейся в течение длительного периода времени, и, следовательно, привести к значительным потерям выхода продукции установки, пока не будет определено и выполнено корректирующее действие.
Корректирующее действие также может быть выполнено в виде автоматической реакции, например корректирующее действие может вызвать возврат системой управления алгоритма, позволяющего оптимизировать системой управления значения PID.
Значения Ер, индуцируемые средой, периодически определяют после первоначального периода порядка 9 часов посредством простого пропуска первого выполненного измерения и добавления к общему количеству измерений следующего последовательно выполненного измерения. Например, в Таблице 1 последующее значение Ер, индуцируемое средой, может быть вычислено посредством пропуска плотности, считываемой во время 7:21:54, и добавления к списку плотности значений, измеренных в период времени 16:21:53. Это может обеспечить новое значение Ер, индуцируемое средой, для сравнения с заданным значением каждые 36 секунд. Очевидно, что если желателен больший период, то дополнительные более ранние показания могут быть проигнорированы, и перед тем как будет вычислено дальнейшее значение Ер, индуцируемое средой, выполняют большее количество последующих измерений. Кроме того, если желательны измерения значения Ер, индуцируемые средой, за более короткий период, то данные, касающиеся плотности, могут быть собраны за более короткий период и использованы способом, подобным способу, который представлен выше.
Дополнительный пример приведен с теми же данными, которые представлены в Таблице 1, для такой ситуации, когда требуются измерения значения Ер, индуцируемого средой, за более короткий период. За текущий период времени порядка 90 минут могут быть вычислены текущие значения Ер, индуцируемые средой. Затем можно вычертить текущие значения Ер, индуцируемые средой, в качестве ординаты, а время в качестве абсциссы.
Согласно предпочтительному варианту осуществления изобретения можно осуществлять контроль за обрабатывающей установкой для определения того, когда характеристика разделения падает ниже требуемого уровня, чтобы таким образом обеспечить немедленное выполнение корректирующего действия, и это за год работы может обеспечить получение миллионов долларов. Контроль может быть выполнен в виде диаграммы значений Ер, индуцируемых средой, по ходу процесса, из которой могут быть получены верхний и нижний контролируемые пределы. Полученные значения, которые выше контролируемого предела, могут быть использованы в качестве сигнала для выполнения корректирующего действия в процессоре 50. Кроме того, диаграмма значений Ер, индуцируемых средой, по ходу процесса может быть использована в качестве тестирующего инструмента для сравнения систем управления в пределах данной установки, а также между установками.
Во втором варианте осуществления изобретения, в котором для получения значения Ер, индуцируемого давлением, используют измерения давления, применяют алгоритм, подобный описанному выше алгоритму, с включением теоретически и/или эмпирически определяемой зависимости между давлением и плотностью разделения. Как вариант, может быть использована концепция псевдозначения Ер, индуцируемого давлением. Значения давления измеряют в интервалах времени, подобных тем, которые указаны на фиг.1. Плотность разделения представляет собой функцию давления и поэтому посредством выполнения соответствующего эмпирического или теоретического тарирования значения давления могут быть преобразованы в значения плотности разделения, которые будут накоплены таким же образом, как описано применительно к Таблице 2, для обеспечения возможности вычисления значения Ер.
Подобным же образом в варианте осуществления изобретения, в котором используют скорость подачи, скорость подачи материала измеряют, например, как вес в тоннах в час, и эти значения вновь преобразуют в значения плотности разделения, так что собранные плотности разделения могут быть использованы для определения значения Ер, индуцируемого скоростью подачи. Как вариант, может быть использована концепция псевдозначения Ер, индуцируемого скоростью подачи.
Подобным же образом в варианте осуществления изобретения, в котором используют отношение среды к углю, измеряют отношение среды к углю, например в кубических метрах среды в час, разделенных на вес в тоннах в час, в подаче к циклону с плотной средой, и эти значения вновь преобразуют в значения плотности разделения, так что собранные значения плотности разделения могут быть использованы для определения значения Ер, индуцируемого отношением среды к углю. Как вариант, может быть использована концепция псевдозначения Ер, индуцируемого отношением среды к углю.
В случае приведенного выше примера имеющиеся подробные расчеты показывают, что Ер, индуцируемое средой, составляло 0,0195. Следуя подобным образом, можно рассчитать, что индуцируемое давлением Ер=0,002. В то же время, измеренное значение Ер для угля составляло 0,026. Это можно интерпретировать так, что примерно 70% Ер было обусловлено изменением плотности среды и примерно 7% было обусловлено изменением давления.
Дополнительная интерпретация изобретения состоит в том, что значительная часть фактической неэффективности сепаратора с плотной средой обусловлена изменением процесса и может быть относительно легко измерена в большинстве современных обрабатывающих устройств. Кроме того, если индуцируемое средой Ер=0,0195, то Ер угля не может быть меньше, чем 0,0195, поэтому изобретение также обеспечивает возможность оперативного измерения более низкого предела эффективности разделения угля.
Поскольку квалифицированными специалистами в этой отрасли легко могут быть выполнены изменения, находящиеся в пределах существа и объема изобретения, очевидно, что это изобретение не ограничено конкретным вариантом его осуществления, описанным выше в качестве примера.
В пунктах формулы изобретения, которые следуют далее, и в предшествующем описании изобретения, за исключением тех мест, где согласно контексту для точного выражения или необходимого смыслового значения требуется что-то иное, слово «содержат» или его варианты, например «содержит» или «содержащий», используют в смысле включения в себя, то есть для указания наличия сформулированных отличительных признаков, но не для препятствования наличию или добавлению дополнительных отличительных признаков в различных вариантах осуществления изобретения.
Формула изобретения
1. Способ обработки сыпучего материала, включающий в себя следующие стадии, на которых осуществляют: подачу сыпучего материала и плотной среды к сепаратору с плотной средой так, что сыпучий материал разделяется по плотности сыпучего материала относительно плотности плотной среды; контроль по меньшей мере двух параметров, относящихся к плотности плотной среды для обеспечения указания величины разделения материала сепаратором, причем по меньшей мере два параметра выбирают из группы, включающей в себя i) плотность плотной среды, ii) давление смеси плотной среды и сыпучего материала, iii) скорость подачи смеси плотной среды и сыпучего материала, iv) общая скорость подачи в обрабатывающей установке, имеющей сепаратор с плотной средой, и v) отношение объемной или массовой скорости потока плотной среды к объемной или массовой скорости потока сыпучего материала; определение из указанных по меньшей мере двух параметров индуцируемых значений, указывающих эффективность разделения сепаратора, причем каждое индуцируемое значение является мерой плотности плотной среды; сравнение указанных индуцируемых значений с заданными значениями, представляющими требуемую плотность плотной среды; и создание состояния тревоги, если одно или более из указанных индуцируемых значений отклоняется от заданного значения на заданную величину, так что плотность среды может регулироваться.
2. Способ по п.1, при котором определение индуцируемого значения содержит определение индуцируемого множества значений, указывающих эффективность разделения материала, который пропускают через сепаратор, стадия сравнения упомянутого значения содержит сравнение множества значений с заданным диапазоном для множества значений, а стадия создания состояния тревоги содержит создание состояния тревоги, если множество значений отклоняется от заданного диапазона для множества значений на заданную величину.
3. Способ по п.2, при котором множество значений представляют в виде кривой коэффициента разделения и получаемых из нее параметров.
4. Способ по п.1, при котором по меньшей мере один параметр, который контролируют, представляет собой фактическую плотность среды.
5. Способ по п.1, при котором по меньшей мере один параметр представляет собой давление смеси плотной среды и сыпучего материала, подаваемого к устройству.
6. Способ по п.1, при котором по меньшей мере один параметр представляет собой скорость подачи смеси плотной среды и сыпучего материала, подаваемого к устройству.
7. Способ по п.1, при котором по меньшей мере один параметр представляет собой общую скорость подачи в обрабатывающей установке, имеющей сепаратор с плотной средой.
8. Способ по п.1, при котором по меньшей мере один параметр представляет собой отношение объемной или массовой скорости потока плотной среды к объемной или массовой скорости потока сыпучего материала.
9. Способ по п.4, при котором плотность плотной среды измеряют в заданных интервалах времени и за заданный период времени, а количество измерений для каждого измеряемого значения определяют для получения совокупного, нормализованного частотного распределения за отрезок времени, который частица проводит при каждой измеренной плотности, при этом множество значений, характеризующих эффективность разделения, определяют как кривую коэффициента разделения, индуцируемую средой, и/или получаемый из нее параметр, например, индуцируемое средой значение Ер, посредством использования абсолютного значения разности плотности при 75-м и 25-м процентилях, и деления на 2000 для получения индуцируемого средой значения Ер, которое представляет собой теоретическую величину, зависящую лишь от изменений плотности среды, и сравнивают индуцируемое средой значение Ер с заданным значением, или сравнивают индуцируемую средой кривую коэффициента разделения с заданной кривой коэффициента разделения.
10. Способ по п.5, при котором кривую коэффициента разделения, индуцируемую давлением, получают посредством получения абсолютного значения разности давления при 75-м и 25-м процентилях, и деления на 2000, так чтобы получить значение Ер, индуцируемое давлением, которое представляет собой теоретическое значение, зависящее от изменений давления, и сравнивают значение Ер, индуцируемое давлением, с заданным значением, либо сравнивают кривую коэффициента разделения, индуцируемую давлением, с заданной кривой коэффициента разделения.
11. Способ по п.10, при котором в качестве значения Ер, индуцируемого давлением, используют псевдозначение Ер, индуцируемое давлением для предотвращения необходимости выполнения тарирования.
12. Способ по п.7, при котором кривую коэффициента разделения, индуцируемую скоростью подачи, получают посредством использования абсолютного значения разности скорости подачи при 75-м и 25-м процентилях, и деления на 2000 для получения значения Ер, индуцируемого скоростью подачи, которое представляет собой теоретическое значение, зависящее от изменений скорости подачи, и сравнивают значение Ер, индуцируемое скоростью подачи, с заданным значением, либо сравнивают кривую коэффициента разделения, индуцируемую скоростью подачи, с заданной кривой коэффициента разделения.
13. Способ по п.12, при котором в качестве значения Ер, индуцируемого скоростью подачи, используют псевдо значение Ер, индуцируемое скоростью подачи для предотвращения необходимости выполнения тарирования.
14. Способ по п.8, при котором кривую коэффициента разделения, индуцируемую отношением среды к материалу, получают посредством использования абсолютного значения разности отношения при 75-м и 25-м процентилях, и деления на 2000 для получения значения Ер, индуцируемого отношением среды к углю, которое представляет собой теоретическое значение, зависящее от изменений отношения, и сравнивают значение Ер, индуцируемое отношением среды к углю, с заданным значением, либо сравнивают кривую коэффициента разделения, индуцируемую отношением, с заданной кривой коэффициента разделения.
15. Способ по п.14, при котором в качестве значения Ер, индуцируемого отношением среды к углю, используют псевдозначение Ер, индуцируемое отношением среды к углю для предотвращения необходимости выполнения тарирования.
16. Устройство для обработки сыпучего материала, содержащее: средство для подачи сыпучего материала и плотной среды к сепаратору с плотной средой, так что сыпучий материал разделяется по плотности сыпучего материала относительно плотности плотной среды; средство для контроля по меньшей мере двух параметров, относящихся к плотности плотной среды для обеспечения указания величины разделения материала, причем по меньшей мере два параметра выбраны из группы, включающей в себя i) плотность плотной среды, ii) давление смеси плотной среды и сыпучего материала, iii) скорость подачи смеси плотной среды и сыпучего материала, iv) общая скорость подачи в обрабатывающей установке, имеющей сепаратор с плотной средой, и v) отношение объемной или массовой скорости потока плотной среды к объемной или массовой скорости потока сыпучего материала; средство обработки данных для определения из упомянутых по меньшей мере двух параметров индуцируемых значений, указывающих эффективность разделения материала сепаратором, причем каждое индуцируемое значение является мерой плотности плотной среды; средство сравнения для сравнения указанных индуцируемых значений с заданными значениями, представляющими требуемую плотность плотной среды; и средство тревоги для создания состояния тревоги, если одно или более из указанных индуцируемых значений отклоняются от заданного значения на заданную величину, так что плотность плотной среды может регулироваться.
17. Устройство по п.16, в котором сепаратор содержит устройство с тяжелой средой.
18. Устройство по п.16, в котором средство для обработки данных выполнено с возможностью определения из упомянутого параметра индуцируемого множества значений, указывающих эффективность разделения материала, который пропускают через сепаратор, средство сравнения выполнено с возможностью сравнения множества значений с заданным множеством значений, а средство тревоги выполнено с возможностью создания состояния тревоги, если множество значений отклоняется от заданного множества значений на заданную величину.
19. Устройство по п.16, в котором средство контроля выполнено с возможностью измерения плотности плотной среды в заданных интервалах времени и за заданный период времени, а средство обработки данных выполнено с возможностью определения количества измерений каждой измеряемой величины для получения совокупного, нормализованного частотного распределения отрезка времени, проводимого частицей при каждой измеряемой плотности плотной среды, и для определения множества значений в виде кривой коэффициента разделения, индуцируемой средой, и/или получаемых из нее параметров посредством использования абсолютного значения разности относительной плотности при 75-м и 25-м процентилях, и деления на 2000 для получения значения Ер, индуцируемого средой, которое представляет собой теоретическое значение, зависящее только от изменений плотности среды, и сравнивают кривую коэффициента разделения и получаемые из нее параметры с заданным множеством значений.
20. Устройство по п.16, в котором по меньшей мере один параметр представляет собой скорость подачи, а средство обработки данных выполнено с возможностью определения кривой коэффициента разделения, индуцируемой скоростью подачи, посредством получения абсолютного значения разности скорости подачи при 75-м и 25-м процентилях, и деления на 2000 для получения значения Ер, индуцируемого скоростью подачи, которое представляет собой теоретическое значение, зависящее от изменений скорости подачи, и сравнивают значение Ер, индуцируемое скоростью подачи, с заданным значением, либо сравнивают кривую коэффициента разделения, индуцируемую скоростью подачи, с заданной кривой коэффициента разделения.
21. Устройство по п.20, в котором в качестве значения Ер, индуцируемого скоростью подачи, используют псевдозначение Ер, индуцируемое скоростью подачи для предотвращения необходимости выполнения тарирования.
22. Устройство по п.16, в котором по меньшей мере один параметр представляет собой давление, а средство для обработки данных служит для определения кривой коэффициента разделения, индуцируемой давлением, посредством получения абсолютного значения разности давления при 75-м и 25-м процентилях, и деления на 2000 для получения значения Ер, индуцируемого давлением, которое представляет собой теоретическое значение, зависящее от изменений давления, и сравнивают значение Ер, индуцируемое давлением, с заданным значением, либо сравнивают кривую коэффициента разделения, индуцируемую давлением, с заданной кривой коэффициента разделения.
23. Устройство по п.22, в котором в качестве значения Ер, индуцируемого давлением, используют псевдозначение Ер, индуцируемое давлением для предотвращения необходимости выполнения тарирования.
24. Устройство по п.16, в котором по меньшей мере одним параметром является отношение материала к среде, а средство для обработки данных выполнено с возможностью определения кривой коэффициента разделения, индуцируемой отношением, посредством получения абсолютного значения разности отношения при 75-м и 27-м процентилях, и деления на 2000 для получения значения Ер, индуцируемого отношением среды к углю, которая представляет собой теоретическое значение, зависящее от изменений отношения, и сравнивают значение Ер, индуцируемое отношением среды к углю, с заданным значением, или сравнивают кривую коэффициента разделения, индуцируемую отношением, с заданной кривой коэффициента разделения.
25. Устройство по п.24, в котором в качестве значения Ер, индуцируемого отношением среды к углю, используют псевдо значение Ер, индуцируемое отношением среды к углю для предотвращения необходимости выполнения тарирования.
РИСУНКИ
|
|