|
(21), (22) Заявка: 2007139691/15, 29.10.2007
(24) Дата начала отсчета срока действия патента:
29.10.2007
(46) Опубликовано: 27.04.2009
(56) Список документов, цитированных в отчете о поиске:
RU 2187053 C1, 10.08.2002. RU 2017052 С1, 30.07.1994. RU 2119623 С1, 27.09.1998. SU 848932 A1, 23.07.1981. ЕР 1027886 А2, 16.08.2000. US 6308434 A1, 11.10.2001. RU 2053468 C1, 27.01.1996. SU 1339370 A1, 23.09.1987. RU 2165566 C1, 20.04.2001. SU 273734 A1, 01.01.1970. RU 70567 U1, 27.01.2008.
Адрес для переписки:
127562, Москва, ул. Каргопольская, 12, кв.60, Е.В.Корниенко
|
(72) Автор(ы):
Кирпиченков Анатолий Брониславович (RU), Кирпиченков Денис Анатольевич (RU)
(73) Патентообладатель(и):
Общество с ограниченной ответственностью “ЛИОТЕК” (RU)
|
(54) СПОСОБ ВЫДЕЛЕНИЯ ИЗ ЖИДКОЙ СРЕДЫ ТЕРМОЧУВСТВИТЕЛЬНЫХ ЛЕКАРСТВЕННЫХ ПРЕПАРАТОВ И УСТАНОВКА ДЛЯ ЕГО ОСУЩЕСТВЛЕНИЯ
(57) Реферат:
Изобретение относится к фармацевтической и химической промышленности и может быть использовано для получения различных термочувствительных лекарственных средств и химических продуктов в гранулированном или порошкообразном виде. Предложен способ выделения из жидкой среды термочувствительных лекарственных препаратов в гранулированном или порошкообразном виде, включающий дозированное капельное нанесение исходного жидкого материала на охлажденный до отрицательной температуры вращающийся барабан при обеспечении скорости снижения температуры наносимого жидкого материала на стадии замораживания не менее 150°С/мин, с получением на поверхности барабана замороженных гранул диаметром 2,5-5 мм, съем, накопление и сублимационную сушку гранул под воздействием инфракрасного излучения на перемещающийся в пространстве в условиях вибрации слой гранул, толщина которого не превышает максимального диаметра единичной гранулы. Предложена установка для сублимационной сушки термочувствительных лекарственных препаратов, которая содержит емкость для исходной жидкости, устройство для получения замороженных гранул, выполненное в виде генератора льда барабанного типа, снабженного приспособлениями для удаления замороженных гранул, и капельным дозатором-распылителем жидкости, накопитель замороженных гранул, сублиматор с цилиндрическим корпусом и полками, установленным горизонтально, внутри которого над полками размещены инфракрасные нагреватели и вибротранспортер, систему охлаждения, систему вакуумной откачки, систему конденсации, бункер-накопитель высушенного продукта, насосы, трубопроводы, запорную аппаратуру. Способ и установка обеспечивают получение качественных высушенных до нормированной остаточной влажности гранул термочувствительных материалов при соблюдении стерильности процесса и отличается простотой конструкции, высокой производительностью. 2 н. и 4 з.п. ф-лы, 1 ил.
Изобретение относится к области фармацевтической и химической промышленности и может быть использовано для получения различных термочувствительных лекарственных средств в гранулированном или порошкообразном виде.
Для получения порошков из жидкого исходного сырья в фармацевтической, пищевой и химической промышленности часто используют распылительную сушку. (US 6308434, 30.10.2001).
Распылительную сушку используют также для получения твердых аморфных дисперсных систем лекарственных средств с высокой концентрацией полимеров в исходном растворе. (ЕР 1027886, 16.08.2000).
Однако распылительная сушка не обеспечивает качественное получение препарата в виде порошка или гранул для термочувствительных материалов и, кроме того, характеризуется высокой степенью образования пылевидных отходов. Распылительная сушка не обеспечивает также стерильного высушивания термочувствительных материалов и высушенные порошки обладают пониженной растворимостью.
Известен способ сублимационной сушки для термочувствительных биопрепаратов, согласно которому жидкий материал с помощью распылительной форсунки через титановое сопло подают в сушильную камеру, факел распыла достигает источников инфракрасного излучения и подсушенные до образования корки частицы материала подают на вибрирующие полки, где их досушивают и направляют в бункер. Образовавшийся в процессе сушки пар очищают от пыли и намораживают на охлаждаемый барабан конденсатора, лед периодически снимают с барабана и выводят с установки. (SU 848932, 23.07.1981).
Недостатком известного способа является образование большого количества отходов. Степень высушиваемости препаратов не регулируется. Высушенные препараты обладают низкой смачиваемостью и плохой растворимостью.
Известен способ вакуум-сублимационного обезвоживания, включающий сушку от источников нагрева, находящихся в слое продукта, охлаждение и конденсацию хладоносителя, при этом продукт представляет собой замороженные гранулы, сушка продукта производится за счет теплоты хладоносителя нагнетаемого компрессором десублиматора при одновременном охлаждении и конденсации хладоносителя в зоне сушки. (RU 2119623, 27.09.1998).
Наиболее близким к предложенному способу является способ непрерывной сублимационной сушки термолабильных материалов в частности, лекарственных и фармацевтических препаратов.
Этот способ предусматривает получение препаратов в порошкообразном виде из жидкого исходного материала. Способ включает замораживание исходного жидкого материала в виде гранул и сублимационную сушку полученных гранул под воздействием СВЧ-излучения, причем из гранул с подсушенной внешней поверхностью создают слой непрерывно перемещающихся вниз гранул, облучаемый СВЧ-излучением в верхней зоне и продуваемый потоком инертного газа в нижней зоне, причем остаточное давление над верхней поверхностью слоя поддерживают соответствующим температуре насыщения сублимирующихся паров, равной минимальной температуре замораживания, температура в слое на одной трети высоты от верхней поверхности не превышает криоскопической температуры продукта, температуру на нижней поверхности высушиваемого слоя материала устанавливают в потоке инертного газа не выше температуры, уменьшающей его биологическую активность по характеристическому параметру при остаточном давлении водяных паров, соответствующему криоскопической температуре замораживания материала, а при перемещении гранул в слое разницу измерения давления водяных паров между верхней и нижней поверхностью слоя оставляют постоянной в процессе непрерывной сушки материала. (RU 2187053, 10.08.2002).
Известный способ является довольно сложным и энергоемким, малопроизводительным из-за неравномерности высушиваемости гранул продукта.
Известна установка непрерывного действия для сушки термочувствительных материалов, содержащая вращающийся перфорированный барабан, снабженный загрузочным и разгрузочным средствами, и подключенный к системе вакуумирования и системе охлаждения, инфракрасные излучатели, установленные на неподвижном валу и обращенные в сторону нижнего сектора барабана. (SU 1339370, 23.09.1987).
Недостатком устройства является неконтролируемая степень высыхания продукта. Высушивание ведется до момента механического разрушения гранулы независимо от остаточной влажности продукта.
В конструкции не учтена зависимость прочности высушенной гранулы от концентрации исходного раствора, подвергаемого высушиванию. Экспериментально установлено, что при интенсивном сублимационном высушивании гранул замороженных растворов (например, гемоглобина) с исходной концентрацией 15% гранулы при трении друг о друга практически не истираются.
Указанная конструкция обеспечивает большой унос мелких высушенных частиц продукта в систему вакуумной откачки.
Известна установка для сублимационной сушки, содержащая систему вакуумной откачки, систему замораживания, транспортер, выполненный составным из отдельных ячеек и огибающий ведущий и ведомый барабаны, расположенные в вакуумируемой сушильной камере, нож для срезания замороженного продукта, вибрирующий лоток и расположенные над ним инфракрасные нагреватели. (RU 2053468, 25.02.1992).
Недостатком установки является заложенный в конструкцию принцип самозамораживания продукта в условиях вакуума. Технологический раствор находится в условиях вакуума с момента заполнения ячеек транспортера, т.к. внутренний корпус камеры розлива и подмораживания в сочетании с движущимися элементами транспортера не может быть герметично отделен от вакуумной камеры.
Режим самозамораживания большинства органических и биоорганических препаратов технологически ограничен скоростью 1-2°С/мин. При превышении скорости охлаждения в режиме самозамораживания в условиях вакуума происходит самовскипание, вспенивание и разбрызгивание жидкости, биоорганические материалы могут подвергаться деструкции.
Введение в конструкцию дополнительной камеры подмораживания продукта малоэффективно, т.к. процесс охлаждения происходит через двойную стенку (металл теплообменника, пластмасса ячейки) при отсутствии гарантированного плотного контакта между ними.
Технические возможности конструкции схемы грануляции и геометрические формы гранул не могут обеспечить высокоэффективное развертывание поверхности льда. Высота гранулы должна быть значительной и соизмеримой с шириной. Плоские гранулы с толщиной менее 5 мм в условиях вибрации наползают друг на друга и блокируют эффективную зону теплопередачи под ИК светильниками.
В описанной конструкции саморазрушение гранул до порошка в условиях вибрации возможно только в случае низких концентраций исходного раствора (3-5%). При более высоких концентрациях ~10% саморазрушение гранул не происходит. В указанной ситуации при дозированном нагреве толщина гранул будет определять продолжительность процесса высушивания и габаритные размеры установки.
Комплекс, заключенных в конструкцию технических решений, определяет низкую удельную производительность установки, ее габариты и энергоемкость.
Конструкция технически сложна, не стерилизуема и трудноочищаема при техническом обслуживании.
За прототип предлагаемой установки принята установка для сублимационной сушки термолабильных материалов, содержащая емкость для исходной жидкости, устройство для получения замороженных гранул, снабженное капельным распылителем жидкости, выполненным из пористой пластины, которая установлена в вакуумной камере и связана с вибратором, накопитель замороженных гранул, сублиматор, имеющий цилиндрический вертикально установленный корпус, систему охлаждения, систему вакуумной откачки, систему конденсации, бункер-накопитель высушенного продукта, насосы, трубопроводы, запорную аппаратуру. (RU 2017052, 05.03.1994).
В конструкцию устройства заложен принцип самозамораживания продукта в условиях вакуума. Технологически это резко ограничивает возможности использования по видам высушиваемых материалов. Резкий перепад давления и температуры является причиной деструкции многих биоорганических структур с потерей их свойств и жизнеспособности.
Пористые структуры распылителя не позволяют производить гарантированную очистку пор от компонентов ранее использованного раствора и затрудняют процесс стерилизации при подготовке оборудования.
Технологически время высушивания материалов будет определяться временем высушивания максимальных по размерам конгломератов гранул, что усложняет и удорожает работу установки.
Задачей настоящего изобретения является разработка эффективного способа получения термочувствительного продукта в виде гранул или порошка из жидкой среды, при низких энергозатратах и высокой производительности процесса непрерывного высушивания, а также упрощение конструкции установки и облегчение регулирования ее рабочих параметров при обеспечении высокой производительности и стерильности процесса.
Поставленная задача решается описываемым способом выделения из жидкой среды термочувствительных лекарственных препаратов в гранулированном или порошкообразном виде, включающим замораживание исходного жидкого материала в виде гранул и сублимационную непрерывную сушку полученных гранул под воздействием инфракрасного излучения, согласно которому замораживание осуществляют путем дозированного капельного нанесения исходного жидкого материала на охлажденный до отрицательной температуры вращающийся барабан при обеспечении скорости снижения температуры при замораживании наносимого жидкого материала не менее 150°С/мин с получением на поверхности барабана замороженных гранул диаметром 2.5-5 мм, после чего производят их съем и накопление, сублимационную непрерывную сушку проводят под воздействием инфракрасного излучения на перемещаемый в пространстве в условиях вибрации слой гранул, толщина которого не превышает максимального диаметра единичной гранулы.
Предпочтительно сублимационную непрерывную сушку проводят в течение 30-90 минут.
Сушку осуществляют в цилиндрической горизонтальной сушильной камере, в полости которой размещены вибротранспортер, выполненный в виде ряда соединенных между собой наклонных полок, установленных с возможностью регулирования угла наклона на 10-15 градусов от горизонтали оснащенных продольными ребрами, и инфракрасные излучатели, обеспечивающие тепловой поток интенсивностью 100-800 Вт/м2.
Поставленная задача решается в предлагаемой установке для непрерывной сублимационной сушки термолабильных материалов, которая содержит емкость для исходной жидкости, устройство для получения замороженных гранул, выполненное в виде генератора льда барабанного типа, снабженного ножом для удаления замороженных гранул, и капельным дозатором-распылителем жидкости, накопитель замороженных гранул, сублиматор с цилиндрическим корпусом, установленным горизонтально, внутри которого размещены полочный вибротранспортер с инфракрасными нагревателями, систему охлаждения, систему вакуумной откачки, систему конденсации, бункер-накопитель высушенного продукта, насосы, трубопроводы, запорную аппаратуру.
Предпочтительно вибротранспортер выполнен в виде ряда соединенных между собой наклонных полок, установленных с возможностью регулирования угла наклона.
В предлагаемой установке инфракрасные нагреватели установлены с возможностью регулирования теплового потока на поверхности полок (внутри сублиматора) в диапазоне 100-800 Вт/м2.
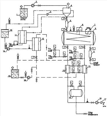
На чертеже представлена принципиальная схема заявленной установки, содержащей следующие аппараты и узлы:
1 – емкость для исходного раствора;
2 – насос;
3 – воздушный фильтр;
4 – генератор льда, снабженный ножом для удаления гранул и дозатором-распылителем;
5 – накопитель замороженных гранул;
6 – лотковый вибротранспортер;
7 – инфракрасные нагреватели;
8 – сублиматор с цилиндрическим корпусом;
9 – бункер-накопитель высушенного продукта;
10 – емкости системы охлаждения, заполненные хладоагентом;
11, 12 – теплообменники системы охлаждения;
13 – теплообменники системы конденсации;
14 – насос;
15 – сборник конденсата;
16 – вакуумный насос;
17 – масляный фильтр системы вакуумной откачки.
Установка также оборудована трубопроводами, запорной аппаратурой и комплексом инженерных систем подготовки и подачи энергоносителей.
Предложенная установка работает следующим образом. Высушиваемый раствор из емкости (1) насосом-дозатором (2) подается на захоложенный с помощью жидкого теплоносителя до отрицательных температур вращающийся барабан генератора льда (4). В полость генератора льда (4), снабженного ножом для удаления гранул и дозатором-распылителем, через воздушный фильтр (3) дополнительно подается стерильный захоложенный воздух. Замороженные гранулы удаляются с поверхности барабана и направляются в накопитель гранул (5), он же шлюзовой затвор. Подготовленная порция гранул из бункера-накопителя (9) через шлюзовой затвор поступает на вибротранспортер (6), где под воздействием вибрации гранулы равномерно распределяются в один слой по поверхности полки вибротранспортера, имеющей продольные внутренние желоба. Для обеспечения равномерности распределения гранул полки вибротранспортера оснащены продольными внутренними желобами для разделения общего потока на отдельные потоки. Инфракрасные нагреватели (7), расположенные над полками вибротранспортера, обеспечивают дозированную подачу тепловой энергии в зону испарения.
Высушиваемый материал последовательно проходит систему полок, каждая из которых имеет собственный режим нагрева и скорости движения препарата. Высушенный материал поступает в бункер-накопитель (9) для последующей выгрузки.
Установка оснащена системой охлаждения с емкостью хладагента (10), теплообменниками (11, 12), теплообменниками системы конденсации (13) и насосом (14). Система оснащена сборником конденсата (15) для поочередной регенерации теплообменников (13).
Вакуумный насос (16) системы откачки оснащен масляным фильтром (17).
Установка оборудована трубопроводами, запорной арматурой и комплексом инженерных систем подготовки и подачи энергоносителей, системами контроля и регулирования рабочих параметров.
Использованные метод замораживания и конструкция генератора льда позволяют получить одинаковые по размерам и формам гранулы льда и предотвратить образование крупных кристаллов, снизить неблагоприятное криовоздействие на органические молекулы и структуры замораживаемого продукта, увеличить площадь поверхности замороженных гранул и, следовательно, в дальнейшем повысить площадь эффективного испарения.
Наличие вибротранспортера в корпусе сублиматора позволяет принимать и распределять замерзшие гранулы на вибрирующих полках-лотках под инфракрасными нагревателями тонким слоем. Путем регулировки угла наклона полок и интенсивности вибрации регулируют скорость движения гранул, стабилизируют процесс тепломассопередачи и предотвращают слипание соседних гранул в процессе сублимации.
Инфракрасные излучатели, установленные внутри корпуса над наклонными полками, обеспечивают дозированный тепловой поток на каждую гранулу, перемещающуюся по вибротранспортеру, предотвращая поверхностный перегрев высушиваемых гранул.
Заявленная комплектация установки позволяет осуществлять процесс в непрерывном режиме и обеспечить стерильность целевого продукта.
Удельный расход энергии на высушивание составляет 2,5-3,0 кВт/кг испаренной влаги, средневзвешенная скорость испарения (за один цикл работы) составляет 1,5-2,0 кг/час·м2 (м) полки. Площадь полок в моделях разной производительности может варьировать в диапазоне 0.6-6 м2 без существенного изменения конструкции установки.
Площадь устанавливаемых полок в корпусе сублиматора может составлять от 4 до 40 м2. При расчетном цикле 24 часа средняя скорость испарения составляет 400-440 г влаги с 1 м полезной площади в час.
Ниже приведен конкретный пример получения гемоглобина в виде гранул из раствора гемоглобина, осуществляемый на установке, схема которой приведена на чертеже.
Проведен цикл технологических испытаний работоспособности установки по высушиванию гемоглобина (препарат «Геленпол») с определением допустимых технологических параметров режима высушивания и проведения испытаний свойств полученного препарата на соответствие фармстатье (ФС) на препарат.
В каждом эксперименте использовался 1 литр 15% раствора препарата «Геленпол» с добавками компонентов по ФС на препарат. Объем используемого препарата в экспериментах определялся необходимостью получения 4/5 загрузок по 200/250 г для контроля стабильности свойств высушиваемого препарата в ходе работы установки.
Технологические параметры:
1. Средневзвешенный диаметр гранулы – 2.6 мм.
2. Скорость замораживания продукта 150°С/мин.
3. Остаточное давление 26/50 Па.
Технологические ограничения:
1. Недопущение нагрева поверхности гранул выше 40°С.
Регулируемые технологические параметры:
1. Время высушивания.
2. Интенсивность ИК-нагрева.
Время высушивания (время нахождения гранул в зоне активной сушки) 30-60 минут регулируется углом наклона полок вибротранспортера и интенсивностью вибрации.
Угол наклона каждой полки регулируется индивидуально в диапазоне 8/l5° в обратно пропорциональной зависимости от степени высушенности гранул (веса). Точное регулирование времени нахождения гранулы в зоне активной сушки достигается комбинацией режима работы вибратора.
Интенсивность нагрева каждой полки регулируется температурой металла полки.
Достигнутые параметры.
Оптимальное время высушивания 35-40 минут.
Остаточная влажность препаратов 0.7-7%.
Производительность 1-2 кг/час.
Степень осушки 98-99% от массы конечного продукта.
Установка испытана при непрерывной работе в течение 8 часов на определение стабильности поддержания параметров высушивания препаратов и надежности работы узлов и систем оборудования. Расчетное время непрерывной работы – 20 часов. Технически время работы не ограничено.
Увеличение производительности установки до 10-12 кг/час по испаренной влаге производится увеличением производительности комплектующих узлов и увеличение диаметра камеры до 1.3 м и ее длины до 2.5 м. Возможно увеличение производительности установки до 20 кг/час.
В результате осуществления способа из 15% раствора гемоглобина с добавками компонентов по ФСП получено 5 контрольных серий гранулированного препарата с размером частиц 2,6 мм и остаточной влажностью проб в диапазоне 0.7-7%.
Удельный расход энергии составил 2,6 кВт/кг испаренной влаги при средней скорости испарения ~2 кг/час·м2 поверхности полки.
Предложенным способом было осуществлено получение из растворов различных лекарственных и биологически активных средств в гранулированном и порошкообразном виде.
Заявленный способ и установка обеспечивают возможность регулирования исходного размера гранул, интенсивности теплового потока, времени сушки, глубины вакуума, что позволяет подобрать для различных веществ оптимальные параметры процесса для получения высококачественного продукта.
Формула изобретения
1. Способ выделения из жидкой среды термочувствительных лекарственных препаратов в гранулированном виде, включающий замораживание исходного жидкого материала в виде гранул и сублимационную непрерывную сушку полученных гранул под воздействием инфракрасного излучения, отличающийся тем, что замораживание осуществляют путем дозированного капельного нанесения исходного жидкого материала на охлажденный до отрицательной температуры вращающийся барабан при обеспечении скорости снижения температуры при замораживании наносимого жидкого материала не менее 150°С/мин с получением на поверхности барабана замороженных гранул диаметром 2.5-5 мм, после чего производят их съем и накопление, сублимационную непрерывную сушку проводят под воздействием инфракрасного излучения на перемещаемый в пространстве в условиях вибрации слой гранул, толщина которого не превышает максимального диаметра единичной гранулы.
2. Способ по п.1, отличающийся тем, что сублимационную непрерывную сушку проводят в течение 30-90 минут.
3. Способ по п.1, отличающийся тем, что сублимационную непрерывную сушку проводят в цилиндрической горизонтальной сушильной камере, в полости которой размещены вибротранспортер, выполненный в виде ряда соединенных между собой наклонных полок, установленных с возможностью регулирования угла наклона на 10-15° от горизонтали, оснащенных продольными ребрами, и инфракрасные излучатели, обеспечивающие тепловой поток интенсивностью 100-800 Вт/м2.
4. Установка для непрерывной сублимационной сушки термочувствительных лекарственных препаратов, содержащая емкость для исходной жидкости, устройство для получения регулируемых по размеру замороженных гранул, снабженное капельным дозатором-распылителем жидкости, накопитель замороженных гранул, сублиматор с цилиндрическим корпусом, систему охлаждения, систему вакуумной откачки, систему конденсации, бункер-накопитель высушенного продукта, насосы, трубопроводы, запорную аппаратуру, отличающаяся тем, что устройство для получения замороженных гранул выполнено в виде генератора льда барабанного типа, снабженного устройством – ножом для удаления замороженных гранул, корпус сублиматора установлен горизонтально, и внутри него размещены вибротранспортер с инфракрасными нагревателями.
5. Установка по п.4, отличающаяся тем, что вибротранспортер выполнен в виде ряда соединенных между собой наклонных полок, снабженными продольными внутренними желобами и установленными с возможностью регулирования угла наклона.
6. Установка по п.4, отличающаяся тем, что инфракрасные нагреватели установлены с возможностью регулирования теплового потока на поверхности полок.
РИСУНКИ
|