|
|
(21), (22) Заявка: 2008102210/28, 21.01.2008
(24) Дата начала отсчета срока действия патента:
21.01.2008
(46) Опубликовано: 20.04.2009
(56) Список документов, цитированных в отчете о поиске:
SU 744385 A1, 20.05.1980. SU 530286 A1, 30.09.1976. SU 670826 A1, 30.06.1979. FR 2088327 A1, 07.01.1972. US 5955885 A1, 21.09.1999.
Адрес для переписки:
350072, г.Краснодар, ул. Солнечная, 6, Открытое акционерное общество “Сатурн”
|
(72) Автор(ы):
Нагайкин Анатолий Семенович (RU), Летуновский Олег Андреевич (RU), Пересечанский Владимир Николаевич (RU), Лысков Сергей Николаевич (RU), Соловьев Геннадий Владимирович (RU), Внуков Евгений Васильевич (RU), Холодов Евгений Валентинович (RU), Гура Алексей Павлович (RU), Касаткин Виктор Васильевич (RU), Шкаранда Кузьма Владимирович (RU)
(73) Патентообладатель(и):
Открытое акционерное общество “Сатурн” (RU)
|
(54) УСТАНОВКА ДЛЯ КОНТРОЛЯ ПАРАМЕТРОВ ФОТОЭЛЕКТРИЧЕСКИХ ПРЕОБРАЗОВАТЕЛЕЙ
(57) Реферат:
Изобретение относится к электроизмерительной технике, в частности к устройствам для измерения параметров фотоэлектрических преобразователей (ФЭП) энергии светового излучения в электрическую, и предназначено для автоматизированного контроля солнечных элементов (СЭ), генераторов тока (ГТ) и батарей фотоэлектрических (БФ) при освещении их импульсным ксеноновым излучателем на заводе-изготовителе и в эксплуатирующих организациях. Сущность: установка содержит импульсную лампу, соединенную с накопительным зарядно-разрядным источником энергии постоянного тока, блок нагрузки, соединенный с контролируемым фотопреобразователем, эталонный светоприемник и измеритель. Дополнительно введены рабочий светоприемник, датчик температуры, контроллер. При этом блок нагрузки выполнен управляемым и электронным. Выходы контролируемого фотоэлектрического преобразователя, эталонного светоприемника, рабочего светоприемника и датчика температуры подключены к входам измерителя. Выход измерителя соединен с контроллером, который соединен с накопительным зарядно-разрядным источником постоянного тока, вычислительным комплексом, и управляемыми входами измерителя и управляемого электронного блока нагрузки. Кроме того, отражатели между задней стенкой контейнера и импульсной лампой выполнены из неполированного сплава алюминия с возможностью изменения каждым из них своего положения в двух плоскостях. Также в качестве разрядной цепи накопительного зарядно-разрядного источника энергии постоянного тока может быть использован LC-фильтр нижних частот не менее пятнадцатого порядка. Технический результат: упрощение процесса измерения программно-заданного числа точек значения тока ФЭП за время длительности одного импульса горения лампы; уменьшение времени измерения значений тока и напряжения (до 160 значений) вольтамперной характеристики (ВАХ), включая UXX и IКЗ, за время длительности одной вспышки импульсной лампы 3 мс; уменьшение погрешности изменения токов ФЭП для заданных значений напряжения. 1 з.п. ф-лы, 1 ил.
Изобретение относится к электроизмерительной технике, в частности к устройствам для измерения параметров фотоэлектрических преобразователей (ФЭП) энергии светового излучения в электрическую энергию, и предназначено для автоматизированного контроля солнечных элементов (СЭ), генераторов тока (ГТ) и батарей фотоэлектрических (БФ) при освещении их импульсным ксеноновым излучателем с интенсивностью один АМ0, что соответствует одной солнечной постоянной заатмосферного излучения Солнца, на заводе-изготовителе и в эксплуатирующих организациях.
Известно устройство контроля ФЭП (а.с. СССР 530286, опубл. 26.22.76), содержащее импульсную лампу, регулируемую нагрузку, источник энергии постоянного тока, измеритель, датчик напряжения, компаратор, ключ, блок задержки, запоминающий блок, генератор пилообразного напряжения, поджигающий блок и второй блок задержки.
Недостатками данного устройства являются сложная схема управления процессом измерения и задания необходимой нагрузки и то, что за время одной вспышки можно провести измерения только одной точки при заданной нагрузке. Кроме того, точность измерения не может быть высокой, так как при измерении не учитываются колебания освещенности (неравномерность амплитуды светового импульса по длительности вспышки), неравномерность освещенности по площади БС, а также изменение температуры БС.
Признаки, общие данного устройства с признаками предлагаемого, следующие:
– фотоэлектрический преобразователь;
– импульсная лампа;
– источник энергии постоянного тока;
– регулируемая нагрузка;
– измеритель.
Наиболее близким к принятым за прототип является устройство для контроля параметров ФЭП (а.с. СССР 744385, опубл. 20.05.80), содержащие импульсную лампу, соединенную с накопительным зарядно-разрядным источником энергии постоянного тока, блок нагрузки, соединенный с контролируемым ФЭП, выход которого через шаговое реле подключен к измерителю, селектор амплитуды и ячейки памяти, выходы которых соединены с зарядно-разрядным источником энергии постоянного тока, а выходы сброса подключены к блоку синхронизации, при этом два других входа ячеек памяти соединены с выходом селектора амплитуды, вход которого соединен с эталонным светоприемником.
Недостатком прототипа является:
– сложная схема управления процессом измерения заданных точек вольтамперных характеристик (ВАХ);
– длительное время измерения, так как за время одной вспышки длительностью (1-3) мс можно произвести измерение только одного значения тока и напряжения ВАХ, т.е. для снятия ВАХ необходимо произвести большое число вспышек импульсной лампы, а время заряда конденсатора до напряжения (3-5) кВ может достигать одной минуты;
– большая погрешность измерения, так как при измерении не учитывается неравномерность амплитуды светового импульса по длительности светового импульса за время одной вспышки импульсной лампы, и изменение амплитуды для следующих друг за другом вспышек, а также не учитывается температурная составляющая погрешности;
– пассивная дискретная нагрузка (резистивная), управляемая шаговым реле, которая не позволяет задать произвольное число точек измерения ВАХ;
– фиксация только пороговых значений уровней освещенности эталонным светоприемником, что не позволяет производить оперативную коррекцию результатов измерения на вычислительном комплексе;
– большая неравномерность освещенности плоскости контролируемого ФЭП (ГТ, БС).
Признаки прототипа, общие с признаками прелагаемого устройства, следующие:
– установка содержит импульсную лампу, соединенную с накопительным зарядно-разрядным источником энергии постоянного тока, блок нагрузки, соединенный с контролируемым ФЭП, эталонный светоприемник, измеритель.
Техническим результатом, достигаемым в предлагаемом устройстве, является:
– упрощение управления процессом измерения;
– уменьшение времени измерения значений тока и напряжения;
– уменьшение погрешности измерения токов ФЭП для заданных значений напряжения, приведенной к облученности, равной одной солнечной постоянной АМ0 (атмосферная масса, равная нулю, что соответствует заатмосферному излучению Солнца);
– повышение равномерности облученности плоскости контролируемого ФЭП.
Достигается вышеуказанный технический результат тем, что в установку для контроля параметров фотоэлектрических преобразователей, содержащую импульсную лампу, блок нагрузки, соединенный с контролируемым фотоэлектрическим преобразователем, эталонный светоприемник, измеритель введены дополнительно рабочий светоприемник, датчик температуры, контроллер, вычислительный комплекс, а блок нагрузки выполнен управляемым и электронным, при этом выходы контролируемого фотоэлектрического преобразователя, эталонного светоприемника, рабочего светоприемника и датчика температуры подключены к входам измерителя, выход измерителя соединен с контроллером, который соединен с накопительным зарядно-разрядным источником постоянного тока, вычислительным комплексом и управляемыми входами измерителя и управляемого электронного блока нагрузки. Кроме того, импульсная лампа размещена внутри закрытого контейнера, в передней стенке которого сформировано световое окно, а между задней стенкой контейнера и импульсной лампой установлены отражатели, выполненные из неполированного сплава алюминия с возможностью изменения каждым из них своего положения в двух плоскостях. Также в качестве разрядной цепи накопительного зарядно-разрядного источника энергии постоянного тока может быть использован LC-фильтр нижних частот не менее пятнадцатого порядка.
Упрощение процесса управления заключается в том, что с клавиатуры компьютера можно задать произвольное число значений напряжения в пределах (0-160), при которых можно измерять значения токов ФЭП за время одного импульса горения лампы.
Уменьшение времени измерения значения тока и напряжения достигается тем, что за время длительностью импульса горения лампы (3 мс) можно измерять 160 точек ВАХ, включая UXX и IКЗ.
Уменьшение погрешности измерения токов ФЭП для заданных значений напряжения достигается тем, что при измерении за период длительности светового импульса измеряется значение интенсивности облученности рабочим светоприемником в каждой точке светового импульса, измеряется температура контролируемого ФЭП, в соответствии с которыми производится коррекция результатов измерения вычислительным комплексом.
Повышение равномерности облученности контролируемого ФЭП достигается за счет установки отражателей из неполированного алюминиевого сплава, которые отраженным светом от импульсной лампы компенсируют снижение интенсивности прямого света, возникшее как следствие квадратичного закона в особенности в угловых участках ФЭП.
Отличительные признаки предлагаемой установки, обеспечивающие ее соответствие критерию «новизна» следующие:
– введены рабочий светоприемник, датчик температуры, контроллер, управляемый электронный блок нагрузки (управляемый источник тока или напряжения), вычислительный комплекс;
– выходы ФЭП, эталонного светоприемника, рабочего светоприемника и датчика температуры подключены непосредственно к входам измерителя;
– выход измерителя соединен с контроллером, который соединен с накопительным зарядно-разрядным источником постоянного тока, вычислительным комплексом и управляемыми входами измерителя и электронного блока нагрузки;
– импульсная лампа расположена в закрытом контейнере, в передней стенке которого сформировано световое окно, а между задней стенкой контейнера и импульсной лампой установлены отражатели, выполненные из неполированного сплава алюминия, и с возможностью изменения каждым из них своего положения в двух плоскостях;
– в качестве разрядной цепи накопительного зарядно-разрядного источника энергии постоянного тока используется LC-фильтр нижних частот не менее пятнадцатого порядка
Для доказательства соответствия предлагаемой установки критерию «изобретательский уровень» была проанализирована вся совокупность признаков и отдельно отличительные признаки. Установлено, что применение вышеуказанных отличительных признаков, дающих в совокупности с известными признаками технический результат, заключающийся в упрощении управления процессом измерения, уменьшении времени измерения значений тока и напряжения за время длительности одной вспышки импульсной лампы, уменьшение погрешности измерения, увеличению площади контролируемого ФЭП в литературных источниках не обнаружено. Таким образом, по мнению авторов, предлагаемая установка соответствует критерию «изобретательский уровень».
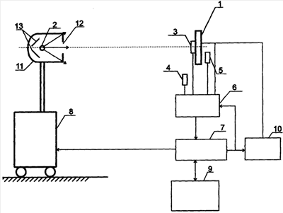
Предлагаемая установка для контроля параметров фотоэлектрических преобразователей изображена на чертеже.
Установка включает контролируемую ФЭП 1, в качестве которого может быть солнечный элемент (СЭ), фотоэлектрический модуль (ФМ), генератор тока (ГТ) или батарея фотоэлектрическая (БФ).
Контролируемый ФЭП 1 облучается импульсной лампой 2, расположенной на расстоянии, при котором обеспечивается интенсивность облученности ФЭП один АМ0. В зависимости от мощности лампы и площади ФЭП это расстояние может быть (0,5-12) м.
Свободно перемещаемые по плоскости ФЭП эталонный светоприемник 3, рабочий светоприемник 4, датчик температуры 5. а также выход ФЭП 1 подключены к соответствующим входам измерителя 6. Выход измерителя соединен с контроллером 7, который соединен с накопительным зарядно-разрядным источником постоянного тока 8, вычислительным комплексом 9 и управляемыми входами измерителя 6 и электронного блока нагрузки 10.
Импульсная лампа 2 размещена внутри закрытого контейнера 11, в передней стенке сформировано прямоугольное световое окно 12, а на задней стенке контейнера перед импульсной лампой установлены отражатели 13, выполненные из неполированного сплава АМцМ, каждый из которых может изменять свое положение в двух плоскостях.
В качестве разрядной цепи источника постоянного тока используется LC-фильтр нижних частот не менее пятнадцатого порядка.
Пример конкретного выполнения предлагаемой установки
В практической реализации одного из вариантов предлагаемой установки (см. чертеж) в качестве контролируемой ФЭП 1 может быть любая БФ, выполненная на солнечных элементах из кремния или арсенида галлия площадью до 3×3 м. Импульсная лампа 2 использована типа ИНП16/580 А (ЮЩ.374.265ТУ). Свободно перемещаемые эталонный светоприемник 3 и рабочий светоприемник 4 выполнены на основе солнечных элементов из кремния размером 40×80 мм. В качестве датчика температуры 5 использована микросхема 159НТ1А (ХМ3.456.014ТУ).
Измеритель 6 выполнен на аналого-цифровых преобразователях АЦП 1108 ПВ2 (бК0.347347-05ТУ). Контроллер 7 выполнен на основе микропроцессора КР1830ВЕ31 (АДБК.4311280.254ТУ) и микросхем серии 1554 (АЕЯР.431200.093). Накопительный зарядно-разрядный источник постоянного тока 8 выполнен на основе сетевого выпрямителя и семнадцати последовательно включенных LC-звеньев нижних частот на основе конденсаторов К75-40А-5Кв-40 мкФ (ОЖ0.464161ТУ). В качестве вычислительного комплекса 9 используется персональный компьютер Pentium 3,4. Управляемый электронный блок нагрузки 10 представляет собой источник напряжения с выходным напряжением до 150 В и токами до 40 А выполнен на двенадцати регулируемых параллельно включенных транзисторах 2Т834А (аА0.339209ТУ), операционном усилителе 14УД17АВК (АЕЯР.431130.171-22ТУ). Опорные уровни напряжений задаются с клавиатуры компьютера вычислительного комплекса 9 и программно за время длительности одной вспышки устанавливаются через цифроаналоговый преобразователь (ЦАП) 572ПА1А (бК0.347.182ТУ). Импульсная лампа 2 длиной 580 мм размещена в закрытом контейнере 11 из алюминиевых сплавов габаритами 1170×410×370 без защитного тубуса. В передней стенке контейнера 11 сформировано световое 12 окно размером 880×290 мм, закрытое съемным оптическим стеклом толщиной 3 мм или интерференционным светофильтром. Между задней стенкой контейнера 11 и импульсной лампой 2 установлены четыре отражателя 13 из неполированного сплава АМцМ, размерами 300×110 мм, положение которых изменяется в двух плоскостях. Контейнер 11 установлен на подъемном механизме, установленном внутри накопительного зарядно-разрядного устройства постоянного тока 8.
Формула изобретения
1. Установка для контроля параметров фотоэлектрических преобразователей, содержащая импульсную лампу, соединенную с накопительным зарядно-разрядным источником энергии постоянного тока, блок нагрузки, соединенный с контролируемым фотопреобразователем, эталонный светоприемник и измеритель, отличающаяся тем, что в установку дополнительно введены рабочий светоприемник, датчик температуры, контроллер, вычислительный комплекс, а блок нагрузки, выполнен управляемым и электронным, при этом выходы контролируемого фотопреобразователя, эталонного светоприемника, рабочего светоприемника и датчика температуры подключены к входам измерителя, выход которого соединен с контроллером, который соединен с накопительным зарядно-разрядным источником энергии постоянного тока, вычислительным комплексом и управляемыми входами измерителя и управляемого электронного блока нагрузки, кроме того, импульсная лампа размещена внутри закрытого контейнера, в передней стенке которого сформировано световое окно, а между задней стенкой контейнера и импульсной лампой установлены отражатели, выполненные из неполированного сплава алюминия, с возможностью изменения каждым своего положения в двух плоскостях.
2. Установка по п.1, отличающаяся тем, что в качестве разрядной цепи накопительного зарядно-разрядного источника энергии постоянного тока используется LC-фильтр нижних частот не менее пятнадцатого порядка.
РИСУНКИ
|
|