|
|
(21), (22) Заявка: 2007143873/28, 26.11.2007
(24) Дата начала отсчета срока действия патента:
26.11.2007
(46) Опубликовано: 27.03.2009
(56) Список документов, цитированных в отчете о поиске:
БЕЗИКОВИЧ А.Я., ШАПИРО Е.З. Измерение электрической мощности в звуковом диапазоне частот.- Л.: Энергия, 1980, с.45-46, с.72-73. РОЖДЕСТВЕНСКАЯ Т.Б. Электрические компараторы для точных измерений тока, напряжения и мощности. – М.: Издательство стандартов, 1964, с.30-45, с.50-81. ВЕКСЛЕР М.С. Измерительные приборы с электростатическими механизмами. –
Адрес для переписки:
400131, г.Волгоград, пр. Ленина, 28, ВолгГТУ, отдел интеллектуальной собственности
|
(72) Автор(ы):
Нефедьев Алексей Иванович (RU)
(73) Патентообладатель(и):
Государственное образовательное учреждение высшего профессионального образования Волгоградский государственный технический университет (ВолгГТУ) (RU)
|
(54) ЭЛЕКТРОСТАТИЧЕСКИЙ КОМПАРАТОР МОЩНОСТИ
(57) Реферат:
Изобретение относится к электроизмерительной технике и предназначено для использования при эталонных измерениях мощности в широком диапазоне измеряемых напряжений и частот. Технический результат – повышение точности компаратора. Для его достижения компаратор содержит подвижную систему в виде горизонтальной балки по типу весов. По краям балки укреплены подвижные электроды двух бинантных электростатических преобразователей мощности. Элементы крепления балки обеспечивают вращение балки и устойчивость к поперечным колебаниям. Два фотоэлектрических преобразователя подключены таким образом, что выходной сигнал с двух фотоэлектрических преобразователей складывается и усиливается. Равенство мощности на переменном и постоянном токе определяют при помощи нулевого индикатора. Предложенный электростатический компаратор мощности обеспечивает повышение точности измерения мощности в широком диапазоне напряжений и частот. 3 ил.
(56) (продолжение):
CLASS=”b560m”Л.: Энергия, 1974, с.127-129. RU 2302010 C1, 27.06.2007. US 2005083622 A, 21.04.2005.
Изобретение относится к электроизмерительной технике и предназначено для использования при эталонных измерениях в широком диапазоне измеряемой мощности и частот.
Известны электростатические компараторы мощности [Рождественская Т.Б. Электрические компараторы для точных измерений тока, напряжения и мощности. – М.: Издательство стандартов, 1964, с.36-40, с.82-85, Векслер М.С. Измерительные приборы с электростатическими механизмами. – Л.: Энергия, 1974, с.17-21, с.80-87] разновременного сравнения, которые выполнены в виде квадрантного электрометра, недостаток которых заключается в низкой точности.
Наиболее близким техническим решением (прототипом) к заявляемому изобретению является электростатический компаратор мощности одновременного сравнения [Безикович А.Я., Шапиро Е.З. Измерение электрической мощности в звуковом диапазоне частот. – Л.: Энергия, 1980, с.45-46, с.72-73], который содержит два однотипных и идентичных электростатических преобразователя, подвижные части которых закреплены на одной оси. На электрические цепи одного из преобразователей воздействует измеряемая мощность, а на цепи другого – мощность постоянного тока. В электростатическом компараторе моменты от действия мощности на переменном и постоянном токе направлены навстречу друг другу. Равенство моментов фиксируется при помощи электронно-оптической системы, включающей в себя лампочку-осветитель, зеркало, закрепленное на общей оси двух механизмов, и фотоэлектрический преобразователь.
Недостаток прототипа заключается в недостаточной точности и в сложности обеспечения идентичности электростатических преобразователей.
Задачей, на решение которой направлено заявляемое изобретение, является повышение точности измерения мощности в широком диапазоне напряжений и частот, и обеспечение регулировки идентичности характеристик электростатических преобразователей мощности.
Эта задача решена в результате того, что в электростатическом компараторе мощности, содержащем два электростатических преобразователя мощности, которые укреплены на одной оси таким образом, что моменты от измеряемых мощностей на переменном и постоянном токе направлены навстречу друг другу, элементы крепления подвижной части электростатического компаратора мощности, обеспечивающие вращение подвижной части вокруг оси вращения, фотоэлектрический преобразователь и нулевой индикатор, каждый электростатический преобразователь выполнен бинантным в виде двух многокамерных цилиндрических конденсаторов по краям поперечной горизонтальной балки с возможностью изменения их емкости и содержит два неподвижных электрода, жестко связанных с основанием компаратора, дополнительные цилиндрические электроды, хвостовики которых установлены в центре каждого неподвижного электрода для обеспечения возможности регулирования емкости преобразователей, и сдвоенный цилиндрический подвижный электрод, причем неподвижные электроды подключены к концам двух шунтов в цепи измеряемого тока, а цепь измеряемого напряжения подключена к подвижному электроду и средней точке шунтов цепи измеряемого тока.
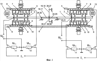
На фиг.1, 2 и 3 представлено схематическое изображение электростатического компаратора мощности.
Компаратор имеет поперечную горизонтальную балку 1, по краям которой укреплены подвижные сдвоенные цилиндрические электроды 2 двух бинантных электростатических преобразователей мощности в виде многокамерных цилиндрических конденсаторов, неподвижные электроды 3 и 4 которых, жестко связанные с основанием компаратора 5 и 6, снабжены дополнительными электродами 7 и 8, хвостовики которых укреплены в центре неподвижных электродов 3 и 4 с возможностью плавного регулирования емкости конденсаторов, образованной электродами 2, 3, 4, 7, 8, изоляторами 9, 10, на которых укреплены неподвижные электроды 3 и 4. Электростатические экраны к электродам 3, 4, токоподводы к электродам 2 и изоляторы, разделяющие поперечную горизонтальную балку 1 и сдвоенные подвижные электроды 2, на фиг.1 не показаны. Неподвижные электроды 3, 4 подключены к концам шунтов 11, 12, а цепь измеряемого напряжения U2 (U2-) подключена к сдвоенному подвижному электроду 2 и к средней точке шунтов 11, 12.
По краям балки 1 укреплены флажки 13, напротив каждого из которых расположены фоторезисторы 14 и осветительные лампы с конденсорами 15.
Фоторезисторы 14 (фиг.2) образуют два плеча мостовой цепи, а два других плеча мостовой цепи образуют соединенные последовательно постоянные резисторы и переменный резистор, обеспечивающий возможность установления нуля мостовой цепи. Одна из диагоналей мостовых цепей подключена к стабилизированному источнику напряжения, а другая – к балансному усилителю постоянного тока, к выходу которого подключен нулевой индикатор (на фиг.1, 2, 3 не показаны).
Для крепления подвижной части компаратора применено устройство для крепления подвижной части электроизмерительных приборов [АС СССР №1668997], которое содержит (фиг.2 и фиг.3) растяжки 16-23, амортизационные пружины 24-31, к которым крепятся наружные концы растяжек, ось 32 и кольца 33 и 34, жестко укрепленные на оси, к которым крепятся внутренние концы растяжек.
Для снижения погрешности электростатических преобразователей от асимметрии электроды 2, 3 и 4 покрыты золотом.
Шунты 11, 12 выполнены безреактивными в виде коаксиальных линий с распределенными параметрами с сопротивлением от 0,02 до 100 Ом, которые позволяют производить измерение мощности при номинальных токах от 20 мА до 100 А. Сопротивления шунтов 11, 12 должны быть известны с высокой точностью.
Электростатический компаратор мощности работает следующим образом. Напряжения, обозначенные на фиг.1, подаются на электроды компаратора. На сдвоенный подвижный электрод 2 и неподвижный электрод 3 подается напряжение U2+U1, а на электроды 2 и 4 подается напряжение U2-U1.
При этом вращающий момент М на переменном токе равен:
М=2·U1·U2·cos(U1 U2)dC/d ,
Вращающий момент М_ на постоянном токе равен:
M–=2·U1-·U2-·dC/d .
При М=М– отсчет мощности производится по току и напряжению в цепи постоянного тока.
Перед измерением мощности при помощи электростатического компаратора производится установка нуля компаратора и регулировка идентичности электростатических преобразователей на переменном напряжении. При помощи механического корректора (на фиг.1 не показан) и переменных резисторов (на фиг.1, 2, 3 не показаны) и при замкнутых клеммах U2 и U2- производится установка нуля компаратора. При этом нулевой индикатор должен показывать нуль. Затем производится регулировка идентичности электростатических преобразователей на переменном напряжении. Для этого на клеммы U2 подается номинальное переменное напряжение, клеммы U2- при этом замкнуты накоротко. Регулируя дополнительные электроды 7, 8 левого преобразователя, добиваются нулевого показания нулевого индикатора. Затем подается номинальное переменное напряжение на электроды 2, 3 левого и правого преобразователей. При помощи дополнительного электрода 7 правого преобразователя добиваются нулевого показания нулевого индикатора. Далее номинальное переменное напряжение подается на электроды 2 и 4 левого и правого преобразователей и при помощи дополнительного электрода 8 правого преобразователя добиваются нулевого показания нулевого индикатора. Далее номинальное переменное напряжение подается на электроды 2 и 4 левого и правого преобразователей и при помощи дополнительного электрода 8 правого преобразователя добиваются нулевого показания нулевого индикатора.
Повышение точности измерения мощности при помощи предложенного электростатического компаратора в широком диапазоне частот обеспечивается за счет высокой чувствительности электростатического компаратора, что связано с применением балки, по краям которой укреплены многокамерные подвижные электроды и флажки фотоэлектрического преобразователя угла поворота подвижной части в электрический сигнал, а также применением системы растяжек, которая обеспечивает малый противодействующий момент и предотвращает поперечные колебания подвижной части. Применение дополнительных электродов в электростатических преобразователях обеспечивает регулировку их идентичности и, следовательно, повышение точности электростатических компараторов мощности.
Использование предложенного электростатического компаратора обеспечивает повышение точности измерения мощности в широком диапазоне частот.
Формула изобретения
Электростатический компаратор мощности, содержащий два электростатических преобразователя мощности, которые укреплены на одной оси таким образом, что моменты от измеряемых мощностей на переменном и постоянном токе направлены навстречу друг другу, элементы крепления подвижной части электростатического компаратора мощности, обеспечивающие вращение подвижной части вокруг оси вращения, фотоэлектрический преобразователь и нулевой индикатор, отличающийся тем, что каждый электростатический преобразователь выполнен бинантным в виде двух многокамерных цилиндрических конденсаторов по краям поперечной горизонтальной балки с возможностью изменения их емкости, и содержит два неподвижных электрода, жестко связанных с основанием компаратора, дополнительные цилиндрические электроды, хвостовики которых установлены в центре каждого неподвижного электрода для обеспечения возможности регулирования емкости преобразователей, и сдвоенный подвижный электрод, причем неподвижные электроды подключены к концам двух шунтов в цепи измеряемого тока, а цепь измеряемого напряжения подключена к подвижному электроду и средней точке шунтов цепи измеряемого тока.
РИСУНКИ
|
|