|
|
(21), (22) Заявка: 2007144262/06, 28.11.2007
(24) Дата начала отсчета срока действия патента:
28.11.2007
(46) Опубликовано: 27.03.2009
(56) Список документов, цитированных в отчете о поиске:
SU 1449704 А2, 07.01.1989. SU 1550293 A1, 15.03.1990. RU 2170852 C2, 20.07.2001. WO 9512757 A1, 11.05.1995.
Адрес для переписки:
367001, РД, г.Махачкала, ул. М. Гаджиева, 43-а, ДГУ, УИС, Х.М.Магутдиновой, рег.№ 1069
|
(72) Автор(ы):
Бабаев Баба Джабраилович (RU), Бабаев Эмиль Бабаевич (RU)
(73) Патентообладатель(и):
Государственное образовательное учреждение высшего профессионального образования Дагестанский государственный университет (RU)
|
(54) СИСТЕМА СОЛНЕЧНОГО ЭНЕРГОСНАБЖЕНИЯ
(57) Реферат:
Изобретение относится к энергетике, а точнее к гелиотехнике, и может быть использовано для энергоснабжения потребителей. Изобретение заключается в том, что система солнечного энергоснабжения, включающая сосуды, заполненные термочувствительным газообразным рабочим телом и его жидким сорбентом, соединенные напорными и всасывающими трубопроводами с клапанами, выполнена из четырех контуров, при этом первый контур состоит из солнечного коллектора, питательного насоса и теплообменника, второй контур состоит из двух герметичных сосудов с теплоизоляционными стенками, соединенных напорным и всасывающим трубопроводами через соответствующие клапаны, при этом на напорном трубопроводе установлен турбоагрегат, а третий и четвертый контуры состоят из теплообменников, питательных насосов, вентилей, соединенных трубопроводами непосредственно с потребителем. Технический результат – повышение надежности и стабильности работы, КПД и мощности установки, а также комплексное использование установки для тепло- и электроснабжения потребителей. 1 ил.
Изобретение относится к энергетике, а точнее к гелиотехнике, и может быть использовано для энергоснабжения потребителей.
Известна система солнечного теплоснабжения [1], содержащая солнечный коллектор, бак-аккумулятор, сообщенные друг с другом прямым и обратным трубопроводами, и теплообменник, связанный по тракту нагретого теплоносителя с последним, а по тракту холодного теплоносителя с трубопроводом подпиточной воды. Дополнительный высокотемпературный теплообменник установлен в баке-аккумуляторе и связан по тракту нагретого теплоносителя одним концом с внутренним объемом бака, а другим концом с обратным трубопроводом, а по тракту холодного теплоносителя с трубопроводом. В результате этого уменьшаются потери тепла в окружающую среду.
Недостаток известной системы солнечного теплоснабжения – отсутствие перепадов давлений и использующих разности температур устройств.
Известна теплоэнергетическая установка [2], содержащая заполненный, например, жидким энергоносителем замкнутый контур в виде нескольких последовательно соединенных между собой спиральных витков, каждый из которых имеет участок подъема и спуска. В контуре размещена турбина, соединенная с генератором. На участках подъема и спуска каждого витка контура установлены соответственно теплообменники нагрева и охлаждения энергоносителя в виде коаксиально охватывающих соответственно участки подъема и спуска трубопроводов.
Недостаток известной теплоэнергетической установки – сложность конструкции, неэффективный теплообмен с теплоносителем и довольно низкий КПД.
Наиболее близким по технической сущности является устройство преобразования тепловой энергии изменений температуры в среде в механическую [3], которое содержит сосуд с теплопроводными стенками и зачерненной внешней поверхностью, заполненный термочувствительным газообразным рабочим телом, например аммиаком и его жидким сорбентом, например водным раствором аммиака. Сосуд соединен через напорный и всасывающий клапаны соответственно с напорным и всасывающим трубопроводами. К последним параллельно подключены двигатель и аккумулятор давления. Двигатель выполнен в виде лопастного мотора. Аккумулятор давления соединен с всасывающим трубопроводом через входной обратный клапан, а с напорным трубопроводом через выходной обратный клапан. Аккумулятор давления выполнен в виде жесткого сосуда с теплоизолирующими стенками, частично заполненного жидким сорбентом (например, водным раствором аммиака) газообразного рабочего тела (например, аммиака).
Недостатками этого устройства являются ненадежность и нестабильность работы, низкая поглотительная способность солнечной энергии, маломощность и низкий КПД из-за быстрого уравнивания температуры и давления в сосуде с теплопроводными стенками и аккумуляторе.
Задача изобретения – повышение надежности и стабильности работы, КПД и мощности установки, а также комплексное использование установки для тепло- и электроснабжения потребителей.
Технический результат – обеспечение достаточно полного поглощения солнечных лучей, повышение стабильности энергоснабжения за счет повышения разности температур и давлений в двух сосудах, использование дополнительно тепловой энергии фазового перехода (конденсации) теплоносителя для теплоснабжения, а турбины с генератором для электроснабжения потребителя.
Технический результат достигается тем, что система, включающая сосуды, заполненные термочувствительным газообразным рабочим телом и его жидким сорбентом, соединенные напорными и всасывающими трубопроводами с клапанами, отличается тем, что система выполнена из четырех контуров, при этом первый контур состоит из солнечного коллектора, питательного насоса и теплообменника, второй контур состоит из двух герметичных сосудов с теплоизоляционными стенками, соединенных напорным и всасывающим трубопроводами через соответствующие клапаны, при этом на напорном трубопроводе установлен турбоагрегат, а третий и четвертый контуры состоят из теплообменников, питательных насосов, вентилей, соединенных трубопроводами непосредственно с потребителем.
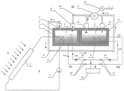
На чертеже представлена принципиальная схема системы солнечного энергоснабжения.
Она содержит I контур, где теплоносителем является вода, состоящий из солнечного коллектора 1, питательного насоса 2 и теплообменника 3, расположенного в герметичном сосуде 4 с теплоизоляционными стенками, заполненном термочувствительным газообразным рабочим телом 5 II контура, например аммиаком, и его жидким сорбентом 6, например водным раствором аммиака. Герметичный сосуд 4 соединен через напорный 7 и всасывающий 8 клапаны соответственно с напорным 9 и всасывающим 10 трубопроводами II контура. На напорном трубопроводе 9 размещена турбина 11, соединенная с генератором 12, и параллельно с ней – второй герметичный сосуд 13 с теплоизоляционными стенками. Герметичный сосуд 13 соединен с всасывающим трубопроводом 10 через входной обратный клапан 14, а с напорным трубопроводом 9 – через выходной обратный клапан 15. Второй герметичный сосуд 13 с теплоизоляционными стенками также частично заполнен жидким сорбентом 6, например водным раствором аммиака, и термочувствительным газообразным рабочим телом 5, например аммиаком, и служит аккумулятором энергии. Во втором сосуде 13 расположен теплообменник 16 III контура, в первом – теплообменник 17 IV контура, соединенные с потребителем тепловой энергии 18 питательными насосами 19 и 20 через вентили 21 и 22 соответственно III и IV контуров.
Система солнечного энергоснабжения работает следующим образом.
Солнечное излучение (И) проходит через светопрозрачную крышку коллектора 1, нагревает теплоноситель первого контура, например воду, и передает солнечную тепловую энергию через теплообменник 3, расположенный в первом герметичном сосуде 4, легкокипящему теплоносителю 5 и 6 второго контура. При этом увеличивается температура газообразного рабочего тела 5 и его жидкого сорбента 6, находящихся в первом герметичном сосуде 4. В результате из жидкого сорбента 6 выделяется газообразное рабочее тело 5, что увеличивает давление в емкости 4. Газообразное рабочее тело повышенного давления открывает клапан 7, проходит по напорному трубопроводу 9, вращая турбину 11, поступает через клапан 14 во второй сосуд 13, где увеличивает давление, и под давлением частично поглощается жидким сорбентом 6. Клапаны 8 и 15 при этом закрыты. Конденсация газообразного теплоносителя 5 усиливается за счет теплообменника 16 во втором сосуде, и этим повышается КПД турбоагрегата. Горячую воду, получаемую во втором сосуде 13 за счет теплообменника 16, подают потребителю 18 питательным насосом 19, т.е. по третьему контуру. При этом вентили 21 открыты, а вентили 22 закрыты. По данной схеме, третьему контуру, теплоснабжение потребителя происходит в солнечные дни и происходит частичное аккумулирование энергии в сосуде 13. В пасмурные дни или ночью при снижении интенсивности солнечного излучения теплоснабжение потребителя осуществляется по четвертому контуру, понижается температура газообразного рабочего тела 5 и его жидкого сорбента 6, заполняющих первый сосуд 4, что вызывает увеличение способности жидкого сорбента 6 растворять газообразное рабочее тело 5. В результате поглощения газообразного рабочего тела 5 сорбентом 6 уменьшается давление в первом сосуде 4, и газообразное рабочее тело 5 поступает из второго сосуда 13, вращая турбину 11, через клапаны 15 и 8 в сосуд 4, где по мере уменьшении температуры жидкого сорбента 6 за счет теплообменника 17 и поглощения газообразного рабочего тела 5 уменьшается давление, что, в свою очередь, вызывает выделение газообразного рабочего тела 5 из сорбента 6 во втором сосуде 13 за счет аккумулированной энергии и прекращения теплосъема по третьему контуру. Клапаны 7 и 14 при этом закрыты. Теплообменник 17, расположенный в первом сосуде 4, повышает интенсивность поглощения газообразного теплоносителя 5 жидким сорбентом 6, а значит, и КПД работы турбоагрегата, используется и тепло, выделяемое при конденсации пара для получения горячей воды и снабжения потребителя 18 питательным насосом 20. При этом, если отсутствует солнечное излучение (ночью, в пасмурные дни и т.д.), вентили 22 открыты, а вентили 21 закрыты.
Описанный цикл повторяется в зависимости от изменения во времени потока солнечной радиации.
Предлагаемая система солнечного энергоснабжения обладает следующими преимуществами:
– обеспечивает достаточно полное поглощение солнечных лучей;
– повышается надежность и стабильность энергоснабжения потребителя;
– повышается КПД и мощность установки за счет повышения разности температур и давлений в двух сосудах;
– используется дополнительно тепловая энергия фазового перехода (конденсации) теплоносителя для теплоснабжения, а турбина с генератором для электроснабжения потребителя.
БИБЛИОГРАФИЧЕСКИЕ ДАННЫЕ
1. Цепелев А.П., Желдак В.В., Брандуков О.Л. Система солнечного теплоснабжения. Авторское свидетельство № SU 1550293, F 24 J 2/42, бюл. №10, 1990 г.
2. Магомедов А.Ш. Теплоэнергетическая установка. Авторское свидетельство №SU 1312241, F 03 G 7/06, бюл. №19, 1987 г.
3. Коваленко Э.П., Кацук Г.С. Устройство преобразования тепловой энергии изменений температуры в среде в механическую. Авторское свидетельство №SU 1449704, F 03 G 7/06, бюл. №1, 1989 г.
Формула изобретения
Система солнечного энергоснабжения, включающая сосуды, заполненные термочувствительным газообразным рабочим телом и его жидким сорбентом, соединенные напорными и всасывающими трубопроводами с клапанами, отличающаяся тем, что система выполнена из четырех контуров, при этом первый контур состоит из солнечного коллектора, питательного насоса и теплообменника, второй контур состоит из двух герметичных сосудов с теплоизоляционными стенками, соединенных напорным и всасывающим трубопроводами через соответствующие клапаны, при этом на напорном трубопроводе установлен турбоагрегат, а третий и четвертый контуры состоят из теплообменников, питательных насосов, вентилей, соединенных трубопроводами непосредственно с потребителем.
РИСУНКИ
|
|