|
|
(21), (22) Заявка: 2007119765/06, 28.05.2007
(24) Дата начала отсчета срока действия патента:
28.05.2007
(46) Опубликовано: 27.03.2009
(56) Список документов, цитированных в отчете о поиске:
САЗАНОВ Б.В. и др. Промышленные тепловые электростанции. – М.: Энергия, 1967, стр.214. SU 355467 А, 16.10.1972. RU 2236517 C2, 27.10.2003. SU 387131 A, 21.06.1973. RU 2075019 C1, 10.03.1997. EP 0256243 A, 24.02.1988. SU 868011 A1, 30.09.1981. RU 2263792 C2, 13.11.2001.
Адрес для переписки:
443100, г.Самара, ул. Молодогвардейская, 244, Главный корпус СамГТУ, патентный отдел
|
(72) Автор(ы):
Кудинов Анатолий Александрович (RU), Егоров Максим Александрович (RU), Зиганшина Светлана Камиловна (RU)
(73) Патентообладатель(и):
Государственное образовательное учреждение высшего профессионального образования Самарский государственный технический университет (RU)
|
(54) ТЕПЛОВАЯ ЭЛЕКТРИЧЕСКАЯ СТАНЦИЯ
(57) Реферат:
Изобретение относится к энергетике и может быть использовано на тепловых электрических станциях. Тепловая электрическая станция, содержащая конденсатор паровой турбины, систему оборотного водоснабжения, включающую два поверхностных водоводяных теплообменника предварительного подогрева сырой воды перед подачей ее на химводоочистку, градирню, состоящую из вытяжной башни и водосборного бассейна, самотечный перепускной канал, соединяющий водосборный бассейн градирни с водоприемным колодцем, самотечный водовод, циркуляционный насос, напорный трубопровод к конденсатору паровой турбины, сливной напорный трубопровод к водосборному бассейну градирни и сливной напорный трубопровод к вытяжной башне, снабженной водораспределительным лотком с разбрызгивающими соплами, оросительным устройством и водоуловителем, при этом греющий тракт первого по ходу движения циркуляционной воды поверхностного теплообменника подключен к напорному трубопроводу к конденсатору паровой турбины, а греющий тракт второго теплообменника включен в сливной напорный трубопровод к водосборному бассейну градирни, причем нагреваемые тракты теплообменников включены последовательно в трубопровод сырой воды перед подачей ее на химводоочистку. Изобретение позволяет снизить давление в конденсаторе паровой турбины вследствие более глубокого охлаждения подаваемой в конденсатор циркуляционной воды. 1 ил.
Изобретение относится к энергетике и может быть использовано на тепловых электрических станциях.
Известен аналог – тепловая электрическая станция (см. Сазанов Б.В., Юренев В.Н., Баженов М.И., Богородский А.С. Промышленные тепловые электростанции. М.: Энергия, 1967. С.214), содержащая конденсатор паровой турбины, систему оборотного водоснабжения, включающую градирню, водоприемный колодец, самотечный водовод, циркуляционный насос, напорный трубопровод к конденсатору паровой турбины и сливной напорный трубопровод к градирне, состоящей из вытяжной башни и водосборного бассейна, соединенного самотечным перепускным каналом с водоприемным колодцем, при этом вытяжная башня градирни снабжена водораспределительным лотком с разбрызгивающими соплами, оросительным устройством и водоуловителем. Данный аналог принят за прототип.
К причине, препятствующей достижению указанного ниже технического результата при использовании известной тепловой электрической станции, принятой за прототип, относится то, что известная тепловая электрическая станция обладает пониженной экономичностью из-за малого охлаждения в градирне нагретой в конденсаторе паровой турбины циркуляционной воды, что обусловливает возрастание давления в конденсаторе паровой турбины и снижение коэффициента полезного действия тепловой электрической станции.
Сущность изобретения заключается в следующем.
Для повышения экономичности тепловой электрической станции предлагается в системе оборотного водоснабжения с градирней тепловой электрической станции установить два поверхностных водоводяных теплообменника. При этом греющий тракт первого по ходу движения циркуляционной воды теплообменника подключить к напорному трубопроводу к конденсатору паровой турбины, а нагреваемый тракт включить в трубопровод сырой (исходной) воды. Охлажденную в первом теплообменнике циркуляционную воду направить в один из пучков конденсатора паровой турбины, а после конденсатора по сливному напорному трубопроводу – в греющий тракт второго поверхностного теплообменника для догрева сырой воды перед подачей ее на химводоочистку, причем охлажденную во втором поверхностном теплообменнике циркуляционную воду направить в водосборный бассейн, минуя вытяжную башню градирни. В этом случае на тепловой электрической станции в один из пучков конденсатора паровой турбины будет подаваться более охлажденная циркуляционная вода, что позволит снизить давление в конденсаторе паровой турбины. Кроме того, отвод охлажденной во втором поверхностном теплообменнике циркуляционной воды непосредственно в водосборный бассейн, минуя вытяжную башню градирни, позволит уменьшить расход циркуляционной воды через вытяжную башню и осуществить в ней более глубокое охлаждение циркуляционной воды, что дополнительно снизит давление в конденсаторе паровой турбины и повысит экономичность тепловой электрической станции.
Технический результат – повышение экономичности тепловой электрической станции путем снижения давления в конденсаторе паровой турбины вследствие более глубокого охлаждения подаваемой в конденсатор циркуляционной воды посредством установки в системе оборотного водоснабжения с градирней тепловой электрической станции двух поверхностных водоводяных теплообменников.
Указанный технический результат при осуществлении изобретения достигается тем, что известная тепловая электрическая станция содержит конденсатор паровой турбины, систему оборотного водоснабжения, включающую градирню, водоприемный колодец, самотечный водовод, циркуляционный насос, напорный трубопровод к конденсатору паровой турбины и сливной напорный трубопровод к градирне, состоящей из вытяжной башни и водосборного бассейна, соединенного самотечным перепускным каналом с водоприемным колодцем, при этом вытяжная башня градирни снабжена водораспределительным лотком с разбрызгивающими соплами, оросительным устройством и водоуловителем. Особенность тепловой электрической станции заключается в том, что система оборотного водоснабжения с градирней тепловой электрической станции снабжена двумя поверхностными водоводяными теплообменниками, греющий тракт первого из которых по ходу движения циркуляционной воды подключен к напорному трубопроводу к конденсатору паровой турбины, а греющий тракт второго теплообменника включен в сливной напорный трубопровод к водосборному бассейну градирни, при этом нагреваемые тракты теплообменников включены последовательно в трубопровод сырой воды перед подачей ее на химводоочистку.
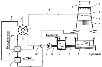
На чертеже представлена схема тепловой электрической станции.
Тепловая электрическая станция содержит конденсатор 1 паровой турбины, систему оборотного водоснабжения, включающую поверхностные водоводяные теплообменники 2 и 3 предварительного подогрева сырой (исходной) воды перед подачей ее на химводоочистку, градирню, состоящую из вытяжной башни 4 и водосборного бассейна 5, самотечный перепускной канал 6, водоприемный колодец 7, самотечный водовод 8, циркуляционный насос 9, напорный трубопровод 10 к конденсатору 1 паровой турбины, сливной напорный трубопровод 11 к водосборному бассейну 5 градирни и сливной напорный трубопровод 12 к вытяжной башне 4, снабженной водораспределительным лотком 13 с разбрызгивающими соплами 14, оросительным устройством 15 и водоуловителем 16. Греющий тракт теплообменника 2 подключен к напорному трубопроводу 10 к конденсатору 1 паровой турбины, а греющий тракт теплообменника 3 включен в сливной напорный трубопровод 11 к водосборному бассейну 5 градирни, при этом нагреваемые тракты теплообменников 2 и 3 включены последовательно в трубопровод 17 сырой (исходной) воды перед подачей ее на химводоочистку.
Работа тепловой электрической станции осуществляется следующим образом.
Охлажденная в вытяжной башне 4 градирни и в поверхностном теплообменнике 3 циркуляционная вода из водоприемного колодца 7 циркуляционным насосом 9 по напорному трубопроводу 10 подается в конденсатор 1 паровой турбины. При этом общий поток циркуляционной воды перед подачей его в конденсатор 1 паровой турбины разделяется на два потока. Один поток направляется непосредственно в конденсатор 1 паровой турбины, а второй – в греющий тракт поверхностного теплообменника 2, где циркуляционная вода более глубоко охлаждается и подается в один из встроенных пучков конденсатора 1 паровой турбины. В конденсаторе 1 циркуляционная вода нагревается за счет теплоты конденсации (парообразования) отработавшего в турбине пара. Поток циркуляционной воды, который был направлен непосредственно в конденсатор 1 паровой турбины, по сливному напорному трубопроводу 12 подается в водораспределительный лоток 13 вытяжной башни 4 градирни, а другой поток циркуляционной воды, который был направлен в греющий тракт поверхностного теплообменника 2, по сливному напорному трубопроводу 11 подается в греющий тракт поверхностного теплообменника 3. Охлажденная в поверхностном теплообменнике 3 циркуляционная вода направляется в водосборный бассейн 5, минуя вытяжную башню 4 градирни. В поверхностных теплообменниках 2 и 3 циркуляционной водой осуществляется подогрев исходной воды перед подачей ее на химводоочистку.
Из водораспределительного лотка 13 вода поступает в разбрызгивающие сопла 14. С помощью сопел 14 поток воды разбрызгивается и в форме струй и капель падает на оросительное устройство 15, а затем стекает в виде дождя в водосборный бассейн 5. В вытяжной башне 4 градирни навстречу потоку воды движется холодный атмосферный воздух. В процессе непосредственного контакта теплоносителей осуществляется тепло- и массообмен между водой и воздухом, при этом вода охлаждается, а воздух подогревается и насыщается водяными парами. Затем воздух проходит водоуловитель 16, где из него отделяется капельная влага, и через вытяжную башню 4 градирни отводится в атмосферу.
Из водосборного бассейна 5 охлажденная циркуляционная вода по самотечному перепускному каналу 6 поступает в водоприемный колодец 7, а затем в самотечный водовод 8, откуда циркуляционным насосом 9 снова подается в напорный трубопровод 10.
Таким образом, в заявленном решении система оборотного водоснабжения с градирней тепловой электрической станции снабжена двумя поверхностными водоводяными теплообменниками, греющий тракт первого из которых по ходу движения циркуляционной воды подключен к напорному трубопроводу к конденсатору паровой турбины, а греющий тракт второго теплообменника включен в сливной напорный трубопровод к водосборному бассейну градирни, при этом нагреваемые тракты теплообменников включены последовательно в трубопровод сырой воды перед подачей ее на химводоочистку. За счет этого в один из пучков конденсатора паровой турбины подается более охлажденная циркуляционная вода, что обусловливает снижение давления в конденсаторе паровой турбины. Кроме того, отвод охлажденной во втором поверхностном теплообменнике циркуляционной воды непосредственно в водосборный бассейн, минуя вытяжную башню градирни, позволяет уменьшить расход циркуляционной воды через вытяжную башню и осуществлять в ней более глубокое охлаждение циркуляционной воды, что дополнительно снижает давление в конденсаторе паровой турбины и повышает экономичность тепловой электрической станции.
Формула изобретения
Тепловая электрическая станция, содержащая конденсатор паровой турбины, систему оборотного водоснабжения, включающую градирню, водоприемный колодец, самотечный водовод, циркуляционный насос, напорный трубопровод к конденсатору паровой турбины и сливной напорный трубопровод к градирне, состоящей из вытяжной башни и водосборного бассейна, соединенного самотечным перепускным каналом с водоприемным колодцем, при этом вытяжная башня градирни снабжена водораспределительным лотком с разбрызгивающими соплами, оросительным устройством и водоуловителем, отличающаяся тем, что система оборотного водоснабжения с градирней тепловой электрической станции снабжена двумя поверхностными водоводяными теплообменниками, греющий тракт первого из которых по ходу движения циркуляционной воды подключен к напорному трубопроводу к конденсатору паровой турбины, а греющий тракт второго теплообменника включен в сливной напорный трубопровод к водосборному бассейну градирни, при этом нагреваемые тракты теплообменников включены последовательно в трубопровод сырой воды перед подачей ее на химводоочистку.
РИСУНКИ
|
|