|
|
(21), (22) Заявка: 2006147351/06, 29.12.2006
(24) Дата начала отсчета срока действия патента:
29.12.2006
(43) Дата публикации заявки: 10.07.2008
(46) Опубликовано: 27.03.2009
(56) Список документов, цитированных в отчете о поиске:
RU 2277639 C1, 10.06.2006. US 6109019 A1, 29.08.2008. RU 2208685 C2, 20.07.2003. SU 682662 A1, 30.08.1979. SU 567829 A1, 05.08.1977. EP 0931911 A2, 28.07.1999.
Адрес для переписки:
443100, г.Самара, ул. Молодогвардейская, 244, Главный корпус СамГТУ, патентный отдел
|
(72) Автор(ы):
Щелудько Леонид Павлович (RU)
(73) Патентообладатель(и):
Государственное образовательное учреждение высшего профессионального образования Самарский государственный технический университет (RU)
|
(54) СПОСОБ ПУСКА, РАБОТЫ И СБРОСА НАГРУЗКИ ТЕПЛОЭЛЕКТРОЦЕНТРАЛИ И УСТРОЙСТВО ДЛЯ ЕГО ОСУЩЕСТВЛЕНИЯ
(57) Реферат:
Изобретение относится к области энергетики, к способам работы теплоэлектроцентрали, надстроенной парогазовым блоком с котлом-утилизатором. К продуктам сгорания перед силовой газотурбинной установкой подводят дополнительное топливо. Выход котла-утилизатора соединен с паропроводом между цилиндрами высокого и среднего давления теплофикационной паровой турбины, а также с конденсатором этой турбины. Пар из котла-утилизатора подают в часть среднего давления паровой турбины с температурой, на 50-70 градусов превышающей температуру пара в этой части. Производительность котельного агрегата снижают пропорционально расходу пара из котла-утилизатора. При пуске газотурбинной установки, при сбросе нагрузки паровой турбиной или газотурбинной установкой производят дросселирование и сброс пара из котла-утилизатора в конденсатор. Давление пара перед частью среднего давления паровой турбины в зимний период изменяют в зависимости от сезона года. Изобретение позволяет повысить мощность и экономичность теплоэлектроцентрали. 2 н.п. ф-лы, 1 ил.
Изобретение относится к области энергетики, а точнее к способам пуска, работы и сброса нагрузки теплоэлектроцентрали модернизированной по парогазовому циклу и устройству для его осуществления.
Известен способ работы теплофикационной парогазовой установки, согласно которому теплоту сбросных газов газотурбинной установки используют в котле-утилизаторе для генерации пара двух давлений. Пар высокого давления из котла-утилизатора подают в теплофикационную паровую турбину, имеющую пониженные, относительно стандартных, начальные параметры пара. Пар из теплофикационных отборов используют для покрытия тепловых нагрузок потребителей. Пар низкого давления из котла-утилизатора направляют для деаэрации питательной воды.
Парогазовые установки этого типа можно использовать для модернизации действующих теплоэлектроцентралей с турбинами типа ПТ-60, ПТ-80, Т-100. (Доклад Ольховского Г.Г. и Березинца П.А. «Техническое перевооружение газомазутных ТЭЦ с использованием газотурбинных и парогазовых технолог») на иеждународной конференции «Эффективное оборудование и новые технологии – в российскую тепловую энергетику» -«Энерго-пресс» №2, с.372 11.01.02 г.).
Недостатками данного способа работы теплофикационной парогазовой установки являются ее высокая стоимость, необходимость применения котла-утилизатора с циклом двух давлений пара (7-8 МПа, 480-510°С), чем стандартные (13 МПа, 555°С) параметры пара действующих паротурбинных ТЭЦ.
Известен также способ работы бинарной парогазовой установки, согласно которому, к продуктам сгорания перед силовой газовой турбиной газотурбинной установки подводят дополнительное тепло топлива и утилизируют теплоту сбросных газов газотурбинной установки в паровом котле-утилизаторе двух давлений пара. Пар высокого давления из котла-утилизатора расширяют в конденсационной паровой турбине, а пар низкого давления используют для деаэрации питательной воды парового котла-утилизатора. В результате осуществления описанного способа работы увеличивают мощность газотурбинной установки, паропроизводительность и температуру острого пара котла-утилизатора, повышают мощность конденсационной паровой турбины и экономичность парогазовой энергетической установки. (Е.Гриценко, В.Данильченко Парогазовая установка на базе газотурбинного двигателя НК-37. «Газотурбинные технологии». Январь-февраль 2003, с.42-43).
Недостатком этого способа работы бинарной парогазовой энергетической установки является необходимость применения котла-утилизатора двух давлений пара. Вырабатываемый пар высокого давления имеет не стандартные для существующих паровых турбин начальные параметры. Специальная паровая турбина с нестандартными начальными параметрами пара и котел-утилизатор двух давлений пара имеют повышенную стоимость, что приводит к повышению суммарных затрат в бинарную парогазовую энергетическую установку.
Данный способ работы энергетической парогазовой установки может быть применен при модернизации существующих теплоэлектроцентралей по парогазовому циклу. Описанный способ работы бинарной парогазовой энергетической установки принят за прототип изобретения.
Задачей предлагаемого технического решения является разработка способа пуска, работы и сброса нагрузки теплоэлектроцентрали, модернизированной по парогазовому циклу, обеспечивающего повышение ее мощности и тепловой экономичности во всем диапазоне рабочих нагрузок теплоэлектроцентрали, в течение 7500-8000 часов в год, повышение экономичности теплофикационной паротурбинной установки теплоэлектроцентрали при ее работе в различных режимах, снижение стоимости генерируемой энергии и сокращение затрат на реконструкцию действующей теплоэлектроцентрали. Это определяется также тем, что газотурбинная установка и котел-утилизатор могут располагаться за пределами главного корпуса теплоэлектроцентрали и связь котла-утилизатора с теплофикационной паротурбинной установкой осуществляется лишь трубопроводами среднего давления пара и питательной воды, имеющими невысокую стоимость. При пуске газотурбинной установки и в аварийных ситуациях предусматривается сброс пара от котла-утилизатора в конденсатор паровой турбины.
Указанный технический результат достигается тем, что в способе пуска, работы и сброса нагрузки теплоэлектроцентрали, согласно которому пар из парового котла теплоэлектроцентрали расширяют в теплофикационной паровой турбине, пар из ее регулируемых теплофикационных отборов подают в сетевые подогреватели, теплоту сбросных газов газотурбинной установки утилизируют в паровом котле-утилизаторе, пар из которого расширяют в теплофикационной паровой турбине, причем к продуктам сгорания перед силовой турбиной газотурбинной установки подводят дополнительное тепло топлива, пар после котла-утилизатора подают в часть среднего давления теплофикационной паровой турбины с температурой, на 50-70 градусов превышающей температуру пара в этой части турбины, производительность котельного агрегата снижают пропорционально расходу пара из парового котла-утилизатора, а при пуске газотурбинной установки, до достижения требуемых параметров пара котла-утилизатора, а также в аварийных ситуациях, при сбросе нагрузки теплофикационной паровой турбиной или газотурбинной установкой, производят дросселирование и сброс пара из котла-утилизатора в конденсатор паровой турбины;
в зимний период, при работе теплоэлектроцентрали по тепловому графику нагрузок, давление пара перед частью среднего давления теплофикационной паровой турбины изменяют в соответствии с текущей тепловой нагрузкой теплофикационных потребителей;
в осеннее-весенние периоды, при работе теплоэлектроцентрали в теплофикационных режимах по электрическому графику нагрузок, давление пара перед частью среднего давления теплофикационной паровой турбины изменяют в соответствии с текущей тепловой нагрузкой теплофикационных потребителей и электрической мощностью этой турбины;
в летний период, при работе теплоэлектроцентрали с конденсационной выработкой электроэнергии, давление пара перед частью среднего давления теплофикационной паровой турбины изменяют в соответствии с электрической мощностью теплофикационной паровой турбины.
Известна теплоэлектроцентраль, содержащая котельный агрегат, теплофикационную паровую турбину, включающую цилиндры высокого и среднего давления, регенеративные и регулируемые промышленные и теплофикационные отборы пара, поворотную регулирующую диафрагму, конденсатор, систему регенерации, деаэратор, сетевые подогреватели сетевой воды, газотурбинную установку с размещенными в ее выхлопном газоходе паровым котлом-утилизатором и газоводяным подогревателем. Вход по питательной воде котла-утилизатора подключен к выходу деаэратора трубопроводом с питательным насосом, а его выход подключен паропроводом к паропроводу промышленного отбора паровой турбины, причем газоводяной подогреватель включен по водяной стороне в трубопровод добавочной воды перед деаэратором. (А.с. СССР №1617161 А1, F01K 17/00, F01K 23/00. Теплофикационная паротурбинная установка).
Данная теплоэлектроцентраль принята за прототип устройства предлагаемого изобретения. Недостатки установки-прототипа:
1) возможность его использования только при модернизации ТЭЦ с турбоагрегатами с промышленными и теплофикационными регулируемыми отборами пара (турбины типа ПТ);
2) теплофикационная парогазовая установка-прототип дает возможность дополнительной выработки электроэнергии на тепловом потреблении и повышения экономичности за счет вытеснения пара промышленного отбора паровой турбины лишь в период максимальных теплофикационных нагрузок теплоэлектроцентрали.
Для устранения недостатков указанного прототипа и реализации предлагаемого способа пуска, работы и сброса нагрузки теплоэлектроцентраль, содержащая котельный агрегат, соединенный паропроводом с теплофикационной паротурбинной установкой, включающей теплофикационную паровую турбину с цилиндрами цилиндры высокого и среднего давления, регенеративными и регулируемыми промышленным и теплофикационными отборами пара, поворотную регулирующую диафрагму, конденсатор, систему регенерации, деаэратор, сетевые подогреватели сетевой воды, газотурбинную установку, паровой котел-утилизатор и газоводяной теплообменник, размещенные с в ее выхлопном газоходе; входной водяной патрубок парового котла-утилизатора связан трубопроводом питательной воды с деаэратором, а его выходной патрубок связан трубопроводом с частью среднего давления паровой турбины, газоводяной подогреватель включен по водяной стороне в трубопровод добавочной воды или в трубопровод сетевой воды, причем газотурбинная установка включает газовую турбину турбокомпрессора, силовую газовую турбину и дополнительную камеру сгорания, установленную в газоходе между газовой турбиной турбокомпрессора и силовой газовой турбиной, выходной патрубок парового котла-утилизатора соединен одним паропроводом через размещенные на нем дополнительные регулирующий клапан, обратный клапан и пускосбросное устройство с перепускным паропроводом между цилиндрами высокого и среднего давления теплофикационной паровой турбины, а другим дополнительным сбросным паропроводом через пускосбросное устройство – с конденсатором паровой турбины.
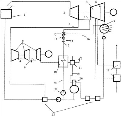
На чертеже показана тепловая схема, реализующая предлагаемый способ пуска, работы и сброса нагрузки теплоэлектроцентрали при ее модернизации по парогазовому циклу.
Основными элементами тепловой схемы являются:
1 – котельный агрегат, 2 – цилиндр высокого давления теплофикационной паровой турбины, 3 – паропровод регенеративного отбора пара на подогреватель высокого давления паровой турбины 2, 4 – цилиндр среднего давления турбины, 5 – перепускной паропровод между цилиндрами высокого 2 и среднего 5 давления теплофикационной паровой турбины, 6 – поворотная регулирующая диафрагма, 7 – конденсатор, 8 – газотурбинная установка с разрезным валом, 9 – дополнительная камера сгорания между компрессорной и силовой газовыми турбинами газотурбинной установки 8, 10 – паровой котел-утилизатор, 11 – газоводяной теплообменник, 12 – паропровод, 13 – регулирующий клапан, связывающий паровой котел-утилизатор 10 с перепускным паропроводом 5, 14 – обратный клапан, 15 – пускосбросное устройство, 16 – сбросной паропровод, 17 – сетевые подогреватели, 18 – трубопровод питательной воды котла-утилизатора 10, 19 – трубопровод добавочной воды, 20 – деаэратор. 21 – питательный насос котла-утилизатора 10, 22 – регенеративные подогреватели.
Способ пуска, работы и сброса нагрузки теплоэлектроцентрали, модернизированной по парогазовому циклу, осуществляется следующим образом. Пар высокого давления из котельного агрегата 1 подводят к цилиндру высокого давления 2 теплофикационной турбины. Часть пара из выхлопного патрубка цилиндра высокого давления 2 по паропроводу регенеративного отбора 3 подают на регенеративный подогреватель высокого давления. В течение всего рабочего времени газотурбинной установки 8 (7500-8000 часов в год), в ее основную и в дополнительную 9 камеры сгорания подают топливо и нагружают газотурбинную установку, а также размещенный в ее выхлопном газоходе паровой котел-утилизатор 10, до их полной электрической и паровой мощности. Перегретый пар среднего давления из котла-утилизатора 10, температура которого на 50-70 градусов выше, чем температура пара перед цилиндром среднего давления 4 теплофикационной паровой турбины, подают по паропроводу 12 через регулирующий клапан 13, обратный клапан 14 и пускосбросное устройство 15 в перепускной паропровод 5 на вход в цилиндр среднего давления 4 теплофикационной паровой турбины. Пускосбросное устройство 15 применяют при пуске газотурбинной установки 8 до достижения требуемых параметров пара парового котла-утилизатора 10 и для сброса этого пара через сбросной паропровод 16 в пароприемное устройство конденсатора 7, а также в аварийных ситуациях при сбросе нагрузки теплофикационной паровой турбиной или газотурбинной установкой 8.
При всех рабочих режимах теплоэлектроцентрали паропроизводительность котельного агрегата 1 снижают на величину, пропорциональную количеству пара, подводимого из парового котла-утилизатора 10 в перепускной паропровод 5 между цилиндрами высокого 2 и среднего 4 давления теплофикационной паровой турбины.
В зимний период, при работе теплоэлектроцентрали по тепловому графику нагрузок, поворотную регулирующую диафрагму 6 в цилиндре среднего давления 4 теплофикационной паровой турбины закрывают. Пар из верхнего и нижнего теплофикационных отборов подают в сетевые подогреватели 17. Давление пара на входе в цилиндр среднего давления 4 теплофикационной паровой турбины устанавливают регулирующим клапаном 13 в соответствии с текущей тепловой нагрузкой теплофикационных потребителей;
в осеннее-весенние периоды, при работе теплоэлектроцентрали в теплофикационных режимах по электрическому графику нагрузок, степень открытия поворотной регулирующей диаграмы 6 регулируют таким образом, чтобы обеспечить требуемую текущую тепловую нагрузку теплофикационных потребителей и заданную электрическую мощность теплофикационной паровой турбины. Давление пара на входе в цилиндр среднего и низкого давления 4 теплофикационной паровой турбины устанавливают регулирующим клапаном 13 в соответствии с расходом пара на сетевые подогреватели 17 и в конденсатор 7 теплофикационной турбины.
В летний период, при отсутствии теплофикационных нагрузок, регулирующую поворотную диафрагму 6 полностью открывают и увеличивают расход пара в конденсатор турбины 7. Давление пара на входе в перепускной паропровод 5 устанавливают регулирующим клапаном 13 в соответствии с расходом пара в конденсатор 7 теплофикационной турбины и заданной конденсационной электрической мощностью паровой турбины.
Предлагаемый способ работы теплоэлектроцентрали, модернизированной по парогазовому циклу, и устройство для его осуществления обладают преимуществами перед известными способами и устройствами. Использование предлагаемого способа и устройства для его осуществления позволяет эффективно модернизировать действующие ТЭЦ с турбоагрегатами типов Т. Подача пара из котла утилизатора в цилиндр среднего давления теплофикационной паровой турбины с температурой, на несколько десятков градусов превышающей температуру пара перед этим цилиндром, позволяет обеспечить увеличение ее мощности и предотвращает эрозионный износ лопаток части низкого давления турбины. При реализации указанного способа существенно возрастает мощность и экономичность модернизированной теплоэлектроцентрали. При ее конденсационном режиме работы ее суммарная электрическая мощность повышается на 35-40 МВт, а КПД на 6-7%. При этом газотурбинная установка и котел-утилизатор могут работать 7500-8000 часов в год с полной электрической и паровой нагрузками как при теплофикационных, так и в конденсационных режимах. При этом важно, что в осенне-весеннем и летнем периодах года становится экономически целесообразным увеличение расхода пара в конденсатор теплофикационной паровой турбины с получением дополнительной конденсационной выработки электроэнергии.
Формула изобретения
1. Способ пуска, работы и сброса нагрузки теплоэлектроцентрали, согласно которому пар из парового котла теплоэлектроцентрали расширяют в теплофикационной паровой турбине, пар из ее регулируемых теплофикационных отборов подают в сетевые подогреватели, теплоту сбросных газов газотурбинной установки утилизируют в паровом котле-утилизаторе, пар из которого расширяют в теплофикационной паровой турбине, отличающийся тем, что к продуктам сгорания перед силовой газотурбинной установкой подводят дополнительное тепло топлива, пар после котла-утилизатора подают в часть среднего давления теплофикационной паровой турбины с температурой, на 50-70° превышающей температуру пара в этой части турбины, производительность котельного агрегата снижают пропорционально расходу пара из парового котла-утилизатора, а при пуске газотурбинной установки до достижения требуемых параметров пара котла-утилизатора, а также в аварийных ситуациях, при сбросе нагрузки теплофикационной паровой турбиной или газотурбинной установкой, производят дросселирование и сброс пара из котла-утилизатора в конденсатор паровой турбины;
в зимний период при работе теплоэлектроцентрали по тепловому графику нагрузок давление пара перед частью среднего давления теплофикационной паровой турбины изменяют в соответствии с текущей тепловой нагрузкой теплофикационных потребителей;
в осенне-весенние периоды при работе теплоэлектроцентрали в теплофикационных режимах по электрическому графику нагрузок давление пара перед частью среднего давления теплофикационной паровой турбины изменяют в соответствии с текущей тепловой нагрузкой теплофикационных потребителей и электрической мощностью этой турбины;
в летний период при работе теплоэлектроцентрали с конденсационной выработкой электроэнергии давление пара перед частью среднего давления теплофикационной паровой турбины изменяют в соответствии с электрической мощностью теплофикационной паровой турбины.
2. Теплоэлектроцентраль для осуществления способа по п.1, содержащая котельный агрегат, соединенный паропроводом с теплофикационной паротурбинной установкой, включающей теплофикационную паровую турбину с цилиндрами, цилиндры высокого и среднего давления, регенеративными и регулируемыми промышленным и теплофикационными отборами пара, поворотную регулирующую диафрагму, конденсатор, систему регенерации, деаэратор, сетевые подогреватели сетевой воды, газотурбинную установку, паровой котел-утилизатор и газоводяной теплообменник, размещенные в ее выхлопном газоходе; входной водяной патрубок парового котла-утилизатора связан трубопроводом питательной воды с деаэратором, а его выходной патрубок связан трубопроводом с частью среднего давления паровой турбины, газоводяной подогреватель включен по водяной стороне в трубопровод добавочной воды или в трубопровод сетевой воды, отличающаяся тем, что газотурбинная установка включает газовую турбину турбокомпрессора, силовую газовую турбину и дополнительную камеру сгорания, установленную в газоходе между газовой турбиной турбокомпрессора и силовой газовой турбиной, выходной патрубок парового котла-утилизатора соединен одним паропроводом через размещенные на нем дополнительные регулирующий клапан, обратный клапан и пускосбросное устройство с перепускным паропроводом между цилиндрами высокого и среднего давления теплофикационной паровой турбины, а другим дополнительным сбросным паропроводом через пускосбросное устройство – с конденсатором паровой турбины.
РИСУНКИ
|
|