|
|
(21), (22) Заявка: 2007116384/15, 03.05.2007
(24) Дата начала отсчета срока действия патента:
03.05.2007
(43) Дата публикации заявки: 10.11.2008
(46) Опубликовано: 27.03.2009
(56) Список документов, цитированных в отчете о поиске:
RU 2223221 С1, 10.02.2004. SU 884255 A1, 20.07.2003. SU 1445111 А1, 20.04.1995. RU 2040470 С1, 25.07.1995. GB 2283483 А, 10.05.1995. СА 1100284 А, 05.05.1981.
Адрес для переписки:
107031, Москва, ул. Петровка, 23/10, стр. 4, кв.15, Н.В.Николаевой
|
(72) Автор(ы):
Могилевский Игорь Николаевич (RU)
(73) Патентообладатель(и):
Могилевский Игорь Николаевич (RU)
|
(54) УСТАНОВКА ДЛЯ ПОЛУЧЕНИЯ ГИДРООКИСИ АЛЮМИНИЯ И ВОДОРОДА
(57) Реферат:
Изобретение относится к химической промышленности, в частности к установке для получения гидроокиси алюминия и водорода. Установка включает устройство для смешивания мелкодисперсного порошка алюминия и воды, реактор для химического взаимодействия воды с алюминием, сопровождающегося выделением водородсодержащей газовой смеси и образованием продуктов окисления алюминия, а также устройство отвода водородсодержащей газовой смеси и продуктов окисления алюминия. Реактор для химического взаимодействия воды с алюминием снабжен перемешивающим устройством и устройством ультразвукового облучения суспензии, расположенным внутри реактора. Изобретение позволяет повысить производительность процесса. 1 ил.
Изобретение относится к химической промышленности, в частности касается устройства для получения водорода и гидроокиси алюминия в слабом растворе щелочей из металлического алюминия окислением в среде ультразвукового поля.
Гидроксиды алюминия используются в различных областях промышленности в качестве адсорбентов, катализаторов и т.п. Гидроксиды алюминия высокой чистоты используются в электронной и оптической промышленности в виде тонкого порошка – в качестве абразивных порошков, в частности, для жестких дисков или магнитных головок, а также для получения исходного сырья для претензионной керамики, синтетических рубинов и сапфиров для оптической и электронной промышленности, для повышения прочностных характеристик бетонов в ответственном строительстве.
Изобретение относится, в частности, к способу получения гидроксидов алюминия бемитной формы. Способ позволяет получать водород, который может использоваться для химических производств, металлургии, энергетического автономного обеспечения на основе водорода.
Основным способом промышленного получения гидроксидов алюминия является процесс Байера, а последующая их сушка и прокалка приводят к получению оксидов алюминия (Химическая энциклопедия, изд. “Советская энциклопедия”, М., 1988 г., т.1, с.213-214).
Однако обычные способы получения гидроксидов алюминия не обеспечивают достижения высокой чистоты продукта.
Известен способ получения гидроксидов алюминия в виде тонкого порошка, который заключается в перемешивании соединения алюминия – прекурсора -алюминия и по крайней мере одного из соединений, применяющихся в виде затравочного материала для кристаллов гидроксида алюминия, с последующей прокалкой в атмосфере, содержащей хлористый водород (ЕР №1262457, C01F 7/02, опубл. 04.12.2002).
Однако этот способ не обеспечивает получения материала требуемой чистоты и заданной структуры. Кроме того, способ получения гидроксидов в виде гелей неудобен тем, что его выделение сопряжено с трудностями при фильтрации и, кроме того, для получения мелкодисперсных порошков необходимы стадии размола или экструдирования.
Представляется, что более удобно получать гидроксиды алюминия взаимодействием металлического алюминия с водой, однако из-за образования на поверхности алюминия оксидной пленки его активность быстро падает. Для предотвращения этого явления используют различные добавки.
Так, известны способы получения водорода, заключающиеся во взаимодействии металлов, в том числе алюминия с водой (US №3348919, 423-657, опубл. 24.10.1967, US №3985866, 423-657, опубл. 12.10.1976). Однако в этих способах, кроме алюминия, используются другие металлы – щелочные, щелочно-земельные металлы, или сплавы (ЕР №248960, С01В 3/086, опубл. 16.12.1987).
В других способах (US №2958582, 423-627, опубл. 01.10.1958, US №2958583, 423-627, опубл. 01.10.1958) получения гидроксидов алюминия и водорода необходимо использовать дополнительные вещества, способствующие проведению взаимодействия реагентов, например каталитические количества органических аминов. Введение этих веществ не дает возможности получать чистый гидроксид алюминия. Процесс взаимодействия алюминия или его соединений и водорода проводят на установке, включающей реактор с мешалкой, куда вводятся исходные реагенты. Установка включает теплообменник, сепаратор и фильтр для разделения получаемой суспензии гидроксидов алюминия с водой.
Известен (US №2758011, 423-627, опубл. 07.08.1956) способ получения оксида алюминия в форме бемита ( -AlOOH), который заключается во взаимодействии, проводимом в автоклаве, куда загружают воду и алюминий в виде мелкодисперсных частиц. Затем смесь нагревают до температуры 482-705°F (250-374°C), после чего начинают перемешивание при этой же температуре под давлением, достаточным для поддержания воды в жидкой фазе. Процесс ведут в течение времени, достаточного для взаимодействия всего алюминия, в приведенных примерах это время составляет около 4 часов. После того как весь алюминий прореагировал, перемешивание прекращают, автоклав с реакционной смесью охлаждают и отделяют полученный гидроксид алюминия. Установка для проведения способа включает реактор с мешалкой, отверстия для ввода воды и порошкообразного алюминия, отстойник, конденсатор для приема парогаза. Проведение такого способа в промышленном масштабе не технологично из-за его периодического режима; способ не позволяет варьировать форму получаемого продукта – гидроксида алюминия.
Известен способ получения водорода, который состоит в том, что металлосодержащие вещества взаимодействуют с водой. Металлосодержащие вещества перед подачей в реактор покрывают водорастворимой полимерной пленкой. Взаимодействие проводят в водной среде, параметры которой соответствуют параметрам ее сверхкритического состояния, что дает возможность проведения процесса послойного горения металлосодержащих веществ с выделением водорода (RU №2165388, С01В 3/10, опубл. 04.07.2000).
В качестве металлосодержащих веществ может использоваться порошкообразный алюминий, а в качестве водорастворимой полимерной пленки – раствор полиэтиленоксида в диоксане или метиловом спирте. Давление сверхкритического состояния водной среды составляет более 22,12 МПа, а температура – более 647,3 K (374°С). Способ позволяет получать водородную смесь состава: 96,1 об.% водорода, 3,9 об.% оксида углерода; и осуществлять регенерацию исходного сырья. Однако форма получаемого в результате проведения способа гидроксида алюминия не является бемитной.
Известен усовершенствованный процесс получения высокочистого гидроксида алюминия [Al(ОН)3·3Н2О] в форме гидраргиллита, который включает стадии: (а) введение твердого, не порошкообразного алюминия, лучше в виде слитков, в горячую воду около 70°С с получением реакционной смеси; (b) перемешивание этой смеси около 20 минут; (с) введение твердого вещества, образующего щелочь, – желательно гидроксида натрия, в смесь и нагревание ее до температуры кипения; (d) снижение температуры до 75-80°С и перемешивание в течение 60 минут; (е) снижение температуры до комнатной; и (f) фильтрация смеси, в результате получают гидроксид алюминия высокой чистоты. В этом способе используется дополнительное вещество – гидроксид натрия, что способствует образованию примесей (US №5435986, C01F 7/02, опубл. 25.07.1995).
Известен способ получения гидроксидов или оксидов алюминия и водорода из алюминия и дистиллированной воды, отличающийся тем, что из мелкодисперсного алюминия размером частиц не более 20 мкм готовят суспензию порошкообразного алюминия в воде при соотношении Al:Н2О=1:4-16 вес.ч., которую непрерывно подают в реактор высокого давления, где суспензию порошкообразного алюминия распыляют при диаметре капель не более 100 мкм в воду при температуре 220-900°С и давлении 20-40 МПа, при соотношении суспензии к воде 1:50-100 вес.ч., после выхода из реактора высокого давления парогаз подают в конденсатор и из него выводят водород, а гидроксид алюминия или оксид алюминия – в отстойник для суспензии. При этом гидроксид алюминия бемитной формы получают при температуре 250-350°С, давлении 32-35 МПа при соотношении Al:Н2О=1:8-12 вес.ч. (RU №2223221, C01F 7/42, С01В 3/10, опубл. 10.02.2004).
Из этого же источника известна установка для реализации способа, включающая смеситель, реактор, отстойник для суспензии, конденсатор. При этом реактор представляет собой аппарат, работающий под высоким давлением, снабженный форсункой, обеспечивающей распыление суспензии порошкообразного алюминия в воде до диаметра капель не более 100 мкм. Для реализации способа сначала готовят суспензию порошкообразного алюминия (размер частиц до 20 мкм, предпочтительно до 5 мкм) в воде при соотношении Al:Н2О=1:4-16 вес.ч. Эту дисперсию подают в реактор, где распыляют в воде, находящейся под давлением 20-40 МПа при температуре 220-900°С. Необходимо обеспечить тонкое распыление суспензии – размер капель должен быть не более 100 мкм, при этом соотношение суспензии к воде 1:50-100 вес.ч., при непрерывном отводе водорода и гидроксида алюминия.
Данное известное решение принято в качестве прототипа.
Из анализа отечественных и зарубежных публикаций следует, что известные в настоящее время способы не обеспечивают полноту окисления алюминия водой и являются малопроизводительными. Кроме того, в этих способах используются преимущественно дорогостоящие порошки ультрадисперсного алюминия и активированные сплавы алюминия. Применение последних для получения водорода является неперспективным, так как это энергозатратные и малопроизводительные способы.
Настоящее изобретение направлено на решение технической задачи по созданию установки для непрерывного способа, позволяющего одновременно получать водород и гидроксиды алюминия с высокой чистотой конечного продукта при минимально возможных энергозатратах.
Достигаемый при этом технический результат заключается в повышении эксплуатационной эффективности и производительности за счет обеспечения получения чистого водорода и продуктов окисления алюминия при поддержании безопасного температурного режима технологической смеси и исключения образования взрывоопасной смеси водорода с кислородом.
Указанный технический результат достигается тем, что в установке для получения гидроокиси алюминия и водорода, включающей устройство для смешивания мелкодисперсного порошка алюминия и воды, реактор для химического взаимодействия воды с алюминием, сопровождающегося выделением водородсодержащей газовой смеси и образованием продуктов окисления алюминия, а также устройство отвода водородосодержащей газовой смеси и продуктов окисления алюминия, реактор для химического взаимодействия воды с алюминием снабжен перемешивающим устройством и устройством ультразвукового облучения суспензии, расположенным внутри реактора.
Указанные признаки являются существенными и взаимосвязаны между собой с образованием устойчивой совокупности существенных признаков, достаточной для получения указанного технического результата.
Настоящее изобретение поясняется конкретным примером, который, однако, не является единственно возможным, но наглядно демонстрирует возможность достижения приведенной совокупностью признаков требуемого технического результата.
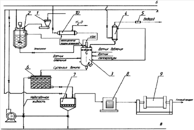
На чертеже – технологическая схема производства гидроокиси алюминия и получения водорода.
В рамках настоящего изобретения технологическая схема производства гидроокиси алюминия в реакторе методом ультразвуковой активации металлического порошка алюминия в слабом растворе щелочей в непрерывном режиме приведена на чертеже, для непрерывного способа получения водорода и нанодисперсной гидроокиси алюминия в реакторе методом ультразвуковой активации металлического порошка алюминия в слабом растворе щелочей.
Установка для получения гидроокиси алюминия и водорода включает в себя устройство для смешивания мелкодисперсного порошка алюминия и воды в заданной пропорции, из которого указанная смесь подается в реактор для химического взаимодействия воды с алюминием, сопровождающегося выделением водорода и образованием продуктов окисления алюминия. Реактор для химического взаимодействия воды с алюминием выполнен низкого давления с функцией перемешивания вращением суспензии внутри реактора и снабжен устройством ультразвукового облучения суспензии внутри реактора при ее перемешивании вращением. Устройства отвода водородосодержащей газовой смеси и продуктов окисления алюминия формируют потоки транспортирования готовых продуктов, полученных в реакторе.
Установка для получения гидроокиси алюминия и водорода включает в себя платформенные весы 1, реактор-растворитель 2, реактор 3, конденсатор 4, осушающую колонку 5, отстойник-осветлитель 6, фильтр 7 (или центрифуга), электрическую печь 8 (сушилка), шаровую мельницу 9, теплообменник 10. Реактор 3 оснащен датчиком давления, датчиком температуры раствора в реакторе, датчиком наличия металла в растворе в реакторе и перемешивающим устройством.
Раствор электролита заданной концентрации готовится в реакторе-растворителе 2 путем растворения отмеренного платформенными весами 1 количества твердой щелочи в деионизованной воде. Приготовленный раствор подается в реактор, одновременно с ним внутрь реактора через насос дозатор подают водноалюминиевуго суспензию, смесь которых подвергается ультразвуковому облучению для срыва оксидной пленки с поверхности частиц алюминия и начала его окисления в реакторе 3 при перемешивании и температуре электролита внутри этого реактора 65-70°С. Образующийся в результате химических реакций продукт, нанодисперсная гидроокись алюминия, отмывается от электролита на фильтре 7. Первый фильтрат возвращается в реактор-растворитель 2 для приготовления новой порции раствора электролита. С целью снижения нагрузки на фильтр легко коагулируемые осадки отделяют от надосадочной жидкости в отстойнике-осветлителе 6. Надосадочная жидкость используется для приготовления раствора электролита в реакторе 2. Вместо фильтра 7 иногда целесообразно использовать центрифугу. Необходимую сушку и прокаливание продукта проводят в электрической печи 8. Если в результате термообработки продукт теряет сыпучесть, его размалывают в шаровой мельнице 9. Аппараты 7, 8 и 9 могут быть заменены на распылительную сушилку.
Выделяющийся водород проходит конденсатор 4 для удаления водяных паров, осушающую колонку 5 и направляется в сборник. Конденсат водяного пара возвращается в реактор. 3. Для подогрева добавляемой в реактор воды в схеме предусмотрен теплообменник 10.
При организации непрерывного производства гидроокиси алюминия в рубашку реактора-растворителя необходимо подавать воду для нагрева электролита до необходимой температуры. Для этого используется тепло, утилизируемое в рубашке реактора 3.
Разработанная аппаратурно-технологическая схема производства гидроокиси алюминия может быть легко смонтирована на базе существующих электрохимических производств. Технология получения водорода и гидроксидов алюминия заключается в том, что из мелкодисперсного алюминия, с размером частиц не более 20 мкм, готовят суспензию порошкообразного алюминия в воде, которую непрерывно подают в реактор через узел ультразвукового облучения. Из верхней части реактора образующаяся пароводородная смесь подается в конденсатор, в котором происходит конденсация пара, а водород через систему осушки поступает на эстакаду или потребителю. Гидроксид алюминия выводится из нижней части реактора в отстойник-осветлитель. В основе технологии получения водорода и ультрадисперсной гидроокиси алюминия лежит химическая реакция, представленная по схеме.
Преимущественные показатели.
1. Простота, надежность и компактность исполнения по сравнению с аналогами.
2. Низкие энергозатраты на 1 м3 Н и 2 кг ALOOH: ультразвук – 500 Вт·ч, насос – 500 Вт·ч.
Новизна способа заключается в том, что при непрерывной регулируемой подаче водной суспензии порошка алюминия осуществляется его ультразвуковая активация, где происходит химическое взаимодействие воды с алюминием, сопровождающееся выделением водорода и образованием продуктов окисления алюминия (гидроксидов). В целом использование в разработанном способе комбинации воздействующих факторов обеспечивает получение чистого водорода, продуктов окисления алюминия, поддержание безопасного температурного режима технологической смеси и исключает образование взрывоопасной смеси водорода с кислородом.
Активация алюминия осуществляется по технологии предварительной обработки выпускаемых промышленностью алюминиевых порошков ультразвуком.
Из результатов теоретических расчетов и экспериментальных исследований следует, что при сжигании 1 кг алюминия в водных средах, наряду с тепловой энергией (17,1 МДж), выделяется большое количество высокочистого водорода (1,165 нм3) и образуется более 2 кг нанокристаллических гидроксидов алюминия, рыночная стоимость которых – $50-400 за кг.
Это позволяет использовать данный процесс для получения водорода в автономных, высокопроизводительных и энергетически эффективных газогенерирующих устройствах, в том числе в малогабаритных и автономных газосварочных агрегатах.
При дожигании образующегося водорода в тепловых и двигательных установках энергетический выход (30,57 МДж/кг) превышает затраты на регенерацию исходного горючего из оксида алюминия (26,3 МДж/кг). Получение энергии обеспечивается при полной регенерации исходных компонентов (алюминий и вода) без выбросов токсичных компонентов в атмосферу.
Удельная стоимость 1 МДж энергии при сжигании алюминия с последующей его регенерацией электролизом оксида алюминия существенно ниже по сравнению со сжиганием бензинов и гидроэлектроэнергией.
Энергетический баланс циклов сжигания и регенерации обеспечивает выигрыш около 16% энергии за счет дожигания выделяющегося водорода до воды кислородом атмосферного воздуха. Таким образом, при полной регенерации исходных реагентов (алюминия и воды) можно автономно обеспечивать получение тепловой энергии при себестоимости 1 МДж – 0,0015$, что экономически более выгодно по сравнению со сжиганием углеводородного горючего (0,007 $).
Технологии алюмоэнергетики могут быть использованы в различных энергетических устройствах, а также для получения водорода и особо чистого высокодисперсного оксида алюминия, рыночная стоимость которого за 1 кг от 150 до 400 $ при стоимости исходного алюминия 1,5-2 $ за 1 кг.
Таким образом, предлагаемое изобретение позволяет обеспечить совместное получение гидроксидов алюминия заданной структуры и водорода при проведении способа в непрерывном режиме, с предварительной подготовкой суспензии порошкообразного алюминия в воде. Полученный способ характеризуется безотходностью, технологичностью и высокой производительностью, а также экологической безопасностью.
Формула изобретения
Установка для получения гидроокиси алюминия и водорода, включающая устройство для смешивания мелкодисперсного порошка алюминия и воды, реактор для химического взаимодействия воды с алюминием, сопровождающегося выделением водородсодержащей газовой смеси и образованием продуктов окисления алюминия, а также устройство отвода водородсодержащей газовой смеси и продуктов окисления алюминия, отличающаяся тем, что реактор для химического взаимодействия воды с алюминием снабжен перемешивающим устройством и устройством ультразвукового облучения суспензии, расположенным внутри реактора.
РИСУНКИ
|
|