|
|
(21), (22) Заявка: 2007135613/03, 26.09.2007
(24) Дата начала отсчета срока действия патента:
26.09.2007
(46) Опубликовано: 27.03.2009
(56) Список документов, цитированных в отчете о поиске:
RU 2262497 С2, 20.10.2005. SU 262684 А, 01.01.1970. SU 340540 А1, 01.01.1972. RU 2150448 С1, 10.06.2000. GB 2239301 А, 26.06.1991.
Адрес для переписки:
142101, Московская обл., г. Подольск, ул. Донская, 13, Ю.А. Бурлову
|
(72) Автор(ы):
Бурлов Юрий Александрович (RU), Бурлов Александр Юрьевич (RU)
(73) Патентообладатель(и):
Бурлов Юрий Александрович (RU)
|
(54) УСТАНОВКА ДЛЯ ПРОИЗВОДСТВА ПЕНОБЕТОНА
(57) Реферат:
Изобретение относится к области строительства, а именно к устройствам для приготовления пенобетона. Установка для производства пенобетона путем двухступенчатого перемешивания исходных компонентов содержит быстроходный смеситель первой ступени для получения цементно-водной суспензии, смеситель второй ступени в виде одновального тихоходного бетоносмесителя, имеющего горизонтальный приводной вал с рабочим органом, расположенным в корпусе с торцевыми стенками, патрубком выгрузки пенобетонной смеси, дозатор пенообразователя и воды и трубопровод. Смеситель первой ступени выполнен в виде активатора, имеющего загрузочный люк и выгрузочный патрубок с центробежным дезинтегратором, на валу которого размещен диск с зубцами и крыльчатка насоса, а на торце корпуса смонтирован диск с зубцами, установленный с возможностью их размещения между зубцами диска, причем загрузочный люк выполнен в виде клапана, диаметр загрузочного отверстия которого составляет 150-320 мм, при этом дозатор пенообразователя и воды выполнен в виде соединенного с емкостями корпуса, в котором размещено коромысло с конусными клапанами для обеспечения при положении “внизу” – одновременного открытия отверстия на заполнение пенообразователем корпуса и отверстия сообщения с атмосферой и закрывания отверстий на ввод воды и вывод смеси пенообразователя с водой, а при положении “вверху” – одновременного открывания клапанами отверстия на вход воды, на вывод смеси пенообразователя с водой. Изобретение позволит создать установку, позволяющую выпускать готовые изделия широкого диапазона плотности при высокой прочности, однородности и качества. 4 ил.
Изобретение относится к области строительства, а именно к установкам для производства пенобетона. Изобретение позволит расширить технологические возможности приготовления пенобетона, а именно позволяет объемно и точно дозировать биологический пенообразователь с изменением количества объема, позволяет обеспечить надежную промывку емкости от пенообразователя, высокую надежность работы установки из-за отсутствия приборов контроля объема пенообразователя, основанных на электрическом принципе, что приводит к возможности свертывания биологического компонента.
Известно устройство для приготовления пенобетона, содержащего пеногенератор, аэратор дозатор для воды, пенообразователь и смеситель (RU 2152871 С2, 20.07.2000).
Недостатками указанного устройства являются невысокая надежность работы установки, невысокое качество пенобетона и повышенное водопоглощение пенобетона.
Наиболее близкой по технической сущности к данному изобретению является установка для изготовления пенобетона двухступенчатого перемешивания исходных компонентов, содержащая в качестве первой ступени перемешивания быстроходный смеситель для получения цементоводной суспензии, выполненный с размещенной в цилиндрической камере на вертикальном валу мешалкой и приводом, люком для подачи исходных компонентов и разгрузочным патрубком с затвором, а в качестве второй ступени перемешивания – одновальный тихоходный бетоносмеситель с рабочим органом на горизонтальном приводном валу, расположенным в корпусе с торцевыми стенками и патрубками загрузки цементно-водной суспензии и пены, патрубком с затвором для выгрузки пенобетонной смеси, а также пеногенератор, имеющий входной трубопровод воздуха и трубопровод пены. Патент РФ №2262497 С2, С04В 40/00, В28С 5/12, от 20.10.2005.
Недостатком указанного устройства является то, что не обеспечивается объемная и точная дозировка биологического пенообразователя с изменением количества объема, не обеспечивается надежная промывка емкости от пенообразователя, обеспечивается высокое качество пенобетона.
Задачей изобретения является создание установки, позволяющей выпускать готовые изделия широкого диапазона плотности при высокой прочности, однородности и качества, устойчивый режим работы и высокий эксплуатационный ресурс оборудования, обеспечивающий объемную и точную дозировку биологического пенообразователя с изменением количества объема, позволяющий обеспечить надежную промывку емкости от пенообразователя, получить высокое качество пенобетона и пониженное водопоглощение пенобетона.
Поставленная задача решается тем, что в установке для производства пенобетона путем двухступенчатого перемешивания исходных компонентов, содержащей быстроходный смеситель первой ступени для получения цементно-водной суспензии, смеситель второй ступени в виде одновального тихоходного бетоносмесителя, имеющего горизонтальный приводной вал с рабочим органом, расположенным в корпусе с торцевыми стенками, патрубком загрузки цементно-водной суспензии и пены, патрубком выгрузки пенобетонной смеси, пенообразователя с водой и трубопровода, смеситель первой ступени выполнен в виде активатора, имеющего загрузочный люк и выгрузочный патрубок с центробежным дезинтегратором, на валу которого размещен диск с зубцами и крыльчатка насоса, а на торце корпуса смонтирован диск с зубцами, установленный с возможностью их размещения между зубцами диска, причем загрузочный люк выполнен в виде клапана, диаметр загрузочного отверстия которого составляет 150-320 мм, при этом дозатор пенообразователя выполнен в виде соединенного с емкостями корпуса, в котором размещено коромысло с конусными клапанами для обеспечения при положении “внизу”- одновременного открытия отверстия на заполнение пенообразователем корпуса и отверстия сообщения с атмосферой и закрывания отверстий на ввод воды и вывод смеси пенообразователя с водой, а при положении “вверху”- одновременного открывания клапанами отверстия на вход воды, на вывод смеси пенообразователя с водой. При диаметре загрузочного отверстия меньше 150 мм и при диаметре больше 320 мм нарушен устойчивый режим работы и высокий эксплуатационный ресурс оборудования.
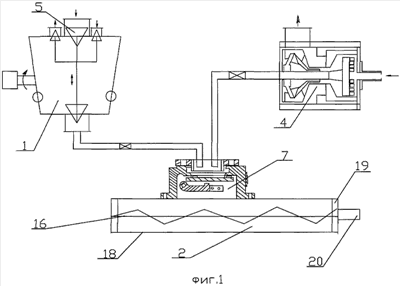
Изобретение поясняется чертежами, где на фиг.1 изображена установка для производства пенобетона, общий вид, на фиг.2 – центробежный дезинтегратор, общий вид, на фиг.3 – центробежный дезинтегратор, вид сверху, на фиг.4 – дозатор пенообразователя и воды, общий вид.
Установка для производства пенобетона содержит быстроходный смеситель 1 первой ступени для получения цементно-водной суспензии, смеситель 2 второй ступени в виде одновального тихоходного бетоносмесителя, дозатором пенообразователя и воды 4. Смеситель 1 первой ступени является по существу активатором и выполнен в виде соединенных между собой насоса 5 и дезинтегратора 6, который содержит загрузочный люк 7 в виде клапана, диаметр загрузочного отверстия которого составляет 150-320 мм, выгрузочный патрубок 8, корпус 9, вертикальный приводной вал 10, на котором закреплен диск 11 с зубцами 12 и крыльчатка 13 насоса 5, а на торце корпуса 9 смонтирован диск 14 с зубцами 15, установленный с возможностью их размещения между зубцами 12 диска 11. Смеситель 2 второй ступени выполнен в виде одновального тихоходного бетоносмесителя, имеющего горизонтальный приводной вал 16 с рабочим органом 17, расположенным в корпусе 18 с торцевыми стенками 19, патрубок 20 загрузки цементно-водной суспензии и пены. Дозатор 4 выполнен в виде соединенного с емкостями 21 – карманами корпуса 22, в котором размещено коромысло 23 с конусными клапанами 24, 25 для обеспечения при положении “внизу” – одновременного открытия 27 сообщения с атмосферой и закрывания отверстий 28, 29 на ввод воды и вывод смеси пенообразователя с водой, а при положении “вверху” – одновременного открывания клапанами отверстия на вход воды, на вывод смеси пенообразователя с водой.
Установка для производства пенобетона работает следующим образом. Дозируемая доля песка и 80% цемента от общего количества подается шнеком в расходный бункер, а 20% объема цемента направляется в смеситель 1 первой ступени, выполненный в виде активатора и действующего в режиме круговорота смеси цементно-водной суспензии из центробежного дезинтегратора 6, где, проходя через зубцы 12,15, смесь многократно завихряется и измельчается с одновременным перемешиванием. Далее смесь веществ уже измельченная засасывается во входной канал центробежной крыльчатки 13, укрепленной на одном валу 10 с диском 11. Попадая на лопасти крыльчатки 13, смесь под действием центробежной силы нагнетается в корпус насоса 5, а затем выходит из устройства через выходной патрубок 8. Крыльчатка 13 создает тягу движения смеси через дезинтегратор 6. Засасываемая смесь, проходя по входному патрубку 7, попадает на вращающийся с большим числом оборотов (1500-3000 об/мин) дезинтегратор 6. Изменяя частоту зубцов 12, 15 и количество их рядов, а также частоту вращения вала, можно использовать устройство для различных целей в области производства строительных материалов. На схеме центробежного дезинтегратора (фиг.3) представлено движение зубцов 12,15 дезинтегратора 6 и измельченного материала сквозь них. На 1-ом, 3-ем и 5-ом ряду представлены зубцы 15 на диске 14. Вдоль рядов происходит движение зубцов друг относительно друга. Движение материала происходит от центра между зубцами. Они постоянно закрывают и открывают окна прохода, а также создают завихрение частиц материала. В результате чего материал достигает наружного диаметра дезинтегратора 6 уже в измельченном и смешанном виде. В результате чего достигается высокое качество смеси и помола. Зазор между рядами зубцов 12, 15 во избежание заклинивания в результате противоположного вращения деталей выполняется в допуске 0,6 мм. Затем смесь поступает в емкость по трубопроводу, при этом смесь цементно-водной суспензии проходит в течение 10 минут через активатор, где происходят начальная гидратация цемента с водой и взаимодействие компонентов в целом, и дальнейшая передача смеси цементно-водной суспензии на вторую ступень перемешивания в смеситель 2. Подача пенообразователя осуществляется по трубопроводу в дозатор 4. Конусные клапана 25, 26 посредством коромысла 23 при положении “внизу” – одновременного открытия отверстия 26 на заполнение пенообразователем корпуса и отверстия 27 сообщения с атмосферой и закрывания отверстий 28, 29 на ввод воды и вывод смеси пенообразователя с водой, а при положении “вверху” – одновременного открывания клапанами отверстия на вход воды, на вывод смеси пенообразователя с водой.
После наполнения корпуса 22 пенообразователем (например, биологический пенообразователь – ЭСТ) автоматически при положении конструкции “вверх” клапаны 25, 26 открывают каналы на выход пены и на вход воды, которая также является поршнем, выталкивает пену и промывает емкость водой от остатков пенообразователя для более точной дозировки. С возможностью регулирования необходимого определенного объема (8, 10 или 12 литров) пенообразователя в зависимости от заданной плотности готового пенобетона корпус 22 имеет встроенные по бокам изменяющие объем дозатора емкости – карманы 22 объемом 2 литра каждый, путем поворота которых при помощи привода происходит регулирование подбора данного объема. Частично подготовленные смеси по трубопроводу подаются поэтапно (1 этап – подача смеси пенообразователя с водой, 2 этап – дозированный песок, 3 этап – дозированный цемент 80% от общей массы, 4 этап – смесь цементно-водной суспензии). Для подачи исходных компонентов корпус 18 имеет загрузочный люк 7, который оборудован клапаном, являющимся одновременно запорной гидравлической заслонкой, важной функцией которой является относительно большой диаметр загрузочного отверстия в свету от 150-320 мм, относительно быстрое выполнение операции открытие и закрытие заслонки 0,1 с – 1 сек и полной герметичностью объема бетоносмесителя от атмосферы. Заслонка (на чертежах не показана) состоит из металлического диска диаметром 180-350 мм с установленной на диске износостойкой литой резиной, рычагом, держащим диск заслонки через регулировочные болты, осью с рычагом для приводного механизма 6. При открытии заслонки ось приводного механизма сокращается, при этом металлический диск принимает вертикальное положение. Бетоносмеситель уже с подогретыми стенками и автоматически регулируемыми лопатками, расположенными на валу, принимает частично подготовленные смеси послойно.
Формула изобретения
Установка для производства пенобетона путем двухступенчатого перемешивания исходных компонентов, содержащая быстроходный смеситель первой ступени для получения цементно-водной суспензии, смеситель второй ступени в виде одновального тихоходного бетоносмесителя, имеющего горизонтальный приводной вал с рабочим органом, расположенным в корпусе с торцевыми стенками, патрубком загрузки цементно-водной суспензии, патрубком выгрузки пенобетонной смеси, дозатор пенообразователя и воды и трубопровод, отличающаяся тем, что смеситель первой ступени выполнен в виде активатора, имеющего загрузочный люк и выгрузочный патрубок с центробежным дезинтегратором, на валу которого размещен диск с зубцами и крыльчатка насоса, а на торце корпуса дезинтегратора смонтирован диск с зубцами, установленный с возможностью их размещения между зубцами диска, размещенного на валу, причем загрузочный люк выполнен в виде клапана, диаметр загрузочного отверстия которого составляет 150-320 мм, при этом дозатор пенообразователя и воды выполнен в виде соединенного с емкостями корпуса, в котором размещено коромысло с конусными клапанами для обеспечения при положении “внизу” одновременного открытия отверстия на заполнение пенообразователем корпуса и отверстия сообщения с атмосферой и закрывания отверстий на ввод воды и вывод смеси пенообразователя с водой, а при положении “вверху” – одновременного открывания клапанами отверстия на вход воды, на вывод смеси пенообразователя с водой.
РИСУНКИ
|
|