|
|
(21), (22) Заявка: 2007138697/15, 17.10.2007
(24) Дата начала отсчета срока действия патента:
17.10.2007
(46) Опубликовано: 20.03.2009
(56) Список документов, цитированных в отчете о поиске:
ЗЕМЛЯКОВ Н.В. Лабораторный стенд многофункционального аппарата со встречными закрученными потоками для демонстрации процессов пылеулавливания, сушки и грануляции полидисперсных материалов во взвешенном закрученном слое. Материалы региональной научно-практической конференции «Новые технологии – основа развития профессионального образовательного
Адрес для переписки:
302020, г.Орел, Наугорское ш., 29, Орловский государственный технический университет (ОрелГТУ)
|
(72) Автор(ы):
Земляков Николай Васильевич (RU)
(73) Патентообладатель(и):
Государственное образовательное учреждение высшего профессионального образования “Орловский государственный технический университет” (ОрелГТУ) (RU)
|
(54) ЛАБОРАТОРНЫЙ СТЕНД КОНСТРУКЦИИ ЗЕМЛЯКОВА Н.В. ДЛЯ ДЕМОНСТРАЦИИ И ИЗУЧЕНИЯ ПРОЦЕССОВ ПЫЛЕУЛАВЛИВАНИЯ, СУШКИ И ГРАНУЛЯЦИИ ВО ВСТРЕЧНЫХ ЗАКРУЧЕННЫХ ПОТОКАХ ВОЗДУХА
(57) Реферат:
Изобретение относится к устройствам вспомогательного учебного оборудования. Лабораторный стенд, выполненный в виде автономной установки, включает воздухоотсасывающее устройство, размещенное в полости прямоугольного короба, на крышке которого прикреплен аппарат со встречными закрученными потоками. Завихритель нисходящего потока во внутренней полости снабжен шайбой, размещенной ниже тангенциального патрубка. Завихритель восходящего потока выполнен из одинаковых тонкостенных изогнутых трубок, нижние концы которых жестко сомкнуты в ряд друг к другу по внутреннему периметру телескопической трубки на половину ее длины, установленной подвижно поверх наружного диаметра соосного патрубка, а верхние концы изогнутых трубок, выступающие из телескопической трубки, отогнуты от ее оси и одновременно загнуты в направлении вращения часовой стрелки. Вдоль оси телескопической трубки установлена подвижно осевая трубка, имеющая со стороны рабочей камеры распылительную форсунку. Трубка расположена в осевом отверстии между нижними концами изогнутых трубок, а ее нижний конец размещен подвижно в донной части соосного патрубка и снабжен на конце жидкостным вентилем. По наружной поверхности телескопической трубки вблизи ее верхнего торца съемно установлена отбойная шайба, которая радиальными разрезами поделена на лепестки, у которых угловые кромки отогнуты в сторону полости бункера-накопителя. К входным торцам патрубков нисходящего и восходящего потоков съемно прикреплены шиберные заслонки, внутренняя полость в корпусе которых снабжена прямоугольным в сечении каналом, а наружная поверхность корпусов снабжена линейными метрическими шкалами, относительно которых обеспечено перемещение плоских прямоугольных пластин-задвижек, имеющих визирные указатели относительно линейных шкал. Технический результат: повышение устойчивости в горизонтальном положении и стабильности вращающегося тороидального взвешенного слоя продукта, уменьшение обратного выноса пылевидного продукта из-под отбойной шайбы, обеспечение снижения гидродинамического сопротивления в завихрителе восходящего потока и в аппарате в целом, исключение застойных зон от налипания пылевидного продукта в зоне острого угла между донной частью бункера-накопителя и патрубком восходящего потока. 15 з.п. ф-лы, 17 ил.
(56) (продолжение):
CLASS=”b560m”пространства учебно-научного производственного комплекса», г.Ливны, 16.03.2007. SU 1576816 A1, 07.07.1990. SU 1456727 A1, 07.02.1989. SU 703143 A1, 15.12.1979. US 3720314 A, 13.03.1973. DE 2820233 A1, 15.11.1979.
Изобретение относится к устройствам вспомогательного учебного оборудования для вузов и колледжей и, направлено на расширение возможностей и повышение качества подачи учебного материала для студентов вузов и колледжей, изучающих технологические процессы и конструкции аппаратов, в которых осуществляются высокоэффективные технологические процессы пылеулавливания, сушки и грануляции окатыванием.
Известно устройство установки со встречными закрученными потоками [1], выполненную в виде стационарной конструкции, содержащей сушилку со встречными закрученными потоками воздуха теплоносителя, содержащей цилиндрическую камеру с вертикальной осью симметрии, в верхней части которой установлен двухрядный и многоярусный тангенциальный завихритель, создающий нисходящий закрученный поток воздуха, а в нижней части находится узел подачи осевого потока воздуха, закрученного в ту же сторону, что и нисходящий закрученный поток, но поднимающийся вверх, встречно нисходящему. В этом же узле находится отбойная шайба, служащая для отделения материала от потока воздуха. Кроме того, установка содержит: две воздуходувки с приводом от отдельных электродвигателей, два ротаметра, калориферы, питатель для подачи сырьевого материала, дополнительный циклон и сборник материала.
Недостатком устройства известной установки является то, что для учебных целей она выполнена достаточно громоздко, поскольку ее основные узлы широко разнесены в пространстве, и для ее работы используются две газодувки, одна обеспечивает вдувание воздуха в рабочую камеру, а вторая – отсос воздуха. Работа двух газодувок обеспечивается от мощных электродвигателей. Установка достаточно металлоемка, поскольку содержит двухрядный и многоярусный тангенциальный завихритель. Осевой завихритель выполнен в виде двухзаходного шнека с плоскими лопастями, что создает неравномерное взаимодействие с нисходящим потоком, т.к. контактирует с ним не по всему круговому контуру, а только в двух диаметрально противоположных участках. В межлопастных каналах с прямоугольным сечением двухзаходного шнекового завихрителя создается значительное гидравлическое сопротивление.
Известно устройство установки для осуществления грануляции пылевидных материалов во встречных закрученных потоках [2], обеспечивающего создание нисходящего запыленного минеральным удобрением, например карбамидом, закрученного потока в цилиндрической полости, вокруг вертикальной оси и закрученного в том же направлении восходящего потока воздуха – теплоносителя. При этом обеспечивается возможность создания взвешенного, закрученного в виде тора, слоя пылевидного материала. Создание восходящего потока обеспечено четырехзаходным шнековым завихрителем, каналы которого в сечении, как и в [1] имеют прямоугольную форму, и образуют общий восходящий и закрученный в ту же сторону, что и нисходящий поток. Создание нисходящего закрученного потока в этой установке обеспечено однорядным и одноярусным тангенциальным завихрителем. Для работы установки используется одна газодувка, обеспечивающая отсос воздуха из рабочей камеры аппарата.
Недостатком известного устройства является то, что отдельные каналы шнекового завихрителя в сечении имеют прямоугольную площадь, что снижает возможность эффективной закрутки каждого потока в каждом канале вокруг своей оси из-за большого гидравлического сопротивления. По этому вращение потока из каждого канала начинается уже за пределами завихрителя, непосредственно в закрученном слое из-за взаимодействия с нисходящим потоком. А это снижает интенсификацию перемешивания и смывания частиц потоком теплоносителя при сушке, а при грануляции, это снижает интенсификацию роста гранул окатыванием встречных пылинок. Кроме того, поскольку завихритель нисходящего закрученного потока однорядный, то плоскость торообразного слоя не бывает устойчива в горизонтальной плоскости, а всегда имеет определенный наклон относительно горизонтали, что также снижает качество протекающих процессов. Для работы данной установки использовалась мощная газодувка, работающая от мощного электродвигателя.
Известно также устройство завихрителя восходящего потока в аппарате со встречными закрученными потоками, выполненного в виде диска или конуса, имеющего направляющие борты [3] и, размещенного непосредственно над круглым в сечении патрубком, подводящим восходящий поток в рабочую камеру снизу вдоль ее оси.
Недостатком этого аналога [3], также как и в [1] и, в [2] является то, что его отдельные каналы между бортами, в завихрителе восходящего потока, в сечении имеют прямоугольную площадь, что также снижает вращательную возможность потоков в каждом межбортном канале вокруг своей оси и, этим самым увеличивает гидравлическое сопротивление. По этому вращение каждого из потоков вокруг направления своего движения, выходящих из каналов завихрителя восходящего потока, начинается только за пределами завихрителя, непосредственно в закрученном слое материала. Что, несомненно, снижает интенсификацию перемешивания и смывания отдельных частиц потоком теплоносителя при сушке, а при грануляции снижается интенсификация роста гранул окатыванием встречных пылинок.
Известно также устройство технологического аппарата пылеуловителя со встречными закрученными потоками [4] и в [5], принятое за прототип. Устройство выполнено в виде автономной, легкой установки, предназначенной для проведения учебных занятий со студентами вуза, изучающих процессы пылеулавливания, сушки и грануляции окатыванием. Это устройство может легко переноситься одним лаборантом и устанавливаться на любом столе в учебной аудитории. Основанием установки служит прямоугольный короб, в полости которого размещен бытовой пылесос фирмы «Samsung», всасывающий шланг которого подключен к выхлопному патрубку с очищенным от пыли потоком, выходящим из рабочей камеры аппарата со встречными закрученными потоками, имеющего вертикальную ось симметрии. В верхней части цилиндрической рабочей камеры этого аппарата, выполненной из стеклянной трубы и оснащенной на торцах переходными фланцами, осесимметрично размещен узел завихрителя нисходящего потока, корпус которого, выполненный в виде перевернутого днищем вверх цилиндрического стакана, изготовлен с помощью сварки из нержавеющей стали. В потолочной части корпуса этого завихрителя, вдоль оси приварен выхлопной патрубок, заглубленный в полость корпуса на всю его длину. К боковой цилиндрической поверхности корпуса, тангенциально приварен прямоугольный в сечении один патрубок, образующий однорядный и одноярусный тангенциальный завихритель для создания нисходящего закрученного потока. К нижней части рабочей камеры через переходные фланцы прикреплен также сварной узел, содержащий бункер – накопитель и, проходящий через него, вдоль оси крепежного фланца, коаксиальный патрубок с круглым сечением, имеющим приваренную по наружному диаметру вблизи торца отбойную шайбу, а по внутреннему диаметру, съемно размещенный в нем четырехзаходный шнековый завихритель, обеспечивающий подвод в рабочую камеру восходящий и, закрученный в ту же сторону, что и нисходящий, поток воздуха, например – теплоносителя. При этом бункер-накопитель имеет коническую форму, вершина которого отклонена от оси аппарата под углом, для обеспечения скатывания самотеком как сухого порошка продукта, так и гранул по плоской эллипсообразной донной поверхности, через перекрываемое шаровым вентилем отверстие, соединенное с колбой для сбора готового продукта. Кроме того, к боковой поверхности тангенциального завихрителя нисходящего потока прикреплен шнековый дозатор для подачи в нисходящий поток сырьевого полидисперсного материала для исследования процесса пылеулавливания, а также сушки или грануляции. К входам патрубков для нисходящего и восходящего потоков прикреплены шаровые газовые вентили, обеспечивающие возможность плавного изменения расхода воздуха по каналам. При этом к входу шарового вентиля для восходящего потока прикреплен электрокалорифер, выполненный из бытового фена и, оснащенный возможностью регулировки подводимого электрического напряжения.
Недостатками известного устройства является то, что использование одного тангенциального патрубка в завихрителе нисходящего потока способствует созданию наклонного тороидального слоя вращающегося в рабочей камере продукта, что снижает пылеулавливающие качества аппарата. Наличие шнекового завихрителя восходящего потока увеличивает гидравлическое сопротивление восходящему закрученному потоку. Наличие шаровых вентилей при его открывании в сечении дает канал серповидной формы, площадь которого невозможно подсчитать и, определить точный расход проходящего воздуха.
Задача, на решение которой направлено изобретение, состоит в повышении устойчивости в горизонтальном положении и стабильности вращающегося тороидального взвешенного слоя продукта, в уменьшении обратного выноса пылевидного продукта из-под отбойной шайбы, в обеспечении снижения гидродинамического сопротивления в завихрителе восходящего потока и в аппарате в целом, в исключении застойных зон от налипания пылевидного продукта в зоне острого угла между донной частью бункера-накопителя и патрубком восходящего потока, в возможности быстрого и точного расчета площади сечения перекрываемых заслонками каналов, при обработке результатов исследования.
Это достигается тем, что лабораторный стенд для демонстрации и изучения процессов пылеулавливания, сушки и грануляции во встречных закрученных потоках воздуха, выполненный в виде автономной установки, включающей воздухоотсасывающее устройство, размещенное в полости прямоугольного короба, на крышке которого прикреплен аппарат со встречными закрученными потоками, в рабочей камере которого обеспечено вращение потоков воздуха и продукта по часовой стрелке при взгляде вдоль оси сверху, выполненный с вертикальной осью симметрии, выхлопной патрубок которого соединен гибким шлангом с воздухоотсасывающим устройством, при этом аппарат со встречными закрученными потоками оснащен трубчатой прозрачной цилиндрической рабочей камерой, имеющей на торцах переходные фланцы, к верхнему из которых съемно прикреплен завихритель нисходящего потока, выполненный в форме перевернутого днищем вверх цилиндрического стакана, со стороны днища которого в полости завихрителя вдоль его оси установлен выхлопной патрубок, заглубленный на всю высоту завихрителя, причем к боковой цилиндрической поверхности завихрителя нисходящего потока жестко прикреплен один тангенциальный патрубок, прямоугольный в сечении, к нижнему фланцу рабочей камеры прикреплен бункер-накопитель, вдоль оси которого размещен соосный патрубок с круглым сечением, при этом бункер-накопитель для вывода самотеком сухой пыли продукта или гранул выполнен конической формы с плоским днищем, вершина бункера-накопителя отклонена от оси аппарата и снабжена шаровым вентилем, кроме того, соосный патрубок по наружному диаметру вблизи торца снабжен отбойной шайбой, а по внутреннему диаметру – завихрителем восходящего потока воздуха, к боковой цилиндрической поверхности завихрителя нисходящего потока прикреплен шнековый дозатор с ручным приводом, причем к входным торцам патрубков для нисходящего и восходящего потоков прикреплены газовые вентили, обеспечивающие возможность изменения расхода воздуха по своим каналам, при этом к корпусам вентилей прикреплены шкалы для фиксации углового поворота ручек вентилей, кроме того, к входу газового вентиля для восходящего потока прикреплен электрокалорифер, в качестве которого используют бытовой фен, при этом завихритель нисходящего потока во внутренней полости снабжен шайбой, размещенной ниже тангенциального патрубка, поверхность которой перпендикулярна оси выхлопного патрубка, при этом шайба прикреплена к поверхности выхлопного патрубка внутренним диаметром съемно, а наружным диаметром поджата к внутренней стенке цилиндрического стакана завихрителя нисходящего потока с минимальным зазором и снабжена по периферии окнами с неодинаковым «живым сечением», одинаково удаленных от выхлопного патрубка и образованных отогнутыми створками на угол относительно левых радиальных стенок каждого окна в сторону рабочей камеры, причем плоское днище бункера-накопителя и соосный патрубок в полости бункера снабжены антифрикционными соответственно шайбой и втулкой, при этом завихритель восходящего потока выполнен из одинаковых тонкостенных изогнутых трубок, нижние концы которых жестко сомкнуты в ряд друг к другу по внутреннему периметру телескопической трубки на половину ее длины, установленной подвижно поверх наружного диаметра соосного патрубка, а верхние концы изогнутых трубок, выступающие из телескопической трубки, отогнуты от ее оси на угол и одновременно загнуты на угол , в направлении вращения часовой стрелки, кроме того, вдоль оси телескопической трубки установлена подвижно осевая трубка, имеющая со стороны рабочей камеры распылительную форсунку, причем трубка расположена в осевом отверстии между нижними концами изогнутых трубок, а ее нижний конец размещен подвижно в донной части соосного патрубка и снабжен на конце жидкостным вентилем, при этом соосный патрубок снабжен входным концом, загнутым к нему на угол , по наружной поверхности телескопической трубки вблизи ее верхнего торца съемно установлена отбойная шайба, которая радиальными разрезами на глубину в сторону ее оси поделена на лепестки, у которых угловые кромки отогнуты в сторону полости бункера-накопителя на угол , причем все зазоры между изогнутыми трубками и телескопической трубкой заполнены герметиком, а торцы верхних концов изогнутых трубок снабжены осевыми двухлопастными завихрителями потоков воздуха, обеспечивающими их закрутку против часовой стрелки в сечении суммарного вращающегося по часовой стрелке тороидального потока от восходящего и нисходящего потоков в рабочей камере при взгляде вдоль оси сверху, при этом к входным торцам патрубков нисходящего и восходящего потоков съемно прикреплены шиберные заслонки, внутренняя полость в корпусе которых снабжена прямоугольным в сечении каналом, а наружная поверхность корпусов снабжена линейными метрическими шкалами, относительно которых обеспечено перемещение плоских прямоугольных пластин-задвижек, имеющих визирные указатели относительно линейных шкал, причем на боковой стенке выхлопного патрубка, на стенке патрубка завихрителя нисходящего потока и стенке входного конца соосного патрубка выполнены отверстия для размещения в них датчиков для измерения температуры и скорости воздушных потоков, соединенных с соответствующими приборами отображения информации каналами связи. Количество окон в шайбе может быть от двух до десяти. Каждое из окон в шайбе выполнено четырехсторонним, состоящим из двух дуг: наружной, являющейся частью наружного диаметра шайбы и внутренней, удаленной от наружной на расстояние , и из двух радиальных участков. Расстояние может составлять удвоенное значение ширины h прямоугольного отверстия тангенциального патрубка в завихрителе нисходящего потока. Площадь «живого сечения» каждого окна увеличена от границы прямоугольного тангенциального патрубка в полости завихрителя нисходящего потока по всему периметру шайбы. Антифрикционная шайба может быть выполнена из фторопласта. Антифрикционная втулка может быть выполнена из фторопласта. Угол может составлять 45°. Глубина может составлять 1/3 от радиуса отбойной шайбы. Угол может составлять 45°. Угол может находится в интервале от 35° до 70°. Угол может находится в интервале от 85° до 95°. Угол составляет 90°. Число изогнутых трубок в трубчатом завихрителе находится в интервале от двух до восьми. В качестве воздухоотсасывающего устройства может быть использован бытовой пылесос. Количество угловых кромок отбойной шайбы может находится в интервале от 4 до 10.
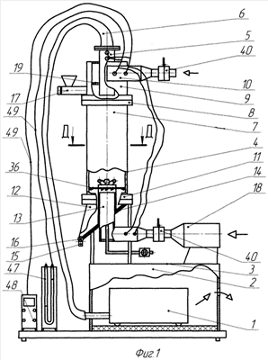
Сущность изобретения поясняется чертежами, где на фиг.1 изображен общий вид лабораторного стенда для демонстрации и изучения процессов пылеулавливания, сушки и грануляции во встречных закрученных потоках воздуха. На фиг.2 изображен завихритель нисходящего потока. На фиг.3 изображено сечение А-А фиг 2, где более детально показана шайба с отверстиями в ней. На фиг.4 показана шайба и ее отогнутые створки. На фиг.5 показан вид по стрелке А с участка фиг.4. На фиг.6 изображена нижняя часть аппарата со встречными закрученными потоками, где показаны часть рабочей камеры, прикрепленной к накопительному бункеру, с выровами, поясняющими размещение соосного патрубка, и размещение на нем телескопической трубки, в которой размещены изогнутые трубки трубчатого завихрителя восходящего потока, а также отбойная шайба и осевая трубка с распылительной форсункой. На фиг.7 изображен вид по стрелке Б с фиг. 6, показывающий вид сверху на трубки завихрителя восходящего потока и отбойную шайбу. На фиг.8 изображен вид по стрелке Г с фиг.7, поясняющий отгиб угловой кромки у отбойной шайбы. На фиг. 9 изображено сечение Б-Б с фиг. 6, показывающее нижние концы трубок завихрителя восходящего потока, размещенные в телескопической трубе. На фиг.10 изображена одна из двух одинаковых шиберных заслонок. На фиг.11 изображено сечение В-В с фиг.10. На фиг.12 изображен вид В с фиг.7 торцевой части верхнего конца одной из трубок завихрителя восходящего потока. На фиг.13 изображено осевое сечение с фиг.12. На фиг.14 изображен выров части корпуса завихрителя нисходящего потока с его тангенциальным патрубком. На фиг.15 изображено сечение Г-Г тангенциального патрубка с фиг.14. На фиг.16 изображен выров взвешенного и закрученного слоя полидисперсного продукта в рабочей камере, при взгляде сбоку. На фиг.17 изображено сечение Д-Д рабочей камеры и расположение в ней взвешенного и закрученного слоя, а также его винтовая структура по ходу его вращения.
Устройство стенда включает воздухоотсасывающее устройство 1, которое скрытно размещено в полости прямоугольного короба 2, на верхней крышке 3 которого жестко прикреплен аппарат 4 со встречными закрученными потоками, в рабочей камере которого обеспечено вращение воздушных потоков по часовой стрелке, если смотреть вдоль оси сверху. Аппарат со встречными закрученными потоками выполнен с вертикальной осью симметрии. Выхлопной патрубок 5 аппарата соединен с помощью гибкого шланга 6 с воздухоотсасывающим устройством 1 (бытовым пылесосом). Аппарат 4 оснащен трубчатой прозрачной цилиндрической рабочей камерой 7, имеющей на торцах переходные фланцы. К верхнему фланцу 8 камеры 7 прикреплен соосно с ней завихритель 9, обеспечивающий закрутку и подачу нисходящего воздушного потока, корпус которого выполнен в форме перевернутого днищем вверх цилиндрического стакана, в полости завихрителя 9 вдоль его оси прикреплен с помощью сварки выхлопной патрубок 5, который заглублен на всю высоту завихрителя 9. К боковой цилиндрической поверхности завихрителя 9 тангенциально прикреплен с помощью сварки прямоугольный в сечении один патрубок 10. К нижнему фланцу 11 рабочей камеры 7 съемно прикреплен бункер-накопитель 12, вдоль оси которого размещен соосный патрубок 13 с круглым сечением. Бункер-накопитель 12 снабжен установленным под углом к соосному патрубку 13 плоским днищем 14, выполненным в виде эллипсообразной пластины, нижняя часть которой соединена с патрубком 15, по которому осуществляется вывод самотеком через клапан-задвижку 16 уловленной сухой пыли продукта или гранул из бункера-накопителя 12. К боковой цилиндрической поверхности завихрителя 9 прикреплен также шнековый дозатор 17 с ручным приводом шнека. Вход воздуха в соосный патрубок 13 осуществляется через электрокалорифер 18, выполненный из бытового фена. Завихритель 9 во внутренней полости снабжен шайбой 19, которая по его высоте размещена ниже тангенциального патрубка 10. Поверхность шайбы 19 перпендикулярна оси выхлопного патрубка 5, к которому она прикреплена внутренним диаметром съемно, а наружным диаметром шайба 19 поджата к внутренней цилиндрической стенке завихрителя 9 с минимальным зазором. На периферии шайбы 19 выполнены окна 20 с неодинаковым «живым сечением», но одинаково удаленных от выхлопного патрубка 5. Окна 20 образованы отогнутыми створками 21 на угол относительно левых радиальных стенок 22 каждого окна 20. Отгиб створок 21 направлен вниз, в сторону рабочей камеры 7. Плоское наклонное днище 14 со стороны полости 23 бункера-накопителя 12 и соосный патрубок 13 снабжены соответственно антифрикционной шайбой 24 и втулкой 25. Трубчатый завихритель 26, обеспечивающий создание восходящего закрученного потока, выполнен из нескольких одинаковых, тонкостенных изогнутых трубок 27, нижние концы 28 которых жестко сомкнуты в ряд друг к другу по внутреннему периметру телескопической трубки 29, где они заглублены на половину ее длины, которая сама установлена подвижно поверх наружного диаметра соосного патрубка 13, а верхние концы 30 изогнутых трубок 27, выступающие из телескопической трубки 29, отогнуты от ее оси на угол и, одновременно загнуты на угол в направлении вращения часовой стрелки, кроме того, вдоль оси телескопической трубки 29, в осевом отверстии между нижними концами 28 изогнутых трубок 27 установлена подвижно осевая трубка 31, имеющая со стороны рабочей камеры 7 распылительную форсунку 32, а ее нижний конец 33 размещен, также подвижно в донной части 34 соосного патрубка 13 и снабжен жидкостным вентилем 35. Кроме того, соосный патрубок 13 снабжен входным концом 36, загнутым к нему на угол . По наружной поверхности телескопической трубки 29, вблизи ее верхнего торца съемно установлена отбойная шайба 37, которая радиальными разрезами на глубину в сторону ее оси поделена на лепестки, у которых каждая из угловых кромок 38 отогнута в сторону полости 23 бункера-накопителя 12 на угол . Все зазоры между изогнутыми трубками 27 и телескопической трубкой 29 заполнены герметиком, а торцевые отверстия верхних концов 30 изогнутых трубок 27 снабжены осевыми завихрителями 39, для закрутки выходящих в рабочую камеру 7 потоков воздуха в одном направлении, а именно против часовой стрелки, если смотреть по ходу выхода из них потоков, составляющих восходящий поток. Кроме того, к входному торцу патрубка 10 и входному торцу конца 36, соответственно нисходящего и восходящего потоков съемно прикреплены специальные шиберные заслонки 40, имеющих в своем корпусе канал 41 с прямоугольным сечением, а наружная поверхность корпусов снабжена линейными метрическими шкалами 42, относительно которых обеспечено перемещение плоских прямоугольных пластин-задвижек 43, имеющих визирные указатели 44 относительно шкал 42. На боковых стенках выхлопного патрубка 5, патрубка 10 завихрителя нисходящего потока, и входного конца 36 соосного патрубка 13 выполнены отверстия 45 для размещения в них первичных датчиков 46 для измерения параметров температуры и скорости воздушных потоков и, которые соединены со своими приборами 47 и 48 отображения информации по каналам связи 49.
Стенд работает следующим образом.
С помощью данного стенда можно демонстрировать процессы: пылеулавливания, сушки полидисперсного продукта, грануляцию окатыванием из полидисперсного продукта, а также классификацию гранул по заданному размеру.
Для работы стенда необходимо, предварительно максимально открыть обе пластины-задвижки 43, на обеих шиберных заслонках 40, затем включить воздухоотсасывающее устройство 1 (пылесос). В воронку дозатора 17 засыпают предварительно пылевидный продукт, затем вращая вручную шнек дозатора 17 перемещают продукт и, всыпают его в полость завихрителя 9. Далее, для демонстрации процесса пылеулавливания шиберную заслонку 40 на патрубке 10 оставляют максимально открытой, а шиберную заслонку 40 на входном конце 36 прикрывают на определенную величину. При этом через стекло камеры 7 можно наблюдать движение пылевидного продукта 50 в нисходящем закрученном потоке воздуха, а также взаимодействие нисходящего и восходящего закрученных потоков на движение пылевидного продукта под отбойную шайбу 37, т.е. выполняется процесс пылеулавливания во встречных закрученных потоках. Если шиберную заслонку 40 на входном конце 36 оставить полностью закрытой, то аппарат будет работать в режиме аппарата «циклон».
Для демонстрации процесса сушки такого полидисперсного пищевого продукта как, например поваренная мелкодисперсная соль, ее также предварительно засыпают в воронку дозатора 17, закрывают воронку крышкой и, начинают перемещать шнеком продукт, засыпая его в движущийся нисходящий поток воздуха из завихрителя 9. Но, предварительно, открывают шиберную заслонку 40 на входном конце 36 на определенную величину и, таким образом, чтобы визуально наблюдать через прозрачную стенку процесс движения материала в камере 7. Пластину-задвижку 43 в шиберной заслонке 40 на патрубке 36 открывают на величину, при которой в рабочей камере 7 создается взвешенный закрученный слой 51 сушимого полидисперсного продукта. Вращение слоя 51 обеспечивается завихрителями 9 и 26. При этом гидродинамика потоков такова, что слой 51, вращающийся по направлению 52, по часовой стрелке (если смотреть вдоль оси аппарата сверху), вращается еще и по ходу своего движения 52, образуя таким образом – в целом, вращающееся винтовое кольцо. При этом, если смотреть по ходу движения 52 на сечение 53 такого слоя, то его винтовое вращение в сечении слоя 51 осуществляется по направлению 54, против часовой стрелки, чему способствуют направление движения нисходящего потока 55 и направление движения 56, восходящего потока. Освободившийся (очищенный) от пыли поток 57 направляется в сторону оси 58 рабочей камеры и, далее вдоль оси 58 и поступает в выхлопной патрубок 5. Такое винтовое вращение слоя 51 по ходу его вращения 52 обеспечивают завихрители 39. Интенсивное вращение сушимого материала в слое 51 обеспечивает его ускоренную сушку, особенно в периодическом режиме.
Для демонстрации процесса грануляции, например из сахарной пудры, выполняются все те же операции, которые выполняются для сушки, описанные выше, дополнительной операцией в этом процессе является лишь подача в патрубок 33 влажного водяного пара, который распыляясь форсункой 32 способствует коагуляции отдельных пылинок в шаровидные гранулы 59, которые растут в диаметре за счет окатывания в новых порциях пылевидных частичек сахарной пудры и выпадают из слоя 51 в бункер-накопитель 12.
Использование шиберных заслонок 40 с плоскими пластинами-задвижками 43 позволяет легко и быстро подсчитывать площадь сечения прямоугольного канала, по которому проходит воздух при минимальных перемещениях пластины 43 и, таким подсчитывать значение расхода воздуха при каждом режиме. Скорость потока воздуха определяется прибором 47 (U-образным манометром) и, перемножив значения площади канала на скорость получим расход потока. Измерение же площади сечения при использовании шарового вентиля практически невозможно.
Подвижность форсунки 32 вдоль оси камеры 7 позволяет максимально орошать паром пылевидный слой сахарной пудры.
Антифрикционная шайба 24 из фторопласта на поверхности плоского днища и фторопластовая втулка 25 на патрубке 13 позволяют уменьшить залипание пылевидного продукта в остром углу между патрубком 13 и шайбой 14 и таким образом исключить застойную зону пылевидного продукта.
Используемый в [2], [4] и [5] завихритель восходящего потока, выполненный в виде многозаходного шнека, хуже трубчатого в виду того, что межлопастные каналы шнекового завихрителя в сечении имеют прямоугольную площадь, что снижает возможность обеспечить вращение потока в каждом межлопастном канале вокруг своей оси из-за большого гидравлического сопротивления.
Шайба 19 распределяет проход воздуха по окнам 20 из патрубка 10 приблизительно с одинаковым значением расхода, что значительно снижает наклон плоскости кольцевого взвешенного слоя полидисперсного продукта от горизонтали, т.е. не происходит передавливание воздуха нисходящего потока на слой с одной стороны.
Замена сплошной кольцевой щели между отбойной шайбой и внутренней поверхностью рабочей камеры отдельными треугольными отверстиями, образованными отгибом угловых кромок, уменьшает обратный вынос пылевидного продукта в рабочую камеру.
Замена прямоугольных в сечении каналов для закрутки восходящего потока используемых в шнековых завихрителях в [2], [4] и [5] на круглые в сечении каналы, организованные в трубах, позволяет уменьшить гидравлическое сопротивление.
Полезность лабораторного стенда заключается в возможности демонстрировать студентам современные высокоэффективные технологии: пылеулавливания, сушки и грануляции. Возможность проводить экспериментальные исследования по изучению характеристик пылеулавливания полидисперсных продуктов различной плотности и размера пылевидных частиц, а также, возможность проводить исследования по сушке различных пылевидных продуктов, и возможность проводить исследования по процессу грануляции пылевидных продуктов и из раствора.
Источники информации
1. Сажин Б.С. Основы техники сушки. М.: Химия, 1984. – 320 с., стр.190.
2. Кандидатская диссертация «Разработка аппарата для осуществления процесса грануляции пылевидных материалов во встречных закрученных потоках», автора Землякова Н.В. по специализации 05.17.08. – процессы и аппараты химической технологии. М., Московский текстильный институт им. А.Н.Косыгина, 1982 г.
3. Патент России №2223137.
4. Статья «Лабораторный стенд многофункционального аппарата со встречными закрученными потоками для демонстрации процессов пылеулавливания, сушки и грануляции полидисперсных материалов во взвешенном закрученном слое», автор к.т.н., доцент Земляков Н.В. Материалы Региональной научно-практической конференции «Новые технологии – основа развития профессионального образовательного пространства учебно-научного производственного комплекса», Ливенский филиал ГОУ ВПО «ОрелГТУ» ФЛП, каф. МАПП, 16 марта 2007 г., г.Ливны, Орловская область. Livny(@)ostu.ru Тел: (48677)3-45-35, 3-17-34.
5. www. invention-orel.narod.ru
Формула изобретения
1. Лабораторный стенд для демонстрации и изучения процессов пылеулавливания, сушки и грануляции во встречных закрученных потоках воздуха, выполненный в виде автономной установки, включающей воздухоотсасывающее устройство, размещенное в полости прямоугольного короба, на крышке которого прикреплен аппарат со встречными закрученными потоками, в рабочей камере которого обеспечено вращение потоков воздуха и продукта по часовой стрелке при взгляде вдоль оси сверху, выполненный с вертикальной осью симметрии, выхлопной патрубок которого соединен гибким шлангом с воздухоотсасывающим устройством, при этом аппарат со встречными закрученными потоками оснащен трубчатой прозрачной цилиндрической рабочей камерой, имеющей на торцах переходные фланцы, к верхнему из которых съемно прикреплен завихритель нисходящего потока, выполненный в форме перевернутого днищем вверх цилиндрического стакана, со стороны днища которого в полости завихрителя вдоль его оси установлен выхлопной патрубок, заглубленный на всю высоту завихрителя, причем к боковой цилиндрической поверхности завихрителя нисходящего потока жестко прикреплен один тангенциальный патрубок, прямоугольный в сечении, к нижнему фланцу рабочей камеры прикреплен бункер-накопитель, вдоль оси которого размещен соосный патрубок с круглым сечением, при этом бункер-накопитель для вывода самотеком сухой пыли продукта или гранул выполнен конической формы с плоским днищем, вершина бункера-накопителя отклонена от оси аппарата и снабжена шаровым вентилем, кроме того, соосный патрубок по наружному диаметру вблизи торца снабжен отбойной шайбой, а по внутреннему диаметру – завихрителем восходящего потока воздуха, к боковой цилиндрической поверхности завихрителя нисходящего потока прикреплен шнековый дозатор с ручным приводом, причем к входным торцам патрубков для нисходящего и восходящего потоков прикреплены газовые вентили, обеспечивающие возможность изменения расхода воздуха по своим каналам, при этом к корпусам вентилей прикреплены шкалы для фиксации углового поворота ручек вентилей, кроме того, к входу газового вентиля для восходящего потока прикреплен электрокалорифер, в качестве которого используют бытовой фен, отличающийся тем, что завихритель нисходящего потока во внутренней полости снабжен шайбой, размещенной ниже тангенциального патрубка, поверхность которой перпендикулярна оси выхлопного патрубка, при этом шайба прикреплена к поверхности выхлопного патрубка внутренним диаметром съемно, а наружным диаметром поджата к внутренней стенке цилиндрического стакана завихрителя нисходящего потока с минимальным зазором и снабжена по периферии окнами с неодинаковым «живым сечением», одинаково удаленными от выхлопного патрубка и образованными отогнутыми створками на угол относительно левых радиальных стенок каждого окна в сторону рабочей камеры, причем плоское днище бункера-накопителя и соосный патрубок в полости бункера снабжены антифрикционными, соответственно, шайбой и втулкой, при этом завихритель восходящего потока выполнен из одинаковых тонкостенных изогнутых трубок, нижние концы которых жестко сомкнуты в ряд друг к другу по внутреннему периметру телескопической трубки на половину ее длины, установленной подвижно поверх наружного диаметра соосного патрубка, а верхние концы изогнутых трубок, выступающие из телескопической трубки, отогнуты от ее оси на угол и одновременно загнуты на угол в направлении вращения часовой стрелки, кроме того, вдоль оси телескопической трубки установлена подвижно осевая трубка, имеющая со стороны рабочей камеры распылительную форсунку, причем трубка расположена в осевом отверстии между нижними концами изогнутых трубок, а ее нижний конец размещен подвижно в донной части соосного патрубка и снабжен на конце жидкостным вентилем, при этом соосный патрубок снабжен входным концом, загнутым к нему на угол , по наружной поверхности телескопической трубки вблизи ее верхнего торца съемно установлена отбойная шайба, которая радиальными разрезами на глубину в сторону ее оси поделена на лепестки, у которых угловые кромки отогнуты в сторону полости бункера-накопителя на угол , причем все зазоры между изогнутыми трубками и телескопической трубкой заполнены герметиком, а торцы верхних концов изогнутых трубок снабжены осевыми двухлопастными завихрителями потоков воздуха, обеспечивающими их закрутку против часовой стрелки в сечении суммарного вращающегося по часовой стрелке тороидального потока от восходящего и нисходящего потоков в рабочей камере при взгляде вдоль оси сверху, при этом к входным торцам патрубков нисходящего и восходящего потоков съемно прикреплены шиберные заслонки, внутренняя полость в корпусе которых снабжена прямоугольным в сечении каналом, а наружная поверхность корпусов снабжена линейными метрическими шкалами, относительно которых обеспечено перемещение плоских прямоугольных пластин-задвижек, имеющих визирные указатели относительно линейных шкал, причем на боковой стенке выхлопного патрубка, на стенке патрубка завихрителя нисходящего потока и стенке входного конца соосного патрубка выполнены отверстия для размещения в них датчиков для измерения температуры и скорости воздушных потоков, соединенных с соответствующими приборами отображения информации каналами связи.
2. Устройство по п.1, отличающееся тем, что количество окон в шайбе находится в интервале от двух до десяти.
3. Устройство по п.2, отличающееся тем, что каждое из окон в шайбе выполнено четырехсторонним, состоящим из двух дуг: наружной, являющейся частью наружного диаметра шайбы, и внутренней, удаленной от наружной на расстояние , и из двух радиальных участков.
4. Устройство по п.3, отличающееся тем, что расстояние составляет удвоенное значение ширины h прямоугольного отверстия тангенциального патрубка в завихрителе нисходящего потока.
5. Устройство по п.2, отличающееся тем, что площадь «живого сечения» каждого окна увеличена от границы прямоугольного тангенциального патрубка в полости завихрителя нисходящего потока по всему периметру шайбы.
6. Устройство по п.1, отличающееся тем, что антифрикционная шайба выполнена из фторопласта.
7. Устройство по п.1, отличающееся тем, что антифрикционная втулка выполнена из фторопласта.
8. Устройство по п.1, отличающееся тем, что угол составляет 45°.
9. Устройство по п.1, отличающееся тем, что глубина составляет 1/3 от радиуса отбойной шайбы.
10. Устройство по п.1, отличающееся тем, что угол составляет 45°.
11. Устройство по п.1, отличающееся тем, что угол находится в интервале от 35 до 70°.
12. Устройство по п.1, отличающееся тем, что угол , находится в интервале от 85 до 95°.
13. Устройство по п.1, отличающееся тем, что угол составляет 90°.
14. Устройство по п.1, отличающееся тем, что число изогнутых трубок в трубчатом завихрителе находится в интервале от двух до восьми.
15. Устройство по п.1, отличающееся тем, что в качестве воздухоотсасывающего устройства использован бытовой пылесос.
16. Устройство по п.1, отличающееся тем, что количество угловых кромок отбойной шайбы находится в интервале от 4 до 10.
РИСУНКИ
|
|