|
|
(21), (22) Заявка: 2007115980/11, 26.04.2007
(24) Дата начала отсчета срока действия патента:
26.04.2007
(46) Опубликовано: 20.03.2009
(56) Список документов, цитированных в отчете о поиске:
SU 1368249 A1, 23.01.1988. SU 1404693 A1, 23.06.1988. RU 2048424 C1, 20.11.1995. SU 557990 A1, 15.05.1977. SU 197912 A1, 01.01.1967. FR 2105034 A, 28.04.1972. DE 3112344 A, 21.10.1982.
Адрес для переписки:
346500, Ростовская обл., г. Шахты, пл. Ленина, 1, ШИЮРГТУ, гос. эксперту И.И. Кузнецовой
|
(72) Автор(ы):
Страданченко Сергей Георгиевич (RU), Мартыненко Иван Андреевич (RU), Волков Владимир Владимирович (RU), Волков Дмитрий Владимирович (RU)
(73) Патентообладатель(и):
Государственное образовательное учреждение высшего профессионального образования “Южно-Российский Государственный технический университет (Новочеркасский политехнический институт”) (RU)
|
(54) ЧЕТЫРЕХКАНАТНАЯ ЛЕБЕДКА С ГИДРАВЛИЧЕСКИМ ШАГОВЫМ ПРИВОДОМ
(57) Реферат:
Изобретение относится к горной промышленности, в частности к шахтным подъемным устройствам с гидравлическим приводом. Устройство состоит из четырех неподвижно закрепленных гидроцилиндров, через которые пропущены гибкие штоки, выполненные из каната закрытой конструкции. Гибкий шток имеет возможность быть попеременно захватываемым поршнями с управляемыми цангами, которые позволяют перемещать канат с грузом. Синхронное перемещение указанных поршней происходит под действием рабочей жидкости, подаваемой в рабочие и вспомогательные гидроцилиндры гидрораспределителями от маслостанции. Рабочие полости основных гидроцилиндров соединены трубопроводами с рабочей и вспомогательной полостями мультипликатора соответственно. Возвратные полости основных гидроцилиндров связаны трубопроводами с рабочими полостями смежных гидроцилиндров. Возвратные полости смежных гидроцилиндров связаны между собой и со сливной магистралью общим трубопроводом с маслостанцией через тот же гидрораспределитель. Это позволит расширить технологические возможности устройства за счет обеспечения синхронности действия цилиндров. 1 ил.
Изобретение относится к горной промышленности, в особенности к шахтным подъемным устройствам с гидравлическим приводом, и может быть использовано для доставки или перемещения грузов по выработкам угольной и горнорудной промышленности. Может быть использовано и в других отраслях промышленности для перемещения грузов.
Известна конструкция подъемного устройства, использующая для перемещения грузов гидроцилиндры с гибким штоком [1].
Недостатком известного устройства является то, что расстояние перемещения груза зависит от величины хода поршня гидроцилиндра и с увеличением расстояния приходится применять гидроцилиндры большой длины.
Так, например, если требуется подвесить проходческий полок на четырех канатах (при проходке стволов) с использованием указанных лебедок, то через некоторое время наблюдается перекос проходческого полка. Это объясняется тем, что скорости перемещения канатов четырьмя одинаковыми лебедками оказываются различными. Это происходит по причине неодинаковости нагрузок на каждую из лебедок, различиях в пропускной способности гидравлических линий и др. Отличия в скорости перемещения (даже очень небольшие) через некоторое время и приводят к перекосам оборудования, размещенного в стволе на канатах.
Необходима такая конструкция четырехканатной лебедки, которая была бы свободна от указанных недостатков, т.е. скорости перемещения обоих канатов были одинаковыми и не зависели от величины нагрузки на каждом из канатов, – движение канатов должно происходить синхронно.
Согласно изобретению поставленная цель – синхронность движения всех четырех поршней, перемещающих канат, достигается за счет соединения трубопроводом рабочих полостей основных гидроцилиндров с рабочей и вспомогательной полостями мультипликатора, возвратные полости основных гидроцилиндров связаны с рабочими полостями смежных гидроцилиндров, а возвратные полости последних связаны между собой и сливной магистралью общим трубопроводом через гидрораспределитель. Этим достигается равномерное распределение (поровну) количества жидкости, поступающей во все цилиндры.
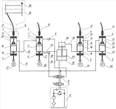
На чертеже изображена предлагаемая лебедка с гидравлическим шаговым приводом, ее принципиальная схема.
Четырехканатная лебедка с гидравлическим шаговым приводом содержит цилиндр 1 с рабочей 2 и возвратной 3 полостями и узлами 4 и 5 герметизации, насосный агрегат 6, гидрораспределители 7 и 8, датчики 9 и 10 контроля положения. В цилиндре 1 установлен поршень 11, имеющий возможность перемещения вдоль гибкого штока 12. Поршень 11 выполнен с расточкой, в которой размещена коническая цанга, подпружиненная при помощи пружины относительно поршня 11, охватывающая гибкий шток 12 и взаимодействующая со ступенчатым поршнем, размещенным в поршне 11. Шток 12 уплотнен относительно поршня 11 поджимным сальником с нажимным элементом (внутреннее устройство поршня 11 не показано на чертеже, так как достаточно подробно описано в [2] и не является предметом изобретения). Достаточно напомнить, что конструкция поршня позволяет при подаче гидрожидкости под давлением в рабочую полость перемещать шток вверх, а при подаче гидрожидкости под давлением в возвратную полость цилиндра цанга отсоединяет поршень от штока 12, а сам поршень перемещается вниз. Такой же второй гибкий шток 12 проходит через второй гидроцилиндр 13, имеющий такие же узлы герметизации 4 и 5, рабочую 14 и возвратную полость 15 и поршень 16, имеющий такую же конструкцию, что и поршень 11. При этом поршень 16 так расположен в гидроцилиндре 13, что тяговое усилие, развиваемое им, направлено согласно тяговому усилию, развиваемому поршнем 11.
Смежно с гидроцилиндром 1 установлен гидроцилиндр 17 с размещенным в нем штоком 12, поршнем 18, рабочей 19 и возвратной 20 полостями. Смежно с гидроцилиндром 16 установлен гидроцилиндр 21, в котором размещены шток 12, поршень 22, рабочая 23 и возвратная полость 24. Мультипликатор 25 с основной полостью 26, рабочей полостью 27 и вспомогательной рабочей полостью 28 получает питание через гидрораспределитель 8. Рабочая полость 2 гидроцилиндра 1 соединена трубопроводом 29 с рабочей полостью 27 мультипликатора 25, а рабочая полость 14 гидроцилиндра 13 соединена трубопроводом 30 с вспомогательной рабочей полостью 28. Рабочая полость 23 гидроцилиндра 21 соединена с возвратной полостью 15 гидроцилиндра 13 трубопроводом 31, а рабочая полость 19 гидроцилиндра 17 соединена трубопроводом 32 с возвратной полостью 3 гидроцилиндра 1. Возвратная полость 20 гидроцилиндра 17 соединена с возвратной полостью 24 гидроцилиндра 21 трубопроводом 33 с гидрораспределителем 8.
На каждом из указанных гидроцилиндров в верхней части установлены траверсы 34 (на фиг.1 указанная траверса показана только на цилиндре 17), на которых установлены (показаны условно) катушки 35 (реборды которых снабжены дисковыми тормозами 36), предназначенные для приемки и укладки холостых ветвей канатов (гибких штоков) 12. Катушка 35 имеет внутри привод для их вращения (на схеме не показан, как не имеющий отношения к сути заявки).
На рабочих ветвях канатов (штоков) 12 установлены прицепные устройства 37, 38, 39 и 40.
Сигнал о крайнем нижнем положении поршня 11 поступает на датчик положения 10, а сигнал о верхнем положении поршня 11 поступает на датчик положения 9.
Четырехканатная лебедка с гидравлическим шаговым приводом работает следующим образом.
Предварительно четырехканатная лебедка с гидравлическим шаговым приводом устанавливается в рабочее (вертикальное или горизонтальное) положение.
При подаче рабочей среды от насосного агрегата 6 через гидрораспределители 7 и 8 в основную полость 26 мультипликатора 25 его ступенчатый поршень приходит в движение и вытесняет жидкость из полости 27 через трубопровод 29 в рабочую полость 2 гидроцилиндра 1. Одновременно с этим из вспомогательной рабочей полости 28 мультипликатора 25 жидкость через трубопровод 30 поступает в рабочую полость 14. Так как отношение площади большого поршня мультипликатора к площади малого поршня составляет 2:1, то количество жидкости, поступающей в единицу времени в полости 2 и 14, одинаково. Следовательно, одинаково будет и перемещение поршней 11 и 16. Перемещение одинаковых поршней вверх вызовет выдавливание одинаковых количеств жидкости из возвратных полостей 3 и 15, которые переместятся из возвратной полости 3 по трубопроводу 32 в рабочую полость 19 гидроцилиндра 17, а из возвратной полости 15 по трубопроводу 31 в рабочую полость 23 гидроцилиндра 21. Это повлечет за собой синхронное движение поршней 18 и 22 вверх на ту же высоту, что и поршней 11 и 16, а следовательно, и всех связанных с ними штоками 12.
Движение поршней 18 и 22 вверх вызовет выдавливание жидкости из возвратных полостей 20 и 24 через трубопровод 33 в сливную магистраль и через гидрораспределители 7 и 8 жидкость будет сброшена в бак маслостанции.
Прицепные устройства 37, 38, 39 и 40 также переместятся на одинаковое расстояние и переместят синхронно перемещаемый объект. По достижении поршнем 11 крайнего верхнего положения сигнал с датчика положения 9 поступит на катушку управления гидрораспределителя 8, который переключится в реверсивный режим.
При этом распределитель 8 переключится в положение подачи гидрожидкости от насоса 6, через гидрораспределители 7 и 8, в возвратные полости 20 и 24. Это заставит поршни 18 и 22 расцепиться внутренними цангами от штоков 12 и переместиться в нижнее положение, заставляя жидкость из рабочих полостей 19 и 23 соответственно по трубопроводам 32 и 31 перетечь в возвратные полости 3 и 15 гидроцилиндров 1 и 13. Поршни 11 и 16 перейдут в нижнее положение (предварительно расцепив внутренними цангами поршни 11 и 16 от штоков 12). Это заставит жидкость из рабочих полостей 2 и 14 соответственно по трубопроводам 29 и 30 перетечь в полости 27 и 28 мультипликатора 25, который синхронизирует работу четырех гидроцилиндров.
По достижении поршнем 11 нижнего положения датчик положения 10 заставит переключиться гидрораспределитель 8 в положение, обеспечивающее ход поршня 11 вверх.
Далее описанный цикл будет повторяться многократно, если система не будет отключена распределителем 7. При этом грузы, находящиеся на прицепных устройствах 37, 38, 39 и 40, будут синхронно перемещаться в верхнем направлении, а холостые ветви канатов 12 будут поступать соответственно на приемные катушки 35 для укладки и аккумулирования.
Синхронность движения поршней 11, 16, 18 и 22 достигается за счет соединения трубопроводом рабочих полостей основных гидроцилиндров с рабочей и вспомогательной полостями мультипликатора. Возвратные полости основных гидроцилиндров связаны с рабочими полостями смежных гидроцилиндров, а возвратные полости последних связаны между собой и сливной магистралью общим трубопроводом через гидрораспределитель. Этим достигается равномерное распределение (поровну) количества жидкости, поступающей во все цилиндры.
Для остановки системы в любой момент (например, вручную) достаточно при помощи гидрораспределителя 7 прекратить подачу рабочей жидкости от маслостанции 6. При этом дополнительно катушки 35 могут быть заторможены дисковыми тормозами 36. Дисковые тормоза предназначены также для осуществления маневровых операций, например, при спуске груза.
Для возобновления работы достаточно включить гидрораспределитель 7, а для осуществления реверса необходимо воздействовать на систему гидрораспределителем 8 (например, при местном управлении).
Для решения поставленной задачи – синхронного движения двух поршней обычно используются специальные устройства и конструкции: мультипликаторы, делители расхода с балансировочными клапанами (смотри, например, [3], стр.440, рис.191, а, б, в. Если применить такие устройства для синхронного движения четырех цилиндров с использованием известных схем, то потребуется использовать несколько мультипликаторов – по одному на каждую пару цилиндров и еще один общий (для управления самими мультипликаторами). Такое решение будет сложнее, менее надежно и более дорогое.
Литература
1. А.С. СССР №1368249, кл. В66В 15/00, 1988.
2. А.с. СССР №1404693, кл. F15В 11/12, 1988.
3. Ковалевский В.Ф., Железняков Н.Т., Бейлин Ю.Е. Справочник по гидроприводам горных машин. Изд. 2-е, перераб. и доп. М. (1-е изд. – 1967), «Недра», 1973, 504 с.
Формула изобретения
Четырехканатная лебедка с гидравлическим шаговым приводом, содержащая четыре гибких штока в виде каната закрытой конструкции, четыре гидроцилиндра с рабочими и возвратными полостями и узлами герметизации, из которых два являются основными, а два других смежными с ними, поршни, узлы уплотнения поджимных сальников с нажимными элементами, размещенными в поршнях, полости, сообщенные с рабочими полостями гидроцилиндров, узлы фиксации в виде подпружиненных конических цанг, маслостанцию, гидрораспределители, датчики контроля положения и насосный агрегат, причем второй гибкий шток проходит через второй гидроцилиндр, имеющий такие же узлы герметизации, рабочую и возвратную полости и поршень, имеющий такую же конструкцию, что и поршень первого гидроцилиндра, при этом поршень второго гидроцилиндра расположен так, что тяговое усилие, развиваемое им, направлено согласно тяговому усилию, развиваемому поршнем первого гидроцилиндра, смежно с первым гидроцилиндром установлен третий гидроцилиндр, включающий те же механизмы, что и первый гидроцилиндр, а смежно с вторым гидроцилиндром установлен четвертый гидроцилиндр, включающий те же механизмы, что и второй гидроцилиндр, при этом поршень третьего гидроцилиндра расположен так, что тяговое усилие, развиваемое им, направлено согласно тяговому усилию, развиваемому поршнем четвертого гидроцилиндра; рабочая полость первого гидроцилиндра соединена трубопроводом с рабочей полостью мультипликатора, рабочая полость второго гидроцилиндра соединена трубопроводом с вспомогательной рабочей полостью мультипликатора, возвратные полости первого и второго гидроцилиндров связаны трубопроводами с рабочими полостями смежных гидроцилиндров, а возвратные полости последних связаны между собой и сливной магистралью общим трубопроводом с маслостанцией через гидрораспределитель.
РИСУНКИ
|
|