|
|
(21), (22) Заявка: 2007128185/03, 23.07.2007
(24) Дата начала отсчета срока действия патента:
23.07.2007
(46) Опубликовано: 10.03.2009
(56) Список документов, цитированных в отчете о поиске:
RU 53315 U1, 10.05.2006. SU 1710669 A1, 07.02.1992. SU 1710670 A1, 07.02.1992. RU 2049864 C1, 10.12.1995. RU 2114252 C1, 27.06.1998. ПЛЕШКОВ Д.И. и др. Бульдозеры, скреперы, грейдеры. Учебник. – М.: Высшая школа, 1980, с.271.
Адрес для переписки:
680035, г.Хабаровск, ул. Тихоокеанская, 136, Тихоокеанский государственный университет, отдел интеллектуальной собственности
|
(72) Автор(ы):
Шемякин Станислав Аркадьевич (RU), Клигунов Евгений Сергеевич (RU), Чебан Антон Юрьевич (RU), Губарь Алексей Анатольевич (RU)
(73) Патентообладатель(и):
Государственное образовательное учреждение высшего профессионального образования “Тихоокеанский государственный университет” (RU)
|
(54) СКРЕПЕР
(57) Реферат:
Изобретение относится к землеройно-транспортной технике, а именно к скреперам, и может быть использовано в строительстве и в горной промышленности при выполнении земляных работ на крепких, талых и мерзлых грунтах, а также на уплотненном снеге и наледях. Технический результат – повышение эффективности работы скреперов на крепких и мерзлых грунтах. Скрепер включает базовый одноосный тягач, тяговую раму, ковш с ножом, заслонкой, задней стенкой, шнековыми элеваторами внутри ковша, фрезу для разрушения грунта перед ковшом, гидромеханизмы подъема-опускания заслонки, ковша, шнековых элеваторов, перемещения задней стенки. Ширина фрезы с рыхлительными зубьями соответствует ширине ковша. Фреза имеет привод от дополнительного двигателя, расположенного со стороны задней оси скрепера, установлена шарнирно с помощью тяг и гидроцилиндров на поперечной балке и продольных брусьях тяговой рамы с возможностью подъема-опускания, внедрения в грунт и резания его снизу вверх. При этом между фрезой и ножом ковша, а именно на внешней стороне заслонки, установлено с помощью тяг и гидроцилиндров подгребающее устройство, соответствующее ширине ковша, с приводом также от дополнительного двигателя с механизмом подъема-опускания относительно заслонки, со способностью перемещения разрыхленного фрезой грунта сверху вниз и подачи его в переднюю часть ковша под шнековые элеваторы. При этом подгребающее устройство содержит высокомоментный гидромотор, цепные передачи вращения барабана с подшипниковыми опорами, двумя монтажными прорезями в барабане и роликами для подгребающей лопасти, расположенной в диаметральной плоскости от двух кривошипно-шатунных механизмов, размещенных внутри барабана со стороны боковых торцов подгребающей лопасти. 5 ил.
Изобретение относится к землеройно-транспортной технике, а именно к скреперам, и может быть использовано в строительстве и в горной промышленности при выполнении земляных работ на крепких талых и мерзлых грунтах, а также на уплотненном снеге и наледях.
Известна конструкция скрепера, состоящая из базового тягача, ковша с режущими ножами, перед которыми установлен механизм скола стружки (Авторское свидетельство СССР №1710669. Опубл. 07.02.92. Бюл. №5). В результате подачи импульсного давления в гидроцилиндры механизма скола нож, закрепленный на штоках гидроцилиндров, внедряется в грунт и образует поперечную щель. Такие скреперы можно использовать на грунтах, имеющих верхнюю плотную корку или промерзших на глубину меньшую, чем толщина стружки, срезаемая ножами ковша. Если глубина плотной корки больше толщины срезаемой стружки ножами ковша, то ножи упираются в гребни несколотого грунта между отдельными выемками (щелями) в поперечном направлении. Кроме того, механизм скола находится в массиве призмы волочения грунта, что отрицательно сказывается на его работоспособности.
Аналогичные недостатки присущи и другим известным скреперам с механизмами скола грунта перед ножами ковша (Авторское свидетельство СССР №1089200. Опубл. 1984 г. и Авторское свидетельство СССР №1155684. Опубл. 1985 г.).
Известна конструкция ковша скрепера с устройством предварительного грунтоотделения в виде горизонтально расположенных под днищем приводных дисков фрез (Авторское свидетельство СССР №312023. Опубл. 1970 г.).
В процессе копания крепкого или мерзлого грунтов диски фрез наклонены относительно поверхности грунта, в связи с опусканием передней части ковша, и между фрезами остается клин непроработанного мерзлого массива, в который упирается нож ковша. Это приводит к стопорению машины. Кроме того, трансмиссионные валы привод фрез проходят в зеве ковша, через который происходит загрузка и разгрузка грунта, и препятствуют этим процессам.
В качестве наиболее близкого аналога принята конструкция ковша скрепера, включающая заднюю стенку, нож, заслонку, на которой с лобовой стороны шарнирно крепится несущая рама и гидроцилиндры ее подъема или опускания. На раме по ширине ковша рассредоточенно установлены в вертикальной плоскости дисковые фрезы с приводом вращения и приводом поперечного перемещения относительно заслонки и ковша (Авторское свидетельство СССР №1710670. Опубл. 1990 г.).
Данная конструкция ковша скрепера позволяет:
– фрезеровать перед ковшом достаточно крепкие грунты;
– продвигать разрушенный грунт фрезами в переднюю часть ковша.
Недостатком этой конструкции является то, что при вращении фрез сверху вниз по принципу попутного фрезерования крепких и мерзлых грунтов возникают значительные динамические нагрузки на рабочее оборудование скрепера. Во-вторых, зубья фрез продвигают разрушенный грунт только в переднюю часть ковша, заштыбовывают его там и не обеспечивают полного заполнения ковша. В-третьих, после заштыбовывания передней полости ковша разрушенный грунт неминуемо будет формироваться перед заслонкой в виде призмы волочения, которая полностью накрывает фрезу и делает ее работу неэффективной, равно как и всего скрепера.
Техническая задача изобретения – повышение эффективности работы скреперов на крепких и мерзлых грунтах.
Указанная задача решается тем, что фреза с рыхлительными зубьями шириной, соответствующей ширине ковша, и с приводом от дополнительного двигателя, расположенного со стороны задней оси скрепера, установлена шарнирно с помощью тяг и гидроцилиндров на поперечной балке и продольных брусьях тяговой рамы с возможностью подъема-опускания, внедрения в грунт и резания его снизу вверх; между фрезой и ножом ковша, а именно на внешней стороне заслонки, установлено с помощью тяг и гидроцилиндров подгребающее устройство, соответствующее ширине ковша, с приводом также от дополнительного двигателя с механизмом подъема-опускания относительно заслонки, со способностью перемещения разрыхленного фрезой грунта сверху вниз и подачи его в переднюю часть ковша под шнековые элеваторы, при этом подгребающее устройство содержит высокомоментный гидромотор, цепные передачи вращения барабана с подшипниковыми опорами, двумя монтажными вырезами в средней части, двумя направляющими прорезями в барабане и роликами для подгребающей лопасти, расположенной в диаметральной плоскости барабана, и приводом перемещения в этой плоскости от двух кривошипно-шатунных механизмов, размещенных внутри барабана со стороны боковых торцов подгребающей лопасти.
Отличия от ближайшего аналога заключаются в ряде существенных признаков:
– фреза с рыхлительными зубьями установлена на поперечной балке и тяговых брусьях скрепера и обеспечивает резание грунта снизу вверх (встречное резание).
– между фрезой и ножами ковша на внешней стороне заслонки установлено подгребающее устройство.
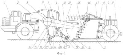
Сущность изобретения поясняется чертежами, где на фиг.1 изображен скрепер сбоку в процессе рыхления и зачерпывания грунта; на фиг.2 – скрепер в плане, на фиг.3 – продольный разрез (А-А) по подгребающему устройству; на фиг.4 – поперечный разрез (Б-Б) по подгребающему устройству; на фиг.5 – кинематическая схема движения подгребающей лопасти под действием кривошипно-шатунного механизма.
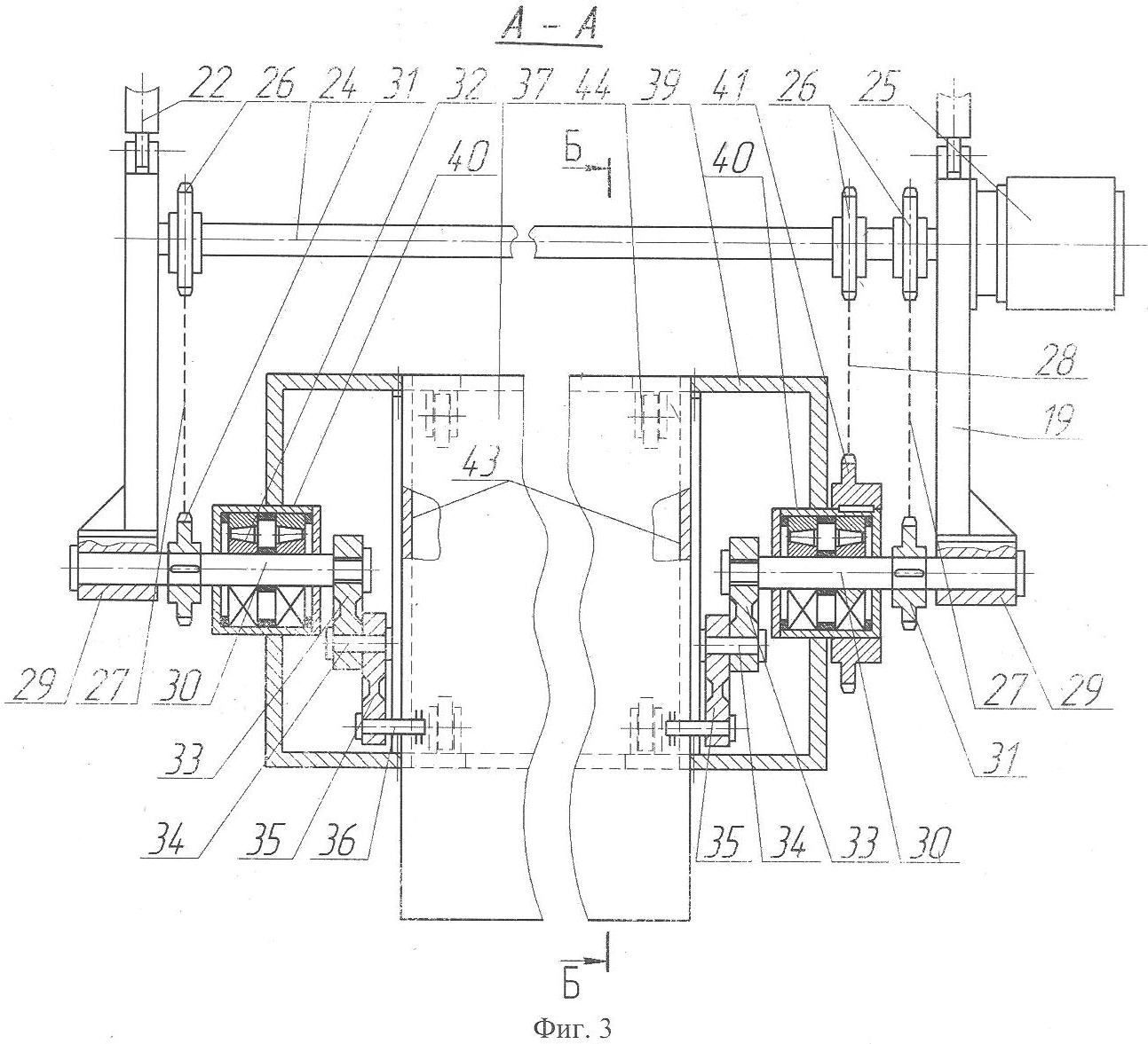
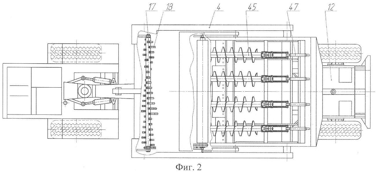
Скрепер состоит из базового тягача 1, тяговой рамы 2 с поперечной балкой 3 и тяговыми брусьями 4, ковша 5 с ножами 6 и с гидромеханизмом подъема-опускания 7 ковша, задней стенки 8 с гидромеханизмом ее перемещения 9, заслонки 10 с гидромеханизмом подъема-опускания 11, дополнительного сменного двигателя 12. На поперечной балке 3 и тяговых брусьях 4 с помощью кронштейнов 13 и 14 гидроцилиндров 15 и двуплечих рычагов 16 шарнирно закреплена фреза 17 с рыхлительными зубьями 18. На внешней стороне заслонки 10 с помощью тяг 19, 20, 21 и гидроцилиндров 22 установлено подгребающее устройство 23 лопастного типа. Приводной вал 24 подгребающего устройства установлен на пересечении осей тяг 19, 20 и гидроцилиндров 22. К приводному валу 24 присоединен высокомоментный гидромотор 25, получающий энергию от дополнительного сменного двигателя 12. На приводном валу 24 жестко насажены звездочки 26 привода цепей 27 и 28. В цапфы 29 тяг 19 консольно установлены ведомые валы 30, на которые насажены ведомые звездочки 31, валов 30, подшипниковые узлы 32 и кривошипы 33. Кривошипы 33 шарнирно с помощью осей 34 присоединены к шатунам 35. Шатуны 35 шарнирно насажены на пальцы 36, которые жестко присоединены (приварены) к подгребающей лопасти 37. Подгребающая лопасть 37 размещается в направляющих прорезях 38, расположенных в диаметральной плоскости барабана 39. Барабан 39 установлен на подшипниковые узлы 32 с помощью букс 40, на одной из которых установлена ведомая звездочка 41 вращения барабана. Ведомая звездочка 41 имеет диаметр делительной окружности в два раза больший, чем ведомые звездочки 31. В средней части барабана по обе стороны от направляющих прорезей 38 в барабане расположены монтажные вырезы 42, а кривошипы 33 и шатуны 35 защищены от загрязнения путем постановки в поперечных сечениях барабана 39 съемных диафрагм 43. На внутренней полости барабана 39 на расстояниях, соответствующих кромкам подгребающей лопасти 37, установлены опорные ролики 44. Внутри ковша 5 установлены шнековые конвейеры 45 с рычажными устройствами 46 и гидроцилиндрами подъема-опускания 47.
Скрепер работает следующим образом. Фреза 17, подгребающее устройство 23, а также дополнительный двигатель 12 устанавливаются на скрепер при необходимости работы на крепких (мерзлых) грунтах или наледях. Перед копанием включается привод фрезы 17 с рыхлительными зубьями 18. С помощью гидроцилиндров 15 и двухплечих рычагов 16 вращающаяся фреза 17 опускается и внедряется в грунт, обеспечивая резание (рыхление) снизу вверх.
Далее тягач 1 начинает перемещаться и фреза 17 обеспечивает рыхление полосы грунта, в которую внедряется нож 6 опущенного с помощью гидромеханизма подъема-опускания 7 ковша 5.
Одновременно с троганием с места тягача 1 включают приводы подгребающего устройства 23 и шнековых элеваторов 45.
Заслонку 10 вместе с подгребающим устройством 23 опускают с помощью гидромеханизма подъема-опускания 11 в разрыхленный грунт, не доводя до касания подгребающую лопасть 37 с целиком неразрушенного массива. При этом между заслонкой и ножом ковша остается пространство для прохода грунта внутрь ковша. Подгребающее устройство 23 работает от высокомоментного гидромотора 25, который вращает приводной вал 24 со звездочками 26 привода цепей 27 и 28. Через цепи 27 и ведомые звездочки 31 момент передается на ведомые валы 30 и соответственно на кривошипы 33, которые через оси 34 вызывают перемещение шатунов 35. Поскольку шатуны 35 шарнирно закреплены к пальцам 36, которые жестко присоединены (приварены) к подгребающей лопасти 37, то последняя совершает возвратно-поступательные движения в диаметральной плоскости барабана 39, а именно в прорезях 38, опираясь с целью уменьшения трения на опорные ролики 44. Одновременно с возвратно-поступательными движениями подгребающая лопасть 37 вращается вместе с барабаном 39. Барабан 39 приводится во вращение от ведомой звездочки 41. Так как звездочка 41 имеет диаметр делительной окружности в два раза больший, чем звездочки 31, то барабан 39 вращается с угловой скоростью в два раза меньшей, чем ведомые валы 30. В результате этого за один оборот барабана 39 подгребающая лопасть совершает два возвратно-поступательных движения, а ее концевые грани описывают траектории, близкие друг к другу (траектории С и Д, фиг.5) и совпадающие в верхней и нижней точках (положения XII и VI, фиг.5). Незначительное расхождение траекторий С и Д в горизонтальной плоскости не оказывает влияния на процесс продвижения разрыхленного грунта внутрь ковша. Поступивший разрыхленный грунт в переднюю часть ковша подхватывается лопастями шнековых элеваторов 45. После заполнения ковша 5 грунтом поднимают фрезу 17 с помощью гидроцилиндров 15, а подгребающее устройство 23 с помощью гидроцилиндров 22. Затем опускают заслонку 10 с помощью гидромеханизма подъема-опускания 11 и поднимают ковш 5 с помощью гидромеханизма подъема-опускания 7. После транспортирования грунта к месту отсыпки разгрузку ковша осуществляют обычным способом за счет перемещения задней стенки 8 под действием гидромеханизма ее перемещения 9 с одновременным подъемом шнековых элеваторов 45 посредством рычажных устройств 46 при воздействии гидроцилиндров подъема-опускания 47.
Существенные признаки, отличающие скрепер от ближайшего аналога, позволяют получить следующий технический результат:
– снижение динамических нагрузок на фрезу и в целом на весь скрепер из-за придания фрезе вращения, обеспечивающего встречное резание грунта снизу вверх;
– отсутствие заштыбовывания передней части ковша, поскольку грунт, входящий в ковш, подхватывается лопастями шнековых элеваторов;
– подгребающее устройство предотвращает формирование призмы волочения и значительно повышает эффективность его работы и всего скрепера в целом.
Формула изобретения
Скрепер, включающий базовый одноосный тягач, тяговую раму, ковш с ножом, заслонкой, задней стенкой, шнековыми элеваторами внутри ковша, фрезу для разрушения грунта перед ковшом, гидромеханизмы подъема-опускания заслонки, ковша, шнековых элеваторов, перемещения задней стенки, отличающийся тем, что фреза с рыхлительными зубьями шириной, соответствующей ширине ковша, и с приводом от дополнительного движителя, расположенного со стороны задней оси скрепера, установлена шарнирно с помощью тяг и гидроцилиндров на поперечной балке и продольных брусьях тяговой рамы с возможностью подъема-опускания, внедрения в грунт и резания его снизу вверх, при этом между фрезой и ножом ковша, а именно на внешней стороне заслонки, установлено с помощью тяг и гидроцилиндров подгребающее устройство, соответствующее ширине ковша, с приводом также от дополнительного двигателя, с механизмом подъема-опускания относительно заслонки со способностью перемещения разрыхленного фрезой грунта сверху вниз и подачи его в переднюю часть ковша под шнековые элеваторы, при этом подгребающее устройство содержит высокомоментный гидромотор, цепные передачи вращения барабана с подшипниковыми опорами, двумя монтажными прорезями в барабане и роликами для подгребающей лопасти, расположенной в диаметральной плоскости от двух кривошипно-шатунных механизмов, расположенных внутри барабана со стороны боковых торцов подгребающей лопасти.
РИСУНКИ
|
|