|
|
(21), (22) Заявка: 2005130174/04, 26.02.2004
(24) Дата начала отсчета срока действия патента:
26.02.2004
(30) Конвенционный приоритет:
28.02.2003 US 60/451,162
(43) Дата публикации заявки: 27.03.2006
(46) Опубликовано: 10.03.2009
(56) Список документов, цитированных в отчете о поиске:
WO 01/96324 А2, 20.12.2001. ЕР 0425020 A1, 02.05.1991. RU 2045335 C1, 10.10.1995. ЕР 0480539 A1, 15.04.1992. СА 1286689 А, 23.07.1991. US 2653952 А, 29.09.1953.
(85) Дата перевода заявки PCT на национальную фазу:
28.09.2005
(86) Заявка PCT:
US 2004/005744 (26.02.2004)
(87) Публикация PCT:
WO 2004/078736 (16.09.2004)
Адрес для переписки:
129090, Москва, ул. Б.Спасская, 25, стр.3, ООО “Юридическая фирма Городисский и Партнеры”, пат.пов. Е.Е.Назиной
|
(72) Автор(ы):
МАТУШ Марек (US), ЭВАНС Уэйн Эррол (US), ТЕ РА Аренд Ян (NL)
(73) Патентообладатель(и):
ШЕЛЛ ИНТЕРНЭШНЛ РИСЕРЧ МААТСХАППИЙ Б.В. (NL)
|
(54) СПОСОБ ПРОИЗВОДСТВА ЭТИЛЕНОКСИДА
(57) Реферат:
Изобретение относится к способу производства этиленоксида с использованием высокоселективного катализатора эпоксидирования, включающего от 0,1 микромоля до 10 микромолей рения на грамм общей массы катализатора. Способ включает эксплуатацию системы производства этиленоксида, которая включает реакционную систему эпоксидирования, систему выделения этиленоксида и систему удаления диоксида углерода, которые работают в непосредственной связи друг с другом для обеспечения частичного окисления этилена кислородом с получением этиленоксида и выделения этиленоксидного продукта. Для обеспечения низкой концентрации диоксида углерода в питающей смеси реактора эпоксидирования существенная доля газообразного потока из системы выделения этиленоксида из продукта, содержащего диоксид углерода, составляющая, по меньшей мере, от 30 процентов до 100 процентов, подается в систему удаления диоксида углерода, которая вырабатывает газовый поток, обедненный диоксидом углерода. Газовый поток, обедненный диоксидом углерода, объединяют с кислородом и этиленом для получения питающей смеси для реактора эпоксидирования. Кроме того, предложен способ получения 1,2-этандиола или простого 1,2-этандиолового эфира из этиленоксида, который включает получение этиленоксида вышеописанным способом. 2 н. и 11 з.п. ф-лы, 4 ил., 1 табл.
Данное изобретение относится к эффективному способу производства этиленоксида частичным окислением этилена кислородом с использованием высокоселективного катализатора эпоксидирования.
В последние годы были разработаны новые высокоселективные катализаторы эпоксидирования этилена, которые по сравнению с традиционными высокоактивными катализаторами эпоксидирования обеспечивают преимущества селективного действия. Такие высокоселективные катализаторы описаны в Патентах США №№ 4761394 и 4766105. Однако с высокоселективными катализаторами используют более высокие температуры реакции, чем те, которые используют с высокоактивными катализаторами для данного выхода этиленоксида, и скорость дезактивации высокоселективных катализаторов выше, чем скорость дезактивации традиционных высокоактивных катализаторов эпоксидирования.
Следовательно, желательно изыскать способ использования преимуществ, даваемых селективным действием высокоселективного катализатора эпоксидирования в способе промышленного получения этиленоксида без описанных выше негативных эффектов, связанных с таким применением.
В соответствии с данным изобретением предлагается способ производства этиленоксида, причем указанный способ включает:
загрузку питающей смеси реактора, включающей этилен, кислород и диоксид углерода в определенной концентрации, в зону реакции эпоксидирования, содержащую высокоселективный катализатор эпоксидирования и эксплуатируемую в условиях реакции эпоксидирования;
выведение из указанной зоны реакции эпоксидирования реактора эпоксидирования выходящего потока;
загрузку, по меньшей мере, части указанного потока, выходящего из реактора эпоксидирования, в абсорбер этиленоксида для разделения указанной, по меньшей мере, части указанного выходящего потока реактора эпоксидирования на верхний газообразный поток и поток этиленоксида;
деление указанного верхнего газообразного потока на отделенную часть потока, если таковая имеет место, и оставшуюся часть потока, где указанная оставшаяся часть потока составляет, по меньшей мере, от 30 процентов до 100 процентов указанного газообразного верхнего потока;
загрузку указанной оставшейся части потока в качестве питающей смеси, содержащей диоксид углерода, в систему устройств удаления диоксида углерода для разделения указанной питающей газовой смеси, содержащей диоксид углерода, на обедненный диоксидом углерода газовый поток и газовый поток диоксида углерода; и
объединение, по меньшей мере, части указанного обедненного диоксидом углерода газового потока с кислородом и этиленом с получением, тем самым, питающей смеси реактора эпоксидирования.
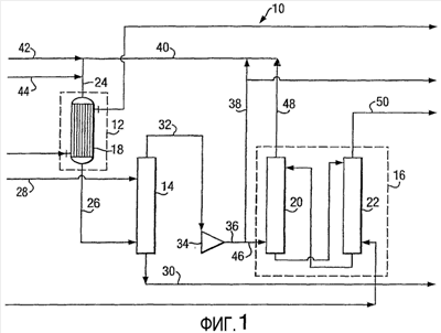
Фиг.1 представляет технологическую схему получения этиленоксида, которая включает некоторые характерные признаки способа данного изобретения.
Фиг.2 иллюстрирует увеличение срока службы катализатора и селективность действия высокоселективного катализатора с помощью графиков зависимости каталитической селективности («С», в %) при данной производительности от совокупной производительности по этиленоксиду («П», в ктонн/м3) при использовании высокоселективного катализатора эпоксидирования согласно данному изобретению (кривая «I») в сравнении с традиционным применением высокоселективного катализатора эпоксидирования («II») и традиционным применением высокоактивного катализатора («III»).
Фиг.3 иллюстрирует увеличение срока службы катализатора и температуры реакции с помощью графиков зависимости температуры хладагента реактора («Т», в °C) от совокупной производительности по этиленоксиду («П», в ктонн/м3) для заявляемого использования высокоселективного катализатора эпоксидирования (I) и по сравнению с традиционным применением высокоселективного катализатора эпоксидирования («II») и традиционным применением высокоактивного катализатора («III»).
На фиг.4 представлены графики зависимости концентраций диоксида углерода на входе в реактор («СО2», в мольн.%) от совокупной производительности по этиленоксиду («П», в ктонн/м3), соответствующих значениям селективности и температуры хладагента реактора, представленным на фиг.2 и 3.
Система производства этиленоксида в способе данного изобретения включает систему реактора эпоксидирования, систему выделения этиленоксида и систему удаления диоксида углерода, которые работают в непосредственной связи друг с другом для обеспечения частичного окисления этилена кислородом с получением этиленоксида и выделения этиленоксидного продукта. Диоксид углерода является нежелательным побочным продуктом реакции эпоксидирования и обычно удаляется из системы производства этиленоксида со скоростью, которая приближается к его скорости получения, для предотвращения его накапливания в системе.
Было установлено, что при использовании высокоселективных катализаторов эпоксидирования для производства этиленоксида частичным окислением этилена кислородом при постоянной конверсии или производительности может быть получено значительное увеличение полезного срока службы катализатора или другие преимущества посредством изменения состава обычной питающей смеси реактора эпоксидирования. В традиционном способе получения этиленоксида питающая смесь реактора эпоксидирования обычно включает этилен, кислород и диоксид углерода, концентрация которого в большинстве случаев превышает 4 мольн. процента из расчета на общее количество молей питающей смеси реактора эпоксидирования. Такая высокая концентрация диоксида углерода в питающей смеси реактора эпоксидирования обычно не оказывает значительного нежелательного воздействия на технические характеристики высокоактивных катализаторов; однако с использованием в способе эпоксидирования высокоселективных, а не высокоактивных катализаторов эпоксидирования, могут быть получены значительные технологические преимущества при переработке питающей смеси реактора, которая имеет низкую концентрацию диоксида углерода относительно традиционных процессов производства этиленоксида.
Данное изобретение предлагает способ реализации указанных выше преимуществ, которые являются результатом применения высокоселективного катализатора эпоксидирования при технологической переработке питающей смеси реактора эпоксидирования со снижением концентрации диоксида углерода в питающей смеси реактора эпоксидирования.
Для выделения этиленоксида в качестве продукта реакционный поток из реактора эпоксидирования загружают в систему абсорбции этиленоксида. Система абсорбции этиленоксида может представлять собой любую систему или устройство, известные квалифицированным специалистам, которая(ое) определяет зону разделения этиленоксида и обеспечивает средства для отделения этиленоксида от выходящего потока реактора эпоксидирования и для получения потока этиленоксида, включающего этиленоксид, и газообразного верхнего потока, включающего непрореагировавший этилен, непрореагировавший кислород и диоксид углерода. Верхний газообразный поток может дополнительно включать инертные соединения.
Для удаления диоксида углерода из системы производства этиленоксида и для достижения пониженных уровней концентрации диоксида углерода в питающей смеси реактора эпоксидирования верхний газообразный поток может делиться (без изменения состава) на отщепленную часть потока и оставшуюся часть потока. Оставшуюся часть потока загружают в систему удаления диоксида углерода, а отщепленную часть потока, если таковая имеет место, необязательно возвращают в реактор эпоксидирования.
Оставшаяся часть потока включает, по меньшей мере, от 30 мольных процентов всего верхнего газообразного потока до 100 мольных процентов всего верхнего газообразного потока. Предпочтительно, однако, отношение числа молей оставшейся части потока к числу молей верхней части газообразного потока находится в интервале от 0,4 до 1, и, наиболее предпочтительно, данное отношение находится в интервале от 0,5 до 1. В одном конкретном и особенно предпочтительном примере осуществления данного способа желательно, чтобы по существу весь верхний газообразный поток загружался в систему удаления диоксида углерода. Это означает, что по существу либо весь, то есть 100 мольных процентов, либо, по меньшей мере, 80 или 90 мольных процентов всего верхнего газообразного потока пропускают и загружают в систему удаления диоксида углерода.
Система удаления диоксида углерода может быть любой системой или устройством, известной(ым) квалифицированным специалистам, которая(ое) определяет зону разделения и обеспечивает средства для разделения верхнего газообразного потока на обедненный диоксидом углерода газовый поток и поток диоксида углерода. Газовый поток диоксида углерода представляет собой выводимый из системы поток и включает диоксид углерода.
Для обеспечения низкой концентрации диоксида углерода в питающей смеси реактора эпоксидирования важно, чтобы концентрация диоксида углерода в обедненном диоксидом углерода газовом потоке была низкой, насколько это возможно, и составляла менее 3 мольных процентов диоксида углерода из расчета на весь обедненный диоксидом углерода газовый поток. Предпочтительно, однако, концентрация диоксида углерода в обедненном диоксидом углерода газовом потоке составляет менее 2 мольных процентов и, наиболее предпочтительно концентрация диоксида углерода составляет менее 1,5 мольных процентов. Обычный интервал значений концентрации диоксида углерода составляет от 0,1 мольного процента до 3 мольных процентов или от 0,15 до 2 мольных процентов или от 0,2 до 1,5.
Большая доля верхнего газообразного потока, которую загружают в систему удаления диоксида углерода, позволяет значительно снизить концентрации диоксида углерода в питающей смеси реактора эпоксидирования, что дает возможность реализовывать преимущества, связанные с технологической обработкой питающей смеси реактора эпоксидирования с низкой концентрацией диоксида углерода, с использованием высокоселективного катализатора эпоксидирования.
Питающая смесь реактора эпоксидирования контактирует в подходящих условиях эпоксидирования с высокоселективным катализатором эпоксидирования, который определен в описании. Высокоселективный катализатор эпоксидирования в большинстве случаев расположен внутри зоны реакции эпоксидирования, определенной реактором эпоксидирования, который обеспечивает средства контактирования питающей смеси реактора эпоксидирования с высокоселективным катализатором эпоксидирования в подходящих условиях реакции эпоксидирования.
Питающая смесь реактора эпоксидирования способа согласно данному изобретению включает этилен, кислород и диоксид углерода в некоторой концентрации. Питающая смесь реактора эпоксидирования может также дополнительно включать другие соединения, например, аргон, азот, метан, этан или некоторые сочетания таких соединений. Обычно количество этилена в питающей смеси реактора эпоксидирования может находиться в интервале от 1 до 40 мольных процентов, количество кислорода в питающей смеси реактора эпоксидирования, содержащей азот, может находиться в интервале от 3 до 12 мольных процентов, количество других соединений в питающей смеси реактора эпоксидирования может составлять до 3 мольных процентов, где все значения мольных процентов представлены из расчета на общее число молей в питающей смеси реактора эпоксидирования.
Одним аспектом способа данного изобретения является питающая смесь реактора эпоксидирования, которая контактирует с высокоселективным катализатором эпоксидирования и имеет низкую концентрацию диоксида углерода, которая обычно составляет менее 4 мольных процентов. Лучше всего, однако, когда концентрация диоксида углерода в питающей смеси реактора эпоксидирования составляет менее 2 мольных процентов из расчета на общее количество молей питающей смеси реактора эпоксидирования, но предпочтительно, концентрация диоксида углерода в питающей смеси реактора эпоксидирования поддерживается ниже 1,5 или 1,25 мольных процентов и, наиболее предпочтительно, концентрация диоксида углерода составляет менее 1 мольного процента. В обычной практике данного изобретения концентрация диоксида углерода в питающей смеси реактора эпоксидирования обычно составляет, по меньшей мере, 0,1 мольных процентов, в частности, по меньшей мере, 0,2 мольных процентов от общего количества молей питающей смеси реактора эпоксидирования.
Подходящие условия реакции эпоксидирования способа данного изобретения могут включать температуру зоны реакции эпоксидирования, поддерживаемую в процессе контактирования высокоселективного катализатора эпоксидирования с исходной реакционной смесью реактора эпоксидирования в интервале от 180°C до 320°C. Предпочтительная температура зоны реакции эпоксидирования находится в интервале от 190°C до 310°C и, наиболее предпочтительная температура зоны реакции эпоксидирования находится в интервале от 200°C до 300°C. Объемная часовая скорость потока находится в интервале от 1500 нл/(л.час) до 10000 нл/(л.час), и давление на выходе из зоны реакции эпоксидирования обычно составляет до 35 бар, предпочтительно от 5 до 30 бар.
Одним из отличительных признаков способа данного изобретения является то, что он обеспечивает реакцию эпоксидирования с использованием высокоселективного катализатора эпоксидирования при низкой температуре реакции эпоксидирования без потери селективности действия катализатора, но фактически с достижением улучшения селективности действия катализатора с помощью способа данного изобретения. Таким образом, изобретение может предложить катализатор с селективностью свыше 82 мольных процентов при температуре реакции эпоксидирования ниже 260°C, и изобретение может даже предложить катализатор с селективностью более 85 мольных процентов при температуре реакции эпоксидирования ниже 250°C. Предпочтительно, способ данного изобретения обеспечивает температуру реакции эпоксидирования менее 240°C для селективности катализатора более 88 процентов.
Термин «селективность», используемый в данном описании, означает мольный процент полученного целевого этиленоксида от общего потребленного этилена при данной производительности. Термин «производительность» для данного катализатора в данном описании означает количество этиленоксида, полученного на единицу объема катализатора (например, кг на м3) в час. Термин «активность», используемый в данном описании в отношении активности данного катализатора, означает температуру, которая необходима данному катализатору для обеспечения данной производительности.
Таким образом, высокоактивный катализатор эпоксидирования представляет собой катализатор, при котором на данном количестве катализатора эпоксидирования для получения данного выхода этиленоксида используют более низкую температуру реакции по сравнению с альтернативным катализатором эпоксидирования. Высокоселективный катализатор эпоксидирования представляет собой катализатор, который при данной температуре обеспечивает больший процент превращения в этиленоксидный продукт подвергающейся превращению питающей смеси, чем альтернативный катализатор эпоксидирования.
Высокоселективный катализатор, который упоминается в данном описании, является катализатором на основе серебра на носителе. Материал катализатора на основе серебра на носителе может быть выбран из широкого спектра пористых носителей, в частности, из тех материалов, которые, как полагают, являются инертными в присутствии питающей смеси реакции окисления этилена, продуктов реакции и в условиях данной реакции. Такие материалы могут быть природными или искусственными, и они могут включать оксиды алюминия, оксид магния, диоксид циркония, диоксид кремния, карбид кремния, глины, пемзу, цеолиты и древесный уголь. Альфа-оксид алюминия является предпочтительным соединением для использования в качестве основного ингредиента пористого носителя.
Материал-носитель является пористым и предпочтительно имеет удельную площадь поверхности, определенную в соответствии с методом В.Е.Т., менее 20 м2/г, точнее от 0,05 до 20 м2/г. Предпочтительно, площадь поверхности носителя, определенная согласно В.Е.Т., находится в интервале от 0,1 до 10, более предпочтительно от 0,1 до 3,0 м2/г. Метод В.Е.Т. определения удельной площади поверхности подробно описан в публикации Brunauer, Emmet and Teller, J. Am. Chem. Soc. 60 (1938) 309-316.
Для высокоселективного катализатора на основе серебра на носителе данного изобретения желательно, чтобы его исходная селективность составляла, по меньшей мере, 85%, предпочтительно, по меньшей мере, 86% и наиболее предпочтительно, по меньшей мере, 87%.
Термин «исходная селективность», используемый в данном описании, означает селективность действия данного катализатора, когда он является свежим и не использовавшимся. Известно, что катализатор может терять активность при использовании. Исходную селективность данного катализатора определяют измерением селективности катализатора с помощью стандартных методик испытания. В такой стандартной методике испытания измельченный катализатор (с размером частиц 1,27-1,81 мм, т.е. фракцию сита с размером отверстий 14-20 меш) размещают внутри U-образной трубки микрореактора из нержавеющей стали диаметром 6,35 мм (1/4 дюйма), работающего в некоторых специфических условиях технологического процесса. Стандартную питающую смесь, содержащую 30 мольных процентов этилена, 7 мольных процентов диоксида углерода, 8,5 мольных процентов кислорода и 54,5 мольных процентов азота, вводят в микрореактор с манометрическим давлением 1447 кПа (210 фунтов на кв. дюйм) и с такой скоростью, которая обеспечивает объемную скорость подачи газообразной смеси 3300 нл/л.час. Селективность, Sw, и активность, Tw, определяют для производительности, при которой выход этиленоксида составляет 200 кг этиленоксида в час на кубический метр катализатора. Селективность выражают в мольных процентах, а активность представляют как температуру реактора в градусах Цельсия.
Высокоселективные катализаторы данного изобретения включают рениевый промоторный компонент. Помимо рениевого компонента, высокоселективные катализаторы могут дополнительно содержать промотирующее количество промотора на основе щелочного металла или дополнительный металлический промотор, или обе эти добавки. Подходящие высокоселективные катализаторы подробно описаны в Патентах США №№ 4761394 и 4766105, которые включены в данное изобретение посредством ссылок.
Таким образом, высокоселективные катализаторы включают материал-носитель, каталитически эффективное количество серебра, промотирующее количество рения и, необязательно, промотирующее количество одного или нескольких щелочных металлов и, необязательно, промотирующее количество одного или нескольких дополнительных металлических промоторов. Количество серебра в высокоселективном катализаторе находится в интервале от каталитически эффективного количества до 40 процентов из расчета на общую массу катализатора. Предпочтительно, количество серебра может составлять от 1 до 30 мас. процентов из расчета на общую массу катализатора и, наиболее предпочтительно, от 5 до 20 мас. процентов.
Количество рения в высокоселективном катализаторе является промотирующим количеством, обычно в интервале от минимального промотирующего количества до 20 микромолей рения на грамм катализатора. Предпочтительно, количество рения в высокоселективном катализаторе находится в интервале от 0,1 микромолей на грамм до 10 микромолей на грамм, более предпочтительно от 0,2 микромолей на грамм до 5 микромолей на грамм всего катализатора или, альтернативно, от 19 частей на миллион до 1860 частей на миллион, предпочтительно от 37 частей на миллион до 930 частей на миллион из расчета на общую массу катализатора.
Количество щелочного металла в высокоселективном катализаторе, если таковой присутствует, является промотирующим количеством, обычно в интервале от минимального промотирующего количества до 4000 частей на миллион из расчета на общую массу катализатора (массовых частей на миллион – мас.ч/млн.). Предпочтительно, количество щелочного металла, когда таковой присутствует, находится в интервале от 10 до 3000 мас.ч/млн., более предпочтительно, от 15 до 2000 мас.ч/млн., еще более предпочтительно, от 20 до 1500 мас.ч/млн.
Необязательный дополнительный металлический промотор высокоселективного катализатора может быть выбран из группы металлов, содержащей серу, молибден, вольфрам, хром и смеси двух или нескольких из них. Количество дополнительных металлических промоторов в высокоселективном катализаторе, если таковые присутствуют, обычно находится в интервале от 0,1 до 10 миллимолей на килограмм всего катализатора и, предпочтительно, от 0,2 до 5 миллимолей на килограмм всего катализатора.
На фиг.1 представлена схема типичной системы 10 производства этиленоксида для применения в данном изобретении, которая включает систему реактора эпоксидирования 12, систему выделения этиленоксида или абсорбер этиленоксида 14 и систему удаления диоксида углерода 16. Система реактора эпоксидирования 12 включает реактор эпоксидирования 18, который обеспечивает средства для контактирования питающего потока, содержащего кислород, этилен и диоксид углерода в первой концентрации, с катализатором эпоксидирования в подходящих условиях реакции эпоксидирования с получением, таким образом, этиленоксида. Реактор эпоксидирования 18 определяет зону реакции эпоксидирования и содержит объем высокоселективного катализатора эпоксидирования.
Система удаления диоксида углерода 16 включает абсорбер диоксида углерода 20 и регенератор растворителя 22. Абсорбер диоксида углерода 20 определяет зону абсорбции диоксида углерода и обеспечивает средства для приема диоксида углерода, содержащего питающую газообразную смесь с обедненным растворителем, так что образуется обогащенный растворитель, содержащий диоксид углерода, и газовый поток, обедненный диоксидом углерода. Регенератор растворителя 22 определяет зону регенерации растворителя и обеспечивает средства для выделения диоксида углерода из потока обогащенного растворителя, так что образуется поток диоксида углерода и растворитель, обедненный диоксидом углерода, который используется в качестве питающего потока для абсорбера диоксида углерода 20.
В работе системы 10 способа производства этиленоксида питающий поток с первой концентрацией диоксида углерода загружают в реактор эпоксидирования 18 через трубопровод 24, после чего внутри реактора эпоксидирования 18 питающая смесь контактирует в подходящих условиях реакции эпоксидирования с высокоселективным катализатором эпоксидирования.
Поток, выходящий из реактора эпоксидирования 18 реакционной системы эпоксидирования 12, загружают в абсорбер этиленоксида 14 через трубопровод 26. Абсорбер этиленоксида 14 определяет абсорбционную зону этиленоксида и обеспечивает средства для разделения и средства для контактирования абсорбционного растворителя, такого как вода, с потоком, выходящим из реактора эпоксидирования, с получением верхнего газового потока и потока этиленоксида. Абсорбционный растворитель вводят в абсорбер этиленоксида 14 с помощью трубопровода 28, где внутри абсорбера 14 этиленоксид вводят в контакт с потоком, выходящим из реактора эпоксидирования. Поток этиленоксида, включающий абсорбционный растворитель и этиленоксид, выходит из абсорбера этиленоксида 14 через трубопровод 30, и верхний газообразный поток, содержащий диоксид углерода во второй концентрации, выходит из абсорбера этиленоксида 14 через трубопровод 32 и попадает в рециркуляционный компрессор 34. Кроме диоксида углерода, верхний газовый поток содержит также этилен, кислород или инертные соединения, или их любые сочетания.
Рециркуляционный компрессор 34 определяет компрессионную зону и обеспечивает средства для компрессии верхнего газообразного потока. Выгрузка сжатого верхнего газового потока проходит из рециркуляционного компрессора 34 через трубопровод 36. Отделенная часть, если таковая имеет место, сжатого верхнего газового потока, если таковой имеет место, проходит по трубопроводу 38 и затем по трубопроводу 40, где она объединяется с кислородом, вводимым посредством трубопровода 42, и этиленом, вводимым с помощью трубопровода 44.
Отличительный признак способа данного изобретения состоит в том, что остальная часть потока верхнего газового потока составляет, по меньшей мере, 30 процентов, предпочтительно, по меньшей мере, 40 процентов и, наиболее предпочтительно от, по меньшей мере, 50 процентов до 100 процентов сжатого верхнего газообразного потока. Данную оставшуюся часть потока загружают в абсорбер диоксида углерода 20 системы удаления диоксида углерода 16 через трубопровод 46 в качестве питающей смеси, содержащей диоксид углерода. Выводимый через трубопровод 48 обедненный диоксидом углерода газообразный поток содержит треть концентрации диоксида углерода. Обедненный диоксидом углерода газовый поток проходит в трубопровод 40, где он объединяется с кислородом и этиленом соответственно вводимыми в трубопровод 40 через трубопроводы 42 и 44, и, необязательно, с отделенной частью потока. Сочетание этих потоков образует питающую смесь реактора, загружаемую в реактор эпоксидирования 18 через трубопровод 24. Газообразный поток диоксида углерода, содержащий диоксид углерода, выводят в виде потока диоксида углерода и регенератора растворителя 22 системы удаления диоксида углерода 16 через трубопровод 50.
Этиленоксид, полученный способом данного изобретения, может быть подвергнут превращению в 1,2-этандиол, в простой 1,2-этандиоловый эфир или этаноламин. Поскольку данное изобретение приводит к более выгодному способу производства этиленоксида, оно одновременно приводит к более привлекательному способу, который включает получение этиленоксида в соответствии с данным изобретением и последующее применение полученного этиленоксида для производства 1,2-этандиола, простого 1,2-этандиолового эфира и/или этаноламина.
Превращение в 1,2-этандиол или простой 1,2-этандиоловый эфир может включать, например, взаимодействие этиленоксида с водой, приемлемо – с применением кислотного или основного катализатора. Например, для получения преимущественно 1,2-этандиола и, в меньшей степени, простого 1,2-этандиолового эфира этиленоксид может подвергаться взаимодействию с десятикратным молярным избытком воды в жидкофазной реакции в присутствии кислотного катализатора, например, 0,5-1,0 мас.% серной кислоты из расчета на общую массу реакционной смеси, при 50-70°C и абсолютном давлении 1 бар, или подвергаться реакции в газовой фазе при 130-240°C и абсолютном давлении 20-40 бар, предпочтительно, в отсутствие катализатора. Если доля воды снижается, то доля простых 1,2-этандиоловых эфиров в реакционной смеси повышается. Простые 1,2-этандиоловые эфиры, полученные таким образом, могут представлять собой простые диэфиры, триэфиры, тетраэфиры или последующие эфиры. Альтернативно, простые 1,2-этандиоловые эфиры могут быть получены превращением этиленоксида под действием спирта, в частности, первичного спирта, такого как метанол или этанол, посредством замещения, по меньшей мере, части воды спиртом.
Превращение в этаноламин может включать, например, взаимодействие этиленоксида с аммиаком. Может быть использован безводный или водный аммиак, хотя безводный аммиак обычно используется, чтобы способствовать получению моноэтаноламина. Способы, которые могут применяться для превращения этиленоксида в этаноламин, описаны, например, в публикации US-A-4845296, которая включена в данное описании посредством ссылки.
1,2-Этандиол и простой 1,2-этандиоловый эфир могут использоваться в самых различных областях промышленного применения, например, в пищевой промышленности, в напитках, табачных изделиях, косметических продуктах, термопластичных полимерах, способных к отверждению полимерных системах, детергентах, системах теплообмена и т.п. Этаноламин может быть использован, например, при обработке («облагораживании») природного газа.
Кроме особо оговоренных случаев, низкомолекулярные органические соединения, упомянутые в данном описании, например, простые 1,2-этандиоловые эфиры и модификаторы реакций, содержат обычно, самое большее, 40 атомов углерода, более типично, самое большее, 20 атомов углерода, в частности, самое большее, 10 атомов углерода, более точно, самое большее, 6 атомов углерода. Как определено в данном описании, интервалы количеств атомов углерода (т.е. углеродное число) включают количества, конкретно указанные для пределов интервалов.
При наличии описанного в целом изобретения, дополнительное объяснение может быть получено при обращении к приведенным далее примерам, которые представлены только для иллюстрации данного изобретения и не предназначены для ограничения его области, кроме случаев, оговоренных особо.
ПРИМЕР 1
Высокоселективный катализатор, содержащий серебро и промотирующие количества рения, лития, цезия и серы на альфа-оксиде алюминия, испытывают при получении этиленоксида из этилена и кислорода. Для этого образец измельченного катализатора загружают в U-образную реакционную трубку из нержавеющей стали. Трубку погружают в баню из расплавленного металла (среда нагрева) при 180°C и концы соединяют с системой подачи газа. Газовую смесь пропускают через слой катализатора прямотоком. Массу используемого катализатора и скорость потока на входе регулируют таким образом, чтобы получить объемную часовую скорость подачи газа 3300 нл/(л.час.). Абсолютное давление входящего газа равно 1550 кПа.
Композицию газовой смеси регулируют для получения следующего состава: 30 об. процентов этилена, 8 об. процентов кислорода, 1 об. процент диоксида углерода, 2,5 объемных частей на миллион (об.ч/млн.) этилхлорида и азот – остальное до 100%.
Температуру слоя катализатора поднимают со скоростью 10°C в час до 225°C и затем температуру регулируют так, чтобы была достигнута конверсия кислорода 40 мольных процентов. Концентрацию этилхлорида в газообразной смеси доводят до 2,5 об.ч/млн. для получения оптимальной селективности образования этиленоксида. Активность катализатора выражают как температуру, при которой достигается 40 мольных процентов конверсии кислорода (Т40); селективность представляет собой селективность при температуре Т40. В течение опыта катализатор подвергают разложению и для поддержания постоянной конверсии 40 мольных процентов температуру постепенно повышают. Результаты представлены в таблице.
В трех аналогичных сравнительных опытах концентрация диоксида углерода в газовой смеси составляет от 5 до 7 объемных процентов вместо 1 объемного процента. Среднее значение результата трех сравнительных опытов также представлено в таблице.
| Таблица |
| Концентрация СО2, об.% |
1 |
5-7 |
| Время реакции, дни |
263 |
195 |
| Т40, исходная, °C |
248 |
261 |
| Средняя скорость снижения активности, °C/месяц |
2,1 |
2,9 |
| Исходная селективность, мольн.% |
86,0 |
85,1 |
| Средняя скорость снижения селективности, мольн.%/месяц |
0,7 |
1,1 |
| Т40: температура при 40 мольн.% конверсии кислорода |
Результаты, представленные в таблице 1, четко показывают, что снижение концентрации диоксида углерода в питающей смеси реактора эпоксидирования улучшает технологические характеристики высокоселективного катализатора, связанные с его активностью, селективностью и сроком службы.
ПРИМЕР 2
Приведенный расчетный пример представляет данные, полученные с использованием патентованной модели для прогнозирования свойств высокоселективного катализатора эпоксидирования в условиях работы при часовой объемной скорости подачи 4700 нл/(л.час), манометрическом давлении 21,7 бар и производительности 184 кг/(м3.час) для питающей смеси реактора, содержащей 25 мольных процентов этилена и 8 мольных процентов кислорода. Модель основана на корреляции данных по свойствам реальных катализаторов, собранных из многочисленных источников, таких как данные активности для микрореакторов, данные для пилотных установок и других источников технологических характеристик катализаторов.
Фиг.2 представляет селективность высокоселективного катализатора эпоксидирования как функцию старения катализатора, выраженную в зависимости от совокупной производительности по этиленоксиду, представленной в ктоннах/м3 для соответствующих концентраций диоксида углерода в питающей смеси, представленных на фиг.4. Графики показывают, что имеет место четкая зависимость между сроком службы катализатора и исходной концентрацией диоксида углерода и между селективностью и исходной концентрацией диоксида углерода. Как показано на фиг.2, скорость снижения селективности действия катализатора при технологической переработке питающей смеси с концентрацией диоксида углерода менее 1 мольного процента (кривая «I») значительно ниже, чем скорость снижения селективности катализатора при переработке исходного сырья с содержанием диоксида углерода более 4 мольных процентов (кривая «II»). Из кривых также видно, что исходная селективность высокоселективного катализатора выше в случае, когда концентрация диоксида углерода в питающей смеси составляет менее 1 мольного процента, в отличие от питающей смеси с концентрацией диоксида углерода, составляющей более 4 мольных процентов. Представленные данные показывают, что значительные преимущества в селективности и сроке службы высокоселективного катализатора эпоксидирования могут быть получены при переработке питающей смеси реактора эпоксидирования с низкой концентрацией диоксида углерода. Другие сравнительные данные относятся к использованию высокоактивного катализатора, работающего при концентрации диоксида углерода, составляющей более 4 мольных процентов (кривая «III»).
Фиг.3 представляет температуру хладагента реактора как функцию старения катализатора, используемого в реакции эпоксидирования для соответствующих концентраций диоксида углерода в питающей смеси, представленных на фиг.4. Температура хладагента реактора приближается к температуре реакции. Как показывают данные, скорость потери активности у катализатора эпоксидирования способа данного изобретения, используемого при переработке питающей смеси реакции эпоксидирования с низкой концентрацией диоксида углерода, составляющей менее 1 мольного процента (кривая «I»), значительно ниже скорости потери активности у катализатора эпоксидирования, используемого при переработке питающей смеси с более высокой концентрацией диоксида углерода, чем в способе данного изобретения (кривая «II»). Представленные данные показывают, что стабильность высокоселективного катализатора эпоксидирования, представленная как скорость снижения активности катализатора, значительно улучшается при использовании способа данного изобретения, который включает технологическую обработку питающей смеси реакции эпоксидирования с низкой концентрацией диоксида углерода. Дополнительные сравнительные данные относятся к использованию высокоактивного катализатора, работающего при концентрации диоксида углерода, составляющей более 4 мольных процентов (кривая «III»).
Хотя данное изобретения было описано с помощью настоящего предпочтительного варианта, квалифицированному специалисту будут понятны приемлемые вариации и модификации. Такие вариации и модификации также входят в область данного изобретения и прилагаемую формулу изобретения.
Формула изобретения
1. Способ производства этиленоксида, включающий:
загрузку питающей смеси реактора, включающей этилен, кислород и диоксид углерода в некоторой концентрации, в зону реакции эпоксидирования, содержащую высокоселективный катализатор эпоксидирования, включающий от 0,1 до 10 мкмоль рения на 1 г общей массы катализатора и работающий в условиях реакции эпоксидирования;
вывод из указанной зоны реакции эпоксидирования выходящего потока реактора эпоксидирования;
загрузку, по меньшей мере, части указанного выходящего потока реактора эпоксидирования в устройство-абсорбер этиленоксида для разделения указанной, по меньшей мере, части указанного потока, выходящего из реактора эпоксидирования, на верхний газообразный поток и поток этиленоксида;
деление указанного верхнего газообразного потока на отделенную часть потока, если таковая имеет место, и оставшуюся часть потока, где указанная оставшаяся часть потока составляет, по меньшей мере, от 30 до 100% указанного верхнего газообразного потока;
загрузку указанной оставшейся части потока в качестве питающей газообразной смеси, содержащей диоксид углерода, в систему устройств удаления диоксида углерода для разделения указанного питающего газа, содержащего диоксид углерода, на газовый поток, обедненный диоксидом углерода, и газовый поток диоксида углерода; и объединение, по меньшей мере, части указанного газового потока, обедненного диоксидом углерода, с кислородом и этиленом для получения тем самым питающей смеси реактора эпоксидирования.
2. Способ по п.1, где указанная стадия объединения дополнительно включает объединение, по меньшей мере, части указанной отделенной части потока с указанной, по меньшей мере, частью указанного газового потока, обедненного диоксидом углерода, указанным кислородом и указанным этиленом, с получением тем самым указанной питающей смеси реактора эпоксидирования.
3. Способ по п.1 или 2, где указанные условия реакции эпоксидирования включают температуру реакционной зоны ниже 260°С.
4. Способ по п.3, где указанные условия реакции эпоксидирования включают температуру реакционной зоны ниже 250°С, в частности температура находится в интервале от 180 до 250°С, более точно в интервале от 190 до 240°С.
5. Способ по п.1, где указанная концентрация диоксида углерода составляет менее 4 мол.% процентов из расчета на всю питающую смесь реактора эпоксидирования.
6. Способ по п.5, где указанная концентрация диоксида углерода составляет менее 3 мол.% процентов из расчета на всю питающую смесь реактора эпоксидирования.
7. Способ по п.6, где указанная концентрация диоксида углерода находится в интервале от 0,1 до менее 2 мол.%, в частности в интервале от 0,2 до менее 1,25 мол.% из расчета на всю питающую смесь реактора эпоксидирования.
8. Способ по п.1, где указанная оставшаяся часть потока составляет, по меньшей мере, от 40 до 100% указанного верхнего газообразного потока.
9. Способ по п.8, где указанная оставшаяся часть потока составляет от, по меньшей мере, 50 до 100% указанного верхнего газообразного потока.
10. Способ по п.9, где по существу весь указанный верхний газообразный поток загружают в качестве питающего газового потока, содержащего диоксид углерода, в систему устройств удаления диоксида углерода для разделения указанного питающего газа, содержащего диоксид углерода.
11. Способ по п.1, где указанный высокоселективный катализатор эпоксидирования включает материал носителя, каталитически эффективное количество серебра и от 0,1 до 10 мкмоль рения на 1 г из расчета на общую массу катализатора.
12. Способ по п.11, где материал носителя представляет собой альфа-оксид алюминия, количество серебра находится в интервале от 1 до 40 мас.% и количество рения находится в интервале от 0,1 до 10 мкмоль на 1 г из расчета на общую массу катализатора.
13. Способ получения 1,2-этандиола или простого 1,2-этандиолового эфира, включающий:
получение этиленоксида при помощи способа производства этиленоксида по любому из пп.1-12 и
превращение этиленоксида в 1,2-этандиол или простой 1,2-этандиоловый эфир.
РИСУНКИ
|
|