|
|
(21), (22) Заявка: 2006145910/04, 24.05.2004
(24) Дата начала отсчета срока действия патента:
24.05.2004
(43) Дата публикации заявки: 27.06.2008
(46) Опубликовано: 10.03.2009
(56) Список документов, цитированных в отчете о поиске:
US 6069285 А, 30.05.2000. US 6417420 А, 09.07.2002. US 5276231 А, 04.01.1994. ЕР 0643029, 15.03.1995. RU 2000117487 А, 10.06.2002.
(85) Дата перевода заявки PCT на национальную фазу:
25.12.2006
(86) Заявка PCT:
US 2004/016141 (24.05.2004)
(87) Публикация PCT:
WO 2005/118514 (15.12.2005)
Адрес для переписки:
103735, Москва, ул. Ильинка, 5/2, ООО “Союзпатент”, Н.Н.Высоцкой
|
(72) Автор(ы):
БОДЗАНО Андреа Дж. (US), ДЕТРИК Курт А. (US)
(73) Патентообладатель(и):
ЮОП ЛЛК (US)
|
(54) АЛКИЛАРОМАТИЧЕСКИЙ СПОСОБ С РЕГЕНЕРАЦИЕЙ ТВЕРДОГО КАТАЛИЗАТОРА И С УДАЛЕНИЕМ АРОМАТИЧЕСКИХ ПОБОЧНЫХ ПРОДУКТОВ
(57) Реферат:
Изобретение относится к способу алкилирования ароматических соединений олефинами с использованием твердого катализатора, а также к способу регенерации твердого катализатора, в котором несколько раз используют ароматическое исходное сырье, которое используют для регенерации катализатора. Ароматическое исходное сырье в отходящем потоке из бездействующего реактора алкилирования без промежуточного разделения перепускают на слой сорбента, который подвергают десорбированию. Таким образом, ароматическое исходное сырье с регенерации повторно используют для десорбирования. Ароматическое исходное сырье в отходящем потоке со слоя сорбента, который подвергают десорбированию, перепускают в действующий реактор, так что ароматическое исходное сырье в отходящем потоке со слоя сорбента используют три раза перед перепусканием в секцию извлечения продуктов. Отходящий поток со слоя сорбента, подвергающегося десорбированию, перепускают в секцию разделения, связанную со слоем сорбента, а поток, содержащий ароматическое исходное сырье, извлекают в секции разделения и перепускают в действующий реактор алкилирования использованием твердого катализатора, в котором несколько раз используют ароматическое исходное сырье, которое используют для регенерации катализатора. Изобретение обеспечивает эффективное использование ароматического исходного сырья. 2 н. и 7 з.п. ф-лы, 1 ил.
Область техники, к которой относится изобретение
Изобретение относится к алкилированию ароматических соединений олефинами с использованием твердого катализатора.
Предшествующий уровень техники
Приблизительно тридцать лет назад стало очевидным то, что бытовые моющие средства для стирки белья, полученные из сильноразветвленных алкилбензолсульфонатов, постепенно загрязняют реки и озера. Решение проблемы привело к созданию моющих средств, полученных из линейных алкилбензолсульфонатов (ЛАБС) и впоследствии модифицированных линейных алкилбензолсульфонатов (МЛАБС), из которых оба, как было установлено, подвергаются биоразложению быстрее, чем широкий спектр сильноразветвленных соединений. На сегодняшний день известны моющие средства, полученные с использованием ЛАБС и МЛАБС.
ЛАБС получают из линейных алкилбензолов (ЛАБ), а МЛАБС можно получать из модифицированных линейных алкилбензолов (МЛАБ). Нефтехимическая промышленность производит ЛАБ в результате дегидрирования линейных парафинов с получением линейных олефинов, а после этого алкилирования бензола линейными олефинами в присутствии HF.
В течение последнего десятилетия возросла озабоченность относительно экологических последствий от использования HF, что привело к поиску замещающих способов, использующих катализаторы, отличные от HF, которые были бы эквивалентны стандартному способу или превосходили бы его. Алкилирование с использованием твердых катализаторов, приводящее к получению ЛАБ, например, представляет собой предмет интенсивного непрерывного исследования. Твердые катализаторы алкилирования также можно использовать и для получения МЛАБ, и они также подвергаются интенсивному исследованию. МЛАБ можно получить в результате дегидрирования слаборазветвленных парафинов с получением слаборазветвленных олефинов, а после этого алкилирования бензола слаборазветвленными олефинами в присутствии твердого катализатора.
Все катализаторы алкилирования, в том числе HF и катализаторы, замещающие HF, утрачивают определенную часть своей активности при длительном использовании. Твердые катализаторы, используемые на текущий момент при алкилировании ароматики, имеют тенденцию к довольно быстрой дезактивации. Твердые катализаторы, используемые для алкилирования ароматических соединений олефинами с диапазоном содержания атомов углерода от 6 до 22 обычно дезактивируются под действием смолоподобных материалов, которые накапливаются на поверхности катализатора и блокируют реакционные центры. Данные материалы включают побочные продукты, такие как ароматические (в том числе полиядерные) углеводороды с диапазоном содержания атомов углерода от 10 до 22, которые образуются при дегидрировании С6-С22 парафинов. Данные материалы также включают нежелательные побочные продукты алкилирования, характеризующиеся более высокими молекулярными массами в сопоставлении с желательными моноалкилбензолами, например ди- и триалкилбензолы, а также олигомеры олефинов и другие олефиновые соединения.
Способ алкилирования, использующий твердый катализатор алкилирования, обычно включает устройства для периодического выведения катализатора из эксплуатации и регенерации его в результате удаления данных дезактивирующих материалов с катализатора. В случае твердого катализатора алкилирования срок службы катализатора измеряют, выражая его через время эксплуатации при постоянной степени превращения между регенерациями. Чем продолжительнее будет время между регенерациями, тем более желательными будут катализатор и способ. Согласно наблюдениям дезактивирующие материалы могут легко десорбироваться с катализатора в результате промывания катализатора ароматическим реагентом (например, бензолом). Повторную активацию или регенерацию катализатора осуществляют в результате промывания катализатора бензолом для удаления с поверхности катализатора накопившихся дезактивирующих материалов, в общем случае при восстановлении 100% активности катализатора.
Документ US-A-6069285 описывает регенерацию твердого катализатора в способе алкилирования ароматики. Отходящий поток из реактора алкилирования, подвергающегося регенерации, объединяют с отходящим потоком из действующего реактора алкилирования, а объединенный отходящий поток перепускают в секцию извлечения продуктов в технологическом процессе извлечения бензола, алкилированного бензольного продукта и других потоков. Секция извлечения продуктов включает ректификатор бензола, колонну фракционирования бензола и другие установки для извлечения продуктов. Часть бензола, извлеченного в секции извлечения продуктов, перепускают в бездействующий реактор алкилирования для регенерации дезактивированного катализатора. В еще одном способе предшествующего уровня техники отходящий поток из бездействующего реактора алкилирования перепускают в зону разделения для удаления окрашенных веществ и извлечения бензола, который перепускают в секцию извлечения продуктов. В документе US-A-4072729 описывают непрерывную каталитическую реакцию и способ повторной активации катализатора при использовании слоя катализатора с моделированной подвижностью. Алкилирование происходит в одной зоне многозонного неподвижного слоя катализатора, а повторная активация катализатора одновременного протекает в еще одной зоне слоя.
В документе US-A-5276231 описывают удаление ароматических побочных продуктов, полученных при дегидрировании парафинов. Данные ароматические побочные продукты, как представляется, включают, например, алкилированные бензолы, нафталины, другую полиядерную ароматику, алкилированные полиядерные углеводороды в диапазоне С10-С15, инданы и тетралины, то есть они представляют собой ароматику, характеризующуюся тем же самым количеством атомов углерода, что и подвергаемый дегидрированию парафин, и их можно рассматривать в качестве ароматизированных нормальных парафинов. Обычно их удаляют при использовании зоны удаления ароматики, включающей неподвижный слой сорбента.
Отделение и отправление бензола на рецикл для регенерации катализатора в действующем реакторе алкилирования обходятся дорого. Вознаграждение в виде значительного уменьшения капиталовложений и эксплуатационных расходов представляет собой стимул для разработки новых способов более эффективного использования бензола в способах алкилирования ароматики.
Краткое изложение изобретения
Данное изобретение представляет собой способ алкилирования с использованием твердого катализатора, в котором несколько раз используют ароматическое исходное сырье, которое используют для регенерации катализатора. Ароматическое исходное сырье в отходящем потоке из бездействующего реактора алкилирования без промежуточного разделения перепускают на слой сорбента, который подвергают десорбированию. Таким образом, ароматическое исходное сырье с регенерации повторно используют для десорбирования. Ароматическое исходное сырье в отходящем потоке со слоя сорбента, который подвергают десорбированию, перепускают в действующий реактор, так что ароматическое исходное сырье в отходящем потоке со слоя сорбента используют три раза перед перепусканием в секцию извлечения продуктов. Отходящий поток со слоя сорбента, подвергающегося десорбированию, перепускают в секцию разделения, связанную со слоем сорбента, а поток, содержащий ароматическое исходное сырье, извлекают в секции разделения и перепускают в действующий реактор алкилирования. Рассматриваемое изобретение может сэкономить капиталовложения и эксплуатационные расходы в сопоставлении со способами предшествующего уровня техники, поскольку необходимые разделение, извлечение и отправление бензола на рецикл исключаются.
Краткое описание чертежа
Чертеж демонстрирует вариант реализации изобретения.
Подробное описание изобретения
Документы US-A-6069285, US-B-6111158 и US-B-6187981 описывают способы получения алкилированных ароматических соединений с проведением и без проведения удаления ароматических побочных продуктов. Говоря вкратце, поток олефинового исходного сырья вводят в реакцию с потоком ароматического исходного сырья. Поток олефинового исходного сырья содержит С6-С22 моноолефины, но также может содержать и С6-С22 парафин и С6-С22 ароматические побочные продукты. Моноолефины могут быть линейными или разветвленными. В случае присутствия разветвленных моноолефинов они могут иметь одно или два метильных или этильных разветвления, но возможными являются и большее количество разветвлений и разветвления, характеризующиеся большим количеством атомов углерода. Поток ароматического исходного сырья содержит ароматическое соединение, обычно бензол или алкилированные производные бензола. Алкилированные производные бензола могут включать толуол, ксилолы и высшие метилированные бензолы, этилбензол и высшие этилированные бензолы. В обсуждении, которое последует далее, и для целей иллюстрирования ароматическим соединением исходного сырья называют бензол, поскольку представляется, что данное изобретение наиболее обычным образом будет реализовано на практике при использовании бензола.
Алкилирование протекает в реакторе селективного алкилирования в присутствии твердого катализатора алкилирования. Условиями алкилирования могут быть любые условия, подходящие для катализатора, но предпочтительными являются условия, по меньшей мере, частичной жидкой фазы. Твердый катализатор алкилирования обычно демонстрирует наличие кислотной функции, и он лучше известен как твердый кислотный катализатор. Подходящие твердые кислотные катализаторы включают аморфный диоксид кремния-оксид алюминия, кристаллические алюмосиликатные материалы, такие как цеолиты и молекулярные сита, встречающиеся в природе глины и глины искусственного происхождения, в том числе столбчатые глины, сульфатированные оксиды, такие как сульфонированный диоксид циркония, традиционные катализаторы Фриделя-Крафтса, такие как хлорид алюминия и хлорид цинка, и в общем случае твердые кислоты. Документ US-A-6069285 перечисляет подходящие твердые катализаторы алкилирования. Такие катализаторы включают те катализаторы, которые описываются в документах USA-5196574 и US-A-5344997, где описывают катализатор на основе фторированного диоксида кремния-оксида алюминия, и в документе US-A-5302732, где описывают катализатор на основе диоксида кремния-оксида алюминия с ультранизким уровнем содержания натрия.
Используют два или более реактора селективного алкилирования, где, по меньшей мере, в одном действующем реакторе протекает алкилирование, и, по меньшей мере, в одном бездействующем реакторе протекает регенерация катализатора. Регенерацию осуществляют в результате введения катализатора в бездействующем реакторе в контакт с потоком, содержащим ароматическое соединение исходного сырья (например, бензол).
После того как реактор будет переведен в бездействующие, но до того, как начнется регенерация катализатора, катализатор обычно подвергают продувке для удаления, по меньшей мере, некоторых из не вступивших в реакцию моноолефинов, парафинов и алкилированного бензольного продукта из свободного объема теперь уже бездействующего реактора. Продувку бездействующего реактора проводят в результате введения катализатора в бездействующем реакторе в контакт с любым подходящим углеводородом, но предпочтительно с тем, который содержит ароматическое исходное сырье (например, бензол). Источником данного продувочного потока может быть любой подходящий источник подачи бензола, например такой, как поток, отправляемый на рецикл из описанной далее в настоящем документе секции извлечения продуктов, отходящий поток из другого реактора (действующего и бездействующего) или внешний источник подачи бензола.
Несмотря на то, что олефины могут вступать в контакт со слоем катализатора в ходе проведения продувки бездействующего реактора, предпочтительно в ходе проведения данной продувки никакие олефины в контакт с катализатором не вводят и на катализатор не перепускают. Предпочтительно условия продувки бездействующего реактора включают, по меньшей мере, частичную жидкую фазу.
Условия введения в контакт при продувке катализатора в бездействующем реакторе в ходе проведения продувки бездействующего реактора можно изменять. Несмотря на то, что часовая объемная скорость жидкости (LHSV) для бензолсодержащего потока может изменяться, температуру введения в контакт в общем случае выдерживают постоянной. Данную продувку бездействующего реактора можно начать в результате простого прекращения подачи потока олефинового исходного сырья в действующий реактор, таким образом обеспечивая превращение действующего реактора в бездействующий. В результате в бездействующий реактор сохраняют подачу по существу только бензола.
В ходе проведения продувки бездействующего реактора температура введения в контакт предпочтительно является достаточно низкой, так что ранее упомянутые смолоподобные материалы, которые накапливаются на катализаторе, не удаляются. Температура продувки бездействующего реактора обычно не более чем на 5°С (9°F) превышает температуру алкилирования. Температура обычно находится в диапазоне от 120 (248) до 170°С (338°F). В определенных частях реактора алкилирования температура в ходе проведения данной стадии может быть меньше температуры, наблюдаемой в ходе проведения алкилирования. Это обуславливается тем, что имеет место меньшее увеличение температуры вследствие меньшей величины экзотермического тепла, поскольку реакции алкилирования протекают в меньшей степени (или не протекают вовсе).
В ходе проведения данной продувки бездействующего реактора бензолсодержащий поток выдувает или вытесняет реагенты и продукты из свободного объема внутри бездействующего реактора. Состав отходящего потока из бездействующего реактора в ходе проведения продувки бездействующего реактора будет изменяться. Первоначально отходящий поток в основном будет состоять из бензола, не вступившего в реакцию моноолефина, парафинов и алкилированного бензольного продукта. По мере того, как будет протекать продувка бездействующего реактора, и данные компоненты будут из реактора вытесняться, отходящий поток из реактора будет содержать все больше бензола. По мере того, как отходящий поток из реактора будет содержать все больше бензола, окраска по Сейболту у отходящего потока из реактора может увеличиваться, свидетельствуя о меньшем количестве окрашенных веществ в отходящем потоке из реактора. В соответствии с использованием в настоящем документе окрашенными веществами являются компоненты смеси, которые придают окраску смеси, а окраска по Сейболту обозначает окраску по Сейболту, определенную в соответствии с документом ASTM D-156-00, Standard Test Method for Saybolt Color of Petroleum Products (Saybolt Chronometer Method), который доступен в компании ASTM International, 100 Barr Harbor Drive, P.O. Box C700, West Conshohocken, Pennsylvania, USA. Данную продувку бездействующего реактора можно полагать завершенной тогда, когда концентрация не вступивших в реакцию моноолефинов, парафинов и алкилированного бензольного продукта в отходящем потоке из реактора уменьшится до относительно низкого уровня при измерении в соответствии с методом газовой хроматографии, например. В альтернативном варианте продувку бездействующего реактора можно рассматривать как выполненную тогда, когда в ходе проведения продувки через бездействующий реактор будет пропущен бензол в количестве, соответствующем, по меньшей мере, одному свободному объему реактора, тогда, когда истечет указанный период времени, или тогда, когда окраска по Сейболту увеличится на указанную величину или достигнет указанной величины.
В ходе проведения продувки бездействующего реактора, по меньшей мере, часть отходящего потока, извлекаемого из бездействующего реактора, можно перепускать в любое подходящее место назначения, такое как другой реактор (действующий или бездействующий), во внешнюю позицию или в секцию способа, которую обычно используют для разделения отходящего потока из действующего реактора. Данную секцию обычно называют секцией извлечения продуктов, и ее используют для извлечения бензола для отправления на рецикл не вступивших в реакцию моноолефинов и парафинов для отправления на рецикл и алкилированного бензола в качестве продукта. Она обычно включает колонну перегонки бензола, колонну перегонки парафина и другие перегонные колонны. Термин часть в соответствии с использованием в настоящем документе в отношении потока включает нижеследующее, но не ограничивается только им: аликвотная часть потока, которая является частью потока, которая характеризуется по существу тем же самым составом, что и поток.
Как только продувка бездействующего реактора будет завершена, можно будет начинать регенерацию катализатора. Условиями регенерации могут являться любые условия, которые являются эффективными, по меньшей мере, для частичной повторной активации катализатора алкилирования. Несмотря на то, что в ходе проведения регенерации олефины могут вступать в контакт со слоем катализатора, предпочтительно в ходе проведения регенерации никакие олефины в контакт с катализатором не вводят и на катализатор не перепускают. Предпочтительно условия регенерации включают, по меньшей мере, частичную жидкую фазу.
Условия введения в контакт могут быть одинаковыми в ходе проведения всей регенерации, но обычно в условия вносят некоторые изменения. Обычно в ходе проведения регенерации часовую объемную скорость жидкости (LHSV) для бензолсодержащего потока или температуру введения в контакт изменяют. Зачастую величину LHSV для бензолсодержащего потока выдерживают постоянной в то время, как температуру регенерации варьируют в ходе проведения трех стадий.
Первой стадией является стадия нагревания. Данная стадия обычно начинается тогда, когда температура бездействующего реактора увеличивается до значения, превышающего температуру, имеющую место в ходе проведения продувки бездействующего реактора. Увеличение температуры, таким образом, может отмечать собой окончание продувки бездействующего реактора, если продувку еще не посчитали завершенной. Подачу в бездействующий ректор потока регенерирующего материала (то есть ароматического соединения исходного сырья, такого как бензол) начинают во время или до начала стадии нагревания.
На данной стадии температура регенерации превышает температуру в ходе проведения продувки бездействующего реактора, но она является низкой в сопоставлении с температурой в ходе проведения второй стадии регенерации. Начальной точкой для температуры в ходе проведения данной первой стадии является температура по окончании продувки бездействующего реактора. На данной стадии температуру на входе увеличивают до температуры, превышающей температуру продувки бездействующего реактора на величину в диапазоне от 50 (90) до 200°С (360°F). Температура на выходе из слоя увеличивается вместе с температурой на входе, но с задержкой по отношению к температуре на входе. Температуру на входе обычно увеличивают до температуры, которая зависит от конкретного катализатора и природы дезактивации катализатора. Например, в случае катализатора на основе фторированного диоксида кремния-оксида алюминия температуру на входе обычно увеличивают до температуры в диапазоне от 200°С (362°F) до критической температуры ароматического соединения исходного сырья (например, бензола), а предпочтительно увеличивают до 250°С (482°F). Температуру на входе можно увеличивать со скоростью, которая соответствует увеличению температуры от температуры продувки бездействующего реактора до целевой температуры на входе на второй стадии регенерации в течение периода времени, затрачиваемого на перепускание через бездействующий реактор бензола в количестве, соответствующем свободному объему реактора. Температуру можно монотонно линейно увеличивать или ее можно увеличивать постадийно с периодами выдержки температуры.
По мере того, как температура увеличивается, бензолсодержащий поток начинает удалять ранее упомянутые смолоподобные материалы, которые накапливаются на поверхности катализатора и блокируют реакционные центры. Поскольку некоторые из данных смолоподобных материалов обычно характеризуются наличием определенной окраски (то есть являются окрашенными веществами), присутствие данных материалов в отходящем потоке с регенерации может приводить к началу уменьшения его окраски по Сейболту. Данную стадию можно посчитать завершенной тогда, когда окраска по Сейболту у отходящего потока с регенерации начнет уменьшаться. В альтернативном варианте данную стадию можно рассматривать как выполненную тогда, когда температура на входе увеличится приблизительно на указанную долю (например, одну десятую, одну треть, половину, три четверти) от разницы между температурой продувки бездействующего реактора и целевой температурой на входе для второй стадии регенерации. Поскольку состав отходящего потока с регенерации в ходе проведения данной стадии будет изменяться, возможными являются также и измерение концентрации смолоподобных материалов в отходящем потоке с регенерации и завершение данной стадии тогда, когда концентрация данных материалов достигнет указанной величины.
В ходе проведения данной первой стадии, по меньшей мере, часть отходящего потока, извлеченного из бездействующего реактора, перепускают в действующий реактор. Таким образом, по существу все компоненты, которые вытесняют из бездействующего реактора в ходе проведения данной первой стадии, можно извлекать в отходящем потоке из действующего реактора. Само собой разумеется, что если вытесненный бензол будет вступать в реакцию в действующем реакторе, то тогда то, что будет извлечено в отходящем потоке из действующего реактора, будет включать продукт любых таких реакций. Фактически данный вытесненный бензол используют два раза – для регенерации катализатора в бездействующем реакторе и для проведения алкилирования в действующем реакторе. Перепускание не вступивших в реакцию реагентов, таких как бензол, в действующий реактор предоставляет им вторую возможность для вступления в реакцию. Но вне зависимости от того, будут или нет вытесненные компоненты вступать в реакцию в действующем реакторе, тот факт, что отходящий поток из действующего реактора перепускают в бензольную колонну и обычно используемые установки в секции извлечения продуктов, говорит о том, что вытесненные компоненты могут быть извлечены и там, где это будет уместно, отправлены на рецикл. Перепускание алкилированных бензолов в действующий реактор не оказывает значительного негативного воздействия на выходы в технологическом процессе.
Если в ходе проведения первой стадии в бездействующий реактор будут перепускать достаточно большое количество бензола, то тогда в отходящем потоке из бездействующего реактора будет появляться сам данный бензол. Данный бензол в отходящем потоке будет присутствовать в дополнение к тому бензолу, который первоначально присутствовал в свободном объеме бездействующего реактора до начала проведения первой стадии. В той степени, в которой это происходит, по меньшей мере, часть бензола, перепускаемого в бездействующий реактор в ходе проведения первой стадии, будет иметь двойное назначение. Он используется не только для регенерации катализатора в бездействующем реакторе, но и используется или, по меньшей мере, присутствует в действующем реакторе, осуществляющем алкилирование.
На второй стадии продолжают увеличение температуры, и обычно она включает период выдержки при повышенной температуре. На данной стадии температуру на входе в бездействующий реактор алкилирования увеличивают на величину остатка (например, на две трети, половину или одну четверть) от интервала, соответствовавшего достижению целевой температуры на входе для второй стадии, которая обычно превышает температуру на первой стадии на величину в диапазоне от 50 (90) до 200°С (360°F). Целевая температура на входе также обычно находится в диапазоне от 200°С (392°F) до критической температуры ароматического соединения исходного сырья (например, бензола). Предпочтительно скорость увеличения температуры в ходе проведения части данной стадии, соответствующей нагреванию, по существу является той же самой, что и в ходе проведения первой стадии регенерации. Как только температура на входе достигает значения своей величины, соответствующей целевой температуре на входе, температуру обычно выдерживают на данном уровне в течение указанного периода времени, который зависит от природы катализатора и степени и природы дезактивации катализатора, обычно находясь в диапазоне от 2 до 20 часов. По мере того, как будет протекать нагревание, температура на выходе из реактора будет отставать от температуры на входе, но к окончанию периода выдержки температура на выходе в общем случае будет стабилизироваться и может увеличиться до температуры, близкой к величине температуры на входе, в зависимости от факторов, таких как тепловые потери в реакторе. Если первая стадия регенерации еще не будет признана завершившейся в соответствии с одним из ранее упомянутых критериев, то тогда для маркировки окончания первой стадии можно будет использовать момент времени, когда температура на выходе начнет увеличиваться в ответ на увеличение температуры на входе (или момент времени, предшествующий данному моменту времени на определенный подходящий интервал).
По мере того, как температуру продолжат увеличивать, а после этого будут выдерживать на повышенном уровне, бензолсодержащий поток продолжит удаление смолоподобных материалов с поверхности катализатора. По мере того, как содержание данных материалов в катализаторе будет исчерпываться, количество и концентрация данных материалов в отходящем потоке реактора будет уменьшаться. Данную вторую стадию можно посчитать завершившейся тогда, когда концентрация смолоподобных материалов в отходящем потоке с регенерации уменьшится до относительно низкого уровня. В альтернативном варианте данную стадию можно рассматривать как завершившуюся тогда, когда будет достигнуто время периода выдержки, тогда, когда окраска по Сейболту у отходящего потока с регенерации, которая уменьшится в начале второй стадии, начнет увеличиваться, или тогда, когда в ходе проведения данной стадии через бездействующий реактор будет пропущен указанный объем бензола.
Третьей стадией является стадия охлаждения. Температуру на входе при регенерации уменьшают от температуры при завершении второй стадии до температуры алкилирования. Температуру можно монотонно линейно уменьшать или ее можно уменьшать постадийно с периодами выдержки температуры. По мере того, как температура будет уменьшаться, с катализатора будет удаляться все меньше смолоподобных материалов. Обычно температура уменьшается до температуры, которая является подходящей для повторного введения в реактор потока олефинового исходного сырья. Тогда, когда поток олефинового исходного сырья будет введен повторно, что тем самым обеспечит повторное превращение бездействующего реактора в действующий, данная стадия считается завершившейся.
Данное изобретение использует зону сорбционного удаления ароматики для удаления ароматических побочных продуктов, образовавшихся во время получения моноолефинов из исходного сырья для получения олефинов. Дегидрирование парафинов приводит к получению потока олефинов. Исходным сырьем для получения олефинов могут являться свежие парафины из внешнего источника или поток парафинов, полученный в данном способе, такой как поток парафинов, отправляемый на рецикл. В ходе проведения второй стадии, а предпочтительно также и третьей стадии, по меньшей мере, часть отходящего потока, извлекаемого из бездействующего реактора, перепускают на бездействующий слой для удаления ароматики, который подвергается десорбированию. Ароматические побочные продукты десорбируются из сорбента в слое для удаления ароматики. Таким образом, любое количество бензола, которое будет перепущено в бездействующий реактор в ходе проведения первой, второй или третьей стадий и которое поступит на бездействующий слой для удаления ароматики для проведения десорбирования без разделения в секции извлечения продуктов будет иметь два назначения. Во-первых, его используют для продувки или регенерации катализатора в бездействующем реакторе, а после этого его используют для десорбирования ароматических побочных продуктов из бездействующего слоя для удаления ароматики. Данные два варианта использования имеют место без промежуточного отделения бензола и, в частности, без разделения в секции извлечения продуктов, расположенной на технологической схеме после реакторов алкилирования.
Условиями проведения десорбирования могут являться любые условия, которые будут эффективными, по меньшей мере, для частичного десорбирования ароматических побочных продуктов из сорбента. Если температура десорбирования будет отличаться от температуры регенерации, то тогда отходящий поток из бездействующего реактора можно будет нагревать или охлаждать по мере надобности. Предпочтительно условия проведения десорбирования включают, по меньшей мере, частичную жидкую фазу. Подходящие сорбенты описываются в документах US-A-5276231, US-A-5334793 и US-A-6069285.
Отходящий поток из слоя для удаления ароматики, подвергающегося десорбированию, обычно перепускают в секцию разделения, связанную с зоной удаления ароматики. Данная секция обычно включает две перегонные колонны или перегонную колонну с распределительной перегородкой. Ароматические побочные продукты в отходящем потоке с десорбирования удаляются из технологического процесса в высококипящем потоке. Но бензол, олефины и парафины, которые подают в данную секцию разделения (либо через отходящий поток со слоя для удаления ароматики, подвергающегося десорбированию, либо через отходящий поток со слоя для удаления ароматики, подвергающегося продувке), перепускают в действующий реактор алкилирования для использования в реакции алкилирования. Таким образом, данное изобретение делает возможным наличие у бензола, который перепускают в бездействующий реактор для регенерации, вплоть до трех назначений до того, как его будут перепускать в секцию извлечения продуктов, расположенную на технологической схеме после реакторов алкилирования. Первый вариант использования относится к регенерации катализатора в бездействующем реакторе, второй вариант использования относится к десорбированию ароматических побочных продуктов с бездействующего слоя для удаления ароматики, а третий вариант использования относится к осуществлению алкилирования в действующем реакторе.
Тогда, когда регенерации никакой реактор алкилирования не подвергается, и, в частности, в случае ранее описанной обычной методики трехстадийной регенерации, когда никакой реактор алкилирования не подвергается ни второй, ни третьей стадиям регенерации, тем не менее может существовать потребность в использовании бензола при десорбировании со слоя для удаления ароматики. Наоборот, тогда, когда десорбирования ни для какого слоя для удаления ароматики не проводят, может существовать потребность в регенерации для реактора алкилирования. То есть, могут существовать случаи, когда времена десорбирования для слоя для удаления ароматики и регенерации для реактора алкилирования будут не совпадать. В первом случае бензол для десорбирования можно отбирать из любого подходящего источника, такого как дистиллят из бензольной колонны в секции разделения, расположенной на технологической схеме после реакторов алкилирования. Во втором случае отходящий поток с регенерации из бездействующего реактора можно перепустить (или можно продолжать перепускать) в действующий реактор алкилирования, можно перепускать в ранее упомянутую бензольную колонну, или можно перепускать в секцию разделения, связанную с зоной удаления ароматических побочных продуктов.
Зону удаления ароматических побочных продуктов можно расположить в одной или нескольких позициях в типичных технологических процессах дегидрирования-алкилирования. Обычные технологические процессы дегидрирования-алкилирования могут использовать несколько необязательных зон или компоновок потоков, в которых дегидрирование приводит к получению определенных ароматических побочных продуктов.
Тогда, когда поток подвергнутых дегидрированию продуктов будут перепускать в зону разделения с отгонкой легких фракций (например, в колонну для отгонки легких фракций, предназначенную для удаления легких углеводородов), еще одна позиция зоны удаления ароматических побочных продуктов будет относиться к отходящему потоку с отгонки легких фракций, который извлекают из зоны разделения с отгонкой легких фракций. В-третьих, тогда, когда поток жидкого дистиллята из парафиновой колонны отправляют на рецикл в зону дегидрирования, что обычно имеет место в коммерческих сферах применения, ароматические побочные продукты можно будет селективно удалять из данного потока, отправляемого на рецикл. В-четвертых, тогда, когда способ будет включать зону селективного гидрирования моноолефинов, ароматические побочные продукты можно будет селективно удалять из потока продуктов селективного гидрирования моноолефинов, который извлекают из данной зоны. В-пятых, тогда, когда способ будет включать зону селективного гидрирования диолефинов, ароматические побочные продукты можно будет селективно удалять из потока продуктов селективного гидрирования диолефинов, который извлекают из данной зоны. Зона удаления ароматики предпочтительно располагается между зоной дегидрирования и зоной селективного алкилирования. Но вне зависимости от того, какая будет выбрана позиция для слоя зоны удаления ароматических побочных продуктов на его стадии сорбирования, позиции слоя для стадий его последующих продувки и десорбирования представляют собой то, что описывается в настоящем документе.
По меньшей мере, часть ароматических побочных продуктов удаляют таким образом, чтобы уменьшить концентрацию ароматических побочных продуктов в потоке олефинового исходного сырья в общем случае до менее чем 2% (мас.), предпочтительно менее чем 1% (мас.), а более предпочтительно менее чем 0,5% (мас.) ароматических побочных продуктов.
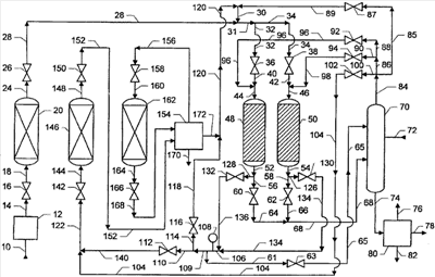
Чертеж демонстрирует два реактора алкилирования 48 и 50. Каждый реактор содержит твердый катализатор алкилирования. Реактор 48 является действующим и используется для алкилирования бензола олефинами. Реактор 50 является бездействующим, предназначенным для продувки или регенерации катализатора бездействующего реактора. Клапан 36 открыт, а клапан 38 закрыт, так что поток олефин- и бензолсодержащих реагентов, протекающий в линии 31, будет проходить через линии 32, 40 и 44 до действующего реактора 48. Таким образом, никакой поток через линии 34 и 42 до бездействующего реактора 50 проходить не будет. Клапан 60 открыт, а клапан 132 закрыт, так что отходящий поток из действующего реактора 48 будет проходить через линии 52, 56, 64 и 68 в колонну перегонки бензола 70.
Чертеж также демонстрирует три слоя, содержащих сорбент, 20, 162 и 146. Каждый слой сорбента исполняет свою собственную функцию. Слой сорбента 20 является действующим, и его функцией является удаление ароматических побочных продуктов из потока подвергнутых дегидрированию продуктов, протекающего в линии 14. Слой сорбента 162 является бездействующим, предназначенным для продувки бездействующего слоя сорбента, а продувочный поток, содержащий н-пентан, который протекает в линии 156, продувает его свободный объем. Слой сорбента 146 также является бездействующим, и ароматические побочные продукты на его сорбенте десорбируются под действием потока десорбирующего материала, содержащего бензол, который протекает в линии 122. Каждый слой сорбента продемонстрирован вместе с входным клапаном и входной линией (16 и 18 для слоя 20, 158 и 160 для слоя 162 и 142 и 144 для слоя 146 соответственно) и выходной линией и выходным клапаном (24 и 26 для слоя 20, 164 и 166 для слоя 162 и 148 и 150 для слоя 146 соответственно). Описанная компоновка входных и выходных клапанов и линий для слоев делает возможным закрытие входного отверстия и выходного отверстия у каждого слоя таким образом, что функцию каждого слоя можно будет периодически переключать на ту же самую функцию, что и у одного из других двух слоев на чертеже.
В общем случае требуется, по меньшей мере, один слой сорбента, поскольку даже один слой может функционировать сначала в позиции слоя 20, после этого в позиции слоя 162 и, в конце концов, в позиции слоя 146 перед тем, как еще раз начать функционировать в позиции слоя 20. Более часто используют два или более слоев. Удаление ароматических побочных продуктов из потока подвергнутых дегидрированию продуктов, протекающего в линии 14, может происходить в диапазоне режимов от периодической операции до по существу непрерывной операции. Подобным же образом функции продувки и десорбирования для бездействующего слоя сорбента можно реализовывать периодически и относительно нечасто или по существу непрерывно.
Поток парафинового исходного сырья, содержащий смесь С10-С15 нормальных и разветвленных парафинов, загружают через линию 10 и подают в зону 12, где происходит дегидрирование. Образуются олефины и ароматические побочные продукты, а также могут образоваться и некоторые диолефины. Поток, содержащий не вступившие в реакцию парафины, моноолефины и ароматические побочные продукты, перепускают через линию 14, клапан 16 и линию 18 и подают на слой 20, который является действующим, предназначенным для удаления ароматических побочных продуктов. Действующий слой 20 содержит сорбент в виде молекулярных сит, который удаляет ароматические побочные продукты из потока подвергнутых дегидрированию продуктов.
Отходящий поток с действующего слоя 20 перепускают через линию 24, клапан 26 и линию 28. Его объединяют с потоком, содержащим бензол, С10-С15 парафины и олефины и возможно незначительное количество н-пентана, который протекает в линии 30. Объединенный поток перепускают через линию 31, линию 32, клапан 36 и линию 40. Поскольку реактор 48 является действующим, клапан 92 закрыт, и через линии 88 и 96 никакого регенерирующего бензола протекать не будет, так что, таким образом, поток в линии 40 является входным потоком для действующего реактора 48, протекающим в линии 44. Поток в линии 44 может содержать воду, но предпочтительно уровень содержания воды сводят к минимуму для большинства твердых катализаторов алкилирования. В действующем реакторе 48 моноолефины алкилируют бензол с получением алкилбензолов. Отходящий поток из реактора, содержащий алкилбензолы, не вступивший в реакцию бензол, С10-С15 парафины, н-пентан и возможно воду, перепускают через линию 52, линию 56, клапан 60 и линию 64. Поскольку реактор 50 является бездействующим, клапан 62 закрыт, так что через линию 58, клапан 62 и линию 66 никакой поток протекать не будет. Отходящий поток из реактора перепускают через линию 68 в бензольную колонну 70. Бензольная колонна 70 производит поток кубового остатка в линии 74, который содержит алкилбензолы и парафины и который перепускают в обычно используемые установки для извлечения продуктов 80. Обычно используемые установки для извлечения продуктов 80 разделяют поток кубового остатка на поток, содержащий парафин, 76, поток продуктов, содержащий желательные алкилбензолы, в линии 78 и поток, содержащий более тяжелые алкилбензолы, в линии 82. Обычно используемые установки 80 в типичном случае включают одну перегонную колонну, называемую парафиновой колонной, которая в качестве потока дистиллята производит поток, содержащий парафин, и вторую перегонную колонну, называемую алкилбензольной колонной, которая разделяет поток кубового остатка из парафиновой колонны на поток дистиллята, содержащий желательные алкилбензолы, и поток кубового остатка, содержащий более тяжелые алкилбензолы.
В бензольную колонну 70 поток компенсирующего расход бензола подают в линии 72. Дистиллятная система бензольной колонны 70 может включать водосборник или другие обычно используемые установки для удаления воды из технологического процесса, поскольку поток компенсирующего расход бензола может быть влажным. Бензол извлекают из верхней части бензольной колонны 70. Чертеж демонстрирует данный бензол, перепускаемый в виде одного потока через линию 84, вместе с линиями и клапанами, которые делают возможным использование частей данного бензола для четырех различных вариантов использования в технологическом процессе. Во-первых, имеется бензол, отправляемый на рецикл в действующий реактор (через линию 85, клапан 87 и линию 89). Во-вторых, регенерирующий бензол используют для ректора 48, если реактор 48 является бездействующим (через линии 86 и 88, клапан 92 и линию 96). В-третьих, регенерирующий бензол доступен для реактора 50, если реактор 50 является бездействующим (через линии 86 и 90, клапан 94 и линию 98). В заключение, бензол можно использовать для проведения десорбирования для бездействующего слоя 146 (через линию 100, клапан 102 и линию 104).
Одну часть потока бензольного дистиллята перепускают в действующий реактор 48, обеспечивая его переток через линии 84 и 85, клапан 87 и линию 89. Клапан 87 можно использовать для регулирования расхода данной части для того, чтобы выдержать желательное количество бензола, перепускаемого в действующий реактор 48. Данную часть объединяют с потоком, содержащим бензол, С10-С15 парафинами и олефинами и возможно незначительным количеством н-пентана, который перепускают в линии 120, с получением потока, перепускаемого в линии 30. Поток в линии 31 перепускают через линию 32, клапан 36, линию 40 и линию 44 и подают в действующий реактор 48.
Если бездействующий реактор 50 подвергают регенерации при использовании бензола в качестве регенерирующего материала, то тогда другую часть потока дистиллята в линии 84 перепускают в реактор 50. Данную часть перепускают через линию 84, линию 86, линию 90, клапан 94 и линию 98. Поскольку реактор 50 является бездействующим, клапан 38 закрыт, и через линии 34 и 42 никакой поток протекать не будет. Следовательно, часть, перепускаемую в линии 98, перепускают через линию 46 и подают в реактор 50. Данная часть в результате промывания и/или протекания реакции удаляет с катализатора алкилирования тяжелые побочные продукты, которые вызывают дезактивацию катализатора. Отходящий поток из бездействующего реактора 50 содержит бензол, а также те побочные продукты, которые могут включать полиядерные углеводороды, полиалкилированную ароматику и олигомеры олефинов. Тогда, когда реактор 50 является бездействующим, клапан 130 открыт, так что отходящий поток будут перепускать через линию 54, линию 126, клапан 130 и линию 134. Через линии 128 и 136 не будет протекать никакого потока тогда, когда реактор 48 является действующим, поскольку тогда клапан 132 закрыт, и, таким образом, поток в линии 134 будут перепускать в линию 106. Линия 106 с ее пробоотборником 108, таким образом, обеспечивает переток отходящего потока из любого или каждого бездействующего реактора, подвергающегося регенерации. Тогда, когда величина отходящего потока в линии 106 превысит желательную величину потока для перепускания в одну и/или обе линии, выбираемые из линий 110 и 114, клапан 63 можно будет открыть, и определенную часть отходящего потока, перетекающего в линию 106, можно будет перепустить в бензольную колонну 70 через линию 61, клапан 63 и линию 65. Тогда, когда клапан 63 закрыт, отходящий поток с регенерации не будут перепускать в линию 61, а вместо этого его будут перепускать через линию 109 в точку соединения с линиями 110 и 114.
Несмотря на то, что один или оба клапана, выбираемые из клапанов 112 и 116, могут быть открытыми тогда, когда реактор, такой как 50, будет являться бездействующим, находясь в процессе регенерации, предпочтительно в любой момент в ходе проведения регенерации только один из клапанов 112 и 116 будет открыт, а другой будет закрыт. Более предпочтительно и конкретно в случае ранее описанного способа трехстадийной регенерации тогда, когда бездействующий реактор 50 подвергают первой стадии регенерации, представляющей собой нагревание, отходящий поток из бездействующего реактора 50 можно перепускать в действующий реактор 48. Для того чтобы этого добиться, клапан 116 будет открыт, а клапан 112 будет закрыт. Таким образом, отходящий поток из бездействующего реактора 50 перепускают через линию 54, линию 126, клапан 130, линию 134, линию 106, линию 109, линию 114, клапан 116 и линию 118. После перепускания через линию 118 отходящий поток объединяют с потоком, перепускаемым в линии 172, который содержит бензол, С10-С15 парафины и олефины и возможно незначительное количество н-пентана, с получением потока, перепускаемого в линии 120. Поток в линии 120 объединяют с потоком в линии 89 с получением потока в линии 30. Таким образом, по меньшей мере, часть бензола в отходящем потоке из бездействующего реактора 50, подвергающегося первой стадии регенерации, перепускают в действующий реактор 48.
Тогда, когда первая стадия регенерации будет завершена, что определяется в результате проведения анализа отходящего потока в точке пробоотборника 108, отходящий поток из бездействующего реактора 50 можно перепустить в бездействующий слой сорбента 146, подвергающийся десорбированию. Для того чтобы этого добиться, клапан 116 закрывают, а клапан 112 открывают. В ходе проведения второй (выдержка) и третьей (охлаждение) стадий способа трехстадийной регенерации отходящий поток из бездействующего реактора 50 после выпуска из линии 109 перепускают через линию 110, клапан 112 и линию 140. Если величина отходящего потока с регенерации через линию 140 будет достаточной для проведения десорбирования для бездействующего слоя сорбента 146, то тогда восполнение потока в линии 140 при использовании дополнительного количества бензола из бензольной колонны 70 не будет необходимым. В данном случае клапан 102 закрыт, и через линию 100, клапан 102 и линию 104 никакой поток бензола протекать не будет. В соответствии с этим отходящий поток с регенерации в линии 140 перепускают через линию 122, клапан 142 и линию 144 до бездействующего слоя сорбента 146.
Обычно тогда, когда реактор алкилирования, такой как 50, подвергают регенерации, а отходящий поток из него перепускают к слою сорбента, такому как 146, который подвергается десорбированию, отходящий поток из реактора алкилирования, подвергающегося регенерации, будет обеспечивать достаточный расход бензола для проведения десорбирования для бездействующего слоя сорбента. Однако, если никакой реактор алкилирования регенерации не подвергают или если скорость течения бензола от реактора алкилирования, подвергающегося регенерации, к слою сорбента, подвергающегося десорбированию, будет недостаточной для проведения десорбирования для слоя сорбента, то тогда на слой сорбента, подвергающийся десорбированию, необходимо будет подавать бензол из источника, отличного от отходящего потока из любого реактора алкилирования, подвергающегося регенерации. В данных обстоятельствах бензол делают доступным в результате открывания клапана 102, так что бензол будут перепускать через линию 100, клапан 102 и линию 104. После выпуска отсюда бензол объединяют с потоком из линии 140, в случае его наличия, и перепускают в бездействующий слой 146 через линии 122 и 144.
Отходящий поток из слоя сорбента 148, подвергающегося десорбированию, перепускают через линию 148, клапан 150 и линию 152 в зону разделения 154. Отходящий поток со слоя 162, который подвергается продувке для бездействующего слоя сорбента, перепускают через линию 164, клапан 166 и линию 168, а также подают в зону разделения 154. Зона разделения 154 разделяет поступающие потоки на низкокипящий поток в линии 156, который содержит продувочное соединение (например, н-пентан), высококипящий поток в линии 170, который содержит ароматические побочные продукты, десорбированные из слоя сорбента 146, и поток, кипящий при промежуточных температурах, в линии 172, который содержит бензол и парафины и олефины, которые были выдуты из слоя сорбента 162. Низкокипящий поток в линии 156 отправляют на рецикл в слой сорбента 162, высококипящий поток в линии 170 удаляют из технологического процесса, а поток, кипящий при промежуточной температуре, объединяют с потоком, перепускаемым в линии 118, если таковой имеется, так что парафины и олефины в линии 172, в конечном счете, перепускают в действующий реактор 48. Таким образом, по меньшей мере, часть бензола в отходящем потоке из бездействующего реактора 50, подвергающегося второй и/или третьей стадиям регенерации, также перепускают в действующий реактор 48, хотя и через бездействующий слой сорбента 146 и зону разделения 154.
Зоной разделения 154 может являться любая подходящая компоновка перегонных колонн, такая как две перегонные колонны, установленные последовательно. Поток, перепускаемый в линии 152, перепускают в первую колонну, из которой поток, перепускаемый в линии 170, удаляют в качестве потока кубового остатка. Первая колонна производит поток дистиллята, который перепускают во вторую колонну вместе с потоком, перепускаемым в линии 168. Поток, перепускаемый через линию 156, извлекают из дистиллята второй колонны, а поток, перепускаемый в линии 172, извлекают в качестве потока кубового остатка из второй колонны.
Зона разделения 154 также может обеспечить удаление из технологического процесса и смолоподобных материалов, включающих окрашенные вещества и/или олефиновые соединения, удаленные из бездействующего реактора 50, если отходящий поток из бездействующего реактора 50 будут перепускать на бездействующий слой сорбента 146. Согласно наблюдениям при типичных условиях проведения десорбирования смолоподобные материалы не сорбируются на сорбенте в бездействующем слое сорбента 146. Данные относительно высококипящие соединения можно перепускать в зону разделения 154, где их можно удалить в высококипящем потоке в линии 170 или в другом высококипящем потоке. Еще один способ удаления данных смолоподобных материалов из технологического процесса без перепускания отходящего потока из бездействующего реактора 50 либо на бездействующий слой сорбента 146, либо в обычно используемые установки извлечения продуктов 80 заключается в перепускании отходящего потока из бездействующего реактора 50 в зону разделения 154. Это еще один более прямой путь удаления данных смолоподобных материалов в высококипящем потоке из зоны разделения 154. Таким образом, данное изобретение может способствовать предотвращению перепускания данных смолоподобных материалов в бензольную колонну 70 и в установки извлечения продуктов 80.
В результате предотвращения поступления данных смолоподобных материалов в бензольную колонну 70 и в установки извлечения продуктов 80 данное изобретение может улучшить бромовый индекс алкилированного продукта. Данное изобретение может обеспечить выдерживание бромового индекса алкилированного продукта на уровне целевых технических условий или в пределах указанного диапазона в результате регулирования величины отходящего потока из бездействующего реактора 50, перепускаемого на бездействующий слой сорбента 146. Возможно управление получением высококачественного алкилированного продукта, характеризующегося бромовым индексом, меньшим 20, предпочтительно меньшим 10, при проведении измерений в соответствии с документом UOP Method 304-90. Данное изобретение также можно использовать для управления получением алкилированного продукта, характеризующегося бромовым индексом, большим 20, доходящим вплоть до 100, или даже превышающим 100 при проведении измерений в соответствии с документом UOP Method 304-90. Информация относительно документа UOP Method 304-90, “Bromine Number and Bromine Index of Hydrocarbons by Potentiometric Titration” доступна в компании ASTM International.
Представляется, что алкилированный продукт данного изобретения характеризуется величиной окраски по Сейболту, превышающей +25, предпочтительно +29 или более, а более предпочтительно +30 или более. Кроме того, хорошо известно то, что улучшение бромового индекса у алкилированного продукта приводит к улучшению цветового индекса по Клетту для сульфонированных алкилбензолов, полученных из него.
Возможно проведение переключения между функциями двух реакторов алкилирования 48 и 50. Если реактор алкилирования 48 будет бездействующим, а реактор алкилирования 50 будет действующим, то тогда отходящий поток из реактора 48 можно будет перепускать в реактор 50 в течение определенных периодов регенерации реактора 48, как ранее было описано для случая реактора алкилирования 48, являющегося действующим, и реактора алкилирования 50, являющегося бездействующим. Таким образом, в ходе проведения регенерации реактора 48, когда клапан 132 открыт, а клапан 60 закрыт, отходящий поток из реактора 48 можно будет перепускать через линию 128, клапан 132, линию 136, линию 106 и линию 109. В случае закрытия клапана 112 и открытия клапана 116 отходящий поток перепускают через линию 114, клапан 116 и линию 118. При выпуске из линии 118 отходящий поток объединяют с потоком, перепускаемым в линии 172, и, в конечном счете, объединенный поток в линии 120, включающий бензол из отходящего потока из бездействующего реактора 48, перепускают в реактор 50 через линии 30, 31, 34, 42 и 46. Образец отходящего потока из реактора 48 можно отобрать для анализа в точке пробоотборника 108. Если отходящий поток с регенерации из реактора 48 будут перепускать в бездействующий слой сорбента 146, то тогда клапан 112 будет открыт, а клапан 116 будет закрыт, так что отходящий поток будут перепускать через линию 110, клапан 112, линию 140, линию 122, клапан 142 и линию 144 на слой сорбента 146. Как описывалось ранее, отходящий поток со слоя сорбента 146 перепускают в зону разделения 154, а извлеченный бензол в линии 172 подают в линию 120 и, в конечном счете, подают в действующий реактор 50.
Формула изобретения
1. Способ алкилирования ароматических соединений олефинами, отличающийся тем, что включает следующие стадии:
a) получение моноолефина и образующихся ароматических побочных продуктов, представляющих собой бензол или алкилированные производные бензола, из исходного парафинового сырья для получения олефинов во время получения моноолефина и формирование потока парафинов, содержащего моноолефин и бензол или алкилированные производные бензола;
b) удаление бензола или алкилированных производных бензола, по меньшей мере, из части исходного парафинового сырья для получения олефинов или потока олефинов в действующем слое для удаления ароматических побочных продуктов, содержащем сорбент, находящийся в условиях проведения сорбирования, эффективных для удаления бензола или алкилированных производных бензола;
c) перепускание ароматического исходного сырья и, по меньшей мере, части потока олефинов, содержащего С6-С22 олефин, в действующий реактор, алкилирование ароматического исходного сырья олефином в присутствии твердого катализатора алкилирования в действующем реакторе в условиях проведения алкилирования с получением ароматического продукта, при этом данные условия являются достаточными, по меньшей мере, для частичной дезактивации твердого катализатора алкилирования в действующем реакторе, и извлечение из действующего реактора алкилирования отходящего потока, содержащего ароматический продукт;
d) извлечение ароматического продукта, по меньшей мере, из части отходящего потока из действующего реактора;
e) введение твердого катализатора алкилирования в бездействующем реакторе в контакт с ароматическим исходным сырьем, где твердый катализатор алкилирования в бездействующем реакторе является, по меньшей мере, частично дезактивированным, причем бездействующий реактор алкилирования функционирует в условиях проведения регенерации, достаточных, по меньшей мере, для частичной повторной активации твердого катализатора в бездействующем реакторе, и извлечение из бездействующего реактора отходящего потока, содержащего ароматическое исходное сырье;
f) перепускание, по меньшей мере, части отходящего потока из бездействующего реактора на бездействующий слой для удаления бензола или алкилированных производных бензола, содержащий сорбент, где сорбент в бездействующем слое для удаления ароматических побочных продуктов содержит сорбированные бензол или алкилированные производные бензола для того, чтобы провести, по меньшей мере, частичное десорбирование ароматических побочных продуктов из сорбента в бездействующем слое для удаления ароматических побочных продуктов в условиях проведения десорбирования, и извлечение из бездействующего слоя для удаления ароматических побочных продуктов отходящего потока с бездействующего слоя, содержащего ароматическое исходное сырье;
g) перепускание, по меньшей мере, части ароматического исходного сырья в отходящем потоке с бездействующего слоя в действующий реактор алкилирования;
h) по меньшей мере, периодическое переключение функций действующего реактора алкилирования и бездействующего реактора алкилирования в результате эксплуатации действующего реактора алкилирования в функции бездействующего реактора алкилирования и эксплуатации бездействующего реактора алкилирования в функции действующего реактора алкилирования; и
i) по меньшей мере, периодическое переключение функций действующего слоя для удаления ароматических побочных продуктов и бездействующего слоя для удаления ароматических побочных продуктов в результате эксплуатации бездействующего слоя для удаления ароматических побочных продуктов в функции действующего слоя для удаления ароматических побочных продуктов и эксплуатации действующего слоя для удаления ароматических побочных продуктов в функции бездействующего слоя для удаления ароматических побочных продуктов.
2. Способ по п.1, отличающийся тем, что моноолефином является С6-С22 моноолефин, а ароматическим исходным сырьем является бензол.
3. Способ по п.1, отличающийся тем, что условия проведения регенерации включают температуру регенерации в диапазоне от 200°С до критической температуры ароматического исходного сырья.
4. Способ по п.1, отличающийся тем, что отходящий поток с действующего слоя характеризуется концентрацией ароматических побочных продуктов, меньшей 2 мас.%.
5. Способ по п.1, отличающийся тем, что извлечение ароматического продукта, по меньшей мере, из части отходящего потока из действующего реактора включает перепускание, по меньшей мере, части отходящего потока из действующего реактора в секцию извлечения продукта и извлечение из секции извлечения продуктов потока алкилированных продуктов, содержащего ароматический продукт и характеризующегося бромовым индексом, меньшим 20.
6. Способ по п.1, отличающийся тем, что перепускание, по меньшей мере, части ароматического исходного сырья в отходящем потоке с бездействующего слоя в действующий реактор алкилирования включает перепускание, по меньшей мере, части отходящего потока с бездействующего слоя в зону разделения, извлечение оборотного потока, содержащего ароматическое исходное сырье, из зоны разделения и перепускание, по меньшей мере, части оборотного потока в действующий реактор алкилирования.
7. Способ по п.1, отличающийся тем, что исходное сырье для получения олефинов содержит парафины и данное исходное сырье извлекают, по меньшей мере, из части отходящего потока из действующего реактора.
8. Способ регенерации твердого катализатора, используемого в способе алкилирования ароматических соединений олефинами по п.1, отличающийся тем, что катализатор имеет отложения, образованные в ходе эксплуатации во время алкилирования ароматического исходного сырья олефиновым исходным сырьем, при этом осуществляют следующие стадии:
a) введение твердого катализатора, имеющего на себе отложения, в бездействующем реакторе алкилирования в контакт с ароматическим исходным сырьем при температуре от 85 до 205°С, извлечение отходящего потока с регенерации, содержащего ароматическое исходное сырье, из бездействующего реактора алкилирования и перепускание, по меньшей мере, части отходящего потока с регенерации, содержащего ароматическое исходное сырье, в действующий реактор алкилирования, содержащий твердый катализатор; и
b) увеличение температуры от 135 до 405°С таким образом, чтобы отходящий поток с регенерации дополнительно содержал бы отложения, перепускание, по меньшей мере, части отходящего потока с регенерации, содержащего ароматическое исходное сырье и отложения, на слой, содержащий сорбент, содержащий ароматические соединения, сорбированные на нем, для проведения десорбирования ароматических соединений, извлечение отходящего продукта с десорбирования со слоя, где отходящий продукт с десорбирования содержит ароматическое исходное сырье, ароматические соединения и отложения, разделение, по меньшей мере, части отходящего потока с десорбирования в секции разделения на легкий поток, содержащий ароматическое исходное сырье, и тяжелый поток, содержащий отложения и ароматические соединения, и перепускание, по меньшей мере, части легкого потока, содержащего ароматическое исходное сырье, в действующий реактор алкилирования.
9. Способ по п.8, отличающийся тем, что уменьшают температуру от 80 до 200°С таким образом, чтобы отходящий поток с регенерации не содержал отложений.
РИСУНКИ
|
|