|
|
(21), (22) Заявка: 2006113944/15, 24.08.2004
(24) Дата начала отсчета срока действия патента:
24.08.2004
(43) Дата публикации заявки: 20.11.2007
(46) Опубликовано: 27.02.2009
(56) Список документов, цитированных в отчете о поиске:
WO 0114254 А1, 01.03.2001. JP 05-184805 А, 27.07.1993. RU 2113404 С1, 20.06.1998. GB 2034294 А, 04.06.1980. JP 60-122004 А, 29.06.1985.
(85) Дата перевода заявки PCT на национальную фазу:
06.05.2006
(86) Заявка PCT:
JP 2004/012127 (24.08.2004)
(87) Публикация PCT:
WO 2006/021993 (02.03.2006)
Адрес для переписки:
129090, Москва, ул. Б.Спасская, 25, стр.3, ООО “Юридическая фирма Городисский и Партнеры”, пат.пов. Е.Е.Назиной, рег. № 517
|
(72) Автор(ы):
НАКАСИМА Фумияки (JP), АРИМА Хисаказу (JP), КИКУТИ Синтаро (JP), ХИРАНО Хатиро (JP)
(73) Патентообладатель(и):
АСАХИ ГЛАСС КОМПАНИ, ЛИМИТЕД (JP)
|
(54) СПОСОБ ПОЛУЧЕНИЯ ГИДРОКАРБОНАТА ЩЕЛОЧНОГО МЕТАЛЛА
(57) Реферат:
Изобретение может быть использовано при получении гидрокарбоната щелочного металла. Способ получения гидрокарбоната щелочного металла включает взаимодействие водного раствора, содержащего ионы щелочного металла, с диоксидом углерода в кристаллизаторе. Часть суспензии, содержащей указанные кристаллы в указанном водном растворе, удаляют из кристаллизатора и после растворения части кристаллов при установлении давления над указанной суспензией, удаляемой из кристаллизатора, ниже, чем давление в указанном кристаллизаторе, возвращают в кристаллизатор. Изобретение позволяет упростить промышленное получение гидрокарбоната щелочного металла с крупными частицами, 10 з.п. ф-лы, 1 ил., 8 табл.
1Область техники
Настоящее изобретение относится к способу получения гидрокарбоната щелочного металла.
Уровень техники
Гидрокарбонат щелочного металла, такой как гидрокарбонат натрия, получают кристаллизацией из водного раствора. Так, например, диоксид углерода вдувают в водный раствор, содержащий ионы натрия, с получением кристаллов гидрокарбоната натрия, образованных в результате реакции. В качестве раствора, содержащего ионы натрия, может быть использован водный раствор, содержащий карбонат натрия или гидроксид натрия или так называемый аммиачный рассол, полученный вдуванием аммиака в раствор хлорида натрия.
Так, например, обычно трудно вырастить крупные частицы гидрокарбоната натрия, при этом он имеет склонность образовывать частицы малой и средней крупности, поскольку во время кристаллизации имеется тенденция к образованию большого количества зародышей кристаллизации, вследствие чего доля тонкодисперсных частиц кристаллов будет увеличиваться, и общее число кристаллов будет возрастать. При попытке получить крупные частицы образование зародышей, вероятно, будет заметным, при этом считается, что оно вызвано отслоением затравочных кристаллов с поверхности кристаллов за счет быстрого течения маточного раствора к поверхности частиц.
Если число таких тонкодисперсных частиц или мелких кристаллов увеличивается, вероятно, что выход крупных кристаллов будет уменьшаться и, кроме того, последующие операции, такие как разделение, промывка, сушка или классификация твердых частиц, будут затруднены. Кроме того, кристаллы крупного размера являются предпочтительными, например, при применении, в виде порошкового продукта, где необходима текучесть, в связи с чем задача способа кристаллизации состоит в том, каким образом получить крупные кристаллы.
В традиционном способе кристаллизации для увеличения размера осажденных кристаллов, например, применяют способ с использованием модификатора формы кристаллов. Однако, если используется модификатор формы кристаллов, форма кристаллов по всей вероятности будет изменяться, вследствие чего может измениться кристаллическое состояние, и поскольку эффекты будут получены при конкретных условиях, такой способ трудно использовать в комбинации с другими способами. Кроме того, модификатор формы кристаллов может оставаться в кристаллах, вследствие чего снижается чистота кристаллов, что приводит к ограничению применения продукта.
Известен также способ, в котором кристаллическую нагрузку, то есть количество кристаллов, образованных в единицу времени и в единице объема, существенно уменьшают для снижения степени перенасыщения кристаллического компонента, осажденного в маточном растворе, сведения к минимуму образования зародышей кристаллизации. Однако в данном способе необходимо, чтобы кристаллическая нагрузка в единицу времени и в единице объема оборудования для кристаллизации была низкой, вследствие чего производительность используемого оборудования во многих случаях сокращаются.
Более того, для снижения степени перенасыщения кристаллического компонента, осажденного в маточном растворе, существует способ добавления третьего компонента (такого как хлорид натрия или этиловый спирт), снижающего растворимость гидрокарбоната щелочного металла. Однако для его выделения из маточного раствора необходимо, чтобы осадок был достаточно промыт, но вышеуказанный третий компонент может все же остаться в кристаллах. Кроме того, в том случае, когда добавляют хлорид натрия, для предотвращения коррозии будет иметься ограничение на материал для оборудования, а в случае, когда добавляют воспламеняющийся органический растворитель, такой как этанол, операционное ограничение будет включать принятие во внимание воспламеняемости, в результате чего проведение процесса будет усложнено.
Крупный размер частиц кристаллов может быть также получен способом удаления образованных тонкодисперсных частиц кристаллов из системы. Однако, если данный способ осуществляют в виде непрерывного процесса, с точки зрения оборудования будет затруднительным селективное удаление тонкодисперсных частиц в таком большом количестве, достаточном для увеличения размера кристаллов, вследствие чего возникает проблема, связанная с трудностью осуществления обработки тонкодисперсных частиц кристаллов в достаточной степени. Кроме того, для обработки удаленных тонкодисперсных частиц будет необходимо оборудование, и выход будет иметь тенденцию к снижению. Поэтому данным способом невозможно получить крупные кристаллы в промышленном масштабе с высоким выходом.
Представлен также способ получения гидрокарбоната щелочного металла, включающий взаимодействие водного раствора, содержащего ионы щелочного металла, с диоксидом углерода, с осаждением кристаллов, в котором операцию растворения и удаления тонкодисперсных частиц гидрокарбоната щелочного металла проводят путем доведения концентрации гидрокарбоната щелочного металла, растворенного в жидкости, до уровня, не превышающего растворимость при насыщении во всей кристаллизационной жидкости в оборудовании для кристаллизации (патентный документ 1). Однако продувку диоксидуглеродным газом периодически необходимо заменять продувкой воздухом, вследствие чего эффективность процесса является низкой и для контроля за оборудованием необходимы капиталовложения.
Патентный документ 1: WO 01/14254 (формула изобретения).
Описание изобретения
Задача изобретения
Задачей настоящего изобретения является преодоление вышеуказанных проблем и разработка простого способа получения гидрокарбоната щелочного металла, имеющего крупный размер кристаллических частиц, с высоким выходом при помощи промышленно- пригодного оборудования, осуществляемого методом кристаллизации из водного раствора.
Средства для выполнения указанной задачи
В настоящем изобретении предложен способ получения гидрокарбоната щелочного металла, включающий взаимодействие водного раствора, содержащего ионы щелочного металла, с диоксидом углерода в заданном кристаллизаторе для осаждения кристаллов гидрокарбоната щелочного металла, отличающийся тем, что часть суспензии, содержащей вышеуказанные кристаллы в вышеуказанном водном растворе, удаляют из кристаллизатора и после растворения части вышеуказанных кристаллов возвращают в кристаллизатор.
Для выполнения указанной задачи способ получения гидрокарбоната щелочного металла согласно настоящему изобретению отличается тем, что в способе взаимодействия водного раствора, содержащего ионы щелочного металла, с диоксидом углерода в заданном кристаллизаторе, содержащем кристаллизатор и аппарат для растворения для осаждения кристаллов гидрокарбоната щелочного металла часть суспензии, содержащей водный раствор и кристаллы, удаляют из кристаллизатора и после растворения части кристаллов возвращают в кристаллизатор.
В настоящем изобретении часть суспензии, содержащей водный раствор и кристаллы, удаляют из кристаллизатора и после растворения части кристаллов, содержащихся в суспензии, возвращают в кристаллизатор. В отношении растворения кристаллов в аппарате для растворения следует отметить, что более мелкие кристаллы будут быстро растворяться и исчезать и поэтому имеющая мелкие кристаллы суспензия, включающая удаленные зародыши кристаллизации, будет возвращена в кристаллизатор.
В настоящем изобретении в качестве средства, обеспечивающего дополнительный рост крупных кристаллов гидрокарбоната щелочного металла, кроме того, предлагается способ, в котором крупные кристаллы один раз растворяют до некоторой степени и кристаллы, затем опять выращивают перекристаллизацией. Таким образом, крупные кристаллы частично растворяются и их возвращают в кристаллизатор в форме кристаллов, которые могут быть легко выращены повторно. Когда крупные кристаллы растворяются в небольшой степени, только концевые участки тонкого конца кристаллов в продольном направлении, представляющем собой направление роста кристаллов, будут растворяться в небольшой степени. Такие участки являются гранями роста кристаллов. За счет обновления таких граней роста кристаллов кристаллы будут расти дополнительно. Даже если операция удаления тонкодисперсных частиц для получения гидрокарбоната щелочного металла усилена, становится невозможным обеспечение дополнительного роста кристаллов только лишь за счет такой операции, вследствие того, что сами крупные кристаллы уже не имеют склонности к росту. В настоящем изобретении в качестве средства решения данной проблемы кристаллы растворяют в небольшой степени для возобновления их роста. Растворение может быть небольшим, поскольку достаточно просто обновить грани роста кристаллов.
Соответственно, в настоящем изобретении даже в непрерывном способе может быть получен такой же эффект, как и в случае селективного удаления тонкодисперсных частиц кристаллов из системы; кажущееся число образованных зародышей кристаллизации может быть существенно уменьшено и поэтому можно дополнительно активировать рост более крупных кристаллов, вследствие чего становится возможным промышленное получение с высокой эффективностью гидрокарбоната щелочного металла, имеющего крупный размер частиц кристаллов.
Технический результат изобретения
В соответствии с настоящим изобретением в способе кристаллизации из водного раствора можно легко и определенно контролировать кажущееся число образованных зародышей кристаллизации в промышленном масштабе, вследствие чего становится возможным промышленное производство гидрокарбоната щелочного металла в виде порошка с высокой текучестью, имеющего крупный размер частиц. Так, например, в случае гидрокарбоната натрия с помощью настоящего изобретения можно легко получить кристаллы, имеющие средний размер частиц по меньшей мере 150 мкм.
Краткое описание чертежа
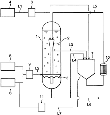
Чертеж представляет собой схематическое изображение, показывающее один вариант реакционной аппаратуры, содержащей кристаллизатор и аппарат для растворения, которую предпочтительно используют в настоящем изобретении.
Значения символов:
1 – кристаллизатор; 2 – внутренний цилиндр; 3 – отверстие для впуска газа; 4 – емкость для растворения исходного материала; 5 – аппарат для подачи диоксида углерода; 6 – аппарат для подачи воздуха; 7 – аппарат для растворения; 8 – мембранный фильтр; 9 – мембранный фильтр; 10 – теплообменник; 11 – мембранный фильтр; L1 – линия подачи раствора исходного материала; L2 – линия продувки диоксида углерода; L3 – линия удаления суспензии; L4 – линия удаления суспензии; L5 – линия рециркуляции суспензии; L6 – линия удаления суспензии и L7 – линия продувки воздуха.
Предпочтительный вариант осуществления изобретения
Теперь предпочтительный вариант настоящего изобретения будет описан подробно со ссылкой на чертеж, который требуется для данного случая.
В настоящем изобретении щелочной металл, входящий в состав гидрокарбоната щелочного металла, в частности, не является ограниченным. В следующем варианте будет описан случай, в котором щелочным металлом является натрий, но настоящее изобретение может быть подобно применено к случаю использования другого щелочного металла. В качестве такого другого щелочного металла предпочтительным является калий.
Чертеж представляет собой технологическую схему, показывающую вариант оборудования для кристаллизации, которое предпочтительно используется в настоящем изобретении. На чертеже кристаллизатор 1 в качестве реактора снабжен внутри внутренним цилиндром 2. Верхняя часть внутреннего цилиндра 2 соединена с емкостью для растворения исходного материала 4 через линию подачи раствора исходного материала L1 и водный раствор карбоната натрия в емкости для растворения исходного материала 4 подают во внутренний цилиндр 2 через мембранный фильтр 8, обеспечивающий четкую фильтрацию. Или его подают в аппарат для растворения 7, который будет раскрыт далее в описании. Указанный водный раствор карбоната натрия может быть получен предварительно взаимодействием раствора гидроксида натрия с диоксидом углерода или дополнительным добавлением чистой воды для регулирования концентрации и состава. В данном изобретении вместо водного раствора карбоната натрия может быть непосредственно использован водный раствор гидроксида натрия или водный раствор, содержащий как карбонат натрия, так и гидроксид натрия. Может быть также использован водный раствор, содержащий как карбонат натрия, так и гидрокарбонат натрия. С отверстием для впуска газа 3, расположенным в нижней части кристаллизатора 1, через линию подачи диоксида углерода L2 соединены аппарат для подачи диоксида углерода 5 и аппарат для подачи воздуха 6, и диоксид углерода и воздух смешивают в заданном отношении. Полученный смешанный газ подают из отверстия для впуска газа 3 в кристаллизатор 1 через мембранный фильтр 9, обеспечивающий четкую фильтрацию. Вследствие этого, возможно взаимодействие водного раствора карбоната натрия с диоксидом углерода, в результате которого осаждаются кристаллы гидрокарбоната натрия. В данный период времени предпочтительно регулирование температуры в кристаллизаторе 1 от 50 до 90°С, вследствие чего кристаллизацию можно осуществлять эффективно и постоянно.
С внутренней стороны внутреннего цилиндра 2 присоединена линия удаления суспензии L3 и аппарат для растворения 7 в его переднем положении размещен так, что можно регулировать внутреннее давление. Часть суспензии, содержащей водный раствор карбоната натрия и кристаллы гидрокарбоната натрия, отводят из внутренней части внутреннего цилиндра 2 в аппарат для растворения 7 через линию удаления суспензии L3. За счет установления давления в аппарате для растворения 7 ниже давления в кристаллизаторе 1 часть кристаллов гидрокарбоната натрия, содержащихся в удаленной суспензии, будет растворяться в водном растворе карбоната натрия. В результате указанной обработки растворением суспензия, имеющая тонкодисперсные частицы, может быть опять возвращена в кристаллизатор 1 через линию рециркуляции суспензии L5.
Более того, вместо линии удаления суспензии L3 может быть использована другая линия удаления суспензии L4, соединенная с нижней частью кристаллизатора 1. В случае использования линии удаления суспензии L3 суспензию удаляют из внутреннего цилиндра 2, в результате чего крупных кристаллов становится мало, поскольку кристаллы, поступающие во внутренний цилиндр 2, будут подниматься к участку поблизости с самой верхней частью уровня жидкости в кристаллизаторе, а более крупные кристаллы имеют склонность оставаться в нижней части кристаллизатора и почти не склонны поступать во внутренний цилиндр 2. При использовании линии удаления суспензии L4 вместо линии удаления суспензии L3 более крупные кристаллы могут быть удалены в аппарат для растворения 7. В результате чего возможно, что часть более крупных кристаллов будет растворяться, и такие кристаллы могут затем вырасти до крупных кристаллов. И их опять возвращают в кристаллизатор, и такие кристаллы будут затем вырастать до крупных кристаллов.
Количество суспензии, удаленной из кристаллизатора 1 в аппарат для растворения 7, в данном изобретении предпочтительно составляет от 30 до 200 мас.% в час в расчете на общее количество суспензии в оборудовании для кристаллизации, показанном на чертеже.
Кроме того, давление в аппарате для растворения 7 при обработке растворением тонкодисперсных частиц в особенности не ограничено до тех пор, пока оно ниже давления в кристаллизаторе 1, но разность между их давлением предпочтительно находится в диапазоне от 0,01 до 1,0 МПа, более предпочтительно от 0,1 до 0,5 МПа. Такая разность давлений может быть достигнута, например, удалением суспензии из кристаллизатора 1, работающего при повышенном давлении, вследствие чего внутренняя часть аппарата для растворения 7 возвращается к атмосферному давлению. В аппарате для растворения 7 будет образовываться диоксидуглеродный газ. Образовавшийся диоксидуглеродный газ может быть рециркулирован в источник подачи диоксида углерода, затем сжат в устройстве для подачи диоксида углерода 5 и продут в кристаллизатор 1.
Суспензию, содержащую осажденные таким образом кристаллы гидрокарбоната натрия, удаляют по линии удаления суспензии L6, соединенной с нижней частью кристаллизатора 1, из суспензии отделяют кристаллы гидрокарбоната натрия и сушат в атмосфере диоксидуглеродного газа, в результате чего могут быть получены крупные и плотные кристаллы гидрокарбоната натрия. Полученные таким образом кристаллы гидрокарбоната натрия обычно представляют собой кристаллы, которые имеют высокое отношение длины к диаметру (значение, полученное делением длины длинной оси кристалла на длину его короткой оси), но грубым измельчением их для разреза перпендикулярно их осевому направлению они могут быть получены в виде порошка, который является более кубическим, имеет крупные частицы, низкий объемный вес и высокую текучесть. Затем гидрокарбонат натрия растворяют в воде в направлении длинной оси и соответственно за счет вышеуказанного грубого измельчения скорость растворения в воде может быть повышена.
Кроме того, вместо грубого измельчения после сушки гидрокарбоната натрия частицы в суспензии в кристаллизаторе 1 или в аппарате для растворения 7 могут быть измельчены с получением кристаллов, имеющих невысокое отношение длины к диаметру. Обычно, если частицы в суспензии гидрокарбоната натрия в кристаллизаторе 1 грубо измельчают во время их кристаллизации, будут в избыточном количестве образовываться зародыши кристаллов и кристаллы гидрокарбоната натрия в кристаллизаторе 1 будут быстро измельчаться до микронных размеров. Однако образованные в соответствии с настоящим изобретением тонкодисперсные частицы могут быть легко и надежно растворены и удалены вышеуказанной обработкой, включающей растворение тонкодисперсных частиц, и даже если частицы в суспензии в кристаллизаторе 1 или в аппарате для растворения 7 измельчены, можно получить кристаллы, имеющие отношение длины к диаметру, подобное отношению для грубо измельченных частиц после сушки. Полученные таким образом кристаллы будут также подвергаться росту после грубого измельчения, с тем, чтобы они могли быть до некоторой степени округлены и превращены в порошок, имеющий более высокую текучесть.
В качестве метода, подходящего для измельчения частиц в суспензии гидрокарбоната натрия, может быть указан, например, метод, в котором содержащую кристаллы суспензию удаляют из аппарата для растворения 7 через трубопровод и вводят в мельницу тонкого помола, установленную за пределами аппарата, и после измельчения в мельнице возвращают в кристаллизатор 1 или в аппарат для растворения 7. Кроме того, во время указанного измельчения частицы могут быть измельчены, например, за счет обеспечения им возможности сталкиваться с помощью насоса с рабочими колесами. Однако приложение к частицам чрезмерно высокой внешней силы является менее предпочтительным, поскольку частицы могут быть измельчены более тонко, чем требуется.
Предпочтительно, чтобы состав маточного раствора вышеуказанной суспензии, удаленной из кристаллизатора, был таким, чтобы гидрокарбонат щелочного металла имел концентрацию менее концентрации насыщения. Что же касается подвергаемой измельчению суспензии, то состав маточного раствора суспензии может быть сделан таким, чтобы он имел концентрацию насыщения за счет удаления из аппарата для растворения 7. Поскольку зародыши кристаллов будут формироваться за счет сдвигающего усилия, созданного во время измельчения, кристаллы будут склонны не только становиться короче, но, кроме того, кристаллы в кристаллизаторе 1 будут измельчаться до микронных размеров. В случае суспензии в аппарате для растворения 7, состав маточного раствора становится таким, что он имеет концентрацию насыщения менее концентрации насыщения гидрокарбоната щелочного металла, вследствие чего, даже если зародыши кристаллов будут образовываться, они будут сразу же исчезать, что является желательным.
Таким образом, в данном варианте часть суспензии удаляют из кристаллизатора 1 в аппарат для растворения 7 и давление в аппарате для растворения 7 устанавливают таким, чтобы оно было ниже давления в кристаллизаторе 1, вследствие чего концентрация гидрокарбоната натрия, растворенного в удаленной суспензии, временно будет ниже концентрации насыщения. В это время в суспензии присутствуют кристаллы гидрокарбоната натрия, имеющие различные размеры частиц, и все частицы начинают растворяться, но частицы, имеющие небольшие размеры, будут растворяться более быстро и полностью, чем частицы, имеющие более крупные размеры, и будут исчезать. Соответственно, более крупные кристаллы будут избирательно оставаться и общее число кристаллов будет уменьшаться, вследствие чего кажущееся число образованных зародышей будет существенно уменьшаться и даже в непрерывном процессе, раскрытом выше, может быть получен такой же эффект, как и в случае удаления тонкодисперсных частиц кристаллов из системы, вследствие чего, несомненно, могут быть получены с высоким выходом кристаллы гидрокарбоната натрия, имеющие крупный размер частиц.
Кроме того, за счет соответствующего регулирования условий (давления, температуры и т.д.) при обработке растворением таких тонкодисперсных частиц, тонкодисперсные частицы кристаллов могут быть селективно растворены в суспензии, в результате чего размер частиц осажденных кристаллов можно легко и определенно регулировать. Затем в результате удаления более крупных кристаллов в аппарат для растворения 7 часть более крупных кристаллов будет растворяться, и такие кристаллы могут дополнительно расти и становиться крупнее. И такие кристаллы опять возвращают в кристаллизатор и дополнительно выращивают, чтобы они становились крупнее. Поэтому размер частиц осажденных кристаллов может быть дополнительно увеличен.
Кроме того, настоящее изобретение не ограничено вышеуказанным вариантом. Так, например, во время обработки растворением тонкодисперсных частиц в аппарате для растворения 7 в суспензию посредством линии продувки воздуха L7 может быть продут воздух от 0,2 до 20 объемов в стандартном состоянии относительно скорости потока суспензии для растворения части кристаллов карбоната натрия, содержащихся в суспензии в водном растворе карбоната натрия.
Поэтому растворенный в суспензии диоксид углерода будет выделяться в воздух и, следовательно, концентрация гидрокарбоната натрия в суспензии уменьшается до уровня менее концентрации насыщения, вследствие чего зародыши кристаллов гидрокарбоната натрия, тонкодисперсные частицы гидрокарбоната натрия и передние концевые участки кристаллов гидрокарбоната натрия будут растворяться, и кажущееся число образованных зародышей может быть достаточно уменьшено. Вдуваемый в аппарат для растворения газ может представлять собой азотный газ вместо воздуха, и диоксид углерода может быть, кроме того, перемешан для тонкого регулирования условий растворения.
Или же, к суспензии в аппарате для растворения 7 может быть добавлен гидроксид натрия для растворения части кристаллов гидрокарбоната натрия, содержащихся в суспензии в водном растворе карбоната натрия. А именно, в результате взаимодействия гидроксида натрия и гидрокарбоната натрия происходит разложение гидрокарбоната натрия и, следовательно, концентрация гидрокарбоната натрия в суспензии уменьшается до уровня менее концентрации насыщения, вследствие чего кажущееся число зародышей может быть уменьшено таким же образом, как указано выше. Гидроксид натрия может быть добавлен как таковой, но его предпочтительно добавлять в форме водного раствора гидроксида натрия (концентрация: предпочтительно от 20 до 48 мас.%). Количество предпочтительно составляет от 0,05 до 30 кг/час в расчете на безводный гидроксид натрия и относительно 100 кг/час суспензии. Если количество составляет менее 0,05 кг/час, эффект растворения тонкодисперсных частиц является незначительным, и если количество превышает 30 кг/час, количество воды, поступающей в систему, будет возрастать, баланс жидкости не будет получен (количество жидкости возрастает чрезмерно и необходима продувка) и эксплуатация установки ухудшается, что является нежелательным.
Цель добавления водного раствора гидроксида натрия в аппарат для растворения 7 состоит в растворении гидрокарбоната натрия. Соответственно, может быть добавлен ненасыщенный водный раствор карбоната натрия. Концентрация предпочтительно составляет не более 30 мас.% в пересчете на Na2CO3 и добавленное количество предпочтительно составляет от 10 до 40 кг/час в пересчете на безводный карбонат натрия и относительно 100 кг/час суспензии. Кроме того, добавляемый раствор может представлять собой водный раствор, содержащий смесь гидроксида натрия и карбоната натрия. Более того, такой раствор может представлять собой раствор, который растворяет гидрокарбонат натрия, и поэтому может быть раствором исходного материала, подаваемым из емкости для растворения исходного материала 4.
Кроме того, к суспензии в аппарате для растворения 7 может быть добавлена вода для растворения части кристаллов гидрокарбоната натрия, содержащихся в суспензии в растворе карбоната натрия. Концентрация гидрокарбоната натрия в суспензии поэтому снижается до уровня менее концентрации насыщения и кажущееся число образованных зародышей может быть существенно уменьшено таким же путем, который указан выше. Количество воды, добавленной в это время, предпочтительно составляет от 0,1 до 50 кг/час относительно 100 кг/час суспензии.
К суспензии в аппарате для растворения 7 может быть добавлена вода для растворения части кристаллов гидрокарбоната натрия, содержащихся в суспензии. За счет добавления воды концентрация гидрокарбоната натрия в суспензии будет снижаться, и кажущееся число образованных зародышей может быть существенно уменьшено таким же путем, который указан выше. Количество воды, добавленной в это время, предпочтительно составляет от 5 до 50 кг/час относительно 100 кг/час суспензии.
Суспензия в аппарате для растворения 7 может быть нагрета для растворения части кристаллов гидрокарбоната натрия, содержащихся в суспензии. Концентрация гидрокарбоната натрия в суспензии поэтому будет снижена до уровня менее концентрации насыщения, вследствие чего кажущееся число образованных зародышей может быть существенно уменьшено таким же путем, который указан выше. Такая температура нагрева предпочтительно составляет от 0,2 до 10°С.
Один из вышеуказанных способов растворения тонкодисперсных частиц может быть осуществлен в отдельности или могут быть осуществлены два или более таких способов в комбинации. Так, например, на линии удаления суспензии L4 и линии рециркуляции суспензии L5, изображенных на чертеже, на стороне выпуска аппарата для растворения 7 установлен теплообменник 10, и в аппарате для растворения 7 суспензия, находящаяся под давлением ниже давления в кристаллизаторе 1, затем нагревается, в результате чего повышается эффективность обработки растворением тонкодисперсных частиц и т.д.
В вышеуказанном варианте, кроме того, показан случай, в котором оборудование для кристаллизации снабжено кристаллизатором с внутренним цилиндром, обеспечивающим непрерывное полное перемешивание в системе. Однако способ согласно настоящему изобретению является эффективным для различных процессов кристаллизации с осаждением кристаллов в результате взаимодействия раствора, содержащего ионы щелочного металла, с диоксидом углерода, таких как процесс кристаллизации в непрерывно работающей установке, процесс кристаллизации в периодически работающей установке, процесс кристаллизации в установке, обеспечивающей полное перемешивание, или процесс кристаллизации в установке с поршневым движением потока. Так, например, способ согласно настоящему изобретению может быть подходяще осуществлен также в случае, в котором используется оборудование для кристаллизации с поршневым движением потока, в котором раствор, содержащий ионы щелочного металла и диоксид углерода, контактируют противоточно, или в случае, в котором используют оборудование для кристаллизации с охлаждением, таким как охлаждение воздухом.
Способ согласно настоящему изобретению может быть использован в комбинации с операцией удаления или предотвращения образования тонкодисперсных частиц, которая использовалась до сих пор, такой как методика с использованием модификатора формы кристаллов, или с добавлением третьего компонента для снижения растворимости гидрокарбоната щелочного металла, и, кроме того, множество таких операций может быть использовано в комбинации.
Примеры
Теперь настоящее изобретение будет раскрыто подробно со ссылкой на примеры и сравнительные примеры. Однако следует понимать, что настоящее изобретение никоим образом не ограничено следующими примерами. В данном описании примеры 1 и 3-8 являются примерами настоящего изобретения и пример 2 является сравнительным примером.
Оборудование для кристаллизации
В следующих примерах использовали реакционную аппаратуру, имеющую конструкцию, показанную на чертеже, за исключением того, что средство для аппарата для растворения 7 является другим, и для подтверждения эффектов настоящего изобретения исследование кристаллизации гидрокарбоната натрия осуществляли непрерывно.
В качестве кристаллизатора 1 использовали кристаллизатор, имеющий внутренний диаметр 0,4 м и общую высоту 16,05 м, и снабженный внутренним цилиндром 2, имеющим внутренний диаметр 0,1 м и высоту 11,31 м.
В качестве раствора исходного материала, подаваемого в кристаллизатор 1, использовали водный раствор карбоната натрия, который получали предварительным взаимодействием диоксида углерода с водным раствором гидроксида натрия, полученным методом с использованием ионообменной мембраны, добавлением затем чистой воды с последующим концентрированием и регулированием состава. Образовавшийся водный раствор гидрокарбоната натрия подвергали четкой фильтрации с использованием мембранного фильтра 8, имеющего отверстия диаметром 0,1 мкм, и затем непрерывно подавали в заданном количестве в кристаллизатор 1 через линию подачи раствора исходного материала L1. Концентрацию подаваемого раствора исходного материала получали кислотно-основным титрованием по методу Уинклера.
Используемый для кристаллизации диоксид углерода смешивали с воздухом, и после повышения давления компрессором, размещенным в аппарате для подачи диоксида углерода 5, подвергали четкой фильтрации с использованием мембранного фильтра 9, имеющего отверстия диаметром 0,1 мкм, и затем в заданном количестве подавали в кристаллизатор 1 через линию продувки диоксида углерода L2.
Для измерения среднего размера частиц кристаллов в кристаллизаторе 1 смешанную суспензию, содержащую кристаллы и раствор, то есть маточный раствор (часть раствора суспензии без кристаллов), разделяли центрифугированием в кристаллизаторе 1 с последующей сушкой в сушильной камере при 50°С в атмосфере, содержащей от 40 до 43% диоксидуглеродного газа, после чего вычисляли средний размер частиц масс-стандартным испытанием с использованием аппарата для испытания на встряхивание с нижним сливом и сит, соответствующих JIS стандарту. Стандартные сита, имеющие диаметр 20 см и отверстия 355 мкм, 250 мкм, 180 мкм, 150 мкм, 106 мкм, 75 мкм и 45 мкм соответственно, укладывали на лоток в порядке уменьшения отверстий и на верхнее сито помещали 100 г образца, накрывали крышкой и затем устанавливали на просевную машину (аппарат для встряхивания с нижним сливом), способную придавать сливу одновременное встряхивание и вращение, и затем просеивали в течение 30 минут.Измеряли массу образца, оставшегося на каждом сите, и массу образца, принятую на лоток, с получением кумулятивного распределения по размерам схода, которое выражали графически на логарифмической распределительной бумаге, после чего, исходя из 50% значения, получали средний размер частиц.
Пример 1
В кристаллизатор 1 по линии подачи раствора исходного материала L1 со скоростью 100 кг/час постоянно подавали раствор исходного материала и в то же самое время по линии продувки диоксида углерода L2 непрерывно подавали смесь диоксидуглеродный газ с концентрацией от 40 до 43%/воздух со скоростью потока 30 м3/час (стандартное состояние).
Затем из внутреннего цилиндра 2 в кристаллизаторе 1 удаляли суспензию по линии удаления суспензии L3 со скоростью 800 кг/час в аппарат для растворения 7 (внутренний диаметр 0,4 м, высота 3,1 м) и опять устанавливали атмосферное давление. После этого жидкость возвращали во входное отверстие (верхняя сторона) внутреннего цилиндра 2 через теплообменник 10 (температура 67°С) по линии рециркуляции суспензии L5. Количество суспензии, удаляемой из кристаллизатора 1 по линии удаления суспензии L6, регулировали в зависимости от количества раствора исходного материала, подаваемого для поддержания постоянного уровня жидкости в кристаллизаторе 1. Температуру кристаллизации в кристаллизаторе 1 поддерживали равной 65°С посредством наружного обогрева водяным паром из теплообменника 10.
Составы подаваемого раствора исходного материала, маточного раствора в кристаллизаторе 1 и маточного раствора в аппарате для растворения 7, а также средний размер частиц кристаллов гидрокарбоната натрия в кристаллизаторе 1 и кажущееся число образованных зародышей с первого дня по пятый день после начала испытания на кристаллизацию показаны в таблице 1. Цифровые значения для состава в кристаллизаторе, представленные в таблице 1, отличаются от действительных значений в кристаллизаторе, поскольку во время взятия пробы суспензии из кристаллизатора давление, которое было оказано на пробу суспензии, сбрасывалось и уменьшалось до уровня атмосферного давления, и суспензия при этом была в таком же состоянии, в каком она находилась во время ее удаления в аппарат для растворения. Концентрация NaHCO3 определенно уменьшается и концентрация Na2CO3 возрастает. Очевидно, что в примере 1 за счет обработки растворением тонкодисперсных частиц кажущееся число образованных зародышей существенно уменьшается и средний размер частиц осажденных кристаллов становится крупным.
| Таблица 1 |
| Число прошедших дней |
Состав раствора (мас.%) |
Средний размер частиц (мкм) |
Кажущееся число образованных зародышей (количество) |
| Раствор исходного материала |
Маточный раствор в кристаллизаторе |
Маточный раствор в аппарате для растворения |
| Na2CO3 |
NaHCO3 |
Na2CO3 |
NaHCO3 |
Na2CO3 |
NaHCO3 |
| 1 |
19,5 |
2,6 |
4,5 |
11,1 |
4,6 |
11,1 |
92 |
7,9×1012 |
| 2 |
20,6 |
2,0 |
4,1 |
12,1 |
4,2 |
12,0 |
128 |
5,6×1012 |
| 3 |
20,0 |
2,2 |
4,5 |
11,7 |
4,6 |
11,1 |
103 |
6,7×1012 |
| 4 |
20,2 |
2,2 |
4,3 |
11,5 |
4,4 |
11,1 |
115 |
2,0×1012 |
| 5 |
20,0 |
2,1 |
4,2 |
11,3 |
4,3 |
11,3 |
120 |
8,8×1011 |
Пример 2 (сравнительный пример)
Кристаллизацию осуществляли при таких же условиях, как в примере 1, за исключением того, что удаление суспензии из внутреннего цилиндра 2 в кристаллизаторе 1 по линии удаления суспензии L3 в примере 1 прекращали. Скорость потока подаваемого раствора исходного материала составляла 100 кг/час, скорость потока подаваемого диоксида углерода составляла 30 м3/час (стандартное состояние). Анализ проводили таким же способом, как в примере 1, результаты показаны в таблице 2. В примере 2 даже после завершения кристаллизации в первый день после начала испытания на кристаллизацию кристаллы имели частицы микроскопического размера при уровне около 50 мкм. Поэтому в такой момент времени испытание завершали.
| Таблица 2 |
| Число прошедших дней |
Состав раствора (мас.%) |
Средний размер частиц (мкм) |
Кажущееся число образованных зародышей (количество) |
| Раствор исходного материала |
Маточный раствор в кристаллизаторе |
| Na2CO3 |
NaHCO3 |
Na2CO3 |
NaHCO3 |
| 1 |
20,2 |
2,1 |
4,7 |
11,2 |
51 |
3,5×1013 |
Пример 3
В кристаллизатор 1 по линии подачи раствора исходного материала L1 со скоростью 200 кг/час постоянно подавали раствор исходного материала, и в то же самое время по линии продувки диоксида углерода L2 непрерывно подавали смесь диоксидуглеродный газ с концентрацией от 40 до 43%/воздух со скоростью потока 54 м3/час (стандартное состояние).
Затем из внутреннего цилиндра 2 в кристаллизаторе 1 удаляли суспензию по линии удаления суспензии L3 со скоростью 1200 кг/час в аппарат для растворения 7 и опять устанавливали атмосферное давление. После этого пропускали воздух через мембранный фильтр 11 с размером отверстий 0,1 мкм и затем продували со скоростью 120 л/час (стандартное состояние) по линии продувки воздуха L7 и затем жидкость возвращали во входное отверстие (верхняя сторона) внутреннего цилиндра 2 через теплообменник 10 (температура 82°С) по линии рециркуляции суспензии L5. Количество суспензии, удаляемой из кристаллизатора 1 по линии удаления суспензии L6, регулировали в зависимости от количества раствора исходного материала, подаваемого для поддержания постоянного уровня жидкости в кристаллизаторе 1. Температуру кристаллизации в кристаллизаторе 1 поддерживали равной 80°С посредством наружного обогрева водяным паром из теплообменника 10.
Составы подаваемого раствора исходного материала и маточного раствора в аппарате для растворения 7, а также средний размер частиц кристаллов гидрокарбоната натрия в кристаллизаторе 1 и кажущееся число образованных зародышей с первого дня по пятый день после начала испытания на кристаллизацию показаны в таблице 3.
| Таблица 3 |
| Число прошедших дней |
Состав раствора (мас.%) |
Средний размер частиц (мкм) |
Кажущееся число образованных зародышей (количество) |
| Раствор исходного материала |
Маточный раствор в аппарате для растворения |
| Na2CO3 |
NaHCO3 |
Na2CO3 |
NaHCO3 |
| 1 |
20,2 |
2,6 |
7,3 |
11,8 |
190 |
7,2×1010 |
| 2 |
21,3 |
2,0 |
7,0 |
11,8 |
201 |
1,0×1010 |
| 3 |
20,8 |
2,2 |
7,4 |
11,5 |
220 |
2,1×1010 |
| 4 |
20,9 |
2,2 |
7,3 |
12,8 |
212 |
9,2×109 |
| 5 |
20,8 |
2,1 |
7,3 |
12,3 |
208 |
8,5×109 |
Пример 4
В кристаллизатор 1 по линии подачи раствора исходного материала L1 со скоростью 110 кг/час постоянно подавали раствор исходного материала и в то же самое время по линии продувки диоксида углерода L2 непрерывно подавали смесь диоксидуглеродный газ с концентрацией от 40 до 43%/воздух со скоростью потока 54 м,3/час (стандартное состояние).
Затем из внутреннего цилиндра 2 в кристаллизаторе 1 удаляли суспензию по линии удаления суспензии L3 со скоростью 800 кг/час в аппарат для растворения 7 и опять устанавливали атмосферное давление. Пропускали воздух через мембранный фильтр 11 с размером отверстий 0,1 мкм и затем продували со скоростью 120 л/час (стандартное состояние) по линии продувки воздуха L7 и после этого жидкость возвращали во входное отверстие (верхняя сторона) внутреннего цилиндра 2 через теплообменник 10 (температура 67°С) по линии рециркуляции суспензии L5. В это время в аппарат для растворения 7 постоянно подавали водный раствор гидроксида натрия со скоростью 12,5 кг/час. Водный раствор гидроксида натрия получали концентрированием водного раствора гидроксида натрия, полученного методом с использованием ионообменной мембраны, до концентрации 48%, после чего осуществляли четкую фильтрацию через мембранный фильтр, имеющий отверстия 0,1 мкм. Причиной снижения концентрации раствора исходного материала в данном случае является регулирование кристаллизационной нагрузки в единице раствора в кристаллизаторе 1 для соответствия примеру 1. То есть принимается во внимание добавление гидроксида натрия в аппарат для растворения 7 и повышение концентрации маточного раствора.
Кроме того, регулировали количество суспензии, удаляемой из кристаллизатора 1 по линии удаления суспензии L6, в зависимости от количества раствора исходного материала, подаваемого для поддержания постоянного уровня жидкости в кристаллизаторе 1. Температуру кристаллизации в кристаллизаторе 1 поддерживали равной 65°С посредством наружного обогрева водяным паром из теплообменника 10.
Составы подаваемого раствора исходного материала, маточного раствора в кристаллизаторе 1 и маточного раствора в аппарате для растворения 7, а также средний размер частиц кристаллов гидрокарбоната натрия в кристаллизаторе 1 и кажущееся число образованных зародышей с первого дня по пятый день после начала испытания на кристаллизацию показаны в таблице 4.
| Таблица 4 |
| Число прошедших дней |
Состав раствора (мас.%) |
Средний размер частиц (мкм) |
Кажущееся число образованных зародышей (количество) |
| Раствор исходного материала |
Маточный раствор в кристаллизаторе |
Маточный раствор в аппарате для растворения |
| Na2CO3 |
NaHCO3 |
Na2CO3 |
NaHCO3 |
Na2CO3 |
NaHCO3 |
| 1 |
10,7 |
1,7 |
5,2 |
6,7 |
11,7 |
1,6 |
145 |
2,9×1011 |
| 2 |
10,8 |
0,5 |
5,2 |
6,7 |
11,7 |
4,7 |
164 |
8,6×1010 |
| 3 |
11,0 |
0,2 |
5,4 |
7,0 |
11,9 |
4,9 |
166 |
5,0×1010 |
| 4 |
14,8 |
0,2 |
6,7 |
8,7 |
13,2 |
6,6 |
162 |
8,8×1010 |
| 5 |
13,2 |
0,3 |
5,3 |
6,9 |
11,8 |
4,8 |
162 |
9,2×1010 |
Пример 5
В кристаллизатор 1 по линии подачи раствора исходного материала L1 со скоростью 180 кг/час постоянно подавали раствор исходного материала и в то же самое время по линии продувки диоксида углерода L2 непрерывно подавали смесь диоксидуглеродный газ с концентрацией от 40 до 43%/воздух со скоростью потока 72 м3/час (стандартное состояние).
Затем из внутреннего цилиндра 2 в кристаллизаторе 1 удаляли суспензию по линии удаления суспензии L3 со скоростью 800 кг/час в аппарат для растворения 7 и опять устанавливали атмосферное давление. Пропускали воздух через мембранный фильтр с размером отверстий 0,1 мкм и затем продували со скоростью 120 л/час (стандартное состояние) по линии продувки воздуха L7 и после этого жидкость возвращали во входное отверстие (верхняя сторона) внутреннего цилиндра 2 через теплообменник 10 (температура 67°С) по линии рециркуляции суспензии L5. В это время в аппарат для растворения 7 постоянно подавали чистую воду со скоростью 20 кг/час. Количество суспензии, удаляемой из кристаллизатора 1 по линии удаления суспензии L6, регулировали в зависимости от количества раствора исходного материала, подаваемого для поддержания постоянного уровня жидкости в кристаллизаторе 1. Температуру кристаллизации в кристаллизаторе 1 поддерживали равной 65°С посредством наружного обогрева водяным паром из теплообменника 10.
Составы подаваемого раствора исходного материала, маточного раствора в кристаллизаторе 1 и маточного раствора в аппарате для растворения 7, а также средний размер частиц кристаллов гидрокарбоната натрия в кристаллизаторе 1 и кажущееся число образованных зародышей с первого дня по пятый день после начала испытания на кристаллизацию показаны в таблице 5.
| Таблица 5 |
| Число прошедших дней |
Состав раствора (мас.%) |
Средний размер частиц (мкм) |
Кажущееся число образованных зародышей (количество) |
| Раствор исходного материала |
Маточный раствор в кристаллизаторе |
Маточный раствор в аппарате для растворения |
| Na2CO3 |
NaHCO3 |
Na2CO3 |
NaHCO3 |
Na2CO3 |
NaHCO3 |
| 1 |
24,3 |
0,8 |
4,5 |
8,7 |
4,5 |
9,7 |
125 |
1,7×1012 |
| 2 |
24,0 |
0,7 |
4,5 |
9,1 |
4,5 |
10,1 |
163 |
1,1×1011 |
| 3 |
24,2 |
0,4 |
4,4 |
8,5 |
4,4 |
9,5 |
152 |
2,1×1011 |
| 4 |
24,6 |
0,7 |
4,7 |
9,5 |
4,7 |
10,5 |
155 |
1,8×1011 |
| 5 |
24,7 |
0,6 |
4,7 |
8,7 |
4,7 |
9,7 |
145 |
3,5×1011 |
Пример 6
В кристаллизатор 1 по линии подачи раствора исходного материала L1 со скоростью 200 кг/час постоянно подавали раствор исходного материала и в то же самое время по линии продувки диоксида углерода L2 непрерывно подавали смесь диоксидуглеродный газ с концентрацией от 40 до 43%/воздух со скоростью потока 72 м3/час (стандартное состояние).
Затем из внутреннего цилиндра 2 в кристаллизаторе 1 удаляли суспензию по линии удаления суспензии L3 со скоростью 800 кг/час в аппарат для растворения 7. Пропускали воздух через мембранный фильтр с размером отверстий 0,1 мкм и затем продували со скоростью 120 л/час (стандартное состояние) по линии продувки воздуха L7 и после этого жидкость возвращали во входное отверстие (верхняя сторона) внутреннего цилиндра 2 через теплообменник 10 (температура 82°С) по линии рециркуляции суспензии L5. Количество суспензии, удаляемой из кристаллизатора 1 по линии удаления суспензии L6, регулировали в зависимости от количества раствора исходного материала, подаваемого для поддержания постоянного уровня жидкости в кристаллизаторе 1. Температуру кристаллизации в кристаллизаторе 1 поддерживали равной 80°С посредством наружного обогрева водяным паром из теплообменника 10.
Составы подаваемого раствора исходного материала и маточного раствора в аппарате для растворения 7, а также средний размер частиц кристаллов гидрокарбоната натрия в кристаллизаторе 1 и кажущееся число образованных зародышей с первого дня по пятый день после начала испытания на кристаллизацию показаны в таблице 6.
| Таблица 6 |
| Число прошедших дней |
Состав раствора (мас.%) |
Средний размер частиц (мкм) |
Кажущееся число образованных зародышей (количество) |
| Раствор исходного материала |
Маточный раствор в аппарате для растворения |
| Na2CO3 |
NaHCO3 |
Na2CO3 |
NaHCO3 |
| 1 |
21,0 |
2,2 |
4,3 |
12,3 |
170 |
6,2×1010 |
| 2 |
21,2 |
2,2 |
4,1 |
12,3 |
172 |
7,1×1010 |
| 3 |
20,4 |
2,0 |
4,2 |
12,0 |
163 |
5,0×1010 |
| 4 |
19,8 |
2,3 |
4,1 |
11,7 |
162 |
8,2×1010 |
| 5 |
20,0 |
2,4 |
4,2 |
11,5 |
162 |
1,0×1010 |
Пример 7
Хотя операцию кристаллизации осуществляли при таких же условиях, как в примере 3, с третьего дня после начала кристаллизации в то же самое время осуществляли операцию, в которой во время кристаллизации из нижней части аппарата для растворения 7 через трубопровод отбирали суспензию и суспензию возвращали в аппарат для растворения 7 с использованием мельницы для тонкого мокрого размола, изготовленной EUROTEC, LTD (CAVITRON CD1000), снабженной мотором мощностью 2,2 кВт. С помощью данной операции частицы кристаллов в удаленной суспензии грубо измельчались. В мельницу для тонкого мокрого размола устанавливали инвертер и регулировали скорость вращения, наблюдая в то же время форму кристаллов. В результате данной операции получали кристаллы, имеющие такую же ширину, как в примере 3, и короткую длину. Результаты кристаллизации показаны в таблице 7 таким же образом, как и в примере 1.
| Таблица 7 |
| Число прошедших дней |
Состав раствора (мас.%) |
Средний размер частиц (мкм) |
Кажущееся число образованных зародышей (количество) |
| Раствор исходного материала |
Маточный раствор в аппарате для растворения |
| Na2CO3 |
NaHCO3 |
Na2CO3 |
NaHCO3 |
| 1 |
19,9 |
1,2 |
7,2 |
11,7 |
175 |
9,0×1010 |
| 2 |
19,7 |
0,8 |
7,2 |
12,1 |
182 |
3,2×1010 |
| 3 |
19,5 |
1,1 |
7,4 |
11,5 |
199 |
2,6×1010 |
| 4 |
19,5 |
1,3 |
7,4 |
13,0 |
202 |
1,2×1010 |
| 5 |
19,3 |
1,1 |
7,1 |
12,0 |
198 |
1,6×1010 |
Кристаллы (кристаллы А), полученные на пятый день начала кристаллизации, и кристаллы (кристаллы В), полученные на второй день после начала кристаллизации, наблюдали под микроскопом и сравнивали, при этом было установлено, что длина длинной оси кристаллов А была короче, чем у кристаллов В, а длина короткой оси, то есть толщина, была по существу такой же, как толщина короткой оси кристаллов В, и таким образом было подтверждено, что отношение длины к диаметру стало небольшим.
Пример 8
Вместо линии удаления суспензии L3 при переносе суспензии из кристаллизатора 1 в аппарат для растворения 7 использовали линию удаления суспензии L4. Другие условия были такие же, как в примере 2.
Составы подаваемого раствора исходного материала, маточного раствора в кристаллизаторе 1 и маточного раствора в аппарате для растворения 7, а также средний размер частиц кристаллов гидрокарбоната натрия в кристаллизаторе 1 и кажущееся число образованных зародышей с первого дня по пятый день после начала испытания на кристаллизацию показаны в таблице 8.
| Таблица 8 |
| Число прошедших дней |
Состав раствора (мас.%) |
Средний размер частиц (мкм) |
Кажущееся число образованных зародышей (количество) |
| Раствор исходного материала |
Маточный раствор в кристаллизаторе |
Маточный раствор в аппарате для растворения |
| Na2CO3 |
NaHCO3 |
Na2CO3 |
NaHCO3 |
Na2CO3 |
NaHCO3 |
| 1 |
21,2 |
1,5 |
7,0 |
11,5 |
7,1 |
11,5 |
210 |
8,6×109 |
| 2 |
20,8 |
1,6 |
7,1 |
12,2 |
7,2 |
12,1 |
222 |
6,3×109 |
| 3 |
20,7 |
1,5 |
7,0 |
11,1 |
7,1 |
11,0 |
255 |
4,9×109 |
| 4 |
21,0 |
1,7 |
6,9 |
12,3 |
7,0 |
12,3 |
261 |
3,3×109 |
| 5 |
21,1 |
1,4 |
7,2 |
12,4 |
7,3 |
12,3 |
256 |
4,0×109 |
Промышленная применимость
Полученный настоящим изобретением гидрокарбонат щелочного металла, имеющий высокую плотность и высокую растворимость, является очень полезным для различных применений, например гидрокарбонат натрия применим в качестве диалитического средства, используемого, например, для гемодиализа при искусственной почке, или гидрокарбонат натрия применим в качестве средства для ванны.
Формула изобретения
1. Способ получения гидрокарбоната щелочного металла, включающий взаимодействие водного раствора, содержащего ионы щелочного металла, с диоксидом углерода в кристаллизаторе с осаждением кристаллов гидрокарбоната щелочного металла, отличающийся тем, что часть суспензии, содержащей указанные кристаллы в указанном водном растворе, удаляют из кристаллизатора и после растворения части кристаллов при установлении давления над указанной суспензией, удаляемой из кристаллизатора, ниже, чем давление в указанном кристаллизаторе, возвращают в кристаллизатор.
2. Способ получения гидрокарбоната щелочного металла по п.1, в котором часть содержащихся в суспензии кристаллов растворяют вдуванием воздуха в суспензию, удаленную из кристаллизатора, со скоростью от 0,2 до 20 раз превышающей скорость потока суспензии в нормальных условиях.
3. Способ получения гидрокарбоната щелочного металла по п.1, в котором часть содержащихся в суспензии кристаллов растворяют добавлением водного раствора, содержащего карбонат и/или гидроксид щелочного металла, к суспензии, удаленной из кристаллизатора.
4. Способ получения гидрокарбоната щелочного металла по п.1, в котором часть содержащихся в суспензии кристаллов растворяют добавлением воды к суспензии, удаленной из кристаллизатора.
5. Способ получения гидрокарбоната щелочного металла по п.1, в котором часть содержащихся в суспензии кристаллов растворяют нагревом суспензии, удаленной из кристаллизатора.
6. Способ получения гидрокарбоната щелочного металла по п.1, в котором количество суспензии, удаленной из кристаллизатора, составляет от 30 до 200 мас.% в один час в расчете на общее количество суспензии в кристаллизаторе.
7. Способ получения гидрокарбоната щелочного металла по п.1, в котором вышеуказанный водный раствор содержит карбонат и/или гидроксид щелочного металла.
8. Способ получения гидрокарбоната щелочного металла по п.1, в котором щелочной металл представляет собой натрий или калий.
9. Способ получения гидрокарбоната щелочного металла по п.1, в котором все или часть кристаллов, содержащихся в суспензии, удаленной из кристаллизатора, тонко измельчают.
10. Способ получения гидрокарбоната щелочного металла по п.1, в котором состав маточного раствора вышеуказанной суспензии, удаленной из кристаллизатора, является таким, чтобы гидрокарбонат щелочного металла имел концентрацию менее концентрации насыщения.
11. Способ получения гидрокарбоната щелочного металла по п.1, в котором температура в кристаллизаторе составляет от 50 до 90°С.
РИСУНКИ
|
|