|
|
(21), (22) Заявка: 2008105949/11, 20.02.2008
(24) Дата начала отсчета срока действия патента:
20.02.2008
(46) Опубликовано: 27.02.2009
(56) Список документов, цитированных в отчете о поиске:
SU 935356 А,15.06.1982. RU 65821 U1, 27.08.2007. DE 10105525 A1, 20.09.2001. WO 2007/031327 A1, 22.03.2007.
Адрес для переписки:
127055, Москва, ул. Образцова, 15, ЗАО “КРОНИД-ЭЛ”
|
(72) Автор(ы):
Дедов Александр Александрович (RU), Ляпустин Василий Николаевич (RU), Феоктистов Валерий Павлович (RU)
(73) Патентообладатель(и):
Закрытое акционерное общество “КРОНИД-ЭЛ” (RU)
|
(54) УСТРОЙСТВО ДЛЯ ИМПУЛЬСНОЙ ПОДАЧИ ПЕСКА ПОД КОЛЕСА ЛОКОМОТИВА
(57) Реферат:
Изобретение относится к области железнодорожного транспорта, в частности к средствам повышения коэффициента сцепления колес с рельсами, выполненным в виде устройств для импульсной подачи песка под колеса локомотива. Устройство содержит датчик проскальзывания колес относительно рельсов и песочную форсунку, выходные патрубки, которые соединены с соплами, направленными в зоны контакта колес с рельсами. Первый входной патрубок соединен с песочным бункером, ее второй входной патрубок подключен к пневмомагистрали локомотива посредством электропневматического вентиля, электрическая катушка которого соединена с источником электропитания цепей управления локомотива посредством ключевого элемента, вход управления которым соединен с выходом генератора импульсов. Его входы включения – выключения соединены с выходом датчика избыточного проскальзывания колес и пультом управления машиниста. В устройство введен датчик скорости движения локомотива и выход этого датчика подключен к входу управления коэффициентом заполнения импульсного цикла генератора импульсов управления ключевым элементом. В качестве датчика скорости движения локомотива использован датчик электрического напряжения на якорной обмотке тягового электродвигателя, вал которого соединен с колесной парой соответствующего колесно-моторного блока локомотива. Технический результат заключается в повышении коэффициента сцепления и снижении расхода песка. 1 з.п. ф-лы, 4 ил.
Изобретение относится к рельсовому транспорту, а конкретно к устройствам для импульсной подачи песка под колеса локомотивов (электровозов, тепловозов, моторных вагонов), что широко используется в практике эксплуатации рельсового транспорта для повышения коэффициента сцепления колес с рельсами. Устройствами пескоподачи оборудованы все локомотивы и моторные вагоны железнодорожного и промышленного транспорта.
Известно устройство для импульсной подачи песка под колеса локомотива, содержащее датчик боксования – юза и песочную форсунку, обеспечивающую генерацию песковоздушной смеси и ее направление под колеса локомотива, причем для управления указанной форсункой предусмотрен электропневматический вентиль, электрическая катушка включения которого соединена с источником электропитания цепей управления локомотива посредством ключевого элемента, соединенного своим входом управления с генератором импульсов напряжения [1]. Такие устройства использованы на большинстве современных локомотивов, причем частота генератора импульсов обычно равна 0,5-0,6 Гц (период Т=2-1,66 сек) при постоянном коэффициенте заполнения импульсного цикла , равного 0,3-0,4, т.е. при длительности импульса напряжения и, равной 0,6-0,7 сек ( = и/Т).
В качестве прототипа предложенного изобретения целесообразно принять устройство для импульсной подачи песка под колеса локомотива, содержащее датчик избыточного проскальзывания колес относительно рельсов и песочную форсунку, выходные патрубки которой соединены с соплами, направленными в зоны контакта колес с рельсами, ее первый входной патрубок соединен с песочным бункером, ее второй входной патрубок подключен к пневмомагистрали локомотива посредством электропневматического вентиля, электрическая катушка которого соединена с источником электропитания цепей управления локомотива посредством ключевого элемента, вход управления которым соединен с выходом генератора импульсов, причем вход управления включением-выключением указанного генератора соединен с выходом релейного датчика избыточного проскальзывания колес [2].
Недостаток прототипа связан со сложностью его настройки в реальных условиях эксплуатации, поскольку при постоянных параметрах импульсного цикла управления форсункой имеем избыточную пескоподачу при трогании поезда и низкой скорости движения и недостаточную пескоподачу при скоростях более 40 км/ч. Кроме того, указанный прототип не учитывает влияние внешних факторов на сцепление колеса с рельсом (температуры наружного воздуха, влажности, загрязнения рельсов и др.). Это вызывает снижение реализуемых значений коэффициента сцепления, перерасход песка на тяговом плече обращения локомотива и повышение энергозатрат на тягу поездов по причине того, что избыточная подача песка увеличивает основное сопротивление движению.
Цель данного предложения состоит в исключении указанных недостатков прототипа путем изменения длительности импульса выходного напряжения генератора импульсов в зависимости от скорости движения и внешних факторов воздействия на коэффициент сцепления, что особенно важно для эксплуатируемых и перспективных электровозов и тепловозов с повышенной мощностью на ось.
Эта цель достигается за счет того, что дополнительно предусмотрен датчик скорости движения локомотива, выход которого подключен к одному из входов управления коэффициентом заполнения импульсного цикла генератора импульсов, а другой вход генератора импульсов соединен с пультом управления машиниста.
Дополнительная цель предложенного изобретения – упрощение устройства. Эта цель достигается за счет того, что в качестве датчика скорости движения локомотива использован датчик напряжения, подключенный к якорной обмотке тягового электродвигателя, вал которого соединен с колесной парой соответствующего колесно-моторного блока локомотива.
Сущность предлагаемого технического решения по заявляемому изобретению разъясняется ниже на конкретном примере реализации.
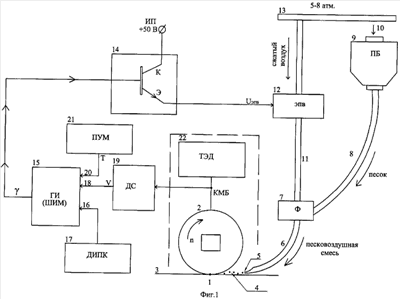
Предлагаемое устройство (фиг.1) реализует оптимальную подачу песка в зону контакта 1 «колесо 2 – рельс 3». Струя песковоздушной смеси 4 подается в зону 1 посредством сопла 5, насаженного на выходной патрубок 6 песочной форсунки 7. Ее главный входной патрубок 8 служит для подачи в форсунку песка самотеком из бункера 9. В него песок периодически подсыпают при экипировке локомотива в депо через заправочный люк 10.
Пневмопатрубок 11 на входе форсунки 7 посредством электропневматического вентиля ЭПВ 12 подключен к напорной воздушной магистрали 13 локомотива. В составе стандартного ЭПВ [3] имеется электромагнит, катушка которого соединена с выходом ключа 14, один из входов которого подключен к выходу генератора импульсов ГИ 15 (широтно-импульсного модулятора ШИМ) [4], а другой вход – к источнику электропитания цепей управления локомотива (электровозы +50 В, тепловозы +110 В). В данном примере в качестве ключевого элемента 14, работающего в режиме «включен-выключен», использован транзистор.
Вход 16 ГИ 15 соединен с выходом датчика избыточного проскальзывания колес ДИПК 17. В качестве ДИПК использован простейший датчик релейного типа «включено – выключено». Вход 18 ГИ 15 соединен с выходом датчика 19 скорости движения локомотива ДС, а вход 20 – с ГИ выходом пульта управления машиниста ПУМ 21. В качестве ДС может быть использован импульсный датчик частоты вращения n колесной пары 2.
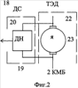
Для упрощения изобретения предлагается выполнить его как датчик напряжения ДН 20, вход которого подключен к якорной обмотке 23 тягового электродвигателя ТЭД 22 (см. также фиг.2).
Предложенное устройство работает следующим образом (фиг.3). При отсутствии избыточного проскальзывания колес на выходе ДИПК 17 присутствует нулевой сигнал, а ГИ 15 выдает постоянное отрицательное напряжение -15 В, поддерживающее КЭ 14 в выключенном состоянии. При этом пескоподача не работает. При появлении избыточного проскальзывания (начальная фаза буксования или юза колес 2) ДИПК 17 срабатывает (фиг.3а) и своим единичным выходным сигналом включает ГИ 15. Этот момент на фиг.3 обозначен временем t1. В условиях нормального сцепления колеса с рельсом ГИ вырабатывает (фиг.3б) двуполярные импульсы постоянной частоты с периодом Т=1,3 сек при длительности импульса напряжения и. Коэффициент заполнения импульсного цикла регулируется автоматически в функции сигнала скорости движения локомотива . Зависимость ( ) дана на фиг.4. На фиг.3в показана диаграмма напряжения UЭПВ на выходе КЭ 14 и, соответственно, на входе катушки ЭПВ 12.
При наличии напряжения +50 В на катушке ЭПВ 12 сжатый воздух по патрубку 12 подается в форсунку 7 и последняя подает песковоздушную смесь 4 по патрубку 6 и соплу 5 в зону контакта 1 «колесо 2 – рельс 3». По ликвидации избыточного проскальзывания и снятии напряжения с ЭПВ 12 пескоподача прекращается.
При плохих условиях сцепления колеса с рельсом с пульта управления машиниста ПУМ поступает сигнал на вход 20 ГИ 15, который вырабатывает импульсы постоянной частоты с периодом Т=1,8 сек, увеличивая длительность импульса и и интенсивность пескоподачи.
Зависимость ( ) по фиг.4 установлена эмпирически и проверена экспериментально. Она соответствует современной теории сцепления колеса с рельсом [5, 6, 7]. При ее исполнении обеспечиваются оптимальные условия реализации максимально возможных значений коэффициента сцепления.
Эффективность данного изобретения получается за счет повышения коэффициента сцепления и, соответственно, предельных реализуемых значений сил тяги-торможения локомотива на 15-22% при одновременном снижении расхода песка в 1.4-1.8 раза и уменьшении загрязнения балласта пути. Это особенно важно, поскольку все локомотивные и мотор-вагонные депо имеют специальные отделения для просеивания, просушки (прожаривания) песка и засыпки в бункера тягового подвижного состава. Расход песка электровозом составляет в среднем 4-20 кг на каждый километр пути.
Источники информации
1. Бочаров В.И. и др. «Магистральные электровозы». М., Энергоатомиздат, 1994 г., стр.316-324.
2. Тушканов Б.А., Пушкарев Н.Г. и др. «Электровоз ВЛ85». М., Транспорт, 1992 г., стр.227, 260-261.
3. Марченко B.C. и др. «Электрооборудование тепловозов», М., ИКЦ «Академкнига», 2003, стр.142-145, рис.92.
4. Тихменев Б.Н., Трахтман Л.М. «Подвижной состав электрофицированных железных дорог», М., Транспорт, 1980, стр.413-415, рис 401.
5. Голубенко А.Л. «Сцепление колеса с рельсом», Киев, 1993, раздел 6.4.
6. Исаев И.П. «Случайные факторы и коэффициент сцепления», М., Транспорт, 1970, раздел 2.
7. Каменев Н.Н. «Эффективное использование песка для тяги поездов», Труды ЦНИИ МПС, вып.366, М., Транспорт, 1968.
Формула изобретения
1. Устройство для импульсной подачи песка под колеса локомотива, содержащее датчик избыточного проскальзывания колес относительно рельсов и песочную форсунку, выходные патрубки которой соединены с соплами, направленными в зоны контакта колес с рельсами, ее первый входной патрубок соединен с песочным бункером, ее второй входной патрубок подключен к пневмомагистрали локомотива посредством электропневматического вентиля, электрическая катушка которого соединена с источником электропитания цепей управления локомотива посредством ключевого элемента, вход управления которым соединен с выходом генератора импульсов, причем его входы включения-выключения соединены с пультом управления машиниста и выходом датчика избыточного проскальзывания колес, отличающееся тем, что дополнительно предусмотрен датчик скорости движения локомотива и выход этого датчика подключен к входу управления коэффициентом заполнения импульсного цикла генератора импульсов управления ключевым элементом.
2. Устройство по п.1,отличающееся тем, что в качестве датчика скорости движения локомотива использован датчик напряжения на якорной обмотке тягового электродвигателя, вал которого соединен с колесной парой соответствующего колесно-моторного блока локомотива.
РИСУНКИ
|
|