|
|
(21), (22) Заявка: 2006114394/09, 21.09.2004
(24) Дата начала отсчета срока действия патента:
21.09.2004
(30) Конвенционный приоритет:
29.09.2003 DE 10345359.8
(43) Дата публикации заявки: 20.11.2007
(46) Опубликовано: 10.02.2009
(56) Список документов, цитированных в отчете о поиске:
WO 01/86899 A1, 15.11.2001. SU 1811013 A1, 23.04.1993. DE 19512523 A1, 10.10.1996. DE 19649682 A1, 04.06.1998.
(85) Дата перевода заявки PCT на национальную фазу:
02.05.2006
(86) Заявка PCT:
EP 2004/010555 (21.09.2004)
(87) Публикация PCT:
WO 2005/036830 (21.04.2005)
Адрес для переписки:
101000, Москва, М.Златоустинский пер., 10, кв.15, “ЕВРОМАРКПАТ”, пат.пов. И.А.Веселицкой, рег. № 11
|
(72) Автор(ы):
СВОБОДА Вернер (DE), ХАГЕЛЬ Бенно (DE), ОТТ Франц (DE), АРНОЛЬД Фридрих (DE)
(73) Патентообладатель(и):
АЙЗЕНМАНН МАШИНЕНБАУ ГМБХ ЭНД КО. КГ (DE), БЕРГХОФ АУТОМАЦИОНСТЕХНИК ГМБХ (DE)
|
(54) ПОСЛЕДОВАТЕЛЬНАЯ ШИНА ДАННЫХ, ПОДВИЖНАЯ СИСТЕМА И СПОСОБ СОБЫТИЙНО-УПРАВЛЯЕМОЙ ПЕРЕДАЧИ СООБЩЕНИЙ
(57) Реферат:
Изобретение относится к последовательной шине данных, содержащей линию передачи электрических сигналов, и может быть использовано в подвижных системах для осуществления обмена сообщениями между ведущими абонентами. Достигаемый технический результат – обеспечение высокой эксплуатационной надежности. Последовательная шина данных содержит линию передачи данных для передачи электрических сигналов, представляющих битовые состояния, несколько абонентов, способных функционировать в качестве ведущих абонентов, с возможностью осуществления между ними событийно-управляемого обмена сообщениями по линии передачи данных согласно принципу широковещательной адресации, по меньшей мере два абонента имеют приемопередающую головку, индуктивно связанную с линией передачи данных с возможностью бесконтактного съема с линии передачи данных электрических сигналов и бесконтактной передачи таких сигналов в линию передачи данных, усилитель, который принимает электрические сигналы, переданные по меньшей мере двумя абонентами в линию передачи данных посредством индуктивной связи, и после усиления этих сигналов снова подает их в линию передачи данных. 3 н. и 19 з.п. ф-лы, 3 ил.
Настоящее изобретение относится к последовательной шине данных, содержащей линию передачи данных, предназначенную для передачи электрических сигналов, представляющих битовые состояния, и несколько абонентов, способных функционировать в качестве ведущих абонентов (т.е. в т.н. мультимастерном режиме), с возможностью осуществления между ними событийно-управляемого обмена сообщениями по линии передачи данных согласно принципу широковещательной адресации. Помимо этого изобретение относится к подвижной системе, содержащей первый элемент и второй элемент, установленный с возможностью перемещения относительно первого элемента. Еще одним объектом настоящего изобретения является способ последовательной событийно-управляемой передачи сообщений между несколькими абонентами, способными функционировать в качестве ведущих абонентов, согласно принципу широковещательной адресации через последовательную шину данных.
Последовательная шина данных, транспортная система, а также способ указанных в начале описания типов хорошо известны из уровня техники. В качестве примера подобной последовательной шины данных можно назвать CAN-шину, используемую прежде всего в системах автоматики и в автомобилях. CAN-шина представляет собой дешевую, но тем не менее высокопроизводительную магистраль ввода-вывода, обладающую особо низкой подверженностью воздействию помех и особо высокой эксплуатационной надежностью даже под воздействием значительных внешних электрических полей. Помимо этого CAN-шина отличается особо высокой скоростью и высокой надежностью передачи данных в режиме реального времени.
CAN-шина обеспечивает обмен данными в виде имеющих различные поля сообщений (телеграмм) переменной длины между несколькими равноправными абонентами, обычно называемыми также узлами. При этом абоненты передают сообщения в событийно-управляемом режиме. Сказанное означает, что передача сообщения может быть инициирована самостоятельно каждым абонентом. Эта несинхронизированная передача данных противоположна передаче данных, обеспечиваемой синхронными шинными системами, при применении которых каждый абонент имеет возможность передавать сообщения лишь в течение выделенных ему промежутков времени. CAN-шина относится к системам так называемых мультимастерных или многоабонентских шин, поскольку ни один из равноправных абонентов не имеет никакого преимущества по отношению к другим абонентам.
Каждое переданное абонентом сообщение передается согласно принципу широковещательной адресации всем остальным абонентам, которые принимают это сообщение. Сообщения не содержат какой-либо собственной адресной информации, а лишь идентифицирующие биты, передаваемые однозначно по всей шине и обозначающие содержание сообщения, а также его приоритет.
В качестве линии передачи данных для CAN-шины используют симметричную или несимметричную двухпроводную линию, причем в случае возникновения сбоя можно также вернуться к использованию однопроводной линии, если для этого предусмотрены соответствующие коммутационные устройства.
CAN-шины и аналогичные шинные системы указанного в начале описания типа применяются в том числе в качестве коммуникационной среды для транспортных систем с движением транспортирующих органов по заданному пути, применяемых, например, в виде подвесных конвейеров (подвесных дорог) для транспортировки кузовов автомобилей в автомобилестроении. При этом шинная система обеспечивает выполнение задачи управления транспортирующими органами транспортной системы, что также предусматривает информационный обмен непосредственно между отдельными транспортирующими органами. При этом до настоящего времени отдельные транспортирующие органы связывались с линией передачи данных шинной системы скользящими контактами. Однако обычно по различным причинам со съемом сигналов через скользящие контакты связан целый ряд недостатков. Во-первых, скользящие контакты подвержены износу и поэтому требуют регулярного и трудоемкого обслуживания. Это ограничивает готовность транспортной системы к работе; во-вторых, в определенных областях применения не допускается неизбежное образование пыли при истирании угольных контактных поверхностей скользящими контактами. Помимо этого скользящие контакты нельзя применять во взрывоопасной среде, поскольку не представляется возможным надежно исключить возникновение электрической дуги.
По указанным выше причинам неоднократно – правда, применительно к иным системам передачи – предлагалось передавать в подобных транспортных системах необходимую для управления информацию транспортирующим органам бесконтактным методом.
Из DE 19512523 А1 известна, например, транспортная система, в которой система бесконтактной передачи данных применяется в комбинации с системой бесконтактной передачи энергии. Система передачи данных имеет стационарную станцию, выполняющую функцию ведущей станции, а также несколько мобильных станций, выполняющих функцию ведомых станций, имеющих по одному высокочастотному модему с высокочастотным передатчиком и высокочастотным приемником. В качестве линии передачи данных используется щелевой коаксиальный кабель. Переключатели обеспечивают переключение с режима передачи на режим приема, благодаря чему становится возможным двухсторонний обмен данными.
Из DE 19649682 С2 известна аналогичная система передачи данных, в которой для передачи энергии и данных используется один единственный волновод. При этом энергию передают с использованием, например, узкополосного сигнала большой амплитуды при частоте 100 кГц. Для передачи данных используются диапазоны частот мегагерцевого диапазона. Наложение высокочастотного сигнала данных на низкочастотную несущую для передачи энергии описано также в патенте US 5927657.
Из публикации WO 98/57413 известна транспортная система, в которой в качестве линии, предназначенной для бесконтактной передачи данных в транспортирующие органы, применяется система, состоящая из электрического проводника и несущего его и изолированного от него держателя, например алюминиевого профиля.
Однако предложенные до настоящего времени решения, относящиеся к бесконтактной передаче данных в транспортирующие органы транспортных систем, в целом нельзя признать удовлетворительными, поскольку они не удовлетворяют высоким требованиям, предъявляемым к помехоустойчивости и надежности в эксплуатации современных систем автоматики.
Исходя из вышеизложенного, в основу настоящего изобретения была положена задача усовершенствовать последовательную шину данных, транспортную систему, а также способ указанных в начале описания типов таким образом, чтобы обеспечить высокую эксплуатационную надежность и нечувствительность к повреждениям также и под воздействием неблагоприятных факторов окружающей среды.
В отношении последовательной шины данных указанного в начале описания типа указанная задача решается благодаря тому, что по меньшей мере два абонента, или узла, имеют приемопередающую головку, индуктивно связанную с линией передачи данных с возможностью бесконтактного съема с линии передачи данных электрических сигналов и бесконтактной передачи таких сигналов в линию передачи данных, и что с линией передачи данных гальванически связан усилитель, который принимает электрические сигналы, переданные по меньшей мере двумя абонентами в линию передачи данных посредством индуктивной связи, и после усиления этих сигналов снова подает их в линию передачи данных.
В отношении подвижной (механической) системы указанная задача решается благодаря тому, что на обоих ее элементах неподвижно установлены абоненты подобной последовательной шины данных.
В отношении способа эта задача решается благодаря тому, что при осуществлении этого способа:
а) бесконтактным путем передают электрический сигнал от абонента в линию передачи данных последовательной шины данных посредством приемопередающей головки абонента, индуктивно связанной с линией передачи данных,
б) принимают электрический сигнал, ослабленный при индуктивной передаче, на усилителе, гальванически связанном с линией передачи данных,
в) усиливают принятый сигнал в усилителе,
г) подают усиленный сигнал в линию передачи данных,
д) принимают усиленный сигнал, переданный по линии передачи данных, посредством приемопередающей головки другого абонента, индуктивно связанной с линией передачи данных.
Вследствие сравнительно большого ослабления, которое претерпевают электрические сигналы при их передаче посредством индуктивной связи между приемопередающей головкой и линией передачи данных, происходит относительно большое снижение уровня сигналов, передаваемых абонентом непосредственно в линию передачи данных. Этот уровень сигналов настолько низкий, что остальные абоненты не могут вообще или не могут надежно принимать эти сигналы, поскольку при получении передаваемых по проводникам сигналов имеет место их соответствующее ослабление. Усилитель, предусмотренный согласно изобретению, увеличивает разность между уровнем шума и уровнем сигналов путем передачи сигналов с повышенным их уровнем, благодаря чему значительно снижается вероятность ошибок при передаче данных. Преимущество такого решения проявляется также в том случае, когда последовательная шина данных способна обнаруживать ошибки, например, путем контроля с помощью циклического избыточного кода (ЦИК), поскольку таким образом сокращается количество требуемых повторно передаваемых сообщений, благодаря чему повышается способность последовательной шины данных передавать данные в режиме реального времени. Помимо этого усиление сигналов также целесообразно выполнять в связи с соединением последовательной шины данных с другими коммуникационными устройствами, например с центральной вычислительной машиной, относящейся к устройствам верхнего уровня.
Благодаря бесконтактной связи по меньшей мере двух абонентов с линией передачи данных предлагаемая в изобретении последовательная шина данных особенно подходит для применения во взрывоопасной среде, поскольку исключает искрение в отличие от скользящих контактов. Помимо этого последовательную шину данных целесообразно использовать в чистых помещениях, поскольку использование индуктивной связи исключает износ каких-либо деталей, имеющий место при применении скользящих контактов. С другой стороны, предлагаемая в изобретении последовательная шина данных может также повысить надежность передачи данных при ее (шины) работе в особо загрязненной среде, поскольку грязь, осаждающаяся на линию передачи данных, не оказывает сколько-нибудь заметного воздействия на соединение абонентов посредством индуктивной связи. При применении же скользящих контактов грязь, скопившаяся в зоне контакта, может оказывать заметное влияние на электрическое соединение.
В предпочтительном варианте предлагаемую в изобретении последовательную шину данных можно использовать также лишь с одним абонентом, индуктивно связанным с линией передачи данных. Тогда подача или ввод усиленных усилителем сигналов в линию передачи данных будет излишней и может не осуществляться. Тем не менее, последовательная шина данных может иметь подобный усилитель, благодаря наличию которого последовательную шину данных с теми же самыми компонентами системы можно использовать с одним или же несколькими индуктивно связанными абонентами.
Предлагаемая в изобретении шина лишь с одним индуктивно связанным с ней абонентом может использоваться прежде всего в подвижных (механических) системах, таких, например, как устанавливаемые в зданиях лифты, в которых перемещается лишь одна часть, а другие части, связанные друг с другом линией передачи данных и обменивающиеся данными с подвижной частью, установлены стационарно. Применительно к лифту подвижный абонент представляет собой, например, расположенный в кабине лифта блок управления, а стационарные абоненты расположены на этажах.
Лишь один индуктивно связанный абонент можно также применять в машинах, на подвижной части которых лишь один единственный исполнительный элемент или датчик должен обмениваться сообщениями с центральным блоком управления.
Еще одно преимущество предлагаемой в изобретении последовательной шины данных состоит в том, что ее (шину) можно выполнить в значительной мере из уже имеющихся в продаже и недорогих стандартных компонентов. В качестве новых компонентов необходимо использовать лишь усилитель, приемопередающие головки абонентов, а также при необходимости линию передачи данных. Компоненты же, которые необходимы для регенерации и обработки данных, можно использовать при определенных условиях без дополнительного усовершенствования. В случае если передаваемые сообщения соответствуют стандарту локальной сети контроллеров – CAN (стандарт ISO 11898), то используются прежде всего компоненты, стандартизованные для систем CAN-шин.
Даже если передаваемые сообщения не соответствуют формату, предусмотренному в стандарте CAN, то согласно предпочтительному варианту осуществления изобретения эти данные должны содержать биты приоритета, приняв которые в случае одновременной отправки сообщений несколькими абонентами, абонент способен определить путем их сравнения с посылаемыми им самим битами приоритета, имеет ли он приоритет для передачи битов данных. Таким образом гарантируется то, что в том случае, когда существует однозначная очередность приоритета, постоянно один из абонентов может использовать линию передачи данных для передачи своих сообщений. Таким путем исключается необходимость в реализуемой несколькими абонентами взаимной блокировке, которая может использоваться отчасти в других шинных системах.
Согласно одной из предпочтительных разновидностей этого варианта абонент не имеет приоритета для передачи битов данных, если он принимает сигнал, представляющий доминантное логическое битовое состояние, и примерно одновременно передает сигнал, представляющий рецессивное логическое битовое состояние. В случае одновременной передачи сообщений этот неразрушающий побитовый арбитраж позволяет абонентам последовательно прерывать передачу сигналов, а именно в обратном порядке по отношению к очередности приоритета посылаемых сообщений.
При применении предлагаемой в изобретении последовательной шины данных сигналом, представляющим доминантное битовое состояние, является импульс тока, а сигналом, представляющим рецессивное битовое состояние, является отсутствие импульса тока. Однако могут использоваться также сигналы других форм, например последовательности импульсов различной частоты. При этом определяющим фактором является лишь то, что наложение сигнала, представляющего доминантное битовое состояние, на сигнал, представляющий рецессивное битовое состояние, имеет результатом суммарный сигнал, не идентичный рецессивному исходному сигналу. Сказанное означает, что абоненты могут определить, послал ли другой абонент сигнал, представляющий доминантное битовое состояние, лишь в том случае, когда он сам послал лишь сигнал, представляющий рецессивное битовое состояние. Очевидно, что с импульсом тока в омическом проводнике связан также импульс напряжения, благодаря чему сигналы можно описывать в величинах колебания напряжения.
В соответствии с одним из предпочтительных вариантов осуществления изобретения в состав приемопередающей головки входят:
а) передающая катушка,
б) приемная катушка, которую можно объединить с передающей катушкой в одной приемопередающей катушке,
в) передающий модуль, генерирующий на основе цифровых данных электрические сигналы, подаваемые на передающую катушку,
г) генерирующий цифровые данные на основе электрических сигналов, снимаемых с приемной катушки, и
д) логическое устройство, связанное с передающим модулем и приемным модулем и предназначенное для составления и обработки сообщений на основе получаемых приемным модулем цифровых данных и для генерирования цифровых данных для передающего модуля.
Помимо этого логическое устройство может выполнять функцию определения приоритета сообщений в том случае, если сообщения содержат указанные выше биты приоритета. В том случае, когда сообщения соответствуют зафиксированному в стандарте CAN формату, в состав логического устройства могут входить дешевые стандартные компоненты.
Из соображений надежности передачи данных требуется исключать наложение усиленного усилителем сигнала на сигнал, введенный в линию передачи данных посредством индуктивной связи в более поздний момент времени одним из абонентов. Выполнение этого условия можно обеспечить, например, за счет того, что после приема усилителем сигнала от одного из по меньшей мере двух абонентов усиленный сигнал передается усилителем в линию передачи данных в течение времени, составляющего 50%, а предпочтительно – 25%, длительности такта, представляющей собой промежуток времени по меньшей мере между двумя сигналами, передаваемыми одним из по меньшей мере двух абонентов в линию передачи данных.
Предлагаемое в изобретении соединение абонентов с линией передачи данных индуктивной связью предоставляет определенную свободу в пространственном распределении абонентов вдоль линии передачи данных. Поскольку при индуктивной связи искры возникать не могут, последовательную шину данных можно также применять во взрывоопасной окружающей среде. Однако предлагаемую в изобретении последовательную шину данных можно выполнять таким образом, чтобы отдельных абонентов можно было соединять с линией передачи данных не индуктивной, а обычной связью.
Правда, согласно наиболее предпочтительному варианту изобретения по меньшей мере один абонент установлен с возможностью перемещения вдоль линии передачи данных. Таким образом наиболее заметно реализуются преимущества бесконтактной индуктивной связи. Под абонентом может пониматься, например, датчик, предназначенный для регистрации измеряемых величин в различных позициях.
Если же под абонентом подразумевается транспортирующий орган, движущийся по заданному пути, то в данном случае образуется предлагаемая в изобретении транспортная система, которая может быть выполнена в виде, например, подвесного конвейера для транспортировки изделий, прежде всего кузовов безрельсовых транспортных средств или автомобилей.
В подобной транспортной системе по меньшей мере один транспортирующий орган может иметь блок управления, связанный с приемопередающей головкой. Таким путем последовательная шина данных может применяться для управления транспортирующими органами.
Предлагаемая в изобретении последовательная шина данных обеспечивает обмен данными по линии передачи данных непосредственно между транспортирующими органами. Таким путем между транспортирующими органами могут передаваться данные, например, о положении и расстоянии, благодаря чему транспортирующие органы могут управлять в основном сами своим движением вдоль пути. Однако в общем случае может оказаться необходимым предусмотреть устройство для управления транспортирующими органами, предназначенное для указания путей, выбранных для транспортирующих органов, и мест их остановки. В качестве подобного устройства управления можно использовать, например, один из абонентов последовательной шины данных.
Однако согласно следующему предпочтительному варианту осуществления изобретения устройство, предназначенное для управления перемещающимися вдоль последовательной шины данных транспортирующими органами, связано с усилителем, например, посредством шины локальной сети контроллеров (CAN-шины). Преимущество этого решения состоит в том, что на всех уровнях управления можно использовать одну и ту же коммуникационную структуру.
В предпочтительном варианте транспортная система поделена на несколько сегментов, имеющих по одной последовательной шине данных с устройством управления, причем устройства управления отдельными сегментами системы связаны с центральной вычислительной машиной или центральным управляющим устройством, относящимся к устройствам верхнего уровня. Поскольку длина реализуемых линий передачи данных ограничена, подобная сегментная конструкция позволяет создавать на основе предлагаемой в изобретении последовательной шины данных транспортные сети практически любой длины. При этом путь движения транспортирующих органов может проходить через несколько сегментов таким образом, чтобы транспортирующие органы могли проходить через границы или стыки между сегментами. Таким путем с помощью центрального управляющего устройства, относящегося к устройствам верхнего уровня, транспортирующие органы могут управляемым образом перемещаться по всей протяженности транспортной сети.
Другие преимущества и отличительные особенности изобретения более подробно рассмотрены ниже на примере варианта его осуществления со ссылкой на прилагаемые чертежи, на которых показано:
на фиг.1 – схематичный вид предлагаемой в изобретении последовательной шины данных,
на фиг.2 – схематичный вид сбоку фрагмента подвесного конвейера,
на фиг.3 – сеть, предназначенная для управления транспортной системой с использованием показанных на фиг.1 последовательных шин данных.
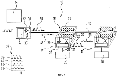
На фиг.1 схематично показана обозначенная общей позицией 10 последовательная шина данных. Последовательная шина 10 данных имеет линию 12 передачи данных, выполненную в виде симметричной двухпроводной линии, промежуток между проводами которой обеспечивают перемычки или перегородки. Помимо этого в состав последовательной шины 10 данных входят два одинаковых абонента 14 и 16. Поэтому ниже более подробно рассматривается лишь конструкция абонента 14.
Абонент 14 имеет приемопередающую головку 18, имеющую в целом U-образную форму. В приемопередающей головке 18 имеются логическое устройство 20, приемный модуль 22, передающий модуль 24, приемная катушка 34 и передающая катушка 30.
Логическое устройство 20 соединено CAN-шиной 26 с таким системным компонентом 28 абонента 14, который может представлять собой, например, блок управления транспортирующим органом, как это более подробно рассмотрено ниже со ссылкой на фиг.2 и 3. Однако под системным компонентом 28 могут подразумеваться также датчики или иные измерительные блоки, исполнительные элементы или управляющие устройства, применяемые для различных целей. Функция логического устройства 20 заключается в том, чтобы временно запоминать полученные по CAN-шине 26 сообщения и обрабатывать их таким образом, чтобы их можно было передавать по линии 12 передачи данных.
Для этой цели логическое устройство 20 соединено с передающим модулем 24, который генерирует из подготовленных логическим устройством 20 сообщений в соответствующем стандарту CAN формате электрические сигналы, передаваемые в передающую катушку 30, расположенную в одном из сердечников U-образной приемопередающей головки 18. Бит информации, представляющий логическую единицу, преобразуется передающим модулем 24 в импульс тока, а бит информации, представляющий логический ноль, соответствует отсутствию импульса тока. Сгенерированный передающим модулем 24 передаваемый сигнал показан в качестве примера на фиг.1 справа рядом с изображением приемопередающей головки 18 и обозначен позицией 32.
Приемный модуль 22 связан с приемной катушкой 34 и предназначен для преобразования электрических сигналов, принятых приемной катушкой 34 от линии 12 передачи данных, в цифровые данные, которые могут быть далее обработаны логическим устройством 20.
Кроме того, составной частью последовательной шины 10 данных является обозначенный общей позицией 36 усилитель, гальванически соединенный с линией 12 передачи данных. В усилителе 36 имеется входной усилитель 38, усиливающий передаваемые по линии 12 передачи данных электрические сигналы и направляющий их в логический модуль 40. К функциям логического модуля 40 относится, в том числе, задача проверять, являются ли принятые и усиленные входным усилителем 38 сигналы фактически теми сигналами, которые выработаны одним из абонентов 14 или 16. Лишь те сигналы, которые были идентифицированы не как паразитные сигналы, передаются логическим модулем 40 в выходной усилитель 42 и снова вводятся в линию 12 передачи данных. При необходимости логический модуль 40 может также выполнять регенерацию сигналов.
Согласно рассмотренному варианту усилитель 36 связан посредством CAN-шины с устройством 44 управления, предназначенным для управления системными компонентами 28 в абонентах 14, 16.
Описанная выше шина 10 последовательной передачи данных функционирует следующим образом.
Если системный компонент 28 абонента 14 посылает импульс, соответствующей команде на передачу сообщения абоненту 16, то соответствующее сообщение передается по CAN-шине 26 абонента 14 в логическое устройство 20. На основе полученного сообщения это устройство генерирует сообщение, которое соответствует стандарту CAN и которое передающий модуль 24 преобразует в передаваемый сигнал 32 и тем самым подает на передающую катушку 30.
Линия 12 передачи данных проходит между сердечниками приемопередающей головки 18 таким образом, что передающая катушка 30 располагается непосредственно вблизи линии 12 передачи данных. Возбужденная передаваемым сигналом 32 передающая катушка 30 наводит в линии 12 передачи данных электрический ток, благодаря чему передаваемый сигнал 32 передается в линию 12 передачи данных. Однако из-за достаточно заметного ослабления передаваемого сигнала наведенный передаваемый сигнал, показанный на фиг.1 и обозначенный позицией 48, имеет сравнительно низкую интенсивность. Наведенный ослабленный сигнал 48 передается по линии 12 передачи данных в усилитель 36. После предварительного усиления находящийся в этом усилителе входной усилитель 38 проверяет, не является ли ослабленный сигнал 48 лишь просто шумом. При отрицательном ответе на этот вопрос сигнал 48 заново усиливается в выходном усилителе 42 и снова направляется в линию 12 передачи данных. Длительность такта ослабленного сигнала 48, составляющая в рассмотренном случае 20 мкс, не изменяется при усилении сигнала в усилителе 36. В том случае, если отдельные импульсы растягиваются во времени при их наведении в линии 12 передачи данных, логическое устройство 40 обеспечивает при усилении сохранение исходной длительности такта импульса, которая может составлять, например 700 нс.
Усиленный передаваемый сигнал, обозначенный на фиг.1 позицией 50, наводит в приемных катушках 34 приемопередающих головок 18 абонентов 14, 16 принимаемый сигнал, который в результате передачи посредством индуктивной связи также ослаблен на относительно большую величину. На фиг.1 этот принимаемый сигнал обозначен позицией 56. В приемном модуле 22 приемопередающих головок 18 принимаемый сигнал 56 усиливается и преобразуется в цифровые данные, из которых снова составляются сообщения.
На диаграмме 58 передаваемый сигнал 32, ослабленный передаваемый сигнал 48, усиленный передаваемый сигнал 50, а также принимаемый сигнал 56 схематично показаны в виде изменяющихся в функции времени графиков. Как следует из графиков, абоненты 14, 16 могут принимать посланный сигнал, прежде чем в линии 12 передачи данных будет наведен новый сигнал. Период времени задержки, через который усилитель 36 передает принятый сигнал после усиления снова в линию 12 передачи данных, составляет согласно представленному варианту лишь примерно от 1 до 2 мкс и, следовательно, лишь четверть длительности такта (длительности бита), соответствующей промежутку времени между посылаемыми импульсами.
В соответствии с рассмотренным вариантом составление сообщений в логических устройствах 20 соответствует, как уже указано выше, стандарту CAN. Сказанное означает, что каждое сообщение содержит несколько битов приоритета, благодаря которым в случае одновременной передачи сообщений несколькими абонентами последние могут определить путем арбитража, какое сообщение обладает наивысшим приоритетом и поэтому его можно передавать полностью. Передача сообщений, обладающих более низким приоритетом, прерывается, как только логическое устройство 20 абонента 14, 16 определит, что посланное им сообщение обладает более низким приоритетом. При этом доминантные биты, которыми обозначается более высокий приоритет, представляют собой импульсы тока, а рецессивные биты представляют собой отсутствие импульса тока.
Благодаря индуктивной связи приемопередающих головок 18 (с линией передачи данных) абоненты 14, 16 могут перемещаться вдоль линии 12 передачи данных. При этом необходимо лишь гарантировать прохождение линии 12 передачи данных между сердечниками приемопередающих головок 18, благодаря чему сохраняется индуктивная связь через приемные катушки 34 и передающие катушки 30. Приемопередающая головка 18 транспортных систем с направленным движением транспортирующих органов по расположенной снизу поверхности может быть также выполнена плоской и перемещаться на определенной высоте над линией 12 передачи данных.
Способность приемопередающих головок 18 перемещаться вдоль линии 12 передачи данных позволяет использовать последовательную шину данных в качестве коммуникационной среды или средства связи в транспортных системах. В качестве примера подобной транспортной системы можно назвать подвесные конвейеры, применяемые в производстве для транспортировки изделий, например кузовов автомобилей. На фиг.2 схематично показан в виде сбоку фрагмент подобного подвесного конвейера. В состав обозначенного общей позицией 60 подвесного конвейера входит рельс 62, к которому подвешены транспортирующие органы или тележки 64, 66. Транспортирующие органы 64, 66 снабжены электрическими приводами 68, соответственно 70 и имеют несущий каркас 72, 74, рассчитанный на размещение в нем кузовов 76 автомобилей.
К рельсу 62 присоединена линия 12 передачи данных последовательной шины 10 данных. Помимо этого каждый из транспортирующих органов 64, 66 имеет по одной приемопередающей головке 18, охватывающей линию 12 передачи данных и связанной с блоком 78 управления транспортирующего органа.
На фиг.3 показана вся сеть 80, предусмотренная для обмена данными между элементами подвесного конвейера 60. Сеть 80 поделена в нижней части чертежа на несколько сегментов 601, 602, 603, исполнение каждого из которых показано на фиг.1. При этом линии 121, 122, 123 передачи данных сегментов 601, 602, 603 расположены соответственно на рельсах 62 подвесного конвейера 60. Каждое из устройств 441, 442, 443 управления, предназначенных для сегментов 601, 602, 603, соединено соответствующей CAN-шиной 821, 822, 823 с соответствующим усилителем 361, 362, 363 и помимо этого соединено еще одной CAN-шиной 86 через преобразователь 88 и шиной 90 Ethernet с логическим блоком 92 управления, в свою очередь обменивающимся данными с центральным управляющим устройством 94 всей производственной установки или линии.
В отдельных сегментах 601, 602, 603 вдоль рельсов 62 могут свободно перемещаться отдельные транспортирующие органы, из которых на фиг.3 условно показан лишь блок 78 управления транспортирующего органа. При этом линии 121, 122, 123 передачи данных можно также проложить в ходовых рельсах таким образом, чтобы обеспечить их практически плотную стыковку друг с другом, обеспечив тем самым возможность плавного перемещения транспортирующих органов 64, 66 с одного сегмента на другой, соседний, сегмент. Таким путем сеть 80 позволяет централизованно осуществлять управление всеми транспортирующими органами 64, 66. Кроме того, сеть 80 предоставляет также возможность обмена данными непосредственно между транспортирующими органами 64, 66. В то время как транспортирующие органы имеют возможность поддерживать связь непосредственно друг с другом в пределах одного сегмента 601, 602, 603 по линиям 121, 122, 123 передачи данных, для межсегментного обмена данными требуется использование блоков 841, 842, 843 управления сегментами.
Формула изобретения
1. Последовательная шина данных, содержащая линию передачи данных, предназначенную для передачи электрических сигналов, представляющих битовые состояния, и несколько абонентов, способных функционировать в качестве ведущих абонентов, с возможностью осуществления между ними событийно-управляемого обмена сообщениями по линии передачи данных согласно принципу широковещательной адресации, отличающаяся тем, что по меньшей мере два абонента имеют приемопередающую головку, индуктивно связанную с линией передачи данных с возможностью бесконтактного съема с линии передачи данных электрических сигналов и бесконтактной передачи таких сигналов в линию передачи данных, и что с линией передачи данных гальванически связан усилитель, который принимает электрические сигналы, переданные по меньшей мере двумя абонентами в линию передачи данных посредством индуктивной связи, и после усиления этих сигналов снова подает их в линию передачи данных.
2. Шина данных по п.1, отличающаяся тем, что сообщения содержат биты приоритета, приняв которые в случае одновременной отправки сообщений несколькими абонентами, абонент способен определить путем их сравнения с посылаемыми им самим битами приоритета, имеет ли он приоритет для передачи битов данных.
3. Шина данных по п.2, отличающаяся тем, что абонент не имеет приоритета для передачи битов данных, если он принимает сигнал, представляющий доминантное логическое битовое состояние, и примерно одновременно передает сигнал, представляющий рецессивное логическое битовое состояние.
4. Шина данных по п.1, отличающаяся тем, что сигналом, представляющим доминантное битовое состояние, является импульс тока, а сигналом, представляющим рецессивное битовое состояние, является отсутствие импульса тока.
5. Шина данных по п.1, отличающаяся тем, что в состав приемопередающей головки входят:
а) передающая катушка, б) приемная катушка, в) передающий модуль, генерирующий на основе цифровых данных электрические сигналы, подаваемые на передающую катушку, г) приемный модуль, генерирующий цифровые данные на основе электрических сигналов, снимаемых с приемной катушки, и д) логическое устройство, связанное с передающим модулем и приемным модулем и предназначенное для составления и обработки сообщений на основе получаемых приемным модулем цифровых данных и для генерирования цифровых данных для передающего модуля.
6. Шина данных по п.1, отличающаяся тем, что логическое устройство выполнено с возможностью определения приоритета сообщений.
7. Шина данных по п.1, отличающаяся тем, что после приема усилителем сигнала от одного из по меньшей мере двух абонентов усиленный сигнал передается усилителем в линию передачи данных в течение времени, составляющего 50%, а предпочтительно – 25%, длительности такта, представляющей собой промежуток времени по меньшей мере между двумя сигналами, переданными одним из по меньшей мере двух абонентов в линию передачи данных.
8. Шина данных по п.1, отличающаяся тем, что сообщения имеют формат, соответствующий стандарту локальной сети контроллеров (CAN).
9. Шина данных по п.1, отличающаяся тем, что по меньшей мере один абонент установлен с возможностью перемещения вдоль линии передачи данных.
10. Подвижная система, содержащая первый элемент и второй элемент, установленный с возможностью перемещения относительно первого элемента, отличающаяся тем, что на обоих элементах неподвижно установлены абоненты последовательной шины данных по п.9.
11. Подвижная система по п.10, отличающаяся тем, что она выполнена в виде транспортной системы с движением транспортирующих органов по заданному пути, имеющей путь и несколько транспортирующих органов, установленных с возможностью перемещения вдоль этого пути, причем транспортная система для обеспечения связи между транспортирующими органами снабжена последовательной шиной данных по п.9, у которой линия передачи данных расположена вдоль пути транспортной системы, и абонентами которой являются транспортирующие органы.
12. Подвижная система по п.11, отличающаяся тем, что по меньшей мере один транспортирующий орган имеет блок управления, связанный с приемопередающей головкой.
13. Подвижная система по п.11, отличающаяся тем, что усилитель связан с устройством управления, предназначенным для управления транспортирующими органами вдоль последовательной шины данных.
14. Подвижная система по п.13, отличающаяся тем, что усилитель связан с устройством управления посредством шины локальной сети контроллеров (CAN-шины).
15. Подвижная система по п.13, отличающаяся тем, что она поделена на несколько сегментов, имеющих по одной последовательной шине данных с устройством управления, причем устройство управления отдельными сегментами системы связано с центральным управляющим устройством.
16. Подвижная система по п.15, отличающаяся тем, что путь движения транспортирующих органов проходит через несколько сегментов таким образом, чтобы транспортирующие органы могли проходить через границы между сегментами.
17. Подвижная система по п.11, отличающаяся тем, что она выполнена в виде подвесного конвейера для перемещения изделий, прежде всего кузовов автомобилей.
18. Способ последовательной событийно-управляемой передачи сообщений между несколькими абонентами, способными функционировать в качестве ведущих абонентов, согласно принципу широковещательной адресации через последовательную шину данных, отличающийся тем, что а) бесконтактным путем передают электрический сигнал от абонента в линию передачи данных последовательной шины данных посредством приемопередающей головки абонента, индуктивно связанной с линией передачи данных,
б) принимают электрический сигнал, ослабленный при индуктивной передаче, на усилителе, гальванически связанном с линией передачи данных, в) усиливают принятый сигнал в усилителе, г) подают усиленный сигнал в линию передачи данных, д) принимают усиленный сигнал, переданный по линии передачи данных, посредством приемопередающей головки другого абонента, индуктивно связанной с линией передачи данных.
19. Способ по п.18, отличающийся тем, что если абонент одновременно посылает сообщение и принимает сообщение, он определяет путем сравнения принятых битов приоритета с посылаемыми им самим битами приоритета, имеет ли он приоритет для передачи битов данных.
20. Способ по п.19, отличающийся тем, что абонент не имеет приоритета для передачи битов данных, если он принимает сигнал, представляющий доминантное логическое битовое состояние, и примерно одновременно передает сигнал, представляющий рецессивное логическое битовое состояние.
21. Способ по п.20, отличающийся тем, что сигналом, представляющим доминантное битовое состояние, является импульс тока, а сигналом, представляющим рецессивное битовое состояние, является отсутствие импульса тока.
22. Способ по п.18, отличающийся тем, что сообщения имеют формат, соответствующий стандарту локальной сети контроллеров (CAN).
РИСУНКИ
TK4A – Поправки к публикациям сведений об изобретениях в бюллетенях “Изобретения (заявки и патенты)” и “Изобретения. Полезные модели”
Напечатано: (73) АЙЗЕНМАНН МАШИНЕНБАУ ГМБХ ЭНД КО. КГ (DE),…
Следует читать: (73) АЙЗЕНМАНН МАШИНЕНБАУ ГМБХ УНД КО. КГ (DE),…
Номер и год публикации бюллетеня: 4-2009
Код раздела: FG4A
Извещение опубликовано: 10.05.2009 БИ: 13/2009
|
|