|
|
(21), (22) Заявка: 2008102797/09, 24.01.2008
(24) Дата начала отсчета срока действия патента:
24.01.2008
(46) Опубликовано: 10.02.2009
(56) Список документов, цитированных в отчете о поиске:
«Радио», №10, 2002, с.39. RU 1418778 A1, 23.08.1988. SU 807401 A1, 23.02.1981. SU 1610268 A1, 30.11.1990.
Адрес для переписки:
248029, г.Калуга, ул. Гурьянова, 12, кв.60, С.В. Карпенко
|
(72) Автор(ы):
Карпенко Сергей Владимирович (RU)
(73) Патентообладатель(и):
Карпенко Сергей Владимирович (RU)
|
(54) СЕЛЕКТИВНЫЙ ДАТЧИК КОНТРОЛЯ ИЗДЕЛИЙ
(57) Реферат:
Изобретение относится к области автоматизации производственных процессов в машиностроении и предназначено для контроля положения неметаллических изделий и исполнительных органов технологического оборудования без механического контакта с ними. Цель изобретения – обеспечение селективности датчика к неметаллическим изделиям путем устранения реагирования его на металлические изделия и повышение надежности работы путем устранения его ложных срабатываний от посторонних металлических предметов. Установленные вдоль прямой линии емкостной чувствительный элемент, первая и вторая катушки индуктивности, между которыми помещен емкостной чувствительный элемент, образуют чувствительный элемент датчика. При перемещении неметаллического изделия относительно чувствительного элемента датчика в радиальном или осевом направлениях оно последовательно взаимодействует с электромагнитным и электрическим полями чувствительного элемента датчика. В результате на выходе датчика отрабатывается сигнал с уровнем логической «1», несущий информацию о контроле неметаллического изделия. В случае перемещения металлического изделия на выходе датчика сигнал о его контроле не отрабатывается, и на его выходе присутствует напряжение с уровнем логического «0». 4 ил.
Изобретение относится к области автоматизации производственных процессов в машиностроении и предназначено для контроля положения неметаллических изделий и исполнительных органов технологического оборудования без механического контакта с ними.
Известен датчик, содержащий емкостной чувствительный элемент, мультивибратор, к входу которого подключен емкостной чувствительный элемент, детектор, вход которого соединен с выходом мультивибратора, пороговый элемент, вход которого подключен к выходу детектора, выходную клемму, являющуюся выходом датчика (каталог фирмы БАЛЛУФФ, Германия “Non-Contact Switching, BALLUFF 85/86”, стр.114).
Такой датчик не обладает свойством селективности (избирательности) в отношении контролируемых им неметаллических изделий, так как он в одинаковой степени реагирует как на неметаллические, так и на металлические изделия. Это приводит к тому, что такой датчик не позволяет решать, например, задачи селективного (избирательного) контроля неметаллических деталей на операции их сортировки, поступающих в зону контроля такого датчика вперемешку с металлическими деталями. При этом имеет место недостоверность контроля неметаллических деталей, так как металлические изделия вызывают ложные срабатывания на его выходе. Кроме того, отсутствие селективности датчика к неметаллическим материалам приводит к тому, что он имеет низкую надежность работы из-за его ложных срабатываний при случайном попадании в зону действия электрического поля его емкостного чувствительного элемента посторонних металлических предметов, когда он находится в исходном состоянии, а контролируемое им неметаллическое изделие находится за пределами действия электрического поля его емкостного чувствительного элемента. В этих случаях ложные срабатывания проявляются в виде появления на выходе датчика импульсов напряжения с уровнем логической “1”.
Известен также датчик, содержащий индуктивный чувствительный элемент, выполненный в виде катушки индуктивности, помещенной в открытой чашке ферритового сердечника, генератор электрических колебаний, к цепям колебательного контура которого подключен индуктивный чувствительный элемент, пороговый элемент, вход которого соединен с выходом генератора электрических колебаний, выходную клемму, являющуюся выходом датчика (авторское свидетельство СССР №807401, МКИ3 Н01Н 36/00 “Бесконтактный торцовый переключатель”, 1981).
Такой датчик не обладает селективностью (избирательностью) контроля в отношении неметаллических изделий, так как реагирует только на металлические контролируемые изделия. Кроме того, такой датчик обладает низкой надежностью контроля металлических изделий из-за прохождения на его выход ложных срабатываний при случайном попадании посторонних металлических предметов в зону действия электромагнитного поля его индуктивного чувствительного элемента, когда датчик находится в исходном состоянии, а контролируемое им изделие находится вне зоны действия его индуктивного чувствительного элемента. При этом ложные срабатывания проявляются на выходе датчика в виде ложных импульсов напряжения с уровнем логической “1”.
Наиболее близким по технической сущности к предлагаемому решению является датчик, содержащий емкостной чувствительный элемент, выполненный в виде токопроводящей пластины, мультивибратор, к входу которого подключен емкостной чувствительный элемент, детектор, вход которого соединен с выходом мультивибратора, пороговый элемент, вход которого подключен к выходу детектора, выходную клемму, являющуюся выходом датчика (см. журнал “Радио”, №10, 2002 г., стр.39, рис.5).
Однако такой датчик не обладает свойством селективности (избирательности) в отношении контролируемых им неметаллических изделий, так как он в одинаковой степени реагирует как на неметаллические, так и на металлические изделия. Это приводит к тому, что такой датчик не позволяет решать, например, задачи избирательного контроля неметаллических деталей на операции их сортировки, поступающих в зону контроля такого датчика вперемешку с металлическими деталями. При этом имеет место недостоверность контроля неметаллических деталей, так как металлические изделия вызывают ложные срабатывания на его выходе. Кроме того, отсутствие селективности датчика к неметаллическим материалам приводит к тому, что он имеет низкую надежность работы из-за его ложных срабатываний при случайном попадании в зону действия электрического поля его емкостного чувствительного элемента посторонних металлических предметов, когда он находится в исходном состоянии, а контролируемое им неметаллическое изделие находится за пределами действия электрического поля его емкостного чувствительного элемента. В этих случаях ложные срабатывания проявляются в виде появления на выходе датчика импульсов напряжения с уровнем логической “1”.
Цель изобретения – обеспечение селективности датчика к неметаллическим изделиям путем устранения реагирования его на металлические изделия и повышение надежности работы путем устранения его ложных срабатываний от посторонних металлических предметов.
Поставленная цель достигается тем, что в известный датчик, содержащий емкостной чувствительный элемент, выполненный в виде токопроводящей пластины, последовательно соединенные мультивибратор, к входу которого подключен емкостной чувствительный элемент, детектор, первый пороговый элемент, введены индуктивный чувствительный элемент, выполненный в виде первой и второй катушек индуктивности, соединенных между собой последовательно и согласно и размещенных в кольцевых пазах открытых торцов соответственно первого и второго ферритовых сердечников, последовательно соединенные генератор электрических колебаний, к цепям колебательного контура которого подключен индуктивный чувствительный элемент, второй пороговый элемент, инвертор, а также логический элемент 2И, первый и второй входы которого подключены соответственно к выходам первого порогового элемента и инвертора, а его выход является выходом датчика, при этом емкостной чувствительный элемент любой геометрической формы и катушки индуктивности индуктивного чувствительного элемента, между которыми помещен емкостной чувствительный элемент, установлены вдоль прямой линии и образуют чувствительный элемент датчика, а одна из плоских поверхностей емкостного чувствительного элемента и плоскости открытых торцов ферритовых сердечников установлены в одной плоскости, направлены в одну сторону и образуют чувствительную поверхность датчика, причем дальности действия электромагнитных полей у открытых торцов ферритовых сердечников вдоль их осей симметрии, перпендикулярных плоскостям их открытых торцов, превышают дальность действия электрического поля емкостного чувствительного элемента вдоль его оси симметрии, перпендикулярной его плоским поверхностям.
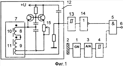
На фиг.1 представлена функциональная схема датчика; на фиг.2 – схема взаимного расположения в пространстве емкостного чувствительного элемента, индуктивного чувствительного элемента и контролируемого изделия; на фиг.3 – диаграммы напряжений, поясняющие работу датчика при срабатывании его от неметаллических изделий в режиме селективного контроля неметаллических изделий; на фиг.4 – диаграммы напряжений, поясняющие работу схемы датчика при срабатывании его от металлических изделий в режиме селективного контроля неметаллических изделий.
Датчик содержит (см. фиг.1) последовательно соединенные мультивибратор 1 с емкостным чувствительным элементом 2 в виде токопроводящей пластины, выполненный, например, по схеме симметричного автогенератора прямоугольных импульсов на основе операционного усилителя (см. Шило В.Л. Линейные интегральные схемы в радиоэлектронной аппаратуре. – М.: Сов. радио, 1974, с.175, рис.4.42, а), детектор 3, выполненный, например, по схеме диодного пассивного преобразователя амплитудных значений переменного напряжения в постоянное с последовательным включением выпрямительного диода и с выходной нагрузкой в виде параллельной RC – цепи (см. Волгин Л.И. Измерительные преобразователи переменного напряжение в постоянное. М.: Сов. радио, 1977, с.174, рис.4.9, б), первый пороговый элемент 4, выполненный, например, по схеме триггера Шмитта, а также логический элемент 2И 5, первый вход которого подключен к выходу первого порогового элемента 4, выходную клемму 6, подключенную к выходу логического элемента 2И 5 и являющуюся выходом датчика, индуктивный чувствительный элемент 7, выполненный в виде двух соединенных между собой последовательно и согласно катушек индуктивности 8 и 9, каждая из которых при этом размещена в кольцевом пазу отдельной открытой чашки ферритовых сердечников 10 и 11 соответственно, последовательно соединенные высокочастотный генератор электрических колебаний 12, к цепям колебательного контура которого подключены выходы индуктивного чувствительного элемента 7, выполненный, например, по схеме автогенератора электрических колебаний с индуктивной трехточкой на основе транзистора (см. “Виленский П.И., Срибнер Л.А. Бесконтактные путевые выключатели. – М.: Энергоатомиздат, 1985. – 80 с., ил. – (Библиотека по автоматике; Вып. 654), стр.20, рис.10, а; стр.38, рис.25), второй пороговый элемент 13, выполненный, например, по схеме триггера Шмитта, инвертор 14, выход которого соединен со вторым входом логического элемента 5, а также переменный резистор 15 для настройки генератора 12, включенный в цепи его отрицательной обратной связи. Установка амплитуды генерируемых электрических колебаний генератора 12 переменным резистором 15 производится на таком уровне, чтобы дальности действия электромагнитных полей 19, 21 у открытых торцов чашек ферритовых сердечников 10, 11 в направлении их осей симметрии, перпендикулярных плоскостям этих торцов, превышали дальность действия электрического поля 20 емкостного чувствительного элемента 2 вдоль его оси симметрии, перпендикулярной его обеим плоским поверхностям. Такая настройка резистором 15 генератора 12 необходима для обеспечения гарантированной возможности последовательного взаимодействия контролируемых металлических изделий и посторонних металлических предметов сначала с электромагнитными полями 19, 21 индуктивного чувствительного элемента, а затем с электрическим полем 20 емкостного чувствительного элемента 2 при перемещении их как в радиальном, так и в осевом направлениях, и тем самым реализовать принцип действия датчика в режиме селективного контроля неметаллических изделий.
Индуктивный чувствительный элемент 7 включает в себя катушки индуктивности 8, 9, ферритовые сердечники 10, 11, каждый из которых выполнен в виде чашки, имеющей открытый и закрытый торцы. Со стороны открытых торцов чашек ферритовых сердечников 10, 11 установлены обмотки катушек индуктивности 8, 9 соответственно. У открытых торцов чашек ферритовых сердечников 10, 11 при подаче высокочастотного сигнала на катушки индуктивности 8, 9 с генератора 12 образуются в воздушном пространстве высокочастотные электромагнитные поля 19, 21 соответственно.
Магнитные потоки этих полей замыкаются через воздушное пространство между внутренними кольцевыми выступами чашек, установленными внутри центральных отверстий катушек индуктивности 8, 9, и наружными кольцевыми выступами чашек, охватывающими своими внутренними боковыми поверхностями наружные боковые поверхности катушек индуктивности 8, 9 по их периметрам. Непосредственно у передних кромок наружных боковых поверхностей ферритовых сердечников 10, 11 со стороны их открытых торцов имеются соответственно магнитные потоки 23, 24 рассеяния электромагнитных полей 19 и 21. При этом перед закрытыми торцами чашек в воздушном пространстве высокочастотные электромагнитные поля не возникают, так как их магнитные потоки замыкаются внутри сердечников через сплошные слои феррита, образующие закрытые торцы чашек, т.е. происходит экранирование этими слоями электромагнитных полей со сторон закрытых торцов ферритовых сердечников 10, 11.
Емкостной чувствительный элемент 2 подключен в цепи отрицательной обратной связи к инвертирующему входу операционного усилителя мультивибратора 1, является одной из обкладок частотозадающего “раскрытого конденсатора”, второй обкладкой которого являются электрические цепи общей “земли” мультивибратора 1 и датчика в целом, и служит емкостным чувствительным элементом мультивибратора 1 (см. журнал “Радио”, №10, 2002, с.38, рис.1; с.39, рис.3). Между ферритовыми сердечниками 10 и 11 индуктивного чувствительного элемента 7 установлен емкостной чувствительный элемент 2. Катушки индуктивности 8, 9 с ферритовыми сердечниками 10 и 11 соответственно и емкостной чувствительный элемент 2 установлены вдоль прямой линии и образуют чувствительный элемент датчика. При этом одна из двух плоских поверхностей емкостного чувствительного элемента 2 и плоскости открытых торцов чашек ферритовых сердечников 10, 11 установлены в одной плоскости, направлены в одну сторону и образуют чувствительную поверхность датчика (см. фиг.2).
При этом емкостной чувствительный элемент 2 выполнен в виде токопроводящей пластины прямоугольной геометрической формы. Причем емкостной чувствительный элемент 2 установлен между ферритовыми сердечниками 10 и 11 таким образом, что между его боковой поверхностью и наружными боковыми поверхностями ферритовых сердечников 10, 11 имеются гарантированные зазоры. Причем ширина каждого из зазоров выбирается такой, чтобы исключить взаимодействие с емкостным чувствительным элементом 2 магнитных потоков рассеяния 23 и 24, существующих непосредственно у передних кромок наружных боковых поверхностей ферритовых сердечников 10, 11 со стороны их открытых торцов. Поэтому наличие таких зазоров исключает возможность внесения нежелательного дополнительного затухания в колебательный контур высокочастотного генератора электрических колебаний 12. Это, в свою очередь, исключает возможность снижения добротности колебательного контура генератора 12 и нарушения его режима генерации электрических колебаний, приводящего к нарушению работоспособности датчика. При этом емкостной чувствительный элемент может быть выполнен различной геометрической формы, например треугольной, квадратной, пяти- или шестиугольной и другой формы, т.е. любой геометрической формы, которая обеспечивала бы размером своей площади образование при взаимодействии емкостного чувствительного элемента 2 с контролируемым изделием 16 электрического конденсатора с необходимым значением электрической емкости, достаточной для возникновения режима генерации электрических колебаний мультивибратора 1.
Такое взаимное расположение в пространстве емкостного чувствительного элемента 2, индуктивного чувствительного элемента 7 и контролируемого изделия 16 (см. фиг.2) при прохождении им в направлении стрелок 17 (18) и 22 относительно чувствительного элемента датчика параллельно его чувствительной поверхности в пределах действия электромагнитных полей 19 и 21 соответственно у открытых торцов чашек ферритовых сердечников 10, 11 и электрического поля 20 емкостного чувствительного элемента 2 всегда обеспечивает последовательное взаимодействие контролируемого изделия 16 с электромагнитным полем 19 (21), электрическим полем 20, электромагнитным полем 21 (19). Это, в свою очередь, позволяет:
1) при взаимодействии металлического контролируемого изделия 16 или постороннего металлического предмета и индуктивного чувствительного элемента 7 сформировать на выходе порогового элемента 13 прямоугольный импульс напряжения с уровнем логической “1” длительностью, равной длительности нахождения контролируемого металлического изделия 16 или постороннего металлического предмета в электромагнитных полях 19, 21 индуктивного чувствительного элемента 7;
2) при взаимодействии металлического контролируемого изделия 16 или постороннего металлического предмета и емкостного чувствительного элемента 2 сформировать на выходе порогового элемента 4 прямоугольный импульс напряжения с уровнем логической “1” длительностью, равной длительности нахождения контролируемого металлического изделия 16 или постороннего металлического предмета в электрическом поле 20 емкостного чувствительного элемента 2;
3) при взаимодействии контролируемого неметаллического изделия 16 с электрическим полем 20 емкостного чувствительного элемента 2 сформировать на выходе порогового элемента 4 прямоугольный импульс напряжения с уровнем логической “1” длительностью, равной длительности нахождения контролируемого неметаллического изделия 16 в электрическом поле 20 емкостного чувствительного элемента 2. При взаимодействии неметаллического контролируемого изделия 16 и индуктивного чувствительного элемента 7 формирования на выходе порогового элемента 13 прямоугольного импульса напряжения с уровнем логической “1” не происходит вследствие отсутствия внесения существенного затухания неметаллическим контролируемым изделием 16 в колебательный контур генератора 12;
4) получить на выходе порогового элемента 13 импульс длительностью всегда большей, чем длительность импульса на выходе порогового элемента 4;
5) обеспечить расстановку на временной оси сформированных импульсов таким образом, чтобы выходной импульс порогового элемента 13 большей длительности всегда “охватывал” выходной импульс порогового элемента 4 меньшей длительности.
Таким образом, такое взаимное расположение емкостного чувствительного элемента 2, индуктивного чувствительного элемента 7, электрического и электромагнитных полей 20 и 19, 21 и взаимодействие их в описанной выше последовательности с контролируемым изделием 16, а также соответствующая обработка предложенной схемой датчика выходных сигналов генератора 12 и мультивибратора 1 позволяют реализовать принцип действия датчика в режиме селективности (избирательности) неметаллических контролируемых изделий, а также устранить ложные срабатывания датчика от посторонних металлических предметов, случайно попадающих в зону действия чувствительного элемента датчика, тем самым повысить надежность работы датчика.
Датчик работает следующим образом.
При подаче напряжения питания и нахождении контролируемого изделия 16 вне зоны чувствительной поверхности датчика (см. фиг.2) мультивибратор 1 переходит в заторможенное состояние, при котором на его выходе и входе детектора 3 устанавливается напряжение с уровнем логического “0”, которое подается на вход порогового элемента 4. После чего последний переключается в такое устойчивое состояние, при котором на его выходе и на первом входе логического элемента 5 устанавливается напряжение U2 с уровнем логического “0” (см. фиг.3, фиг.4). Вместе с тем при подаче напряжения питания генератор 12 переходит в режим генерации электрических колебаний, постоянная составляющая тока которых на его выходе создает падение напряжения, превышающее пороговое значение напряжения триггера порогового элемента 13. При этом пороговый элемент 13 переключается в такое устойчивое состояние, при котором на его выходе устанавливается напряжение U1 с уровнем логического “0” (см. фиг.3, фиг.4), которое подается на вход инвертора 14. Под действием этого напряжения на выходе инвертора 14 и на втором входе логического элемента 5 устанавливается напряжение U3 с уровнем логической “1” (см. фиг.3, фиг.4). Но уровень логической “1” этого напряжения на выход логического элемента 5 и на выходную клемму 6 не проходит, и на его выходе и на выходной клемме 6 устанавливается напряжение U4 с уровнем логического “0”, так как на его первом входе установлено с выхода порогового элемента 4 напряжение U2 с уровнем логического “0”, запрещающее его прохождение.
Таким образом, после подачи напряжения питания датчик устанавливается в исходное состояние, при котором на выходной клемме 6 устанавливается напряжение U4 с уровнем логического “0”, а контролируемое изделие 16 находится за пределами зоны чувствительной поверхности датчика, т.е. за пределами зон действия электромагнитных полей 19, 21 и электрического поля 20. При этом дальности действия электромагнитных полей 19 и 21 соответственно вдоль осей симметрии ферритовых сердечников 10, 11, перпендикулярных плоскостям их открытых торцов, превышают дальность действия электрического поля 20 вдоль оси симметрии емкостного чувствительного элемента 2, перпендикулярной его обеим плоским поверхностям.
Далее рассмотрим работу предлагаемого датчика в режиме селективного контроля неметаллических изделий в двух случаях: в случае срабатывания датчика от неметаллических контролируемых изделий и от металлических контролируемых изделий.
Случай 1. Работа датчика при срабатывании его от неметаллического изделия.
В этом случае контролируемое изделие 16 (см. фиг.2) перемещается в радиальном направлении, т.е. перпендикулярно осям симметрии ферритовых сердечников 10, 11 и параллельно чувствительной поверхности датчика в пределах зон действия электромагнитных полей 19, 21 и электрического поля 20 в одном из направлений по стрелке 17 или 18.
При введении в направлении стрелки 17 (18) в зону чувствительной поверхности датчика неметаллического изделия 16, оно входит зону действия электромагнитного поля 19 (21). В результате срыва генерации электрических колебаний генератора 12 вследствие отсутствия внесения затухания контролируемым изделием 16 в его колебательный контур не происходит. При этом составляющая постоянного напряжения на выходе генератора 12 продолжает превышать пороговое значение триггера порогового элемента 13, поэтому последний продолжает находиться в исходном состоянии, при котором на его выходе и входе инвертора 14 установлено напряжение U1 с уровнем логического “0”. Под действием нулевого уровня этого напряжения на выходе инвертора 14 и на втором входе логического элемента 5 устанавливается напряжение U3 с уровнем логической “1”. Но на выход логического элемента 5 и на выходную клемму 6 уровень логической “1” напряжения U3 не проходит, так как на его первом входе с выхода порогового элемента 4 установлено напряжение U2 с уровнем логического “0”, запрещающее его прохождение. Поэтому на выходе логического элемента 5 и на выходной клемме 6 продолжает присутствовать напряжение U4 с уровнем логического “0” (см. фиг.3).
Затем через некоторый промежуток времени перемещающееся контролируемое изделие 16, по-прежнему оставаясь в зоне действия электромагнитного поля 19 (21), входит в зону действия электрического поля 20 емкостного чувствительного элемента 2 и образует с ним электрический конденсатор. Значение электрической емкости образованного таким образом конденсатора увеличивается до такого уровня, при котором происходит возбуждение мультивибратора 1 и переход его в режим генерации электрических колебаний. Выходные импульсы мультивибратора 1 преобразуются детектором 3 в постоянное напряжение с уровнем логической “1”, которое превышает пороговый уровень напряжения триггера порогового элемента 4. При этом последний переключается в другое устойчивое состояние, при котором на его выходе устанавливается напряжение U2 с уровнем логической “1”, которое подается на первый вход логического элемента 5. Так как на обоих входах логического элемента 5 установлены с выходов порогового элемента 4 и инвертора 14 соответственно напряжения U2 и U3 с уровнями логической “1”, на его выходе и на выходной клемме 6 устанавливается напряжение U4 также с уровнем логической “1”.
Далее перемещающееся контролируемое изделие 16, по-прежнему оставаясь в зоне действия электромагнитного поля 19 (21) и электрического поля 20, входит в зону действия электромагнитного поля 21 (19). После чего уровень напряжения U1 на выходе порогового элемента 13 и на входе инвертора 14 не изменяется, так как генератор 12 при этом продолжает находиться в исходном состоянии. Поэтому напряжения в остальных точках схемы датчика и состояния диаграмм, приведенных на фиг.3, установившиеся до момента вхождения контролируемого изделия 16 в зону действия электромагнитного поля 21 (19), также не изменились.
При дальнейшем перемещении в том же направлении контролируемое изделие 16, оставаясь в зоне действия электрического поля 20 и электромагнитного поля 21 (19), выходит из зоны действия электромагнитного поля 19 (21). После чего генератор 12 по-прежнему продолжает оставаться в состоянии генерации электрических колебаний, и уровень напряжения U1 на выходе порогового элемента 13 и на входе инвертора 14 не изменяется. Поэтому напряжения в остальных точках схемы датчика и состояния диаграмм, приведенных на фиг.3, установившиеся до момента выхода контролируемого изделия 16 из зоны действия электромагнитного поля 19 (21), также не изменились.
Затем контролируемое изделие 16, оставаясь в зоне действия электромагнитного поля 21 (19), выходит из зоны действия электрического поля 20. После чего мультивибратор 1 снова переходит из режима генерации электрических колебаний в заторможенное состояние, т.е. в исходное состояние, при котором на его выходе, входе и выходе детектора 3 устанавливаются напряжения с уровнями логического “0”. При этом на выходе порогового элемента 4 устанавливается напряжение U2 с уровнем логического “0”, которое подается на первый вход логического элемента 5. Так как на первом и втором входах логического элемента 5 установлены соответственно напряжения U2 с уровнем логического “0” и U3 с уровнем логической “1”, на его выходе и выходной клемме 6 устанавливается напряжение U4 с уровнем логического “0”. На этом формирование импульса напряжения U4 с уровнем логической “1” на выходной клемме 6, несущего информацию о контроле неметаллического изделия, заканчивается.
И на последнем отрезке времени своего перемещения контролируемое изделие 16 выходит за пределы действия электромагнитного поля 21 (19). После чего генератор 12 продолжает находиться в режиме генерации электрических колебаний, т.е. в исходном состоянии. В результате пороговый элемент 13 также продолжает находиться в исходном состоянии, при котором на его выходе и на входе инвертора 14 установлено напряжение U1 с уровнем логического “0”. Поэтому напряжения в остальных точках схемы датчика и состояния диаграмм, приведенных на фиг.3, установившиеся до момента выхода контролируемого изделия 16 из зоны действия электромагнитного поля 21 (19), также не изменились. На этом цикл контроля неметаллического контролируемого изделия заканчивается.
Следовательно, при прохождении контролируемого неметаллического изделия 16 относительно чувствительной поверхности датчика в радиальном направлении на выходной клемме 6 формируется потенциальный сигнал напряжения U4 с уровнем логической “1”, несущий информацию о его контроле.
В случае введения контролируемого неметаллического изделия 16 в осевом направлении по стрелке 22, т.е. вдоль оси симметрии емкостного чувствительного элемента 2 и параллельно чувствительной поверхности датчика в зону его чувствительной поверхности, оно входит последовательно в зоны действия электромагнитных полей 19 (21) и 21 (19), но при этом существенного затухания в колебательный контур генератора 12 не вносит. При этом изменения режима генератора 12 относительно его исходного состояния и переключения порогового элемента 13 не происходит, в результате чего напряжения в остальных точках схемы датчика и состояния диаграмм, приведенных на фиг.3, установившиеся до момента входа контролируемого изделия 16 в зоны действия электромагнитных полей 19 (21) и 21 (19), также не изменились.
Затем через некоторый промежуток времени контролируемое изделие 16, оставаясь в зонах действия электромагнитных полей 19, 21, входит в зону действия электрического поля 20 и образует с ним электрический конденсатор. Значение электрической емкости образованного таким образом конденсатора увеличивается до такого уровня, при котором происходит возбуждение мультивибратора 1 и переход его в режим генерации электрических колебаний. Выходные импульсы мультивибратора 1 преобразуются детектором 3 в постоянное напряжение с уровнем логической “1”, которое превышает пороговый уровень напряжения триггера порогового элемента 4. При этом последний переключается в другое устойчивое состояние, при котором на его выходе устанавливается напряжение U2 с уровнем логической “1”, которое подается на первый вход логического элемента 5. Так как на обоих входах логического элемента 5 установлены с выходов порогового элемента 4 и инвертора 14 соответственно напряжения U2 и U3 с уровнями логической “1”, на его выходе и на выходной клемме 6 устанавливается напряжение U4 также с уровнем логической “1”.
Далее контролируемое изделие 16, оставаясь в зонах действия электромагнитных полей 19, 21 и двигаясь обратном направлении, т.е. противоположном направлении стрелки 22 в свое исходное положение, выходит из зоны действия электрического поля 20. После чего мультивибратор 1 переходит из режима генерации электрических колебаний в заторможенное состояние, т.е. в исходное состояние, при котором на его выходе, входе и выходе детектора 3 устанавливаются напряжения с уровнями логического “0”. При этом на выходе порогового элемента 4 устанавливается напряжение U2 с уровнем логического “0”, которое подается на первый вход логического элемента 5. Так как на первом и втором входах логического элемента 5 установлены соответственно напряжения U2 с уровнем логического “0” и U3 с уровнем логической “1”, на его выходе и выходной клемме 6 устанавливается напряжение U4 с уровнем логического “0”. На этом формирование импульса напряжения U4 с уровнем логической “1” на выходной клемме 6, несущего информацию о контроле неметаллического изделия, заканчивается.
И на последнем отрезке времени своего перемещения в обратном направлении в свое исходное положение контролируемое изделие 16 выходит за пределы действия электромагнитных полей 21 (19) и 19 (21). После чего генератор 12 продолжает находиться в режиме генерации электрических колебаний, т.е. в исходном состоянии. В результате пороговый элемент 13 также продолжает находиться в исходном состоянии, при котором на его выходе и на входе инвертора 14 установлено напряжение U1 с уровнем логического “0”. Поэтому напряжения в остальных точках схемы датчика и состояния диаграмм, приведенных на фиг.3, установившиеся до момента выхода контролируемого изделия 16 из зон действия электромагнитных полей 21 (19) и 19 (21), также не изменились. На этом цикл контроля неметаллического изделия заканчивается.
Следовательно, при перемещении контролируемого неметаллического изделия 16 относительно чувствительной поверхности датчика в осевом направлении по стрелке 22 и обратно в свое исходное положение на выходной клемме 6 формируется потенциальный сигнал напряжения U4 с уровнем логической “1”, несущий информацию о его контроле.
Случай 2. Работа датчика при срабатывании его от металлического изделия.
В этом случае после установки датчика в исходное состояние контролируемое изделие 16 (см. фиг.2) перемещается в радиальном направлении, т.е. перпендикулярно осям симметрии ферритовых сердечников 10, 11 и параллельно чувствительной поверхности датчика в пределах зон действия электромагнитных полей 19, 21 и электрического поля 20 в одном из направлений по стрелке 17 или 18. При введении в направлении стрелки 17 (18) в зону чувствительной поверхности датчика металлического изделия 16, оно входит в зону действия электромагнитного поля 19 (21). При этом происходит срыв генерации электрических колебаний генератора 12 вследствие внесения затухания контролируемым изделием 16 в его колебательный контур. В результате составляющая постоянного напряжения на выходе генератора 12 уменьшается, и его значение становится ниже порогового значения напряжения триггера порогового элемента 13, в результате последний переключается в другое устойчивое состояние, при котором на его выходе и входе инвертора 14 устанавливается напряжение U1 с уровнем логической “1”. Под действием уровня логической “1” этого напряжения на выходе инвертора 14 и на втором входе логического элемента 5 устанавливается напряжение U3 с уровнем логического “0”, которое подтверждает наличие на выходе логического элемента 5 и на выходной клемме 6 напряжения U4 с уровнем логического “0” (см. фиг.4).
Затем через некоторый промежуток времени перемещающееся контролируемое изделие 16, по-прежнему оставаясь в зоне действия электромагнитного поля 19 (21), входит в зону действия электрического поля 20 и образует с ним электрический конденсатор. Значение электрической емкости образованного таким образом конденсатора увеличивается до такого уровня, при котором происходит возбуждение мультивибратора 1 и переход его в режим генерации электрических колебаний. Выходные импульсы мультивибратора 1 преобразуются детектором 3 в постоянное напряжение с уровнем логической “1”, которое превышает пороговый уровень напряжения триггера порогового элемента 4. При этом последний переключается в другое устойчивое состояние, при котором на его выходе устанавливается напряжение U2 с уровнем логической “1”, которое подается на первый вход логического элемента 5. Но на выход логического элемента 5 и на выходную клемму 6 уровень логической “1” напряжения U2 не проходит, так как на его втором входе с выхода инвертора 14 установлено напряжение U3 с уровнем логического “0”, запрещающее его прохождение. Поэтому на выходе логического элемента 5 и на выходной клемме 6 продолжает присутствовать напряжение U4 с уровнем логического “0” (см. фиг.4).
Далее перемещающееся контролируемое изделие 16, по-прежнему оставаясь в зоне действия электромагнитного поля 19 (21) и электрического поля 20, входит в зону действия электромагнитного поля 21 (19). После чего уровень напряжения на выходе порогового элемента 13 и на входе инвертора 14 не изменяется, так как генератор 12 при этом продолжает находиться в режиме срыва генерации электрических колебаний. Поэтому напряжения в остальных точках схемы датчика и состояния диаграмм, приведенных на фиг.4, установившиеся до момента вхождения контролируемого изделия 16 в зону действия электромагнитного поля 21 (19), также не изменились.
При дальнейшем перемещении в том же направлении контролируемое изделие 16, оставаясь в зоне действия электрического поля 20 и электромагнитного поля 21 (19), выходит из зоны действия электромагнитного поля 19 (21). После чего генератор 12 по-прежнему продолжает оставаться в состоянии срыва генерации электрических колебаний, в результате уровень напряжения U1 на выходе порогового элемента 13 и на входе инвертора 14 не изменяется. Поэтому напряжения в остальных точках схемы датчика и состояния диаграмм, приведенных на фиг.4, установившиеся до момента выхода контролируемого изделия 16 из зоны действия электромагнитного поля 19 (21), также не изменились.
Затем контролируемое изделие 16, оставаясь в зоне действия электромагнитного поля 21 (19), выходит из зоны действия электрического поля 20. После чего мультивибратор 1 снова переходит из режима генерации электрических колебаний в заторможенное состояние, т.е. в исходное состояние, при котором на его выходе, входе и выходе детектора 3 устанавливаются напряжения с уровнями логического “0”. При этом на выходе порогового элемента 4 устанавливается напряжение U2 с уровнем логического “0”, которое подается на первый вход логического элемента 5. Так как на первом и втором входах логического элемента 5 установлены соответственно напряжения U2 и U3 с уровнями логического “0”, на его выходе и выходной клемме 6 продолжает присутствовать напряжение U4 с уровнем логического “0”. Т.е. при этом формирования импульса напряжения U4 с уровнем логической “1” на выходной клемме 6, несущего информацию о контроле металлического изделия, не происходит.
И на последнем отрезке времени своего перемещения контролируемое изделие 16 выходит за пределы действия электромагнитного поля 21 (19). После чего генератор 12 переходит в режим генерации электрических колебаний, т.е. в исходное состояние. В результате пороговый элемент 13 также переключается в исходное состояние, при котором на его выходе и на входе инвертора 14 устанавливается напряжение U1 с уровнем логического “0”. Под действием нулевого уровня этого напряжения на выходе инвертора 14 устанавливается напряжение U3 с уровнем логической “1”. Но на выход логического элемента 5 и на выходную клемму 6 уровень логической “1” напряжения U3 не проходит, так как на его первом входе с выхода порогового элемента 4 установлено напряжение U2 с уровнем логического “0”, запрещающее его прохождение.
Следовательно, при прохождении в радиальном направлении по стрелке 17 (18) контролируемого металлического изделия 16 относительно чувствительной поверхности датчика на выходной клемме 6 формирования потенциального сигнала напряжения U4 с уровнем логической “1”, несущего информацию о его контроле, не происходит.
В случае введения контролируемого металлического изделия 16 в осевом направлении по стрелке 22, т.е. вдоль оси симметрии емкостного чувствительного элемента 2 и параллельно чувствительной поверхности датчика, оно входит последовательно в зоны действия электромагнитных полей 19 (21) и 21 (19). При этом им вносится существенное затухание в колебательный контур генератора 12. В результате генератор 12 переходит в режим срыва генерации электрических колебаний, а пороговый элемент 13 переключается в другое устойчивое состояние, при котором на его выходе и на входе инвертора 14 устанавливается напряжение U1 с уровнем логической “1”. Под действием уровня логической “1” этого напряжения на выходе инвертора 14 и на втором входе логического элемента 5 устанавливается напряжение U3 с уровнем логического “0”, которое подтверждает присутствие на выходе логического элемента 5 и на выходной клемме 6 напряжения U4 с уровнем логического “0”.
Затем через некоторый промежуток времени контролируемое изделие 16, оставаясь в зонах действия электромагнитных полей 19, 21, входит в зону действия электрического поля 20 и образует с ним электрический конденсатор. Значение электрической емкости образованного таким образом конденсатора увеличивается до такого уровня, при котором происходит возбуждение мультивибратора 1 и переход его в режим генерации электрических колебаний. Выходные импульсы мультивибратора 1 преобразуются детектором 3 в постоянное напряжение с уровнем логической “1”, которое превышает пороговый уровень напряжения триггера порогового элемента 4. При этом последний переключается в другое устойчивое состояние, при котором на его выходе устанавливается напряжение U2 с уровнем логической “1”, которое подается на первый вход логического элемента 5. Но на выход логического элемента 5 и на выходную клемму 6 уровень логической “1” напряжения U2 не проходит, так как на его втором входе с выхода инвертора 14 установлено напряжение U3 с уровнем логического “0”, запрещающее его прохождение. Поэтому на выходе логического элемента 5 и на выходной клемме 6 продолжает присутствовать напряжение U4 с уровнем логического “0” (см. фиг.4).
Далее контролируемое изделие 16, оставаясь в зонах действия электромагнитных полей 19, 21 и двигаясь в обратном направлении, т.е. противоположном направлении стрелки 22 в свое исходное положение, выходит из зоны действия электрического поля 20. После чего мультивибратор 1 переходит из режима генерации электрических колебаний в заторможенное состояние, т.е. в исходное состояние, при котором на его выходе, входе и выходе детектора 3 устанавливаются напряжения с уровнями логического “0”. При этом на выходе порогового элемента 4 устанавливается напряжение U2 с уровнем логического “0”, которое подается на первый вход логического элемента 5. Так как на обоих входах логического элемента 5 установлены соответственно напряжения U2 и U3 с уровнями логического “0”, на его выходе и выходной клемме 6 продолжает присутствовать напряжение U4 с уровнем логического “0”. В результате чего формирования импульса напряжения U4 с уровнем логической “1” на выходной клемме 6, несущего информацию о контроле металлического изделия, не происходит.
И на последнем отрезке времени своего перемещения в обратном направлении стрелки 22 в свое исходное положение контролируемое изделие 16 выходит за пределы действия электромагнитных полей 21 (19) и 19 (21). После чего генератор 12 переходит в режим генерации электрических колебаний, т.е. в исходное состояние. В результате пороговый элемент 13 также переключается в исходное состояние, при котором на его выходе и на входе инвертора 14 устанавливается напряжение U1 с уровнем логического “0”. Под действием нулевого уровня этого напряжения на выходе инвертора 14 устанавливается напряжение U3 с уровнем логической “1”, которое подается на второй вход логического элемента 5. Но на его выход и на выходную клемму 6 уровень логической “1” напряжения U3 не проходит, так как на первом входе логического элемента 5 с выхода порогового элемента 4 установлено напряжение U2 с уровнем логического “0”, запрещающее его прохождение. При этом на выходе логического элемента 5 и на выходной клемме 6 продолжает присутствовать напряжение U4 с уровнем логического “0”.
Следовательно, при перемещении контролируемого металлического изделия 16 относительно чувствительной поверхности датчика в осевом направлении по стрелке 22 и обратно в свое исходное положение на выходной клемме 6 формирования потенциального сигнала напряжения U4 с уровнем логической “1”, несущего информацию о его контроле, не происходит.
Таким образом, в рассмотренном режиме работы датчика сигнал на его выходной клемме 6 однозначно соответствует потенциальному информационному сигналу, несущему информацию о селективном контроле неметаллического изделия, а потенциальный сигнал о контроле металлического изделия, находящегося в зоне действия чувствительного элемента датчика, на выходной клемме 6 при этом не отрабатывается, чем и обеспечивается селективность (избирательность) датчика в отношении неметаллических контролируемых изделий.
Повышение надежности работы датчика при случайном попадании в зону действия электрического поля 20 посторонних металлических предметов, когда датчик находится в исходном положении, а контролируемое им изделие – за пределами действия его чувствительного элемента, происходит следующим образом.
При попадании в зону действия чувствительного элемента датчика постороннего металлического предмета происходит последовательное прохождение им сначала электромагнитного поля 19 (21), а затем электрического поля 20. При перемещении постороннего металлического предмета в радиальном или осевом направлениях пороговыми элементами 13 и 4 формируются соответственно ложные импульсы напряжений U1 и U2 с уровнями логической “1”. Первый импульс напряжения U1 подается на инвертор 14, под действием которого на его выходе формируется импульс напряжения U3 с уровнем логического “0”, который подается на второй вход логического элемента 5. При этом второй импульс напряжения U2 с уровнем логической “1” подается на первый вход логического элемента 5, но на его выход и на выходную клемму 6 он не проходит, и на выходной клемме 6 продолжает присутсвовать напряжение U4 с уровнем логического “0”, так как на второй вход логического элемента 5 подан с выхода инвертора 14 импульс напряжения U3 с уровнем логического “0”, блокирующий его прохождение. Таким образом, на выходе логического элемента 5 устраняются ложные срабатывания, и на выходной клемме 6 формирования ложных импульсов напряжения от посторонних металлических предметов не происходит.
Формула изобретения
Селективный датчик контроля изделий, содержащий емкостной чувствительный элемент, выполненный в виде токопроводящей пластины, последовательно соединенные мультивибратор, к входу которого подключен емкостной чувствительный элемент, детектор, первый пороговый элемент, отличающийся тем, что, с целью обеспечения селективности датчика к неметаллическим изделиям путем устранения реагирования его на металлические изделия и повышения надежности работы путем устранения его ложных срабатываний от посторонних металлических предметов, в него введены индуктивный чувствительный элемент, выполненный в виде первой и второй катушек индуктивности, соединенных между собой последовательно и согласно и размещенных в кольцевых пазах открытых торцов соответственно первого и второго ферритовых сердечников, последовательно соединенные генератор электрических колебаний, к цепям колебательного контура которого подключен индуктивный чувствительный элемент, второй пороговый элемент, инвертор, а также логический элемент 2И, первый и второй входы которого подключены соответственно к выходам первого порогового элемента и инвертора, а его выход является выходом датчика, при этом емкостной чувствительный элемент любой геометрической формы и катушки индуктивности индуктивного чувствительного элемента, между которыми помещен емкостной чувствительный элемент, установлены вдоль прямой линии и образуют чувствительный элемент датчика, а одна из плоских поверхностей емкостного чувствительного элемента и плоскости открытых торцов ферритовых сердечников установлены в одной плоскости, направлены в одну сторону и образуют чувствительную поверхность датчика, причем дальности действия электромагнитных полей у открытых торцов ферритовых сердечников вдоль их осей симметрии, перпендикулярных плоскостям их открытых торцов, превышают дальность действия электрического поля емкостного чувствительного элемента вдоль его симметрии, перпендикулярной его плоским поверхностям.
РИСУНКИ
|
|