|
(21), (22) Заявка: 2007117034/28, 07.05.2007
(24) Дата начала отсчета срока действия патента:
07.05.2007
(46) Опубликовано: 10.02.2009
(56) Список документов, цитированных в отчете о поиске:
ИБРАГИМОВ Х.И., КОРОЛЬКОВ В.А. Работа выхода электрона в физико-химических исследованиях. – М.: Интернет-Инжиниринг, 2002, с.127-128. RU 2250527 C2, 20.04.2005. RU 2008659 C1, 28.02.1994. SU 1798737 A1, 28.02.1993. SU 1770883 A1, 23.10.1992. SU 1681209 A1, 30.09.1991. SU 316000 A, 29.11.1971.
Адрес для переписки:
607183, Нижегородская обл., г. Саров, ул. Курчатова, 3, оф.100, ООО “СИТИС”, креативному директору
|
(72) Автор(ы):
Салем Роберт Рихардович (RU)
(73) Патентообладатель(и):
Инновационный технический центр Общество с ограниченной ответственностью “СИТИС” (RU)
|
(54) СПОСОБ ОПРЕДЕЛЕНИЯ РАБОТЫ ВЫХОДА ЭЛЕКТРОНА В ВАКУУМ (ВАРИАНТЫ)
(57) Реферат:
Изобретение относится к электрохимии и может быть использовано для определения работы выхода электрона из проводников в вакуум в гальванической ячейке. Способ заключается в размещении в рабочей емкости 2 исследуемого проводника 5 и проводника сравнения 4, замыкании проводников 4 и 5 на внешнюю электрическую цепь с последующим измерением разности потенциалов между ними после достижения динамического равновесия их электрохимических параметров. Рабочую емкость 2 заполняют жидкой средой 3, инертной к материалам проводников 4 и 5, а работу выхода электрона в вакуум материала исследуемого проводника 5 определяют из теоретической закономерности, связывающей величину измеренной разности потенциалов с такими характеристиками жидкой среды 3 для термодинамических условий реализации способа, как дипольный момент, поляризуемость и энергия сольватации электрона. Второй вариант реализации способа определения работы выхода электрона в вакуум заключается в размещении в рабочей емкости 2 исследуемого проводника 5 и проводника сравнения 4, замыкании проводников 4 и 5 на внешнюю электрическую цепь с последующим измерением разности потенциалов между ними после достижения динамического равновесия их электрохимических параметров, при этом в рабочую емкость 2 одновременно с исследуемым проводником 5 и проводником сравнения 4 устанавливают вспомогательный проводник 11, рабочую емкость 2 заполняют жидкой средой 3, инертной к материалам всех проводников, а перед замыканием электрической цепи между исследуемым проводником 5 и проводником сравнения 4 замыкают на внешнюю электрическую цепь исследуемый 5 и вспомогательный 11 проводники с последующим принудительным достижением динамического равновесия их электрохимических параметров, которое контролируют по исчезновению тока между ними. Работу выхода электрона в вакуум материала исследуемого проводника 5 определяют из теоретической закономерности, связывающей величину разности потенциалов между исследуемым проводником 5 и проводником сравнения 4 с такими характеристиками жидкой среды для термодинамических условий реализации способа, как дипольный момент, поляризуемость и энергия сольватации электрона. Изобретение обеспечивает существенное упрощение способа определения работы выхода электрона в вакуум из отдельного проводника, увеличение производительности способа с сохранением точности не хуже, чем в методе Кельвина-Зисмана, возможность определения разности работ выхода электрона в вакуум из двух отдельных проводников с точностью, максимально приближенной к теоретическому значению. 2 н. и 4 з.п. ф-лы, 2 ил., 2 табл.
Изобретение относится к физике твердого тела, а точнее к электрохимии гетерогенных реакций, и может быть использовано как в фундаментальных науках, так и, например, для определения работы выхода электрона в вакуум из проводников в электролитической ячейке.
Известны многочисленные способы определения работы выхода электрона, см. Поверхностные свойства твердых тел. Под ред. М.Грина. М.: Мир, 1972 г. Методы и способы определения работы выхода электрона, основанные на таких физических явлениях, как:
– термоэлектронная эмиссия;
– фотоэффект;
– холодная эмиссия;
– поверхностная ионизация;
– контактная разность потенциалов.
К недостаткам вышеприведенных способов определения работы выхода электрона из проводников можно отнести достаточную аппаратную сложность самих установок, а также технологическую сложность и длительность проведения работ. Сложность работ вытекает из самих физических эффектов и известных теоретических предпосылок, на которых они основаны, что и отражено в известной работе, см. классификацию методов и способов – с.55-59: Х.И.Ибрагимов, В.А.Корольков. Работа выхода электрона в физико-химических исследованиях. М.: Интернет-Инжиниринг, 2002 г. – 526 с.
Наиболее близким к заявляемому способу по технической сущности и достигаемому результату является известный и в настоящее время наиболее признанный способ определения работы выхода электрона в вакуум (способ Кельвина-Зисмана, см. с.127-128: Х.И.Ибрагимов, В.А.Корольков. Работа выхода электрона в физико-химических исследованиях. М.: Интернет-Инжиниринг, 2002 г. – 526 с.) путем измерения контактной разности потенциалов (КРП), основанный на том, что два металлических проводника А (исследуемый проводник) и Б (проводник сравнения), помещенные в вакуум, образуют плоский конденсатор емкостью С. В силу разной природы проводников А и Б между ними возникает разность потенциалов и заряд Q, который при отсутствии внешнего напряжения равен:

Если к проводникам А и Б, помещенным в вакуум, через внешнюю систему управления приложить разность потенциалов VE, то тогда Принудительное (внешнее) изменение емкости конденсатора системой управления на величину С (изменение расстояния между проводниками) приводит к изменению его заряда на величину Q:

Физическая суть способа Кельвина-Зисмана заключается в том, что если системой контроля, управления и регистрации электрических и других технических характеристик проводников А и Б, образующих конденсатор и замкнутых через внешнюю цепь, подобрать величину VE так, чтобы исчез поток заряда при принудительном изменении его емкости, то есть, чтобы Q стало равным нулю, то тогда 
Контроль изменения С проводят при периодическом механическом колебании одной из пластин конденсатора относительно другой. При этом поток зарядов Q принимает форму переменного тока, который детектируется и усиливается.
Подобранную экспериментально вышеизложенным способом величину -VE принято называть контактной разностью потенциалов проводников А и Б, которая при умножении на заряд электрона численно (в [эВ]) отражает разницу работ выхода электрона в вакуум проводников А и Б. Точность метода – ±0,001 эВ, см. с.128: Х.И.Ибрагимов, В.А.Корольков. Работа выхода электрона в физико-химических исследованиях. М.: Интернет-Инжиниринг, 2002 г. – 526 с.
К основным недостаткам этого известного способа определения работы выхода электрона в вакуум можно отнести:
– достаточную сложность экспериментальной установки и длительность технологического цикла работ, вытекающие из требования размещения проводников А и Б в рабочей емкости с достаточно глубоким вакуумом;
– практическую невозможность избавления от адсорбции некоторых газов и паров воды на поверхность исследуемого проводника в объеме вакуумированной емкости, которые могут приводить иногда к резким изменениям величин работ выхода электрона для одного и того же металла, что достаточно убедительно показано в справочнике, см.: Фоменко B.C., Подчерняева И.А. Эмиссионные и адсорбционные свойства веществ и материалов. М.: Атомиздат, 1975. – 310 с.;
– возникновение так называемого «дробового эффекта» (поток зарядов Q принимает форму переменного тока) вблизи нуля детектируемого и усиливаемого в эксперименте переменного тока, проявление которого накладывает ограничения на точность измерения величины контактной разности потенциалов проводников, а значит и на величину работы выхода электрона в вакуум конкретного проводника А, если заранее известна работа выхода электрона в вакуум для проводника Б.
Задачей настоящего изобретения является существенное упрощение способа определения работы выхода электрона в вакуум, увеличение его производительности с сохранением точности определения.
При использовании настоящего изобретения достигается следующий технический результат:
– возможность реализации способа в стандартных условиях: температура – 298,15К (25°С), давление атмосферы – 101,3 кПа (760 мм рт.ст.) – рабочая емкость не вакуумируется;
– многократное увеличение производительности способа – сокращается время определения работы выхода электрона в вакуум для одного проводника;
– отсутствует явление так называемого «дробового эффекта» по току, что обеспечивает возможность регистрации скачков потенциалов, а значит и работы выхода электрона с погрешностью не хуже, чем в способе Кельвина – Зисмана – ±0,001 эВ.
Для решения указанной задачи и достижения технического результата в известном способе определения работы выхода электрона в вакуум, заключающемся в размещении в рабочей емкости исследуемого проводника и проводника сравнения, замыкании проводников на внешнюю электрическую цепь с последующим измерением разности потенциалов между ними после достижения динамического равновесия их электрохимических параметров, согласно изобретению рабочую емкость заполняют жидкой средой, инертной к материалам проводников, а работу выхода электрона в вакуум материала исследуемого проводника определяют из теоретической закономерности, связывающей величину разности потенциалов с такими характеристиками жидкой среды для термодинамических условий реализации способа, как дипольный момент, поляризуемость и энергия сольватации электрона.
Для определения работы выхода электрона в вакуум предложена теоретическая закономерность общего вида:

где
We M/V – работа выхода электрона из исследуемого проводника в вакуум;
е – заряд электрона;
 M/S – скачек потенциала на фазовой границе исследуемый проводник – среда S в точке нулевого заряда;
P0 S, S – соответственно дипольный момент молекул среды S и поляризуемость молекул среды S;
– энергия сольватации электрона (работа переноса электрона из вакуума в среду S с последующей реорганизацией диполей среды при образовании потенциальной ямы для электрона). Способ может быть реализован в стандартных условиях при заполнении рабочей емкости водой, а теоретическая закономерность при этом имеет вид:

где
We M/V – работа выхода электрона из исследуемого проводника в вакуум, [эВ] (внесистемная единица измерения);
е – заряд электрона;
 M/ВОДА – измеренная экспериментально величина разности потенциалов между исследуемым проводником и проводником сравнения (в условиях реализации между ними динамического равновесия их электрохимических параметров по току – точка нулевого заряда), численно равная скачку потенциала на фазовой границе исследуемый проводник – вода в случае, когда в качестве проводника сравнения используется нормальный водородный электрод, потенциал которого в электрохимии принимается за нуль, а исследуемый проводник инертен к воде, [В];
P0 ВОДА -, ВОДА – соответственно дипольныи момент молекул воды – [СГЭСq×см] и поляризуемость молекул воды – [см3], численные значения которых известны для стандартных условий реализации способа (в системе измерения Гаусса);
6,242×1011 – коэффициент, переводящий размерность энергии из [эрг] в [эВ];
А – известная для стандартных условий аддитивная постоянная воды, представляющая собой работу переноса электрона из вакуума в воду, которая, в свою очередь, равна сумме работ по преодолению сил поверхностного натяжения на границе вакуум
вода и сил межмолекулярного взаимодействия воды с образованием потенциальной ямы электрона (-2,87 эВ) относительно нормального водородного электрода, см. с.138-139: Р.Р.Салем. Физическая химия: Начала теоретической электрохимии. – М.: КомКнига, 2005. – 320 с.
Согласно второму варианту указанные задача и технический результат достигаются тем, что в известном способе определения работы выхода электрона в вакуум, заключающемся в размещении в рабочей емкости исследуемого проводника и проводника сравнения, замыкании проводников на внешнюю электрическую цепь с последующим измерением разности потенциалов между ними после достижения динамического равновесия их электрохимических параметров, согласно изобретению в рабочую емкость одновременно с исследуемым проводником и проводником сравнения устанавливают вспомогательный проводник, рабочую емкость заполняют жидкой средой, инертной к материалам всех проводников, а перед замыканием электрической цепи между исследуемым проводником и проводником сравнения замыкают на внешнюю электрическую цепь исследуемый и вспомогательный проводники с последующим принудительным достижением динамического равновесия их электрохимических параметров, которое контролируют по исчезновению тока между ними, при этом работу выхода электрона в вакуум материала исследуемого проводника определяют из теоретической закономерности, связывающей величину разности потенциалов между исследуемым проводником и проводником сравнения с такими характеристиками жидкой среды для термодинамических условий реализации способа, как дипольный момент, поляризуемость и энергия сольватации электрона.
Для определения работы выхода электрона в вакуум предложена теоретическая закономерность общего вида:

где
Wе M/V – работа выхода электрона из исследуемого проводника в вакуум;
е – заряд электрона;
– разность потенциалов между исследуемым проводником и проводником сравнения (в условиях принудительного поддержания потенциала нулевого заряда на исследуемом проводнике) в случае, когда в качестве проводника сравнения используется любой проводник, скачек потенциала на фазовой границе со средой S которого известен для термодинамических условий реализации способа относительно выбранного уровня отсчета (например, относительно вакуума);
P0 S, S – соответственно дипольный момент молекул среды S и поляризуемость молекул среды S, численные значения которых известны для термодинамических условий реализации способа;
Б – известный скачек потенциала на фазовой границе любого проводника сравнения – среда S для термодинамических условий реализации способа относительно выбранного уровня отсчета (например, относительно вакуума);
– энергия сольватации электрона.
Способ может быть реализован в стандартных условиях при заполнении рабочей емкости водой, а работу выхода электрона в вакуум определяют из теоретической закономерности:

где
We M/V – работа выхода электрона из исследуемого проводника в вакуум, [эВ] (внесистемная единица измерения);
е – заряд электрона;

– измеренная экспериментально величина разности потенциалов между исследуемым проводником и проводником сравнения (в условиях принудительного поддержания потенциала нулевого заряда на исследуемом проводнике) в случае, когда в качестве проводника сравнения используется любой проводник, скачек потенциала на фазовой границе с водой которого известен для стандартных условий реализации способа относительно, например, нормального водородного электрода, чей потенциал в электрохимии принимается за нуль, а исследуемый проводник инертен к воде, [В];
P0 ВОДА, ВОДА – соответственно дипольный момент молекул воды – [СГЭСq×см] и поляризуемость молекул воды – [см3], численные значения которых известны для стандартных условий реализации способа (в системе измерения Гаусса);
6,242×1011 – коэффициент, переводящий размерность энергии из [эрг] в [эВ];
Б – известный скачек потенциала на фазовой границе любого проводника сравнения – вода для стандартных условий реализации способа относительно, например, нормального водородного электрода в случае, когда в качестве проводника сравнения выбран не нормальный водородный электрод, [В];
А – известная для стандартных условий аддитивная постоянная воды, представляющая собой работу переноса электрона из вакуума в воду, которая, в свою очередь, равна сумме работ по преодолению сил поверхностного натяжения на фазовой границе вакуум-вода ( ) и сил межмолекулярного взаимодействия воды с образованием потенциальной ямы электрона (-2,87 эВ) относительно нормального водородного электрода.
Размещение в рабочей емкости вблизи друг друга исследуемого проводника и проводника сравнения обеспечивает принципиальную возможность проведения исследования физических характеристик проводников в среде, ограниченной полостью рабочей емкости.
Заполнение рабочей емкости жидкой средой, замыкание исследуемого проводника и проводника сравнения на внешнюю электрическую цепь с последующим измерением разности потенциалов между ними после достижения динамического равновесия их электрохимических параметров обеспечивает принципиальную возможность как самого контроля и регистрации известной реакции проводников на сам факт замыкания – проявление известного технического эффекта выравнивания зарядов проводников во времени (достижение динамического равновесия их электрохимических параметров), так и последующее измерение разности потенциалов между ними.
Заполнение рабочей емкости жидкой средой, инертной к материалам проводников, обеспечивает отсутствие химических реакций на фазовых границах проводник – гомогенная среда в термодинамических условиях реализации способа, а также возможность измерения разности потенциалов между проводниками в жидкой среде.
Неразрывная совокупность таких действий, как измерение разности потенциалов между исследуемым проводником в точке нулевого заряда и проводником сравнения, заполнение рабочей емкости жидкой средой, у которой такие характеристики, как дипольный момент, поляризуемость и энергия сольватации электрона в термодинамических условиях реализации способа известны априори, обеспечивают такой сверхсуммарный технический эффект, как возможность определения работы выхода электрона в вакуум материала исследуемого проводника для любых термодинамических условий реализации способа (расширение технологических возможностей с обеспечением заявленной точности – ±0,001 эВ).
Общий вид теоретической закономерности, смотри выражение (1).
Практически важным следствием из вышеприведенной теоретической закономерности (1) является возможность ее применения и, например, для стандартных условий с одновременным достижением заявленного технического результата – упрощение реализации способа с сохранением заявленной точности, повышение производительности.
Возможность заполнения рабочей емкости такой гомогенной жидкой средой, как вода, для которой в стандартных условиях реализации способа надежно известны дипольный момент, поляризуемость и энергия сольватации электрона, обеспечивает еще большее усиление такого технического результата, как упрощение реализации способа и, как следствие, повышение его производительности с обеспечением заявленной точности.
Вид теоретической закономерности для стандартных условий в случае применения в качестве среды гальванической ячейки воды, а в качестве проводника сравнения – нормального водородного электрода, – см. выражение (2).
Во втором варианте способа определения работы выхода электрона в вакуум одновременно с исследуемым проводником и проводником сравнения в рабочую емкость устанавливают вспомогательный проводник, что позволяет обеспечить заявленную точность определения в условиях возможности допуска некоторого количества трудно выводимых растворенных газов в жидкой среде (что и упрощает способ).
Неразрывная совокупность таких действий, как установка в рабочую емкость одновременно с исследуемым проводником и проводником сравнения вспомогательного проводника, заполнение рабочей емкости жидкой средой, инертной к материалам всех проводников, а перед замыканием электрической цепи между исследуемым проводником и проводником сравнения замыкание на внешнюю электрическую цепь исследуемого и вспомогательного проводников с последующим принудительным достижением динамического равновесия их электрохимических параметров, контролируемое по исчезновению тока между ними, обеспечивает дальнейшее упрощение способа за счет снижения требований по количеству газовых примесей в жидкой среде в термодинамических условиях реализации способа. Замыкание на внешнюю электрическую цепь исследуемого и вспомогательного проводников с последующим принудительным достижением динамического равновесия их электрохимических параметров по току (ток равен нулю) позволяет компенсировать средствами внешнего управления паразитный потенциал, возникающий на исследуемом проводнике за счет адсорбции на нем растворенных в жидкой среде газов, что и обеспечивает очистку проводника от них и, как следствие, возможность достижения такого состояния поверхности исследуемого проводника, которое в электрохимии принято называть потенциалом (точкой) нулевого заряда.
Неразрывная совокупность таких действий, как измерение разности потенциалов между исследуемым проводником в точке нулевого заряда и проводником сравнения, заполнение рабочей емкости жидкой средой, у которой такие характеристики, как дипольный момент, поляризуемость и энергия сольватации электрона в термодинамических условиях реализации способа известны априори, обеспечивают такой сверхсуммарный технический эффект, как возможность определения работы выхода электрона в вакуум материала исследуемого проводника для любых термодинамических условий реализации способа (дальнейшее расширение технологических возможностей с обеспечением заявленной точности при допуске в жидкости трудно выводимых газовых примесей).
В общем случае теоретическая закономерность второго варианта реализации способа, когда в качестве проводника сравнения выбран не нормальный водородный электрод, приведена выше – см. выражение (3).
Практически важным следствием из вышеприведенной теоретической закономерности (3) является возможность ее применения и для стандартных условий в условиях использования в качестве проводника сравнения иного известного проводника (не нормального водородного электрода) с одновременным достижением заявленного технического результата – упрощение реализации способа, повышение производительности с сохранением заявленной точности (отсутствует переменный ток).
Возможность заполнения рабочей емкости такой жидкой средой, как вода с увеличенной концентрацией газовых компонентов воздуха, для которой в стандартных условиях реализации способа надежно известны дипольный момент, поляризуемость и энергия сольватации электрона, обеспечивает еще большее усиление такого технического результата, как максимальное упрощение реализации способа, повышение его производительности с обеспечением заявленной точности. Вид теоретической закономерности для стандартных условий в случае применения в качестве среды гальванической ячейки воды с некоторым количеством газовых примесей, а в качестве проводника сравнения – иной известный проводник сравнения, см. выражение (4).
Заявляемый способ определения работы выхода электрона в вакуум реализует важный дополнительный технический эффект – возможность определения разницы работ выхода электрона в вакуум из двух металлов M1 и М2, которая не зависит от фактических электрохимических характеристик жидкой среды, используемой в экспериментах. Иными словами – точность определяемой предлагаемым способом величины зависит только от условий соблюдения в экспериментах идентичности жидкой среды как при работе с исследуемым проводником M1, так и с исследуемым проводником М2, что при работе с электролитической ячейкой в нормальных условиях, практически, трудностей не вызывает и обеспечивает реализацию заявленного совокупного технического результата, так как при этом сама величина не зависит от абсолютных значений величин параметров контактирующей с проводниками M1 и М2 одной и той же конкретной жидкой среды (иллюстрацию вышеприведенного см. ниже).

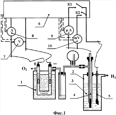
На фиг.1 и 2 представлены примеры возможных принципиальных схем стендов, реализующие заявляемые варианты способа определения работы выхода электрона в вакуум, где:
1 – электролизер, предназначенный для получения в условиях эксперимента чистого водорода;
2 – рабочая емкость;
3 – жидкая среда, например вода, энергия сольватации электрона, дипольный момент и поляризуемость молекул которой известны для термодинамических условий реализации способа, например стандартных условий;
4 – проводник сравнения, например нормальный платиновый водородный электрод, омываемый газообразным водородом в процессе проведения работ;
5 – исследуемый проводник, инертный к жидкой среде 3, работа выхода электрона в вакуум из которого определяется в конкретном эксперименте;
6 – система контроля, управления и регистрации электрических и других технических характеристик исследуемого проводника, проводника сравнения и вспомогательного проводника, а также вспомогательных технических средств, например электролизера 1 и реохорда системы контроля 6;
7 – вольтметр системы электропитания электролизера 1 со своей системой контроля, управления и регистрации напряжения, [В];
8 – амперметр системы электропитания электролизера 1 со своей системой контроля, управления и регистрации тока, [А];
9 – микроамперметр со своей системой контроля и регистрации тока между проводниками 4, 5 и 11, [мкА];
10 – милливольтметр со своей системой контроля и регистрации напряжения между проводниками 4 и 5 (с входным сопротивлением более 106 Ом – с целью увеличения точности измерений, [мВ];
11 – вспомогательный электрод инертный к среде 3 (воде), например платиновый;
K1, K2 – ключи размыкатели электрических цепей системы 6 контроля и управления;
К3 – подвижная клемма реохорда системы 6 контроля и управления.
Заявленные варианты способа определения работы выхода электрона в вакуум реализуются следующим образом.
Предварительно подготовив к работе электролизер 1, рабочую емкость 2 и жидкую среду (воду) 3, проводник сравнения 4 (нормальный водородный электрод) и исследуемый проводник 5 размещают в рабочей емкости 2 вблизи друг друга на расстоянии от 5 до 15 мм. Проводники 4 и 5 замыкают между собой на внешнюю цепь через систему 6 контроля, управления и регистрации их электрических и других технических характеристик согласно схеме, приведенной на фиг.1. Начальное положение контактных ключей К1 и К2 – разомкнуто.
В рабочую емкость 2 заливают жидкую среду 3, например дистиллированную воду, энергия сольватации электрона, дипольный момент и поляризуемость молекул которой надежно известны для стандартных условий реализации способа. Вода 3 после ее заливки в рабочую емкость 2 должна покрывать как платиновую пластинку проводника сравнения 4 с предварительно нанесенной на нее платиновой чернью, так и исследуемый проводник 5.
Подключив электролизер 1 к внутреннему источнику электроэнергии системы 6 контроля и управления (на фиг.1 не показан), соблюдая полярность, указанную на фиг.1, по показаниям вольтметра 7 и амперметра 8 обеспечивают производительность генерации газообразного водорода, достаточную для функционирования нормального водородного электрода 4.
Продувкой водорода через рабочую емкость 2 и воду 3 достигают требуемого уровня чистоты по количеству компонентов воздуха в них.
Время предварительной прокачки водорода через рабочую емкость 2 определяется чистотой выходящего из нее водорода – в практике оно определяется экспериментально и зависит от конкретной геометрии гальванической ячейки.
Далее ключом К1 замыкают исследуемый проводник 5 на проводник сравнения 4. Включенным последовательно в электрическую цепь микроамперметром 9 системы 6 контроля и управления контролируют бросок тока в цепи (параметр цепи), изменяющийся во времени от некоторого максимального значения до нуля. Физически указанный процесс связан с тем, что если два проводника с разными работами выхода электрона в вакуум при одинаковой температуре находятся в электрическом контакте, то электроны будут течь в одном направлении, пока не будет достигнуто динамическое равновесное состояние, при котором уровни Ферми двух проводников станут одинаковыми. Другими словами, электрохимические потенциалы электронов в этих проводниках должны стать равными, ток в цепи через некоторое время исчезнет, а микроамперметр 9 покажет нулевое значение. Направление тока может быть любым, что и определит знак (плюс или минус) потенциала нулевого заряда между исследуемым проводником 5 и средой 3 относительно проводника сравнения 4.
После исчезновения тока между проводниками 4 и 5, размыкая электрическую цепь ключом К1 и замыкая электрическую цепь ключом К2, милливольтметром 10 системы 6 контроля и управления контролируют и регистрируют так называемый потенциал нулевого заряда на границе фаз исследуемый проводник – среда (вода), то есть величину  M/ВОДА.
Далее работу выхода электрона из исследуемого проводника в вакуум определяют из теоретической закономерности:

где We M/V – работа выхода электрона из исследуемого проводника в вакуум, [эВ] (внесистемная единица измерения);
е – заряд электрона;
 M/ВОДА – измеренная экспериментально величина разности потенциалов между исследуемым проводником и проводником сравнения (в условиях реализации между ними динамического равновесия их электрохимических параметров по току – точка нулевого заряда), численно равная скачку потенциала на фазовой границе исследуемый проводник – вода в случае, когда в качестве проводника сравнения используется нормальный водородный электрод, потенциал которого в электрохимии принимается за нуль, а исследуемый проводник инертен к воде, [В];
P0 ВОДА, ВОДА – соответственно дипольныи момент молекул воды – [СГЭСq×см] и поляризуемость молекул воды – [см3], численные значения которых известны для стандартных условий реализации способа (в системе измерения Гаусса);
6,242×1011 – коэффициент, переводящий размерность энергии из [эрг] в [эВ];
А – известная для стандартных условий аддитивная постоянная воды, представляющая собой работу переноса электрона из вакуума в воду, которая, в свою очередь, равна сумме работ по преодолению сил поверхностного натяжения на границе вакуум
вода и сил межмолекулярного взаимодействия воды с образованием потенциальной ямы электрона (-2,87 эВ) относительно нормального водородного электрода.
Учитывая (см. Харт Э., Анбар М. Гидратированный электрон. М..: Атомиздат.1973, 280 с. E.J.Hart, M.Anbar The Hydraten Electron. Wiley-Interscience. New York, London, Sydney, Toronto), что для воды Ge(сольват.) ВОДА=-1,57 эВ,
Р0 ВОДА=1,8×10-18(СГСЭq×см), ВОДА=1,48×10-24(см3), а также, что в физической шкале потенциал нормального водородного электрода ниже потенциала электрона в вакууме на минус 4,44 В, вышеприведенное соотношение для воды в цифровых выражениях и размерности [эВ] получает следующий вид:

Для примера первого варианта реализации способа окончательно имеем:

Поскольку такие величины, как скачок потенциала на фазовой границе проводник-среда, работа выхода электрона в вакуум, потенциал нормального водородного электрода и энергия сольватированного электрона имеют разные уровни отсчета, а именно – уровень энергии нормального водородного электрода, уровень Ферми, уровень вакуума, поэтому в вышеприведенных аналитических закономерностях значения скачков потенциалов, обычно измеряемые по отношению к нормальному водородному электроду ( M/ВОДА, Б, ), и энергия сольватации электрона , обычно измеряемая по отношению к уровню электрона в вакууме, записаны по модулю.
Подстановка в окончательное выражение экспериментально измеренной величины  M/ВОДА исследуемого проводника 5 реализует поставленную задачу и технический результат – возможность определения работы выхода электрона в вакуум в гальванической ячейке наиболее простым на сегодняшний день технологическим способом.
При необходимости определения разности работ выхода электрона в вакуум для двух исследуемых проводников M1 и М2 предлагаемый способ допускает (см. фиг.2) последовательное определение работ выхода электрона в вакуум для каждого из исследуемых проводников M1 и М2 путем использования вспомогательного проводника 11, площадь которого (с целью уменьшения погрешности измерений) должна быть больше площади исследуемого проводника 5 примерно на порядок.
Реализуют второй вариант способа следующим образом.
В жидкую среду 3 (воду) рабочей емкости 2 дополнительно (относительно стенда, приведенного на фиг.1) вводят вспомогательный инертный к воде проводник 11, например платиновый, на расстоянии от 5 до 15 мм от проводников 4 и 5.
Вспомогательный проводник 11 замыкают на исследуемый проводник 5 и проводник сравнения 4 через источник постоянного напряжения системы 6 контроля и управления, а также внешнюю дополнительную систему контроля, управления и регистрации их электрических и других технических характеристик – ключи размыкатели электрических цепей К1 и К2 исходно разомкнуты, положение подвижной клеммы К3 реохорда системы 6 контроля и управления – случайное.
Ключом К1 замыкают исследуемый проводник 5 и вспомогательный проводник 11. Включенным последовательно в электрическую цепь микроамперметром 9 системы 6 контроля и управления контролируют бросок тока в цепи, установившаяся величина которого определяется случайным положением подвижного контакта К3 реохорда системы 6 контроля и управления.
Далее принудительно, перемещая подвижный контакт К3 реохорда системы 6 контроля и управления, добиваются такого его положения, когда ток, текущий через микроамперметр 9, исчезнет, то есть станет равным нулю. Иными словами, будет достигнуто динамическое равновесное состояние, при котором уровни Ферми двух проводников 5 и 11 станут одинаковыми (ток исчезнет, а значит возникнут условия для возможности измерения потенциала нулевого заряда на фазовой границе исследуемый проводник 5 (металлы M1 и М2) – вода.
Далее замыкают ключ К2, что обеспечивает контроль и измерение включенным параллельно милливольтметром 10 потенциала нулевого заряда между исследуемым проводником 5 и нормальным водородным электродом сравнения 4. Далее работу выхода электрона из исследуемого проводника в вакуум (металлы M1 и М2) определяют из теоретической закономерности, которая для стандартных условий и воды в общем случае имеет вид:

При этом в описанном примере второго варианта возможной реализации способа величина Б при вычислении работ выхода электрона в вакуум для проводников M1 и М2 принимается равной нулю, так как в качестве проводника сравнения сразу выбран нормальный водородный электрод.
Наличие величины Б в выражении (5) иллюстрирует случай, когда вместо нормального водородного электрода сравнения 4 возможно применение любого другого известного электрода сравнения, например, хлорсеребряного, каломельного, хингидронного и др. (априори известный параметр Б – введен в вышеприведенную аналитическую зависимость (5) для общности ее вида с выражениями (3) и (4)), для которых нет необходимости продувать водород через емкость 2, так как известная в электрохимии процедура использования других известных электродов сравнения иная. Необходимо исходно разделенные жидкие среды исследуемого проводника и иного не нормального водородного электрода сравнения соединить промежуточным сосудом с соляным мостиком для исключения их перемешивания.
Экспериментально определенные величины потенциалов нулевых зарядов для металлов M1 и М2 в одной и той же среде далее могут быть использованы для вычисления разницы работ выхода электрона из исследуемых металлов в вакуум по схеме:

Автор считает – приближенность определяемой предлагаемым способом величины к теоретической величине зависит только от условий соблюдения в экспериментах идентичности среды (S) как при работе с проводником M1, так и с проводником М2, что при работе с электролитической водной ячейкой в стандартных условиях трудностей не вызывает.
Предлагаемый метод допускает на уровне теории в жидкой среде S электролитической ячейки наличие некоторого количества трудно выводимых газообразных примесей, не влияющих на погрешность определяемой величины разности работ выхода электрона в вакуум из проводников M1 и М2 при условии, что данные газы инертны к вспомогательному проводнику и металлам M1 и М2.
С целью подтверждения физической адекватности предложенной теоретической закономерности для определения работы выхода электрона в вакуум из проводников в электролитической ячейке с ее помощью была проведена обработка известных экспериментальных данных из различных литературных источников, см. таблицы 1 и 2.
| Таблица 1. |
Разность потенциалов нулевых зарядов (незаряженный металл) ртути и висмута ( )Hg/Bi=( )Hg/S-( )Bi/S в нескольких растворителях,обладающих несхожими свойствами |
| Среда, S |
Вода |
ДМФ |
АН |
ДМСО |
МеОН |
EtOH |
ЭГ |
( )Hg/Bi, [В] |
0,18 |
0,18 |
0,175 |
0,19 |
0,18 |
0,19 |
0,19 |
| ДМФ – диметилформамид; АН – ацетонитрил; ДМСО -диметилсульфоксид; МеОН – метанол; EtOH – этанол; ЭГ – этиленгликоль |
| Таблица 2. |
Разность потенциалов нулевых зарядов (незаряженный металл) ртути и разных металлов ( )Hg/Me=( )Hg/S-( )Me/S в водных растворах поверхностно-инактивных веществ и в расплаве солей KCl и LiCl при температуре 450°С |
| Металл (Me) |
Ag |
Bi |
Cd |
Ga |
In |
Pb |
Sn |
Tl |
Zn |
| Среда (S) |
( )Hg/Me,[B] |
| Н2O |
0,47 |
0,18 |
0,54 |
0,51 |
0,46 |
0,37 |
0,18 |
0,51 |
0,46 |
| LiCl/KCl |
0,47 |
0,18 |
0,53 |
0,47 |
0,44 |
0,37 |
0,19 |
0,55 |
0,45 |
Анализ данных таблицы 1 показывает, что обратный пересчет известных экспериментальных данных по работам выхода электрона в вакуум висмута и ртути, а также использование в расчете известных дипольных моментов и поляризуемостей указанных различных сред дают практически совпадающие величины разности потенциалов нулевых зарядов висмута и ртути для нескольких жидких сред с существенно разными физическими характеристиками, что и подтверждает адекватность предложенной в материалах заявки теоретической связи между работой выхода электрона в вакуум материала проводника гальванической ячейки и параметрами ее жидкой среды.
Анализ данных таблицы 2 дает тот же вышеприведенный вывод даже для таких несхожих сред, как расплав солей при повышенной температуре и водные растворы инактивных к соответствующему металлу сред (малые отличия численных значений величин в столбцах таблицы 2).
Автор считает, что предложенная теоретическая закономерность для определения работы выхода электрона в вакуум для различных проводников в гальванической ячейке имеет фундаментальный смысл и существенно расширяет теоретическую электрохимию, позволяя объяснить многие известные экспериментальные данные, не вписывающиеся в использующиеся феноменологические закономерности, например закон Тафеля.
Заявляемый способ (два варианта) позволяет существенно упростить способ определения работы выхода электрона в вакуум и повысить его производительность как за счет возможности реализации способа в стандартных условиях, так и допустимости наличия растворенных газовых примесей в используемых жидких средах с погрешностью не хуже, чем в методе Кельвина-Зисмана.
Формула изобретения
1. Способ определения работы выхода электрона в вакуум, заключающийся в размещении в рабочей емкости исследуемого проводника и проводника сравнения, замыкании проводников на внешнюю электрическую цепь с последующим измерением разности потенциалов между ними после достижения динамического равновесия их электрохимических параметров, отличающийся тем, что рабочую емкость заполняют жидкой средой, инертной к материалам проводников, а работу выхода электрона в вакуум материала исследуемого проводника определяют из теоретической закономерности, связывающей величину разности потенциалов с такими характеристиками жидкой среды для термодинамических условий реализации способа, как дипольный момент, поляризуемость и энергия сольватации электрона.
2. Способ по п.1, отличающийся тем, что работу выхода электрона в вакуум определяют из теоретической закономерности общего вида

где – работа выхода электрона из исследуемого проводника в вакуум;
e – заряд электрона;
 M/S – скачок потенциала на фазовой границе исследуемый проводник – среда S в точке нулевого заряда (потенциал нулевого заряда);
P0 S, S – соответственно дипольный момент молекул среды S и поляризуемость молекул среды S;
GS e(сольват.) – энергия сольватации электрона.
3. Способ по п.1, отличающийся тем, что реализуют способ в стандартных условиях, рабочую емкость заполняют водой, а работу выхода электрона в вакуум определяют из теоретической закономерности:

где – работа выхода электрона из исследуемого проводника в вакуум, [эВ];
е – заряд электрона;
 М/ВОДА – измеренная экспериментально величина разности потенциалов между исследуемым проводником и проводником сравнения (в условиях реализации между ними динамического равновесия их электрохимических параметров по току – точка нулевого заряда), численно равная скачку потенциала на фазовой границе исследуемый проводник – вода в случае, когда в качестве проводника сравнения используется нормальный водородный электрод, потенциал которого в электрохимии принимается за нуль, а исследуемый проводник инертен к воде, [В];
Р0 ВОДА, ВОДА – соответственно дипольный момент молекул воды, [СГСЭq·см] и поляризуемость молекул воды, [см3], численные значения которых известны для стандартных условий реализации способа;
6,242·1011 – коэффициент, переводящий размерность энергии из [эрг] в [эВ];
А – известная для стандартных условий аддитивная постоянная воды, представляющая собой работу переноса электрона из вакуума в воду, которая, в свою очередь, равна сумме работ по преодолению сил поверхностного натяжения на границе вакуум – вода и сил межмолекулярного взаимодействия воды с образованием потенциальной ямы электрона (-2,87 эВ) относительно нормального водородного электрода.
4. Способ определения работы выхода электрона в вакуум, заключающийся в размещении в рабочей емкости исследуемого проводника и проводника сравнения, замыкании проводников на внешнюю электрическую цепь с последующим измерением разности потенциалов между ними после достижения динамического равновесия их электрохимических параметров, отличающийся тем, что в рабочую емкость одновременно с исследуемым проводником и проводником сравнения устанавливают вспомогательный проводник, рабочую емкость заполняют жидкой средой, инертной к материалам всех проводников, а перед замыканием электрической цепи между исследуемым проводником и проводником сравнения замыкают на внешнюю электрическую цепь исследуемый и вспомогательный проводники с последующим принудительным достижением динамического равновесия их электрохимических параметров, которое контролируют по исчезновению тока между ними, при этом работу выхода электрона в вакуум материала исследуемого проводника определяют из теоретической закономерности, связывающей величину разности потенциалов между исследуемым проводником и проводником сравнения с такими характеристиками жидкой среды для термодинамических условий реализации способа, как дипольный момент, поляризуемость и энергия сольватации электрона.
5. Способ по п.4, отличающийся тем, что работу выхода электрона в вакуум определяют из теоретической закономерности общего вида:

где – работа выхода электрона из исследуемого проводника в вакуум;
е – заряд электрона;
– разность потенциалов между исследуемым проводником и проводником сравнения (в условиях принудительного поддержания потенциала нулевого заряда на исследуемом проводнике) в случае, когда в качестве проводника сравнения используется любой проводник, скачок потенциала на фазовой границе со средой S которого известен для термодинамических условий реализации способа относительно выбранного уровня отсчета (например, относительно вакуума);
Р0 S, S – соответственно дипольный момент молекул среды S и поляризуемость молекул среды S, численные значения которых известны для термодинамических условий реализации способа;
Б – известный скачок потенциала на фазовой границе любого проводника сравнения – среда S для термодинамических условий реализации способа относительно выбранного уровня отсчета (например, относительно вакуума);
– энергия сольватации электрона.
6. Способ по п.4, отличающийся тем, что реализуют способ в стандартных условиях, рабочую емкость заполняют водой, а работу выхода электрона в вакуум определяют из теоретической закономерности:

где – работа выхода электрона из исследуемого проводника в вакуум, [эВ];
е – заряд электрона;
– измеренная экспериментально величина разности потенциалов между исследуемым проводником и проводником сравнения (в условиях принудительного поддержания потенциала нулевого заряда на исследуемом проводнике) в случае, когда в качестве проводника сравнения используется любой проводник, скачок потенциала на фазовой границе с водой которого известен для стандартных условий реализации способа относительно, например, нормального водородного электрода, чей потенциал в электрохимии принимается за нуль, а исследуемый проводник инертен к воде, [В];
ВОДА – соответственно дипольный момент молекул воды, [СГСЭq·см] и поляризуемость молекул воды, [см3], численные значения которых известны для стандартных условий реализации способа;
6,242·1011 – коэффициент, переводящий размерность энергии из [эрг] в [эВ];
Б – известный скачок потенциала на фазовой границе любого проводника сравнения – вода для стандартных условий реализации способа относительно, например, нормального водородного электрода в случае, когда в качестве проводника сравнения выбран ненормальный водородный электрод, [В];
А – известная для стандартных условий аддитивная постоянная воды, представляющая собой работу переноса электрона из вакуума в воду, которая, в свою очередь, равна сумме работ по преодолению сил поверхностного натяжения на фазовой границе вакуум-вода и сил межмолекулярного взаимодействия воды с образованием потенциальной ямы электрона (-2,87 эВ) относительно нормального водородного электрода.
РИСУНКИ
|