|
(21), (22) Заявка: 2007127830/28, 23.07.2007
(24) Дата начала отсчета срока действия патента:
23.07.2007
(46) Опубликовано: 10.02.2009
(56) Список документов, цитированных в отчете о поиске:
US 2002/0121595 А1, 05.09.2002. RU 2186384 С2, 27.07.2002. RU 2046559 С1, 20.10.1995. RU 2289810 С2, 20.12.2006.
Адрес для переписки:
117638, Москва, ул. Сивашская, 6-1-191, И.И. Петрову
|
(72) Автор(ы):
Цыбин Александр Степанович (RU), Чистяков Александр Александрович (RU), Мартынов Игорь Леонидович (RU), Передерий Анатолий Николаевич (RU)
(73) Патентообладатель(и):
Автономная некоммерческая организация “Институт экологических, геофизических и радиационных технологий” (ИЭГРТ) (RU)
|
(54) СПОСОБ ПОЛУЧЕНИЯ И АНАЛИЗА ИОНОВ АНАЛИТА
(57) Реферат:
Изобретение относится к области аналитического приборостроения. В способе формируют в непрерывном режиме поток воздуха с примесями аналита в области наноструктурированной поверхности, периодически облучают наноструктурированную поверхность мишени импульсным лазерным лучом с плотностью мощности от 105-107 Вт/см2, с длительностью импульсов не более 10-4 с, с длиной волны от 200 нм, с частотой следования лазерных импульсов от 10 до 100 Гц, формируют электрическое поле в области наноструктурированной поверхности напряженностью не ниже 100 В/см и регистрируют спектр ионной подвижности. В процессе анализа изменяют температуру наноструктурированной поверхности мишени. Техническим результатом изобретения является возможность проведения экспресс-анализа и определения качественного состава следовых количеств органических молекул взрывчатых, наркотических или физиологически активных веществ в потоке воздуха. 1 з.п. ф-лы, 7 ил.
Изобретение относится к области аналитического приборостроения, к спектрометрам для обнаружения паров органических веществ в составе воздуха, а также к области газового анализа для определения микроследов опасных веществ – взрывчатых веществ, наркотиков, токсичных веществ и т.п. на поверхности документов при прохождении контрольных проходов в аэропортах, железнодорожных вокзалах, выставках и т.д.
Известен способ анализа материалов с помощью импульсной лазерной спектроскопии, включающий фокусировку лазерного излучения на поверхности исследуемого объекта, создание плазмы с помощью лазерного импульса, исследование плазмы с помощью спектрального прибора.
Опубликованная заявка Российской Федерации №2004113413/28, МПК: G01N 21/63, 2005.
Известен способ получения и анализа ионов аналита (аналит (от слова анализ) в современной терминологии – исследуемый объект, преимущественно газообразного состояния), при котором в замкнутый или проточный объем, содержащий катод и дополнительный электрод-коллектор, направляют поток воздуха атмосферного давления, содержащий следовые количества органических молекул взрывчатых, наркотических или физиологически активных веществ. Катод выполняют из материала, содержащего, по крайней мере, одну оксидную бронзу щелочного металла и оксида переходного металла с химической формулой RxMenOm, где х=0,1-1,2; R – щелочной металл; Me – переходный металл из группы титан, ванадий, ниобий, тантал, молибден, вольфрам, рений; О – кислород, причем соединение МеnОm является одним из бронзообразующих оксидов металла Me.
Катод нагревают до рабочей температуры в интервале 50-500°С, прикладывают разность потенциалов между катодом и коллектором и измеряют электрический ток положительно заряженных ионов вторичных органических молекул, образовавшихся на поверхности катода в результате взаимодействия органических молекул с атомами щелочного металла на поверхности катода в условиях атмосферы воздуха. Для повышения чувствительности заявленного способа между рабочей поверхностью катода и его противоположной поверхностью прикладывают дополнительную разность потенциалов. Для расширения класса анализируемых органических молекул и повышения селективности анализа в качестве материала катода выбирают сложную оксидную бронзу. Патент Российской Федерации №2186384, МПК: G01N 27/62, 2002.
Способ технологически сложен, использует дорогостоящие материалы, носит вероятностный характер, т.к. захват молекул аналита с материалом катода носит вероятностный характер.
Известен способ получения и анализа ионов аналита, заключающийся в подаче аналита в потоке к мишени с шероховатой поверхностью, облучении лазером мишени, получении газовой фазы ионов аналита и регистрации компонента. Патент США №6825477, МПК: H01J 49/00, 2004 г. (прототип). По существу в прототипе защищена нанопористая поверхность с размерами шероховатостей от 2 до 100 нм и описана возможность использования лазера и ионного масс-спектрометра для исследования параметров аналита в вакууме.
Предложенный способ устраняет недостатки аналогов и прототипа.
Техническим результатом изобретения является возможность проведения экспресс-анализа и определения качественного состава следовых количеств органических молекул взрывчатых, наркотических или физиологически активных веществ в потоке воздуха.
Технический результат достигается тем, что в способе получения и анализа ионов аналита, заключающемся в подаче аналита в потоке к мишени с наноструктурированной поверхностью, облучении лазером мишени, получении газовой фазы ионов аналита и регистрации компонента, поток воздуха с примесями аналита в области наноструктурированной поверхности формируют в непрерывном режиме, периодически облучают наноструктурированную поверхность мишени импульсным лазерным лучом с плотностью мощности от 105-107 Вт/см2, с длительностью импульсов не более 10-4 с, с длиной волны от 200 нм, с частотой следования лазерных импульсов от 10 до 100 Гц, формируют электрическое поле в области наноструктурированной поверхности напряженностью не ниже 100 В/см и регистрируют спектр ионной подвижности.
В процессе анализа изменяют температуру наноструктурированной поверхности мишени.
Сущность изобретения поясняется на фиг.1-7.
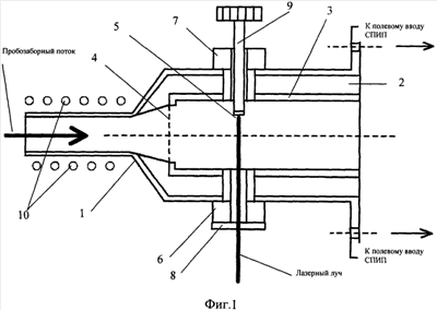
На фиг.1 схематично представлен продольный разрез варианта узла ввода проб, где: 1 – корпус, 2 – тефлоновый изолятор, 3 – металлический стакан, 4 – сетка, 5 – твердотельная мишень, 6, 7 – вкладыши, 8 – кварцевое окно, 9 – тефлоновый шток, 10 – нагревательный элемент.
На фиг.2 представлены основные проекции еще одного варианта узла ввода проб, где: 5 – мишень, 6 – вкладыш, 7 – вкладыш, 11 – патрубок для забора пробы, 12 – патрубок для вывода газового потока из области ионизации, 8 – кварцевое окно, 9 – тефлоновый шток.
На фиг.3 схематично представлена схема присоединение узла ввода проб 13 к дрейфовой трубке 14, где: 15 – коллектор.
На фиг.4 схематично представлен вариант дрейфовой трубки 14, соединенной с узлом ввода проб 13, где: 15 – коллектор, 16 – кольцевой электрод, 17 – диэлектрическое кольцо, 18 – усилитель, 19 – направление буферного потока, 20 – патроны с молекулярными ситами, 21 – направление дрейфа ионов, 22 – пробозаборный поток, 23 – лазерный луч, перпендикулярный к рисунку.
Дрейфовая трубка 14 представляет собой систему чередующихся металлических кольцевых электродов 16, разделенных диэлектрическими кольцами 17.
На фиг.5 представлены спектры положительных ионов гексагена RDX, и пластида на его основе С31-Е при использовании лазерного излучения с =266 нм.
На фиг.6 представлен спектр ионной подвижности отрицательных ионов TNT (параметры лазерного излучения: =266 нм, q=8·105 Вт/см2, =12.5 Гц).
На фиг.7 представлен спектр ионной подвижности сигнала фоновой ионизации (отрицательные ионы; =532 нм, q=2·107 Вт/см2; режим разрушения мишени) и сигнала ионизации паров TNT с мишени из (нанопористого кремния) НПК.
Способ получения и анализа ионов аналита осуществляют следующим образом. Пробозаборный поток 22 формируют с помощью насоса (не показан). Пробозаборный поток 22 позволяет осуществлять непрерывный забор паров исследуемых веществ.
Из пробозаборного потока 22 молекулы аналита сорбируются нанопористой поверхностью мишени 5. Лазерное излучение для процесса ионизации или десорбции молекул вводится через кварцевое окно 8, прозрачное для УФ лазерного излучения ( 1=354 нм, 2=266 нм).
Корпус 1 узла ввода проб 13 (фиг.1, фиг.3) вакуумноплотно стыкуют с полевым вводом дрейфовой трубки 14. В корпусе 1 узла ввода проб 13 выполнено два соосных отверстия для крепления тефлонового штока 9 мишени 5 вкладышами 6, 7 или оптических (кварцевых) окон 8 для ввода УФ лазерного излучения.
Металлический стакан 3 отделен от корпуса тефлоновым изолятором 2. На его торце, ближнем к заборному отверстию, закреплена металлическая сетка 4 с размером ячейки 1-2 мм. Для ввода образующихся отрицательных ионов в полевой ввод спектрометра на металлическом стакане 3 с сеткой 4 поддерживают потенциал от -50 до -200 В по отношению к земле.
Мишень 5 с наноструктурированной поверхностью для лазерной десорбции или ионизации крепят на торце тефлонового штока 9, который может ввинчиваться во вкладыш 7, меняя расположение мишени 5. Мишень 5 снабжена элементом терморегулирования (на фигурах не показан). В процессе анализа изменяют температуру наноструктурированной поверхности мишени 5, изменяя ее свойства сорбции, инициируя или замедляя процесс ионизации.
Узел ввода проб 13 содержит нагревательный элемент 10, выполненный в виде спирали. Нагревательный элемент 10 обеспечивает нагрев корпуса 1 до температуры 70-100°С, что снижает сорбцию аналита с исследуемым веществом на внутренних стенках узла ввода проб 13 и последующее искажение регистрируемых сигналов.
Режим работы лазера импульсно-периодический, с частотой следования импульсов по крайней мере до 20 Гц; длина волны 532-265 нм; энергия лазерных импульсов 100-1000 мкДж/имп; длительность лазерных импульсов 10-6-10-9 с; плотность мощности излучения на поверхности мишени 105-107 Вт/см2.
В результате такого воздействия лазерным излучением происходит разогрев наноструктурированной поверхности твердотельной мишени 5 и последующая ионизация и десорбция захваченных ранее молекул аналита.
На фиг.4 дрейфовая трубка 14 показана с присоединенным узлом ввода пробы 13.
Диафрагма для вывода и формирования потока ионов в дрейфовую трубку 14 представляет собой два первых электрода дрейфовой трубки. Эти электроды, конструктивно выполненные в виде фигурной диафрагмы, разделены тонким слоем диэлектрика. Облучаемая мишень 5, входящая в состав устройства ввода пробы, находится по другую сторону диафрагмы по отношению к дрейфовой трубке 14.
Чтобы обеспечить необходимое движение ионов вдоль дрейфовой трубки 14 по направлению к коллектору 15 вблизи оси дрейфовой трубки с помощью кольцевых электродов 16 создают однородное электрическое поле с напряженностью от 100 до 300 В/см. Для этого на соседние кольцевые электроды 16 подают разность потенциалов 100-300 В, а общее падение напряжения на всей дрейфовой трубке 14 составляет 1200 В-3500 В. Полярность напряжения в процессе анализа изменяют, что дает возможность исследовать спектры как положительных, так и отрицательных ионов.
Чтобы повысить однородность поля в торцевой части дрейфовой трубки 14 последний кольцевой электрод выполнен с параболической поверхностью (на фиг.4 крайний слева).
Двигаясь под действием электрического поля к коллектору 15, ионизированные молекулы приобретают среднюю скорость
= ·Е,
где – подвижность иона в газе, Е – напряженность электрического поля. Подвижность ионов зависит от их массы – m, заряда – q, сечения столкновения с молекулами буферного газа трубки , плотности буферного газа n, массы его молекул М и температуры Т и определяется следующим образом:

За счет разницы в значении подвижности по мере дрейфа ионов происходит их пространственное разделение, что проявляется в виде временной зависимости регистрируемого ионного тока.
Для предотвращения попадания в дрейфовую область неионизированных молекул в дрейфовой трубке 14 с помощью воздушного насоса организован буферный газовый поток 19, который создает своеобразный газовый затвор на границе области ионизации и области дрейфа.
Воздух, который формирует буферный газовый поток, предварительно проходит через патроны с молекулярными ситами 20, которые обеспечивают его очистку и снижают содержание в нем паров воды. Для организации буферного, а также пробозаборного газовых потоков используют неагрессивные газы (N2, He, Ar и др.).
Одной из важнейших характеристик дрейфовой трубки 14 является разрешающая способность, которая определяется как

где td – время дрейфа ионного пакета, t – ширина сигнала ионного тока на полувысоте амплитуды.
Величина разрешения находится на уровне R=45, что обеспечивает уверенное разделение сигналов тока ионов, соответствующих, в частности, различным взрывчатым веществам.
Чувствительность дрейфовой трубки 14 не ниже 10-14 г/см3. Оценка основана на экспериментальных результатах по детектированию паров RDX при их многофотонной ионизации.
Спектр положительных ионов RDX и пластида С31-Е при их ионизации лазерным излучением с =266 нм и детектировании с использованием дрейфовой трубки 14 представлен на фиг.5.
Система регистрации и обработки сигнала ионного тока включает в себя коллектор 15, помещаемый на выходе дрейфовой трубки 14, высокочувствительный усилитель тока 18, персональный компьютер с встроенной платой АЦП и соответствующим программным обеспечением, а также генератор синхроимпульсов для платы АЦП.
По окончании движения в дрейфовой трубке 14 ионы попадают на коллектор 15, который непосредственно соединен с входом токового (электрометрического) усилителя 18. Чувствительность такой системы позволяет усиливать сигналы тока ионов на уровне 100 фА.
Частотный диапазон усиления сигналов до 3 кГц обеспечивает усиление ионного тока без искажения его временных характеристик.
Сигнал с токового усилителя 18 поступает на вход платы АЦП персонального компьютера, с помощью которого его можно наблюдать в режиме реального времени, а также производить его запись для дальнейшей обработки.
Так как устройство работает по времяпролетному принципу, то для наблюдения и записи сигнала ионного тока предусмотрена схема синхронизации лазерного импульса с началом временной развертки платы АЦП. Для этого электрический сигнал синхронизации с лазерного блока подают на генератор импульсов, а затем на синхронизирующий вход платы АЦП.
В области наноструктурированной поверхности твердотельной мишени 5 формируют электрическое поле напряженностью не ниже 100 В/см и регистрируют спектр ионной подвижности.
Нижний предел величины напряженности электрического поля в области наноструктурированной поверхности определяется началом эффективного сбора образовавшихся ионов до 100%.
Верхний предел обусловлен появлением коронного разряда и разрушением поверхности. При увеличении напряженности поля в случае регистрации отрицательных ионов наблюдается усиление процесса лазерной десорбции или ионизации и резкое, до 5-6 раз по амплитуде и до 10 раз по площади, увеличение регистрируемого сигнала ионного тока.
Формула изобретения
1. Способ получения и анализа ионов аналита, заключающийся в подаче аналита в потоке к мишени с наноструктурированной поверхностью, облучении лазером мишени, получении газовой фазы ионов аналита и регистрации компонента, отличающийся тем, что поток воздуха с примесями аналита в области наноструктурированной поверхности формируют в непрерывном режиме, периодически облучают наноструктурированную поверхность мишени импульсным лазерным лучом с плотностью мощности от 105-107 Вт/см2, с длительностью импульсов не более 10-4 с, с длиной волны от 200 нм, с частотой следования лазерных импульсов от 10 до 100 Гц, формируют электрическое поле в области наноструктурированной поверхности напряженностью не ниже 100 В/см и регистрируют спектр ионной подвижности.
2. Способ получения и анализа ионов аналита по п.1, отличающийся тем, что в процессе анализа изменяют температуру наноструктурированной поверхности мишени.
РИСУНКИ
|