| На основании пункта 1 статьи 1366 части четвертой Гражданского кодекса Российской Федерации патентообладатель обязуется заключить договор об отчуждении патента на условиях, соответствующих установившейся практике, с любым гражданином Российской Федерации или российским юридическим лицом, кто первым изъявил такое желание и уведомил об этом патентообладателя и федеральный орган исполнительной власти по интеллектуальной собственности. |
|
(21), (22) Заявка: 2007114976/28, 09.04.2007
(24) Дата начала отсчета срока действия патента:
09.04.2007
(46) Опубликовано: 10.02.2009
(56) Список документов, цитированных в отчете о поиске:
SU 1647249 А1, 07.05.1991. RU 2254555 С2, 20.06.2005. RU 2242712 С1, 20.12.2004. US 6757069 В2, 09.01.2003.
Адрес для переписки:
450015, Республика Башкортостан, г.Уфа-15,ул.Мустая Карима, 47, кв.13, Гафарову З.М.
|
(72) Автор(ы):
Гафаров Марат Ренатович (RU)
(73) Патентообладатель(и):
Гафаров Марат Ренатович (RU)
|
(54) ОПТОЭЛЕКТРОННОЕ УСТРОЙСТВО ДЛЯ КОНТРОЛЯ ОБЪЕКТОВ СЛОЖНОЙ ФОРМЫ
(57) Реферат:
Оптоэлектронное устройство для контроля объектов сложной формы содержит первую и вторую оптоэлектронные головки, установленные по разные стороны от контролируемого объекта и состоящие каждая из источника излучения, двух объективов и многоэлементного фотоприемника, блок разверток, первый и второй выходы которого соединены соответственно с первыми и вторыми входами многоэлементных фотоприемников первой и второй оптоэлектронных головок. Первый блок выделения видеосигнала, вход которого подключен к информационному выходу многоэлементного фотоприемника первой оптоэлектронной головки, делитель частоты импульсов, вход которого соединен с третьим выходом блока разверток, первый и второй блоки объединения последовательностей импульсов, первый и второй информационные входы которых подключены соответственно к третьему выходу блока разверток и выходу делителя частоты импульсов. Первый и второй формирователи кода дальности до объекта, информационные входы которых соединены с выходами соответственно первого и второго блоков объединения последовательностей импульсов, а выходы являются первыми и вторыми выходами устройства. Четвертый и пятый выходы блока разверток подключены соответственно к третьему и четвертому входам многоэлементного фотоприемника первой оптоэлектронной головки. Также содержит второй блок выделения видеосигнала, вход которого соединен с информационным выходом многоэлементного фотоприемника второй оптоэлектронной головки, и формирователь кода толщины объекта, первый и второй информационные входы которого подключены к выходам соответственно первого и второго блоков объединения последовательностей импульсов, а выходы являются третьими выходами устройства. Выходы первого и второго блоков выделения видеосигнала соединены с управляющими входами соответственно первого и второго блоков объединения последовательностей импульсов, третий и четвертый входы многоэлементного фотоприемника второй оптоэлектронной головки подключены соответственно к четвертому и пятому выходам блока разверток, а установочные входы первого и второго блоков объединения последовательностей импульсов, первого и второго формирователей кода дальности до объекта и формирователя кода толщины объекта соединены с пятым выходом блока разверток. Технический результат – повышение скорости формирования кодов X1 и Х2, расширение функциональных возможностей устройства путем выдачи на выходы устройства кода толщины Т объекта контроля. 3 ил.
Изобретение относится к контрольно-измерительной технике, а более конкретно – к средствам для бесконтактного контроля объектов сложной формы, и может быть использовано, в частности, при разработке быстродействующих оптоэлектронных измерителей геометрических размеров, формы и положения объектов для выполнения контрольных операций в труднодоступных местах, а также зрительных сенсоров инспекционных и космических роботов.
Установление уровня техники.
В настоящее время существует большое разнообразие методов и средств контроля объектов сложной формы [1-4]. Выбор соответствующего метода и средства контроля зависит от величины подлежащего контролю геометрических размеров объекта, необходимой точности измерений, материала, из которого изготовлен объект, условий, при которых должен производиться контроль, и других факторов.
Известны устройства для контроля объектов, содержащие две или более оптоэлектронные головки, установленные по разные стороны от контролируемого объекта и состоящие каждая из источника излучения, объективов и линейного или многоэлементного позиционно-чувствительного фотоприемника, выход которого подключен к соответствующему входу блока обработки информации, например, персональной электронной вычислительной машины (ПЭВМ) [5-8].
В таких устройствах, чтобы получить результаты измерений, информация с выходов фотоприемников должна подвергаться обработке, т.е. требуются вычисления по определенному алгоритму. В данных устройствах эти алгоритмы являются относительно сложными, поэтому будут сложными и аппаратные средства, предназначенные для их реализации. В случае же реализации их с помощью универсальных программных средств (например, ПЭВМ) устройства контроля будут обладать малым быстродействием, что недопустимо в ряде случаев на практике.
Известно также оптоэлектронное устройство для контроля объектов сложной формы, содержащее две оптоэлектронные головки, установленные по разные стороны от контролируемого объекта и состоящие каждая из источника излучения, объективов и многоэлементного позиционно-чувствительного фотоприемника, выходы которого подключены к соответствующим входам ПЭВМ [9].
Такое устройство также обладает относительно малым быстродействием, так как обработка информации о форме объекта осуществляется универсальным программным средством – ПЭВМ. В результате данное устройство не может быть использовано в тех случаях, когда требуется осуществлять контроль в реальном масштабе времени (в темпе с протекающими технологическими процессами).
Наиболее близким изобретением к предлагаемому по наибольшему количеству сходных признаков, технической сущности, схемному решению и достигаемому при использовании техническому результату является оптоэлектронное устройство для контроля объектов сложной формы, описанное в [10].
Такое устройство, выбранное в качестве прототипа, содержит первую и вторую оптоэлектронные головки, установленные по разные стороны от контролируемого объекта и состоящие каждая из источника излучения, двух объективов и многоэлементного фотоприемника, блок разверток, первый и второй выходы которого соединены соответственно с первым и вторым входами многоэлементного фотоприемника первой и второй оптоэлектронных головок, блок выделения видеосигнала, вход которого подключен к информационным выходам многоэлементных фотоприемников первой и второй оптоэлектронных головок, делитель частоты импульсов, вход которого соединен с третьим выходом блока разверток, переключатель каналов, первый управляющий вход которого подключен к выходу блока выделения видеосигнала, первый и второй блоки объединения последовательностей импульсов, управляющие входы которых подключены соответственно к первому и второму выходам переключателя каналов, а первый и второй информационные входы соединены соответственно с третьим выходом блока разверток и выходом делителя частоты импульсов, и первый и второй формирователи кода дальности до объекта, информационные входы которых подключены к выходам соответственно первого и второго блоков объединения последовательностей импульсов, а выходы являются соответственно первыми и вторыми выходами устройства, при этом четвертый и пятый выходы блока разверток соединены соответственно с третьим и четвертым входами многоэлементного фотоприемника первой оптоэлектронной головки, а пятый выход блока разверток дополнительно соединен со вторым управляющим входом переключателя каналов, установочные входы переключателя каналов, первого и второго блоков объединения последовательностей импульсов, первого и второго формирователей кода дальности до объекта и четвертый вход многоэлементного фотоприемника второй оптоэлектронной головки подключены к первому управляющему выходу многоэлементного фотоприемника первой оптоэлектронной головки, второй управляющий выход которого соединен с третьим входом многоэлементного фотоприемника второй оптоэлектронной головки.
В таком устройстве многоэлементные фотоприемники работают последовательно во времени: сначала «выдает» информацию один фотоприемник, далее – второй. В результате для ее распределения по разным выходам устройства требуется переключатель каналов, выполненный на базе триггера 24 и элементов 25 и 27 И.
Указанные особенности приводят к следующим недостаткам устройства:
1. Относительно низкое быстродействие устройства, что связано с тем, что формирование кодов X1 и Х2 на выходе осуществляется последовательно во времени – сначала формируется X1, затем X2.
2. Относительно узкие функциональные возможности, связанные с тем, что на выходе устройства отсутствует информация о толщине контролируемого объекта.
Сущность предлагаемого изобретения.
Изобретение направлено на достижение таких технических результатов, как:
1. Повышение скорости формирования указанных кодов X1 и Х2, т.е. быстродействия устройства, путем их одновременного (параллельного) вычисления.
2. Расширение функциональных возможностей устройства путем выдачи на выходы устройства, кроме значений дальности X1 и Х2, также кода толщины Т объекта контроля.
Достижение указанных технических результатов обеспечивается тем, что известное оптоэлектронное устройство для контроля объектов сложной формы, содержащее первую и вторую оптоэлектронные головки, установленные по разные стороны от контролируемого объекта и состоящие каждая из источника излучения, двух объективов и многоэлементного фотоприемника, блок разверток, первый и второй выходы которого соединены соответственно с первыми и вторыми входами многоэлементных фотоприемников первой и второй оптоэлектронных головок, первый блок выделения видеосигнала, вход которого подключен к информационному выходу многоэлементного фотоприемника первой оптоэлектронной головки, делитель частоты импульсов, вход которого соединен с третьим выходом блока разверток, первый и второй блоки объединения последовательностей импульсов, первый и второй информационные входы которых подключены соответственно к третьему выходу блока разверток и выходу делителя частоты импульсов, первый и второй формирователи кода дальности до объекта, информационные входы которых соединены с выходами соответственно первого и второго блоков объединения последовательностей импульсов, а выходы являются первыми и вторыми выходами устройства, при этом четвертый и пятый выходы блока разверток подключены соответственно к третьему и четвертому входам многоэлементного фотоприемника первой оптоэлектронной головки, содержит также второй блок выделения видеосигнала, вход которого соединен с информационным выходом многоэлементного фотоприемника второй оптоэлектронной головки, и формирователь кода толщины объекта, первый и второй информационные входы которого подключены к выходам соответственно первого и второго блоков объединения последовательностей импульсов, а выходы являются третьими выходами устройства, при этом выходы первого и второго блоков выделения видеосигнала соединены с управляющими входами соответственно первого и второго блоков объединения последовательностей импульсов, третий и четвертый входы многоэлементного фотоприемника второй оптоэлектронной головки подключены соответственно к четвертому и пятому выходам блока разверток, а установочные входы первого и второго блоков объединения последовательностей импульсов, первого и второго формирователей кода дальности до объекта и формирователя кода толщины объекта соединены с пятым выходом блока разверток.
Проверка соответствия заявляемого устройства условию патентоспособности «новизна».
Основными признаками, отличающими заявляемое устройство от прототипа, являются:
– наличие второго блока выделения видеосигнала, вход которого соединен с информационным выходом многоэлементного фотоприемника второй оптоэлектронной головки,
– наличие формирователя кода толщины объекта, первый и второй информационные входы которого подключены к выходам соответственно первого и второго блоков объединения последовательностей импульсов, а выходы являются третьими выходами устройства,
– соединение выходов первого и второго блоков выделения видеосигнала с управляющими входами соответственно первого и второго блоков объединения последовательностей импульсов,
– подключение третьего и четвертого входов многоэлементного фотоприемника второй оптоэлектронной головки соответственно к четвертому и пятому выходам блока разверток,
– соединение установочных входов первого и второго блоков объединения последовательностей импульсов, первого и второго формирователей кода дальности до объекта и формирователя кода толщины объекта с пятым выходом блока разверток.
Наличие указанных отличительных признаков обеспечивает соответствие всей совокупности признаков условию патентоспособности «новизна» по действующему законодательству. При этом не обнаружены устройства, в которых технический результат достигнут аналогичной совокупностью существенных признаков.
Следует также отметить, что проведенный автором анализ уровня техники, включающий поиск по патентным и другим научно-техническим источникам информации и выявление источников, содержащих сведения об аналогах устройства, позволили установить, что не имеются аналоги, характеризующиеся признаками, идентичными всем существенным признакам устройства, а выделение из перечня аналогов прототипа [10] обеспечило выявление совокупности существенных по отношению к техническим результатам отличительных признаков заявленного устройства.
Проверка соответствия заявляемого устройства условию патентоспособности «изобретательский уровень».
Из установленного заявителем уровня техники не выявлена известность влияния предусмотренных существенными признаками заявляемого технического решения преобразований на достижение указанных технических результатов. При этом новая совокупность существенных признаков устройства позволяет расширить функциональные возможности устройства и повысить скорости формирования кодов дальности до контролируемого объекта.
Между совокупностью существенных признаков настоящего изобретения и достигаемым техническим результатом существует причинно-следственная связь, поскольку отличительные признаки не были выявлены ни в одном из аналогов, а достигаемые технические результаты обеспечиваются лишь при совместном использовании всех без исключения известных и отличительных признаков.
Результаты поиска известных решений в данной области техники с целью выявления признаков, совпадающих с отличительными от прототипа признаками заявляемого технического решения, показали, что они не следуют явным образом из уровня техники. Следовательно, заявляемое техническое решение соответствует условию патентоспособности «изобретательский уровень» по действующему законодательству.
Сущность изобретения поясняется чертежом, где показаны:
– на фиг.1 – блок-схема устройства;
– на фиг.2 – принципиальная электрическая схема устройства;
– на фиг.3 – временные диаграммы напряжений на выходах блоков устройства.
Описание устройства в статике.
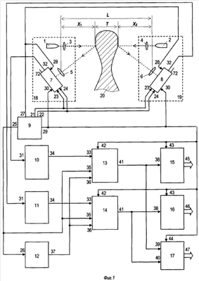
Оптоэлектронное устройство для контроля объектов сложной формы содержит (фиг.1) источники 1 и 2 излучения, объективы 3-6, многоэлементные фотоприемники 7 и 8, блок 9 разверток, первый 10 и второй 11 блоки выделения видеосигнала, делитель 12 частоты импульсов, первый 13 и второй 14 блоки объединения последовательностей импульсов, первый 15 и второй 16 формирователи кода дальности до объекта и формирователь 17 кода толщины объекта.
Источник 1 излучения, объективы 3 и 5 и многоэлементный фотоприемник 7 образуют первую оптоэлектронную головку 18, а источник 2 излучения, объективы 4 и 6 и многоэлементный фотоприемник 8 образуют вторую оптоэлектронную головку 19. Данные оптоэлектронные головки установлены по разные стороны от объекта 20 контроля.
Первый 21 и второй 22 выходы блока 9 разверток соединены с первым 23 и вторым 24 входами многоэлементных фотоприемников 7 и 8 соответственно первого 18 и второго 19 оптоэлектронных головок, третий выход 25 блока 9 подключен к входу 26 делителя 12 частоты импульсов, четвертый выход 27 соединен с третьими входами 28, а пятый выход 29 подключен к четвертым входам 30 многоэлементных фотоприемников 7 и 8.
Входы 31 первого 10 и второго 11 блоков выделения видеосигнала подключены к информационным выходам 32 соответственно многоэлементных фотоприемников 7 и 8.
Управляющие входы 33 первого 13 и второго 14 блоков объединения последовательностей импульсов соединены с выходами 34 соответственно первого 10 и второго 11 блоков выделения видеосигнала, первые информационные входы 35 блоков 13 и 14 подключены к третьему выходу 25 блока 9 разверток, а вторые информационные входы 36 данных блоков соединены с выходом 37 делителя 12 частоты импульсов.
Информационные входы 38 первого 15 и второго 16 формирователей кода дальности до объекта и первый 39 и второй 40 информационные входы формирователя 17 кода толщины объекта подключены к выходам 41 соответственно первого 13 и второго 14 блоков объединения последовательностей импульсов.
Установочные входы 42 первого 13 и второго 14 блоков объединения последовательностей импульсов, установочные входы 43 первого 15 и второго 16 формирователей кода дальности до объекта и установочный вход 44 формирователя 17 кода толщины объекта соединены с пятым выходом 29 блока 9 разверток.
Выходы формирователей 15-17 являются соответственно первыми 45, вторыми 46 и третьими 47 выходами устройства.
Источники 1 и 2 излучения выполнены на основе полупроводникового лазера.
Многоэлементные фотоприемники 7 и 8 реализованы на основе МДП-фотодиодных линеек 48 и 49 с парами соответствующих сдвиговых регистров 50, 51 и 52, 53 (фиг.2). При этом разрядные выходы регистров 50 и 52 подключены к входам «стирания» соответствующих линеек 48 и 49, а разрядные выходы регистров 51 и 53 – к входам «считывания» данных линеек.
Тактовые входы С1 и С2 сдвиговых регистров 50-53 являются соответственно первыми 23 и вторыми 24 входами многоэлементных фотоприемников 7 и 8.
Входы D сдвиговых регистров 50 и 52 являются третьими входами 28 соответственно многоэлементных фотоприемников 7 и 8.
Входы D сдвиговых регистров 51 и 53 являются четвертыми входами 30 соответственно многоэлементных фотоприемников 7 и 8.
Выходы линеек 48 и 49 являются информационными выходами 32 соответственно многоэлементных фотоприемников 7 и 8.
Блок 9 разверток выполнен в виде последовательно соединенных генератора 54 тактовых импульсов, триггера 55, счетчика 56, одновибратора 57 и триггера 58.
Каждый из блоков 10 и 11 выполнен в виде последовательно соединенных усилителя 59, фильтра 60 низких частот, амплитудного детектора 61 и компаратора 62.
Делитель 12 частоты импульсов выполнен на основе D-триггера 63, реализующего функцию триггера со счетным входом.
Каждый из блоков 13 и 14 объединения последовательностей импульсов выполнен в виде последовательно соединенных триггера 64 и логических элементов И 65 и ИЛИ 66.
Каждый из формирователей 15 и 16 кода дальности до объекта выполнен на основе суммирующего счетчика 67.
Формирователь 17 кода толщины объекта выполнен на базе вычитающего счетчика 68, регистра 69, логического элемента 70 ИЛИ и элемента 71 задержки. Последний может быть выполнен, например, на основе последовательно соединенных логических элементов НЕ (на чертеже для простоты не показаны).
Назначение и функции элементов и блоков устройства.
Источник 1 излучения вместе с объективом 3 предназначены для формирования узкого светового луча в направлении одной из поверхностей объекта 20, а источник 2 излучения вместе с объективом 4 – для формирования узкого светового луча в направлении другой (противоположной) поверхности объекта 20.
Объективы 5 и 6 предназначены для концентрации отраженных (рассеянных) от поверхностей объекта 20 оптических лучей и направления их в сторону многоэлементных фотоприемников 7 и 8.
Фотоприемники 7 и 8 предназначены для преобразования оптических сигналов, падающих на их светочувствительные поверхности, в соответствующие электрические сигналы.
Объективы 3-6 оптоэлектронных головок 18 и 19 установлены с возможностью обеспечения триангуляционной оптической связи фотоприемников 7 и 8 с источниками 1 и 2 через соответствующую поверхность объекта 20.
Блок 9 предназначен для формирования тактовых импульсов и синхронизации работы всех элементов и блоков устройства.
Блоки 10 и 11 предназначены для соответствующей обработки электронных сигналов, поступающих с линеек 48 и 49, и выделения видеосигналов. При этом усилители 59 данных блоков обеспечивают преобразование токовых сигналов на их входах в соответствующие напряжения на их выходах.
Блок 12 предназначен для деления на два частоты импульсов, поступающих на его вход 26.
Формирователи 15-17 предназначены для формирования кодов соответственно X1, Х2 и Т,
где X1 – текущее значение дальности от центра объектива 5 до одной поверхности контролируемого объекта 20,
Х2 – текущее значение дальности от центра объектива 6 до другой поверхности контролируемого объекта 20,
Т – текущее значение толщины контролируемого объекта 20.
Регистр 69 формирователя 17 предназначен для хранения кода расстояния L между центрами объективов 5 и 6, где

Код расстояния L является конструктивным параметром устройства, поэтому он постоянно хранится в регистре 69. Схема записи кода L в регистр 69 для простоты не показана.
Описание устройства в динамике.
С включением питания блок 9 начинает формировать на своем выходе 25 импульсы высокой частоты (фиг.3, а), которые поступают на информационные входы 35 блоков 13 и 14 и вход 26 делителя 12 частоты импульсов.
Переключения триггера 55 блока 9 обеспечивают формирование на его выходах 21 и 22 тактовых импульсов, сдвинутых друг относительно друга на половину периода, которые поступают на первые 23 и вторые 24 входы фотоприемников 7 и 8 и далее на С-входы сдвиговых регистров 50-53 (фиг.3, б и в).
На выходе счетчика 56 формируются первые импульсы запуска, поступающие через выход 27 блока 9 и входы 28 фотоприемников 7 и 8 на D-входы регистров 50 и 52 (фиг.3, г и е).
На выходе триггера 58 формируются вторые импульсы запуска, поступающие через выход 29 блока 9 и входы 30 фотоприемников 7 и 8 на D-входы регистров 51 и 53. Данные импульсы оказываются задержанными относительно первых импульсов запуска на интервал времени tн1 и tн2 накопления фотодиодных линеек 48 и 49 (фиг.3, д и ж).
В дальнейшем в устройстве реализуется метод оптической триангуляции. Световые пучки источников 1 и 2 излучения постоянно падают на противоположные поверхности контролируемого объекта 20. Рассеянное излучение с этих поверхностей фокусируются объективами 5 и 6 на светочувствительные участки соответствующих фотоприемников 7 и 8 в виде световых марок (фиг.3, з и и). Изменения координат световых марок на линейках 48 и 49 оказываются пропорциональными изменениям профилей объекта 20, что реализуется следующим образом.
Линейки 48 и 49 обеспечивают оптоэлектронное преобразование изображений световых марок. Последние вызывают изменения уровней напряжений в отдельных (дискретных) ячейках фотодиодных линеек 48 и 49, вследствие чего распределения выходных сигналов в фотодиодных ячейках во времени пропорциональны пространственному распределению интенсивности света по сечениям световых марок на линейках 48 и 49. Сдвиговые регистры 50, 52 и 51, 53 со сдвигом во времени на интервалы соответственно tн1 и tн2 обеспечивают последовательное подключение каждой ячейки линеек 48 и 49 к входам 31 соответствующих блоков 10 и 11. В результате токовые сигналы ячеек данных линеек поступают на входы усилителей 59, где они преобразуются в напряжение (фиг.3, к и л).
В свою очередь, сигналы с выхода усилителей 59 поступают на входы соответствующих фильтров 60 низких частот, с выходов которых снимаются электрические эквиваленты световых марок фотоприемников 7 и 8 (фиг.3, м и н). В результате на выходах компараторов 62 формируются прямоугольные импульсы (фиг.3, о и п), равные по ширине соответствующим видеоимпульсам на выходах фильтров 60 при амплитуде 0,5 от максимальных амплитуд видеосигналов, что достигается установкой коэффициентов передачи соответствующих детекторов 61 равными 0,5.
Сигналы с выходов 34 блоков 11 поступают на соответствующие входы 33 блоков 13 и 14 и далее на S-входы триггеров 64. При этом на одни из входов элементов 65 И поступают импульсы высокой частоты с выхода 25 блока 9, а на одни из входов элементов 66 ИЛИ поступают с выхода 37 делителя 12 импульсы, частота которых в два раза меньше.
В результате «объединения» указанных последовательностей импульсов на элементах 66 ИЛИ обеспечиваются измерения времени от начала опроса линеек 48 и 49 до середин соответствующих видеоимпульсов, что эквивалентно расстояниям от начал линеек 48 и 49 до энергетических центров световых марок (фиг.3, ф и х), т.е. координатам X1 и Х2.
Таким образом, в счетчики 67 формирователей 15 и 16 сначала подается высокая частота с выходов соответствующих элементов 65 И (фиг.3, р и с), а затем в течение времени поступления видеосигнала с выходов блоков 10 и 11 через элементы 66 ИЛИ поступают импульсы, частоты которых в два раза меньше (фиг.3, т и у).
В результате этого в момент окончания опроса линеек 48 и 49 в счетчиках 67 формирователей 15 и 16 формируются цифровые эквиваленты измеряемых величин соответственно X1 и Х2.
Формирование кода Т толщины объекта в счетчике 68 осуществляется путем реализации формулы:

Появление очередного импульса на выходе 29 блока 9, а следовательно, на входе 44 формирователя 17 и на входе E вычитающего счетчика 68 приводит к установке его в исходное состояние, т.е. к записи в счетчик 68 кода L с регистра 69.
Каждый из импульсов, появляющийся на выходах 41 блоков 13 и 14, проходит через элемент 70 ИЛИ и поступает на вычитающий вход С счетчика 68, вычитая «1» из его содержимого. При этом элемент 71 обеспечивает «развязку» во времени импульсов, поступающих практически одновременно с выходов 41 блоков 13 и 14 путем задержки импульса, поступающего с выхода 41 блока 13, на время, достаточное для завершения переходных процессов в счетчике 68, вызванных вычитанием «1» из его содержимого после поступления импульса с выхода 41 блока 14.
В результате этого в момент окончания опроса линеек 48 и 49 в счетчике 68 формирователя 17 формируется код величины T (фиг.3, ц).
Устройство обеспечивает выдачу на свои выходы 45-47 кодов текущих значений X1, Х2 и Т.
Считывание («съем») кодов со счетчиков 67 и 68 внешним устройством может осуществляться в интервале времени от момента появления импульсов на выходах 72 регистров 51 и 53 до момента появления импульса на выходе 29 блока 9.
Контролируемый объект 20 может перемещаться относительно оптоэлектронных головок 18 и 19 или наоборот.
Таким образом, предложенная совокупность существенных признаков оптоэлектронного устройства для контроля объектов сложной формы, в отличие от прототипа, обеспечивает достижение следующих технических результатов:
1. Повышение скорости формирования указанных кодов X1 и Х2, т.е. быстродействия устройства, путем их одновременного (параллельного) вычисления.
2. Расширение функциональных возможностей устройства путем выдачи на выходы устройства, кроме значений дальности X1 и Х2, также кода толщины Т объекта контроля.
Указанные достоинства позволяют использовать данное устройства в случаях, когда требуется контролировать геометрические параметры объектов в реальном масштабе времени – в темпе с протекающими (технологическими) процессами и когда для этих целей не представляется возможным использование универсальных вычислительных (программных) средств, например персональных компьютеров.
Проверка условия патентоспособности «промышленная применимость».
По мнению заявителя, сведения, приведенные в описании и формуле изобретения, достаточны для осуществления устройства. Предлагаемое оптоэлектронное устройство для контроля объектов сложной формы не вызывает затруднений при его изготовлении, основная его часть может быть реализована, например, на основе серийно выпускаемых промышленностью интегральных микросхем.
Совокупность существенных признаков, характеризующих сущность изобретения, в принципе может быть многократно использована, например, при разработке оптоэлектронных измерителей геометрических размеров, формы и положения объектов, а также при разработке зрительных сенсоров инспекционных и космических роботов.
Указанное позволяет сделать вывод о соответствии изобретения условию патентоспособности «промышленная применимость» по действующему законодательству.
ИСПОЛЬЗОВАННАЯ ЛИТЕРАТУРА.
1. Приборы и системы автоматического контроля размеров деталей машин. Рабинович А.Н. Киев: Технiка, 1970, с.220-231.
2. Чудов В.А. и др. Размерный контроль в машиностроении. / В.А.Чудов, Ф.В.Цидулко, Н.И.Фредгейм – М.: Машиностроение, 1982, с.238-250.
3. Вальков В.М. Контроль в ГАП. Л.: Машиностроение, 1986, с.102-103, рис.3.19.
4. Промышленное применение лазеров. / Г.Кебнер, пер с англ. под ред И.В.Зуева. М.: Машиностроение, 1998, с.260-269, рис.16.10.
5. Авторское свидетельство СССР №1728647. Способ измерения толщины листовых изделий. Публ. 23.04.1992.
6. Авторское свидетельство СССР №1826697. Способ бесконтактного измерения толщины объекта. Публ. 10.06.1996.
7. Авторское свидетельство СССР №1826698. Способ бесконтактного измерения толщины. Публ. 10.06.1996.
8. Патент РФ №2242712 на изобретение «Способ триангуляционного измерения толщины листовых изделий и устройство для его осуществления». Публ. 20.12.2004.
9. Патент РФ №2254555 на изобретение «Оптоэлектронное устройство контроля геометрических параметров лопатки». Публ. 20.06.2005.
10. Авторское свидетельство СССР №1647249. Фотоэлектрическое устройство для измерения профиля и толщины изделий сложной формы. Публ. 1991, БИ №17 (прототип).
Формула изобретения
Оптоэлектронное устройство для контроля объектов сложной формы, содержащее первую и вторую оптоэлектронные головки, установленные по разные стороны от контролируемого объекта и состоящие каждая из источника излучения, двух объективов и многоэлементного фотоприемника, блок разверток, первый и второй выходы которого соединены соответственно с первыми и вторыми входами многоэлементных фотоприемников первой и второй оптоэлектронных головок, первый блок выделения видеосигнала, вход которого подключен к информационному выходу многоэлементного фотоприемника первой оптоэлектронной головки, делитель частоты импульсов, вход которого соединен с третьим выходом блока разверток, первый и второй блоки объединения последовательностей импульсов, первый и второй информационные входы которых подключены соответственно к третьему выходу блока разверток и выходу делителя частоты импульсов, первый и второй формирователи кода дальности до объекта, информационные входы которых соединены с выходами соответственно первого и второго блоков объединения последовательностей импульсов, а выходы являются первыми и вторыми выходами устройства, при этом четвертый и пятый выходы блока разверток подключены соответственно к третьему и четвертому входам многоэлементного фотоприемника первой оптоэлектронной головки, отличающееся тем, что содержит второй блок выделения видеосигнала, вход которого соединен с информационным выходом многоэлементного фотоприемника второй оптоэлектронной головки, и формирователь кода толщины объекта, первый и второй информационные входы которого подключены к выходам соответственно первого и второго блоков объединения последовательностей импульсов, а выходы являются третьими выходами устройства, при этом выходы первого и второго блоков выделения видеосигнала соединены с управляющими входами соответственно первого и второго блоков объединения последовательностей импульсов, третий и четвертый входы многоэлементного фотоприемника второй оптоэлектронной головки подключены соответственно к четвертому и пятому выходам блока разверток, а установочные входы первого и второго блоков объединения последовательностей импульсов, первого и второго формирователей кода дальности до объекта и формирователя кода толщины объекта соединены с пятым выходом блока разверток.
РИСУНКИ
|