|
|
(21), (22) Заявка: 2007128368/06, 25.07.2007
(24) Дата начала отсчета срока действия патента:
25.07.2007
(46) Опубликовано: 20.01.2009
(56) Список документов, цитированных в отчете о поиске:
ХМЕЛЕВОЙ Н.М. Справочник мастера-наладчика. – М.: Россельхозиздат, 1980, с.66-67. SU 1592542 A1, 15.09.1990. SU 285411 A, 01.06.1971. WO 94/09921 A1, 11.05.1994. WO 94/29582 A1, 22.12.1994. US 3813299 A, 28.05.1974.
Адрес для переписки:
109428, Москва, 1-й Институтский пр-д, 1, ГНУ ГОСНИТИ
|
(72) Автор(ы):
Черноиванов Вячеслав Иванович (RU), Соловьев Рудольф Юрьевич (RU), Колчин Анатолий Васильевич (RU), Каргиев Борис Шамилович (RU), Филиппова Елена Михайловна (RU), Емельянов Георгий Геннадьевич (RU)
(73) Патентообладатель(и):
Государственное научное учреждение Всероссийский научно-исследовательский технологический институт ремонта и эксплуатации машинно-тракторного парка (ГНУ ГОСНИТИ) (RU)
|
(54) СТЕНД ДЛЯ ОЧИСТКИ И ПРОМЫВКИ ГИДРОСИСТЕМ МАШИН
(57) Реферат:
Изобретение используется для очистки и промывки гидросистем тракторов и комбайнов сельскохозяйственного назначения, строительно-дорожных и коммунальных машин. Стенд содержит двухпоточный гидронасос, подключенный к гидролиниям очистки и промывки. Входы этих гидролиний и выход гидролинии очистки подключены к гидробаку. Всасывающие участки обеих гидролиний снабжены входными трубками с заглушками, а нагнетательный участок гидролинии очистки снабжен последовательно установленными трехходовым краном для обеспечения возможности направления жидкости в нагнетательный участок гидролинии промывки, первой выходной трубкой с заглушкой, фильтром тонкой очистки и второй выходной трубкой с заглушкой. Нагнетательный участок гидролинии промывки снабжен последовательно установленными первым трехходовым краном для обеспечения возможности направления жидкости в нагнетательный участок гидролинии очистки, фильтром тонкой очистки, гидрозолотником для создания пульсирующего потока промывочной жидкости и смесительной камерой для смешивания пульсирующего потока промывочной жидкости с сжатым воздухом, а также установленным между фильтром и гидрозолотником вторым трехходовым краном для обеспечения возможности подачи промывочной жидкости из фильтра непосредственно к объекту промывки. Стенд снабжен также резервуаром сжатого воздуха, подключаемым к выходу нагнетательного участка гидролинии промывки, и приемником сжатого воздуха, подключаемым ко входу смесительной камеры или входу резервуара сжатого воздуха. Такое выполнение уменьшает трудоемкость, расширяет возможность стенда, повышает степень очистки и промывки. 10 з.п. ф-лы, 1 ил.
Изобретение относится к моечной технике и может быть использовано для очистки и промывки гидросистем тракторов и комбайнов сельскохозяйственного назначения, строительно-дорожных и коммунальных машин.
Известны установки для промывки системы смазки двигателей ОМ-2871А «Каталог оборудования и оснастки пункта технического обслуживания машинно-тракторного парка», М., «Отдел НТИ», ГОСНИТИ, 1972 г.; а также стенды для очистки гидросистем СОГ-903А, СОГ-904А, ТУ 1.9.4.0237-79 Саратовского электроагрегатного ПО (СЭПО).
Указанные установки и стенды морально устарели и в основном использовались для промывки смазочной системы двигателей, которые уже не выпускаются, а для вновь разработанных двигателей с новой системой смазки они не пригодны. Изменились и требования к качеству очистки и промывки масляных систем двигателей, которым указанные устройства и стенды не соответствуют.
В качестве наиболее близкого аналога заявленного изобретения принят стенд очистки гидросистемы СОГ-904А, состоящий из корпуса, двух баков, гидроцентрифуги-насоса типа ГЦН, кранов для отбора масла, всасывания и нагнетания его в гидросистему, приемного штуцера для приема масла в бак, маслоохладителя для охлаждения масла, установленного внутри бака, всасывающего и напорного шлангов, которые соединяются с входным и выходными отверстиями центрифуги-насоса.
Известный стенд также не отвечает современным требованиям к очистке и промывке гидросистем навесного гидрооборудования, рулевого управления с гидроусилителем поворота управляемых колес, гидросистем дизельных двигателей большегрузных машин, гидросистем механических коробок передач с гидравлическим управлением. Известным стендом невозможно очистить полностью полости сборочных единиц от остатков промывочной жидкости, количество которой составляет от 20 до 30 литров. Невозможно также учесть количество заправляемого масла в гидробак гидросистемы машины.
Задача настоящего изобретения заключается в уменьшении трудоемкости и в расширении возможностей стенда при очистке и промывке гидросистем тракторов, комбайнов, дорожно-строительных и коммунальных машин, а, кроме того, в повышении степени очистки и промывки полостей составных частей сборочных единиц гидросистем машин, а также в полном освобождении полостей от промывочной жидкости.
Решение указанной задачи достигается тем, что стенд для очистки и промывки гидросистем машин, содержащий снабженный электроприводом гидронасос, подключенный к гидролинии очистки, вход всасывающего участка и выход нагнетательного участка которой подключены к гидробаку, а нагнетательный участок снабжен фильтром тонкой очистки жидкости, в соответствии с настоящим изобретением снабжен гидролинией промывки, вход всасывающего участка которой подключен к гидробаку, гидронасос выполнен в виде двухпоточного гидронасоса, первые вход и выход которого подключены соответственно к выходу всасывающего и входу нагнетательного участков гидролинии очистки, а вторые вход и выход подключены соответственно к выходу всасывающего и входу нагнетательного участков гидролинии промывки, всасывающие участки обеих гидролиний снабжены входными трубками с заглушками, а нагнетательный участок гидролинии очистки снабжен последовательно установленными трехходовым краном для обеспечения возможности направления жидкости в нагнетательный участок гидролинии промывки, первой выходной трубкой с заглушкой и второй выходной трубкой с заглушкой, а фильтр тонкой очистки установлен между указанными трубками, причем нагнетательный участок гидролинии промывки снабжен последовательно установленными первым трехходовым краном для обеспечения возможности направления жидкости в нагнетательный участок гидролинии очистки, фильтром тонкой очистки, гидрозолотником для создания пульсирующего потока промывочной жидкости и смесительной камерой для смешивания пульсирующего потока промывочной жидкости с сжатым воздухом, а также установленным между фильтром тонкой очистки и гидрозолотником вторым трехходовым краном для обеспечения возможности подачи промывочной жидкости из фильтра тонкой очистки непосредственно к объекту промывки, при этом стенд снабжен резервуаром сжатого воздуха, подключаемым к выходу нагнетательного участка гидролинии промывки, и приемником сжатого воздуха, подключаемым ко входу смесительной камеры или входу резервуара сжатого воздуха.
Кроме того, нагнетательный участок гидролинии очистки может быть снабжен расходомером жидкости, подключаемым перед фильтром тонкой очистки, датчиком давления жидкости, установленным перед фильтром тонкой очистки, и предохранительным клапаном, подключенным параллельно фильтру тонкой очистки и второй выходной трубке.
Нагнетательный участок гидролинии промывки также может быть снабжен датчиком давления жидкости и предохранительным клапаном, установленными перед фильтром тонкой очистки.
Всасывающие участки гидролиний очистки и промывки снабжены фильтрами первичной очистки.
Кроме того, стенд снабжен червячным редуктором, входной вал которого соединен с валом электропривода через выключаемую муфту, а выходной вал связан со штоком гидрозолотника через кривошипно-шатунный механизм.
Гидробак снабжен электронагревателем промывочной жидкости, а также датчиком чистоты промывочной жидкости.
Кроме того, стенд снабжен наконечником с регулируемой насадкой, установленным на выходе нагнетательного участка гидролинии промывки для подачи промывочной жидкости к объекту промывки.
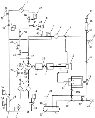
Схема заявленного стенда представлена на чертеже.
Стенд содержит гидробак 1 для промывочной жидкости, установленный на раме с колесами (не показана) для обеспечения мобильности стенда и являющийся основным корпусом, на котором размещаются основные сборочные единицы стенда. Стенд содержит также гидросистему, которая состоит из линий очистки и промывки с двухпоточным гидронасосом 5, приводимым электродвигателем 6, первый и второй входы которого подключены к выходам всасывающих участков гидролиний очистки и промывки соответственно, а первый и второй выходы – ко входам нагнетательных участков этих гидролиний. Каждый из всасывающих участков гидролиний имеет сетчатый фильтр 3 первичной очистки, кран 27 для открытия и закрытия соответствующей гидролинии и входную трубку 31 с заглушкой 28 для всасывания жидкости из емкостей, расположенных вне стенда.
Нагнетательный участок гидролинии очистки включает в себя трехходовой кран 38, служащий для обеспечения возможности направления потока жидкости в нагнетательный участок гидролинии промывки, первую выходную трубку 39 с заглушкой 40 для откачки жидкости из гидролинии в другую емкость, которая находится вне стенда, или в гидробак 1, когда его заправляют промывочной жидкостью, двухходовой кран 50, предохранительный клапан 9 для поддержания определенного давления в гидролинии очистки, датчик давления 45, связанный с указателем давления 8 через переключатель 43, кран 10 для включения или отключения расходомера 47 для измерения подачи жидкости через гидролинию очистки, фильтр 11 тонкой очистки в виде масляной центрифуги, вторую выходную трубку 29 с заглушкой 28 и кран 30 для закрытия сливной магистрали при очистке и сливе жидкости в емкость вне стенда, например в бак гидросистемы машины.
Нагнетательный участок гидролинии промывки снабжен трехходовым краном 37 для обеспечения возможности направления жидкости в нагнетательный участок гидролинии очистки, датчиком давления 46, соединенным с указателем 8 переключателем 42, предохранительным клапаном 9, поддерживающим определенное давление в гидролинии; фильтром 41 тонкой очистки, трехходовым краном 14, перепускающим поток жидкости в гидрозолотник 12, в котором постоянный поток жидкости под давлением преобразуется в пульсирующий поток, или непосредственно в выходной участок 51 гидролинии промывки, минуя гидрозолотник 12, смесительной камерой 13 для смешивания пульсирующего потока жидкости со сжатым воздухом, поступающим через отверстия в суженную часть дросселя смесительной камеры в промежутках между импульсами жидкости, нагнетательным клапаном 19 и наконечником 16 с регулируемой насадкой 17 для подачи промывочной жидкости или смеси этой жидкости с воздухом к объекту промывки. Для измерения давления промывочной жидкости перед наконечником 16 предусмотрен датчик 48 с указателем 15.
Регулируемая насадка 17 обеспечивает регулирование в ней проходного сечения, изменяя тем самым расход промывочной жидкости. Эта насадка может иметь обычную известную конструкцию регулирующего элемента, выполненного, например, конической формы с возможностью его перемещения вдоль продольной оси насадки для изменения ее проходного сечения.
Воздушная гидролиния включает в себя приемник 22 сжатого воздуха, воздушный редуктор 21 для регулирования давления сжатого воздуха и воздушный резервуар 23 для сжатого воздуха, подключаемый к гидролинии промывки через трехходовой кран 18, установленный на выходе из смесительной камеры 13. Для переключения подачи сжатого воздуха в смесительную камеру 13 через нагнетательный воздушный клапан 19а или в резервуар 23 воздушная гидролиния снабжена трехходовым краном 20. Трехходовой кран 18 предназначен для переключения подачи смеси промывочной жидкости (например, топлива) с воздухом под давлением из камеры 13 или сжатого воздуха из резервуара 23 в наконечник 16 с регулируемой насадкой 17. Резервуар 23 снабжен датчиком 49 с указателем 24 для определения давления сжатого воздуха в резервуаре.
Гидробак снабжен электронагревателем 2, нагревающим промывочную жидкость до определенной температуры, датчиком 44 и указателем 4 температуры рабочей жидкости в гидробаке 1, входной трубкой 33 с заглушкой 34 для заполнения бака промывочной жидкостью, а также датчиком 35 чистоты жидкости с указателем 36.
Стенд снабжен также червячным редуктором 7, входной вал которого соединен с валом электродвигателя 6 через выключаемую муфту 32, а выходной вал – со штоком гидрозолотника 12 через кривошипно-шатунный механизм. Указанная конструкция обеспечивает преобразование вращательного движения вала электродвигателя 5 в возвратно-поступательное движение подвижного рабочего органа (клапана) гидрозолотника 12, в результате чего этот орган периодически перекрывает непрерывный поток жидкости, поступающей на вход гидрозолотника 12, и преобразует этот поток в прерывистый.
Предлагаемый стенд работает следующим образом.
Стенд может выполнять несколько операций:
1) откачка и очистка рабочей жидкости гидросистемы машины;
2) промывка полостей составных частей гидросистемы с одновременной очисткой промывочной жидкости;
3) очистка полостей составных частей гидросистемы от остатков промывочной жидкости сжатым воздухом;
4) заправка рабочей жидкости бака гидросистемы машины.
Откачка и очистка рабочей жидкости гидросистемы машины
Установить стенд возле машины ближе к баку гидросистемы. Конец с переходником одного из сливных шлангов, входящих в комплект стенда, соединить со спускным вентилем бака гидросистемы машины, другой конец с переходником соединить с входной трубкой 31, сняв предварительно заглушку 28. Установить трехходовые краны 37 и 38 в положение, при котором оба потока жидкости направлены в гидролинию очистки. Установить трехходовой кран 10 в положение, при котором расходомер 47 отключен от гидролинии очистки. Кран 30 установить в положение слива рабочей жидкости в гидробак 1 стенда. Отключить входной вал редуктора 7 от приводного вала электродвигателя 6 с помощью муфты 32. Подать электрическое напряжение на стенд (электросхема не показана) и включить электродвигатель 6, нажав на пусковую кнопку.
Рабочая жидкость из бака гидросистемы откачивается, проходит через фильтр 11 и сливается в гидробак 1. Загрязненность/чистоту рабочей жидкости в гидробаке 1 проверяют датчиком 35 с указателем 36. Если загрязненность жидкости ниже 13 класса, то еще раз очистить рабочую жидкость по той же схеме, только отсоединить шланг от трубки 31, установив заглушку 28, и открыть краны 27, чтобы сообщить всасывающие участки гидролиний очистки и промывки с гидробаком 1. Включить стенд в работу и очищать рабочую жидкость стендом до тех пор, пока ее чистота не достигнет 13 класса. После очистки откачать рабочую жидкость из гидробака 1 в отдельную подготовленную емкость. Для этого кран 50 установить в закрытое положение. С выходной трубки 39 снять заглушку 40 и на ее место к трубке подсоединить конец сливного шланга с переходником входящего в комплект стенда,. Другой конец этого шланга опустить в подготовленную емкость. Пустить стенд и откачать рабочую жидкость из гидробака 1 стенда в подготовленную емкость.
Промывка полостей составных частей гидросистемы с одновременной очисткой промывочной жидкости
Для этого трехходовой кран 38 установить в положение, при котором промывочная жидкость нагнетается в гидролинию очистки. Трехходовой кран 10 установить в положение, при котором расходомер 47 отключен, а нагнетание жидкости происходит по гидролинии до фильтра 11 и далее через кран 9 на слив в гидробак 1.
Трехходовой кран 37 установить в положение, при котором нагнетание жидкости происходит в гидролинию промывки через предохранительный клапан 9 и фильтр 41 (тонкость фильтрации 25 мкм). Трехходовой кран 14 установить в положение, при котором жидкость нагнетается в гидрозолотник 12, в котором постоянный поток промывочной жидкости преобразуется в пульсирующий поток под действием золотника 12. Далее промывочная жидкость по гидролинии поступает в смесительную камеру 13, где смешивается со сжатым воздухом, и через трехходовой кран 18 нагнетается в выходной участок 51 и наконечник 16 с регулируемой насадкой 17. Наконечник 16 опустить внутрь бака гидросистемы машины. К сливному отверстию бака гидросистемы машины подсоединить конец сливного шланга с переходником, входящим в комплект стенда. Другой конец шланга соединить с входной трубкой 33 гидробака 1, предварительно сняв заглушку 34.
При необходимости к выходному участку 51 подсоединить наконечник 16 с регулируемой насадкой 17 или переходники для соединения этого выходного участка с полостями составных частей гидросистемы машины для промывки их промывочной жидкостью под давлением.
Для очистки промывочной жидкости и промывки полостей составных частей гидросистемы машины с помощью стенда необходимо заправить гидробак 1 промывочной жидкостью, подать напряжение к стенду, включить электронагреватель 2, прогреть промывочную жидкость в гидробаке 1 до температуры 50±1°С и пустить стенд в работу. Периодически проверяя чистоту промывочной жидкости в гидробаке 1, оценивать качество очистки жидкости и промывки полостей составных частей гидросистемы машин. Очистку и промывку производить до тех пор, пока чистота промывочной жидкости в баке 1 не достигнет номинальной величины.
Промывку полостей составных частей гидросистемы машины можно проводить также постоянным потоком промывочной жидкости, не смешивая ее с воздухом. Для этого трехходовой кран 14 надо установить в положение подачи промывочной жидкости от фильтра 41 непосредственно в выходной участок 51.
Очистка стендом полостей составных частей гидросистемы от остатков промывочной жидкости сжатым воздухом
Для этого остановить работу стенда и отключить электрическое напряжение от стенда. Установить трехходовой кран 20 в положение нагнетания сжатого воздуха в резервуар 23, а трехходовой кран 18 – в положение поступления сжатого воздуха из резервуара 23 через нагнетательный клапан 19 в выходной участок 51. При необходимости к выходному участку 51 подсоединить наконечник 16 с регулируемой насадкой 17 или переходники для подсоединения нагнетательного шланга к полости корпусов составных частей гидросистемы машины.
Сливной шланг, входящий в комплект стенда, через переходник подсоединить к сливному вентилю бака гидросистемы машины, а другой конец этого шланга подсоединить к входной трубке 33, предварительно сняв заглушку 34. К приемнику 22 сжатого воздуха подсоединить источник сжатого воздуха от воздушной системы обслуживаемой машины или компрессора. Подать сжатый воздух к стенду, предварительно отрегулировав давление в выходном участке 51 с помощью регулируемой насадки 17 по указателю давления 15 до 7-8 кгс/см2.
Опустить наконечник 16 с регулируемой насадкой 17 внутрь составной части гидросистемы, например бака, если это возможно, и продуть полость сжатым воздухом для освобождения ее от остатков промывочной жидкости. Если наконечник 16 невозможно опустить внутрь полости составной части, отсоединить наконечник 16 от выходного участка 51 и на его место подсоединить переходник для соединения выходного участка 51 к полостям составных частей гидросистемы и продуть их сжатым воздухом с целью освобождения от промывочной жидкости.
Заправка рабочей жидкости бака гидросистемы машины
Для этого подготовить стенд для закачки рабочей жидкости в бак гидросистемы машины. Закрыть краны 27, к входной трубке или трубкам 31 подсоединить сливной шланг, входящий в комплект стенда, предварительно сняв заглушки 28, а конец этого шланга опустить в емкость для закачки рабочей жидкости. Трехходовые краны 37 и 38 установить в положение, при котором нагнетание жидкости происходит в гидролинию очистки, а кран 50 – в открытое положение. Конец другого сливного шланга, входящего в комплект стенда, соединить с трубкой 29, предварительно сняв заглушку 28. Другой конец сливного шланга опустить в заливную горловину бака гидросистемы машины. Установить трехходовой кран 10 в положение, при котором прокачиваемая рабочая жидкость проходит через расходомер 47.
Отсоединить входной вал червячного редуктора 7 от вала электродвигателя 6 с помощью муфты 32. Подать напряжение к стенду, пустить его и прокачать рабочую жидкость из емкости для закачки рабочей жидкости в бак гидросистемы машины, наблюдая за уровнем рабочей жидкости. Зафиксировать расходомером 47 количество заправляемой рабочей жидкости в гидробак машины.
Формула изобретения
1. Стенд для очистки и промывки гидросистем машин, содержащий снабженный электроприводом гидронасос, подключенный к гидролинии очистки, вход всасывающего участка и выход нагнетательного участка которой подключены к гидробаку, а нагнетательный участок снабжен фильтром тонкой очистки жидкости, отличающийся тем, что он снабжен гидролинией промывки, вход всасывающего участка которой подключен к гидробаку, гидронасос выполнен в виде двухпоточного гидронасоса, первые вход и выход которого подключены соответственно к выходу всасывающего и входу нагнетательного участков гидролинии очистки, а вторые вход и выход подключены соответственно к выходу всасывающего и входу нагнетательного участков гидролинии промывки, всасывающие участки обоих гидролиний снабжены входными трубками с заглушками, а нагнетательный участок гидролинии очистки снабжен последовательно установленными трехходовым краном для обеспечения возможности направления жидкости в нагнетательный участок гидролинии промывки, первой выходной трубкой с заглушкой и второй выходной трубкой с заглушкой, а фильтр тонкой очистки установлен между указанными трубками, причем нагнетательный участок гидролинии промывки снабжен последовательно установленными первым трехходовым краном для обеспечения возможности направления жидкости в нагнетательный участок гидролинии очистки, фильтром тонкой очистки, гидрозолотником для создания пульсирующего потока промывочной жидкости и смесительной камерой для смешивания пульсирующего потока промывочной жидкости с сжатым воздухом, а также установленным между фильтром тонкой очистки и гидрозолотником вторым трехходовым краном для обеспечения возможности подачи промывочной жидкости из фильтра тонкой очистки непосредственно к объекту промывки, при этом стенд снабжен резервуаром сжатого воздуха, подключаемым к выходу нагнетательного участка гидролинии промывки, и приемником сжатого воздуха, подключаемым ко входу смесительной камеры или входу резервуара сжатого воздуха.
2. Стенд по п.1, отличающийся тем, что нагнетательный участок гидролинии очистки снабжен расходомером жидкости, подключаемым перед фильтром тонкой очистки.
3. Стенд по п.1, отличающийся тем, что нагнетательный участок гидролинии очистки снабжен датчиком давления жидкости, установленным перед фильтром тонкой очистки.
4. Стенд по п.1, отличающийся тем, что нагнетательный участок гидролинии очистки снабжен предохранительным клапаном, подключенным параллельно фильтру тонкой очистки и второй выходной трубке.
5. Стенд по п.1, отличающийся тем, что нагнетательный участок гидролинии промывки снабжен датчиком давления жидкости, установленным перед фильтром тонкой очистки.
6. Стенд по п.1, отличающийся тем, что нагнетательный участок гидролинии промывки снабжен предохранительным клапаном, установленным перед фильтром тонкой очистки.
7. Стенд по п.1, отличающийся тем, что всасывающие участки гидролиний очистки и промывки снабжены фильтрами первичной очистки.
8. Стенд по п.1, отличающийся тем, что он снабжен червячным редуктором, входной вал которого соединен с валом электропривода через выключаемую муфту, а выходной вал связан со штоком гидрозолотника через кривошипно-шатунный механизм.
9. Стенд по п.1, отличающийся тем, что гидробак снабжен электронагревателем жидкости.
10. Стенд по п.1, отличающийся тем, что гидробак снабжен датчиком чистоты промывочной жидкости.
11. Стенд по п.1, отличающийся тем, что он снабжен наконечником с регулируемой насадкой, установленным на выходе нагнетательного участка гидролинии промывки для подачи промывочной жидкости к объекту промывки.
РИСУНКИ
|
|